| Похожие рефераты | Скачать .docx |
Курсовая работа: Технічні характеристики зварювальних агрегатів з двигунами внутрішнього згорання
Зварювальні генератори і перетворювачі
Джерела живлення постійного підрозділяються на дві основні групи: зварювальні перетворювачі обертального типу (зварювальні генератори), і зварювальні випрямні установки (зварювальні випрямлячі).
Генератори постійного струму підрозділяються: по кількості живлених – на однопостові і багатопостові, за способом установки — на стаціонарні і пересувні, по роду приводу — на генератори з електричним приводом і двигунами внутрішнього згорання, по конструктивному виконанню — на однокорпусні і двокорпусні.
За формою зовнішніх характеристик зварювальні генератори можуть бути з падаючими, жорсткими, пологопадаючими характеристиками і комбінованого типу .
Найбільшого поширення набули генератори з падаючими зовнішніми характеристиками, що працюють по наступним трьом основним схемам:
з незалежним збудженням і розмагнічуючою послідовною обмоткою;
з паралельною намагнічуючою і розмагнічуючою послідовною обмотками збудження;
з розщепленими полюсами.
Жоден з трьох видів генераторів з падаючими зовнішніми характеристиками не виділяється істотними перевагами як по технологічних, так і по енергетичних і ваговим показникам.
Генератори з незалежним збудженням і послідовною розмагнічуючою обмоткою
Генератор Г має дві обмотки збудження (мал. 1, а): обмотку незалежного збудження, живлену від окремого джерела через мережу змінного струму і напівпровідниковий випрямляч, і послідовну розмагнічуючу обмотку, включену послідовно з обмоткою якоря.. Струм в ланцюзі незалежного збудження регулюється реостатом Р. Магнітний струм Фн , що створюється обмоткою незалежного збудження, протилежний по своєму напряму магнітному потоку Фр розмагнічуючої обмотки. При холостому ході, тобто коли зварювальний ланцюг розімкнений, ерс| генератора визначається, по формулі
Е=СФн ,
де E — ерс (електрорушійна сила); С — постійна складова генератора; Фн — магнітний потік обмотки незалежного збудження.
При замкнутому ланцюзі зварювальний струм проходить через послідовну обмотку РО , створюючи магнітний потік Фр , протилежно направлений магнітному потоку Фн . Результуючий потік Фрез представляє різниця потоків:
Фрез =Фн | — Фр .
Із збільшенням струму в зварювальному ланцюзі Фр збільшуватиметься, а Фрез , ерс і, напруга на затисках генератора — падати, створюючи падаючу зовнішню характеристику генератора.

Мал. 1. Принципова електрична схема зварювального генератора:
а — з незалежним збудженням і розмагнічуючою послідовною обмоткою, б — з паралельною і розмагнічуючою послідовною обмоткою, що намагнічує
Зварювальний струм в генераторах цієї системи регулюється реостатами P і секціонуванням послідовної обмотки, тобто зміною числа ампер-витків.
Вітчизняною промисловістю випущені зварювальні перетворювачі ПСО-120, ПСО-500, ПСО-315М ГД-502, укомплектовані генераторами з незалежним збудженням і послідовною розмагнічуючою обмоткою ГСО-120, ГСО-500, ГСО-800 і ГC-1000-11.
Основні технічні дані перетворювачів з генераторами що працюють за даною схемою, приведені в табл. 1.
1 . Технічні характеристики перетворювачів ПСО-120, ГД-502, ПСО-500, ПСО-315М
| Параметри | Тип перетворювача | |||
| ПСО-120 | ГД-502 | ПСО-500 | ПСО-315М | |
| Тип генератора | ГСО-120 | ГСО-500 | ||
| Номінальна напруга, В | 25 | 40 | 40 | 32 |
| Напруга холостого ходу, В | 48—65 | 90 | 55—90 | 80 |
| Номінальна величина зварювального струму(при ПР = 60%), А | 120 | 500 | 500 | 315 |
| Межі регулювання струму, А | 30— 120 | 15—500 | 1 20—600 | 115—315 |
| Потужністьелектродвигуна, кВт | 4 | — | 28 | 17 |
| Напруга живлячої мережі, В | 220/380 | 220/380 | 220/380 | 220/380 |
| ККДперетворювача, % | 46 | 62 | 59 | — |
| Коефіцієнт потужності (косинус «фі») | 0,88 | — | 0,9 | — |
| Виконання | Однокорпусний на колесах | Однокор-пусний | Однокорпусний на колесах | |
| Маса, кг | 155 | 400 | 540 | 310 |
Для отримання жорсткої зовнішньої характеристики послідовні розмагнічуючі обмотки перемикаються так, щоб вони діяли згідно з обмоткою незалежного збудження. За такою схемою працюють зварювальні перетворювачі ПСГ-350, ПСГ-500 з генераторами ГСГ-350 і ГСГ-500 відповідно.
Основні технічні дані перетворювачів з генераторами, що працюють за даною схемою, приведені в табл. 2.
Технічні характеристики перетворювачів ПСГ-350, ПСГ-500
| Параметри | Тип перетворювача | |
| ПСГ-350 | ПСГ- 500 | |
| Тип генератора | ГСГ-350 | ГСГ-500 |
| Номінальна напруга, В | 30 | 35 |
| Напруга холостого ходу, В | 15—35 | 15—40 |
| Номінальний зварювальний струм (при ПР=65%), А | 350 | 500 |
| Межі регулювання струму, А | 50—350 | 50—500 |
| Тип електродвигуна | АВ-61/2 | АВ-71/2 |
| Потужність електродвигуна, кВт | 14 | 28 |
| Напруга живлячої мережі, В | 220/380 | 220/380 |
| ККДперетворювача, % | 63 | 65 |
| Коефіцієнт потужності (косинус «фі») | 0,88 | 0,86 |
| Исполнение | Однокорпусний на колесах | |
| Маса, кг | 400 | 500 |
Генератори паралельною намагнічуючою і послідовною розмагнічуючою обмоткам збудження
Відмітною особливістю генераторів такої схеми є використання принципу самозбудження (мал. 1, б), для цього є дві обмотки збудження — НО і РО. В результаті генератора індукується магнітним потоком обмотки, приєднаної до щіток генератора а і с . Напруга між цими щітками майже постійно по величині, тому магнітний потік Фн практично не міняється. Обмотка генератора НО називається обмоткою незалежного збудження.
При навантаженні зварювальний струм проходить через обмотку РО|, включену так, що її магнітний потік Фр направлений проти магнітного потоку Фн обмотки незалежного збудження. При збільшенні струму в зварювальному ланцюзі зростає розмагнічуюча дія послідовної обмотки РО|, а напруга генератора стає меншою, оскільки тому що, індукована в обмотці якоря генератора, залежить від результуючого магнітного потоку генератора.
При короткому замиканні магнітні потоки Фр і Фн рівні, напруга на затисках генератора близька до нуля.
Падаюча зовнішня характеристика виходить внаслідок розмагнічуючої дії обмотки РО.
Плавне регулювання зварювального струму в генераторах цієї системи здійснюється реостатами Р. Можливотакож додаткове регулювання зварювального струму перемиканням витків серієсної обмотки збудження.
Схема допускає чотирьохполюсного виконання генераторів, що дозволяє спростити конструкцію і відповідно зменшити масу.
За даною схемою працюють найбільш поширені перетворювачі ПСО-300, ПСО-500, ПС-500 з генераторами ГСО-300, ГСО-500, ГС-500 і деякі інші зварювальні агрегати. Основні технічні дані перетворювачів з генераторами, що працюють за цією схемою, дані в табл. 3.
Технічні характеристики перетворювачів ПСО-300, ПСО-500, ПС-500-11
| Параметри | Тип перетворювача | ||
| ПСО-300 | ПСО-500 | ПС-500-11 | |
| Тип генератора | ГСО-300 | ГСО-500 | ГС-500-Ц |
| Номінальна напруга, В | 30 | 40 | 40 |
| Напруга холостого ходу, В | 55—80 | 60—90 | 60-90 |
| Номінальний зварювальний струм (при ПР = 65%), А | 300 | 500 | 500 |
| Межі регулювання струму, А | 75—320 | 120—600 | 120—600 |
| Тип електродвигуна | АВ-62-4 | А-72/4 | А-72/4 |
| Потужність електродвигуна, кВт | 14 | 28 | 28 |
| Напруна живлячої мережі, В | 220/380 | 220/380 | 220/380 |
| ККДперетворювача, % | 52 | 55 | 55 |
| Коефіцієнт потужності (косинус «фи») | 0,88 | 0,86 | 0,86 |
| Виконання | Однокорпусний на колесах | ||
| Маса, кг | 400 | 940 | 940 |
Генератори з розщепленими полюсами
У генераторів цієї групи падаючі зовнішні характеристики виходять в результаті розмагнічуючої дії магнітного потоку обмотки якоря (реакції якоря) (мал. 2). Генератор Г має чотири основні магнітні полюси N1 |, N2 |, S1 |, S2 і три групи щіток а, b, с на колекторі. На відміну від розглянутих генераторів, у яких північні і південні магнітні полюси чергуються між собою, у генераторів цієї групи однойменні полюси поряд.

Мал. 2. Принципова електрична схема генератора з розщепленими полюсами (а) і схема магнітних силових полів (б)
Кожну пару однойменних полюсів вважаємо одним, але розщепленим на два. Генератори з розщепленими полюсами фактично двополюсними. Вертикально розташовані полюси називаються поперечними, а горизонтальні — головними. Головні полюси мають вирізи для зменшення площі поперечного перетину і завжди працюють при повному магнітному насиченні, тобто магнітний потік, що створюється цими полюсами, при всіх навантаженнях залишається незмінним. Магнітний потік полюсів, що створюється обмотками НГ і НП, умовноможна розділити на два потоки Фг і Фп, що замикаються через певні пари полюсів. Один магнітний потік має напрям від північного полюса n1 допівденного S1 ,а другий — від північного полюса N2 допівденного S2 якоря залежить від інтенсивності магнітних потоків Фп іФг. Чим інтенсивніше магнітний потік, що перетинається провідниками якоря, тим більше.
При збудженні електричної дуги через обмотку якоря проходить струм, який створює магнітний потік обмотки якоря (показаний штриховими лініями). Цей магнітний потік залежить від струму : чим менша величина струму в обмотці якоря, тим менший магнітний потік якоря. Магнітний потік якоря, який співпадає по напряму з магнітним потоком N2 , S2 головних полюсів (напрями магнітних потоків полюсів показані стрілками), збільшує його; направлений же в протилежну сторону магнітний потік Фп зменшує його.
Головні полюси завжди працюють при повному магнітному насиченні. Отже, магнітний потік якоря практично не може збільшити магнітний потік Фг , він може тільки зменшити магнітний потік поперечних полюсів Ф п . У момент короткого замикання в зварювальному ланцюзі магнітний потік якоря має найбільшу величину і зменшує результуючий магнітний потік до нуля, отже, генератора також рівна нулю.
За відсутності навантаження в зварювальному ланцюзі (при холостому ході) в обмотці якоря струму немає, магнітний потік якоря також відсутній, тому потік Фп і, отже, результуючий магнітний потік мають найбільшу величину, а генератор — найбільшу напругу. Таким чином, в наслідок розмагнічуючої дії магнітного потоку обмотки якоря (реакції якоря) створюється падаюча зовнішня характеристика.
По даній схемі (з розщепленими полюсами) в промисловості знайшли застосування перетворювачі ПС-300М, ПС-300М-1, ПС-300Т з генераторами СГ-300О-М, СГ-ЗОО-м-1, СГ-300Т і деякі інші зварювальні агрегати. Основні технічні дані перетворювачів з генераторами, що працюють за цією схемою, дані в табл. 4.
Технічні характеристики перетворювачів ПС-300М, ПС-300М-1, ПС-300Т
| Параметри | Тип перетворювача | ||
| ПС-300М | ПС-300М-1 | ПС-300Т | |
| Тип генератора | сг-300м | СГ-300М-1 | СГ-300Т |
| Напруга холостого ходу, В | 50—76 | — | 50—76 |
| Номінальний зварочний струм | 340 | 340 | 300 |
| (при ПР = 65%), А | |||
| Межірегулювання струму, А | 80—380 | 80—360 | 75—340 |
| Тип електродвигуна | А-64-2 | А-64-2 | АТ-62-4Т |
| Потужністьелектродвигуна, кВт | 14 | 14 | 14 |
| Виконання | Однокорпусний | Однокорпусний стационарний | |
| Маса, кг | 600 | 590 | 600 |
Зварювальні перетворювачі
Багатопостові перетворювачі
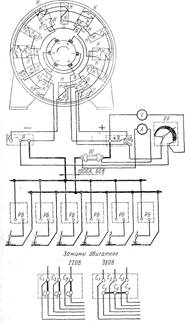
Вони призначені для одночасного живлення декількох зварювальних постів . У промисловості використовуються багатопостові перетворювачі ПСМ-1000|, ПСМ-500|. Перетворювач ПСМ-1000 має однокорпусного виконання стаціонарного типу і складається з трифазного асинхронного двигуна АВ-91-4 з короткозамкнутим ротором і шестиполюсного генератора СГ-1000 із змішаним збудженням. Окрім шунтової обмотки на головних полюсах розміщена послідовна обмотка для підтримки постійної напруги при збільшенні навантаження. Генератор має жорстку характеристику, напруга регулюється реостатом, включеним в ланцюг паралельної обмотки збудження.
Падаюча зовнішня характеристика, необхідна для ручної дугової зварки , створюється самостійно на кожному зварювальному посту баластним реостатом типу РБ (цей реостат дозволяє ступінчасто змінювати величину зварювального струму ). Схема включення перетворювача ПСМ-1000 і баластних реостатів показана на мал. 3.

Мал. 3. Схема приєднання зварювальних постів через баластні реостати до зварювального перетворювача ПСМ-1000:
А — амперметр, V — вольтметр, Ш — шунт, РР — реостат регулювальний, РБ — реостат баластний
Основним недоліком багатопостових перетворювачів є низький ККД| зварювальних постів. До переваг багатопостових перетворювачів відносяться: простота обслуговування, низька вартість устаткування , невелика площа для розміщення устаткування і висока надійність в експлуатації.
Перетворювачі для зварки в захисних газах
Для автоматичної і механізованої зварки в захисних газах необхідні зварювальні перетворювачі, що забезпечують жорсткі або зростаючі зовнішні характеристики. Для цієї мети промисловість випускає перетворювачі ПСГ-350, ПСГ-500, а також універсальні перетворювачі ПСУ-300 і ПСУ-500. Універсальні перетворювачі типу ПСУ призначені для ручної дугової зварки , наплавлення і різання металів постійним струмом , оскільки забезпечують отримання круто падаючих зовнішніх характеристик.
На мал. 4 показані зовнішні характеристики перетворювачів ПСУ-300.

Мал. 4. Зовнішні характеристики перетворювача ПСУ-300:
1 — крутопадаючі, 2 — жорсткі
Перетворювач ПСГ-500 має однокорпусного виконання. Генератор перетворювача має на основних полюсах дві обмотки збудження: одну незалежну і іншу послідовну, підмагнічуваючу.
Електрична схема перетворювача ПСГ-500 показана на мал. 5. Обмотка, незалежного збудження харчується від мережі змінного струму через ферорезонансний стабілізатор напруги і блок селенових випрямлячів ВС, що забезпечують постійну, не залежну від коливань напругу мережі , напругу збудження. Напруга на затисках генератора плавно регулюється в межах 15—40 В реостатом Р, включеним послідовно в ланцюг обмотки збудження.
Якір генератора має малу індуктивність, завдяки чому при короткому замиканні електроду з виробом швидко зростає зварювальний струм, межі регулювання величини струму 60—500 А.

Мал. 5. Електрична схема перетворювача ПСГ-500|:
Тр — трансформатор стабілізує, Г — генератор зварювальний, ДЗГ — дошка затисків генератора, Д — двигун, ДЗД — дошка затисків двигуна, ПК — пакетний вимикач, ВС — випрямляч селеновий, P — реостат ланцюга збудження, ДПД — дошка перемикання двигуна, V — вольтметр., Кз — конденсатор захисний, Кс — конденсатор стабілізує
Основні технічні дані перетворювачів типу ПСГ приведені в табл. 5.
Технічні дані перетворювачів ПСГ-350, ПСГ-500
| Параметри | Тип перетворювачів | |
| ПСГ-350 | ПСГ -500 | |
| Тип генератора | ГСГ-350 | ГСГ-500 |
| Межірегулювання напруги, В | 15—35 | 16-40 |
Номінальний зварювальний струм (при ПР = 65%), А |
350 | 500 |
| Межі регулювання струму, А | 50—350 | 60—500 |
| Тип електродвигуна | АВ-61/2 | АВ-71/2 |
| Потужністьелектродвигуна, кВт | 14 | 28 |
| Виконання | Однокорпусний на колесах | |
| Маса, кг | 400 | 500 |
Універсальні зварювальні перетворювачі
Для ручної дугової зварки і зварки на автоматах, забезпечених авторегуляторами напруги, що автоматично впливають на швидкість подачі електродного дроту, потрібні джерела живлення з падаючими зовнішніми характеристиками. Для живлення автоматів і напівавтоматів з постійною швидкістю подачі електродного дроту, зокрема для зварки у вуглекислому газі і порошковим дротом СП-2, необхідні генератори з жорсткими зовнішніми характеристиками. Оскільки на заводах і монтажних майданчиках механізовані методи зварки використовуються у поєднанні з ручною дуговою зваркою , потрібні універсальні джерела, що забезпечують як падаючі, так і жорсткі зовнішні характеристики. Для цієї мети розроблена конструкція універсального зварювального перетворювача ПСУ-300, генератор якого має одну обмотку збудження. Зовнішні характеристики в цьому генераторі створюються за допомогою тріода ПТ, включеного в ланцюг обмотки збудження ОВ, і зворотного зв'язку по струму навантаження (мал. 6). Він є чотири полюсним генератором постійного струму нормального виконання, його обмотка збудження ОВ розміщена на чотирьох головних полюсах і харчується від пристрою управління, розміщеного на корпусі перетворювача.

Мал. 6. Спрощена електрична схема універсального перетворювача ПСУ-300
Зварювальний ланцюг і ланцюг обмотки збудження зв'язані між собою стабілізуючим трансформатором Тр, призначеним для забезпечення динамічних властивостей генератора.
Величину зварювального струму регулюють реостатом — регулятором регулювальник ДП, встановленим на передній стінці управління. У міру зростання зварювального струму опір тріода зростає, струм збудження зменшується, зменшується і генератора, тобто характеристика виходить падаючою. При перемиканні ланцюгів управління зовнішня характеристика стає жорсткою. Основні технічні дані універсальних перетворювачів дані в табл. 6.
Основні технічні дані універсальних перетворювачів
| Показники | Тип перетворювача | |||
| ПСУ-300 | ПСУ-500 | |||
| Зовнішня характеристика | ||||
| Падаюча | жорстка | падаюча | жорстка | |
| Номінальний зварювальний струм, А | 200 | 300 | 350 | 500 |
| Межі регулювання зварювальногоструму, А | 40—200 | 50—300 | 50—300 | 100—500 |
| Межірегулювання напруги, В | — | 17—35 | 25—40 | 15—40 |
| Коефіциєнт потужності (косинус «фі») | 0,62 | 0,72 | 0,63 | 0,75 |
| Напруга живлячої мережі, В | 380/220 | 380/220 | ||
| Маса, кг | 315 | 540 | ||
Обслуговування зварювальних перетворювачів
При експлуатації перетворювачів на відкритих|відчинених| будівельних і монтажних майданчиках необхідно захищати їх від атмосферних опадів, для чого слід робити навіси або спеціальні будки. Перед пуском перетворювачів, що тривалий час знаходилися на незахищених від атмосферних опадів майданчиках, потрібно перевірити опір ізоляції обмоток.
Особливо ретельного догляду вимагають колектор генератора, щітки і підшипники. Колектор потрібно утримувати в чистоті і періодично очищати від пилу чистою ганчіркою, змоченою в бензині. При нормальному стані колектор не повинен мати слідів нагару. При появі нагару необхідно з'ясувати причину його виникнення і усунути її, а колектор прошліфувати. Пошкоджені або зношені щітки слід замінити новими і притерти їх до колектора, а пил, що утворюється, видалити за допомогою струменя стислого повітря, після чого генератор включити на холосту роботу для остаточної прошліфовки щіток.
Мастило в шарикопідшипниках рекомендується замінювати 1—2 рази на рік. Після видалення мастила підшипники ретельно промити бензином, протерти, просушити і знову заповнити мастилом. Необхідно стежити за тим, щоб в підшипники не попадав пил і пісок. При роботі шум шарикопідшипників повинен бути глухим, рівним, без різких звуків.
При роботі перетворювача необхідно стежити за його температурою, яка не повинна перевищувати 90°С. Потрібно уникати перевантажень генератора перетворювача, оскільки від цього скорочується термін його експлуатації.
Зварювальні агрегати з двигунами внутрішнього згорання
При роботі в польових і монтажних умовах для живлення зварювальних постів використовують зварювальні агрегати, що складаються з двох основних агрегатів (незалежно від їх типу ): зварювального генератора і двигуна внутрішнього згорання (дизельного або бензинового).
За останні роки набули широкого поширення зварювальні агрегати АСБ, АДБ з бензиновими двигунами і АСД, АДД з дизельними двигунами.
Зварювальний агрегат АСБ-300 використовується при ручній дуговій зварці постійним струмом . Він складається з двигуна внутрішнього згорання ГАЗ-МК (можлива комплектація і іншим двигуном) і зварювального генератора ТСО-300, сполучених між собою еластичною муфтою. Двигун і генератор змонтовані на металевій зварній рамі, яка встановлюється на причепі або в кузові автомашини. Агрегат по конструкції може бути пересувним або стаціонарним. Під час роботи агрегат встановлюють в горизонтальне положення, бічні штори знімають, а корпус генератора заземляють.
Зварювальні агрегати найчастіше комплектуються генераторами з самозбудженням і розмагнічуючою послідовною обмоткою і з розщепленими полюсами. Характеристики деяких типів агрегатів з генераторами, виконаними по вказаних схемах, приведені в табл. 7.
Зварювальний агрегат типу АДД-304 призначений для ручної дугової зварки , різкі і наплавлення металів. Агрегат забезпечений дистанційним регулятором зварювального струму , що дозволяє регулювати струм на відстані до 20 м від джерела живлення . Нижня межа регулювання зварювального струму —15 А, завдяки чому можна виконувати зварку тонколистового металу. За допомогою пускового підігрівача забезпечується легкий запуск дизеля при низькій температурі (—50°С).
Технічні характеристики зварювальних агрегатів з двигунами внутрішнього згорання
Тип агрегата |
Генератор | Двигатель | Агрегат | |||||||
| Тип | Нормальна напруга, В | Нормальний струм, А | Межі регулювання зварювального струму, А | Конструкція генератора | Тип | Потужнысть , к.с. | Швидкість обертання, об/хв | Виконання | Маса, кг | |
| АСБ-300-2 | ГСО-300 | 30 | 300 | 75—320 | З самозбудженням і розмагнічуючою послідовною обмоткою | ГАЗ-МК | 30 | 1500 | Двомашиний на рамі | 850 |
| АСД-300-2 | ГСО-300 | 30 | 300 | 75—320 | Тесаме | 5Д4-4-8,5/11 | 20 | 1500 | Те саме | 950 |
| АСДП-500 | СГП-3-VІІІ | 40 | 500 | 120—600 | » | ЯАЗМ-204г | 60 | 1500 | Двомашиний на прицепі | 5000 |
| АДБ-306 | 30 | 300 | 75—320 | » | —- | 2000 | На рамі | 724 | ||
| АДД-305 | гд-310 | 32,6 | 315 | 60—350 | Д-37Е | 40 | 1600 | Те саме | 950 | |
| САМ-300 | гсо-300м | 30 | 300 | 75—300 | П-62М | 16кВт | 1500 | » | 635 | |
| АДБ-309 | ГД-303 | 32 | 315 | 15—350 | 320-01 | 40 | 2000 | На рамі | 750 | |
| ПАС-400 | СГА-3-IV | 40 | 500 | 120—500 | ЗИЛ- 164 | 65 | 1600 | Те саме | 1800 | |
| АДБ-818 | ГД-312 | 32 | 315 | 60—350 | 320-01 | 40 | 2000 | » | 720 | |
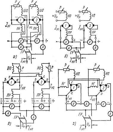
Паралельне включення приєднання зварювальних генераторів
Зварювальні генератори включають на паралельну роботу, коли потрібний зварювальний струм , що перевищує номінальний струм одного генератора. Для паралельної роботи зварювальних генераторів сполучають їх однойменні полюси, тобто плюс з плюсом, а мінус з мінусом.
При включенні генераторів на паралельну роботу необхідне дотримання наступних правил: генератори повинні бути однієї і тієї ж системи з однаковими номінальними даними і з аналогічними зовнішніми характеристиками; напруга холостого ходу повинна бути однаковою; зварювальний струм повинен бути відрегульований на одну і ту ж величину; контроль здійснюється за допомогою амперметрів.
Схема включення зварювальних генераторів різних систем на паралельну роботу показана на мал. 7.
При паралельній роботі генераторів змішаного збудження, у яких послідовна обмотка діє погоджено з паралельною обмоткою збудження, затиски генераторів повинні бути сполучені зрівняльним дротом . При паралельному з'єднанні двох генераторів з незалежним збудженням і послідовною розмагнічуючою обмоткою їх включають без зрівняльного дроту. Генератори з тією, що паралельною намагнічує і послідовною розмагнічує обмотками, а також з розщепленими полюсами включають по схемі перехресного живлення обмоток|, що намагнічують.

Мал. 7. Схема включення зварювальних генераторів на паралельну роботу: а — багатопостових, б — однопостових з незалежним збудженням і що послідовною розмагнічує обмотками, в — однопостових з паралельною намагнічуючою і послідовною розмагнічуючою обмотками|, г — однопостових з розщепленими полюсами; ШО — шунтова обмотка, ПН| — що послідовна намагнічує, НО — намагнічуюча обмотка, НП| — намагнічуюча поперечних полюсів, ПР— послідовна розмагнічуюча, НГ| — намагнічуюча головних полюсів, P — реостат, ГР — груповий рубильник, V — вольтметр, А — амперметр. І Н1 , І Н2 — струми навантаження окремих генераторів І НП — струм навантаження при паралельному включенні , Uн | — напруга холостого ходу при паралельному включенні
Зварювальні генератори підвищеної частоти
При дуговій зварці металів невеликої товщини на малих струмах , а також при зварці неплавким електродом в захисних газах стабільність горіння дуги змінного струму невисока. Її можна підвищити збільшенням частоти струму або підвищенням напруги холостого ходу, що, проте, обмежено правилами безпеки праці і зниженням косинуса «фі».
Принцип підвищення стабільності дуги використаний в однокорпусному пересувному зварювальному перетворювачі ПС-100-1|, який призначений для живлення дуги змінним струмом підвищеної частоти при зварці металу товщиною до 3 мм. Перетворювач складається з генератора з незалежним збудженням і приводного асинхронного короткозамкнутого двигуна. Для регулювання зварювального струму і отримання падаючої зовнішньої характеристики в зварювальний ланцюг включається дросель РТ-100|. Струм плавно регулюють гвинтовим механізмом і зміною повітряного зазору в сердечнику магнітопровода. Перетворювач ПС-100-1| має наступну технічну характеристику:
Межі регулювання зварювального струму , А . . 20—115
Потужність при ПР| = 100%., кВт|........................ 2
Частота зварювального струму , Гц .................... 480
Осцилятори, імпульсні збудники дуги, баластні реостати
Осцилятор — це пристрій , що перетворює струм промислової частоти низької напруги в струм високої частоти (150—500 кГц|) і високої напруги (2000—6000 В), накладення якого на зварювальний ланцюг полегшує збудження і стабілізує дугу при зварці .
Основне застосування осцилятори знайшли при аргонодуговій зварці змінним струмом неплавким електродом металів малої товщини і при зварці електродами з низькими іонізуючими властивостями покриття.

Мал. 8. Принципова електрична схема осцилятора ОСПЗ-2М|:
СТ — зварювальний трансформатор, Пр1, Пр2 — запобіжники, Др1|, Др2 — дроселі, С1 — С6 — конденсатори, ПТ — трансформатор, що підвищує, ВЧТ — високочастотний трансформатор, P — розрядник
Принципова електрична схема осцилятора ОСПЗ-2М показана на мал. 8. Осцилятор складається з коливального контура (конденсатора С5 , як індукційна котушка використовується рухома обмотка трансформатора ВЧТ і розрядника Р) і двох індуктивних дросельних котушок Др1 і Др2, трансформатора ПТ, що підвищує, високочастотного трансформатора ВЧТ.
Коливальний контур генерує струм високої частоти і пов'язаний із зварювальним ланцюгом індуктивно через високочастотний трансформатор, виводи вторинних якого приєднуються: один до заземленого затиску вивідної панелі, інший — через конденсатор С6 і запобіжник Пр2 до другого затиску. Для захисту зварювача від ураженняелектричним струмом в ланцюг включений конденсатор С6 , опірякого перешкоджає проходженню струму високої напруги і низької частоти в зварювальний ланцюг . На випадок пробою конденсатора С6 вланцюг включений плавкий запобіжник Пр2.
Осцилятор ОСПЗ-2М розрахований на підключення безпосередньо в двофазну або однофазну мережу напругою 220 В.
При нормальній роботі осцилятор рівномірно потріскує, за рахунок високої напруги відбувається пробій зазору іскрового розрядника, величина іскрового зазору повинна бути 1,5—2 мм, яка регулюється стисненням електродів регулювальним гвинтом. Напруга на елементах схеми осцилятора досягає декількох тисяч вольт, тому регулювання необхідно виконувати при відключеному осциляторі.
Осцилятор необхідно зареєструвати в місцевих органах інспекції електрозв'язку. При експлуатації стежити за його правильним приєднанням до силового і зварювального ланцюга , а також за справним станом контактів; працювати при надітому кожусі, кожух знімати тільки при огляді або ремонті і при від'єднаній мережі; стежити за справним станом робочих поверхонь розрядника, а при появі нагару — зачистити їх наждачним папером.
Осцилятори, у яких первинна напруга 65 В, підключати до вторинних затисків зварювальних трансформаторів типу ТС, СТН, ТСД, СТАН не рекомендується, оскільки в цьому випадку напруга в ланцюзі при зварці знижується.
Похожие рефераты:
Електропоїзди постійного струму
Розробка інвертора напруги для апаратури зв'язку
Електроніка та мікропроцесорна техніка
Розвиток і вдосконалення льотної промисловості України
Автомобілі з гібридною трансміссією і комбінованою енергетичною установкою
Система автоматичного регулювання (САР) турбіни атомної електростанції
Розробка, дослідження системи керування на основі нейронної мережі
Модернізація апарату для ультразвукової терапії шляхом удосконалення блоку живлення
Діагностика системи запалення ДВЗ
Технологія монтажу, ремонту та правила технічного обслуговування синхронних двигунів
Проектування автоматизованого електропривода візка мостового крану
Вимірювання електричних струмів і напруг
Технічне обслуговування й ремонт електричних машин