| Похожие рефераты | Скачать .docx |
Реферат: Основные принципы работы ТЭС
Реферат по дисциплине «Введение в направление»
Выполнил студент Михайлов Д.А.
Новосибирский государственный технический университет
Новосибирск, 2008
Введение

Электрическая станция – энергетическая установка, служащая для преобразования природной энергии в электрическую. Тип электрической станции определяется прежде всего видом природной энергии. Наибольшее распространение получили тепловые электрические станции (ТЭС), на которых используется тепловая энергия, выделяемая при сжигании органического топлива (уголь, нефть, газ и др.). На тепловых электростанциях вырабатывается около 76% электроэнергии, производимой на нашей планете. Это обусловлено наличием органического топлива почти во всех районах нашей планеты; возможностью транспорта органического топлива с места добычи на электростанцию, размещаемую близ потребителей энергии; техническим прогрессом на тепловых электростанциях, обеспечивающим сооружение ТЭС большой мощностью; возможностью использования отработавшего тепла рабочего тела и отпуска потребителям, кроме электрической, также и тепловой энергии (с паром или горячей водой) и т.п.[2] Тепловые электрические станции, предназначенные только для производства электроэнергии, называют конденсационными электрическими станциями (КЭС). Электростанции, предназначенные для комбинированной выработки электрической энергии и отпуска пара, а также горячей воды тепловому потребителю имеют паровые турбины с промежуточными отборами пара или с противодавлением. На таких установках теплота отработавшего пара частично или даже полностью используется для теплоснабжения, вследствие чего потери теплоты с охлаждающей водой сокращаются. Однако доля энергии пара, преобразованная в электрическую, при одних и тех же начальных параметрах на установках с теплофикационными турбинами ниже, чем на установках с конденсационными турбинами. Теплоэлектростанции, на которых отработавший пар наряду с выработкой электроэнергии используется для теплоснабжения, называют теплоэлектроцентралями (ТЭЦ).[3]
Основные принципы работы ТЭС
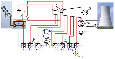
На рис.1 представлена типичная тепловая схема конденсационной установки на органическом топливе.

Рис.1 Принципиальная тепловая схема ТЭС
1 – паровой котёл; 2 – турбина; 3 – электрогенератор; 4 – конденсатор; 5 – конденсатный насос; 6 – подогреватели низкого давления; 7 – деаэратор; 8 – питательный насос; 9 – подогреватели высокого давления; 10 – дренажный насос.
Эту схему называют схемой с промежуточным перегревом пара. Как известно из курса термодинамики, тепловая экономичность такой схемы при одних и тех же начальных и конечных параметрах и правильном выборе параметров промежуточного перегрева выше, чем в схеме без промежуточного перегрева.
Рассмотрим принципы работы ТЭС. Топливо и окислитель, которым обычно служит подогретый воздух, непрерывно поступают в топку котла (1). В качестве топлива используется уголь, торф, газ, горючие сланцы или мазут. Большинство ТЭС нашей страны используют в качестве топлива угольную пыль. За счёт тепла, образующегося в результате сжигания топлива, вода в паровом котле нагревается, испаряется, а образовавшийся насыщенный пар поступает по паропроводу в паровую турбину (2). Назначение которой превращать тепловую энергию пара в механическую энергию.
Все движущиеся части турбины жёстко связаны с валом и вращаются вместе с ним. В турбине кинетическая энергия струй пара передается ротору следующим образом. Пар высокого давления и температуры, имеющий большую внутреннюю энергию, из котла поступает в сопла (каналы) турбины. Струя пара с высокой скоростью, чаще выше звуковой, непрерывно вытекает из сопел и поступает на рабочие лопатки турбины, укрепленные на диске, жёстко связанном с валом. При этом механическая энергия потока пара превращается в механическую энергию ротора турбины, а точнее говоря, в механическую энергию ротора турбогенератора, так как валы турбины и электрического генератора (3) соединены между собой. В электрическом генераторе механическая энергия преобразуется в электрическую энергию.
После паровой турбины водяной пар, имея уже низкое давление и температуру, поступает в конденсатор (4). Здесь пар с помощью охлаждающей воды, прокачиваемой по расположенным внутри конденсатора трубкам, превращается в воду, которая конденсатным насосом (5) через регенеративные подогреватели (6) подаётся в деаэратор (7).
Деаэратор служит для удаления из воды растворённых в ней газов; одновременно в нём, так же как в регенеративных подогревателях, питательная вода подогревается паром, отбираемым для этого из отбора турбины. Деаэрация проводится для того, чтобы довести до допустимых значений содержание кислорода и углекислого газа в ней и тем самым понизить скорость коррозии в трактах воды и пара.
Деаэрированная вода питательным насосом (8) через подогреватели (9) подаётся в котельную установку. Конденсат греющего пара, образующийся в подогревателях (9), перепускается каскадно в деаэратор, а конденсат греющего пара подогревателей (6) подаётся дренажным насосом (10) в линию, по которой протекает конденсат из конденсатора (4).[1]
Наиболее сложной в техническом плане является организация работы ТЭС на угле. Вместе с тем доля таких электростанций в отечественной энергетике высока (~30%) и планируется её увеличение.
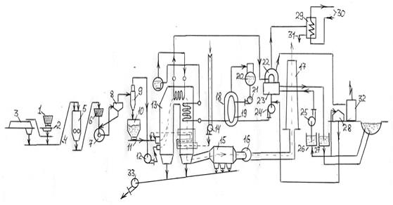
Технологическая схема такой электростанции, работающей на углях, показана на рис.2.

Рис.2 Технологическая схема пылеугольной ТЭС
1 – железнодорожные вагоны; 2 – разгрузочные устройства; 3 – склад; 4 – ленточные транспортёры; 5 – дробильная установка; 6 – бункера сырого угля; 7 – пылеугольные мельницы; 8 – сепаратор; 9 – циклон; 10 – бункер угольной пыли; 11 – питатели; 12 – мельничный вентилятор; 13 – топочная камера котла; 14 – дутьевой вентилятор; 15 – золоуловители; 16 – дымососы; 17 – дымовая труба; 18 – подогреватели низкого давления; 19 – подогреватели высокого давления; 20 – деаэратор; 21 – питательные насосы; 22 – турбина; 23 – конденсатор турбины; 24 – конденсатный насос; 25 – циркуляционные насосы; 26 – приемный колодец; 27 – сбросной колодец; 28 – химический цех; 29 – сетевые подогреватели; 30 – трубопровода; 31 – линия отвода конденсата; 32 – электрическое распределительное устройство; 33 – багерные насосы.
Топливо в железнодорожных вагонах (1) поступает к разгрузочным устройствам (2), откуда с помощью ленточных транспортёров (4) направляется на склад (3), со склада топливо подаётся в дробильную установку (5). Имеется возможность подавать топливо в дробильную установку и непосредственно от разгрузочных устройств. Из дробильной установки топливо поступает в бункера сырого угля (6), а оттуда через питатели – в пылеугольные мельницы (7). Угольная пыль пневматически транспортируется через сепаратор (8) и циклон (9) в бункер угольной пыли (10), а оттуда питателями (11) к горелкам. Воздух из циклона засасывается мельничным вентилятором (12) и подаётся в топочную камеру котла (13).
Газы, образующиеся при горении в топочной камере, после выхода из неё проходят последовательно газоходы котельной установки, где в пароперегревателе (первичном и вторичном, если осуществляется цикл с промежуточным перегревом пара) и водяном экономайзере отдают теплоту рабочему телу, а в воздухоподогревателе – подаваемому в паровой котёл воздуху. Затем в золоуловителях (15) газы очищаются от летучей золы и через дымовую трубу (17) дымососами (16)выбрасываются в атмосферу.
Шлак и зола, выпадающие под топочной камерой, воздухоподогревателем и золоуловителями, смываются водой и по каналам поступают к багерным насосам (33), которые перекачивают их на золоотвалы.
Воздух, необходимый для горения, подаётся в воздухоподогреватели парового котла дутьевым вентилятором (14). Забирается воздух обычно из верхней части котельной и (при паровых котлах большой производительности) снаружи котельного отделения.
Перегретый пар от парового котла (13) поступает к турбине (22).
Конденсат из конденсатора турбины (23) подаётся конденсатными насосами (24) через регенеративные подогреватели низкого давления (18) в деаэратор (20), а оттуда питательными насосами (21) через подогреватели высокого давления (19) в экономайзер котла.
Потери пара и конденсата восполняются в данной схеме химически обессоленной водой, которая подаётся в линию конденсата за конденсатором турбины.
Охлаждающая вода подаётся в конденсатор из приемного колодца (26) водоснабжения циркуляционными насосами (25). Подогретая вода сбрасывается в сбросной колодец (27) того же источника на некотором расстоянии от места забора, достаточном для того, чтобы подогретая вода не подмешивалась к забираемой. Устройства для химической обработки добавочной воды находятся в химическом цехе (28).
В схемах может быть предусмотрена небольшая сетевая подогревательная установка для теплофикации электростанции и прилегающего посёлка. К сетевым подогревателям (29) этой установки пар поступает от отборов турбины, конденсат отводится по линии (31). Сетевая вода подводится к подогревателю и отводится от него по трубопроводам (30).
Выработанная электрическая энергия отводится от электрического генератора к внешним потребителям через повышающие электрические трансформаторы.
Для снабжения электроэнергией электродвигателей, осветительных устройств и приборов электростанции имеется электрическое распределительное устройство собственных нужд (32).[1]
Заключение
В реферате представлены основные принципы работы ТЭС. Рассмотрена тепловая схема электростанции на примере работы конденсационной электрической станции, а так же технологическая схема на примере электростанции работающей на углях. Показаны технологические принципы производства электрической энергии и теплоты.
Список литературы
Стерман Л.С. Тепловые и атомные электрические станции: Учебник для вузов / Л.С. Стерман, В.М. Лавыгин, С.Г. Тишин. – М.: Энергоатомиздат, 1995. – 416 с.
Рыжкин В.Я. Тепловые электрические станции: Учебник для вузов / Под ред. В.Я. Гиршфельда. – М: Энергоатомиздат, 1987. – 328 с.
Елизаров Д.П. Теплоэнергетические установки электростанций: Учебник для вузов / Д.П. Елизаров. – М.: Энергоиздат, 1982. – 264 с.
Похожие рефераты:
Пуск в работу питательного электронасоса после ремонта
Проектирование тепловой электрической станции для обеспечения города с населением 190 тысяч жителей
Оценка эффективности инвестиционного проекта строительство парогазовой установки мощностью 410 МВт
Проектирование электрической части ТЭЦ 180 МВт
Влияние схем включения подогревателей энергоблока на тепловую эффективность подогрева
Тепловой расчет блока электростанции
Расчет принципиальной тепловой схемы паротурбинной установки типа Т-100-130