| Похожие рефераты | Скачать .docx |
Курсовая работа: Релейная защита
Херсонська обласна державна адміністрація
Управління освіти і науки
ДИПЛОМНА РОБОТА
Тема : Релейний захист
Випускника: ДНЗ: Вище професійне училище
№ 2 м. Херсона
Безердян Олександр Іванович
Керівник: викладач спецтехнології Руденко Ю.В.
Херсон – 2011
1. ОБЩИЕ ВОПРОСЫ РЕЛЕЙНОЙ ЗАЩИТЫ
Для обеспечения надежного электроснабжения приемников и сохранения оборудования электроустановок необходимо при тех или иных авариях возможно быстрее отключать поврежденный участок, а также плавно управлять возникающим режимом, опасным для приемников и оборудования. Характерным случаем такого режима является перегрузка.
Для этих целей служат автоматические устройства, защищающие систему и ее элементы от опасных последствий повреждений. Если повреждение не представляет для установки непосредственной опасности, то релейная защита должна приводить в действие сигнальные устройства, не отключая установку. Задача таких устройств состоит в ограничении размеров повреждений и их влияния на работу приемников, а также в предупреждении повреждений оборудования. Большинство повреждений связано с разрушением изоляции.
Первоначально в качестве защитных устройств применялись плавкие предохранители. Однако с ростом мощности и напряжения электрических установок такой способ защиты стал недостаточным (в частности, из-за невозможности осуществления избирательного действия, т. е. селективности), вследствие чего возникли защитные устройства, выполняемые при помощи специальных аппаратов — реле. Эти устройства получили название релейной защиты.
Рассмотрим основные виды релейной защиты, применяемые в системах электроснабжения строительства, и основные требования, предъявляемые к ним.
Релейная защита предназначена для автоматического отключения поврежденных элементов электрической системы и сигнализации о тех нарушениях нормального режима, которые не требуют немедленного отключения. Релейная защита должна обеспечить быстроту действия, избирательность действия, надежность работы и чувствительность. Кроме того, стоимость релейной защиты должна быть по возможности небольшой.
Быстрота действия защиты предупреждает расстройство параллельной работы станций и нарушение нормальной работы приемников при коротком замыкании и значительных понижениях напряжения. Эго уменьшает величину ущерба при коротком замыкании.
По времени действия релейные защиты можно разделить на быстродействующие (полное время отключения порядка 0,06—0,20 с, что соответствует 2—10 периодам) и с выдержкой времени (специально создается замедление действия).
Избирательным действием релейной защиты называют такое, при котором обеспечивается выявление поврежденного участка и его отключение; при этом неповрежденная часть электроустановки остается в работе.
Надежность работы релейной защиты заключается в ее правильном и безотказном действии во всех предусмотренных случаях. Надежность обеспечивается применением высококачественных реле и совершенных схем защиты, тщательным выполнением монтажа и квалифицированной эксплуатацией защитных устройств.
Чувствительностью релейной защиты называется свойство - реагировать на самые малые изменения контролируемого параметра. Чувствительность обеспечивает действие защиты при малых изменениях контролируемого параметра и ненормальных режимах работы установки. Этим уменьшаются разрушения поврежденного элемента и быстро восстанавливаются нормальные условия работы неповрежденной части электроустановки. Чувствительность всех видов защиты оценивается коэффициентом чувствительности, величина которого нормируется Правилами устройства электроустановок (ПУЭ).
2. КЛАССИФИКАЦИЯ РЕЛЕ
Все реле по назначению разделяются на:
основные — непосредственно воспринимающие изменение электрических величин (тока, напряжения, мощности, частоты и т. п.); к ним относятся реле тока, напряжения, мощности и др.
вспомогательные — выполняющие в схемах защиты дополнительные функции (например, выдержки времени, передачи команды от одних реле к другим, воздействия на выключатели, сигналы и т. п.); к ним относятся реле времени, промежуточные и др.;
указательные — реагирующие на действие защиты (сигнализирующие о срабатывании других реле).
Реле срабатывает при выходе электрического параметра за установленные пределы. В зависимости от характера изменения, вызывающего срабатывание реле, они разделяются на:
реле максимального действия, срабатывающее, когда электрическая величина превышает определенное, заранее установленное значение;
реле минимального действия, срабатывающее, когда электрическая величина становится менее определенного, заранее установленного значения;
реле дифференциального действия, орган замера которого реагирует на разность измеряемых электрических величин.
По способу воздействия на выключающий аппарат различаются реле прямого и косвенного действия, а по способу присоединения к основной цепи — первичные и вторичные.
На рис. 1, а приведена схема максимальной токовой защиты с электромагнитным первичным реле прямого действия. При превышении током установленного значения стальной сердечник 1 втягивается в катушку 2 и поворачивает рычаг 3, который перемещает внизу тягу 4. Тяга освободит защелку 5, и выключатель под действием пружины 6 отключится. Для таких реле не требуется наличия источника оперативного тока, но их существенный недостаток заключается в том, что для освобождения защелки 5 выключателя необходимо значительное механическое усилие, вследствие чего они не обладают необходимой точностью и чувствительностью.

Рис. 1. Схемы максимальной защиты а — с первичнымреле прямого действия; б — с вторичным реле прямого действия, в — с вторичным реле косвенного действия
Первичные реле прямого действия применяются в сетях напряжением до 1000 В. Их не применяют в установках напряжением выше 1000 В, так как в этом случае изоляция обмотки реле должна была быть рассчитана на напряжение выше 1000 В. В этом случае используются чаще вторичные реле прямого действия (рис. 1,б), обмотки которых включаются в цепь через измерительный трансформатор тока ТТ. Такие реле имеются, например, в автоматических приводах масляных выключателей.
Наиболее совершенными являются реле косвенного действия (рис. 1,в), которые не оказывают непосредственного механического воздействия на отключающий механизм выключателя, а подают электрический импульс в отключающую катушку.
Вторичное реле косвенного действия выполняется небольших размеров, с высокой чувствительностью, поскольку катушки этих реле обычно связаны с малым током срабатывания, а работа, выполняемая исполнительным органом, невелика. Наладка вторичных реле не требует отключения защитного элемента. Недостатком схемы защиты с вторичным реле косвенного действия является необходимость применения трансформаторов тока и источников оперативного тока. В качестве оперативного используется постоянный и переменный ток. Постоянный ток применяется в схемах релейной защиты, поскольку при этом обеспечивается высокая надежность работы схем, независимо от состояния цепей переменного тока. Источником постоянного оперативного тока обычно является аккумуляторная батарея.
Схемы релейной защиты на переменном оперативном токе отличаются простотой и малой стоимостью. Источником переменного оперативного тока чаще всего является трансформатор тока.
В зависимости от входного параметра реле их можно разделить на реле тока, напряжения, мощности, частоты и т. д. При этом реле может реагировать не только на изменение той или иной величины, но и на разность величин (дифференциальное реле), на изменение знака или скорость изменения входной величины.
По принципу воздействия на управляемую цепь реле делятся на контактные и бесконтактные.
По принципу работы электрические реле подразделяются на электромагнитные, индукционные, электродинамические, магнитоэлектрические и тепловые.
З. КОНСТРУКЦИЯ ВТОРИЧНЫХ РЕЛЕ
Основными частями реле, работающих на электромагнитном принципе, являются катушка, подвижной стальной сердечник и контакты.
Устройство электромагнитных реле максимального тока серии ЭТ-520 показано на рис. 2. Магнитный поток, создаваемый катушками 1 в неподвижном магнитопроводе, пронизывает Z-образный поворотный стальной якорь 3. Под действием потока якорь стремится повернуться, но этому противодействует укрепленная на той же оси, что и якорь, спиральная пружина 4. При определенном токе сила, действующая на якорь, преодолевает противодействие пружины. Якорь поворачивается, и контактный мостик 5 замыкает неподвижные контакты 6, чем обеспечивает подачу импульса на отключение выключателя. При уменьшении тока до определенной величины якорь под действием пружины 4 возвращается в исходное положение. Установка реле на определенный ток срабатывания регулируется путем перестановки по шкале 8 рычага 7, действующего на спиральную пружину. Аналогично устроены реле последних выпусков (напряжения типа РН-50 и тока типа РТ-50). Конструкция реле указанных типов отличается диапазоном установок, количеством и исполнением контактов. Выдержка времени, необходимая для обеспечения избирательной работы в схемах защиты, достигается при помощи различных реле времени.

Рис. 2. Эскиз электромагнитного реле ЭТ-520

Рис. 3. Схематическое устройство индукционного реле ИТ-80 а — вид реле с лицевой стороны; б — вид реле сверху
Индукционное реле. Индукционными называются реле, работающие по принципу взаимодействия переменных магнитных потоков с токами, которые они индуцируют в подвижной части реле (обычно диск). Поэтому индукционные реле могут работать только на переменном токе. Схема устройства индукционного реле показана на рис. VII-3.
Основными элементами этого реле являются неподвижная магнитная система / с обмоткой 2, подвижный алюминиевый диск 3, укрепленный на оси 5, и механизм выдержки времени (9, 10). Необходимые для получения вращающего момента диска два магнитных потока, сдвинутых пространственно и по фазе, создаются здесь благодаря расщепленным полюсам электромагнита, частично охваченных короткозамкнутыми витками 4 в виде медных колец. Взаимодействие магнитных потоков с токами, индуктируемыми в диске, создает момент, под действием которого диск вращается. При токе в обмотке реле, превосходящем ток срабатывания реле, происходит смещение оси диска и сцепление зубчатого сегмента 10 с червяком 9, укрепленным на той же оси. Под действием вращающегося червяка сегмент 10 перемещается, и в результате происходит замыкание контактов 12. Торможение диска осуществляется магнитным полем постоянного магнита 13, охватывающим диск.
Чем больше ток в обмотке реле, чем быстрее вращается диск с червяком, тем быстрее сегмент проходит путь, необходимый для срабатывания реле. Этим обеспечивается зависимость времени срабатывания реле от величины тока в обмотке реле.
Кроме индукционного элемента, представленного на рис. VII-3, реле ИТ-80 имеет и электромагнитный элемент (не указанный на рисунке), обеспечивающий мгновенное срабатывание реле при больших токах.
Другие системы устройства реле, в частности электродинамические и магнитоэлектрические, получили в релейной защите незначительное распространение.
4. ТОКОВАЯ ЗАЩИТА
Для защиты от междуфазных коротких замыканий широко применяют максимальные токовые защиты, а также токовые отсечки. Их используют также для защиты от однофазных замыканий на землю.
Максимальная токовая защита. Максимальной токовойназывают защиту, действующую в случаях, когда ток в защищаемой цепи превышает величину, равную максимальному рабочему току этой цепи. Эта защита является наиболее надежной, дешевой и простой по выполнению. Ее применяют для защиты кабельных и воздушных линий при одностороннем их питании, генераторов, трансформаторов, высоковольтных электродвигателей.
Максимальная токовая защита относится к защитам с выдержкой времени. Ее обычно выполняют при помощи электромагнитных реле максимального тока и реле времени.
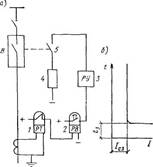
На рис. 4,a показана принципиальная схема максимальной защиты, выполненной при помощи электромагнитного реле максимального тока 1 и реле времени 2.
В нормальном режиме работы защищаемого звена контакты реле 1 и 2 разомкнуты.
При увеличении тока в обмотке реле / до определенного значения /с з (ток срабатывания защиты), оно срабатывает и замыкает своими контактами цепь обмотки реле времени, которое приходит в действие и через заданную выдержку времени замыкает контактами цепь отключающей катушки 4 привода выключателя; выключатель отключается.
В схеме предусмотрена оперативная цепь постоянного тока, заблокированная через блок-контакты 5 привода выключателя. При отсутствии блок-контактов контакты реле 2 при размыкании отключили бы ток, в отключающей катушке привода, вследствие чего они могли бы быть повреждены (из-за недостаточной мощности на размыкание).
Время действия t3 зависит от времени срабатывания реле 2 и не зависит от величины тока к. з. в обмотке токового реле /, поэтому такую защиту называют защитой с независимой выдержкой времени (рис. 4,б).
На схеме рис.4,a показано также указательное реле 3, являющееся вспомогательным и служащее для сигнализации срабатывания реле.

Рис. 4. Максимальная токовая защита с независимой выдержкой времени а — принципиальная однолинейная схема, б— характеристика
В радиальных сетях с односторонним питанием максимальную токовую защиту включают с питающей стороны каждой линии. При этом для обеспечения селективности отключения выдержку времени защиты подбирают по ступенчатому принципу, согласно которому у каждой последующей защиты, считая по направлению к источнику питания, выдержку времени принимают на ступень времени больше, чем у предыдущей защиты.
Рассмотрим пример защиты от однофазного короткого замыкания на землю кабельных линий в сети напряжением 6—10 кВ с заземленной нейтралью. На рис. 5,a приведен эскиз применяемого для такой защиты специального трансформатора тока типа ТЗ, а на рис.5,б — схема действия защиты. Действие защиты основано на том, что в нормальном режиме суммарный поток, создаваемый трехфазной системой токов в жилах кабеля, равен нулю. При замыкании на землю одной из фаз кабеля симметрия токов нарушается и возникает магнитный поток, который наведет э. д. с. в обмотке трансформатора тока ТЗ и в цепи реле Т появится ток. Реле срабатывает и дает сигнал о наличии повреждения в данной кабельной линии.

Рис. 5. Защита от замыканий на землю в кабельных сетях а — установка трансформаторов тока типа ТЗ; б — схема действия защиты; 1 — магнитопровод; 2 — кабель; 3 — обмотка
5. Проверка, ремонт и наладка реле
Реле должно быть надежным, обеспечивающим безаварийную работу электрических установок.
Проверять и налаживать реле рекомендуется в лаборатории, используя специальные электрические устройства. Проверку реле начинают с внешнего осмотра: проверяют наличие пломб, целостность кожуха и плотность прилегания его к цоколю, состояние уплотнений, очистка реле.
После снятия кожуха приступают к внутреннему осмотру очищают детали, проверяют затяжку винтов, гаек, кропящих пружин, контакты, подпятники, магнитопроводы, проверяют надежность внутренних соединений; регулируют механическую часть реле; контакты тщательно очищают и полируют воронилом (пользоваться надфилем или абразивными материалами нельзя).
Далее измеряют сопротивление изоляции мегаомметром 1000 М между электрическими частями реле и корпусом, которое должно быть не менее 10 МОм, проверяют уставки. Если обнаружены дефекты, выходящие
за возможность устранения их в лаборатории, реле заменяют ноным.
Схемы проверки реле должны быть простыми и безопасными. Ниже ввиде примера приводятся некоторые из них.
Тепловое реле (вторичное прямого действия) РТП, встроенное в магнитный пускатель (рис. 6, а, б, в). Проверку тепловых расцепителей ТР выполняют по схеме рис. 6, в.
Разборку реле (рис. 6, б) производят в такой последовательности. Отвинтить винты 3, снять шайбы, крышку 4 и нагреватель 9. Вынуть из корпуса две планки. Снять пружину 10, ушко 11 и кнопку 5. Снять пружину 15 и венец 13, 14. Вынуть ось 16, вывернуть винт, снять скобу и контактный мостик 17. Вывинтить четыре винта 18, снять шайбы 19, 20, планку 22 и контактные пластины 21, 23. Вывинтить винты, снять упор 12, вынуть ось 6, снять термоэлемент 8 в сборе и охладитель 7.
Очистить детали от загрязнений. Осмотреть и проверить штангенциркулем износ поверхности контактного мостика, который при износе до 0,5 мм бракуется. Незначительное обгорание или брызги металла на поверхности контактов счищают надфилем. Контактные пластины заменяют новыми, если контактная поверхность изношена на 50%, повреждена резьба.
Термоэлемент (рис. 6, а) заменяют новым, если выгорел или деформировался термобиметалл 1, оборвались жгуты провода 2 в местах приварки.
После сборки реле и устранения дефектов следует: проверить сопротивление изоляции между входом и выходом каждого полюса при разомкнутых контактах, которое должно быть не менее 10 МОм; испытать электрическую прочность изоляции, которая должна выдержать 2500 В в течение 1 мин, не создавая пробоя изоляции или перекрытия по поверхности; проверить время срабатывания реле при
І = 1,21 Ін , которое не должно превышать 20 мин; проверить величину раствора контактов, которые должны быть не менее (1±0,2) мм, и усилие нажатия на контактный мостик, которое должно быть не менее 1,80 Н.

Рис. 6. Тепловое реле ТРП: а — термоэлемент; б— общий вид, в — схема проверки реле; Т1 — автотрансформатор, F—предохранитель, Т2 — трансформатор 220/12(36) В, ТР — тепловые реле, Q1 и Q2 — выключатели, ТА — трансформатор тока
Расцепитель минимального напряжения автоматических выключателей типа АВМ. Расцепитель (рис. 7, а) должен быть отрегулирован так, чтобы при снижении напряжения до 30% номинального и ниже он отключал бы выключатель, апри напряжении 50% и выше — нет.

Рис. 7. Расцепители автомата АВМ минимального напряжения (а) и максимального тока (б)
Регулировка срабатывания расцепителя производится натяжением пружины 1 и регулировочным винтом 7.
Зазор между ярмом 4 и сердечником 2, который образуется выступающей частью заклепки 5, у расцепителей постоянного тока должен быть 0,4—0,5 мм. Зазор между бойком 6 ярма и скобой отключающего валика 8 при притянутом ярме должен быть 1,5—2,5 мм. Зазор регулируется подгибом скобы. При отключенном выключателе между ярмом и сердечником должен быть зазор 0,4—0,8 мм. Для смены или ремонта катушки 3 расцепителя нужно отсоединить провода, снять пружину, ярмо и после этого катушку. После смены катушки регулировочным винтом отрегулировать натяжение пружины и напряжение срабатывания расцепителя.
Расцепитель максимального тока автомата АВМ. Регулирование тока срабатывания максимального расцепителя производится изменением натяжений пружины (рис. 7, б). Для нормальной работы максимального расцепителя необходимо проверить раствор между ярмом 9 и сердечником 10 магнитной системы. Необходима такая длина тяги часового механизма 13, чтобы угол А был равен 45° и метка на колодке 14 находилась напротив метки на корпусе часового механизма, а при отжимании скобы 17 получился бы некоторый зазор и метка на колодке совпала с меткой на корпусе часового механизма; при выходе из зацепления часового механизма между бойком 24 и кулачком 22 отключающего валика 20 и 21 нужен зазор 1-—1,5 мм.
В момент отключения выключателя максимальным расцепителем через рычаг отключающего валика должен оставаться зазор 1,5—2 мм между бойком 23 и кулачком 19. Регулировка зазора осуществляется поворотом кулачков 19 и 22 на отключающих валиках 20 и 21. Отключение выключателя максимальным расцепителем должно наступить раньше, чем ярмо 9 дойдет до упора 11 на сердечнике 10.
Независимый максимальный расцепитель выключателя «Электрон» унифицированный). Расцепитель (рис 8, а) имеет изоляционный корпус 1, катушку 2, ярмо, на котором окроплена катушка, два сердечника, между которыми находится подвижное ярмо 6, валик 7, толкатель 5, упор толкателя 9, пружина 8, связанная с ярмом 11, скоба 3, пружина толкателя 10, пластина 4. У расцепителя в исходном положении ярмо в оттянуто пружиной 8 и к сердечникам не прилегает. При подаче напряжения на катушку расцепителя от полупроводникового блока МТЗ ярмо преодолевает натяжение пружины 8 и притягивается к сердечнику. При повороте ярма поворачивается валик 7, освобождая упор толкателя 9. Толкатель 5 при перемещении вверх под действием пружины 10 поворачивает отключающий валик, и выключатель отключается.

Рис. 8. Расщепители автомата «Электрон» а — максимальный токовый, 6 — минимального напряжения
Расцепитель минимального напряжения выключателя «Электрон». Расцепитель имеет ярмо 14 (рис. 8, б), которое в исходном положении притянуто к сердечникам, так как катушка 2 находится под напряжением, будучи подключена к выводам со стороны питания. При снижении напряжения в защищаемой цепи до 0,7 номинальной величины пружина 12 оттягивает ярмо от сердечника, освобождает упор толкателя 13 путем поворота валика. Толкатель при перемещении вверх под действием пружины 15 выключает выключатель. Необходимо проверять зацепление И, которое должно быть в пределах 0,7—1 мм.
Расцепитель максимально-токовой защиты (МТЗ). Расцепитель состоит из датчика тока (для переменного тока — трансформатора тока), блока сопротивления, полупроводникового блока и расцспителя МГЗ. Реле откалиброваны на заводе-изготовителе на определенную уставку по току и времени.
Блок МТЗ не срабатывает и выключатель не отключается по одной из следующих причин: нарушен контакт в цепи от датчика до блока МТЗ, неисправны трансформаторы тока, обрыв или витковое замыкание катушки максимального расцепителя, неисправность блока МТЗ, нарушение регулировки расцепителя с отключающим валиком. Возможные неисправности: зацепление И упора 9 толкателя за валик 7 мало— необходимо установить зацепление 0,7—1,0 мм (рис. 8, б); при включении минимальный расцепитель отключает выключатель при нормальном напряжении — необходимо проверить цепь катушки и восстановить контакт; при нажатии на кнопку включения электропривод не работает — проверить цепь управления приводом: ярмо реле не притягивается — проверить исправность катушки; выключатель не отключается при срабатывании одного из расцепителей — довести зацепление И до нормы, проверить катушки расцепителей.
Расцепители максимального тока автомата проверяют током нагрузки, присоединив автомат к нагрузочному трансформатору НТ-10 (или аналогичного) и постепенно увеличивая ток нагрузки до срабатывания расцепителя. Трансформатор рассчитан на ток до 10 кА при напряжении 2—4 8 И и мощности 50 кВ-А. Все обнаруженные дефекты подлежат устранению или ремонту.
Реле минимальною напряжения мгновенного действия РНМ с выдержкой времени РНВ и максимального тока мгновенного действия РТМ с выдержкой времени РТВ. Они являются вторичными реле прямого действия, встраиваемыми в привод, в частности ПП-67. При осмотре и ремонте проверяют состояние сердечников, ударников, на которых не должно быть вмятин, глубоких рисок и деформаций. Если таковые есть, их устраняют шлифованием. Проверяют наличие осевых люфтов, которые устраняют регулировочным винтом. Проверяют состояние пружин и механизмов выдержки времени. Неисправные пружины заменяют. Проверяют и испытывают изоляцию обмоток реле. Проверяют места креплений, ослабленные пинты подтягивают. Проверяют четкость и безотказность работы реле при различных уставках тока, напряжения и времени.
Реле вторичные косвенного действия тока РТ и напряжении РН (рис. 9). Проверка реле включает: внешний осмотр, который сводится к очистке от пыли и грязи, проверке наличия пломб, маркировки, плотности прилегании кожуха реле к цоколю, целостности стекол; внутренний осмотр (при необходимости), при котором проверяют отсутствие пыли и посторонних частиц, осмотр деталей, крепление винтов, гаек, неподвижных контактов (17,18), состоящих из заднего гибкого упора 19, переднего упора 20 и бронзовой пластинки с серебряной напайкой 21.
Проверяют трение работы механизма, для чего надо установить указатель на первую уставку шкалы 8 и повернуть ярмо 14 в сторону магнитопровода 1, при этом размыкающие контакты должны разомкнуться, а замыкающие — замкнуться. Отпущенная подвижная система должна четко вернуться в исходное положение.

Рис. 9. Реле вторичные косвенного действия тока РТ и напряжения РН: а — общий вид, б — неподвижные контакты, в — схема устройства реле, г — схема соединений, д — схема испытания реле РТ, е — то же, реле РН; SF — автомат, Т1 — автотрансформатор, Т2 — трансформатор ОСО-0,25, КА — реле тока, KV — реле напряжения, ТА — трансформатор тока, R — реостат, HL — сигнальная лампа
Определяют надежность фиксации упоров (левый упор 16), положение спиральной пружины 12 и крепление ее к хвостовику 13 ярма 14. Проверяют надежность затяжки гайки, обеспечивающей необходимое трение при перемещении указателя 9 по шкале 8. Контактные поверхности (подвижные 6 и неподвижные 17 и 18) очищают воронилом и протирают чистой тряпкой. Пользоваться для этой цели надфилем, бензином или касаться поверхности контактов руками запрещается! Ход контактов до замыкания не должен быть больше 2,5 мм. Угол поворота контактного мостика определяется упорами 16, имеющимися на ярме, и может изменяться посредством подгибания упоров.
Проверяют целостность обмоток 2 и сопротивление изоляции, которая должна быть 50 кОм. Электрическая прочность изоляции должна выдержать 1000 В, 50 Гц в течение 1 мин без перекрытия и пробоя. Проверяют ток (напряжение срабатывания, коэффициент возврата), пользуясь заводской документацией.
При необходимости и невозможности устранить дефекты подвижной системы, при значительных разбросах тока или напряжения (более 5%) от заданных уставок реле следует разобрать, соблюдая следующие правила.
Реле устанавливают в строго вертикальном положении и выводят указатель шкалы влево за начальную уставку. При повороте указателя на 20—30° влево от первой точки шкалы при затирании подвижной системы, загрязнении или неисправности подпятника или концов оси 5 переход подвижного мостика происходит вяло или с рывком. При разборке отсоединяют провода, идущие к неподвижным контактам, отвертывают два винта и снимают шкалу и подшкальник. Отпаивают наружный конец спиральной пружины от хвостовика и снимают со стойки подвижную систему. Ослабляют стопорные винты, крепящие верхнюю и нижнюю полуоси, опускают верхнюю полуось 4, а нижнюю поднимают, после чего подвижная система легко вынимается. Отвертывают два винта и снимают пружинодержатель 10 с укрепленными на нем указателем и пружиной.
Отвертывают гайки М5, снимают шкалы и вынимают из отверстия в пружинодержателе фасонный винт с шестигранной втулкой 11 и укрепленной пружиной.
Осматривают полуоси реле. Стальную шпильку, запрессованную в латунный цилиндр, очищают от грязи и полируют; поверхность стальной шпильки не должна иметь следов ржавчины, царапин или выбоин. Проверяют соосность латунного цилиндра и стальной шпильки, для этого латунный цилиндр зажимают в патроне ручной дрели и при вращении наблюдают за биением шпильки.
Очищают отверстия для полуосей в латунной П-образной скобе. Полочка ярма должна быть параллельна П-образной скобе и иметь ровный изгиб на всем своем протяжении. Проверяют надежность крепления гасителя колебаний 3 к латунной скобе и изоляционной колодки 7 с подвижным контактом к ярму; надежность закрепления внутреннего конца спиральной пружины в шестигранной втулке. Проверяют, с достаточным ли трением поворачивается шестигранная втулка на фасонном винте. Чистку подвижных и неподвижных контактов выполняют кусочком дерева твердых пород или кожей. Подгоревшие или имеющие выбоины контакты зачищают и полируют воронилом. Пользоваться надфилем, наждачной бумагой или другими абразивными материалами нельзя! Кроме того, недопустимо промывать контакты ацетоном или бензином, так как они образуют плохо проводящий налет.
После сборки и всех испытаний следует отрегулировать уставку реле по току (рис. 9, д) и уставку по напряжению (рис. 9, е). Пользуются реостатом 5—10 Ом и лампой 3,5 В, 1 Вт. Срабатывание реле определяют по лампе, возврат — на слух в момент остановки ярма.
Реле времени ЭВ-200. Внешний и внутренний осмотр и состояние контактов выполняют, как это описано для реле РТ и РН.
Траверса 10 (рис. 10) подвижных контактов 20 должна быть надежно закреплена стопорным пиитом 23. На выходной оси 6 часового механизма 16—18 должны быть закреплены колодки на подвижных контактах фиксирующими винтами. Зазор между ярмом и заводным рычагом часового механизма при притянутом ярме и замкнутых на максимальной установке контактов должен быть 0,5—1 мм. Зазор между мгновенными контактами 19 должен быть не менее 1,5 мм. Регулируют зазор подгибанием неподвижных контактных пластинок. Прогиб пластинки переключающего мгновенного контакта должен быть таким, чтобы после замыкающего контакта ярма проходил еще 0,8—1,2 мм, что соответствует контактному нажатию 0,12— 0,18 Н. Провал неподвижных контактов, замыкающих с выдержкой времени, должен быть на любой уставке не менее 0,4 мм. Возвратная пружина должна четко возвращать часовой механизм до упора. В случае необходимости регулируют натяжение пружины.
Исходное положение механизма реле показано на рис. 10, а, когда ведущая пружина 8 растянута (заведена) и удерживается в таком положении тем, что палец 4 упирается в верхнюю часть ярма 2. Палец соединен с пружиной осью 12 и зубчатым сектором 9. При подаче напряжения на обмотку реле 1 ярмо, втягиваясь, сжимает пружину 3 и освобождает палец, зубчатый сектор начинает поворачиваться, вращая сцепленную шестерню 7 и ось 6 вместе с контактной траверсой 10.

Рис. 10. Реле времени ЭВ-200 а — общий вид, б электрическая схема реле, в — схема проверки
Проверяют надежность сцепления остальных деталей механизма — ведущей шестерни 5, храповой шестерни 11 с пружиной, промежуточных шестерен 14, 13 и 15, связанных с часовым механизмом, путем 10-кратного запуска реле и визуального осмотра шестерен.
Выдержка времени реле устанавливается подбором расстояния между начальным положением подвижного 20 и неподвижного 21 контактов или проскальзывающими контактами 22, которые для измерения уставок можно перемещать по шкале. Проверяют действие контактов мгновенного действия 19.
Далее реле подвергают проверке электрических характеристик. Измеряют сопротивление изоляции обмотки при опущенном и втянутом ярме (нажать на хвостовик ярма). Проверяют электрическую прочность изоляции и работу часового механизма. Время срабатывания реле определяют по электрическому секундомеру, включенному по схеме, данной на рис. 10, в. Секундомер имеет две шкалы 0— 1 с и 1 —10 с с ценой деления 0,01 с. Перед измерением включают выключатель SA, затем подают в обмотку реле КТ напряжение, включив рубильник SF. Секундомер Р устанавливают на 0, запускают его. Секундомер работает, отсчитывая секунды до шунтирования его обмотки контактом КТ реле, при заданном направлении, устанавливаемом реостатом R. Напряжение подают плавно и «толчком». Проверяют шкалу реле до минимальной, максимальной и заданной уставки.
При проверке и наладке реле пользуются заводской документацией (техническое описание, инструкция по эксплуатации).
Разброс времени срабатывания проверяют по максимальной отметке шкалы. Продолжительность замкнутого состояния проскальзывающего контакта регулируют. Если при проверке шкалы оказывается, что время на максимальной уставке выходит за « + » или « — » допускаемого, необходимо отрегулировать и затянуть гайку, крепящую шкалу.
Промежуточное реле РП-341 (рис. 11). Сердечник должен быть установлен так, чтобы ярмо свободно вращалось на оси и в притянутом положении упиралось в немагнитную прокладку и полюс сердечника с катушкой. Зазор между ярмом и полюсом сердечника со стороны оси вращения ярма должен быть 0,1—0,2 мм при притянутом ярме (проверяется щупом). Установку положения сердечника производят перемещением его вверх или вниз при отпущенных винтах, крепящих сердечник к скобе. Нажатие подвижного контакта на неподвижный должно быть 0,12— 0,18 Н, а каждой подвижной контактной пластины замыкающего контакта на толкатель — не менее 0,08 Н. Провал контактов при нормальной мощности должен быть не менее 0,3 мм. При опущенном ярме зазор между угольником и подвижной пластиной переключателя контакта нормальной мощности должен быть 0,5—0,8 мм, а между замыкающими контактной нормальной мощности — не менее 0,6 мм.

Рис. 11. Промежуточное реле РП-341: а — общий вид, б — схема регулировки, 1, 2 и 3 — контакты, 4 — основание, Б быстронасыщающийся трансформатор, 6—выпрямитель, 7 — ярмо, 8 — конденсатор, 9 — обмотка реле, 10 — сердечник, R — реостат, ТН — трансформатор нагрузочный, KL — реле
Межконтактный зазор усиленного замыкающего контакта должен быть 1,5—2 мм, размыкающего контакта после срабатывания реле — не менее 2 мм. Для обеспечения переключения без разрыва цепи усиленных замыкающего и размыкающего контактов должен быть зазор 0,5— 0,8 мм между угольником и подвижной контактной пластиной размыкающего контакта в момент замыкания замыкающего контакта. Регулировку при необходимости осуществляют подгибанием угольника, укрепленного на толкателе.
Нажатие усиленного замыкающего контакта после замыкания должно быть не менее 0,5 Н, а нажатие усиленного размыкающего контакта при опущенном ярме — не менее 0,3- Н. Регулировку межконтактных зазоров выполняют подгибанием «язычка» хвостовика ярма, подрегулировки зазоров — подгибанием неподвижных контактных пластин у места закрепления их в колодках (расстояние от места изгиба до колодки должно быть 3—8 мм, радиус изгиба при этом не менее 2 мм). При обесточенном реле хвостовик ярма должен упираться «язычком» в сердечник. Проверяют ток срабатывания и возврата по схеме рис. 11, б и при необходимости регулируют подгибанием переднего хвостовика скобы ярма, упирающегося в сердечник. Проверяют надежность работы контактов при максимальном токе короткого замыкания и дешунтирования электромагнита отключения. Для испытания используют нагрузочный трансформатор мощностью 500 В-А.
Реле газовое РГЧЗ-66. При внешнем осмотре проверяют целостность корпуса, плотность крепления: крана на крышке реле, проходных втулок, пробки в нижней части корпуса. Проверяют целостность смотровых стекол и проходных изоляторов, наличие и состояние прокладок между фланцами реле и трубопроводом, под крышкой реле и коробки зажимов. При внутреннем осмотре проверяют надежность крепления чашек, пластины скоростного элемента, упоров, ограничивающих ход чашек, экранов, контактных пластин токопроводов. Проверяют соблюдение расстояния между подвижными и неподвижными контактами 2—2,5 мм, люфты всех осей реле, которые не должны превышать 0,5 мм. Нажатием рукой на соответствующий элемент реле проверяют легкость хода и отсутствие заедания. Если зазор между рычагом и дном чашки недостаточен, то не будет замыкания подвижного контакта с неподвижным, в этом случае рычаг надо немного выгнуть вверх. При проверке элементов реле от руки одновременно проверяют совместный ход контактов, равный 2 мм. После осмотра реле промывают чистым трансформаторным маслом.
Проверяют усилие размыкания контактов с помощью граммометра, которое должно быть в пределах 0,25—0,3 Н, совместный ход контактов (2—2,5 мм). Проверяют на срабатывание при скоплении определенного объема газа в верхней части реле, наблюдаемого через сигнальное стекло, и при полном исчезновении масла из реле (отключающий элемент).
Для промежуточного реле магнитная система должна быть так отрегулирована, чтобы зазор между ярмом и сердечником не превышал 0,06 мм при притянутом ярме. Проверяют работу магнитной системы контактов, магнитного выключателя, промежуточных реле. Подвижная система контактов должна четко срабатывать при 0,85 величины номинального напряжения. Такого срабатывания не получается при завышенном зазоре между ярмом и сердечником или увеличенном числе витков катушки.
Для тепловых реле должно быть четкое срабатывание при токе 1,5 Іном с выдержкой времени 20 мин, при токе 1,2 Іном и в течение часа при токе 1,05 Іном. Время возврата реле должно быть не более 3 мин после его отключения.
Похожие рефераты:
Техническое обслуживание рельсовых цепей
Контакторы и магнитные пускатели
Обслуживание и ремонт магнитных пускателей
Синхронные машины. Машины постоянного тока
Оборудование участка железной дороги перегонными устройствами автоматики и телемеханики
Реконструкция подстанции "Гежская" 110/6 кВ
Разработать лабораторный стенд для испытания устройств защиты судовых генераторов
Проект новой подстанции для обеспечения электроэнергией нефтеперерабатывающего завода
Модернизация релейной защиты на тяговой подстанции Улан-Удэ на базе микропроцессорной техники
Основные приборы и механизмы тягового электровоза
Оборудование летательных аппаратов
Проектирование электромеханических устройств