| Похожие рефераты | Скачать .docx |
Реферат: Судовые вспомогательные механизмы
«Судовые вспомогательные механизмы, системы и устройства»

1. Судовая сеть, её характеристика. Основные технические показатели насоса: подача, давление (напор), вакуумметрическая высота всасывания, к.п.д., мощность. Материально – энергетический баланс
Работа любого насоса характеризуется несколькими параметрами. Основными из них являются: подача, напор, мощность, коэффициент полезного действия (к. п. д.) и частота вращения.
Подача. Различают объемную подачу, под которой понимают отношение объема подаваемой жидкой среды ко времени и массовую подачу насоса— отношение массы подаваемой жидкой среды ко времени.
В судовой практике объемная подача Q обычно выражается в кубических метрах в час или секунду. Массовая подача Qм связана с объемной соотношением:
Qм =с Q,
где р — плотность жидкости, кг/м3 .
Плотность р для разных жидкостей различна и зависит от температуры. Для пресной воды при температуре до 30 °С ее принимают равной 1000 кг/м3 Плотность жидкости зависит также от давления; она возрастает с увеличением последнего. Однако при расчете судовых насосов этим пренебрегают.
Напор. В гидравлике — это высота, на которую способна подняться жидкость под действием статического давления, разности высот и внешней кинетической энергии жидкости. Он определяется через удельную (отнесенную к единице веса) энергию жидкости, проходящей через насос, и выражается в метрах (Дж-м).
Если удельная энергия жидкости на выходе из насоса (рис. 1)
Ен =pн /pg+zн +U2 н /2g
а энергия жидкости на входе в него то напор насоса
Ев =pв /pg+zв +U2 в /2g, то напор насоса
Н=Ен -Ев =( рн - рв )/ рg+(zн -zв )+(u2 н -u2 в )2g
где рн , рв — давления жидкости на выходе из насоса и на входе в него, Па; g— ускорение свободного падения, м/с2 ; zн ,zв — расстояния от плоскости сравнения 0—0 до выходного и входного сечений потока, м; uн -uв - скорости жидкости на выходе из насоса и на входе в него, м/с Напор Н насоса состоит из статического Нст и динамического Ндин напоров: Н=Нст +Ндин. Статический напор Нст =(pн -pв )/pg+(zн -zв ). Динамический напор Ндин =(U2 н - U2 в )/2g/
Для насосов объемного типа в качестве основного параметра обычно указывают не напор Н, а создаваемое ими полное давление р. Между давлением и напором существует зависимость P=pgH
Мощность и к.п.д. Энергия, подводимая к насосу от двигателя в единицу времени, представляет его мощность N. Часть этой энергии теряется в насосе в виде потерь. Другая часть энергии, поручаемая насосом от двигателя в единицу времени, есть полезная мощность насоса (кВт), которая определяется из выражения Nп =QpgH/103 =Qp/103 . Потери энергии в насосе характеризуются его к. п. д. з, представляющим собой отношение: з =Nп /N
Мощность насоса, кВт, N=Nп / з=Qp/103 з= QpgH/103 з
Коэффициент полезного действия насоса можно представить в виде произведения трех к. п. д.- гидравлического, объемного и механического, т. е. з = зг зо зм .Гидравлический к. п. д. это отношение полезной мощности насоса к сумме полезной мощности и мощности, затраченной на преодоление гидравлических сопротивлений в насосе, т.е. он характеризует гидравлические потери в насосе.
Объемный к. п. д. характеризует объемные потери, обусловленные утечками жидкости внутри насоса, Механический к. п. д. насоса зм =N-Nтр / N=1- Nтр / N
2. Конструкция, классификация, принцип действия, обслуживание в работе центробежных насосов. Область их применения
Центробежные насосы, относящиеся к динамическим, получили наиболее широкое распространение во всех отраслях народного хозяйства, а также на судах. Передача энергии от рабочего колеса в центробежных насосах происходит в результате взаимодействия лопастей с обтекающим их потоком, поэтому рассматриваемые насосы относят к лопастным.
Механизм передачи энергии в лопастном насосе можно объяснить следующим образом. При вращении рабочего колеса в насосе, заполненном жидкостью, возникает разность давлений по обе стороны каждой лопасти и, следовательно, происходит взаимодействие потока с колесом. Преодолевая возникающий момент, колесо, подключенное к двигателю, при своем вращении центробежного насоса совершает работу.
Центробежные насосы бывают одноступенчатыми и многоступенчатыми. Одноступенчатые: Рабочее колесо у таких насосов закреплено на консоли вала. Последний не проходит через область всасывания, что позволяет применить наиболее простой подвод осевого типа. Вследствие разности давления на диски колеса на вал консольного насоса действует осевая сила, направленная в сторону входа .В одноступенчатом насосе двухстороннего входа (тип Д, ГОСТ 10272—77) жидкость подводится к рабочему колесу с двух сторон двумя потоками. В колесе потоки объединяются и поступают в общий отвод.
По виду рабочего колеса различают насосы с закрытым и открытым рабочим колесом, у которого отсутствует ведомый диск. По виду подвода различают насосы с осевым и боковым подводом . В последнем случае жидкая среда подводится в направлении, перпендикулярном оси рабочих органов. По виду отвода различают насосы со спиральным, полуспиральным, кольцевым, двухзавитковым отводом и с направляющим аппаратом.
Одноступенчатые насосы имеют ограниченное давление. Для его повышения применяют многоступенчатые насосы, в которых жидкость последовательно проходит через несколько рабочих колес, закрепленных на общем валу. Давление насоса повышается пропорционально числу колес. Многоступенчатые насосы имеют различное исполнение (Секционные, спиральные).
Кроме перечисленных основных конструктивных признаков, центобежные насосы классифицируют по:
положению оси вращения рабочих колес (горизонтальные и вертикальные насосы),
конструкции опор (моноблочные, с выносными опорами, с внутренними опорами),
числу потоков, т. е. числу отводов, через которые подается жидкость (одно-, двух-, многопоточные),
конструкции корпуса (насосы двух корпусные, с защитным корпусом и футеровкой),
месту расположения (погружные, скважинные насосы).
3. Способы регулирования работы центробежных насосов. Осевая сила и способы её уравновешивания
На рабочее колесо центробежного насоса действует осевая сила, направленная в сторону входа и обусловленная главным образом разностью сил давления на диски колеса. Давление рк на выходе из рабочего колеса больше давления рн на входе. Жидкость в пространстве между колесом и корпусом (крышками) насоса вращается с угловой скоростью, равной примерно половине угловой скорости вращения рабочего колеса. Вследствие вращения жидкости давление на наружные поверхности рабочего колеса изменяется вдоль радиуса по параболическому закону. На радиусах, больших R2 и меньших Rу , при нормальном состоянии переднего уплотнения насоса давления слева pл и справа рп равны. На меньших радиусах давление со стороны входа в колесо значительно меньше, чем с противоположной стороны. В результате возникает осевая сила Р0 , которую можно вычислить по эпюре разности давлений на обе стороны колеса. Если пренебречь снижением давления вследствие вращения жидкости в пазухах насоса, то приближенно Р0 можно определить по формуле
Р0 = р( R2 y - R2 в )Нgp.
Действительная осевая сила несколько меньше Р0 . Это вызвано изменением количества движения жидкости при повороте потока от осевого направления к радиальному. В результате возникает сила, направленная противоположно Р0 и равная Qк pUо Эта сила мала по сравнению с Р0 , и ею можно пренебречь.
Осевая сила в центробежных насосах может достигать больших значений, при которых установка соответствующего упорного подшипника нерациональна. Иногда такой подшипник подобрать вообще не удается, поэтому используют следующие способы уменьшения осевой силы:
1)применение колес двустороннего входа;
2)симметричное расположение колес в многоступенчатых насосах;
3)применение уплотнения и разгрузочных отверстий на ведущем диске колеса;
4) установка радиальных ребер на ведущем диске колеса;
5) установка гидравлической пяты.
В колесе двустороннего входа и многоступенчатом насосе с симметричным расположением рабочих колес осевая сила теоретически уравновешена, хотя вследствие различного значения зазоров в уплотнениях всегда имеется некоторая сила случайного характера, которая воспринимается подшипниками.
4. Осевые, вихревые, струйные насосы: устройство, принцип действия, обслуживание в работе. Область применения
Лопастные насосы с коэффициентом быстроходности ns > 500 характеризуются малым отношением диаметров D2 /D1,жидкость в их рабочем колесе движется в осевом направлении. Поэтому их называют осевыми. Конструктивная схема осевого насоса очень проста. Рабочее колесо осевого насоса, напоминающее гребной винт, состоит из втулки и лопастей, число которых составляет обычно 3—4. За рабочим колесом устанавливается выправляющий аппарат. В нем часть кинетической энергии потока за колесом преобразуется в энергию давления.]
Осевые насосы имеют низкие напоры и большие подачи по сравнению с центробежными. Вследствие отсутствия потерь на дисковое трение они имеют высокий к. п. д., достигающий у насосов большой мощности 0,90—0,92. За редким исключением осевые насосы изготовляют одноступенчатыми консольными.
Различают следующие основные виды осевых насосов: по типу установки лопастей рабочего колеса — жестколопастные, поворотно-лопастные; по расположению вала — с горизонтальным и вертикальным расположением вала; по способу подвода жидкости — с осевым и камерным подводом; по типу привода механизма разворота лопастей — с электроприводом и электрогидравлическим приводом.
Осевые насосы широко применяют в шлюзах судоходных каналов. На судах осевые насосы применяют в качестве циркуляционных насосов главных конденсаторов, в балластных системах транспортных судов и плавучих доков, в качестве водоотливных, для создания подпора на линии всасывания грузовых насосов танкеров, в водометных движительно-рулевых устройствах, а также в подруливающих устройствах крупных судов.
Вихревые насосы
относятся к динамическим насосам трения. Напор вихревого насоса в 3—7 раз больше, чем центробежного,при тех же размерах и частоте вращения. Большинство вихревых насосов отличается свойством самовсасывания. Вихревые насосы могут работать на смеси жидкости и газа. Они непригодны для работы на жидкостях, содержащих твердые частицы, так как при этом быстро увеличиваются торцовые и радиальный зазоры на перемычке, что приводит к снижению подачи и к. п. д. Их изготовляют на небольшие подачи (до0,01м3
/с) и большие напоры (до 250 м). Коэффициент быстроходности вихревых насосов находится в пределах 6—40. Их применяют для перекачивания жидкости и газа. На судах вихревые насосы применяются в санитарных, питательных системах, в холодильных установках
Вихревые насосы бывают закрытого и открытого типа. Наиболее широкое применение на судах получили вихревые насосы закрытого типа.
Принцип действия вихревого насоса. При вращении рабочего колеса в его ячейках возникает поток, обладающий радиальной и окружной составляющими скорости. Под действием центробежной силы поток выходит из ячеек и поступает в канал, сообщая импульс силы в направлении вращения колеса находящейся в канале жидкости. Одновременно с выходом потока из ячеек в них поступает новое количество жидкости у корневой части лопаток.
При движении жидкости в ячейке ее энергия повышается, и жидкость вновь выбрасывается в канал. В результате многократного обмена энергия жидкости в канале повышается по мере удаления от всасывающего патрубка.
В связи с тем, что частицы жидкости движутся в канале с разными скоростями, наблюдаются интенсивное вихреобразование и значительные потери энергии.
Струйным
называется динамический насос трения, в котором жидкая среда перемещается внешним потоком жидкой среды. Для перемещения перекачиваемой жидкой среды необходимо передать ей энерегию внешнего потока.Передача энергии от одного потока другому производится силами действующими на поверхности рабочей струи.
Принцип действия струйного насоса заключается в следующему Рабочая струя выходит из сопла с высокой скоростью. В результате взаимодействия сил турбулентного трения, вызывающего появление вихрей рабочей струи и перемещаемой среды, во входном сечении камеры смешения устанавливается давление р1г , которое ниже давления перемещаемой среды р вх. Сложение вихревого и поступательного движения создает по теореме Кутта — Жуковского подъемную силу, поперечную по отношению к поступательному движению. В результате разности давлений перемещаемая среда поступает в камеру смешение через приемную камеру. В приемную камеру рабочая струя и перемещаемая среда входят в виде двух раздельных потоков. В общем случае они могут различаться по скорости, температуре, плотности и агрегатному состоянию. При смешении турбулентных потоков эти параметры приобретают осредненные значения по живому сечению.
Различают следующие виды струйных насосов. По состоянию взаимодействующих сред—равнофазные, разнофазные и с изменяющейся фазностью одной из сред; по свойствам взаимодействующих сред - со сжимаемыми средами, с несжимаемыми и сжимаемо-несжимаемы ми (разнофазные); по назначению — эжекторы, откачивающие среду из какого-либо резервуара, и инжекторы, подающие среду в резервуар.
Основное достоинство струйных насосов заключается в простоте конструкции. Они не имеют движущихся частей и несмотря на низкий к. п. д., получили широкое применение. Струйные насосы удобно использовать в труднодоступных местах, они надежно работают на загрязненных и агрессивных жидкостях, обладают свойствами самовсасывания. В связи с простотой и компактностью струйные насосы часто применяют в качестве подпорных на входе в лопастные насосы для предотвращения кавитации. На речных судах струйные насосы используют в качестве вакуум-насосов для удаления воздуха из крупных центробежных насосов перед их пуском. Однако наиболее широко струйные насосы (эжекторы) применяются в осушительной и водоотливной системах для удаленияводы из трюмов.
5. Объёмные насосы: поршневые, шестерённые, винтовые, пластинчатые, радиально- и аксиально-поршневые. Классификация, принцип действия, устройство, обслуживание в работе. Область применения
Поршневым называют возвратно-поступательный насос, у которого рабочие органы выполнены в виде поршней.
Поршневые насосы классифицируют следующим образом: по количеству поршней— одно-, двух-, трех- и многопоршневые; по числу циклов нагнетания и всасывания за один двойной ход поршня — одностороннего и двухстороннего действия (плунжерные насосы бывают только одностороннего действия); по характеру движения ведущего звена насоса — поступательно-поворотные с возвратно-поворотным движением; вальные с вращательным движением; известны также дифференциальные насосы, у которых жидкая среда заполняет замкнутую камеру при движении рабочего органа в обе стороны и вытесняется из нее при движении рабочего органа в одну сторону.
В условиях эксплуатации на судах поршневые насосы имеют ряд преимуществ по сравнению с насосами других типов. К достоинствам поршневых насосов относятся: способность самовсасывания («сухого» всасывания); возможность достижения высоких давлений; способность перекачивания разнообразных жидкостей при различных температурах, в том числе многокомпонентных сред большой вязкости; к. п. д.; простота конструкции и надежная работа прямодействующих насосов, которые при наличии на судне парового котла не требуют специальных двигателей.;
саморегулирование числа ходов при повышении давления в трубопроводе у прямодействующих насосов. К недостаткам поршневых насосов относятся: неравномерность подачи и колебание давления; большие габариты и масса;
большой расход пара (20—60 кг/ч на 736 Вт) у прямодействующих насосов;
необходимость применения воздушных колпаков и контроля работы;
резкое снижение подачи при работе на жидкостях, отличающихся высоким давлением насыщенных паров.
![]()
![]()
![]()
![]()
![]()
![]()
![]()
![]()
![]()
![]()
![]()
![]()
![]()
![]()
![]()
![]()
![]()
![]()
![]()
![]()
![]()
![]()
В шестеренном
насосе жидкость перекачивается посредством вращающихся шестерен, находящихся в зацеплении. Шестеренные насосы выполняют с внутренним или внешним зацеплением, с прямозубыми, косозубыми и шевронными шестернями. У косозубых и шевронных шестерен зацепление происходит не сразу по всей ширине, как у прямозубых, а постепенно. Такие насосы менее чувствительны к погрешностям изготовления и монтажа, меньше изнашиваются и работают плавно и бесшумно, обладают высокой равномерностью подачи
На судах распространены шестеренные насосы с внешним зацеплением. Шестерни насоса находятся под действием разности давлений в полостях нагнетания и всасывания. Кроме того, на них действует реакция от вращающего момента на ведущей шестерне. Результирующая этих сил определяет радиаленую нагрузку подшипников насоса. Наиболее нагруженными оказываются подшипники ведомой шестерни.
В шестеренных насосах с коэффициентом перекрытия зацепления, большим единицы, и в насосах, не имеющих зазоров при зацеплении, происходит запирание жидкости во впадинах. При таком зацеплении часть жидкости оказывается запертой во впадине шестерни входящим в нее зубом. Уменьшение запертого объема, сопровождающееся сжатием жидкости, приводит к появлению дополнительной радиальной пульсирующей нагрузки на шестерни, валы и подшипники. Объемный КПД шестеренного насоса равен 0,7—0,85. По мере изнашивания деталей это значение уменьшается. Потери энергии на трение также велики; они обусловлены трением торцов шестерен о боковые диски, трением в подшипниках и уплотнении. Развитые поверхности трения вызывают значительные механические потери, поэтому механический КПД не превышает 0,6—0,7.
Известно одно-, двух-, трёх- и пятивинтовые насосы . Из них на судах распространены трёхвинтовые.Винтовые насосы имеют практически равномерную подачу, высокий к.п.д. (0.80-0.85), обладают свойством самовсасывания, не вызывают большого шума. Их выпускают на давление 1,0—2,5 МПа. Такое высокое давление для насосов судовых систем требуется только при перекачивании нефтепродуктов, перевозимых в нефтеналивных баржах или танкерах. Имеющийся опыт использования трехвинтовых насосов на плавучих нефтеперекачивающих станциях позволяет считать их весьма перспективными.
Двухвинтовыми насосами перекачивают нефтепродукты, щелочи, кислоты, воду, различные эмульсии, смолы, загрязненные жидкости. На судах применяют в качестве грузовых насосов танкеров.
По характеру движения рабочих органов пластинчатые (шиберные) насосы относятся к роторно-поступательным. По числу циклов работы за один оборот различают насосы однократного и многократного действия. Насосы однократного действия выполняют регулируемыми и нерегулируемыми, а насосы многократного действия только нерегулируемыми. Объемный к. п. д. зависит от размеров насоса и составляет при расчетном давлении 0,7—0,9. Пластинчатые насосы однократного действия применяют в гидросистемах с небольшим давлением (до 4—5 МПа). Их недостаток заключается в большой радиальной нагрузке на вал ротора.
Для высоких давлений применяют нерегулируемые пластинчатые насосы двукратного действия. Применяют на судах в гидравлических рулевых машинах и гидравлических приводах палубных механизмов.
В гидравлических передачах мощности механизмам судна наиболее широкое применение получили роторно-поршневые насосы .
Роторно-поршневым насосом называют роторно-поступательный насос с рабочими органами в виде поршней или плунжеров. Различают насосы радиально-поршневые, у которых ось вращения перпендикулярна осям поршней, и аксиально-поршневые, у которых ось ротора параллельна осям поршней.
Радиально- поршневые насосы имеют высокий к.п.д. (объемный0.96-0,98 и механический 0,80—0,95) и ресурс работы до 40 000 ч, в связи с чем их широко применяют в различных отраслях промышленности, а также на судах. Мощность отдельных радиально-поршневых насосов достигает 3000 кВт, а подача — 500 м: 7ч. Они рассчитываются на номинальное давление 10—20 МПа.
Аксиально-поршневые нерегулируемые насосы с постоянным направлением потока, наклонным блоком и двойным карданом выпускаются отечественной промышленностью трех типоразмеров: Н71Н, Н140Н и Н250Н (Н — насос, цифра — рабочий объем, см3 , Н — нерегулируемый).
При работе на номинальном режиме они имеют до первого капитального ремонта ресурс более 5000 ч. Причем через каждые 2000 ч работы необходимо заменять уплотнительные манжеты, утечка жидкости через которые не должна превышать 0,5 см3 /ч. В конце ресурса объемный к.п.д. не должен снижаться более чем на 10%. Привод насоса предусмотрен через упругую муфту. Корпус должен быть ниже уровня рабочей жидкости в системе.
Роторно-поршневые гидравлические машины широко используют в качестве гидродвигателей. Гидродвигатели используются в гидроприводах палубных механизмов.
6 . Элементы объёмного гидропривода: рабочие жидкости; гидроаппаратура, гидролинии и гидроёмкости, кондиционеры рабочей жидкости
Объемным гидроприводом наз совокупность объем гидромашин, гидроаппаратуры и вспомогательных устройств соед. с помощью гидролиний. Предназначена для передачи энергии и преобразования движения с помощью жидкости. Гидромашины- гидронасосы, г двигатели. Гидроаппаратура- клапаны, дроссели, г распределители. По виду источника энергии 1-насосный. (раб. Жид подается в г двиг насосом) распространена,2- аккумуляторный.3- магистральный. Требования к раб жидкостям: мал измен вязкости в диапазоне не рабоч т-р, пожаро и взрыво безопасность, нетоксичность, р жид не должна разрушать резину, должны иметь диэлектрич св-ва, не должны смеш с водой, не должны быть несжимаемы.(Индустриальное20, 30-вязкость, Турбинное22, трансформаторное, веретенное АУ, селеконовая жид-ть ВТУ.
Элементы: объемный гидродвиг-ль- г.машина для преобразования энергии потока раб.жид-ти, в энергию движ-я выходного звена. В зав-ти от хар-ра вых звена дел на 3 группы: гидромоторы-сообщают вых звену неогранич вращат движение. Гидроцилиндры- сообщают вых звену неогранич поступ движение. Поворотные г двигатели- сообщают вых звену огранич вращат движение.(<360)поворотный. Г.моторы- это роторные г.насосы обращенные в ГД: аксиальнопоршневые, радиально поршневые, пластинчатые, шестеренные. Г.двигатели одностороннего действия в которых поршень перемещается силой давления жид-ти в одну сторону, а в др под действием внеш сил.;2-х стороннего действия,;телескопический-когда желаемый ход превышает допустимую длину установочную.
8. Состав рулевого устройства, типы рулевых органов, рулевые приводы. Требования (Правил Российского Речного Регистра) ПРРР и правил технической эксплуатации (ПТЭ)
Рулевые устройства- комплекс оборудования и механизмов, предназначенных для обеспечения управляемости судна, т.е. удержание судна на курсе и изменение направления движения судна по желанию судоводителя.
РУ состоят из: рулевого органа, рулевого привода, рулевой машины.
РО- устройство обеспечивающее возникновение рулевого момента поворачивающего судна.
РП- устройство передающее усилие от РМ к РО.
РМ- механизм обеспечивающий создание усилия необходимого для перекладки РО на требуемый угол и удержание его в нужном положении.
Применяемые на судах рули могут быть разделены на 3 группы: небалансирные (простые), балансирные и полубалансирные.
У небалансирных рулейось вращения практически совпадает с передней кромкой пера. У балансирных рулей часть площади пера руля располагается перед осью вращения; эта часть площади руля называется балансирной. Полубалансирный руль имеет балансирную часть пера не по всей высоте.
Преимущество балансирных и полубалансирных рулей заключается в том, что у них центр давления расположен ближе к оси вращения, чем у рулей небалансирных, следовательно, и момент будет меньше. Это в свою очередь означает, что для перекладки балансирного и полубалансирного рулей потребуется меньшая мощность РМ.
Рулевое устройство любого судна снабжают двумя независимыми приводами — основным и запасным. Запасного рулевого привода не требуется на судах: с основным ручным приводом при наличии румпеля: с несколькими рулевыми органами, приводимыми в действие раздельно управляемыми рулевыми машинами; с одной рулевой машиной и двумя независимыми приводами, из которых с помощью каждого можно переложить руль с 20° одного борта на 20° другого борта за 60 с.
Основной и запасный приводы, а также привод одной рулевой машины могут иметь некоторые общие части, например, румпель, сектор, редуктор и т. д. Основной привод должен быть, как правило, механическим. К основным видам рулевых приводов относятся: штуртросовый, валиковый, секторно-зубчатый и гидравлический.
Штуртросовый привод выполняют с румпелем или сектором. Недостатки: большие потери на трение в направляющих деталях проводки. Используется на малых судах, баржах. Более совершенным и надежным, чем штуртросовый, является ва-ликовый привод. Его применяют в качестве основного и запасного на катерах, буксирах и других самоходных и несамоходных судах внутреннего плавания.
При установке рулевой машины непосредственно в румпельном отделении вблизи от баллера руля используют привод с зубчатым сектором. Цилиндрическая шестерня, сцепленная с зубчатым сектором, вращается рулевой машиной. Буферные пружины, смягчая удары волн о перо руля, предохраняют зубья от повреждения.
В настоящее время наибольшее распространение получил гидравлический привод. Он обеспечивает надежную связь между рулевой машиной и баллером руля без промежуточных передач, имеет меньшую массу и габаритные размеры по сравнению с приводами других типов, легко включается при дистанционном управлении и переключается на дублирующие агрегаты.
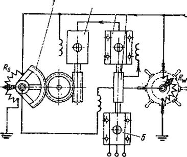
10. Конструкция, принцип действия электрических рулевых машин .

1- сектор, 2- рулевой двигатель,3- генератор, 4- регулятор, 5- привод генератора.
2- Рулевой штурвал приводит в движение перемещающийся контакт реостата с сопротивлением Rш имеющего электрическую связь с вторым реостатом, сопротивление в котором R5 меняется в зависимости от положения баллера. Если, например, вращение штурвала совпадает с направлением стрелки, то сопротивление увеличивается. Генератор, напряжение в обмотке которого контролируется регулятором, обеспечивает энергией исполнительный рулевой двигатель. Направление вращения исполнительного рулевого двигателя для рассматриваемого случая соответствует увеличению сопротивления R8 и уменьшению тока в регуляторе. В момент, когда руль занимает нужное положение, сопротивление R5 становится равным Rw и исполнительный рулевой двигатель останавливается.
12.
![]()
![]()
![]()
![]()
![]()
Назначение, конструкция, принцип действия подруливающего устройства. Требования ПРРР и (ПТЭ)
Для повышения маневренности пассажирские и грузовые суда внутреннего плавания, часто швартующиеся в шлюзах и у причалов, стали оснащать подруливающими устройствами. Подруливающим называется судовое устройство, предназначенное для улучшения управляемости судна при застопоренных главных двигателях или при малых скоростях движения. Необходимость применения подруливающего устройства на том или ином судне решается с учетом его назначения, характера эксплуатации и конструктивных особенностей. Большинство существующих подруливающих устройств создают силу, направленную перпендикулярно диаметральной плоскости судна. Наибольшее применение имеют подруливающие устройства с винтовыми движительными комплексами. В этом случае винтовые движители располагают в туннелях перпендикулярно диаметральной плоскости. В одновинтовых устройствах диск гребного винта, как правило, располагается вблизи диаметральной плоскости судна. Гребные винты применяют с лопастями симметричного профиля.
13.
![]()
Назначение и состав якорного устройства. Типы якорных устройств, принцип их действия. Якорные механизмы. Подготовка к действию якорных устройств. Требования ПРРР и ПТЭ
Якорное устройство—комплекс деталей и механизмов, предназначенных для постановки судна на якорь. Оно должно обеспечивать надежную стоянку судна в различных условиях эксплуатации.
В состав якорного устройства:
1) якоря, при разной массе правый большей массы, называется-становым, а левый, меньшей массы, - подпускным, кормовой- стоп-анкером.
2)якорный канат,
3)якорные клюзы,4)стопор;5)канатный (цепной) ящик,крепление коренного конца якорной смычки,6)указатель длины якорного каната, вытравленного за борт;
5)шпиль или брашпиль.
Основные требования.
возможность быстрой отдачи якорей и травление якорных канатов; надежное закрепление якорных канатов на судне во время стоянки; возможность снятия судна с якоря, т. е. подъем и уборку якорей «по-походному».
Якоря, применяемые на судах внутреннего и смешанного плавания, разделяют на четыре группы:
1-я — якоря со штоком, зарывающиеся в грунт одной лапой;(Адмиралтейский)Не применяют сейчас.
2-я — втяжные якоря без штока с поворотными лапами, зарывающиеся в грунт двумя лапами;(Холла) применяется река-море. Минус-малая держ. Сила.
3-я — якоря повышенной держащей силы (Матросова и др.), забывающиеся в грунт двумя лапами;
4-я — специальные якоря.(однолапые, ледовые)
Механизмы, делят на якорные (шпили), якорно-швартовные(шпили, брашпили, лебёдки).
В зависимости от цепи: малые (до28мм), средние (до46мм), крупные (до49мм).
Бывают: ручные, электрическими, электрогидравлическими.
14. Назначение и состав швартовного устройства. Типы швартовных устройств, принцип их действия. Швартовные механизмы. Подготовка к действию швартовных устройств. Требования ПРРР и ПТЭ
Швартовное устройство предназначено для обеспечения подтягивания судна к береговым и плавучим причальным сооружениям и надежного крепления судна к ним
Возможны следующие виды швартовки судна: лагом (бортом) к причалу (пирсу, дебаркадеру); кормой к причалу; к специальному причалу железнодорожных и автомобильных паромов; постановки на бочку.
Для обеспечения выполнения швартовных операций на судах всех назначений предусматривают швартовное устройство, состоящее из следующих деталей, механизмов и снабжения:
швартовов; кнехтов; киповых планок, роульсов и клюзов; легости.; привальных брусьев; кранцев; швартовных механизмов.
![]()
Швартовные механизмы — шпили и лебедки — по типу привода разделяют на ручные, электрические, электрогидравлические.
По тяговому усилию швартовные механизмы разделяют на малые с тяговым усилием до 15 кН, средние—до 50 кН и крупные—от 50 к11 и выше.
Ручные швартовные шпили имеют сравнительно малое применение. Шпиль состоит из плиты (палбуга), в которой закреплен баллер шпиля, - швартовного барабана, зубчатой (конической) передачи, рукоятки и других мелких деталей.
Электрические швартовные механизмы. К числу этих механизмов относятся шпили и лебедки. Швартовные шпили делятся на два типа:
однопалубные — с надпалубным расположением электродвигателя и с электродвигателем, который встроен в головку шпиля (безбаллер-ные шпили);
двухпалубные — с электродвигателем, расположенным на палубе (платформе), находящейся ниже той палубы, на которой установлена головка шпиля.
Швартовные лебедки с электрическим приводом. Их подразделяют на автоматические и неавтоматические простые с креплением коренного конца швартова на швартовном барабане.
Основная особенность автоматических швартовных лебедок заключается в способности поддерживать натяжение швартовного каната передбарабаном лебедки в определенных, заранее установленных пределах. При увеличении нагрузки лебедка автоматически включается на режим травления обычно от 25 до 35% номинального натяжения канатана барабане, а при уменьшении — на режим выбирания. Преимуществом лебедки по сравнению со шпилем является исключение выполнения швартовных операций вручную.
15. Буксирное устройство: назначение, типы, устройство, принцип действия. Требования ПРРР и ПТЭ
Буксирное устройство- Это комплекс оборудования и механизмов обеспечивающих буксировку одного судна другим. Бывают: общесудовые и специальные. Общесудовые- канат, специальный букс. кнехт (битенг), букс. клюз. Спец. устройства: Букс. лебедка, бук. гак, битенг, б. канаты, букс арки, борт. Ограничители, букс клюз.
Лебедки бывают:1. автоматические, 2) механические 2-х типов: кот. могут измен длину б каната без измен скорости,--с измен скорости. 3) лебёдки-вьюшки.
16. Сцепное устройство: назначение, типы, устройство, принцип действия. Требования ПРРР и ПТЭ
Под сцепным устройством понимают комплекс деталей и механизмов, обеспечивающих соединение судов для работы в толкаемом составе: сцепные замки, корпусные конструкции (упоры, сцепные рельсы, фундаменты и т. п.).
Сцепные устройства должны обеспечивать: быструю сцепку (учалку) на тихой воде и на волнении при минимальных затратах ручного труда; возможность быстрой расцепки в аварийных случаях Они должны отличаться простотой конструкции, прочностью, надежностью и сравнительно малой массой.
По условиям плавания судов сцепные устройства разделяют на две группы: речные («Р») и озерные («О»). Первые рассчитаны на восприятие небольших усилий от воздействия волн, вторые — больших.
В завис от способа управления толк состава подразделяются на: жесткие, полужесткие (баржи закреплены жестко, толкач может откланяться), изгибаемый.
Сцепные устройства характеризуются числом конструктивных связей, которые соединяют суда в состав и обеспечивают его жесткость или гибкость.
Связи подразделяются на три вида: контактные, тяговые и универсальные; последние бывают жесткие и амортизированные.
Контактные связи — упоры, передающие усилия только в одном направлении и работающие на сжатие.
Тяговые связи — гибкие канаты, передающие усилия в одном направлении, но работающие на растяжение.
Универсальные связи- сцепные замки, передающие усилия в обоих направлениях и работающие на растяжение и на сжатие.
17. Грузовое устройство. Назначение и устройство люковых закрытий трюмов, грузовых аппарелей; грузовых устройств со стрелами, судовых кранов. Требования ПРРР и ПТЭ
Грузовые устройства на судах предназначаются для выполнения операций по погрузке, выгрузке и перемещению грузов. На современных судах внутреннего и смешанного плавания эти операции производятся механизированным способом, при котором достигается более высокая производительность, снижается себестоимость погрузки и выгрузки, сокращается продолжительность простоев судов у причалов и облегчается труд команд судов.
Судовые грузовые устройства подразделяют на основные и вспомогательные. Основные обеспечивают выполнение грузовых операций с грузами, перевозимыми на судне. Вспомогательные грузовые устройства предназначены для обслуживания машинных отделений, погрузки продовольствия и судового снабжения, поддержания шлангов приема при выкачке жидких грузов на танкерах и т. д. Люковое устройство предназначено для предохранения грузовых трюмов от попадания в них воды и обеспечения безопасности плавания судна в штормовую погоду. Среди судовых устройств, обеспечивающих погрузочно-разгрузочные операции, люковое устройство является одним из важных. На судах применяют механизированные закрытия . люков: телескопические откатные системы инж. Андриевского; закрытия с парнооткатными крышками, установленными на больших сериях судов «Волго-Балт», «Волго-Дон» и др.; шарнирно сочлененные, установленные на судах типа «Башкирия». В иностранном судостроении получили широкое распространение закрытия системы Мак-Грегора с откатными крышками, соединенными тяговой цепью. В люковом устройстве типа Мак-Грегора крышка состоит из прямоугольного жесткого каркаса, имеющего с наружной стороны обшивку из стальных листов; с торцов каждой крышки установлено по два опорных ролика, на которых крышка перемещается вдоль комингсов. Между опорными роликами с каждого торца установлен балансирный (направляющий) ролик; оси роликов соединены тяговой цепью. Концевая ведущая крышка балансирного ролика не имеет. Уплотнение крышек на комингсах и между собой производится с помощью резиновой прокладки. За пределами одного из поперечных комингсов каждого люка предусмотрены специальные направляющие, сделанные из стальной полосы, подкрепленные с наружной стороны кницами и предназначенные для укладки крышек в вертикальном положении.
Поворотные краны. Важным преимуществом поворотных кранов является их постоянная готовность к действию.
Недостатком поворотных кранов является относительная сложность их конструкции по сравнению со стрелами. По месту установки судовые грузовые краны разделяют на палубные, установленные на специальных фундаментах; передвижные, перемещающиеся по рельсам вдоль судна, и мачтовые. По конструкции палубные судовые грузовые краны подразделяют на краны с противовесом; краны, вращающиеся вокруг неподвижной колонны; краны, вращающиеся вместе с колонной. Кран с противовесом не имеет колонны и полностью уравновешен. Вместе с тем этот кран из-за наличия на нем значительного по массе балласта всегда намного тяжелее кранов других типов. В современных грузовых устройствах в основном используют неуравновешенный поворотный кран, вращающийся нанеподвижной колонне и имеющий меньшую массу. При его установке необходимо подкрепление палубы, так как она воспринимает не только массу самого крана с грузом, но и опрокидывающий колонну момент.
18. Судовые системы: назначение, классификация, принципы построения
Для обеспечения нормальной и безопасной работы судна, а также для создания соответствующих условий пребывания на нем людей служат судовые системы. Под судовой системой понимается сеть трубопроводов с механизмами, аппаратами и приборами, выполняющая на судне определенные функции. Некоторые суда, как, например, танкеры, ледоколы и др., в связи со специфическими условиями эксплуатации оборудуют специальными системами. В состав судовых систем входят: трубопроводы, состоящие из соединенных между собой отдельных труб и арматуры (задвижек, клапанов, кранов), механизмы (насосы, вентиляторы, компрессоры),
Кроме систем общесудового назначения, на судне имеются системы, которые обслуживают судовую энергетическую установку. Судовые системы классифицируют или по роду среды, перемещаемой по трубопроводам, или по назначению и характеру выполняемых ими функций. В зависимости от рода транспортируемой среды системы разделяют на водопроводы, паропроводы, воздухопроводы, рассолопроводы, газопроводы и нефтепроводы. По назначению и характеру выполняемых функций судовые системы разделяют на группы: трюмные, противопожарные, санитарные, система искусственного микроклимата, специальные (для нефтеналивных судов) системы.
Системы: Трюмные (осушительная, балластная, водоотливная); Противопожарные (пож-й сигнализации, водяная противопож-я, паротушения, пенотушения, газотушения, жидкостного туш-я); Санитарные (водоснабжения, сточная и фановая, шпигаты); Искуственного микроклимата (вентиляция, отопление, кондиц-е воздуха, охлаждение); Специальные (грузовая, зачистная, подогрева, газоотводная).
19. Трубопроводы и их соединения, арматура и её приводы. Контрольно – измерительные приборы. Требования ПРРР
Соединения труб бывают разъемными и неразъемными. К разъемным относят: фланцевые, штуцерно-торцовые, фитинговые и дюри-товые соединения, а к неразъемным — сварные и паяные, В судовых системах главным образом применяют разъемные соединения. Они позволяют во время эксплуатации и ремонта системы разбирать и собирать трубопровод. Неразъемные соединения получили распространение на участках трубопроводов, расположенных в труднодоступных местах и не требующих разборки в обычных условиях работы системы. ![]()
Чтобы каждая система на судне могла выполнять свои функции, натрубопроводах системы размещают арматуру, с помощью которой осу ществляют пуск ее в действие, включают и выключают отдельные участки трубопроводов, изменяют режим работы системы, регулируют давление среды, протекающей в трубопроводах, и т. п. Классификация по назначению: запорно-переключающая— клапаны, задвижки (клинкеты), краны, клапанные коробки; предохранительная-предохранительные клапаны, приемные сетки, фильтры; арматура, пропускающая среду только в одном направлении,-невозвратные и невозвратно-запорные клапаны, захлопки; регулирующая - редукционные и дроссельные клапаны, манипуляторы; специальная - кингстоны, пожарные рожки (краны), донные клинкеты и др. о способу изготовления арматура бывает литая, сварная и штампованная. Арматуру судовых систем выполняют из чугуна, стали и цветных сплавов (бронзы различных марок, латуни). В зависимости от типа соединений с трубами арматура разделяется на фланцевую, штуцерную, муфтовую и с присоединением под дюрит.
Для контроля уровня трюмных вод применяют реле уровня типа (РУК), сигнализатор уровня типа (СДК), служащий для сигнализации о предельных повышениях уровня воды в отсеке. Электрические дистанц-е манометры (ЭДМУ) используемые на судах, как дистанц-е извещатели о недопустимом повыш-и или понижении давления масла, воды, газов.
20. Условие бескавитационной работы насоса, регулирование работы изменением частоты вращения
Имеется хар-ка насоса Н=f(Q). Насосная установка имеет всасыв-й (Т1 ) и напорный (Т2 ) трубопроводы. По извест. ур-ям строятся кривые потребного напора для всего трубопровода и для всасыв-го труб-да. Для реш-я з-чи необходимо иметь кривую допускаемой вакуум—й высотой всасыв-я- Ндоп вак =f(Q). Условие безкавит-й р-ты н-са явл-ся: Ндоп вак >Нвак , где Ндоп вак -допускаемая вукуум-я высота всасывания. Нвак =Z1 +Нт1 . т. А-рабоч-я точка. Определяет параметры р-ты насоса. В дан случае подача н-са достижима по условиям всасыв-я, тк на подаче QА Ндоп вак >Ндоп вак т. А правее т. К1 . при изменившихся условиях напорная хар-ка н-са Н=f(Q) искажается и имеет вид пунктирной линии.

21. Последовательное, параллельное соединение насосов
Z1 , Z2 -геом. высота, н-с перемещает жид-ть по 2-м послед-но соед-м трубопроводам Т1 , Т2 . считаем что пьезометр высоты в баках одинаковы. Po 1 /сg= Pk 1 /сg= Pa /сg, Ра-атм. Дав скоростные напоры на свободной пов-ти баков=0. потери напора в 1-ом трубопр=де (Нт1 ), во втором (Нт2 ).расход в трубах одинаков из суммы отдельных потерь. Заменяем 2 трубоп-да одним эквивалентным с расходом Qэт1-2 =Qт1 = Qт2 , Нэт1-2 =Нт1 + Нт2 . для потребного напора Н1 эт1-2 =(Нт1 +Z1 )+( Нт2 +Z2 ). Материально энергетический баланс системы н-с- сеть запишется в виде: Q=Q эт1-2 , Н= Н1 эт1-2 . графич. решение в соотв с получ-ми выражениями находят путем сложения ординат частных хар-к при одинаковых расходах.
Н=f(Q)-хар-ка н-са, А-раб точка, опред-ет параметры р-ты в сети, т. 1;2-опред-ют затраты энергии в каждом из трубопроводах.
Н-с подает жид-ть по ІІ-м трубопр-ам Т1 , Т2 ,геометрич-ки подъем отсутствует, пьезометрические высоты в баках одинаковы (lк1 = lк2 ). В узловой точке т.n величина энергии-ln . В узловой точке энергия ln > lк1 , на величину потерь Нт1 , те ln - lк1 = Нт1 , ln - lк2 = Нт2 , Нт1 + lк1 = Нт2 + lк2 . тк lк1 = lк2 , то Нт потери напора в ІІ-х трубопроводах одинаковы, а расходы разные. Хар-ка эквивалентного трубопровода может быть получена сложением расходов при одинаковых в люб точке оси ординат потерь напора. Матер-но-энерг баланс для трубопроводов Q эт1-2 = Qт1 + Qт2 , Нэт1-2 = Нт1 = Нт2 . Матер-но-энерг баланс системы н-с- сеть имеет вид:Q= Q эт1-2 , Н= Нэт1-2 графич решен з-чи: т. А-раб точка, Н, Q-параметры напор, подача в сети.
22. Осушительная система. Назначение, состав, требования ПРРР
Во время экспл-ции судна в его корпусе постепенно накапливается некоторое кол-во воды, в следствие: конденсат, утечки, водотеч-ти корпуса, дейдвудного устройства. ПРРР: на кажд самоходном судне с ГД общей мощностю 220 кВт и более, должно быть не менее 2-х осушительных н-сов, один должен быть стационарным, а др может приводиться в действие ГД. Разрешается 1 из н-сов заменять эжектором. Осуш центробеж-ые н-сы должны быть всамовсасывающие НЦВС, ВКС-вихревые. Поршневые н-сы- эжектор. Приемные отростки осушения должны устанавливаться в каждом отсеке, так чтобы они обеспечивали наиболее полное осушение отсека при крене до 5є на борт. Приемные отростки осушения должны снабжаться приемными коробками, либо сетками, суммарная площадь сечения отв-й должна быть не менее 2х кратной площади проходного сечения отростка. Внутр диаметр приемной осуш магистрали присоединяемый непосредственно к н-су опред-ся по ф-ле: d=1.5кореньL(B+H)+25,мм. L,B,H- длина, ширина, высота борта судна (м). не завис от полученных рез-тов диаметр магистрали и приемных отростков должен быть не менее 40 мм. Исходя из диаметра приеной магистрали, определяют подачу осуш. Н-са, считая, что ск-ть воды в ней не менее 2х м/с. Напор приним 15-25 м.
23. Балластная система. Назначение, состав, требования ПРРР
Данные системы служат для придания судну мореходных и экспл-х качеств, изменение осадки, крена и деферент. ПРРР бал-я система должна обслуж-ся не мен чем одним н-сом. В кач-ве БН могут быть использованы н-сы осушит-й и пожарный. Н-сы для откачки б-та из цистерн 2-го дна должны быть самовсасывающего типа. ПРРР внутр диам-р приемных отростков б-го трубопровода для отдельных цистерн выч-ют по ф-ле: d=16
,мм V-вместимость б-ой системы, м3
. Диам-р Б-ой магистрали должен быть не менее диам-ра отростка принятого для наибольшей б-й сис-мы. По диам-ру б-й магистрали и ск-ти движ-я воды в ней принимаемой не менее2 м/с находят подачу б-го н-са. Напор принимают 15-30 м. по подаче и напору выбирают насос.
24. Система пожарной сигнализации. Назначение, состав; требования ПРРР
Большое значение в борьбе с пожарами на судах имеет своевременная сигнализация о возникновении пожара, так как чем раньше обнаружен очаг загорания, тем легче его ликвидировать. Эту задачу выполняет пожарная сигнализация. К ней относят: устройства, приборы и оборудование, служащие для автоматической передачи на пост управления судном и центральный пост управления (ЦПУ) сигналово начавшемся пожаре и месте его возникновения или о наличии реальной. пожарной опасности в каком-либо отсеке или помещении судна, устройства ручной пожаро-извещательной сигнализации, позволяющее лицу, обнаружившему пожар, немедленно сообщить на пост управления судном и в ЦПУ о возникновении пожара; авральную сигнализацию (звонки, колокола громкого боя, ревуны и пр.) На всех судах мощностью более 165 кВт, а также на всех пассажирских судах (независимо от мощности) должна устанавливаться автоматически действующая пожарная сигнализация. В состав автоматической пожарной сигнализации входят следующие основные элементы: датчики-извещатели; приемная аппаратура; соединительные линии.
25. Системы водотушения, спринклерная, водораспыления, орошения. Назначение, состав; требования ПРРР
С помощью системы водотушения пожар тушат мощными струями воды. Эта система проста, надежна и получила широкое распространение как на речных, так и на морских судах. Основными ее элементами являются: пожарные насосы, магистральный трубопровод с отростками, пожарные краны (рожки) и шланги (рукава) со стволами (брандспойтами). При тушении пожара шланги со стволами присоединяют к пожарным кранам. Систему водотушения применяют для тушения пожара в грузовых трюмах сухогрузных судов, в машинных отделениях, в жилых, служебных и общественных помещениях, на открытых участках палуб, платформ, рубок и надстроек. В качестве пожарных насосов на судах обычно применяют одноколесные центробежные насосы.
Спрнклерная система: Действие данной системы основано на охлаждении поверхности горящего вещества потоком капелек воды, подаваемой из распыляющих спринклеров. Последние срабатывают автоматически при повышении температуры от теплоты, выделяемой очагом пожара, возникшего
в помещении. Для жилых и служебных помещений за темп-ру при которой срабатывают (вскрываются) спринклеры, принимают 60-70 °С. Спринклеры бывают двух типов: с металлическим замком и со стеклянной колбой.
Водораспыление. Распыленная вода явл-ся одним из новых средств борьбы с пожаром. Над очагом пожара при мелком ее распылении создается большая поверхность испарения, что повышает эффективность охлаждения и увеличивает скорость процесса испарения. При этом практическивода вся испаряется и образуется обедненная кислородом паровоздушная прослойка, отделяющая очаг пожара от окружающего воздуха. Систему водораспыления применяют во время тушения пожаров нефтетепродуктов.
Систему орошения применяют для орошения палуб нефтеналивных судов, перевозящих нефтепродукты I и II классов. Такой системой оборудуют помещения, предназначенные для хранения взрывчатых и легковоспламеняющихся веществ. При этом она включается в действие автоматически.
Водяные завесы устраивают для того, чтобы препятствовать распространению огня в помещениях и на палубах с большими площадями пола. Орошение палубы нефтеналивного судна позволяет снизить ее температуру, вследствие чего уменьшаются потери от испарения жидкого груза и одновременно снижается пожарная опасность. Наибольший эффект от действия системы орошения достигается в том случае, когда поверхность палубы смачивается слоем воды минимальной толщины. При этом вода быстрее испаряется и происходит более интенсивное охлаждение палубы.
26. Системы пенотушения, углекислотного тушения, жидкостного тушения. Назначение, принцип действия, состав. Требования ПРРР
Принцип действия систем пенотушения основан на изоляции очага пожара от доступа кислорода воздуха покрытием горящих предметов слоем химической или воздушно-механической пены. Химическую пену получают в результате реакции специально подобранных щелочный и кислотных соединений в присутствии стабилизаторов. Воздушно-механическую пену получают вследствие механического смешения пенообразователя с водой и воздухом. Химической реакции при этом не происходит. На судах внутреннего плавания для тушения пожаров применяют воздушно- механическую пену. Сис-му воздушно- механического пенотушения используют для тушения любых пожаров.
Углекислотная противопожарная система обеспечивает подачу в помещение с очагом пожара углекислого газа. Действие ее основано на принципе создания в зоне очага пожара среды с содержанием кислорода, недостаточным для горения. Эту систему используют для тушения пожаров в машинных отделениях, малярных, фонарных, кладовых для хранения легковоспламеняющихся материалов и др. В стационарных системах углекислотного тушения применяют обезвоженную углекислоту. На судне ее хранят в стальных баллонах вместимостью каждый по 40 л.
В качестве огнегасящего средства в системах жидкостного тушения используют смесь, состоящую из 73% бромистого этила и 27% тетрафтордибромэтана или из 70% бромистого этила и 30% бромистого метилена (по массе). Системы, в которых применяют эти смеси, называется системами СЖБ. Употребляют и другие смеси, например смесь бромистого этила и углекислоты. Системы жидкостного тушения получили распространение при тушении пожаров в грузовых танках и насосных отделениях нефтеналивных судов, в топливных цистернах, а также в грузовых трюмах сухогрузных судов. Преимущество системы СЖБ по сравнению с системой углекислотного тушения состоит в том, что огнегасящая жидкость хранится при низком давлении, вследствие чего возможность ее потерь от утечки значительно снижается. Кроме того, жидкость СЖБ по огнегасящим качествам превышает углекислоту.
27. Система инертных газов. Назначение, состав, требования ПРРР
Рабочей средой в рассматриваемых сис-мах явл-ся инертный газ, кот не горит и не поддерживает горение. На судах для этой цели в некоторых случаях используют продукты сгорания жид. Топлива. Объемная доля кислорода в дымовых газах должна быть не более 5%. Чтобы искл-ть образ-ние взрывных концентраций паров нефтепродуктов свободные объемы емкостей нефтегруза, соседние с ними отсеки заполняют инертными газами. Сис-ма ИГ должна иметь оборуд-е для охл-я и очистки газов от тв. частиц и сернистых продуктов сгорания, осушение ИГ, паро-эжекторы для нагнетания газа. Дымовые газы от вспомог. Котлов откачиваются паровым эжектором и нагнетаются в скруббер, где они охл-ся и очищаются от мех-х примесей. Затем газы идут через влагоотделитель и нагнетаются вентилятором в магистральный трубопровод. Отростки от магист-го трубпровода идут в грузовые танки, междудонное пространство, коффердам и т.д. в скруббере дым. Газы пропускаются через поток забортной воды, охл-ся до35є и очищаются.
28. Система водоснабжения. Назначение, состав, требования ПРРР
Основное назначение санитарных систем — снабжать экипаж и пассажиров водой для бытовых нужд, а также удалять с судна нечистоты и загрязненные (сточные) воды.
СанПин подразд на группы: 1 Суда внутр и смеш плавания, на кот экипаж постоянно р-ет и проживает на судне, в теч всего времени навигации(более 40 часов). 2суда внутр плав совершающие короткие рейсы и обслуживаемые бригадным методом(до 40 часов). 3 суда внутр плав-я внутригородских и пригородных линий. Вода хоз-но пит назначения должна подаваться в судовую сис-му водоснабжения: из сети береговых водопроводов, с судов водолеев, путем приготовления воды хоз-но-пит-го назнач-я на судовых установках приготовления пит воды (СППВ). Для автоматизации подачи воды потребителям, устанавливают пневмо-цистерну. По способу обеззараж-я воды СППВ делят на хлораторные, с бактерицидными лампами и озонаторные. Хлораторные- обеспеч-ют обеззараж-е воды, однако вода может иметь специфич-й запах. СППВ с бактерицидными лампами излуч-ие ультроф-е лучи, обеззараживают, но кач-во обеззараживания зависит от мутности воды. В наст вр. На судах получили распространение СППВ с использ-ем озонирования.
29. Системы сточная, фановая, шпигатов. Назначение, состав, требования ПРРР
На всех судах для удаления сточных вод и нечистот из уборных, общих умывальных, душевых, прачечных устраивают трубопроводы сточной и фановой, систем. Согласно требованиям Санитарных правил сточно-фановая система должна быть закрытого типа. При закрытой сточно-фановой системе сточные воды и нечистоты отводятся в фекальные цистерны, из которых они перекачиваются в береговые емкости илиплавучие станции сбора фекальных и сточных вод. Для очистки и обеззараживания сточных и фекальных вод на некоторых судах установлены специальные очистительные станции. Сточные и фекальные воды из санитарных помещений поступают в цистерны самотеком, а удаляются из них насосами или эжекторами по трубам.
Воду с палуб удаляют по спускным трубам, приемные концы которых имеют шпигаты. Последние выполняют функции отстойников защищают трубы от засорения. Их устанавливают на непроницаемых палубах. Вода от шпигатов с палуб, расположенных выше палубы надводного борта, отводится непосредственно за борт. Из помещений, расположенных ниже палубы надводного борта, она поступает по шпигатным трубам в льяла или специальные сточные цистерны.
30.
Система вентиляции. Назначение, состав, требования ПРРР
Система вентиляции служит для удаления избытков теплоты, влаги и вредных газов из судовых помещений путем нагнетания в них свежего наружного воздуха и удаления загрязненного.
По принципу действия вентиляция бывает естественной и искуственной. В отдельных помещениях может применяться одновременно естественная и искусственная вентиляция, называемая смешанной. При естественной вентиляции смена воздуха в помещении осуществляется естественным путем вследствие разности удельных весов теплого и холодного воздуха или в результате кинетической энергии потока воздуха, омывающего судно, а при искусственной — вентиляторами. Независимо от принципа действия как естественная, так и искусственная вентиляция бывает трех типов: приточная (вдувная), вытяжная и приточно-вытяжная (комбинированная). С помощью приточной вентиляции в помещение подается свежий воздух и создается некоторый
, в результате чего загрязненный воздух выходит из помещения. При вытяжной вентиляции происходит обратный процесс: загрязненный воздух отсасывается системой вентиляции и в помещении создается разрежение, вследствие чего в помещение поступает свежий воздух. Приточно-вытяжная вентиляция представляет собой комбинацию двух первых типов. Ее применяют во многих судовых помещениях для создания усиленного обмена воздуха. Распространенным средством естественной вентиляции, использующим ветровой напор, являются дефлекторы.
31. Система отопления. Назначение, состав, требования Санитарных норм и правил
Системы отопления служат для обогревания различных судовых помещений. В соответствии с требованиями Санитарных правил система отопления жилых, общественных и служебных помещений на всех судахдолжна быть централизованной. Отопление бывает водяное, паровое, воздушное и электрическое. Водяное отопление, как наименее гигиеничное, допускается только для машинных, хозяйственных и бытовых помещений судов. На вновь строящихся судах обычно устраивают водяное или воздушное отопление. Для обогревания помещений во время длительных стоянок на этих судах имеется электрическое отопление, осуществляемое за счет электроэнергии, получаемой с берега. К системам отопления предъявляются следующие основные требования: каждый отопительный прибор должен иметь устройство для регулирования температуры помещения; конструкция отопительных приборов должна обеспечивать их быструю чистку от пыли и других загрязнений; приборы отопления следует устанавливать, как правило у бортов или наружных стен надстроек. Не разрешается размещать их у изголовья коек, а также под койками и диванами.
При устройстве воздушного отопления необходимо предусматривать увлажнение воздуха. Температура поступающего в помещение воздуха не должна превышать 40 °С.
32. Грузовая система танкера. Классификация, назначение, состав
Чтобы обеспечить сохранность нефтегрузов, их прием и выкачку Последующей очисткой танков, нефтеналивные суда оборудуют специальными системами: грузовой, зачистной, подогрева вязких нефтепродуктов, газоотводной, зачистки и мойки танков. Кроме того, к специальным относят систему замера количества груза и систему инерт-газов. На танкерах применяют груз. Системы 2-х типов: трубопроводная и клинкетная. Трубопроводная, состав: груз.баки, имеют конич днища с патрубками в центр.части. при такой сис-ме г.н-сы откачивают груз полностью и зачистка не треб., 3 груз-х н-са. ПРРР груз.н-сы должны наход-ся в насосном отд., кот расположено в выгородке м.помещения. констр-ция н-сов, арматуры должна искл-ть возможность искрообрз-я. Клинкетная: пр1577 для размещения груза предназн-ны 12 танков, через клинкеты установленные в ниж части переборок, груз перемещается из одного танка в другой. 2 центр.н-са, 1 зачистной.
33. Система подогрева груза. Назначение, состав, требования ПРРР
Для подогрева вязких нефтепродуктов танкеры оборудуют системами подогрева. Необходимость подогрева вязких грузов обусловлена тем, что при обычной температуре внешней среды (воды и воздух повышенная вязкость их затрудняет выполнение грузовых операций как из-за резкого снижения подачи насосной установки, так и из-за ухудшения условий стекания груза к месту расположения приемника насоса (в корпусе судна). Подогрев перед погрузкой осуществляется, силами и средствами нефтебазы в порту отправления груза.
В систему подогрева нефтеналивных судов входят следующие основные элементы: источник энергии, подогреватели в танках, системы канализации энергии, средства контроля и управления процессом подогрева. На большинстве нефтеналивных судов в качестве источника энергии (теплоты) для подогрева вязких нефтепродуктов используют водяной пар. Груз в танках подогревается паровыми поверхностными подогревателями. Пар вырабатывается котлами, установленными непосредственно на танкерах. Систему подогрева выполняют из стальных цельнотянутых труб. Сис-му подогрева обслуживают 2 паровых огнетрубных котла.
34. Газоотводная система танкера. Назначение, состав, принцип действия
Данной системой обеспечивается газообмен между танками и внешней атмосферой. Различают 2 основных процесса такого газообмена: «большое дыхание» и «малое дыхание». «Большое дыхание» наблюдается при наливе и выкачке груза. При наливе груза в танки происходит вытеснение из них паров нефтепродуктов в атмосферу. Во время выкачки груза из танков происходит обратный процесс, заключающийся в замещении атм-ным воздухом освобождающихся объемов танков. «Малое дыхание» вызыв-ся периодическим изменением условий теплообмена между корпусом танкера и внешней средой. Днем, при более высокой температуре воздуха и под воздействием солнечной радиации, усиливается испарение нефтепродуктов в танках, повышается давление в газовом пространстве под палубой (над грузом), и паровоздушная смесь выходит из танков в атмосферу. Ночью, при более низких температурах воздуха и отсутствии солнечной радиации, процесс теплообмена совершается в обратном направлении, и атмосферный воздух поступает в танки вследствие понижения давления в газовом подпалубном пространстве. Выход паров нефтепродуктов в атмосферу в процессе «большого дыхания» при наливе приводит к значительным потерям нефтепродуктов. Чтобы уменьшить или даже исключить их, применяется схема замкнутого налива, при которой паровоздушная смесь направляется в специальные береговые газосборочные емкости. Для этого газосборная система танкера подключается к береговым трубопроводам, а выход паров в атмосферу перекрывается задвижками. В целях сокращения потерь нефтепродуктов от испарения в процессе «малого дыхания» газоотводную систему снабжают автоматическими дыхательными механическими или гидравлическими клапанами.
35. Конструкция, принцип действия судового оборудования сбора, очистки и обеззараживания сточных вод. Требования Правил предотвращения загрязнения внутренних водных путей сточными и нефтесодержащими водами
К сточным водам(СВ) относят след стоки: из всех видов туалетов; раковин, ванн; из помещений, где содержатся животные. В нпст время приняты след контрольные показатели, по которым можно судить о степени загрязнения сточных вод. БПК5-биол потребность в кислороде в теч 5 суток. Опред-я кол-вом О2 необходимого для биохим-го разложения органич-х загрязнений содерж-ся в 1 л СВ. В теч 5 суток при т-ре 20С без доступа света и воздуха.(мг/л). ВВ-кол-во взвешенных веществ, содержащихся в 1л СВ.(мг/л). Коле-индекс- кол-во бактерий (кишечн палочек) содерж-ся в 1л СВ. «Пр-ла предотвращ-я загрязнения…» запрещают полностью сброс за борт СВ, кроме случаев, когда выполн-ся след условия: судно имеет на борту не менее 10 чел-к; наход-ся в пути и движ-ся со ск-тью не менее 7 км/ч; концентрация взвеш. Вещ-в в сбросе не более 40 мг/л; БПК5- не более 40 мг/л. способы очистки СВ: отстаивание и фильтрация-отделение крупных частиц(решетки, фильтры); Хим. Коагуляция-в СВ более60% орган-х соед-й наход-ся в колойдном состоянии, разрушение калойдов производится с пом-ю химю коаг-ции.; реагентная напорная флотация-Сущ-е этого метода заключ-ся в удалении хлопьев за счет их прилипания к пузырькам воздуха, кот перемещ-т их на пов-ть.Эл-хим-й способ аналогичен предыдущему. Биохим-й-основан на боихим-х процессах сопров-х жизнедеят-ть микроорганизмов.Способы обезззараж-я судовых СВ:Хлорирование- доза хлора для обеззараж-я СВ=10-15 мг/л при времени контакта 20-30 мин.; озонирование- обработка воды озоном;как обезз-й реагент озон дейст-т быстрее хлора в 15-20 раз. Оборудование:на судах устанавл-ся след станции по (ООСВ): СТОК-150,,75,,50, м3 /сут;ЭОС-2,, 5,,15,,50; Кареа-65-цифра призвод-ть станции.
36. Конструкция, принцип действия судового оборудования сбора, очистки нефтесодержащих вод. Требования ПРРР
В рез-те экспл-ции суд-х мех-мов, в МО скапливаются НВ. В состав НВ входят: грубодисперстные(в виде капель) и фракции, в виде эмульсии. Судовые испыт-я позволии определить приделы изменения контрольных показателей подсланевых НВ:ВВ-75-2200 мг/л; БПК5-84-320 мг/л;коле-индекс- 1,1·109 ...4·1010 (шт/л), концентрация нефтепродуктов-130-18000 мг/л. Способы очистки НВ:мех-й (отстаивание)-глубина очистки 40-100 мг/л;Флотация- глубина очистки20-60 мг/л-извлекается пузырьками воздуха всплывающими на пов-ть. Различают:напорную и Эл-хим-ую.; Коалисценция. Глуб очистки 10-15 мг/л. Достигается за счет укрупнения частиц НП при прохожд-и НВ через коалисцирующие Эл-ты:поролон.; Адсорбция-глуб очистки 1—3 мг/л, для глубокой очистки воды от НП, в т.числе наход-ся в имундированном состоянии примен-т Адсорбцию. Азонирование-глуб.очистки 1-10 мг/л.; Биохим-й глубина очистки1-10 мг/л. Основана на способности микроорганизмов в процессе своей жизнедеят-тииспольз-ть НП для своего развития. Судовое обор-е:ОНВ-0.2-цифра произв-ть,м3 /ч; ОСНВ10/4,где 10-произв-ть станции по очистке СВ, м3 /сут., 4-произв-ть станции по очистке НВ, м3 /сут. Используют так же суда по комплекстной переработки отходов:СКПО 450/150/2,где 450-м3 /сут-переработка СВ, 150- м3 /сут-переработка НВ,2-2 тонны/сут-переработка мусора.
37.Конструкция, принцип действия судовых установок для утилизации сухого мусора
Отходы сжигаются в специальных печах-инсинераторах. Данным способом можно уничтожить практически все виды отходов, за исключением металла и стекла, которые следует отделить от общей массы.
К недостаткам этого метода относят увеличение пожароопасности на судне, повышение расхода топлива, трудоемкость и токсичность продуктов сгорания, выбрасываемых в атмосферу.
Процесс сжигания твердых отходов в инсинераторах можно условно разделить на 2 этапа: предварительное высушивание и собственное сжигание: Разница в марках инсинераторов заключается в разнообразных конструкциях, в производительности и теплопроизводительности.
Высушивание осуществляется в топке. Топку обычно разогревают до температуры не- менее 500°С и заполняют твердыми отходами. Сжигание отходов осуществляется по принципу пиролиза.
При температуре ~300°С из органических веществ начинается испарение газообразных фракций. Газы поднимаются в верхнюю часть топки или в смежную, камеру сгорания, и там с помощью вспомогательного факела полностью сгорают. При температуре более 760°С дурнопахнущие газы в течение нескольких секунд распадаются. Жидкие отходы попадают в инсинератор в распыленном виде через специальные шламовые форсунки.
Рассмотрим более подробно конструкцию судового инсннератора.
Корпус 3 инсинератора 0G-200, представленный на рис. 3.27 имеет прямоугольную форму, внутри вертикально расположена цилиндрическая камера сгорания 4. На передней стенке имеется дверца со смотровым стеклом и замком, предназначенная для загрузки твердых отходов (замок дверцы откроется лишь тогда, когда температура внутри камеры сгорания будет ниже 100°С), а также дверца для удаления золы. На левой стенке размещены щит управления и питания, топочное устройство и дозирующее устройство жидких отходов 1. Топочное устройство 2 состоит из вентилятора, насоса дизельного топлива, приводного электродвигателя, двух дизельных форсунок с механическим распиливанием, которые способны пропускать топливные включения размером до 8мм, и электрозапального устройства дизельной форсунки.
Дозирующее устройство жидких отходов состоит из двигателя (злектро-), винтового насоса, бесступенчатого редуктора. Подача жидких отходов регулируется вручную с помощью маховика редуктора.
Дизельное топливо при необходимости подается ив судового расходного топливного бака; жидкие отходы забираются из грязевого танка, имеющего подогрев. Сжатый воздух для распыливания жидких отходов подается от соответствующей судовой системы.
Циркуляционный насос обеспечивает подачу жидких отходов к дозирующему устройству, а также- перемешивание содержимого грязевого танка для выравнивания состава сжигаемой смеси и обеспечения тем самым стабильности процесса горения.
Процесс сжигания жидких отходов начинается после предварительного разогрева камеры сгорания. Степень распиливания жидких отходов регулируется клапаном подачи пара или сжатого воздуха. Инсинератор снабжен необходимой аварийно-предупредительной сигнализацией и защитой.

№ 9 Средства активного управления судном.
Средствами активного управления су дном являются:
1) Руль , должен обеспечивать его управляемость в любых случаях эксплуатации: Под управляемостью понимают 2 основных качества судна - поворотливость и устойчивость на курсе. Поворотливостью называют способность судна подчиняться действию руля, а устойчивостью на курсе - способность сохранять избранное (заданное) направление при неизменном положении руля. Важной характеристикой руля является относительное удлинение л . Для прямоугольного руля л . = h/b. Если руль непрямоугольный, то л . = h/bcp =h2 /F. Судовые рули имеют относительное удлинение л = 0,5 - 3,0. Чем больше л , тем лучше гидродинамические характеристики руля и поворотливость судна. На речных судах вследствие ограниченной осадки л обычно не превышают 1,5, а на мелкосидящих судах меньше 0,5. Коэффициент компенсации к к = F б/F = 0,1 - 0,25. При больших значениях к к . руль оказывается неустойчивым. Руль считается устойчивым, если он сам под давлением воды возвращается в диаметральную плоскость. При выборе типа руля следует отдавать предпочтение балансирным и полубалансирным рулям, так как на их перекладку затрачивается меньшая мощность, чем на перекладку небалансирных рулей. При плавании в ледовых условиях, а также в случае засоренного фарватера, как правило, устанавливают небалансирные рули. Контур сечения руля в горизонтальной плоскости, перпендикулярной к оси баллера представляет собой профиль руля. Его выбирают из числа профилей (NACА (Национальный Консультативный комитет по Аэронавтике США (установка за гребным винтом); НЕЖ - Н.Е. Жуковский (быстроходные суда); ЦАГИ - Центральный Аэрогидродинамический Институт (двухвальная установка с одним рулем в ДГЩ, применяемых в судостроении. Расстояние между крайними точками по длине профиля называется хордой профиля. Длина хорды в данном сечении равна ширине пера. Профили рулей создают на основании их исследования в аэродинамических трубах или в опытных бассейнах, причем исследуются только симметричные профили. Форма профиля пера характеризуется ординатой t профиля и относительной его толщиной t. Ординатой профиля t называется расстояние между двумя точками, измеренное в направлении, перпендикулярном хорде профиля. Наибольшая ордината является его максимальной толщиной tmax. Отношение этой толщины к длине хорды называется относительной толщиной профиля, т. е. t=tmax/b. Все существующие профили разделяют на тонкие t < 0,08, средние t= 0,08+0,12 и толстые t >0,12. В практике проектирования рулей пользуются относительной толщиной профиля t=0,12 - 0,21, так как при большей относительной толщине может происходить срыв потока при сравнительно малых углах перекладки руля.

2) Поворотные насадки , как и рули, предназначены для обеспечения управляемости судна. Наиболее эффективными являются одиночные поворотные направляющие насадки, устанавливаемые на одновинтовых судах, и с раздельным управлением (раздельные), перекладываемые независимо одна от другой, используемые на двухвинтовых судах. Поворотная направляющая насадка состоит из собственно насадки 1, стабилизатора 2 и пропульсивной наделки 3. Она имеет в продольных сечениях форму обтекаемого профиля и охватывает с минимальным зазором лопасти гребного вита. Продольный профиль насадки обращен к гребному винту выпуклой поверхностью, которая образует кольцо диаметром Dh. Зазор между концами лопастей и телом насадки делается возможно малым - не более 0,5 % от диаметра Dbгребного винта.
3) Для обеспечения маневренности судна на очень малом ходу, когда рулевое устройство становится неэффективным применяют подруливающие устройства. Их устанавливают в поперечных туннелях (в носу, корме) судна и создают упор с помощью Винта Регулируемого Шага. Применяют эти устройства на различных судах, чаще всего на пассажирских, контейнеровозах, танкерах. Подруливающие устройства особенно эффективны при швартовках
судов: сокращается время швартовных операций и повышается безопасность мореплавания; если условия порта позволяют, то швартовка возможна даже без буксиров, что сокращает портовые расходы. В подруливающем устройстве электродвигатель через муфту приводит в действие ВРШ, размещенный в поперечном туннеле. Упор винта и направление тяга регулируют поворотом лопастей с помощью специальной системы гидропривода.
№ 7 Регулирование объемного гидропривода.


Гидроприводом называется совокупность источника энергии и устройства для ее преобразования и транспортирования посредством рабочей жидкости к приводимой машине. Гидропривод, в котором скорость его выходного звена регулируется изменением подачи насоса, либо изменением расхода через гидродвигатель, называется гидроприводом с объемным регулированием. Схема, составленная из электроприводного насоса 1 переменной подачи с ручным управлением, нерегулируемого реверсируемого гидродвигателя 2 и трубопроводов, обеспечивающих соединение их выходов и входов. Реверс вала гадродвигателя осуществляется реверсированием потока рабочей жидкости в насосе. Насос осуществляет преобразование механической энергии электродвигателя в гидравлическую энергию потока перекачиваемой им жидкость. Гидравлическая энергия преобразуется в механическую, отдаваемую с вала гидродвигателя приводимому им в действие механизму. В рассматриваемом гидроприводе регулирование скорости на выходе осуществляется изменением подачи насоса. Регулирование скорости выходного звена возможно и путем изменения расхода через гидродвигатель. В этой схеме для реверсирования гидродвигателя используется четырехходовой трехпозиционный распределитель 3 с ручным управлением. Гидросхема такого привода открытая, поскольку необходимо обеспечить непрерывность действия насоса постоянной подачи. Для этого в схему включен бак, открытый на атмосферу.
Различия рассматриваемых ГИДРОПРИВОДОВ проявляются при танализе их характеристик; графиков изменения общего кпд згп , момента на валу гидродвигателя Мгм и мощности привода Nпдв в зависимости от частоты вращения вала гидродвигателя. Первый гидропривод характеризуется постоянством момента на валу гидродвигателя, что при увеличении частоты вращения вала приводит к увеличению мощности, и поэтому гидропривод должен иметь мощность, необходимую для создания на валу гидродвигателя наибольшего момента при наибольшей частоте его вращения. Второй гидропривод в отличие от первого характеризуется постоянством МОЩНОСТИ, Что при изменении частоты вращения вала гидродвигателя ПРИВОДИТ к изменению момента по гиперболической кривой. Оба гидропривода имеют примерно одинаковую экономичность и характеризуются большим диапазоном изменения частоты вращения вала гидродвигателя, поскольку у гидропривода, осуществленного по первой гидросхеме, мощность достаточна для работы на любом скоростном режиме, он имеет универсальное назначение. Гидропривод выполненный по второй схеме, можно применять в грузоподъемных механизмах, он позволяет обеспечивать необходимую грузоподъемность при соответствующей скорости подъема и наименьшей мощности привода. У таких гидроприводов примерно одинаковая сложность гидрооборудования у одного вследствие конструкции насоса и его регулирующих устройств, у другого - из-за аналогичной конструкции гидромотора, не второй гидропривод имеет большую массу из-за наличия в схеме бака. В объемном гидроприводе возможно и смешанное регулирование скорости выходного звена, применением регулируемого насоса и гидродвигателя. На малой частоте вращения вала гидродвигателя регулирование осуществляется путем увеличения подачи насоса. При сохранении момента на валу гидродвигателя неизменным этот вид регулирования связан с увеличением мощности, снимаемой с вала приводного двигателя. На большой частоте вращения путем регулирования расхода через гидродвигатель достигается постоянство мощности и уменьшение момента на валу гидродвигателя по гиперболической кривой.
№ 11 Электрогидраалические рулевые машины
ЭГРМ состоит из следующих основных узлов:
- гидравлического рулевого привода - силового устройства, поворачивающего баллер руля;
- насосного агрегата (насос-двигатель), предназначенного для питания ГРМ рабочей жидкостью;

- системы управления насосами переменной подачи;
- системы трубопроводов низания;
- предохранительных клапанов;
- компенсаторов динамических нагрузок;
- ограничителей мощности и прочих элементов. Их разделяют на плунжерные, лопастные и плунжерно-реечные. Каждую гидравлическую рулевую машину снабжают насосом, подающим под необходимым давлением рабочую жидкость (минеральное масло) в ее исполнительную часть, осуществляющую перекладку рулевого органа. Применяются насосы переменной и постоянной подачи, причем последние используются при моменте на баллере рулевого органа не более 40 кН. м.
1) Принцип действия и устройство элекфогидравлической плунжерной рулевой машины. В цилиндры 10, установленные на фундаменте и связанные направляющей (на схеме не показана), входят плунжеры 14. Они подвижно связаны с румпелем 13 посредством каретки и траверсы, обеспечивающих поворот румпеля относительно плунжеров и необходимые возвратно-поступательные перемещения, возникающие при его повороте. Радиально-поршневой насос 2 переменной подачи попеременно нагнетает жидкость ъ левый или правый цилиндр по трубопроводам 5, перемещая плунжеры и поворачивая баллер на требуемый угол перекладки руля. Насосом управляют с поста управления посредством тяги 4. Она соединена с рычагом 8, в свою очередь соединенным тягой 3 с направляющей статора, служащей для изменения хода плунжеров радиально-плунжерного насоса. Другим концом рычаг 8 связан тягой 12 с румпелем. Эта система тяг и рычагов выполняет функции серводвигателя, обеспечивающего автоматическое прекращение перекладки руля после того, как -штурвальный перестанет смещать тягу 4. Рассмотрим, как это происходит. Допустим, что штурвальный переместил тягу 4 вправо от нейтрального положения и насос начал подавать жидкость в правый цилиндр. При этом плунжер начнет перемещаться влево и потянет за собой тягу 12,что три неподвижной тяге 4 приведет к смещению направляющей статора влево и к возврату ее в исходное положение, соответствующее нулевой подаче. В машине предусмотрен предохранительный клапан 15, обеспечивающий перепуск жидкости по трубопроводам 9 и 11 из одного цилиндра в другой. При недопустимом для прочности машины и трубопроводов повышении давления вследствие ударов руля о грунт или другие предметы клапан срабатывает и рулевой орган отклоняется от заданного положения. При этом происходит перемещение рычага 8 и тяг 12 и 3 серводвигателя, насос автоматически начнет подавать жидкость в соответствующий цилиндр, и рулевой орган возвращается в исходное положение. Бак 1 служит для восполнения внешних утечек рабочей жидкости, для него предусмотрены невозвратные клапаны 6, соединенные с баком трубами 7. Основным типом рулевых машин, применяемых в морском и речном судостроении, являются серийно изготовляемые электрогидравлические плунжерные машины типизированного ряда «Р». Их изготовляют с двумя соосными исполнительными цилиндрами с приводом на один и два рулевых органа (POI-P14), развивающие момент на баллере от 6,3 до 100 кНм и с четырьмя попарно соосными цилиндрами исполнительной части с приводом на один рулевой орган (машиныР15 с моментом на баллере, равным 160 кНм, и более мощные). В последнем типе привода на баллер насаживается двуплечий румпель для сочленения с обеими парами плунжеров. Машина Р15 установлена на буксирах- толкачах «Маршал Блюхер».

2) Исполнительная часть рулевой машины с плунжерно-реечным приводом.

Их выпускают в одинарном и сдвоенном исполнении типен РГ и 2РГ на крутящие моментм2,5-80 кН. м. Особенность \ устройства заключается в объединении двух соосных цилиндров в один цилиндр, названный моментным, с общ; м двусторонним плунжером 5. Последний по обоим концам уплотнен манжетами 4, а в остальной его части по длине, сделан вырез 8, в котором нарезала ьС чатая рейка 9 для сцепления с шестерней 6, насаженной па шпонке на баллер 7 рулевого органа* Сверху и снизу исполнительный механизм закрывается крышками с уплогиительными манжетами. Номинальное рабочее давление масла в этих машинах составляет 6,5-8,5 МПа. Преимуществом рулевых машин с плунжерно-реечным приводом являются малые габаритные размеры и масса.
3) Лопастной рулевой привод является исполнительной частью электрогидравлической рулевой машины РЭГ-ОВИМУ-7. Принцип действия привода заключается в следующем. Ротор привода поворачивается по часовой стрелке при подаче рабочей жидкости в полости А, а полости Б при этом будут сливными. Противоположное поворачивание ротора достигается подачей рабочей жидкости в полости Б. Рулевой привод рассчитан на работу при номинальном давлении жидкости 3,5 МПа, крутящий момент при этом давлении составляет 70 кНм.
Похожие рефераты:
Технические средства транспорта
Пуск в работу питательного электронасоса после ремонта
Гидропневматические машины и приводы
Установки погружных центробежных насосов (УЭЦН)
Проект реконструкции цеха первичной переработки нефти и получения битума на ОАО «Сургутнефтегаз»
Отчет о практике специальности Разработка и эксплуатация нефтегазовых месторождений
Оборудование летательных аппаратов
Южно-Ягунское нефтяное месторождение
Модернизация двигателя мощностью 440 квт с целью повышения их технико-экономических показателей
Проектное решение по разработке месторождения
Организация поста технического обслуживания и ремонта карбюраторов двигателей легковых автомобилей
Установки погружных центробежных насосов для добычи нефти из скважин
Совершенствование метрологического обеспечения измерений в турбокомпрессорном цехе Узюм-Юганской ГКС
Перевозка природного газа морем
Тормозные механизмы автомобиля КамАЗ: ремонт и техническое обслуживание