| Похожие рефераты | Скачать .docx |
Реферат: Производство кальцинированной соды
Нижегородский Государственный Технический Университет им. Р.Е.Алексеева
Доклад по общим химическим технологиям
Тема: «Производство кальцинированной соды»
Выполнил: ст.гр. 05-БИО Коршунова В.А.
Проверил: Исаев В.В.
Дата проверки: _____________
Оценка: _________
Н.Новгород, 2008
Содержание
Введение. Краткая история развития содовой промышленности................ 3
Сырье, используемое в производстве кальцинированной соды................... 7
Описание технологического процесса.......................................................... 17
Приготовление известкового молока........................................................... 31
Фильтрация суспензии бикарбоната натрия................................................ 46
Кальцинация гидрокарбоната натрия.......................................................... 50
Переработка вторичных материальных ресурсов производства соды аммиачным способом........................................................................................................ 55
Список литературы....................................................................................... 61
Введение. Краткая история развития содовой промышленности
Сода была известна еще в глубокой древности в качестве вещества, применявшегося для чистки и шипевшего при соприкосновении с уксусом. Добывалась она до конца восемнадцатого века преимущественно из естественных месторождений Венгрии, Египта и других частей Африки и из золы морских растений, преимущественно в Испании. Сода того времени не отличалась чистотой.
В 1775 г. французская академия объявила премию в 12 тыс. ливров за лучший способ приготовления соды из поваренной соли. Однако удачного разрешении задачи в то время найти не удалось. И только, когда наступила французская революция 1789 – 1794гг., и Франция, испытавшая блокаду и окруженная войсками коалиции, была отрезана от подвоза иностранного сырья и товаров, - Комитетом общественного спасения вновь был объявлен призыв ко всем гражданам – найти путь освобождения отечественной промышленности от зависимости от заграничных товаров и материалов. Ответом на призыв явились 16 предложений фабрикации соды, из коих первенство отдано было методу, автором которого был врач Николай Леблан.
Метод Леблана
Способ Леблана состоял в приготовлении из поваренной соли при помощи серной кислоты сульфата и дальнейшей переработке последнего с углем и углекислым кальцием (мелом или известняком) на соду. Способ Леблана привился в промышленности, и долгое время был единственным в содовой технике. Наибольшее развитие способ Леблана получил в Англии.
Метод Сольвея
В семидесятых годах ΧΙΧ столетия выступил на сцену новый способ приготовления соды, предложенный бельгийским инженером Эрнестом Сольвэ. Этот способ произвел полный переворот в содовой технике. Сущность этого метода состояла в насыщении природных соляных растворов аммиаком и углекислым газом и переработке получающегося при этом осадка бикарбоната на кальцинированную соду посредством простого прокаливания.
Отличительною особенностью разработанного Сольвэ способа фабрикации является непрерывность процесса во всех его стадиях. Изобретательности Сольвэ содовая техника обязана введением в практику знаменитых сольвеевских колонн для насыщения аммиачного рассола углекислым газом, для получения аммиачного рассола и для отгонки аммиака из маточных жидкостей при фильтрации бикарбоната.
Метод Гонигмана
После Сольвэ наибольший успех в производстве кальцинированной соды путем аммиачного процесса выпал на Морица Гонигмана, который удачно разрешил задачу насыщении аммиачного рассола не в колоннах, а в последовательно соединенных цилиндрических резервуарах. Однако неблагоприятным отличием способа Гонигмана является периодичность процесса.
Содовая промышленность в России начала свое развитие с леблановского способа. Первый содовый завод в России был построен в 1884г. в Сибири на базе природного сульфата натрия. Попытка осуществить аммиачный способ в России независимо от Сольвэ была предпринята инженером Лихачевым, в 1868 г. построившим небольшой завод по аммиачному способу в Казанской губернии на базе привозной поваренной соли. Однако из – за больших потерь соли и аммиака при их высокой стоимости завод просуществовал только 4 года.
Аммиачный способ утвердился в России, когда в 1883г. был построен фирмой Сольвэ при участии русских капиталовложений содовый завод в Березниках на базе Соликамского месторождения поваренной соли. В 1893 г. был построен второй – Донецкий содовый завод, а в 1899г – в Славянске.
Сведения о главнейших содовых продуктах, природных и искусственно получаемых натриевых солях.
Под словом «сода» в промышленности, торговле и домашнем хозяйстве подразумевают целый ряд общеизвестных и необходимых химических продуктов, как – то:
1) Кальцинированная соль (угленатриевая соль – Na2 CO3 ). Применяют главным образом в производстве стекла и химикатов. Около половины кальцинированной соды идет на изготовление стекла, около четверти – химикатов, 13% - мыла и моющих средств, 11% употребляется на такие цели, как изготовление целлюлозы и бумаги, рафинирование металлов и нефти, дубление кожи и очистка воды, а остальное поступает в продажу.
2) Щелок . Наименование «щелою» (K2 CO3 , Na2 CO3 , NaOH) было присвоено продуктам, получаемым путем выщелачивание древесной золы. Она содержит приблизительно 70% карбоната калия (поташа), используемого в основном для изготовления мыла и стекла. Путем обработки гашеной извести (гидроксидом кальция) карбонат натрия превращают в каустическую соду (гидроксид натрия), которая применяется для бытовых и промышленных целей под названием «каустик».
3) Поташ . Хотя в химической промышленности поташем главным образом называют карбонат калия (K2 CO3 ), в сельском хозяйстве это название охватывает все соли калия, идущие на изготовление удобрений, но в основном хлорид калия (KCl) с небольшой примесью сульфата калия (K2 SO4 ). Карбонат калия применяется в производстве стекла, солей калия, красителей и чернил. Карбонат калия – важный компоненте специальных стекол, например оптических и лабораторных.
4) Двуугленатриевая соль NaHCO3 , называемая также в технике «бикарбонат», имеющая большое применение для изготовления искусственных минеральных вод и шипучих прохладительных напитков, в медицине, в домашнем хозяйстве для выпечки хлеба и в кондитерском производстве.
Сырье, используемое в производстве кальцинированной соды
Производственное предприятие, независимо от того, к какой отрасли оно принадлежит, сможет лишь тогда развиваться и приносить прибыль, когда оно построено на здоровой основе. Для этого необходимо, прежде всего, чтобы оно было расположено в таком пункте, где легче всего достать сырье и материалы производства, а также хороших рабочих, и где, равным образом, лучше и выгоднее сбывать продукты производства, не нуждаясь для этого в особых сложных перевозочных средствах. Это основное положение для организации рационально работающего предприятия в особенности должно быть отнесено к содовым заводам, так как экономичность работы их определяется главным образом стоимостью основных видов сырья и топлива, в частности соли, известняка или мела, аммиачной воды, каменного угля и кокса. В виду значительных расходных величин этих продуктов, содовые заводы строятся обычно или непосредственно на данном сырье и топливе, или вблизи последних, чтобы стоимость транспорта этих сырьевых материалов не ложилась тяжелым накладным расходом на стоимость их добычи.
Соль (рассол)
В аммиачном способе производства соды применяют не твердую соль, а рассол, что является большим преимуществом, так как добыча рассола путем подземного выщелачивания соли водой значительно дешевле добычи твердой соли обычным шахтным способом. Использование для приготовления рассола твердой соли, поднятой на поверхность земли, допустимо только в тех случаях, когда поваренная соль является отходом производства.
Рассол при подземном выщелачивании соли имеет температуру порядка 15ºС. При этой температуре насыщенный раствор содержит около 317 г/л NaCl. Однако получать насыщенный раствор довольно трудно. Для этого требуется длительное время, так как с приближением к состоянию насыщения скорость растворения NaCl сильно уменьшается. Практически можно получать рассол с концентрацией 305 – 310 г/л.
Различают рассолы естественные и искусственные. Первые получаются в результате растворения пластов каменной соли подпочвенными водами. Соль залегает обычно на глубине 200 – 300 м. наличность грунтовых вод приводит иногда к тому, что размывание соляных пластов происходит под землей естественным образом, в результате чего под землей образуются большие озера с насыщенным рассолом.
Искусственный способ. С целью увеличения крепости рассола, производят углубление скважин, при чем естественный рассол, опускаясь вниз и омывая нижележащие слои, донасыщается (каждые 10м углубления повышают крепость рассола примерно на 1г в литре и выше)
Рассол добывается из подземных глубин с помощью буровых скважин (рис.1) Скважину сверлят до основания соляного пласта. Для защиты ее от обвалов осадочных пород вставляют так называемую обсадную трубу. Для предохранения соляного пласта от проникновения подпочвенных вод у нижней поверхности осадочных пород кольцевое пространство между обсадной трубой и почвой заливают цементом. Внутри обсадной трубы вставляют центральную трубу почти до основания соляного пласта. Образующийся слабый рассол выдавливается на поверхность через кольцевое пространство между внутренней и обсадочной трубой (стадия Ι). Его используют вместо свежей воды, закачиваемой в нормально работающие скважины.
Когда в пласте соли образуется достаточно большая размытая камера, приступают к нормальной эксплуатации скважины.

Рис.1 схема скважины для получения искусственного рассола: Ι−ΙΙΙ – стадии выщелачивания.
При этом направление потоков воды и рассола обычно меняют – воду подают по кольцевому пространству в верхнюю часть камеры, а концентрированный рассол поднимается по центральной трубе (стадия ΙΙ). При таком направлении потоков из скважины откачивается имеющий большую плотность, а поэтому находящийся в нижних слоях камеры, концентрированный рассол.
С наибольшей скоростью соль растворяется в верхней части поверхности размытой камеры – у ее потолка, куда поступает свежая, обладающая наибольшей растворяющей способностью вода. Медленнее всего соль растворяется в нижней части камеры, так как с ней соприкасается наиболее концентрированный рассол; кроме того, эта поверхность камеры покрывается оседающими нерастворимыми примесями, изолирующими ее от растворяющей жидкости. Скорость растворения боковых поверхностей камеры имеет промежуточное значение, она уменьшается с глубиной погружения. При таком характере растворения камера приобретает форму опрокинутого конуса с вершиной у основания центральной трубы (стадия ΙΙΙ). Когда растворяющийся потолок камеры достигает нерастворимых осадочных пород, выщелачивание соли продолжается по боковой поверхности. Поверхность оголяемых осадочных пород увеличивается, часть их вымывается рассолом, и они, падая вниз, покрывают расположенную ниже поверхность камеры, затрудняя ее растворения. Наклон боковой поверхности к горизонту постепенно уменьшается. В результате нижняя часть пласта практически не растворяется, что приводит к постепенному уменьшению производительности скважины.
Если при эксплуатации скважины оседающая на дно камеры грязь забивает центральную трубу, то для ее очистки изменяют направление потоков, подавая воду по центральной трубе.
Более совершенным способом добычи рассола является так называемый метод гидровруба, при котором у основания соляного пласта при помощи воды создают вруб, т.е. размыв пласта в ширину до диаметра 100 – 10 м и высотой 1,5 – 2 м. Чтобы обеспечить растворение пласта соли вширь и предохранить от растворения потолок образующейся камеры, в скважину вводят воздух или нефтяные продукты, например мазут, которые, всплывая, образуют между потолком камеры и водой изолирующей слой, препятствующий растворению соли. Управление процессом образования гидровруба при помощи мазута легче и надежнее, чем при помощи воздуха. Слой мазута или нефти поддерживают около 1 см. Таким образом, соль будет растворяться только с боков камеры. Такая предварительная подготовка камеры длится 1,5 – 2 года, после чего начинается нормальная ее эксплуатация. Защитный слой нефти или воздуха убирают, и начинается растворение соли и высокая производительность скважины.
На рис. 2 показана схема скважины, работающей по методу гидровруба.
Рис.2 Схема скважины для разработки пласта методом гидровруба: 1 – 5 – вентили на трубах для воды, нефти и рассола; 6 – первая обсадная труба; 7 – вторая обсадная труба.
В ствол скважины, проходящий через осадочные породы и пласт соли, опускают три концентрически расположенные стальные трубы. Наружная – первая обсадная – труба 6 диаметром 250 мм проходит слой осадочных пород и служит для предохранения от осыпания ствола скважины и от проникновения подпочвенных вод в пласт соли. Вторая обсадная труба 7 имеет диаметр 200 мм и входит в пласт соли. Кольцевое пространство между обеими обсадными трубами цементируют. Во вторую обсадную трубу вставляют концентрически еще две трубы диаметрами 150 и 75 – 100 мм. По кольцевым пространствам поступают нефть и вода, по центральной трубе выдавливается на поверхность земли рассол. Две внутренние трубы соединены вне скважины системой вентилей 1 – 4. если надо промыть рассольную трубу водой, вентили 2 и 4 закрывают, а 1 и 3 открывают. Для удаления нефти из скважины путем вытеснения ее рассолом открывают вентили 4 и 5 и закрывают 1,2 и 3.
На заводе рассол хранят в стальных резервуарах емкостью 2000 – 3000 м3 . Для защиты от коррозии эти резервуары внутри футеруют слоем бетона, армированного стальной сеткой. Рассол хранят также в бревенчатых срубах, которые могут служить многие годы.
Известняк и мел
Вторым основным сырьевым материалом для производства соды служит известняк или мел. Более предпочтительным сырьем является известняк. Недостатком мела является его пористая порода, он легко впитывает влагу, нарушающая нормальный ход обжига его в известковых печах.
Обычно считается, что наилучшим сырьем является известняк с содержанием от 92% CaCO3 , влаги от 1 до 5% и минимальным количеством силикатов, хотя возможны отступления от этих условий, в зависимости от характера производств. Работа на одном меле вызывает дополнительные расходы топлива или предварительно на сушку его, или в самой печи, а также разбавление печного газа (содержание CO2 ). Работать на одном меле, благодаря его высокой влажности не экономично, и в связи с этим готовят для известковых печей смеси известняка и мела в пропорции примерно 1:1. Наличие такой пропорции приводит работу печи к нормальным условиям как в смысле расхода топлива, так и концентрации получаемого печного газа.. Основные требования, предъявляемые практикой в отношении размеров кусков мела или известняка, это – иметь материал в кусках величиной примерно около 60 - 150 мм. Процент CaCO3 в меле не должен быть ниже 80, при чем на меле с низшим содержанием CaCO3 работать уже не выгодно. Необходимо также иметь определенный и минимальный процент примесей, в особенности SiO2 , благодаря которому в печах образуются легкоплавкие силикаты (печь «течет»), и который внизу печи застывает в большие куски – так называемый «козел». Процент влаги в меле должен быть не выше 5%, дабы не иметь разбавления печного газа, а также чтобы не тратить излишнего количества топлива для подсушки его.
Добыча известняка и мела ведется в карьерах методом открытых разработок. При тонком слое верхних порывающих пород шахтные разработки не применяют. Удаление верхних наносных слоев и непосредственную добычу известняка и мела производят при помощи экскаваторов.
Вдоль простирания пластов нарезают несколько уступов, в которых бурят небольшие цилиндрические отверстия – шпуры, куда закладывают взрывчатое вещество. Взорванную раздробленную породу грузят экскаваторами в вагонетки и отвозят на дробильно – сортировочную установку, находящуюся при карьерах. Куски размерами 40 – 120 мм отделяют и, в зависимости от расстояния от карьера до завода, транспортируют либо по канатной подвесной, либо по железной дороге. В первом случае вагонетки с карбонатным сырьем подают непосредственно на известковые печи, во втором случае известняк или мел поступает сначала на склад, откуда вагонетками подвесной дороги или элеватором его транспортируют на печи. Куски, имеющие размер меньше 40 мм, составляют отход, который может быть использован для других целей, например на строительных работах, в производстве цемента, в металлургической промышленности или же для получения извести в специально выделенных для обжига мелочи печах.
Вспомогательные материалы
1.Аммиак.
В производстве соды аммиак после регенерации в отделении дистилляции возвращают обратно в производственный цикл. Неизбежные при этом потери компенсируются введением аммиачной воды. Аммиачная вода поступает с заводов синтетического аммиака, а также с коксохимических заводов.
Свойства аммиака и его солей играют важную роль в содовом производстве. При обычных условиях аммиак является бесцветным остро пахнущим газом, вызывающим слезы и удушье. Аммиак хорошо растворяется в воде и рассоле. При этом плотность раствора понижается, а объем его увеличивается. Растворимость аммиака увеличивается с понижением температуры и повышением давления.
2.Топливо.
В производстве кальцинированной соды топливо применяют в известковых печах при получении извести и в содовых печах при кальцинации бикарбоната натрия.
Основным видом топлива обжига известняка или мела следует считать кокс; вполне достаточно иметь кокс второго сорта и даже в смеси с коксом третьего сорта со средним анализом: влажность до 0,095%, летучих веществ до 6,37%, постоянного углерода 76,71%, золы от 7 до 15%. Такой кокс имеет теплотворную способность 6421 кал. К топливу, также как и к известняку, предъявляются практикой определенные требования:
1) определенная величина кусков, примерно около 6 – 7 см;
2) минимальный процент зольности;
3) определенная влажность ( не выше одного процента);
4) содержание углерода в коксе от 75%;
5) содержание летучих веществ в коксе не выше 5 – 6,5%.
Не исключена возможность применения в качестве топлива для обжига карбонатного сырья природного газа. Он – наиболее дешевое беззольное высококалорийное топливо.
3.Вода.
На содовых заводах воду расходуют в основном для охлаждения жидкостей и газов. Сравнительно меньше ее расходуют на чисто технологические нужды, например на приготовление рассола, известкового молока и т.д. Воду расходуют также на питание паровых котлов, производящих пар для отгонки аммиака в отделении дистилляции, для паровых машин, если они имеются на заводе, и для отопления помещений.
Качество воды характеризуется содержанием растворенных в ней солей и газов. Особое внимание уделяется так называемым «солям жесткости», т.е. солям кальция и магния, которые всегда содержаться в природных наземных и подземных источниках воды.
Различают временную и постоянную жесткость воды. Первая обусловливается растворенными в воде бикарбонатами кальция Ca(HCO3 )2 и магния Mg(HCO3 )2 , которые при нагревании воды до температуры кипения разлагаются с выделением в осадок углекислых солей. Например,
Ca(HCO3 )2 →CaCO3 ↓+ CO2 +H2 O.
Соли постоянной жесткости, например CaCl2 , CaSO4 и др., при нагревании из воды не удаляются. Они выделяются в осадок при испарении воды, образуя на стенках аппаратов трудно удаляемую плотную накипь. Жесткую воду можно использовать только в тех случаях, когда условия ее применения не вызывают выделения твердых осадков. В котельных установках недопустимы ни первый, ни второй тип жесткости. Поэтому воду для них предварительно очищают от солей кальция и магния химическим способом на специальных установках.
На заводах, расходующих большие количества воды, используют так называемую «оборотную воду», получаемую охлаждением уже использованной нагретой воды в специальных установках
Говоря о воде, следует отметить, что отброс содовых заводов CaCl2 служит причиной повышения жесткости воды в близлежащих водоемах и делает иногда ее непригодной для использования.
4.Водяной пар.
Для получения пара воду нагревают до температуры кипения, которая зависит от давления получаемого пара. При давлении 760 мм рт. ст. чистая вода кипит при 100ºС. С повышением давления повышается температура кипения, а следовательно и температура получаемого пара. В присутствии кипящей воды каждому давлению будет соответствовать вполне определенная температура пара. Такой пар называют насыщенным. Если насыщенный пар нагреть в отсутствии воды, то получится перегретый пар. Давление такого пара в замкнутом пространстве будет зависеть уже не только от температуры, но и от занимаемого паром объема.
При получении пара расходуется тепло на подогрев воды до температуры кипения и на ее испарение. Температура воды, нагретой до кипения, при дальнейшем подводе тепла не повышается. Все подводимое тепло будет расходоваться на испарение воды, поэтому оно называется «скрытой теплотой испарения».
При обратной конденсации пара израсходованное на испарение тепло выделяется, что делает пар хорошим средством для нагревания. Для конденсации насыщенного пара достаточно небольшой разницы температур между паром и нагреваемым продуктом. Если пар непосредственно соприкасается с нагреваемой жидкостью, такое нагревание называют «нагреванием острым паром», а если передача тепла идет через стенку – «нагреванием глухим паром». Перегретый пар при охлаждении не будет конденсироваться до тех пор, пока он не станет насыщенным. Поэтому для целей нагревания, где используется главным образом теплота конденсации, применяют, как правило, насыщенный пар. При передаче пара по трубопроводам используют перегретый пар, который при охлаждении в трубопроводе не конденсируется, следовательно, не теряет тепла конденсации. Перегретым паром пользуются также для приведения в движение паровых турбин и машин.
Природные месторождения .
Кальцинированная сода встречается в природе в больших количествах, главным образом в соляных пластах и отложениях троны (минерала состава Na2 CO3 ·NaHCO3 ·2H2 O). На Земле известны более 60 таких месторождений.
Описание технологического процесса
Производство кальцинированной соды по аммиачному способу включает 8 основных переделов:
получение карбонатного сырья: вскрыша, взрывные работы, добыча, дробление, сортировка сырья и транспортирование;
переработка карбонатного сырья: обжиг, охлаждение и очистка диоксида углерода, гашение извести с получением известковой суспензии;
очистка рассола: взаимодействие сырого рассола с реагентами в реакторах и отстой рассола;
абсорбция: отмывка в промывателях газов, выделяющихся на других стадиях, от аммиака, двухстадийное насыщение раствора хлорида натрия аммиаком и частично диоксидом углерода, поступающим со стадии дистилляции, охлаждение аммонизированного рассола;
карбонизация: отмывка от аммиака газа, покидающего стадию карбонизации (сопровождается улавливанием диоксида углерода), предварительная карбонизация, карбонизация с выделением гидрокарбоната натрия в осадительных колоннах, компримирование (перед подачей в карбонизационные колонны) диоксид углерода, поступающего со стадий переработки сырья и кальцинации;
фильтрация: отделение гидрокарбоната натрия на фильтрах и отсос воздуха вакуум – насосами;
кальцинация: обезвоживание и разложение гидрокарбоната натрия в содовых печах, охлаждение и очистка диоксида углерода после содовых печей;
регенерация аммиака (дистилляция): предварительный подогрев и диссоциация содержащихся в фильтровой жидкости карбонатов и гидрокарбонатов аммония в конденсаторе и теплообменнике дистилляции, смешение и взаимодействие нагретой жидкости с известковой суспензией в смесителе и отгонка аммиака в дистиллере.
Весь содовый процесс полностью может быть изображен следующими химическими уравнениями:
![]()
NH3
+H2
O= NH4
OH
![]()
CO2
+ H2
O=H2
CO3
H2 CO3 + NH4 OH= NH4 HCO3 + H2 O
NH4 HCO3 + NaCl=NaHCO3 + NH4 Cl
2 NaHCO3 →Na2 CO3 + H2 O+ CO2
CaCO3
→ CaO+ CO2
CaO+ H2 O= Ca(OH)2
![]()
Ca(OH)2
+2 NH4
Cl= NH4
OH+CaCl2
NH
3
H
2
O
Взаимную связь реакций можно изобразить следующей схемой:
![]()
![]()
![]()
![]()
CaCO3
=CaO+CO2
![]()
NaCl + NH3
+ CO2
+ H2
O↔ NH4
Cl+ NaHCO3
![]() |
CaO+ H2
O→ Ca(OH)2
–
ΔΗ
=63,8
кДж
/
моль
Ca(OH)2
+2 NH4
Cl→2 NH3
+ CaCl2
+ H2
O+ΔΗ=27,6
NaHCO3 →Na2 CO3 + CO2 + H2 O+ΔΗ
Реализация химической модели сопряжена с разработкой технологического режима с использованием физико – химических свойств водной четырехкомпонентной системы.
В водном растворе существуют четыре компонента NaCl – NH4 HCO3 - NH4 Cl – NaHCO3 (независимых компонентов – четыре, ибо если известны значения трех компонентов, то по уравнению реакции можно рассчитать содержание четвертого.) Соль NH4 HCO3 образуется в результате взаимодействия в растворе СО2 и NH3 :
СО 2 (p) + 2NH3(p) ↔NH2 COONH4(p) – ΔΗ1
Образовавшийся карбамат гидролизуется:
NH 2 COONH 4( p ) + H 2 O ↔ NH 4 HCO 3(р) + NH 3( p ) + ΔΗ 2 - ΔΗ + ΔΗ = -63,8 кДж
Температурный режим избран по результатам исследования реакций, а материальные расчеты и соотношения реагирующих компонентов определены по данным о четырехполюсной системе. Ниже приведены графические методы разработки технологического режима для реакций такого типа. На основании диаграммы (рис.1) устанавливают, что хлорид натрия взаимодействует с бикарбонатом аммония, образуя бикарбонат натрия и хлорид аммония, и растворимость бикарбоната натрия в этой системе мала, так как в равновесном растворе 1 моль бикарбоната растворяется в 4240 молях воды, т.е. практически впадает в твердую фазу. Проекция диаграммы на квадрат солевого состава представлена на рис.2

Рис. 3. Система Na+, NH+4║Cl-, HCO3- - H2O, Т 30ºС: А-NaС1; B-NaHCO3; C-NH4HCO3; D - NH4C1; i-количество Н2О - молей воды/1 моль Σ солей; i* -равновесное, inp - практическое R-отношение А : С, вступающих в реакцию; Р – солевой состав раствора

Рис.4. Проекция системы Na+, NH4+║Cl-, HCO-3- H2O, Т 30ºС: А-NaС1; B-NaHCO3; C-NH4HCO3; D - NH4C1; e – солевой состав эвтонических растворов двухкомпонентных систем; Р – нонвариантные точки четырех - компонентной системы; R – солевой состав реакционной смеси
Стабильной диагональю солевого квадрата, которая пересекает только два полюса кристаллизации, является диагональ бикарбоната натрия – хлорид аммония, соотношение между реагирующими компонентами выбирают графически по проекции диаграммы, учитывая необходимость получения бикарбоната натрия, не содержащего в твердой фазе аммонийных солей. Иллюстрацией этого приема служит рис 3. Он заключается в создании в растворе несколько увеличенного содержания воды по сравнению с нонвариантной фигуративной точкой Р1 , на которую направлен луч кристаллизации.

Рис.5 Сечение диаграммы по ARP1 :
i* LBN – количество воды в равновесном растворе; iR .пр – количество воды в технологическом растворе; ip 1 - количество воды в растворе Р1 ; R – фигуративная точка реакционной смеси.
Сущность процесса может быть выражена таким образом, что при обработке насыщенного аммиаком рассола углекислым газом сперва происходит как – бы нейтрализация этого раствора углекислотой, сопровождающаяся значительным выделением тепла, а в дальнейшем, по мере повышения в растворе концентрации средней углеаммониевой соли, начинается ее обменное разложение с поваренной солью с образованием соды, которая при дальнейшем действии на раствор углекислоты образует наименее растворимое соединение – бикарбонат.
С практической точки зрения является интересным не только ход реакции и достижение наилучшего выхода бикарбоната, но и качество (физические свойства, структура) получаемого осадка бикарбоната. В заводских условиях, когда выпадение бикарбоната начинается при несколько повышенной температуре, а рост кристаллов – при охлаждении, получается крупно - кристаллический, хорошо отстаивающийся, хорошо фильтрующийся и хорошо промывающийся осадок. Пределом охлаждения на заводах чаще всего является температура 28 – 30ºС, но иногда и ниже – до 25ºС. Структура осадка имеет большое значение, так как легкость и скорость фильтрации и промывки сокращает расход пара на дистилляцию маточных жидкостей, а, кроме того, уменьшает остающуюся в бикарбонате после фильтрации влажность, что в свою очередь облегчает кальцинацию осадка и сокращает расход топлива на этот процесс. Слишком сильное охлаждение вызывает образование очень мелкого, илообразного осадка, который трудно фильтруется и нарушает и удорожает нормальный ход производства.
Очистка рассола поваренной соли
На содовых заводах сырой рассол очищают от примесей известково – содовым способом. В этом случае для осаждения солей кальция используют соду, для осаждения солей магния – известковую суспензию.
В основе известково-содового способа лежат реакции ионного обмена, приводящие к образованию труднорастворимых карбоната кальция и гидроксида магния:
Ca2+ +CO3 2- ↔CaCO3 ; Mg2+ +2OH- ↔Mg(OH)2
Полнота выделения ионов магния и кальция в осадок, а следовательно, степень очистки, определяется растворимостью СаСО3 и Mg(OH)2 в растворе хлорида натрия. Косвенным параметром, характеризующим полноту выделения Са2+ и Mg2+ в осадок, может служить величина pH, что важно при создании автоматической системы управления процессом очистки.
Основными трудностями первой стадии очистки рассола являются низкая скорость сгущения суспензии гидроксида магния и неудовлетворительная скорость фильтрования сгущенной суспензии. Установлено, что в процессе осаждения происходит образование аморфного (или близкого к аморфному) продукта с довольно высокой растворимостью. Продолжительность его существования зависит от состава маточного раствора, температуры и свойств используемой щелочи. Такой продукт представляет собой гидратированный гидроксид магния: Mg(OH)2 ·(Н2 О)m . Расстояние между плоскостями спайности у такого гидроксида больше длины молекул воды. Процесс созревания осадка, который может продолжаться несколько суток, можно описать уравнением
Mg(OH)2 ·(Н2 О)m → Mg(OH)2 +mН2 О; 1<m<2.
В результате образуется гидроксид магния с хорошими седимен-тационными свойствами, имеющий решетку типа брусита.
Необходимо отметить, что с повышением температуры рассола увеличиваются скорость отстоя и уплотнение суспензии. С другой стороны, повышение температуры нежелательно для последующей стадии производства — абсорбции аммиака. Поэтому на стадии рассолоочистки температуру рассола поддерживают не выше 22 °С (при большом содержании ионов магния).
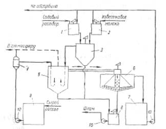
На рис. 6 приведена технологическая схема очистки рассола известково-содовым способом. В бак 1 подают содовый раствор, для приготовления которого используются кальцинированная сода и очищенный рассол. Из гасительного отделения цеха известковых печей в бак 2 поступает известковая суспензия (90 ±10 н. д.). Для регулирования титра известковой суспензии в мешалку-резервуар 2 подводят очищенный рассол. Далее реагенты поступают в смеситель 3.
Технологическая схема отделения очистки
Рис. 6 Схема отделения очистки рассола: 1 – бак содового раствора; 2 - бак известкового молока; 3 – смеситель; 4 – расширитель; 5 – реактор; 6 – отстойник; 7 – резервуар очищенного рассола; 8 – сборник шлама; 9 – сборник неочищенного рассола; 10 – насосы.
Процесс очистки рассола осуществляется непрерывно. Сырой рассол поступает из рассолопромысла в резервуары — хранилища сырого рассола 9. Основной поток сырого рассола центробежным насосом 10 через расширитель 4 направляется по трубопроводу в реактор. В случае необходимости часть сырого рассола нагревают за счет охлаждения газа содовых печей, после чего смешивают с основным потоком в расширителе. Труба, подводящая жидкость в реактор, имеет U-образную форму. Реактор не имеет мешалки. Требуемое перемешивание достигается за счет большой скорости поступления жидкости из U-образных труб реактора.
Для осуществления нормального течения процесса в реакторе температуру пульпы желательно поддерживать в пределах 17±3°С. Реактор соединен трубопроводом с отстойником 6. Суспензия поступает сверху в отстойник и по центральной трубе, не доходящей до дна, опускается вниз. Затем рассол поднимается вверх, отделяясь от твердой фазы. Осветленный рассол удаляется из отстойника через переливной желоб, расположенный по периферии. Шлам из нижней части отстойника через специальные трубы периодически спускается в сборник (шламовую мешалку) 8; сюда же поступает шлам из реактора 5.
Осветленный рассол из отстойника 6 направляется в сборник 7 и далее насосом 10—на абсорбцию. В мешалке 8 шлам разбавляется водой и насосом 10 перекачивается в шламопроводы дистиллерной жидкости.
Обжиг извести и получение углекислого газа
На практике для содового процесса углекислый газ добывается путем обжига известняка, при чем параллельно, кроме углекислого газа, получается известь, которая также необходима для аммиачно – содового процесса в виде известкового молока, как щелочь при дистилляции для разложения аммония, содержащихся в маточной жидкости. Известковое отделение является, таким образом, в содовом деле вспомогательным, вырабатывающим полупродукты для главного процесса. Процесс, происходящий в известковом отделении, разделяется на три операции:
1) обжиг известняка или мела в печах;
2) гашение извести с получением известкового молока;
3) промывка и очистка выходящего из печей углекислого газа.
Реакцию, происходящую при обжиге мела или известняка, можно изобразить так:
CaCO3 =CaO+CO2 .
При обжиге карбонатного сырья наряду с реакциями разложения карбонатов кальция и магния протекает ряд побочных вредных реакций: взаимодействие образующегося оксида кальция с оксидами кремния, алюминия, железа. Последние содержатся в виде примесей в сырье, также входят в состав золы топлива и огнеупорного кирпича, применяемого для футеровки печи. Образующиеся побочные соединения не могут быть использованы для получения известковой суспензии, что снижает эффективность обжига. Кремнезем SiO2 взаимодействует с основными оксидами при 700—800°С с образованием следующих соединений:CaO·SiO2—метасиликат кальция (tпл = 1540°C); 3CaO·2SiO2 - полуторакальциевый силикат (tпл = 1475°С); 2CaО·SiO2— двухкальциевый силикат (tпл = 2130°С); ЗСаО·SiO2 —трехкальциевый силикат (tраэл=1900 °С). Вначале образуется двухкальциевый силикат, который в избытке СаО в извести донасыщается с образованием трехкальциевого силиката.
Глинозем Al2OS реагирует с СаО в интервале 500—900°С. С ростом температуры образующийся вначале моноалюминат кальция СаО·А12О3 превращается в трехкальциевый алюминат ЗСаО·Al2О3, который обладает способностью переводить известь в малоактивную форму. Соединения СаО с оксидами алюминия и железа наиболее легкоплавки и играют более важную роль при оплавлении извести, чем кремнезем.
Сульфат кальция CaSO4 основное свое влияние оказывает на процесс обжига извести, понижая температуру образования жидкой фазы. Примесь сульфата кальция влияет также и на процесс гидратации извести, сильно замедляя его. Оксид магния хорошо растворяется в расплаве и заметно понижает температуру плавления жидкой фазы.
Водяные пары оказывают влияние на процесс диссоциации СаСО3 в области низких температур (650—750ºС). Водяной пар адсорбируется на поверхности кристаллов, облегчая выход активированных ионов за пределы кристаллической решетки. При высоких температурах обжига (1000°С и выше) присутствиеводяного пара не оказывает каталитического действия на процессдиссоциации.
Оксид кальция, входящий в состав извести, может быть ввиде свободного (активного или неактивного) либо связанного, т. е. вступившего во взаимодействие с примесями и образовавшего новые соединения (безвозвратные потери СаО).
Активный СаО — это часть свободного оксида кальция, которая способна реагировать с водой в обычных условиях гашения; неактивный СаО —часть свободного оксида кальция, которая не реагирует с водой в обычных условиях гашения,
Неактивный СаО образуется вследствие структурных изменений под воздействием высоких температур, а также за счет обволакивания зерен СаО пленкой плава, который появляется при взаимодействии СаО с примесями. При этом усиливается взаимодействие СаО с футеровкой печи. При повышении температуры выше допустимой может произойти образование более или менее крупных масс спекшейся извести («козлы»), что нарушает режим работы печей.
Горение твердого топлива в слое кускового материала имеет следующие особенности: отсутствует сплошной горящий слой (отдельные куски топлива разделены инертной к горению массой обжигаемого материала, так как в шихте содержится от 6,5 до 10 % топлива);
2)поглощение тепла, затрачиваемого на разложение карбонатов, происходит непосредственно в зоне горения;
3)горение осуществляется в потоке воздуха, нагретого в зоне подогрева;
4)куски топлива, уменьшаясь в процессе горения, опережают движущийся слой обжигаемого материала, что существенно сказывается на процессе горения в целом;
5)летучие вещества топлива, выделяющиеся в зоне подготовки топлива, контактируют с потоком горячих газов, почти не содержащих кислород, и отгоняются, не сгорая.
1.Работа печей.
Обжиг мела или известняка происходит в шахтных печах. Она состоит из трех основных механизмов – шахты, загрузочного и разгрузочного механизмов (рис. 7), в которых сверху печей производится загрузка смеси определенной пропорции известняка и твердого горючего. В случае последнего применяется кокс. Под влиянием происходящей снизу печи выгрузки извести, вышеуказанная смесь известняка и кокса опускается постепенно сверху вниз. В верхней части печи происходит обмен теплоты между отходящими газами и загруженной смесью, при чем известняк сушится, а газы охлаждаются. По мере опускания смеси, она поступает в зону наиболее интенсивного горения кокса, и здесь происходит окончательный обжиг мела с выделением угольной кислоты.
Мел, превратившись в известь, опускается вниз, и по пути следования последней происходит вторичный обмен теплоты между горячею известью и поступающим снизу воздухом, необходимым для процесса горения топлива. Известь при этом охлаждается, а воздух нагревается. Печи работают под давлением воздуха, нагнетаемого вентилятором в закрытую нижнюю часть печи.
2. Разница давлений.
Давление внизу печи должно регулироваться задвижкой на нагнетательной трубе вентилятора так, чтобы давление газа, выходящего из печи, составляло бы 5 мм водного столба, количество же его соразмеряется с анализом углекислого газа во избежание избытка или недостатка воздуха. Такое давление наверху печи гарантирует отсутствие засасывания воздуха извне, которое иначе могло происходить при открывании верхнего отверстия печи для загрузки, хотя, с другой стороны, вызывает некоторую утечку газа из печи при загрузке.
Рис.7 Шахтная известково – обжигательная печь:
1 – опорная колонна;
2 – зазор с теплоизоляционной прослойкой;
3 – кладка из красного кирпича;
4 – кладка из огнеупорного кирпича;
5 – загрузочное устройство;
6 – общий коллектор;
7 – шахта печи;
8 – выгрузное устройство;
9 – фундамент.
Вдувание в печь воздуха создает кроме того преимущество в том отношении, что повышается интенсивность горения, увеличивается производительность печи, повышается процентный состав углекислого газа и создается некоторая независимость работы печи от работы компрессора. При одной и той же производительности печи увеличение разницы давления воздуха между нижней и верхней частью служит указанием того или иного качества загружаемых в печь материалов. Нормальным размером загружаемых в печь мела и кокса является: для мела - куски, диаметром 120 – 150 мм, а для кокса – куски, диаметром 50 – 60 мм. Увеличение разницы давлений указывает на присутствие в загруженном в печь материале слишком большого количества мелких кусков, которая может вызвать уменьшение производительности печи, вплоть до полного затухания, уменьшение же разницы давлений на слишком большую величину кусков загруженного материала и может вызвать плохое использование топлива и тем самым явлением недопала и понижение концентрации углекислого газа. Нормальная разность давления лежит в пределах 20 – 25 мм водяного столба.
3. Разница температур.
Показателем правильного горения в печи служит также температура извести внизу печи и температура газа, выходящего из печи. При нормальной работе температура извести внизу печи равна 45 - 55ºС, а температура выходящего газа сверху печи – 130 - 150ºС. При ненормальной работе печи могут быть следующие отклонения:
1. Известь холодная – газ горячий. Это указывает, что зона горения передвинулась наверх. Необходимо для восстановления нормальной работы либо усилить выгрузку извести из печи, либо уменьшить количество впускаемого воздуха.
2. Известь горячая – газ холодный. Это указывает, что зона горения опустилась вниз. Необходимо для восстановления нормальной работы уменьшить выгрузку и увеличить приток воздуха.
3. Известь горячая – газ горячий. Это указывает, что зона горения растянулась в печи. Поводом к этому могут быть, главным образом, три причины:
а) либо в загрузочном мелу находится много частиц мелкого размера; при загрузке в печь такого материала большие куски отбрасываются распределительным аппаратом по периферии, а мелочь собирается преимущественно в середине. Воздух, вгоняемый вентилятором, проходит большею своею частью по периферии и тем самым поднимает зону горения. В центре же, вследствие недостатка воздуха, зона горения получает конусообразную форму;
б) либо в печи образовались у стенок козлы, которые в одном месте задерживают проход воздуха внизу, понижая зону горения, а в других местах пропускают больше воздуха и поднимают зону горения вверх. Громадное значение для поддержания концентрированной зоны горения в печи на нормальной высоте имеет равномерная периодичность загрузки печи, поддержание постоянного горизонта материала наверху печи и тщательная подготовка смеси мела и кокса;
в) значительный процент мелочи на нормальный размер кусков топлива, загруженного в печь. Мелкие куски загораются вверху скорее, а более крупные сгорают значительно ниже, и таким образом зона горения растягивается.
Приготовление известкового молока
Известковое молоко, необходимое в содовом производстве для регенерации аммиака из хлористого аммония по реакции
2NH4 C1 + Са(ОН)2 → CaCl2 + 2NН3 + 2Н2 О,
получают гашением извести избытком воды:
СаО+ Н2 О → Са(ОН)2
В воде Са(ОН)2 растворяется плохо, причем с повышением температуры растворимость уменьшается. При 0°С растворяется 0,185 г на 100 г Н2 О, а при 100°С всего лишь 0,077 г па 100 г Н2 О. Поэтому для разложения хлористого аммония применяют не гомогенный раствор, а суспензию Са(ОН)2 в воде, называемую известковым молоком. Концентрация взвешенной гидроокиси кальция в известковом молоке должна быть по возможности высокой, так как чем меньше воды поступит с известковым молоком в отделение дистилляции, где регенерируется аммиак, тем меньше тепла (пара) будет израсходовано на нагревание этой воды в процессе регенерации. Максимально возможная концентрация известкового молока ограничивается его вязкостью: слишком вязкую суспензию трудно транспортировать, очищать от примесей и дозировать. Вязкость суспензии зависит не только от концентрации взвешенной Са(ОН)2 , но и от температуры. С повышением температуры вязкость уменьшается. Поэтому известковое молоко получают при высокой (~90° С) температуре, которая обеспечивается применением для гашения горячей воды, а также выделением тепла в процессе самой реакции гашения. Это тепло могло бы повысить температуру известкового молока примерно на 75° С, но практически значительная часть тепла теряется в процессе гашения на испарение воды и теплоизлучение. Поэтому известковое молоко с температурой 90—95° С можно получить, используя для гашения воду, подогретую до 60—65°С.
На качество известкового молока заметно влияет качество извести. Имеет, например, значение температура, при которой обжигалось карбонатное сырье: чем она выше, тем медленнее гасится полученная известь и тем менее дисперсным получается известковое молоко. При слишком высокой температуре обжига (выше 1350°С) получается известь, которая практически уже не гасится водой.
Из примесей, встречающихся в извести, больше всего влияет па продолжительность гашения сульфат кальция.
Высокая степень дисперсности известкового молока имеет значение не только для скорости разложения хлористого аммония. Высокодиспергированная суспензия труднее расслаивается, лучше сохраняет свою однородность, что важно при дозировке, не засоряет трубопроводы и меньше изнашивает насосы и коммуникации. Примерный состав известкового молока следующий:
Са(ОН)2 …………………. 200 – 250 н.д.
Mg(OH)2 …………………1 – 2 г/л
СО2- 3 …………………….. 7 – 14 н.д.
СаSO4 …………………… 1 – 3 г/л
SiO2 + нерастворимые в воде
HCl примеси ………………...10 – 20 г/л
R2 O3 ………………………..5 – 8 г/л
Плотность ………………….1,26
Технологическая схема получения известкового молока
Технологическая схема получения известкового молока включает две основные операции: гашение извести горячей водой и очистку известкового молока от крупных кусков и мелких зерен недопала, перекала и других нерастворимых примесей.
Движение материальных потоков но отдельным аппаратам показано на рис. 8. Из рабочего бункера 2 известь подастся лотковым питателем 1 во вращающийся барабан-гаситель 3, куда одновременно поступают нагретая вода и промывные воды после промывки отбросных примесей извести (слабое известковое молоко).


Рис. 8 технологическая схема приготовления известкового молока:
1 – лотковый питатель; 2 – рабочий бункер; 3 – барабан – гаситель; 4 – конденсатор; 5 – сортировочный барабан для крупного недопала; 6 – транспортер; 7 – сортировочный барабан; 8 – шнек; 9 – шаровая мельница мокрого помола; 10 – мешалка неочищенного слабого известкового молока; 11 – виброгрохот; 12 – мешалка очищенного слабого известкового молока; 13 – мешалка отбросного шлама; 14 – классификатор; 15 – мешалка концентрированного известкового молока.
В гасителе 3 известь гасится и образуется известковое молоко спримесью различного размера кусков недопала, перекала и прочих непогасившихся частиц извести. Известковое молоко вместе с примесями поступает из гасителя 3в сортировочный барабан 5 для крупною недопала, представляющий собой сито с отверстиями размером 40 мм . Сортировочный барабан для крупного недопала является продолжением гасителя, вращается вместе с ним и служит для отделении от известкового молока крупных кусков недопала.
Известковое молоко, проходя через отверстия в барабане, поступает для дальнейшей очистки в сортировочный барабан 7 для мелкого недопала. Крупные куски недопала (размером более 40 мм) в конце барабана промываются горячей водой, поступают на транспортер 6 и передаются в известковые печи для повторного обжига. Сортировочный барабан 5 для крупного недопала заключен в кожух, оборудованный двумя вытяжными трубами для удаления образующегося в гасителе пара. Одна труба идет к конденсатору 4, где пар из гасителя, конденсируясь, подогревает воду, идущую на гашение, а вторая труба отведена в атмосферу на случай ремонта или чистки конденсатора,
В сортировочном барабане 7 для мелкого недопала, представляющем собой вращающееся перфорированное сито с отверстиями 2Χ10 мм, от известкового молока отделяются частицы, имеющие размер более 2 мм. Известковое молоко, проходя через сито, попадает в конусообразный приемник кожуха, в который заключен сортировочный барабан, откуда идет для окончательной очистки от примесей в классификатор 14. Оседающий на дно классификатора шлам выгребается реечным механизмом, промывается горячей водой и поступает в мешалку шлама 13. Концентрированное молоко, освобожденное от шлама, подается в мешалку известкового молока 15 л далее по своему назначению — в отделение дистилляции.
Оставшиеся в сортировочном барабане твердые частицы размером более 2 мм при вращении барабана постепенно перемещаются вдоль него и выгружаются в шнек 8, при помощи которого подаются в шаровую мельницу мокрого помола 9. В мельнице одновременно с размолом происходит гашение извести, вскрываемой при размоле кусочков перекала. Получающееся в мельнице слабое известковое молоко вместе с примесями перетекает в мешалку 10, куда отводится также слабое известковое молоко, образующееся при промывке недопала. Для очистки от шлама слабое известковое молоко из мешалки 10 откачивают центробежным насосом в виброгрохот 11. Шлам из виброгрохота поступает в мешалку отбросного шлама 13, а очищенное слабое известковое молоко попадает в мешалку очищенного слабого молока 12, откуда насос подает его в гаситель.
Шлам из классификатора 14 и виброгрохота 11 разбавляется в мешалке 13 отбросной жидкостью дистиллера и центробежным насосом откачивается в накопитель отбросной жидкости — так называемое «белое море».
Нормы технологического режима отделения известкового молока, их регулирование и контроль
Наиболее важные регламентируемые показатели, характеризующие качество известкового молока и обеспечивающие нормальную работу отделения дистилляции, это концентрация Са(ОН)2 или свободного СаО и температура молока. На содовых заводах концентрацию свободного СаО в известковом молоке называют титром молока, так как ее определяют обычным титрованием молока соляной кислотой.
Для производства необходимо, чтобы содержание Са(ОН)2 в известковом молоке было возможно выше, так как при этом уменьшается объем дистиллерной жидкости, а следовательно, повышается производительность отделения дистилляции и уменьшаются расход пара и потери извести и аммиака с отбросной жидкостью дистиллера. Однако чрезмерно высокая концентрация Са(ОН)2 , повышая вязкость суспензии, создает затруднения в работе гасителя и очистке молока от примесей. Практика показала, что допустимая концентрация Са(ОН)2 в молоке (титр) может быть в пределах 200—250 н. д. Кроме того, колебания титра молока должны быть минимальными, так как они усложняют регулирование дозировки молока в отделении дистилляции и повышают потери извести и аммиака с отбросной жидкостью дистиллера. В отбросной жидкости допускаются колебания свободного СаО 1—2 н. д., т.е. в пределах одного нормального деления. В аппаратах отделения дистилляции известковое молоко разбавляется примерно в 4 раза. Отсюда следует, что колебания титра молока не должны превышать 4 н. д.
Титр молока регулируют путем изменения количества воды, подаваемой на гашение. Колебания титра выравнивают в сравнительно больших емкостях — мешалках известкового молока. Количество извести, подаваемой вгаситель, определяется расходом известкового молока потребляющими цехами (кальцинированная сода, каустик, водоочистка и пр.).
О концентрации Са(ОН)2 в известковом молоке в первом приближении можно судить по его плотности, измерить которую легко может аппаратчик непосредственно в цехе. Для более точного определения каждые 30 мин. производят анализ на содержание свободного СаО в цеховой лаборатории.
Возможность получения известкового молока с высоким титром свободного СаО ограничена вязкостью получаемого молока, которая зависит не только от концентрации, но и от температуры. С повышением температуры вязкость молока уменьшается, улучшаются условия для его очистки от примесей, а также облегчаются его транспортирование и дозировка. Поэтому для получения молока с высоким титром необходимо проводить гашение извести при повышенной температуре. Нормы технологического режима предусматривают конечную температуру молока 85—95° С. Эта температура в значительной мере зависит от температуры, поступающей на гашение воды, подогреваемой за счет тепла конденсации водяных паров, выходящих из гасителя. Дляподогревания можно использовать отработавшую воду из холодильника газа содовых печей или из холодильника газа дистилляции.
В нормах технологического режима предусмотрено содержание СО3 2- в известковом молоке в количестве 7—12 н. д. Эта величина характеризует содержание в молоке CaCO3 , бесполезной неактивной извести, которая практически не вступает во взаимодействие с NH4 C1, т. е. степень очистки молока от примесей. Очищать известковое молоко надо до экономически разумных пределов, так как с повышением степени очистки процесс усложняется. Норма содержания СО3 2- в известковом молоке и указывает этот разумный предел.
Абсорбция
Назначение абсорбера состоит в том, чтобы произвести окончательное насыщение рассола из промывателя колонн аммиаком.
Рассол поваренной соли, содержащий 310 г/л хлорида натрия, предварительно очищенный от примесей других солей, поступает в абсорбер, в который подают аммиак из колонны дистилляции, где протекает регенерация аммиака и маточной жидкости после вакуум – фильтров. Также в абсорбер поступает газ, содержащий аммиак и углекислоту из печи кальцинации бикарбоната.
При плохой очистке рассола от солей кальция и магния в процессе аммонизации могут происходить побочные нежелательные реакции: аммиак и углекислота будут взаимодействовать с солями кальция и магния, образуя осадки углекислого кальция и гидроокиси магния, которые могут отлагаться на стенках аппаратов и трубопроводов. При систематическом нарушении режима очистки рассола отложения CaCO3 и Mg(OH)2 на стенках аппаратов и трубопроводов могут нарушить нормальную работу отделения абсорбции.
Весь процесс абсорбции зависит, главным образом, от двух факторов:
1) от количества газов, приходящих в абсорбер из колонны дистилляции и печи кальцинации бикарбоната;
2) от количества рассола, поступающего на дистилляцию, то регулирование процесса абсорбции заключается в регулировании поступления рассола в таком количестве, чтобы насыщенная аммиаком жидкость имела необходимую концентрацию.
Технологическая схема отделения абсорбции
Технологическая схема отделения абсорбции должна обеспечить высокую степень очистки выхлопных газов от аммиака, для чего необходимо промывать эти газы свежим рассолом, содержащим минимальное количество аммиака.
Абсорбция диоксида углерода идет значительно медленнее, чем аммиака, поэтому аппаратура должна быть рассчитана так, чтобы обеспечивать поглощение заданного количества аммиака и максимально возможного количества диоксида углерода.
Свежий рассол, прежде всего, используют для поглощения аммиака из выхлопных газов. Около 75-80% рассола поступает из напорного бака 3 в промыватель воздуха фильтров (ПВФЛ) 4, где поглощается аммиак из воздуха, проходящего через фильтрующую ткань вакуум-фильтров и содержащего примерно 0,5-1% NH3 . После ПВФЛ рассол идет во второй промыватель газа колонн (ПГКЛ-2) 7, где поглощается аммиак из отходящих газов отделения карбонизации, содержащих до 10% NH3 . Остальные 20-25% свежего очищенного рассола из напорного бака 3 поступают в промыватель газа абсорбции (ПГАБ) 1, где поглощается аммиак из отходящих газов отделения абсорбции, содержащих до 5% NH3 . Попутно поглощается некоторое количество углекислоты, содержащейся в выхлопных газах. Газ из ПВФЛ поступает на вакуум-насос 5, создающий разрежение на вакуум-фильтрах, и выбрасывается в атмосфер. Газ из ПГАБ также поступает на вакуум-насос 2. Он содержит не менее 75% СО2 , поэтому вакуум-насос передает его на смешение с углекислым газом содовых печей и затем на-карбонизацию. Выхлопные газы из ПГКЛ-2выбрасывают в атмосферу.
Рис.8. Типовая технологическая схема отделения абсорбции:
1-промыватель газа абсорбции;
2,5-вакуум-насосы;
3-напорный бак;
4-промыватель воздуха фильтров;
6-холодильник газа дистилляции;
7-второй промыватель газа колонн; 8-сепаратор-брызгоуловитель;
9 - сборник амминизированного рассола; 1
0, 12-оросительные холодильники;
11-постамент (резервуар); 13-второй абсорбер;
14-первый абсорбер
Рассол после промывки выхлопных газов из ПГКЛ-2 и ПГАБ поступает на основную операцию — поглощение аммиака из газа дистилляции, осуществ-ляемое в две ступени — в первом абсорбере (АБ-1) 14 иво втором абсорбере (АБ-2) 13. Две ступени абсорбции вызываются необходимостью в промежуточном охлаждении рассола, нагревающегося от растворения и взаимодействия NH3 и СО2 и от конденсации водяного пара, поступающего с газом дистилляции, После первого абсорбера рассол, нагретый до температуры 60— 65° С, охлаждают до 28-32° С в оросительном холодильнике 12, после чего он поступает во второй абсорбер, где также нагревается примерно до 65° С и поэтому прежде, чем поступить в сборник аммонизированного рассола (САР) 9, вторично охлаждается в оросительном холодильнике 10. Чтобы обеспечить самотек рассола на оросительный холодильник, второй абсорбер и стоящие на нем аппараты расположены на постаменте — резервуаре 11.
Газ из отделения дистилляции сначала охлаждается и осушается в холодильнике газа дистилляции (ХГДС) 6 охлаждающей водой и затем, пройдя сепаратор - брызгоуловитель 8, противотоком к рассолу проходит последовательно второй и первый абсорберы, где аммиак поглощается почти целиком. Вместе с аммиаком из газа поглощается большая часть углекислоты. Непоглотившиеся газы идут в ПГАБ (1). При охлаждении газа дистилляции в ХГДС водяные пары конденсируются, образуя конденсат, содержащий до 150—200 н. д. аммиака и углекислоту. Аммиак из таких жидкостей, называемых «слабыми», регенерируют на отдельной установке. Получаемый при этом газ, содержащий NН3 , CO2 и Н2 О и охлажденный до 58—60° С, поступает обычно в первый абсорбер.
Карбонизация аммонизированного рассола
Процесс карбонизации (насыщения аммонизированного рассола диоксидом углерода), в результате которого образуется гидрокарбонат натрия, является основным процессом содового производства. В отделении карбонизации получают заданное количество содержащей гидрокарбонат натрия суспензии в виде непрерывного материального потока, передаваемого в отделение.
Качество суспензии определяется качеством содержащегося в ней продукта— гидрокарбоната натрия. Очень часто о качестве гидрокарбоната натрия судят по его фракционному составу. Определяющей оценкой качества суспензии является содержание остаточной влаги в гидрокарбонате натрия, полученном фильтрацией этой суспензии в стандартных условиях. Оценку работы карбонизационной колонны можно дать, используя безразмерный технический критерий оптимальности:
Θ = υс хс связ (4.2-0.lωс )
υс –расход суспензии, выходящей из карбонизационной колонны, м3 /с;
хс связ – концентрация связанного аммиака в осветленной части суспензии, н.д.;
ωс – содержание остаточной влаги в гидрокарбонате натрия, %.
Чем выше производительность по гидрокарбонатy натрия и меньше остаточная влага впродукте, тем лучше работает карбонизационная колонна, т. е. необходимо стремиться к увеличению абсолютного значения критерия оптимальности.
В результате процесса карбонизации из раствора в осадок выпадает гидрокарбонат натрия, образующийся по реакции
NaCl + NH3 + СО2 + Н2 О ↔ NaHCO3 + NH4 C1.
Эта реакция характеризует только конечный результат взаимодействия хлорида натрия и гидрокарбоната аммония. В действительности процесс карбонизации протекает гораздо сложнее, и его механизм до настоящего времени окончательно не выяснен.
Процесс карбонизации ведут ступенчато. Вначале аммонизированный рассол обрабатывают газом известковых печей в колонне предварительной карбонизации (КЛИК), затем в первом промывателе газа колонн (ПГКЛ-1)— газами, отходящими из осадительных колонн, и, наконец, — в осадительных колоннах (КЛ),в нижнюю часть которых вводят смешанный газ (65—75 % СО2 ), а в среднюю часть —газ известково-обжигательных печей.
На первой стадии карбонизации большая часть диоксида углерода связывается в карбамат аммония
2NH3 + СО3 → NH2 COONH4 ,
который затем гидролизуется
NH2 COONH4 + Н2 О ↔ NH4 HCO3 +NH3 ,
с образованием пересыщенного по НСОз- раствора. Затем из пересыщенного раствора кристаллизуется гидрокарбонат натрия, образующийся по реакции
NH4 HCO3 + NaCl↔NaHCO3 + NH4 Cl.
Процесс насыщения аммонизированного рассола диоксидом углерода является экзотермическим. Выделяющееся тепло реакции в конечной стадии процесса необходимо отвести, чтобы обеспечить необходимые степени карбонизации раствора и утилизации (использования) натрия.
Температурный режим карбонизационной колонны значительно влияет на процесс образования кристаллов гидрокарбоната натрия. Для получения крупных кристаллов гидрокарбоната натрия правильной формы, которые не забивают фильтрующую поверхность вакуум-фильтров и малорастворимы в процессе фильтрации, необходимо поддерживать сравнительно высокую температуру (60—72 °С) в зоне образования и в начальный период роста кристаллов. В процессе дальнейшего роста кристаллов температура уже не оказывает существенного влияния на их размер.
Процесс кристаллизации начинается с образования зародышей в виде очень мелких кристалликов гидрокарбоната натрия, из которых при поддержании нормального технологического режима образуются кристаллы в форме коротких цилиндров — «бочки». При ухудшении процесса кристаллизации образуются кристаллы, имеющие форму длинных цилиндров и склонные к образованию сростков в виде «снопов» (друзы). В этом случае выделяется большое количество мелочи в виде игольчатых кристаллов и бесформенных обломков. Такие кристаллы при фильтрации уплотняются и удерживают в образовавшихся мелких ячейках много влаги, т. е. увеличивается содержание остаточной влаги в гидрокарбонате натрия.
Технологическая схема отделения карбонизации
Аммонизированный рассол из сборника аммонизированного рассола (САР) поступает в колонну предварительной карбонизации (КЛПК), в которую подается также газ известковых печей, содержащий 32—36 % (об.) СО2 при обжиге мела и 38—40% (об.) СО2 при обжиге известняка. Из КЛПК жидкость при температуре 42-46°С направляется в первый промыватель газа колонн (ПГКЛ-1). Сюда же поступает газ из КЛПК и осадительных колонн. В ПГКЛ-1улавливается аммиак, отдутый карбонизующим газом из КЛПК.
За время прохождения жидкости через ПГКЛ-1 ее температура повышается на 5—8°С. Для дополнительного охлаждения жидкости после ПГКЛ-1 предусматривается теплообменник, откуда жидкость поступает в осадительную карбонизационную колонну. В нижнюю часть колонны подается смешанный газ (первый ввод), содержащий диоксид углерода 70-80% (об.), а в среднюю часть — газ известковых печей (второй ввод). Газ из осадителной карбонизационной колонны направляется в ПГКЛ-1, а суспензия—в отделение фильтрации.
Карбонизационные колонны работают сериями, чтобы обеспечить непрерывность потока суспензии, направляемого в отделение фильтрации. Наибольшее распространение получили серии, состоящие из четырех карбонизационных колонн, из которых три работают в качестве осадительных, а одна — колонна предварительной карбонизации.
Аппаратура отделения карбонизации
Карбонизационная колонна КЛ. Она является основным аппаратом отделения карбонизации. КЛ представляет собой цилиндрическую пустотелую колонну диаметром до 3 и высотой до 27 м , состоящую из ряда чугунных бочек или царг. Сверху через штуцер 5 и колонну поступает из ПГКЛ-1 подлежащий карбонизации раствор, а снизу через штуцер 2 и в середине через штуцер 9 — углекислый газ. При работе колонна заполнена раствором до определенного постоянного уровня.
Рис.9. Карбонизационная колонна (диаметром 2680 мм):
1-бочка-база; 2-штуцер для входа газа;3-холодильная бочка;4-абсорбционная бочка;5-штуцеры для входа жидкости;6-сепарационные бочкм;7-штуцеры для выхода газа;8-барботажная колонна;9-штуцер для входа газа;10-штуцер для выхода суспензии.
Осуществлению принципа противотока может препятствовать продольное перемешивание жидкости газом по высоте колонны. Чтобы это перемешивание свести к минимуму, между отдельными бочками 4 колонны устанавливают пассеты, или барботажные тарелки 8.Тарелка состоит из днища 2 иперекрывающего его колпака 1.
Барботажные тарелки препятствуют продольному перемешиванию жидкости в колоне и обеспечивают равномерное распределение газа по сечению колонны и способствуют увеличению поверхности контакта между газом и жидкостью.
В верхней части колонны установлены две пустые сепарационные бочки 6 , предназначенные для отделения увлекаемых газом брызг жидкости и имеющие водомерные стекла для наблюдения за уровнем жидкости в колонне. Сверху колонна закрыта крышкой, на которой находится штуцер 7 для выхода газа и для установки предохранительного клапана.
В основе карбонизационной колонны установлена бочка-база 1 со сферическим днищем и штуцерами 10 и 2, через которые выводится суспензия бикарбоната натрия и подается компрессором смешанный газ (1-го ввода).
Бочки и барботажные тарелки колонны изготавливают из чугуна. Тонкостенные трубки в холодильных бочках толщиной 6мм делают из углеродистой стали или из специального чугуна, содержащего 0,5% Ni,0,4% Mn,3,3% C и 0,4% Cr.
Фильтрация суспензии бикарбоната натрия
В отделении фильтрации осуществляют процесс разделения выходящей из карбонизационных колонн бикарбонатной суспензии на твердую и жидкую фазы. Твердая фаза-бикарбонат натрия — должен быть не только отделен от маточной жидкости, но и тщательно промыт. При промывке маточная жидкость, задержавшаяся между кристаллами бикарбоната, вытесняется водой, что снижает содержание хлоридов и углеаммонийных солей в отфильтрованном осадке. Для уменьшения влажности отфильтрованный бикарбонат дополнительно отжинают на фильтре.
Суспензии разделяют на твердую и жидкую фазы при помощи пористых перегородок, которыми служат шерстяная, хлопчатобумажная и стеклянная ткань, слой песка, гравия или кокса, пористая керамика и пр. Фильтрующей перегородкой является не только сама перегородка, но и находящийся на ней слой осадка. Поэтому по мере увеличения слоя осадка сопротивление прохождению жидкости возрастает пропорционально увеличению толщины слоя, пли, иначе говоря, пропорционально объему профильтрованной суспензии.
В содовой промышленности наиболее распространен способ фильтрации под разрежением. В этом случае давление над фильтрующей перегородкой равно атмосферному. При сохранении постоянства давлений над фильтрующей перегородкой и под ней скорость фильтрации, т. е. объем жидкости, проходящий через фильтрующую поверхность в единицу времени, непрерывно уменьшается, так как в процессе фильтрации толщина осадка на фильтрующей перегородке все время возрастает, следовательно, увеличивается ее сопротивление.
Полученные при фильтрации осадки делятся по своим свойствам на сжимаемые, у которых рыхлая структура частиц под влиянием давления деформируется с уменьшением размера пор и объема осадка, и несжимаемые, у которых размер пор между частицами, объем и пористость осадка в процессе фильтрации практически не изменяются. К первой группе осадков относятся аморфные и коллоидные, ко второй — осадки, имеющие кристаллическую структуру. Осадки бикарбоната натрия относятся ко второй группе.
На содовых заводах для разделения суспензии бикарбоната натрия применяют вращающиеся барабанные вакуум-фильтры, работающие под разрежением. Нормальная работа вакуум-фильтров в значительной степени зависит от размеров кристаллов бикарбоната натрия, поступающих на фильтрацию.
Технологическая схема отделения фильтрации
Суспензия бикарбоната натрия из мерников карбонизационных колонн поступает в коллектор 2, распределяющий ее по отдельным фильтрам. Из коллектора 2 суспензия самотеком подается в корыто 9 вакуум-фильтра, имеющее мешалку 1. Фильтрующий барабан 7 примерно на 1/3 погружен в суспензию NaHCO3 , находящуюся в корыте 9. Для нормальной работы фильтра важно, чтобы высота погружения фильтрующего барабана в суспензию оставалась неизменной. Избыток суспензии из корыта 9 непрерывно через перелив перетекает в сборник 16 с мешалкой. Из сборника 16 насос 15 возвращает суспензию в коллектор2. Качающаяся мешалка 1 не позволяет частицам NaHCO3 оседать на дно корыта 9. Через фильтрующую ткань под влиянием вакуума внутрь барабана проходят жидкость, промывная вода и воздух.
Рис.10. Типовая технологическая схема отделения фильтрации:
1-мешалка; - распределитеьный коллектор; 3-корыто для распределения промывной воды;4-напорный бачок для промывной воды;5-трубопровод сжатого воздуха;6-отжимной валик;7-фильтрующий барабан;8-срезающий нож;9-корыто вакуум-фильтра;10-транспортер сырого бикарбоната;11- сепаратор;12-барометрическая труба;13-сборник фильтровой жидкости;14,15-насосы;16-сборник с мешалкой для суспензии.
Воздух, отфильтрованная жидкость и промывная вода из внутренней части барабана 7 идут в сепаратор 11, где воздух отделяется от жидкой фазы и идет на ПВФЛ.
Фильтрат из сепаратора 11 по барометрической трубе 12 идет в сборник фильтровой жидкости 13, откуда насосом 14 откачивается на дистилляцию.
При вращении барабана приставший к фильтрующей поверхности слой бикарбоната натрия попадает под отжимной валик 6 для ликвидации образующихся на поверхности осадка трещин, через которые могут попадать внутрь барабана воздух и промывная вода. После отжимного валика осадок промывается слабой жидкостью или водой, поступающей из напорного бачка 4 для промывной воды в корыто 3, распределяющее воду ровной струей по ширине барабана. Количество подаваемой на промывку воды регулируют при помощи крана, установленного между напорным бачком 4 и корытом 3. Промывная вода смешивается с фильтровой жидкостью внутри барабана и вместе с ней идет в сепаратор 11.
Промытый бикарбонат натрия вновь уплотняется вторым по направлению вращения барабана отжимным валиком 6, подсушивается просасываемым через слой осадка воздухом, подаваемым по трубопроводу 5, и срезается с фильтрующей ткани ножом 8 на транспортер 10, который подает сырой бикарбонат натрия в содовую печь.
Кальцинация гидрокарбоната натрия
Кальцинация - термическое разложение гидрокарбоната натрия – является заключительной стадией в производстве кальцинированной соды. Основным назначением отделения кальцинации является получение определенного количества кальцинированной соды в виде непрерывного материального потока.
Технический бикарбонат натрия должен иметь белый цвет. Появление окраски указывает на коррозию стальных аппаратов в отделениях абсорбции и карбонизации. Окрашивает осадок окись железа, попадающая в него в результате коррозии.
Процесс кальцинации можно показать уравнением:
2 NaHCO3 (тв.)=Na2 CO3 (тв.)+СО2 (газ)+Н2 О(пар).
Кроме этой основной реакции при нагревании технического бикарбоната могут протекать дополнительные реакции:
(NH4 )2 CO3 ↔2NH3 (газ)+СО2 (газ)+Н2 О(пар),
NH4 HCO3 ↔2NH3 (газ)+СО2 (газ)+Н2 О(пар).
Хлористый аммоний взаимодействует при нагревании с бикарбонатом натрия по реакции
NH4 Cl(раств.)+ NaHCO3 (тв)↔NaCl(тв)+ NH3 (газ)+СО2 (газ)+Н2 О.
Карбамат натрия в присутствии воды при нагревании переходит в соду согласно реакции
2NaCO2 NH2 + Н2 О↔ Na2 CO3 (тв.)+СО2 (газ)+2NH3 (газ).
Таким образом, в результате кальцинации в твердой фазе остаются Na2 CO3 и NaCl, а в газовую фазу переходят NH3 ,СО2 и Н2 О.
Наличие влаги в гидрокарбонате усложняет аппаратурное оформление, так как влажный гидрокарбонат натрия малосыпуч, комкуется и налипает на стенки аппаратов. Последнее объясняется тем, что влага, представляющая собой насыщенный раствор NaHCO3 , при контакте с горячей поверхностью интенсивно испаряется. Выделяющаяся твердая фаза, кристаллизуясь, образует плотно прилипающую к поверхности корку.
Твердый слой соды, обладающей низкой теплопроводностью, ухудшает теплопередачу, а в содовых печах, обогреваемых снаружи топочными газами, - приводит к перегреву и прогоранию стенки печи. Для борьбы с этим явлением влажный гидрокарбонат натрия смешивают с горячей содой (ретуром). При этом образуется новая твердая фаза – трона (NaHCO3 · Na2 CO3 ·2 Н2 О). Свободная влага связывается в кристаллизационную, и продукт становится сыпучим.
При кальцинации бикарбоната натрия и троны в газовую фазу выделяются СО2 , NH3 и водяные пары. Аммиак и углекислый газ должны бать возвращены в производство. Углекислый газ используют в процессе карбонизации аммонизированного рассола, для чего полезно иметь газ с высоким содержанием СО2 .
Процесс кристаллизации можно разделить на три периода по времени. Первый период характерен быстрым подъемом температуры. Разложения бикарбоната н наблюдается, и все тепло расходуется на подогрев материала, удаление кристаллизационной воды из троны и разложение углеаммонийных солей. Второй период характеризуется постоянством температуры материала (t~125°С). Подводимое тепло расходуется на термическое разложение NaHCO3 . третьем периоде температура реакционной массы начинает резко возрастать. Это говорит о том, что процесс разложения бикарбоната закончился и подводимое тепло расходуется на нагрев полученной соды. На практике для ускорения процесса разложения NaHCO3 температуру соды на выходе из печи держат в пределах 140 – 160°С.
Технологическая схема процесса кальцинации
Рис. 11. Схема отделения кальцинации:
1- паровой конденсатор; 2- питающий смеситель; 3.15 – ячейковые питатели; 4,10 – ленточные транспортеры; 5 – вибропитатель;6-течка-бункер; 7-плужковый сбрасыватель; 8,9,14,16-транспортеры; 11-циклон; 12-коллектор газа кальцинации; 13-сепаратор;17-сборник конденсата; 18-центробежные насосы; 19-сборник слабой жидкости; 20-холодильник газа кальцинации;21-редукционная охладительная установка (РОУ); 22-промыватель газа кальцинации;23-сборник промывной жидкости.
Отмытый па фильтрах влажный гидрокарбонат натрия с общего ленточного транспортера 10 сплужковым сбрасывателем 7 подается в бункер 6 вибропитателя 5, откуда вибропитателем и ленточным транспортером 4 через ячейковый питатель 3 подается в смеситель 2. В смеситель же поступает ретурная сода и сода, отделяемая от газов кальцинации в циклоне 11.
Подготовленную в смесителе трону направляют в межтрубное пространство барабана кальцинатора 1. В результате тепловой обработки троны получают кальцинированную соду и газы кальцинации. Кальцинированная сода через ячейковый питатель 15 выводится из кальцинатора и поступает па систему транспортеров 8, 9, 16. С наклонного транспортера 8 через питатель производится отбор соды в смеситель. Остальная сода транспортерами 9, 14 подается на склад.
Газы кальцинации удаляются из кальцинатора через смеситель 2, в котором с помощью компрессора создается вакуум. По пути к компрессору газы проходят сухую очистку в циклонах 11и мокрую — в цеховом коллекторе газа кальцинации 12 и промывателе 22. Перед промывателем газы кальцинации охлаждаются в холодильнике 20.
На орошение в коллектор газа кальцинации подают так называемую слабую жидкость, образующуюся при конденсации водяных паров в холодильнике газов кальцинации. Эта жидкость, соприкасаясь с газом, поглощает частично аммиак и содовую пыль, стекая после этого в сборник 19.
В холодильнике 20 газ проходит сверху вниз по межтрубному пространству, а втрубках противотоком движется охлаждающая вода. Для предупреждения закристаллизовывання трубок холодильника и лучшей промывки газа от содовой пыли межтрубное пространство орошается слабой жидкостью. В промывателе газ орошается водой, при этом он дополнительно охлаждается и полностью отмывается от соды и аммиака.
Для обогрева кальцинатора подают водяной пар высокого давления. Перед подачей в кальцинатор он проходит редукционную охладительную установку (РОУ), где его температура снижается до 270°С, а давление — до 3 МПа. В трубках кальцинатора пар конденсируется, отдавая тепло кальцинируемому материалу. Конденсат из кальцинатора выводится в сборник конденсата 17 и далее в расширители, где преобразуется в пар низкого давления.
Технологическая схема отделения кальцинации соды при использовании содовых печей с ретурным питанием аналогична рассмотренной. При использовании печей с безретурным питанием влажный гидрокарбонат натрия подается в барабан печи специальным забрасывателем. Смешение его с содой происходит внутри печи, поэтому из технологической схемы исключается смеситель, и упрощается транспортирование соды.
Содержание Na2 CO3 и примесей в соде зависит от состава исходного гидрокарбоната натрия и температуры процесса; последняя определяется обычно температурой выгружаемой соды.
Температурный режим в печах обусловлен как условиями проведения процесса, так и продолжительностью термообработки материала вэтих аппаратах. При коэффициенте заполнения барабана 0,3 пребывание материала в содовой ретурной печи составляет около часа, в паровом кальцинаторе — 20—25 мин. Повышение температуры кальцинации в безретурных печах обусловлено, очевидно, комкообразованием при смешении влажного гидрокарбоната натрия с содой. В этих условиях повышение температуры необходимо для завершения процесса кальцинации во всей массе крупных гранул.
Переработка вторичных материальных ресурсов производства соды аммиачным способом
Из технологического цикла производства кальцинированной соды аммиачным способом выводятся дистиллерная суспензия, которую можно разделить на осветленную жидкость и твердый шлам; твердые шламы после стадии рассолоочистки; газообразные вещества.
Если газовые выбросы содержат вещества в пределах предельно допустимых норм, их выводят в атмосферу. Однако осветленную дистиллерную жидкость и твердые шламы необходимо перерабатывать в продукты, полезные для хозяйственной деятельности человека. В связи с этим осветленную дистиллерную жидкость и шламы следует рассматривать не как отходы содового производства, а как вторичные материальные ресурсы (BMP).
В литературе широкое распространение получили термины «безотходная» и «малоотходная» технология получения того или иного продукта.
При создании малоотходной, или экологически рациональной, технологии стремятся обеспечить потребность в данном продукте наиболее полным использованием природных ресурсов (материальных и энергетических), т. е. предусматривается организация переработки вторичных материальных ресурсов и исключение вредных выбросов в атмосферу и водоемы, а также максимальное сокращение потерь тепла в окружающую среду.
К настоящему времени определились следующие основные направления в создании экологически рациональных технологических процессов:
1)разработка технологических систем и водооборотных циклов с выводом жидких отходов и выбросом вредных газов, допускаемых пределах для данного региона;
2)переработка вторичных материальных ресурсов (BMP) в полезные продукты;
3)снижение потерь тепла в окружающую среду за счет утилизации вторичных энергоресурсов (ВЭР);
4)создание территориально-промышленных комплексов с замкнутой структурой материальных потоков сырья и отходов
Малоотходный комплекс производства кальцинированной соды имеет две системы водооборота, потребляющие около 18,0 м3 свежей воды на производство 1 т соды, около 2 м3 воды на стадию фильтрации шлама из дистиллерной суспензии, а кроме того, примерно 18 м3 расходуется на другие технологические нужды (всего 38 м3 на 1 т соды).
Потребление свежей воды может быть сокращено за счет следующего:
а) применения шламов дистилляции с концентрацией хлорид - ионов 8% (т. е. без промывки на стадии фильтрации) для получения полезных продуктов. В этом случае на гашение извести будут направлены слабоминерализованные стоки, а не промывные воды фильтрации шлама (потребление воды сокращается на 2,0 м3 /т соды):
б)ликвидации стока, выводимого из водооборотной системы производства соды па рассолопромысел для растворения соли, и выведение стока из водооборотной системы хлорида кальция для специальной очистки. В этом случае потребление воды сокращается примерно па 9,0 м3 /т соды;
в)очистки от взвешенных веществ, оксида и диоксида углерода слабоминерализованного стока после известкового цеха; сток может далее направляться на повторное использование; вэтом случае потребление воды сокращается примерно на 8,5 м3 /т соды;
г) использования условно чистого конденсата в водооборотной системе хлорида кальция с экономией воды около 6 м3 /т соды.
После завершения выполняемых сейчас исследовательских работ можно ожидать снижения потребления свежей воды примерно до 10 мэ на 1 т соды с созданием предпосылок реализации бессточной схемы производства. Последнее предполагает использование для подпитки оборотной системы водоснабжения поверхностных сточных вод (ливневые и талые воды), объем которых зависит от расположения предприятия, климатических условий и занимаемой площади; в среднем этот объем составляет 0,3—0,6 м3 /т соды.
Производство хлорида кальция
При создании малоотходного комплекса производства соды предусматривается внедрение высокоэффективной технологии переработки осветленной дистеллерной жидкости, которая может либо перерабатываться с получением хлорида кальция, либо после соответствующей подготовки закачиваться в нефтяные скважины.
Дистиллерная жидкость представляет собой водный раствор минеральных солей, основными компонентами которого являются хлорид кальция (10—14 %) и хлорид натрия {5—7%). Описываемый ниже способ получения хлорида кальция с одновременным выделением хлорида натрия основан на концентрировании водного раствора этих солей.
Применение получаемого хлорида кальция в народном хозяйстве основано на его высокой гигроскопичности, т. е. способности поглощать из воздуха значительные количества влаги и легко растворяться в воде; пониженной по сравнению с водой температуре замерзания и повышенной температуре кипения концентрированных растворов.
Основными потребителями хлорида кальция являются химическая промышленность (производство синтетического каучука, флотационные процессы и др.), холодильная техника, строительство (увеличивает скорость схватывания бетона), цветная металлургия (изготовление кальцийсодержащих сплавов баббитов), обработка руд для предотвращения смерзания, текстильная промышленность и другие отрасли народного хозяйства.
Основным потребителем попутно получаемого хлорида натрия является сельское хозяйство (приготовление комбикормов и кормосмесей), иногда NaCl возвращают в голову процесса для получения соды.
Закачка дистеллерной жидкости в нефтяные скважины
Второй вариант утилизации дистиллерной жидкости — использование ее после специальной подготовки для закачки в нефтяные скважины. Если производство соды расположено в районе добычи нефти, то этот вариант обладает следующими преимуществами:
исключается потребность нефтепромыслов в свежей воде;
увеличивается нефтеотдача за счет использования жидкости с большей плотностью;
отпадает необходимость затраты большого количества тепла для испарения воды в производстве хлорида кальция при выделении солей, содержащихся в дистиллерной жидкости;
возможность использования для подготовки жидкости накопители — «белые моря», — традиционно располагающиеся возле каждого завода, производящего соду аммиачным способом.
Способ подготовки дистиллерной жидкости, используемой для закачки, включает следующие стадии:
отстой дистиллерной суспензии в накопителе «белое море»;
разбавление осветленной дистиллерной жидкости водой с целью снятия пересыщения по гипсу;
карбонизация разбавленной дистиллерной жидкости газом известковых печей в присутствии ретурного шлама;
отстаивание и транспортирование прокарбонизованной дистиллерной жидкости.
Очистка газа от вредных выбросов атмосферу
Выше, при описании технологической схемы получения извести, были описаны системы, позволяющие сократить выбросы пыли до предельно допустимых норм. Однако до настоящего времени серьезной проблемой было сокращение (исключение) выбросов в атмосферу токсичных газов: оксида углерода и диоксида серы, которые образуются в количестве 27 кг СО и 5,6 кг SO2 на 1 т соды. Для этой цели разработан аппарат регенеративного типа для дожигания токсичных газов, состоящий из двух реакционных камер, сообщающихся между собой через камеру сгорания. В камере сгорания происходит интенсивная турбулизация потока технологического газа, содержащего токсичные горючие компоненты и незначительное количество (1—2%) кислорода. Интенсивная турбулизация обеспечивает предварительное дожигание примесей (в частности, смолистых соединений) на развитой нагретой поверхности перед подачей газовой смеси на катализатор. В качестве катализатора применяют боксит, на поверхности которого происходит беспламенное сжигание оксида углерода, сероводорода и других токсичных горючих примесей при температуре 750—800°С. Процесс проводят в нестационарном режиме при периодических изменениях направления подачи в реакционные камеры обезвреживаемого газа с низкой температурой. Наилучшим является режим, при котором не расходуется природный газ, а необходимые температуры в зонах поддерживают за счет тепла, выделяющегося при дожигании газов.
Аппарат испытан в процессе обезвреживания оксида углерода в отходящие газах известково-обжигательных печей. При содержании в технологическом газе 1,5—2,3% СО аппарат работает в автотермическом режиме. Отходящие газы представляют собой вторичные энергетические ресурсы.
Схема производства соды аммиачным способом
1-напорный бак; 2-абсорбер; 3-карбонизационная (осадительная) колонна; 4-холодильник; 5-фильтр; 6-колонна дистилляции (дистиллятор); 7-содовая печь (сушилка); 8-компрессор; 9-промыватель газа известковообжиговых печей; 10-известковообжиговя печь; 11-аппарат для гашения извести.
Список литературы
1. Зайцев И.Д., Гаткач Г.А., Стоев Н.Д. «Производство соды». – М.: «Химия»,1986г.
2. Сасс – Тисовский Б.А.«Производство соды». – Л.: «Ленхимсектор», 1932г.
3. Шокин И.Н., Крашенников С.А. «Технология кальцинированной соды и очищенного бикарбоната натрия». – М.: «Высшая школа», 1969 г.
4. «Общая химическая технология и основы промышленной экологии». Под ред. Ксензенко. – М.: «КолосС», 2003г.
Похожие рефераты:
Создание безотходной технологии в производстве кальцинированной соды
Технология молока и молочных продуктов
Развитие, становление и основные аспекты фармации
Ветеринарно-санитарная экспертиза молока
Ремонт и обслуживание скважин и оборудования для бурения
Ветеринарно-санитарные свойства молока, используемого в сыроделии
Межпредметные связи в курсе школьного предмета химии на предмете углерода и его соединений
Производство сычужного сыра "Российского"
Программа для поступающих в вузы (ответы)
Автоматизация печи обжига известняка
Особенности технологии получения доброкачественного молока
Получение гидроксида натрия каустификацией содового раствора
