| Похожие рефераты | Скачать .docx |
Реферат: Получение гидроксида натрия каустификацией содового раствора
Введение
Гидроксид натрия (каустическая сода) используется во многих отраслях промышленности: химической, металлургической, нефтеперерабатывающей, мыловаренной, фармацевтической, целлюлозно-бумажной, текстильной, кожевенной, в производстве искусственных волокон. Едкий натр используется в виде раствора для обезжиривания деталей в гальванотехнике, для очистки котлов и радиаторов от накипи, нефтепродуктов от примесей, воздуха от углекислого газа, как электролит в щелочных аккумуляторах. /2, 3,8/
Ежегодная мировая выработка едкого натра исчисляется миллионами тонн, причем большая часть производится электролизом раствора хлорида натрия. Ранее гидроксид натрия получали обменным разложением соды с гидроксидом кальция (известковый способ) или спеканием соды с окисью железа (ферритный метод).
В настоящее время гидроксид натрия в промышленности производится электролитическим методом. В основе этого метода лежит свойство водных растворов хлоридов щелочных металлов под воздействием постоянного тока разлагаться с выделением газообразного хлора и водорода на электродах. При этом в электролитической ванне накапливается гидроксид натрия.
Различают 3 метода промышленного электролиза: диафрагменный – с твердым стальным катодом, ртутный – с использованием жидкой ртути в качестве катода и мембранный метод получения. В качестве анода в основном применяются графитовые стержни./2/
Ферритный способ производства гидроксида натрия заключается в получении феррита натрия Na2 O· Fe2 O3 и последующем его разложением водой или слабыми оборотными щелочами. Феррит натрия образуется при спекании кальцинированной соды с окисью железа (111) при высокой температуре. Процесс спекания сопровождается реакцией 1:
Na2 CO3 + Fe2 O3 = Na2 O· Fe2 O3 + CO2 - 142,8 кДж (1)
При выщелачивании спека водой образуется едкий натр и окись железа (111) по уравнению реакции 2:
Na2 O Fe2 O3 + H2 O = 2Na OH + Fe 2 O 3 + 13,8 кДж(2)
В настоящее время этот способ практически не применяется из-за технологической сложности и больших затрат ручного труда. /2/
Химический способ получения основан на взаимодействии карбоната натрия с известью или известковым молоком (каустификация) согласно уравнению 3:
Na2 CO3 + Ca(OH)2 = CaCO3 ↓ + 2 NaОH(3)
Этот метод производства каустической соды был известен еще в древнем Египте. Основными этапами промышленной реализации данного метода является: каустификация содового раствора, отделение и промывка шлама, выпарка щелочи, плавка соды и высокотемпературное гранулирование гидроксида натрия. Химический способ в последнее время также не находит широкого применения вследствие больших энергозатрат при выпаривании щелочных растворов низкой концентрации.
Каустификация относится к типичным гетерогенным некаталитическим процессам, достаточно широко применяемым в химической технологии, например, при производстве целлюлозы по сульфатному методу. /1/
1. Цель работы
Целью данной работы является: освоение метода получения гидроксида натрия каустификацией содового раствора; изучение особенностей протекания химических реакций в гетерогенных системах; исследование влияния параметров технологического процесса на равноценную степень каустификации.
2. Мотивация цели
Огромный масштаб производства гидроксида натрия (каустической соды) свидетельствует о большом значении этого продукта для народного хозяйства. Еще великий русский химик Д.И. Менделеев говорил: «Ныне нельзя себе представить развитие промышленности без потребления соды». Действительно, трудно найти такую отрасль промышленности, где бы ни применялся гидроксид натрия. Из общего количества вырабатываемой щелочи ее потребление в разных областях народного хозяйства в среднем составляет в %: нефтехимическая промышленность – 12 %; целлюлозно-бумажная промышленность - 3 %; металлургия - 9 %; химическая промышленность – 76 %.
Наиболее материалоемкими химическими производствами по потреблению гидроксида натрия являются производство целлюлозы по сульфатному методу и производство глинозема по мокрому щелочному способу.
Выработка каустической соды в России во второй половине ХХ века в среднем составляла 1899 тыс. тонн в год против 100 тыс. тонн в год в Х1Х веке.
Едкий натр выпускают в твердом и жидком виде. Твердый едкий натр выпускается следующих марок: ТХ – 1 - твердый плавленый; ТХ – 2 - твердый чешуированый. Жидкий едкий натр выпускается шести марок: РХ – 1 и РХ – 2 - растворы химические; РР – раствор ртутный; РДУ, РД - 1 и РД – 2 – растворы диафрагменные.
Промышленные методы производства гидроксида натрия более подробно представлены в приложении 1. /2/
Каустификация содового раствора представляет собой основную операцию известкового способа получения едкого натра. Каустификация относится к типичным гетерогенным некаталитическим процессам, протекающим при невысокой температуре.
В производстве едкого натра содовый раствор, получаемый декарбонизацией сырого бикарбоната (разложение водой суспензии бикарбоната натрия острым паром) протекает по уравнению реакции 4:
2Na HCO3 = Na2 CO3 + H2 O + CO2 – Q (4) ]
или растворением кальцинированной соды, обрабатывают известью или известковым молоком. При этом в результате реакции образуется осадок карбоната кальция по уравнению 5:
Na2 CO3 + Ca(OH)2 = CaCO3 + 2NaOH(5)
Процесс каустификации содового раствора служит характерным примером обратимого взаимодействия, идущего в кинетической области, в системе жидкость – твердое (Ж-Т). Ход реакции (5) определяется равновесием в этой многокомпонентной системе, причем направление и скорость реакции зависит главным образом от соотношения растворимостей наименее растворимых компонентов гидроксида кальция (Ca(OH)2 ) и карбоната кальция (CaCO3 ), то есть от концентрации гидроксид ионов (ОН- )и карбонат ионов (CO3 2- )в растворе.
Константа равновесия обратимой реакции (5) в общем виде выражается по формуле 1:
[Ca Co3 ][Na OH]2
К= —————————————— (1)
[Ca (OH)2 ][Na2 CO3 ]
Поскольку при каустификации в реакционной смеси присутствует твердая фаза гидроокиси и карбоната кальция, то величины [CaCO3 ]и [Ca(OH)2 ]постоянны, и их можно включить в величину константы равновесия по формуле 2:
[Cа(OH)2 ] [Na OH]2 [Na+ ]2 [OH- ]2 [OH- ]2
К= ————— = К1 = ——————— = ————————— = ————— (2)
[Сa CO3 ] [Na2 CO3 ] [Na+ ]2 [CO2- 3 ] [CO2 - 3 ]
Выразив значение [OH- ]2 и [CO3 2- ] через произведения растворимостей соответствующих веществ получим значение константы равновесия в зависимости от растворимости гидроокиси и карбоната кальция по формуле 3:
ПР Са(ОН)2
К = —————— (3)
ПР Са СО3
Из выражения (3) видно, что равновесие в рассматриваемой системе определяется исключительно соотношением растворимостей гидроксида и карбоната кальция. Отсюда можно определить пути повышения равновесного выхода едкого натрия (NaOH) называемого степенью каустификации.
Основным способом повышения равновесной степени каустификации (то есть степени превращения карбоната натрия (Na2 CO3 )в гидроксид натрия (NaOH) при равновесии) является понижение концентрации карбоната натрия в исходном содовом растворе. При этом в равновесном каустифицированном растворе понижается концентрация карбонат ионов [ СО3 2- ] и возрастает соотношение [ОН- ]2 :[СО3 2- ]и, следовательно, степень каустификации. Выбор оптимальной концентрации соды в исходном растворе определяется не только степенью каустификации, но и концентрацией полученного раствора едкого натрия. При этом учитывается расход пара и топлива на упарку щелоков. На практике применяют 2 –3 Н раствор карбоната натрия, (то есть 10-15 % -ный раствор), при этом достигают степени каустификации в среднем около 90% и получают щелок, содержащий 100-120 г/дм3 едкого натрия. Низкая концентрация едкого натра в щелоках, идущих на упаривание – основной недостаток известкового способа.
Влияние температуры на процесс каустификации неоднозначно. Повышение температуры снижает константу равновесия и равновесную степень каустификации вследствие увеличения растворимости карбоната кальция; с другой стороны, повышение температуры увеличивает скорость реакции (5), а также скорость отстаивания шлама карбоната кальция. Поэтому каустификацию ведут при повышенной температуре 80-1000 С в реакторах – каустицерах, обогреваемых острым паром или при помощи змеевиков, по которым циркулирует пар. /1/
Влияние технологических параметров на степень каустификации подробнее представлено в приложении 1.
3. Исходный уровень знаний
Для выполнения лабораторной работы студент должен знать:
1) правила работы в химической лаборатории;
2) химические и физические свойства используемых соединений;
3) понятие о концентрации растворов: процентная (массовая доля), молярная, нормальность;
4) определение грамм-эквивалента вещества для различных соединений: кислот, солей, оснований;
5) метод кислотно-основного титрования, метод весового анализа, правила приготовления растворов, фильтрование (простое и под вакуумом), способы определения плотности растворов;
6) закон эквивалентов и методы расчета концентрации раствора и содержание вещества;
7) понятие о гетерогенных системах.
Для выполнения лабораторной работы студент должен уметь:
1) правильно пользоваться химической посудой и лабораторным оборудованием;
2) взвешивать необходимое количество вещества;
3) приготавливать растворы требуемой концентрации;
4) проводить титрование и фильтрование.
4. Цель самоподготовки
Для проведения лабораторной работы «Каустификация содового раствора» студент должен самостоятельно изучить следующие вопросы:
1) правила техники безопасности при выполнении данной работы;
2) теоретические основы производства гидроксида натрия известковым методом;
3) влияние температуры и соотношения исходных реагентов в загрузке на равновесную степень каустификации;
4) методику выполнения лабораторной работы;
5) методы обработки экспериментальных данных.
5. Инструкция по технике безопасности
В лабораторной работе используются вредные вещества: гидроксид натрия, оксид кальция, карбонат натрия. Водные растворы этих веществ имеют щелочные свойства. Все сильные основания при высоких концентрациях вызывают тяжелые ожоги кожи и слизистых оболочек. /3, 4, 8/.
Первая помощь при ожогах кислотами и щелочами
В лабораторной работе «Каустификация содового раствора» используются вредные вещества: гидроксид натрия, оксид кальция, карбонат натрия, соляная кислота. Все сильные основания и кислоты при высоких концентрация вызывают тяжелые ожоги кожи и слизистых оболочек.
При проливе крепких кислот или растворов сильных щелочей необходимо немедленно отключить все нагревательные приборы, пролитый продукт засыпать песком или собрать тряпкой, песок (тряпку) удалить из лаборатории, рабочее место промыть водой после чего дополнительно обработать слабым раствором щелочи (кислоты) соответственно и снова – водой. В случае необходимости проветрить комнату.
При ожоге гидроксидом натрия необходимо хорошо и обильно промыть пораженное место проточной водой, затем 2 % - ным раствором уксусной кислоты (или 3 % - ным раствором борной кислоты) и снова водой. Попадание даже очень маленьких кусочков или капель концентрированного раствора едкого натра в глаза может вызвать ожоги с полной потерей зрения. Поэтому необходимо срочно снять кусочки со слизистых глаз (вымыть водой). После удаления кусочков и капель обильно смыть водой, нейтрализовать так же раствором борной кислоты и повторно промыть водой.
Оксид кальция при попадании на кожу вызывает глубокие ожоги (язвы) и тяжелые ожоги глаз. Так как оксид кальция широко растворим в воде, то с кожи его можно удалить растительным или машинным маслом. Глаза промыть водой в течение 10-15 минут и затем 5 % - ным раствором хлорида аммония.
При ожоге соляной кислоты необходимо сразу же (в течение 5-10 минут) промыть пораженное место под сильной струей воды; обработать раствором 3 %-ной соды.
Примечание: во всех случаях поражения глаз щелочами и кислотами необходимо после оказания первой помощи обратиться к врачу – офтальмологу. /6, 7/
Карбонат натрия (кальцинированная сода) представляет собой бесцветные кристаллы с высокой степенью гигроскопичности. Растворимость в воде 16, 69 % по массе, поглощают углекислый газ из воздуха. Растворы имеют сильно щелочную реакцию. Температура плавления + 8530 С.
Гидроксид натрия (едкий натр, каустическая сода) представляет собой белые непрозрачные кристаллы. Сильное основание, которое поглощает углекислый газ и воду из воздуха. Водные растворы имеют сильно щелочную реакцию, температура плавления + 3230 С. ПДК в воздухе – 0,5 мг/м3 .
Оксид кальция (негашеная известь) представляет собой гироскопический, белый порошок, состоящий из бесцветных кристаллов. Энергично взаимодействует с водой, образуя гидроксид кальция – гашеную известь. Водные растворы имеют сильнощелочную реакцию. Температура плавления + 26300 С.
Все работы с каустической содой и негашеной известью следует проводить в специальной одежде и в защитных очках. /3-5,7,8/
В лабораторной работе используется стеклянная химическая посуда: воронка Бюхнера, колба Бунзена, мензурки, коническая и мерные колбы, цилиндры, фарфоровый стакан и др.; оборудование: водяной термостат, насос Камовского, технические весы. При выполнении лабораторной работы необходимо руководствоваться общими требованиями по охране труда в химической лаборатории./7/
Дополнительно инструкция по технике безопасности к лабораторной работе «Каустификация содового раствора» включает следующие позиции:
1) при приготовлении растворов карбоната натрия, гидроксида кальция растворение вести в условиях охлаждения водой, используя водяную баню или кристаллизатор. Работу проводить в перчатках и защитных очках;
2) экспериментальная часть лабораторной работы проводится в вытяжном шкафу. За 30 минут до начала выполнения опытов необходимо включить вытяжку;
3) перед включением электроприборов проверить заземление мешалки и термостата;
4) отрегулировать работу перемешивающего устройства для обеспечения равномерности перемешивания без разбрызгивания жидкости;
5) взвешивание карбоната натрия и оксида кальция осуществлять в бюксах;
6) каустицер должен быть обязательно термостойким. Для этого используют специальную химическую посуду из стекла или фарфора (рекомендуется в качестве каустицера применять фарфоровый стакан емкостью 1000 мл);
7) отбор проб в реакционной смеси осуществлять с помощью пипетки и резиновой груши. Категорически запрещается засасывать жидкость в пипетку ртом;
8) при титровании негашеной извести в ступке быть предельно аккуратным и внимательным, так как при растирании пестиком комочков извести может произойти выплескивание содержимого;
9) при фильтровании под вакуумом на колбу Бунзена необходимо надеть чехол из тканевого или полиэтиленового материала. Наиболее удобным является чехол из прозрачной клейкой ленты;
10) для снятия воронки Бюхнера необходимо выравнить давление в колбе Бунзена. Для этого левой рукой придерживать колбу, а правой рукой осторожно раскачивать резиновую пробку;
11) по окончании опыта выключить термостат и осторожно вынуть реактор-каустицер;
12) отфильтрованный шлам (мел) утилизировать или смывом большим количеством воды в канализацию или поместить в полиэтиленовый (бумажный) пакет и перенести в ведро для отходов;
13) через 20-30 минут после окончания лабораторной работы выключить вытяжной шкаф;
14) используемую лабораторную посуду после завершения работы необходимо тщательно вымыть сначала проточной водой, а затем ополоснуть дистиллированной водой./1,7/
6. План выполнения лабораторной работы
1. Контроль уровня знаний необходимого для выполнения лабораторной работы.
2. Приготовление химических растворов.
3. Сбор лабораторной установки.
4. Выполнение экспериментальной работы.
5. Обработка экспериментальных данных.
6. Оформление отчета.
7. Защита лабораторной работы.
7. Используемая посуда и оборудование
В лабораторной работе «Каустификация содового раствора» используется химическая посуда и оборудование представленные в табл. 1.
Таблица 1Технические средства, используемые в лабораторной работе
Наименование технических средств |
Основные размеры и параметры | Нормативно-техническая документация | Количество единиц |
| 1 | 2 | 3 | 4 |
| насос Камовского | ТУ 79 РСФСР 277-77 | 1 | |
| колба Бунзена | объем 500 мл | ТУ 92-891.029-91 | 1 |
колба коническая плоскодонная |
объем 250 мл объем 500 мл |
ТУ 92-891.029-91 | 2 |
| колба мерная | объем 250 мл | ГОСТ 1770-74 | 1 |
| колба для титрования | объем 100 мл | ГОСТ 1770-74 | 4 |
| чашка Петри | диаметр 7 см | ГОСТ 2536-82 | 1 |
| цилиндр | объем 100 мл объем 500 мл |
ГОСТ 1770-74 | 3 |
| воронка лабораторная | диаметр 3 см диаметр 7 см |
ГОСТ 2536-82 | 2 |
| ультратермостат | 1 | ||
| технические весы | ВЛ-4М | 1 |
Также в лабораторной работе используются: воронка Бюхнера, часовое стекло, кристаллизатор, градуированная мензурка, стеклянная палочка, бюкс с крышечкой, фарфоровый стакан, фарфоровая ступка с пестиком, шпатель.
8. Используемые реактивы
В лабораторной работе «Каустификация содового раствора» исходными веществами являются кальцинированная сода (карбонат натрия) ГОСТ 83-79 оксид кальция (негашеная известь) ГОСТ 8677-76, дистиллированная вода. Для проведения эксперимента используют 16% раствор карбоната натрия, тонкоизмельченную известь или известковое молоко.
9. Приготовление растворов и проверка их концентрации
9.1 Приготовление 1Н соляной кислоты ( HCl) для титрования
Перед приготовлением необходимо определить исходную концентрацию соляной кислоты. В мерный цилиндр объемом 50 мл налить 25-30 мл концентрированной кислоты и измерить ее плотность ( р конц. HС L ) с помощью ареометра с интервалом измерения 1,750-1,850. По справочнику определить процентную концентрацию кислоты ( Wконц. HCl ). Рассчитать объем соляной кислоты (Vконц . HCl ), необходимый для приготовления 1000 мл 1Н раствора кислоты по формуле 4:
100 ·36,5
Vконц. HCl =———————————— (4)
Wконц. HCL ·р конц. HCL,
, где Vконц.. HCL - объем исходной концентрированной соляной кислоты, мл
Wконц. HCL - процентная концентрация исходной соляной кислоты, %
рконц. HCL - плотность соляной кислоты, г/мл (кг/л)
Отмерить с помощью цилиндра объемом 100 мл расчетный объем концентрированной соляной кислоты и влить через воронку в термостойкую мерную колбу объемом 1000 мл, предварительно наполненную на 1/3 дистиллированной водой. Содержимое колбы перемешать круговыми движениями в одном направлении. Затем объем раствора довести до метки дистиллированной водой. Закрыть колбу пробкой и перемешать, переворачивая колбу вниз-вверх. /10/
9.2 Приготовление 0,1Н соляной кислоты для титрования
Приготовление ведут из 1Н раствора соляной кислоты путем разбавления в 10 раз. Отмерить с помощью цилиндра 100 мл, приготовленного в п. 9.1., 1Н раствора соляной кислоты. В термостойкую мерную колбу объемом 1000 мл, предварительно наполненную на 1/2 дистиллированной водой. Влить через воронку 100 мл 1Н раствора соляной кислоты и перемешать содержимое круговыми движениями. Затем довести до метки дистиллированной водой, закрыть пробкой и перемешать, переворачивая колбу вверх-вниз. /10/
9.3 Определение точной концентрации приготовленных растворов соляной кислоты
Определение ведут с помощью отстандартизированного раствора 0,1Н гидроксида натрия методом обратного титрования. Пипеткой отобрать 10 мл отстандартизированного раствора 0,1Н гидроксида натрия и перенести в коническую мерную колбу для титрования объемом 100 мл, добавить 20-30 мл дистиллированной воды (отмерить мерным цилиндром или пипеткой) 2-3 капли индикатора (фенолфталеина). Титрование проводить приготовленным в п.9.2. 0,1Н раствором соляной кислоты до обесцвечивания розовой окраски. Титрование повторить не менее 3 раз. Нормальность соляной кислоты определять по формуле 5:
V Na OH · ∙NNa OH
NHCL =——————— (5), где
VHCL
NHCL - нормальность соляной кислоты
VHCL - объем 0,1Н соляной кислоты, пошедшей на титрование, мл
VNaOH - объем аликвоты гидроксида натрия, равный 10 мл
NNaOH - нормальность отстандартизированного раствора гидроксида натрия (используется 0,1Н раствор)
За окончательный результат принимается среднее арифметическое значение из серии проведенных параллельных титрований.
Для оценки концентрации 1Н соляной кислоты предварительно осуществить разведение в мерной колбе в 10 раз. Полученным раствором заполнить бюретку объемом 25 мл.
Титрование проводится аналогично методике, указанной в п. 9.3. Нормальность соляной кислоты определяется по формуле 6:
VNaOH · NNaOH · R
NHCL =———————————(6), где
VHCL
NHCL - нормальность соляной кислоты,
VNaOH - объем аликвоты гидроксида натрия, равный 10 мл,
NNaOH - нормальность отстандартизированного раствора гидроксида натрия (используется 0,1Н раствор)
VHCL - объем разведенной 0,1Н соляной кислоты, пошедший на титрование, мл,
R- число разведений, равное 10.
Содержимое колб перенести в склянки (бутыли) объемом 1000 мл, оформить этикетки, закрыть пробками. /10/
9.4 Приготовление 25% хлорида бария ( BaCL2 )
Взвесить 62,5 г хлорида бария на технических весах с точностью до 0,01 г. В термостойкую колбу объемом 250 мл налить около 100 мл дистиллированной воды и постепенно через воронку пересыпать навеску хлорида бария. Затем с помощью стеклянной палочки, или круговыми движениями в одном направлении, перемешать содержимое колбы. Полученному раствору дать отстояться, отфильтровать и слить в склянку (бутыль) объемом 300 мл. /5, 8,10,20/
9.5 Приготовление 3% оксалата аммония (( NH4 ) C2 O4 )
Взвесить 7,5 г оксалата аммония на технических весах с точностью до 0,01 г. В термостойкую колбу объемом 250 мл налить 100 мл дистиллированной воды и постепенно через воронку пересыпать навеску оксалата аммония. Затем с помощью стеклянной палочки, или круговыми движениями в одном направлении, перемешать содержимое колбы. Полученному раствору дать отстояться, отфильтровать и слить в склянку (бутыль) объемом 300 мл. /5,8,10,20/
9.6 Приготовление 16 % раствора карбоната натрия ( Na2 CO3 )
Взвесить 95,2 г карбоната натрия на технических весах с точностью до 0,01 г. В термостойкую колбу объемом 1000 мл налить300 мл дистиллированной воды и, в несколько приемов (4-5) постепенно при перемешивании стеклянной палочкой добавить карбонат натрия. Затем прилить оставшиеся 200 мл дистиллированной воды. Процесс растворения карбоната натрия в воде является экзотермическим, поэтому его рекомендуется проводить при охлаждении водой на водяной бане или в кристаллизаторе. Полученному раствору дать отстояться, отфильтровать и слить в склянку объемом 500 мл.
9.7 Определение точной концентрации карбоната натрия
Определение ведут с помощью ранее приготовленного и отстандартизированного раствора 1Н соляной кислоты (п. 9.1.). Для разбавления исходного раствора карбоната натрия пипеткой отобрать пробу объемом 20 мл, перенести в коническую мерную колбу объемом 100 мл и довести до метки дистиллированной водой. Колбу закрыть и раствор перемешать. Из разбавленного раствора пипеткой отобрать аликвоту 10 мл и перенести в коническую мерную колбу для титрования объемом 100 мл. Добавить 20-30 мл дистиллированной воды (отмерить мерным цилиндром или пипеткой) и 2-3 капли индикатора фенолфталеина. Титрование проводить 1Н соляной кислотой до перехода розовой окраски в бледно-розовую. Затем к этому титруемому раствору добавить 2-3 капли индикатора метилового - оранжевого и продолжить титрование 1Н соляной кислотой до перехода желто-оранжевой окраски в розовую. Титрование повторить не менее 3 раз.
Концентрация соды определяется по формуле 7:
Vk · Nk Vобщ. MNa2 СО 3
C Na2CO3 = ———————————— (7) , где
исх. р-рVал.Na2CO3 · V пробы· 2
CNa2 CO3 - концентрация карбоната натрия, г/л
исх. р-р
Nk - нормальность соляной кислоты (1Н)
Vk - общий объем 1Н соляной кислоты пошедшийна титрование аликвоты в присутствии индикаторов фенолфталеина и метилового - оранжевого, мл
Vал.Na2 CO3 - объем аликвоты карбоната натрия, равный 10 мл
Vпробы - объем пробы исходного 16 % раствора карбоната натрия, взятый для разбавления, равный 20 мл
Vобщ.- объем приготовленного разбавленного раствора карбоната натрия, равный 100 мл
MNa 2 CO3 - молярная масса карбоната натрия, равная 106
За окончательный результат принимается среднее арифметическое значение из серии проведенных параллельных титрований. /5,10,17,20/
Данные анализов и расчетов оформить в табл. 2.
Таблица 2.Расчет концентрации исходного раствора карбоната натрия
| Общий объем приготовленного раствора, мл | Разбавление |
Объем аликвоты, Vал Na2 CO3, мл |
Объем титранта соляной кислоты. Vк , мл | Концентрация титранта соляной кислоты, Nк г экв/ л | Концентр ация карбоната натрия, CNa 2 CO 3, г/л исх, р-р |
|
Объем общий Vобщ., мл |
Объем пробы Vпробы, мл |
|||||
| 1 | 2 | 3 | 4 | 5 | 6 | 7 |
9.8 Содержание оксида кальция в негашеной извести
Около 1 г оксида кальция взвесить в предварительно взвешенном бюксе с крышечкой на технических весах с точностью до 0,01 г. Поместить в сухую фарфоровую ступку, осторожно смочить 5 мл дистиллированной воды. Титровать из бюретки объемом 25 мл в ступке в присутствии 2-3 капель индикатора фенолфталеина раствором 1Н соляной кислоты, растирая комочки пестиком до полного исчезновения розовой окраски титруемого раствора. Затем к раствору в ступке прибавить 1-2 капли индикатора метилового - оранжевого и продолжить титрование 0,1Н соляной кислоты до перехода желтой окраски в розовую. Титрование повторить не менее 3 раз.
Массовую долю оксида кальция в % вычислить по формуле 8:
V· 0,02804 · 100
WCaO = ——————— (8), где
mпробы
V- объем раствора 1Н соляной кислоты, израсходованный на титрование в присутствии индикатора фенолфталеина, мл
0,02804 - количество оксида кальция, соответствующее 1 мл точно 1Н соляной кислоты
mпроб
Массовая доля углекислого кальция (W1 ) в % вычислить по формуле 9:
V1 ·0,05004 · 100
WCaCO 3 =——————————————— (9), где
mпробы
V1 - объем раствора 0,1Н соляной кислоты, израсходованной на титрование в присутствии индикатора метилового - оранжевого, мл
0,05004 - количество карбоната кальция, соответствующее 1 мл точно 0,1Н соляной кислоты
mпробы - масса навески оксида кальция, равная 1 г
За окончательный результат принимается среднее арифметическое значение из серии проведенных параллельных титрований. /19,20/
В зависимости от марки выпускают формы оксида кальция (негашеной извести), содержание основного продукта (CaO) и примесей (CaCO3 ) должно соответствовать следующим значениям:
для ч. д. а.содержание CaOне менее 97,6 %
содержание CaCO3 не более 2,5 %
для ч.содержание CaOне менее 96 %
содержание CaCO3 не более 4 %
9.9 Приготовление известкового молока ( Ca( OH)2 )
Рассчитать массу оксида кальция для приготовления известкового молока с концентрацией 310 - 330 г/л по формуле 10:
70
mCaO = ———(10), где
WCaO
mCaO - масса технического продукта оксида кальция, г
70 - масса оксида кальция чистого (без примесей), г
WCaO - массовая доля оксида кальция в техническом продукте, определенная в п. 9. 8.
Взвесить расчетное количество технического кальция в предварительно взвешенном стакане на технических весах с точностью до 0,01 г. В термическую колбу объемом 250-500 мл налить 100 мл дистиллированной воды и в несколько приемов (4-5) постепенно при перемешивании стеклянной палочкой прибавить известь. Процесс растворения оксида кальция в воде является экзотермическим, поэтому его рекомендуется проводить при охлаждении водой на водяной бане или в кристаллизаторе. К полученной суспензии прилить 100 мл дистиллированной воды (отмерить мерным цилиндром) и тщательно взболтать. При наличии механических примесей суспензию известкового молока отфильтровать на фильтре из бумаги для хроматографии.
Известковое молоко готовить непосредственно перед проведением лабораторной работы. /5, 10,17,20/
9.10 Определение точной концентрации гидроксида кальция
Определение ведут с помощью ранее приготовленного и отстандартизированного раствора 1Н соляной кислоты (п. 9.1.). Для разбавления исходного раствора гидроксида кальция пипеткой отобрать пробу объемом 10 мл, перенести в коническую мерную колбу объемом 100 мл и довести до метки дистиллированной водой. Колбу закрыть и раствор перемешать. Из разбавленного раствора пипеткой отобрать аликвоту 10 мл и перенести в коническую мерную колбу для титрования объемом 100 мл. Добавить 20-30 мл дистиллированной воды (отмерить мерным цилиндром или пипеткой) и 2-3 капли индикатора фенолфталеина. Титрование проводится 1Н соляной кислотой до перехода розовой окраски в бледно-розовую. Титрование повторить не менее 3 раз.
Концентрация соды определяется по формуле 11:
Vk Nk · Vобщ. · MCa(OH)2
CCa ( OH)2 = ————————————— (11), где
исх. р-р Vал. Ca( OH)2 · Vпробы · 2
CCa ( OH)2 - концентрация гидроксида кальция, г/л
исх. р-р
Nн - нормальность соляной кислоты (1Н)
Vk - объем 1Н соляной кислоты пошедшей на титрование аликвоты в присутствии индикатора фенолфталеина, мл
Vал Ca( OH)2 - объем аликвоты гидроксида кальция, равный 10 мл
Vпробы - объем пробы исходного раствора известкового молока, взятый для разбавления, равный 10 мл
Vобщ. - объем приготовленного разбавленного раствора гидроксида кальция, равный 100 мл
MCa( OH)2 - молярная масса гидроксида кальция, равная 74
За окончательный результат принимается среднее арифметическое значение из серии проведенных параллельных титрований. /10,17/
Данные анализов и расчетов оформить в табл. 3
Таблица 3 Расчет концентрации исходного раствора гидроксида кальция
| Общий объем исходного приготовленного раствора, мл | Разбавление |
Объем алик воты VалCa(OН)2 мл |
Объем титран та соляной кислоты Vk , мл |
Концентрация титранта соляной кислоты, Nk , г экв/л |
Концентрация гидроксида кальция, CCa ( OH )2 исх. р-р, г/л |
Массовая доля оксида кальция, W, % |
Массовая доля углекислого кальция W1 , % |
|
Объем общий Vобщ., мл |
Объем пробы Vпробы, мл |
|||||||
| 1 | 2 | 3 | 4 | 5 | 6 | 7 | 8 | 9 |
10. Лабораторная установка
Лабораторная установка для каустификации содового раствора, представленная на рис. 1, состоит из ультратермостата (или термостата) 1 в который погружен каустицер 5, представляющий собой фарфоровый стакан с крышкой, в отверстие которой пропущена мешалка или трубка 6 для подвода сжатого воздуха (пневматическое перемешивание). Термостат заполнен водой, которая подогревается электронагревателем 2 и перемешивается или мешалкой 4 или с помощью циркуляционного насоса. Температуру в термостате контролировать дублирующим термометром 7 и регулировать при помощи термометра сопротивления 3, включенного в схему регулирования. /1/

Схема установки для каустификации содового раствора
1 - термостат;
2 - электронагреватель;
3 - термометр сопротивления;
4 - мешалка;
5 - фарфоровый стакан-каустицер;
6 механическая мешалка или пневматическое перемешивание в виде трубки для подвода сжатого воздуха;
7 - дублирующий термометр.
11. Вопросы для самоконтроля
1) Значение гидроксида натрия в промышленности.
2) Методы получения едкого натра.
3) Сущность, достоинства и недостатки электролитического метода.
4) Основные реакции и сущность ферритного способа получения.
4) Сущность, достоинства и недостатки химического метода.
5) Цели лабораторной работы.
6) Формы выпуска едкого натра.
7) Каустификация содового раствора как характерный пример взаимодействия в системе жидкость - твердое (Ж-Т).
8) От какого соотношения зависит константа равновесия.
10) Способы повышения равновесной степени каустификации.
11) От чего зависит выбор оптимальной концентрации соды в исходном растворе.
12) Как влияет температура на процесс каустификации.
13) Характеристика вредных веществ, используемых в лабораторной работе.
14) Основные позиции дополнительной инструкции по технике безопасности.
15) Исходные вещества, необходимые для проведения лабораторной работы.
16) Приготовление 1 и 0,1Н соляной кислоты и определение их точной концентрации.
17) Приготовление карбоната натрия и определение его точной концентрации.
18) Определение содержания оксида кальция в негашеной извести, приготовление известкового молока.
19) Схема и принцип работы лабораторной установки.
20) Методика выполнения лабораторной работы.
21) Определение степени каустификации.
12. Контрольные задания
1. Получить гидроксид натрия каустификацией содового раствора. Определить практический выход реакции.
2. Изучить особенности протекания химического процесса по величине скорости реакции.
3. Установить влияние температуры процесса, соотношения исходных реагентов, времени протекания процесса на степень каустификации.
4. Составить материальный баланс процесса каустификации содового раствора при определенных параметрах технологического процесса.
13. Методика выполнения лабораторной работы
Способ и последовательность действий для проведения каустификации представлены в табл. 3.
В зависимости от задания проводятся опыты:
- при одной и той же концентрации содового раствора и извести и при разных температурах процесса;
- при одной температуре, но при разном соотношении исходных компонентов;
- при одном и том же составе реакционной смеси и температуре раствора, но при разном времени протекания процесса.
Для определения степени каустификации содового раствора анализ подвергается конечная реакционная смесь. Для определения скорости процесса проводится отбор проб по ходу протекания процесса.
14. Обработка результатов
Для расчета степени каустификации и других показателей оценки эффективности протекания процесса анализу подвергаются фильтрат и промывные воды для определения едкой (NaOH), карбонатной (Na2 CO3 ) и известковой (Ca(OH)2 ) щелочи. Для этого проводят титрование соляной кислой с известной концентрацией NHCL в присутствии индикатора: для фильтра используется 1Hраствор соляной кислоты, для промывных вод – 0,1Н раствор соляной кислоты. Совместное присутствие щелочных агентов усложняет анализ. Для идентификации каждого из компонентов применяется метод осаждения хлористым барием и оксалатом аммония.
Для определения общей щелочности 10 мл пробы переносят в коническую колбу, добавляют 10 мл дистиллированной воды и 3- 4 капли индикатора фенолфталеина и титруют раствором соляной кислоты до момента обесцвечивания розовой окраски (не перетитровать). Затем добавляют 3-4 капли индикатора метилового-оранжевого и дотитровывают кислотой до перехода окраски из желтой в розовую. Общее количество кислоты, израсходованное на титрование пробы с фенолфталеином и метиловым-оранжевым, отвечает общей щелочности и составляет V1 мл.
Для определения карбоната натрия сначала оценивают содержание едкой и известковой щелочи путем осаждения присутствующего с ним карбоната натрия (Na2 CO3 ) с помощью хлорида бария. Для этого 10 мл
пробы переносят в коническую колбу, добавляют 10 мл дистиллированной воды и прибавляют 30 мл 25 %-ного раствора хлорида бария (BaCL2 ). При этом образуется нерастворимый карбонат бария и гидроксид бария по уравнениям реакции 6,7,8:
Na2 CO3 + BaCL2 = BaCO3 ↓ + 2NaCl(6)
2NaOH + BaCL2 = Ba(OH)2 + 2NaCL(7)
Ca(OH)2 + BaCL2 = Ba(OH)2 + CaCL2 (8)
К пробе после осаждения карбоната натрия добавляют 3-4 капли фенолфталеина и сразу немедленно титруют раствором соляной кислоты при осторожном помешивании до обесцвечивания розовой окраски. Долгое пребывание пробы исследуемого раствора на воздухе и интенсивное перемешивание ведут к значительному поглощению углекислого газа из воздуха. Количество кислоты, израсходованное на титрование эквивалентно содержанию едкого натра и гидроксида кальция, составляет V2 мл. Разность V1 -V2 соответствует содержанию карбоната кальция в растворе, концентрация которого определяется по формуле 15:
53 ×NHCL (V1 - V2 )
CNa2CO3 = ——————————— , г/л(15)
10
Для определения гидроксида кальция используется выделение его путем осаждения в присутствии оксалата аммония. При этом в исследуемом растворе протекают следующие реакции 9, 10, 11:
Ca(OH)2 + (NH4 )2 C2 O4 = CaC2 O4 ↓ + 2NH4 OH(9)
2 NaOH + (NH4 )2 C2 O4 = Na2 C2 O4 + 2NH4OH (10)
NaCO3 + (NH4 )2 C2 O4 = Na2 C2 O4 + (NH 4 )2 CO3 (11)
Для этого 10 мл пробы переносят в коническую колбу, добавляют 30 мл 3 %-ного раствора оксалата аммония, тщательно перемешивают и переносят содержимое колбы на предварительно взвешенный фильтр. По разнице масс абсолютно сухих фильтров с осадком и без него определяют концентрацию гидроксида кальция в пробе по формуле 16:
74 ∙ (mфильтр. с осад. - mфильт. ) ∙ 100
CCa ( OH)2 = ——————————————— , г/л (16)
128
По содержанию гидроксида кальция в пробе оценивается соответствующий объем соляной кислоты (V3 ), который пошел бы на титрование 10 мл пробы для определения известковой щелочи по формуле 17:
10 ·CCa ( OH)2
V3 = —————— , мл (17)
2 ·74 ·NHCL
Для определения едкого натра находят разность объемов титранта V1 - V2 - V3 . Концентрация гидроксида натрия в исследуемой пробе рассчитывается по формуле 18:
40 ·NHCl ·(V1 - V2 - V3 )
CNaOH = ———————————————————— , г/л(18)
10
По полученным данным едкой, карбонатной и известковой щелочности рассчитывают массы щелочных агентов в фильтрате в пересчете на весь осадок и в промывных водах в пересчете на весь объем по формулам 19-24:
CNaOH в осад. ∙mосад.
mNaOH в осад. = ——————————— , г (19)
1000
CNa 2 CO3 в осад. ∙ mосад.
mNa 2 CO3 в осад. = ———————————— , г (20)
1000
СС a( OH)2 в осад. × mосад.
mCa ( OH)2 в осад. = ———————————∙, г (21)
1000
mосад. ∙ Vобщ. пр.в.
mNaOH пр. в. = СNaOH пр.в. * ——————————— , г (22)
mпроб ∙ 1000
mосад. ∙ Vобщ. пр.в.
mNa 2 CО3 пр.в. = СNa2 CO3 пр.в. * ————————— , г (23)
mпроб. ∙ 1000
mосад. ∙ Vобщ. пр.в.
mCa ( OH)2 пр. в.= CCa ( OH)2 пр.в. * ————————— , (24)
mпроб. ∙ 1000
Степень каустификации ( выход гидроксида натрия) определяется по формулам 25-27:
(mNaOH ) факт
Х = ——————— ∙ 100 % (25)
(mNaOH ) теор.
, где (mNaOH ) факт = mNaOH. восад. + mNaOHпр.в. , г (26)
2 ∙ 40 (mNaOH в осад. + mNa ОН пр.в. )
(mNaOH ) теор. = (mNaOH ) факт + г (27)
53
Результаты анализов и расчетов сводятся в таблицу 4 по образцу.
Таблица 5 Результаты анализов и расчетов
| Длительность каустификации, мл | Время отбора пробы от начала опыта | Исходный раствор | Фильтрат | Промывные воды | Температура каустификации, ˚С | Степень каустификации Х,% | ||||||||||||||
| Объём, мл | СодержаниеNa2 CO3 | ОбъёмV1 ,мл | Содержание | ОбъёмV2 , мл | Содержание | |||||||||||||||
| Na2 CO3 | NaOH | Ca(OH)2 | Na2 CO3 | NaOH | Ca(OH)2 | |||||||||||||||
| г | г/л | г/л | г | г/л | г | г/л | г | г/л | г | г/л | г | г/л | г | |||||||
Приложение 1
Источником получения каустической соды (гидроксида натрия) с древних времен до начала Х1Х века были содовые озера Египта и некоторых других стран, а также щелочесодержащие растения, произрастающие по берегам Средиземного моря и Атлантического океана. Однако к концу ХV111 века эти источники уже не могли удовлетворять возросшую потребность в едком натре. Возникло фабричное производство гидроксида натрия, которое может по праву считаться родоначальником современной химической промышленности, так как впервые в крупном масштабе синтетическим путем стали получать продукт, ранее добывавшийся из естественных источников или из растений.
Каустическая сода (каустик) имеет несколько названий: гидроокись, едкий натр, гидроксид натрия. Название «натрий» ввел в науку шведский ученый Я. Берцелиус в 1811 г. От слова «natroo» - зола морских водорослей, из которых добывали соду. В твердом виде едкий натр и едкий калий впервые получил в 1792 г. русский ученый Г.Е. Ловец. В древности не делали различий между калиевыми и натриевыми соединениями. Лишь в ХV11 веке пришли к заключению, что щелочной раствор, получаемый из золы растений, отличается от щелочи, полученной из минеральных веществ. В золе растений содержатся главным образом калийные соединения, а из минеральных источников извлекаются натриевые соединения. В начале Х1Х века развитие производства каустической соды было тесно связано с развитием производства кальцинированной соды (карбоната натрия). Эта взаимосвязь была обусловлена тем, что сырьем для химического способа получения едкого натра служила кальцинированная сода, которая в виде содового раствора каустифицировалась известковым молоком. /11,13,16/
Чистый гидроксид натрия – белые, непрозрачные, твердые, ромбические кристаллы, схожие со структурой хлорида натрия. Едкий натр очень гигроскопичен, является хорошим абсорбентом углекислого газа. Поэтому при хранении на воздухе в составе технического продукта увеличивается содержание влаги (в виде кристаллогидрата NaOH∙ H2 O) и карбоната натрия. Для обезвоживания гидроксида натрия применяют сильное нагревание в атмосфере свободной от углекислого газа. Для удаления карбонатов используют перекристаллизацию из эталона, в котором карбонаты практически не растворимы. Однако в большинстве случаев небольшое содержание примесей воды и карбонатов не мешает использованию щелочи. /13-15/
Гидроксид натрия – едкое вещество, при попадании на кожу вызывает долго незаживающие ожоги, а при систематическом воздействии вызывает язвы и экзему. Предельно допустимая концентрация аэрозоля едкого натра в воздухе производственных помещений 0,5 мг/м3 . /16/
Одним из наиболее ранних методов получения каустической соды является известковый способ, основанный на каустификации карбоната натрия известью или известковым молоком по уравнению 1:
Na2 CO3 + Ca(OH)2 → 2NaOH+ CaCO3 ↓ (1)
←
Основными этапами каустификации являются: каустификация, отделение и промывка шлама, выпарка щелочей, плавка. Подача на каустификацию вместо известкового молока извести позволяет использовать в процессе теплоту гашения оксида кальция. Кроме того, образуется более концентрированный раствор едкого натра за счет вывода из процесса воды, поступающей с известковым молоком.
Глубина процесса каустификации зависит от состояния равновесия, которое для данного типа химических реакций определяется растворимостью трудно растворимых соединений гидроксид кальция и карбонат кальция. В начале процесса в растворе присутствует большое количество карбонат ионов (диссоциация карбоната натрия) снижающих и без того малую растворимость карбоната кальция. По мере каустификации в растворе накапливаются гидроксид ионы (диссоциация едкого натра) и уменьшается количество карбонат ионов, поэтому растворимость гидроксида кальция уменьшается. При достижении одинаковой растворимости наступает химическое равновесие.
Важной характеристикой процесса является равновесная степень каустификации (степень перехода кальцинированной соды в едкий натр), которая при прочих равных условиях снижается при увеличении содержания соды в исходном растворе. При понижении концентрации соды в исходном растворе степень каустификации повышается, однако вместе с этим возрастает также удельное содержание воды, что приводит к увеличению расхода греющего пара на выпарку, а следовательно к росту стоимости каустической соды.
Скорость достижения равновесия зависит от температуры, с ростом которой повышается скорость всего процесса. Кроме того, увеличение температуры способствует образованию крупнокристаллического осадка карбоната кальция, что улучшает отделение шлама от щелочных растворов при дальнейшей декантации.
Выявленные закономерности зависят от качества используемого сырья. В промышленности, где применяются технические сода и известь, в которых содержится значительное количество примесей разного состава, эти закономерности проявляются не однозначно. /2, 12, 14/
Процесс каустификации - пример гетерофазной системы жидкость-твердое (Ж-Т). Межфазные процессы широко распространены в химической технологии. Они возникают при образовании и растворении осадков, испарении и перегонки веществ, переходе веществ из одной фазы в другую, при адсорбции на поверхности твердых тел, экстракции из твердых тел. Скорость межфазных процессов обычно велика в начале контакта фаз и постепенно уменьшается во времени до некоторого постоянного значения, характеризуемого константой химического межфазного равновесия. Скорость гетерогенных процессов сильно зависти от перемешивания. При перемешивании вырабатываются концентрации в большей части объема, но у самой поверхности раздела фаз всегда остается небольшой концентрированный неисчезающий при перемешивании пограничный слой.
Для оценки эффективности возможных путей воздействия на скорость гетерогенной реакции важно знать, какая из стадий является наиболее медленной, определяющей скорость процесса в целом. Так как процесс каустификации лежит в кинетической области, то наиболее медленной стадией является химическое взаимодействие на границе разных фаз. При этом направление и скорость реакции зависит главным образом от соотношения концентраций гидроксид и карбонат ионов в растворе. /18,19/
На практике применяют 10-15 % раствор карбоната натрия, при этом достигается степень каустификации в среднем около 90 % и получают щёлок, содержащий 100 – 120 г/дм3 гидроокиси натрия. Низкая концентрация едкого натра в щёлоках - основной недостаток известкового метода. /1/
Весьма малый тепловой эффект реакции (1), а именно, 0,84 кДж показывает, что температура мало влияет на равновесную степень каустификации. Ниже приведены экспериментальные равновесные степени каустификации, полученные при постоянной концентрации исходного содового раствора и различной температуре:
температура, 0 С8090100
степень каустификации, %97,196,896,9
Процесс каустификации ведут при температуре 90 – 100 0 С, что обеспечивает достаточно высокую скорость процесса и быстрое осаждение крупнокристаллического карбоната кальция. /2/
В 1882 г. был разработан и внедрён в промышленность ферритный способ получения едкого натра, также основанный на применении кальцинированной соды. Этот способ заключается в получении феррита натрия Na2 O· Fе2 О3 и последующем его разложении водой или слабыми оборотными щёлочами. Феррит натрия образуется при спекании кальцинированной соды с окисью железа (ІІІ) при высокой температуре. Процесс спекания сопровождается реакцией 2:
Na2 CO3 + Fe2 O3 =Na2 О · Fe2 О3 + CO2 (2)
При выщелачивании спека водой образуется едкий натр и окись железа (III) по уравнению реакции 3:
Na2 O Fe2 O3 + H2 O = 2NaOH + Fe2 O3 (3)
В настоящее время ферритный способ практически не применяется из-за технологической сложности и больших затрат ручного труда. /1,2/
В конце Х1Х в стали быстро развиваться электрохимические методы получения гидроксидов электролизом водных растворов солей (хлорида натрия). Это наиболее простой и экономичный метод одновременного получения трех важнейших химических продуктов – хлора, водорода, гидроксида натрия с использованием доступного и дешевого сырья для получения рассола. Эти факторы объясняют быстрое развитие электрохимического производства каустической соды как основного промышленного метода его получения. Благодаря чистоте получаемых продуктов, простому и компактному аппаратурному оформлению, а также несложности, одностадийности химико-технологической системы электролиз хлорида натрия – стал основным способом производства гидроксида натрия. /14/ Первый патент на электрохимический метод производства гидроксида натрия и хлора был получен русскими учеными Н. Глуховым и Ф. Ващуком в 1879 году, а уже в 1880 году стало возможным промышленное внедрение этого способа. Электролиз раствора хлорида натрия протекает по суммарной реакции 4:
2NaCL+ 2H2 O= 2NaOH+ CL2 ↑ + H2 ↑ (4)
Сырьем для получения исходного рассола является каменная соль, озерная соль, природные подземные растворы хлорида натрия.
В зависимости от применяемого катода электролиз проводят тремя способами: диафрагменным (с твердым катодом), ртутным (где катод-ртуть) и мембранным (где вместо диафрагмы используется катионно- или анионообменная мембрана). Каждый из указанных способов электролитического получения щелочи и хлора отличается реакциями, протекающими на катодах.
В диафрагменном способе на твердом катоде происходит разряд ионов водорода с образованием в электролите щелочи содержащей остаточное количество хлорида натрия. В анодное пространство подается горячий очищенный рассол и отводится образующий газообразный хлор. В отечественной промышленности применяются высокогерметичные электролизеры различной конструкции: вертикальной листовой асбестовой диафрагмой; с осажденной диафрагмой; с верхним токопроводом. Наибольшее использование нашли электролизеры с вертикальной осажденной диафрагмой и нижним токоподводом. (рис. 2) /12/ В процессе электролиза образуется 99 % хлор, 99,5 % водород и электролитическая щелочь, содержащая 130-135 г/л гидроксида натрия.
В ртутном способе часть поваренной соли разлагается с образованием хлора и амальгамы натрия (раствор натрия в ртути). Натриевая амальгама, перекачивается в другую ванну, где натрий вступает в реакцию 5 с водой:
2Na+ 2H2 O= 2NaOH+ H2 ↑ (5)
Раствор едкого натра идет на выпаривание, а чистая ртуть снова попадает в электролизер. Образующийся водород удаляется в цеховой коллектор, а чистая 50 % каустическая сода выводится как готовый продукт. Для промышленной реализации данного метода в основном используется горизонтальные электролизеры. Недостатком этого метода является использование сильно ядовитой ртути, создающей труднорешаемые проблемы газоочистки и сброса ее отходов.
Хороший технико-экономический эффект дает сочетание обоих способов (ртутного и диафрагменного), когда твердая и обратная соль из диафрагменных электролизеров подается до насыщения аналита из ванн с ртутным катодом, благодаря чему удается использовать дешевые подземные рассолы.
Для проведения мембранного способа электролиза используют электролизеры с ионообменной мембраной (нефильтрующий полимерный материал) которая разделяет анодное и катодное пространство. Насыщенный рассол подается в анодную камеру, ионообменная мембрана предотвращает попадание его в катодное пространство. Хлор выделяется на аноде и выводится из анодной камеры с обедненным рассолом. Ионы натрия проходят через мембрану в катодную камеру, куда подается вода в количестве, необходимом для получения щелочи, заданной концентрации. Для нормальной работы электролизера требуется глубокая очистка сырого рассола с добавлением ионообменных смол. Содержание магния (Mg2+ ) и кальция (Са2+ ) в очищенном рассоле должно быть не более 0,005 г/л. Перед подачей в электролизер рассол подкисляют соляной кислотой.
К достоинствам такого электролизера относят получение чистой каустической соды без применения ртути, что исключают загрязнение окружающей среды, отсутствие водорода в хлориде, относительно низкий расход электроэнергии. /12/
Приложение 2
Технологическая схема производства едкого натра известковым способом
Цех известковой каустической соды выпускающий твердый едкий натр, имеет следующие производственные участки: каустификации, отделения и промывки шлама, концентрирования слабых щелочей (выпарки), плавки.
Каустификация
На рис. 3 приведена технологическая схема производства едкого натра в отделении каустификации. Основной особенностью этой схемы является одновременное проведение реакций гашения извести и каустификации содового раствора в одном аппарате – гасителе – каустификаторе, в котором степень каустификации достигает 75-80 %. На гашение извести в гаситель подают не воду, как обычно, а содовый раствор. Для уменьшения потерь извести предусматривается дополнительная каустификация образовавшегося в гасителе – каустификаторе шлама, содержащего непрореагировавший оксид кальция.
Жженую известь из силоса – хранилища 1 дозируют лотковым шпателем 3 в гаситель – каустификатор 6. Одновременно с известью из
напорной мешалки 4 в гаситель поступает «нормальный» соловый раствор (93-95 % от стехиометрического). Напорная мешалка 4 имеет перелив, через который избыток «нормального» содового раствора сливается в мешалку перелива 29. Суспензия, содержащая гидроксид натрия, карбонат натрия, карбонат кальция и избыточную известь, по сифонной трубе перетекает в сифонное корыто 9 с ситчатой корзиной, которая имеет отверстия размером 4 х 4 мм. Не прошедшие через отверстия кусочки извести и несгоревшего топлива периодически выгружают из корзины в отвал. Крупные негашеные куски извести, и необожженный известняк промывают у порога гасителя водой (на рис. 3 не показано), направляют в бункер недопала 8 и возвращают из него на повторный обжиг или направляют в отвал.
Из сифонного корыта 9 щелочная суспензия перетекает в приемную мешалку суспензии 28, затем проходит пескоуловитель 27 и насосом 26 подается в каустификатор первой каустификации 10 для более полного использования извести. Степень каустификации раствора на выходе из каустификатора 10 составляет около 84 %. Избыток суспензии из мешалки 28 через перелив попадает в мешалку перелива 29, смешивается с «нормальным» содовым раствором и насосом 30 перекачивается в напорный сборник 4 гасителя-каустификатора. Здесь суспензия после полуторачасового пребывания проходит пескоуловитель (на рис. 3 не показано) и центробежным насосом 25 подается в ряд параллельно работающих отстойников 12 (на схеме показан только один). Осветленный слабый щелок при температуре около 80о С, содержащий в среднем 130 г/л едкого натра, 30 г/л карбоната натрия и 11,3 г/л сульфата натрия, отбирают из переливного желоба отстойника и собирают в сборник слабых щелоков 14 и далее передают на выпарку. Шлам из отстойника 12 поступает в каустификатор 13 второй каустификации.
Для полного использования оставшейся в шламе извести вторую каустификацию проводят при большом избытке соды (более 50 %).
Необходимый для создания требуемого избытка содовый раствор подают в каустификатор 13. Здесь степень каустификации раствора обычно не превышает 55 %.
Для разжижения шлама в каустификатор 13 поступает осветленная жидкость со второго яруса шестиярусного промывателя шлама 22. На верхний ярус промывателя шлама 22 насосом 23 направляют суспензию из 13. Промывка шлама в промывателе 22 осуществляется конденсатом отделения выпарки и фильтром шламовых фильтратов, смешивающихся в сборнике 18.
Промывную воду при температуре около 750 С направляют через промыватель 22 противоточно шламу снизу вверх с помощью насосов 24. С верхнего яруса промывателя промывная вода направляется в отделение выпарки для растворения солей выпарки (карбоната натрия и сульфата натрия), выделяющихся при концентрировании слабого щелока. Промытый шлам, имеющий температуру 75-800 С, поступает в сборник шлама 21 и подается в корыто барабанного вакуум-фильтра 15. Отфильтрованный и промытый конденсатом шлам срезают с поверхности фильтра в шнековую мешалку 17; сюда же одновременно подают воду для разбавления шлама и через сборник мешалку шлама 19 насосом 20 откачивают на «белое море».
Сборники 2, 5, и 7 служат для хранения содового раствора, получаемого при растворении солей выпарки и промывных вод соответственно. Дозируя указанные растворы в смеситель 33, получают «нормальный» содовый раствор, который насосом 32 перекачивают через подогреватель 31 в напорный сборник «нормального» содового раствора».
Отделение и промывка шлама
Раствор каустической соды (слабый щелок) необходимо отделить от шлама и осветлить. При упаривании раствора соотношение концентраций гидроксида и карбоната натрия остается неизменным. При дальнейшем упаривании мутного раствора его состав будет изменяться, так как в нем одновременно с упариванием будет протекать обратная реакция – взаимодействие твердого карбоната кальция с гидроксидом натрия с образованием эквивалентных количеств гидроксида кальция и карбоната натрия. Таким образом, содержание соды в растворе будет возрастать, а степень каустификации снижаться. Из этого следует, что перед подачей каустифицированого раствора на выпарку он должен быть тщательно осветлен.
Скорость и полнота отделения шлама от слабого щелока зависят от качества обжигаемого известняка, условий его отжига, избытка извести и других факторов.
Условия гашения извести также заметно сказываются на скорости осветления щелока. Если применять известковое молоко, полученное из негашеной извести, скорость осветления составляет 1,06 – 1,48 кг/ч, а если используют известковое молоко, полученное обычным способом, скорость осветления снижается до 0,16 – 0,28 кг/ч.
Так же на скорость осветления заметно влияет избыток извести в каустифицированном растворе. При проведении каустификации с 7 %-ным недостатком извести скорость отстаивания шлама составляет 1,6 кг/ч, при 1 %-ном избытке извести скорость отстаивания образующегося шлама снижает до 0,9 кг/ч за счет медленного осаждения частиц гидроксида кальция и образования более мелких частиц карбоната кальция.
Хорошая промывка шлама минимальным количеством промывной воды обеспечивается при сочетании промывочной многоступенчатой декантации шлама с последующей его фильтрацией.
В технологических схемах производства гидроксида натрия часто предусматривается повторная каустификация шлама свежим содовым раствором, что приводит к увеличению концентрации слабого щелока. /2/
Концентрация слабых щелоков (выпарка)
В отделение выпарки из отделения каустификации поступают слабые растворы щелока, содержащие около 130 г/л гидроксида натрия, 30 г/л карбоната натрия и 11,3 г/л сульфата натрия. При концентрировании слабых щелоков в твердую фазу выделяется карбонат натрия и сульфат натрия.
При дальнейших концентрациях гидроксида натрия в растворе наблюдается высокое пересыщение карбоната натрия и сульфата натрия, которое очень медленно снижается в результате старения раствора.
В процессе выпаривания важно не только максимально выделить примеси в твердую фазу, но и получить крупные быстро осаждающиеся кристаллы карбоната натрия и сульфата натрия. Полнота выделения солей обеспечивается высокой концентрацией гидроксида натрия и длительного выдерживания раствора едкого натра, обеспечивающей снятие пересыщения по карбонату натрия и сульфату натрия.
Если в растворе содержится воздух, он заметно ухудшает процесс осаждения твердой фазы, образуя с раствором устойчивую пену, захватывающую значительное количество кристаллизирующейся соли в виде мелких кристаллов, окруженных пузырьками воздуха. Поэтому для быстрого осаждения солей, а следовательно и для получения чистого продукта важно максимально исключить контакт выпариваемого раствора с воздухом. /2/
Плавка едкого натра
Максимальная концентрация едкого натра, достигаемая в выпарных установках, составляет примерно 70 %. Более концентрированные растворы едкого натра обладают большой вязкостью, что делает дальнейшее обезвоживание гидроксида натрия в выпарных установках неэкономичным. Для дальнейшего обезвоживания в промышленности применяют плавильные котлы, изготовленные из щелостойкого серого грунта.
Температура кипения едкого натра при атмосферном давлении составляет 13880 С, поэтому полное обезвоживание гидроксида натрия возможно лишь при этой температуре. Достижение такой температуры связано с техническими трудностями. Для нагрева плава до такой температуры используют дымовые газы, образующиеся при сжигании угля, мазута или природного газа.
Обезвоживание едкого натра протекает в одном плавильном горшке /периодический процесс/ или в батарее из 6-9 плавильных горшков, соединенных последовательно. В этом случае плавка едкого натра ведется непрерывно, так как обезвоживание продукта осуществляется по мере движения его через плавильные горшки.
Наиболее важной операцией в отделении плавки является очистка расплава. Водные растворы гидроксида натрия при высоких температурах очень агрессивны, поэтому первые по ходу едкого натрия подогреватели и котлы могут разрушаться. Для защиты стенок аппаратов от коррозии к раствору едкого натра, перед подачей его на плавку, добавляют 1,3 –1,5 кг/т NaNo3 или серу. Образующаяся в результате коррозии окись железа Fe2+ окисляется нитратом до трехвалентного железа - Fe3+ и в виде оксида Fe2 O3 легко осаждается на дно плавильных горшков. На стенках образуется покрытие из Fe2 O3 , препятствующее дальнейшему коррозионному разрушению аппарата. А сера способствует получению едкого натра белого цвета, разрушая соединения, окрашивающие расплав в зеленый цвет.
При охлаждении плава в последнем плавильном котле образуются три слоя: верхний слой – белая каустическая сода в количестве 95 % массы всего плава /готовый продукт/, средний слой – серая каустическая сода в количестве 3 %, возвращается обычно в соседний котел и нижний слой - красного цвета в количестве 2 % - отход производства, который сливается в отдельные барабаны. /2/

Рис.2. Диафрагменный электролизер.

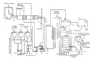
Рис.5. Технологическая схема производства едкого натра известковым способом (отделение каустификации):
1 – силос для извести; 2,11 – сборники содового раствора; 3 – лотковый питатель; 4 – напорный сборник содового раствора; 5 – сборник раствора, полученного при растворении солей выпарки; 6 – гаситель–каустификатор; 7 – сборник промывных вод; 8 – бункер недопада; 9 – сифонное корыто; 10, 13 – каустификаторы первой и второй каустификации; 12 – отстойник; 14 – сборник слабых щелоков; 15 – барабанный вакуум-фильтр; 16 – напорный бак конденсата; 17 – шнековая мешалка; 18 – сборник конденсата и фильтрата; 19 – мешалка шлама; 20, 23–26, 30, 32 – насосы; 21, 28 – приемные мешалки шлама и суспензии; 22 – шестиярусный промыватель шлама; 27 – пескоулавитель; 29 – мешалка перелива; 31 – трубчатый подогреватель; 33 – смеситель для получения нормального содового раствора.
Приложение 3
Ультратермостат и аккумулятор холода
Обслуживание и уход за ультратермостатом и аккумулятором холода. Подготовка к работе
Прежде чем приступить к работе следует очистить бак и части, защищенные противокоррозионными средствами, а затем предотвратить возможность поражения электрическим током (зануление, заземление).
В зависимости от температурных пределов, в которых предусматривается работа, бак ультратермостата следует наполнить жидкостью согласно таблице, приведенной в паспорте.
В случае совместной работы ультратермостата с аккумулятором холода или другим прибором, этот взаимодействующий прибор необходимо наполнить такой же самой охлаждающей жидкостью, какой наполнен ультратермостат.
После этого взаимодействующие приборы соединить резиновыми или металлическими шлангами, в зависимости от рабочей температуры.
В случае работы ультратермостата без взаимодействующего прибора, наконечник насоса следует соединить с наконечником при помощи замыкающего трубопровода, входящего в оснащение ультратермостата.
В металлическую оправу установить соответствующий контактный термометр и соединить его при помощи штепсельной вилки с термоузлом.
После предварительного снятия с магнитов короткозамыкающей перемычки, надеть на термометр головку. Вращая головку установить поперечный указатель термометра на требуемую температуру.
При вращении вправо повышают температуру, а влево снижают.
Отвернуть гайку гнезда контрольного термометра и установить в нем термометр, соответствующий данному температурному пределу.
При помощи электропровода подключить ультратермостат к сети переменного тока 220 В/50 Гц.
После выполнения вышеперечисленных операций можно приступить к нормальной работе.
Примечание: запуск ультратермостата без предварительного наполнения бака жидкостью угрожает немедленной порче нагревателя.
Работа в пределах от температуры окружающей среды до + 990 с
Для получения номинальной точности (± 0,050 С) в вышеуказанных пределах температур (а в особенности от температуры + 500 С) следует включить холодильник в систему циркуляции охлаждающей жидкостью. С этой целью один наконечник холодильника соединяют при помощи резинового шланга с водопроводным краном, а второй с водоотводной раковиной.
Задачей охлаждающей жидкости, проходящей через холодильник, является выравнивание тепловых импульсов, образуемых нагревателем. Количество воды, проходящей через холодильник, следует регулировать в соответствии с рабочей температурой (чем выше температура, тем меньше количество проходящей воды).
Регулировку количества воды выполняют при помощи крана или дросселя, установленного между краном и холодильником.
Работа в пределах температур от 990 с до 2000 с
Бак ультратермостата следует наполнить глицерином, гликолем или минеральным маслом, имеющим температуру воспламенения свыше 2500 С.
Наконечники насоса следует соединить металлическим трубопроводом вместо резинового шланга.
Перед пуском ультратермостата необходимо выключить штепсельную вилку двигателя насоса и таким образом подогреть жидкость до температуры около 1000 С, а затем запустить насос, включая электродвигатель.
Включение электродвигателя в то время, когда жидкость (переносящий агент) еще густая, угрожает повреждением электродвигателя насоса.
Работа с аккумулятором холода
В случае работы при температуре ниже температуры водопроводной воды, ультратермостат необходимо присоединить к аккумулятору холода при помощи соответствующих трубопроводов.
Во внутреннем баке аккумулятора поместить охлаждающий фактор – сухой лед СО2 , залить спиртом и плотно закрыть крышкой.
Охлаждающую камеру наполнить термостатической жидкостью через отверстие гнезда контрольного термометра.
Гнездо термометра установить термометр и закрепить гайку. После запуска насоса ультратермостата проверить находится ли в циркуляции достаточное количество термостатической жидкости и в случае необходимости дополнить до уровня 40 мм от верхней крышки.
Нормально оборудованный ультратермостат позволяет временно работать в пределах отрицательных температур без гарантии получения номинальной точности (0,050 С).
В случае непрерывной работы в этих температурных пределах следует применять нагреватель мощностью 250 Вт, который поставляет завод-изготовитель по особому заказу.
Консервация
В случае длительного перерыва в работе ультратермостата или аккумулятора холода, следует, безусловно, удалить из приборов термостатическую жидкость, а затем тщательно осушить.
Из ультратермостата жидкость следует удалять, не наклоняя его, при помощи механических приборов во избежание повреждения электрического оборудования.
Пример выполнения лабораторной работы
1. Подготовили необходимую посуду и оборудование.
2. Приготовили растворы и проверили их концентрацию.
2.1Приготовили раствор 1Н соляной кислоты (НС1) для титрования.
С помощью ареометра определили исходную концентрацию соляной кислоты рконц.НС1 =1,172г/мл. По справочнику определи процентную концентрацию кислоты W=34,18%. По формуле (4) рассчитали объем соляной кислоты необходимый для приготовления 1000 мл 1Н раствора кислоты Vконц.НС1 =91.1 мл
100 ·36,5
Vконц. HCl = ——————— = 91,1 (4)
34,18 . 1,172
Отмерили с помощью цилиндра объемом 100 мл расчетный объем концентрированной соляной кислоты и влили через воронку в термостойкую мерную колбу объемом 1000 мл, предварительно наполненную на 1/3 дистиллированной водой. Содержимое колбы перемешали круговыми движениями в одном направлении. Затем объем раствора довели до метки дистиллированной водой. Закрыли колбу пробкой и перемешали, переворачивая колбу вниз-вверх. /10/
2.2Приготовили 0,1Н раствор соляной кислоты для титрования
Приготовление вели из 1Н раствора соляной кислоты путем разбавления в 10 раз. Отмерили с помощью цилиндра 100 мл приготовленного в п. 2.1. 1Н раствора соляной кислоты. В термостойкую мерную колбу объемом , 1000 мл предварительно наполненную на 1/2 дистиллированной водой, влили через воронку 100 мл 1Н раствора соляной кислоты и перемешали содержимое круговыми движениями. Затем довели до метки дистиллированной водой, закрыли пробкой и перемешали, переворачивая колбу вверх-вниз. /10/
2.3 Определили точную концентрацию приготовленных растворов соляной кислоты
Определение проводили с помощью отстандартизированного раствора 0,1Н гидроксида натрия методом обратного титрования. Пипеткой отобрали 10 мл отстандартизированного раствора 0,1Н гидроксида натрия и перенесли в коническую мерную колбу для титрования объемом 100 мл, добавили 20 мл дистиллированной воды (отмерили мерным цилиндром ) 2-3 капли индикатора (фенолфталеина). Титрование проводили приготовленным в п.2.2. 0,1Н раствором соляной кислоты до обесцвечивания розовой окраски. Титрование повторили 3 раза. Нормальность соляной кислоты определили по формуле 5:
10. 0,1
NHCL = ——— = 0,09 (5),где
11,1
NHCL - нормальность соляной кислоты
VHCL - объем 0,1Н соляной кислоты, пошедшей на титрование, 11,1 мл (За окончательный результат принимается среднее арифметическое значение из серии проведенных параллельных титрований.
V1 =11 мл, V2 =11,2 мл, V3 =11,1мл)
VNaOH - объем аликвоты гидроксида натрия, равный 10 мл
NNaOH - нормальность отстандартизированного раствора гидроксида натрия (использовали 0,1Н раствор)
Для оценки концентрации 1Н соляной кислоты предварительно осуществили разведение в мерной колбе в 10 раз. Полученным раствором заполнили бюретку объемом 25 мл.
Титрование проводили аналогично методике, указанной в п. 2.3. Нормальность соляной кислоты определяется по формуле 6:
10 . 0,1 . 10
NHCL = ——————— =0,867(6) ,где
11,53
NHCL - нормальность соляной кислоты, получили равной
VNaOH - объем аликвоты гидроксида натрия, равный 10 мл,
NNaOH - нормальность отстандартизированного раствора гидроксида натрия (использовали 0,1Н раствор)
VHCL - объем разведенной 0,1Н соляной кислоты, пошедший на титрование, 11,53 мл (За окончательный результат принимается среднее арифметическое значение из серии проведенных параллельных титрований.V1 =11,5 мл, V2 =11,4 мл, V3 =11,7мл)
R- число разведений, равное 10.
Содержимое колб перенесли в склянки (бутыли) объемом 1000 мл, оформили этикетки, закрыли пробками. /10/
2.4 Приготовление 25% раствор хлорида бария ( BaCL 2 )
Для приготовления раствора использовали ВаС12 х2Н2 О W=99,5% ,ГОСТ 4108-72, дата производства 08.09.2003, срок хранения 3года.
Взвесили 62,5 г хлорида бария на технических весах с точностью до 0,01 г. В термостойкую колбу объемом 250 мл налили около 100 мл дистиллированной воды и постепенно через воронку пересыпали навеску хлорида бария. Затем с помощью стеклянной палочки, а также круговыми движениями в одном направлении, перемешали содержимое колбы. Полученному раствору дали отстояться, отфильтровали и слили в склянку (бутыль) объемом 300 мл. /5, 8,10,20/
2.5 Приготовление 3% оксалата аммония (( NH 4 ) C 2 O 4 )
Для приготовления использовалиС2 Н8 N2 О4 х Н2 О,W=99,8%, ГОСТ 5712-78, дата изготовления 24.05.83, срок хранения 3 года
Взвесили 7,5 г оксалата аммония на технических весах с точностью до 0,01 г. В термостойкую колбу объемом 250 мл налили 100 мл дистиллированной воды и постепенно через воронку пересыпали навеску оксалата аммония. Затем с помощью стеклянной палочки, или круговыми движениями в одном направлении, перемешали содержимое колбы. Полученному раствору дали отстояться, отфильтровали и слили в склянку (бутыль) объемом 300 мл. /5,8,10,20/
2.6 Приготовление 16 % раствора карбоната натрия ( Na 2 CO 3 )
Для приготовления использовали безводный Na2 CO3 , W=99,8%, ГОСТ 83-63, 1968
Взвесили 95,2 г карбоната натрия на технических весах с точностью до 0,01 г. В термостойкую колбу объемом 1000 мл налили 300 мл дистиллированной воды и, в несколько приемов (4-5) постепенно при перемешивании стеклянной палочкой добавили карбонат натрия. Затем прилили оставшиеся 200 мл дистиллированной воды. Процесс растворения карбоната натрия в воде является экзотермическим, поэтому его проводили при охлаждении водой на водяной бане. Полученному раствору дали отстояться, отфильтровали и слили в склянку объемом 500 мл.
2.7 Определение точной концентрации карбоната натрия
Определение проводили с помощью ранее приготовленного и отстандартизированного раствора 1Н соляной кислоты (п. 2.1.). Для разбавления исходного раствора карбоната натрия пипеткой отобрали пробу объемом 20 мл, перенесли в коническую мерную колбу объемом 100 мл и довели до метки дистиллированной водой. Колбу закрыли и раствор перемешали. Из разбавленного раствора пипеткой отобрали аликвоту 10 мл и перенесли в коническую мерную колбу для титрования объемом 100 мл. Добавили 20 мл дистиллированной воды (отмерить мерным цилиндром или пипеткой) и 2-3 капли индикатора фенолфталеина. Титрование проводили 1Н соляной кислотой до перехода розовой окраски в бледно-розовую. Затем к этому титруемому раствору добавили 2-3 капли индикатора метилового - оранжевого и продолжили титрование 1Н соляной кислотой до перехода желто-оранжевой окраски в розовую. Титрование повторили 3 раза.
Концентрация соды определяется по формуле 7:
10,4 . 1 . 100 . 106
CNa 2 CO 3 =———————— = 275,6 (7) ,где
исх. р-р 10 . 20 . 2
CNa 2 CO 3 - концентрация карбоната натрия, г/л
исх. р-р
Nk - нормальность соляной кислоты (1Н)
Vk - общий объем 1Н соляной кислоты пошедшийна титрование аликвоты в присутствии индикаторов фенолфталеина и метилового оранжевого, 10,4 мл
Vал.Na 2 CO 3 - объем аликвоты карбоната натрия, равный 10 мл
Vпробы - объем пробы исходного 16 % раствора карбоната натрия, взятый для разбавления, равный 20 мл
Vобщ.- объем приготовленного разбавленного раствора карбоната натрия, равный 100 мл
MNa 2 CO 3 - молярная масса карбоната натрия, равная 106
За окончательный результат принимали среднее арифметическое значение из серии проведенных параллельных титрований. /5,10,17,20/
2.8 Содержание оксида кальция в негашеной извести
Около 1 г оксида кальция взвесили в предварительно взвешенном бюксе с крышечкой на технических весах с точностью до 0,01 г. Поместили в сухую фарфоровую ступку, осторожно смочили 5 мл дистиллированной воды. Титровали из бюретки объемом 25 мл в ступке в присутствии 2-3 капель индикатора фенолфталеина раствором 1Н соляной кислоты, растирая комочки пестиком до полного исчезновения розовой окраски титруемого раствора. Затем к раствору в ступке прибавили 1-2 капли индикатора метилового - оранжевого и продолжили титрование 0,1Н соляной кислоты до перехода желтой окраски в розовую. Титрование повторили 3 раза.
Массовую долю оксида кальция в % вычислить по формуле 8:
26,067 · 0,02804 · 100
WCaO = ——————— = 73,09 % (8)
1
, где V- объем раствора 1Н соляной кислоты, израсходованный на титрование в присутствии индикатора фенолфталеина, 26,067 мл
0,02804 - количество оксида кальция, соответствующее 1 мл точно 1Н соляной кислоты
mпробы - масса навески оксида кальция, равная 1 г
Массовая доля углекислого кальция (W1 ) в % вычислить по формуле 9:
5,6·0,05004 · 100
WCaCO 3 = ——————————————— = 26,91%
1
где V1 - объем раствора 0,1Н соляной кислоты, израсходованной на титрование в присутствии индикатора метилового - оранжевого, 5,6 мл
0,05004 - количество карбоната кальция, соответствующее 1 мл точно 0,1Н соляной кислоты
mпробы - масса навески оксида кальция, равная 1 г
За окончательный результат принимается среднее арифметическое значение из серии проведенных параллельных титрований. /19,20/
2.9 Приготовление известкового молока ( Ca ( OH )2 )
Рассчитать массу оксида кальция для приготовления известкового молока с концентрацией 310 - 330 г/л по формуле 10:
70
mCaO =———= 95,77(10)
0,7309
где mCaO - масса технического продукта оксида кальция, г
71 - масса оксида кальция чистого (без примесей), г
WCaO - массовая доля оксида кальция в техническом продукте, определенная в п. 2. 8.
Взвесили расчетное количество технического кальция в предварительно взвешенном стакане на технических весах с точностью до 0,01 г. В термическую колбу объемом 250 мл налить 100 мл дистиллированной воды и в несколько приемов (4-5) постепенно при перемешивании стеклянной палочкой прибавили известь. К полученной суспензии прилить 100 мл дистиллированной воды и тщательно взболтали
Известковое молоко приготовили непосредственно перед проведением лабораторной работы. /5, 10,17,20/
2.10 Определение точной концентрации гидроксида кальция
Определение проводили с помощью ранее приготовленного и отстандартизированного раствора 1Н соляной кислоты (п. 9.1.). Для разбавления исходного раствора гидроксида кальция пипеткой отобрали пробу объемом 10 мл, перенесли в коническую мерную колбу объемом 100 мл и довели до метки дистиллированной водой. Колбу закрыли и раствор перемешали. Из разбавленного раствора пипеткой отобрали аликвоту 10 мл и перенесли в коническую мерную колбу для титрования объемом 100 мл. Добавить 20 мл дистиллированной воды и 2-3 капли индикатора фенолфталеина. Титрование проводится 1Н соляной кислотой до перехода розовой окраски в бледно-розовую. Титрование повторили 3 раза.
Концентрация соды определяется по формуле 11:
1 · 8,43 · 100 · 74
CCa ( OH )2 = ————————— = 312,03 (11)
исх. р-р 10 · 10 · 2
где CCa ( OH )2 - концентрация гидроксида кальция, г/л
исх. р-р
Nн - нормальность соляной кислоты (1Н)
Vk - объем 1Н соляной кислоты пошедшей на титрование аликвоты в присутствии индикатора фенолфталеина, мл
Vал Ca ( OH )2 - объем аликвоты гидроксида кальция, равный 10 мл
Vпробы - объем пробы исходного раствора известкового молока, взятый для разбавления, равный 10 мл
Vобщ. - объем приготовленного разбавленного раствора гидроксида кальция, равный 100 мл
MCa ( OH )2 - молярная масса гидроксида кальция, равная 74
За окончательный результат принимается среднее арифметическое значение из серии проведенных параллельных титрований. /10,17/
3. Методика выполнения лабораторной работы.
По заданному количеству карбоната натрия и по соотношению исходных реагентов в загрузке (избыток гидроксида кальция в мольном отношении составляет 1; 1-1,5) рассчитали объемы растворов исходных реагентов.
V(Na2 CO3 )=100мл, p(Na2 CO3 )=1,170 г/мл
mр - ра (Na2 CO3 )=100. 1,170=117г
mв - ва (Na2 CO3 )=117. 0,16=18,72г
nв-ва (Na2 CO3 )=18,72: 106=0,177моль
nв-ва (Са(ОН)2 )=0,177. 1,5=0,265 моль
m(Са(ОН)2 )=74. ,265=19,60г
1000мл _________ 312,03
Х _________ 19,60
V(Са(ОН)2 )=62,82мл
В фарфоровый стакан-каустицер залили рассчитанный объем исходного 16%-го содового раствора и поместили каустицер в термостат, нагретый до температуры 800 С. Одновременно в термостат поместили колбу с рассчитанным объемом свежеприготовленного известкового молока и нагрели до 800 С. Затем вынули колбу с известковым молоком и в течении 3-5 мин небольшими порциями ввели в каустицер с содовым раствором содержимое колбы. После добавления последней порции включили мешалку в каустицере. Каустификацию проводили в течении 50мин.
Содержимое каустицера количественно перенесли на фильтровальную установку последовательно в несколько приемов. Осадку дали отстояться на фильтре в течении 5-7 минут. Количественно перенесли весь влажный осадок в предварительно взвешенную чашку Петри.
mосадка =57г
Взяли навеску осадка 2 грамма, поместили на предварительно взвешенное часовое стекло. Затем количественно перенесли навеску на фильтр воронки для простого фильтрования. Смыли часовое стекло и стеклянную палочку от остатков осадка 2-3 раза дистиллированной водой. Промывали осадок до получения 200мл промывных вод.
4. Обработка результатов.
1) Определение в фильтрате содержание гидроксида натрия, карбоната натрия, гидроксида кальция как указано в п. 14.
2)
V1 =26,2 мл
V2 =24,85 мл
V1 - V2 = 26,2-24,85=1,35 мл
С(Na2 CO3 )=6,203г/л
С(Са(ОН)2 )=0 г/л ,т.к. (Са(ОН)2 ) прореагировал полностью в процессе каустификации.
V3 =0мл
С(NаОН)=4,68 г/л
m(NаОН)в осадке = 0,267г
m(Na2 CO3 )в осадке = 0,354г
m(Са(ОН)2 )в осадке = 0г
3) Определение в промывных водах содержание гидроксида натрия, карбоната натрия, гидроксида кальция как указано в п. 14.
V1 =1,8 мл
V2 =1,55 мл
V1 - V2 = 1,8-1,55=0,25 мл
С(Na2 CO3 )= 0,119г/л
С(Са(ОН)2 )=0 г/л ,т.к. (Са(ОН)2 ) прореагировал полностью в процессе каустификации.
V3 =0мл
С(NаОН)= 0,09 г/л
m(NаОН)в осадке = 0,513 г
m(Na2 CO3 )в осадке = 0,6783 г
m(Са(ОН)2 )в осадке = 0г
Рассчитываем степень каустификации :
(mNaOH ) факт
Х = ——————— ∙ 100 % = 40%
(mNaOH ) теор.
(mNaOH ) факт = 0,267 +0,513= 0,78г
(mNaOH ) теор. = 1,957г
Список используемой литературы
1. Практикум по общей химической технологии. /Под ред. И.П. Мухленова. – М.: Высшая школа, 1973.– 423с.
2. С.А.Крашенинников. Технология соды. – М.: Химия, 1988. – 378с.
3. Химическая технология. /Под ред. И.А. Кнунянца. – М.: Большая Российская энциклопедия, 1988.том 2 – 1335с.
4. Химическая энциклопедия. /Под ред. Ю.А.Золотова, В.А.Кабанова и др. – М.: Большая российская энциклопедия, 1988.том 3. – 1268с.
5. Краткий химический справочник. /Под ред. В.А.Рабиновича. – М.: Химия, 1977. – 376с.
6. Правила по технике безопасности и производственной санитарии при работе в химических лабораториях медицинских учебных заведений. /Министерство здравоохранения СССР. – М.: 1982. – 58с.
7. Инструкция по охране труда в химической лаборатории.
8. Большой энциклопедический словарь. Химия./Под ред. И.А. Кнуянца. – М.: Большая Российская энциклопедия,1998 – 790с.
9. Государственный стандарт Союза ССР. Реактивы. Кальция окись. Технические условия ГОСТ 8677-76, издание официальное. Государственный комитет СССР по стандартам Москвы с – 8.
10. Методические указания к лабораторно–практическим занятиям по аналитической химии (Курс количественного анализа). /Под ред. А.С. Квач. – К.: КГМУ, 1991. – 58с.
11. Неорганическая химия. /Под ред. Н.Н.Павлова. – М.: Высшая школа, 1993. –
12. Основы химической технологии. /Под ред. И.П. Мухленова. – М.: Высшая школа, 1991.
13. Первые в ряду элементов. /Под ред. А.А.Николаева. – М.: Просвещение, 1983.
14. Журнал "Химическая промышленность". № 8, 1993.
15. Химия в действии. /Под ред. А.М. Фримант. – М.: Мир, 1994.
16. Неорганическая химия. /Под ред. Э.Г.Оганесян. – М.: Высшая школа, 1984.
17. Курс аналитической химии. Качественный анализ. /Под ред. А.П. Крешкова. –М.: Химия, 1982.
18. Физическая и коллоидная химия. /Под ред. К.И.Евстратовой. – М.: Высшая школа, – 1990. –487с.
19. Аналитическая химия. /Под ред. В.П.Васильева. – М.: Высшая школа, – 1989. –384с.
20. Справочник химика . Основные свойства неорганических и органических соединений. /Под ред. !!!!. – М.: Химия, 1964 том 2. – 1165с.
Похожие рефераты:
Классификация, количественные определения минеральных удобрений
Микроорганизмы, выделенные из различных природных жиров
Промышленная очистка сточной воды машиностроительного предприятия
Качественное и количественное определение ионов хрома (III)
Развитие, становление и основные аспекты фармации
Нанесение и получение металлических покрытий химическим способом
Исследование возможности извлечения редких металлов из золы-уноса ТЭЦ (MS Word 97)
Биокерамика на основе фосфатов кальция
Понятие о пищевых добавках и их характеристика
Методы анализа лекарственных препаратов