| Похожие рефераты | Скачать .zip |
Реферат: Деаэрационная колонка
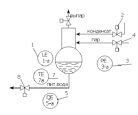
Конструкция и принцип действия.
Деаэратор состоит из деаэраторной колонки и бака –аккумулятора. Рассмотренный в данном реферате деаэратор повышенного давления (6 атм).
Принцип действия: к деаэраторной колонке сверху подводится конденсат, а снизу в эту же колонку подводится пар. Конденсат стекает по дырчатым листам вниз, а пар поднимается снизу вверх. В результате пар пробулькивает через воду, избавляя её от газов (в основном от кислорода). Выделившиеся газы (выпар) удаляются из деаэрационной колонки.
Работа деаэратора зависит от потребности котлоагрегата в питательной воде, которая в свою очередь зависит от потребности потребителей. Деаэратор имеет запас воды в баке-аккумуляторе на несколько минут бесперебойной работы котла.
Для поддержания заданных параметров необходима система регулирования. Она позволяет деаэратору изменять и поддерживать свои параметры в зависимости от работы котла.
АВТОМАТИЗАЦИЯ КОНТРОЛИРУЕМЫХ ПАРАМЕТРОВ.
1. материальный баланс по жидкой фазе
Fконд+ Fпара- Fвыпара- Fп.в.=± k1 ґ(dl/dt ), где
Fконд ,Fпара, Fвыпара, Fп.в., - расход конденсата, пара, выпара, питательной воды, l – уровень воды в баке-аккумуляторе.
Баланс находится в равновесии, когда l=const, поэтому управлять балансом можно изменяя Fконд.
2. Материальный баланс по кислороду:
G паргаз -G выпаргаз +G кондгаз -G пит.в.газ = ±k2ґ(dGгаз /dt)
G паргаз ,G выпаргаз ,G кондгаз ,G пит.в.газ – содержание кислорода в паре, выпаре, конденсате, пит. воде.
Баланс находится в равновесии, когда Gгаз==const.
Управлять балансом можно изменяя G пит.в.газ.
3. Материальный баланс по кинтетической энергии
Qпара+ Qконд- Qп.в.- Qвып. =±k3ґ(dT/dt)
Qпара, Qконд, Qп.в., Qвып.- тепло пара, конденсата, пит. воды, выпара.
Бланс находится в равновесии, когда Т=const. Управлять балансом можно изменяя только Qпара.
4. Материальный баланс по газовой фазе
G водагаз +G парагаз -G выпаргаз =±k4ґ(dP/dt)
G водагаз ,G парагаз ,G выпаргаз- содержание газа в воде, паре и выпаре.
Баланс находится в равновесии, когда Р=const.
Управлять балансом можно изменяя G выпаргаз.
Совокупность всех этих балансов отражает состояние работающего деаэратора. Балансы взаимодействуют друг на друга через конструкцию деаэратора.
Таблица исходных данных.
| № |
Наименование параметра |
Наименьшее значение параметра |
Допусти-мое значение |
Аварий-ное значение параметра |
Регис-трация |
Запись |
Сигна-лиза-ция |
Защита |
|
1.1. |
Уровень воды |
1000 мм.вод.ст. |
±50 |
±100 |
+ + |
+ + |
+ + |
- - |
|
1.2. |
Концентрация кислорода |
20% |
±5% |
±10% |
+ |
+ |
+ |
- |
|
1.3. |
Температура питательной воды |
1580С |
±20 |
±30 |
+ |
+ |
- |
- |
|
1.4. |
Давление |
6 атм |
±0,5 |
±1 |
+ |
+ |
+ |
+ |
|
1.5. |
Давление пара |
6,5 атм |
±0,5 |
±1 |
+ |
+ |
+ |
+ |
|
1.6. |
Температура пара |
3000С |
±40 |
±60 |
+ |
+ |
+ |
- |
|
2.1. |
Расход пара |
90 т/ч |
±10 |
±30 |
+ |
+ |
+ |
+ |
|
2.2. |
Расход конденсата |
250 т/ч |
±10 |
±20 |
+ |
+ |
+ |
- |
|
2.3. |
Положение задвижек |
0-100% |
0-100% |
- |
+ |
- |
+ + |
- - |
|
3.1. |
Расход выпара |
10 т/ч |
±1 |
±2 |
+ |
- |
+ |
+ |
|
4.1. |
Ток привода |
500А |
±50 |
±100 |
+ |
- |
+ + |
+ - |
Таблица исходных данных служит исходным материалом для построения функционально-структурной схемы. Выбираем для систем регулирования следующие пераметры:
l,
,
Тп.в.,
Рд

Функционально-структурная схема контроля
|
1 |
2 |
3 |
4 |
|
|
приборы по месту установки |
|
|
|
|
|
щит |
|
|
|
|
|
1 |
2 |
3 |
4 |
|
|
Приборы по месту |
|
|
|
|
|
регистрация |
||||
|
запись |
||||
|
сигнализация |
||||
|
защита |
Выбор параметров регулирования и построение структурных схем.
1. Fконд+ Fпара- Fвыпара- Fп.в.=± k1 ґ(dl/dt ),
l- параметр регулирования

Fконд- регулирующее воздействие.
2. G паргаз -G выпаргаз +G кондгаз -G пит.в.газ = ±k2ґ(dGгаз /dt)
Gгаз- параметр регулирования

G пит.в.газ – регулирующее воздействие
3. Qпара+ Qконд- Qп.в.- Qвып. =±k3ґ(dT/dt)
Тдеаэр. – регулируемый параметр
Qпара – регулирующее воздействие

4. G водагаз +G парагаз -G выпаргаз =±k4ґ(dP/dt)
Р – регулируемый параметр

G выпаргаз – регулирующее воздействие

Функционально- структурная схема автоматизации
|
1 |
2 |
3 |
4 |
5 |
6 |
7 |
8 |
|
|
приборы по месту |
|
|
|
|
|
|
|
|
|
щит |
|
|
|
|
|
|
|
|
|
1 |
4 |
2 |
5 |
8 |
3 |
6 |
7 |
4 |
||||
|
приборы
по месту |
|
|
|
|
|
|
|
|
|
|
|
|
|
регистрация |
||||||||||||
|
запись |
||||||||||||
|
сигнализация |
||||||||||||
|
регулирование |
|
|
|
|
|
|
|
|
|
||||||||||||
|
|
|
|
|
|
|
|
|
||||||||||||
|
|
|
|
|
|
|
|
|
|
|
|
|
||||||||
ИРКУТСКИЙ ГОСУДАРСТВЕННЫЙ ТЕХНИЧЕСКИЙ УНИВЕРСИТЕТ
РЕФЕРАТ ПО
АВТОМАТИЗАЦИИ ТЕПЛОЭНЕРГЕТИЧЕСИКХ ПРОЦЕССОВ.
Тема: Деаэратор повышенного давления
ВЫПОЛНИЛ: СТУДЕНТ ГР. ЭСТу-97-2
Наделяев А.А.
ПРИНЯЛ: ПАРИСИН В.Д.
Иркутск 2000 г.
Похожие рефераты:
Отопительно-производственная котельная ГУП ФАПК Якутия
Межпредметные связи в курсе школьного предмета химии на предмете углерода и его соединений
Перевод на природный газ котла ДКВР 20/13 котельной Речицкого пивзавода
Влияние схем включения подогревателей энергоблока на тепловую эффективность подогрева
Диплом - Проектирование котельной
Усовершенствование технологии установки висбрекинга
Реконструкция схемы внутристанционных коллекторов теплосети
Расчет тепловой схемы турбоустановки с турбиной К-1000-60/1500-1
Проектирование тепловой электрической станции для обеспечения города с населением 190 тысяч жителей
Обеспечение безгидратного режима работы газопромысловых коммуникаций


















































