| Похожие рефераты | Скачать .docx |
Курсовая работа: Расчет объемного гидропривода автомобильного крана
Министерство образования Российской Федерации
Сибирская государственная автомобильно-дорожная академия
(СибАДИ)
Кафедра «Подъемно-транспортные, тяговые машины и гидропривод»
Курсовая работа
Расчет объемного гидропривода автомобильного крана
Вариант № 10.10
Выполнил: студент
гр. АП-03Т1 Пижун
Проверил: Мурсеев И. М.
Омск-2007
Содержание
Введение
1. Исходные данные для расчета гидропривода возвратно-поступательного движения
2. Описание принципиальной гидравлической схемы
3. Расчет объемного гидропривода
3.1 Определение мощности гидропривода и насоса
3.2 Выбор насоса
3.3 Определение внутреннего диаметра гидролиний, скоростей движения жидкости
3.4 Выбор гидроаппаратуры, кондиционеров рабочей жидкости
3.5 Расчет потерь давления в гидролиниях
3.6 Расчет гидромоторов
3.7 Тепловой расчет гидропривода
Заключение
Список литературы
Введение
Под объемным гидроприводом понимают совокупность устройств, в число которых входит один или несколько объемных гидродвигателей, предназначенных для приведения в движение механизмов и машин с помощью рабочей жидкости под давлением.
Современный уровень развития строительного и дорожного машиностроения характеризуется широким применением объемного гидравлического привода. Широкое применение гидравлического привода объясняется целым рядом его преимуществ по сравнению с другими типами привода:
1. Высокая компактность при небольших массе и габаритных размерах гидрооборудования по сравнению с массой и габаритными размерами механических приводных устройств той же мощности, что объясняется отсутствием или применением в меньшем количестве таких элементов, как валы, шестеренные и цепные редукторы, муфты, тормоза, канаты и др.
2. Возможность реализации больших передаточных чисел. В объемном гидроприводе с использованием высокомоментных гидромоторов передаточное число может достигать 2000.
3. Небольшая инерционность, обеспечивающая хорошие динамические свойства привода. Это позволяет уменьшить продолжительность рабочего цикла и повысить производительность машины, так как включение и реверсирование рабочих органов осуществляются за доли секунды.
4. Бесступенчатое регулирование скорости движения, позволяющее повысить коэффициент использования приводного двигателя, упростить автоматизацию привода и улучшить условия работы машиниста.
5. Удобство и простота управления, которые обусловливают небольшую затрату энергии машинистом и создают условия для автоматизации не только отдельных операций, но и всего технологического процесса, выполняемого машиной.
6. Независимое расположение сборочных единиц привода, позволяющее наиболее целесообразно разместить их на машине. Насос обычно устанавливают у приводного двигателя, гидродвигатели – непосредственно у исполнительных механизмов, элементы управления – у пульта машиниста, исполнительные гидроаппараты – в наиболее удобном по условиям компоновки месте.
7. Надежное предохранение от перегрузок приводного двигателя, системы привода, металлоконструкций и рабочих органов благодаря установке предохранительных и переливных гидроклапанов.
8. Простота взаимного преобразования вращательного и поступательного движений в системах насос – гидромотор и насос – гидроцилиндр.
9. Применение унифицированных сборочных единиц (насосов, гидромоторов, гидроцилиндров, гидроклапанов, гидрораспределителей, фильтров, соединений трубопроводов и др.), позволяющее снизить себестоимость привода, облегчить его эксплуатацию и ремонт, а также упростить и сократить процесс конструирования машин.
Большинство СДМ – бульдозеры и рыхлители, фронтальные погрузчики и лесопогрузчики, скреперы, автогрейдеры и грейдер-элеваторы, одноковшовые универсальные и многоковшовые траншейные экскаваторы, самоходные краны, дорожные катки, бетоноукладчики, асфальтоукладчики – имеют гидравлический привод рабочих органов.
1. Исходные данные для расчета гидропривода возвратно-поступательного движения
| Номинальное давление в гидросистеме рном , МПа | 6,3 |
| Момент на валу гидромотора М, Н·м | 180 |
| Частота вращения вала гидромотора nм , об/мин | 800 |
| Длина гидролинии от бака к насосу (всасывающей) lвс , м | 0,2 |
| Длина гидролинии от насоса к распределителю (напорной) lнап , м | 5 |
| Длина гидролинии от распределителя к ГЦ (исполнительной) lисп , м | 7 |
| Длина гидролинии от распределителя к баку (сливной) lсл , м | 3 |
| Угольник сверленый, шт | 6 |
| Угольник с поворотом 900 , шт | 2 |
| Штуцер присоединительный, шт | 4 |
| Муфта разъемная, шт | 2 |
| Колено плавное с поворотом 900 , шт | 2 |
| Максимальная температура рабочей жидкости tж , 0 С | +65 |
| Температура окружающей среды tв , 0 С | –10…+50 |
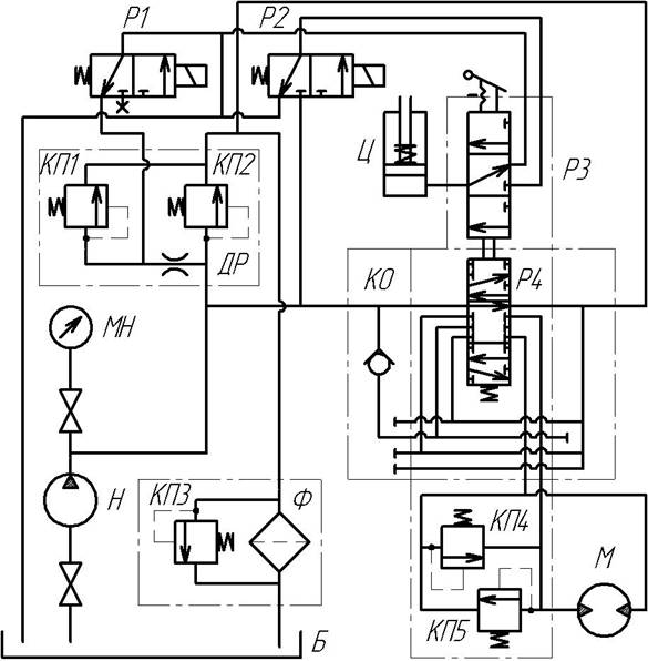
2. Описание принципиальной гидравлической схемы
На рисунке 1 изображена принципиальная гидравлическая схема привода поворота платформы автокрана.

Рисунок 1 Принципиальная гидравлическая схема привода платформы автокрана
На поворотной платформе размещается рабочее оборудование крана с приводом от гидромоторов. Рабочая жидкость от насоса Н подается через центральное вращающееся соединение к секционному гидрораспределителю Р4 и одновременно к предохранительным клапанам КП1, а также в гидролинию управления гидрозамыкателями тормозов через золотник Р2 с электроуправлением. Золотник Р1 установлен также в гидролинии управления предохранительного клапана.
При отсутствии напряжения в электромагнитах золотник Р1, гидроцилиндр Ц гидроразмыкателя тормозов и гидролиния управления предохранительного клапана КП2 соединяются с дренажной линией. При этом тормоза механизмов замкнуты, а рабочая жидкость подается насосом через переливной гидроклапан в сливную гидролинию, откуда через фильтр Ф сливается в гидробак.
При подаче напряжения на электромагниты золотников Р1, Р2 они переключаются в рабочую позицию. В этом случае рабочая жидкость через гидрораспределитель Р4 поступает в сливную гидролинию и подается к дополнительным золотникам, а слив через предохранительный клапан КП2 становится возможным только при превышении давления его настройки.
При перемещении золотника гидрораспределителя Р4 перемещается дополнительный золотник, вследствие чего переливной гидроклапан закрывается, рабочая жидкость от насоса поступает к гидромотору М и одновременно к гидроцилиндру тормоза, размыкая тормозное устройство. Противоположная полость гидромотора при этом соединяется со сливной гидролинией.
3. Расчет объемного гидропривода
3.1 Определение мощности гидропривода и насоса
Полезную мощность гидродвигателя возвратно-поступательного действия (гидроцилиндра) Nгдв , кВт, определяют по формуле:
Nгдв =М·2π·nм , (1)
где М – момент на валу гидромотора, кН·м;
nм – частота вращения вала гидромотора, об/с.
Nгдв =0,18·2·3,14·13,33=15,1 кВт
Полезную мощностьнасоса Nнп , кВт, определяют по формуле:
Nнп = kзу ·kзс ·Nгдв , (2)
где kзу – коэффициент запаса по усилию, учитывающий гидравлические потери давления в местных сопротивлениях и по длине гидролиний, а также потери мощности на преодоление инерционных сил, сил механического трения в подвижных сопротивлениях (1,1…1,2);
kзс – коэффициент запаса по скорости, учитывающий утечки рабочей жидкости, уменьшение подачи насоса с увеличением давления в гидросистеме (1,1…1,3).
Nнп =1,1·1,1·15,1=18,3 кВт
3.2 Выбор насоса
Подача насоса Qн , дм3 /с, определяют по формуле:
Qн = Nнп / рном , (3)
где рном – номинальное давление, МПа.
Qн = 18,3/6,3=2,9 дм3 /с
Рабочий объем насоса qн , дм3 /об, определяют по формуле:
qн = Nнп /( рном ·nн ) , (4)
где nн – частота вращения вала насоса, с-1 (nн = 1500 об/мин = 25 с-1 ).
qн =18,3/(6,3·25)=0,12 дм3 /об
Выбираем насос НШ-250-3 по подходящим параметрам рном и qн .
По технической характеристике выбранного насоса (Таблица 1) производим уточнение действительной подачи насоса Qнд , дм3 /с, по формуле:
Qнд = qнд ·nнд ·ŋоб , (5)
где qнд – действительный рабочий объем насоса, дм3 /об;
nнд – действительная частота вращения насоса, с-1 ;
ŋоб – объемный КПД насоса.
Qнд = 0,25·25·0,94 = 5,88 дм3 /c
Таблица 1
| Параметр | Значение |
| Рабочий объем, см3 /об | 250 |
Давление на выходе, МПа: номинальное максимальное |
16 20 |
Давление на входе в насос, МПа: минимальное максимальное |
0,08 0,15 |
Частота вращения вала, об/мин: минимальная номинальная максимальная |
960 1500 1920 |
| Номинальная потребляемая мощность, кВт | 106,2 |
| КПД насоса | 0,85 |
| Объемный КПД | 0,94 |
| Масса, кг | 45,6 |
3.3 Определение внутреннего диаметра гидролиний, скоростей движения жидкости
Зададимся скоростями движения жидкости /4/.
Для всасывающей гидролинии примем Vвс = 1,2 м/с.
Для сливной гидролинии примем Vсл = 2 м/с.
Для напорной гидролинии примем Vнап = 6,2 м/с.
Расчетное значение диаметра гидролинии dp , м, определяется по формуле:
(6)
Для всасывающей гидролинии:

По расчетному значению внутреннего диаметра гидролинии dp вс = 79мм производим выбор трубопровода по ГОСТ 8734-75, при этом действительное значение диаметра всасывающего трубопровода dвс = 80 мм.
Значение толщины стенки трубопровода примем 4 мм.
Для сливной гидролинии:

По расчетному значению внутреннего диаметра гидролинии dp сл = 61 мм производим выбор трубопровода по ГОСТ 8734-75, при этом действительное значение диаметра сливного трубопровода dсл =64 мм.
Значение толщины стенки трубопровода примем 4 мм.
Для напорной гидролинии:

По расчетному значению внутреннего диаметра гидролинии dp нап = 35 мм производим выбор трубопровода по ГОСТ 8734-75, при этом действительное значение диаметра напорного трубопровода dнап =40 мм.
Значение толщины стенки трубопровода примем 4 мм.
Действительная скорость движения жидкости Vжд , м/с, определяется по формуле:
(7)
Для всасывающей гидролинии:

Для сливной гидролинии:

Для напорной гидролинии:

3.4 Выбор гидроаппаратуры, кондиционеров рабочей жидкости
Техническая характеристика секционного гидрораспределителя Р-40.160-20.1-07.1-30, /6/:
Таблица 2
| Параметр | Значение |
| Номинальное давление, МПа | 16 |
| Расход рабочей жидкости, дм3 /мин | 360 |
| Максимальное усилие для перемещения золотника из нейтральной позиции в рабочие при номинальном давлении и расходе, Н | 500 |
| Количество всех секций, собираемых в одном блоке, не более | 6 |
| Давление в сливной гидролинии, МПа, не более | 0,8 |
| Потери давления при рабочей позиции золотника, МПа, не более | 0,65 |
| Утечки рабочей жидкости через обратный клапан напорной секции при номинальном давлении, см3 /мин, не более | 10 |
Техническая характеристика гидрораспределителя системы управления У4690.90, /6/:
Таблица 3
| Параметр | Значение |
| Номинальное давление, МПа | 16 |
| Расход рабочей жидкости, дм3/мин | 360 |
| Потеря давления при номинальном потоке, МПа | 0,5 |
| Давление в сливной гидролинии, МПа, не более | 0,8 |
| Номинальное напряжение, В | 12/24 |
| Номинальная сила тока, А | 1 |
| Начальное тяговое усилие, Н | 150 |
| Утечки рабочей жидкости по зазорам при номинальном давлении, см3/мин | 100 |
Основные параметры предохранительного клапана прямого действия типа К31602, /6/:
Таблица 4
| Параметр | Значение |
| Условный проход, мм | 40 |
| Максимальный расход, дм3/мин | 420 |
| Диапазон регулирования давления, МПа | 8-20 |
| Масса, кг | 4,2 |
Основные параметры дросселя типа 63100, /6/:
Таблица 5
| Параметр | Значение |
| Условный проход, мм | 40 |
| Номинальный расход, дм3/мин | 360 |
| Максимальное давление, МПа | 35 |
| Масса, кг | 4,0 |
Техническая характеристика фильтра типа 1.1.64-25, /6/:
Таблица 6
| Параметр | Значение |
| Условный проход, мм | 64 |
| Номинальный расход через фильтр, дм3/мин | 360 |
| Номинальная тонкость фильтрации, мкм | 25 |
| Номинальное давление, МПа | 0,63 |
| Номинальный перепад давления при номинальном расходе, МПа, не более | 0,11 |
| Перепад давления на фильтроэлементе при открывании перепускного клапана, МПа | 0,3 |
| Ресурс работы фильтра, ч | 300 |
| Масса сухого фильтра, кг | 20 |
В качестве рабочей жидкости примем ВМГЗ (ТУ 101479-74), /5/:
Таблица 7
| Параметр | Значение |
| Плотность при 20°С, кг/м3 | 855 |
| Вязкость при 50°С, сСт | 10 |
| Температура застывания, °С | -60 |
| Температура вспышки, °С | 135 |
3.5 Расчет потерь давления в гидролиниях
Для всасывающей гидролинии:
Определяем число Рейнольдса Re по формуле:
(8)
где Vжд – действительная скорость движения жидкости в гидролинии, м/с;
d – внутренний диаметр гидролинии, м;
ν – кинематический коэффициент вязкости рабочей жидкости, м2 /с.

Так как полученное число Рейнольдса Re = 9360>2320, то движение жидкости во всасывающей гидролинии турбулентное.
Определяем коэффициент путевых потерь λ (коэффициент Дарси) для турбулентного режима по формуле:
, (10)

Потери давления по длине гидролинии ∆pl , МПа, (путевые) определяются по формуле:
(11)
где l – длина гидролинии, м (для всасывающей l=lвс , для напорной l=lнап +lисп , для сливной l=lсл +lисп );
ρ – плотность рабочей жидкости, кг/м3 .

Потери давления в местном сопротивлении ∆pм , МПа, определяются по формуле:
(12)
где ξ – коэффициент местного сопротивления (для разъемной муфты ξ=1).

Потери давления в гидролинии ∆p, МПа, определяются по формуле:
∆p=∆pl + ∆pм , (13)
∆pвс =0,00005+0,0012=0,00125 МПа
Для напорной гидролинии:
Определяем число Рейнольдса в напорной гидролинии по формуле (8):

Так как полученное число Рейнольдса Re = 18720>2320, то движение жидкости в напорной гидролинии турбулентное.
Определяем коэффициент путевых потерь для турбулентного режима по формуле (10):

Определяем потери давления по длине гидролинии ∆pl , МПа, (путевые) по формуле (11):

Определяем потери давления в местном сопротивлении ∆pм , МПа, по формуле (12), для угольника сверленного коэффициент местного сопротивления ξ=2:

Определяем потери давления в напорной гидролинии ∆p, МПа, по формуле (13):
∆pнап =0,076+0,112=0,188 МПа
Для сливной гидролинии:
Определяем число Рейнольдса в сливной гидролинии по формуле (8):

Так как полученное число Рейнольдса Re = 11712>2320, то движение жидкости в сливной гидролинии турбулентное.
Определяем коэффициент путевых потерь для турбулентного режима по формуле (10):

Определяем потери давления по длине гидролинии ∆pl , МПа, (путевые) по формуле (11):

Определяем потери давления в местном сопротивлении ∆pм , МПа, по формуле (12), для штуцера присоединительного коэффициент местного сопротивления ξ=0,1:

Определяем потери давления в сливной гидролинии ∆p, МПа, по формуле (13):
∆pсл =0,0067+0,00057=0,00727 МПа
3.6 Расчет гидромоторов
Мощность гидромотора Nм , кВт, определяют по формуле:
(14)
где qм – рабочий объем гидромотора, дм3 /об,
pм – перепад давления на гидромоторе, МПа, который находится по формуле:
рм = (рном - ∆рнап ) - ∆рсл , (15)
рм = (6,3·106 - 0,188·106 ) - 0,00727·106 =6,105·106 Па
Рабочий объем гидромотора qм , дм3 , определяется из формулы:
(16)

![]()
Так же должно выполняться Qнд =Qм , тогда:
(17)

Находим среднее значение рабочего объема гидромотора qм , дм3 /об , по формуле:
(18)

Примем гидромотор МГП-200 со следующими характеристиками:
Таблица 8
| Параметр | Значение |
| Номинальный рабочий объем, см3 | 200±9 |
| Частота вращения, об/с | 5,41 |
| Давление на входе, МПа | 16 |
| Крутящий момент, Н. м | 300 |
| Гидромеханический КПД | 0,9 |
| КПД | 0,85 |
| Масса, кг | 11,1 |
Действительные значения крутящего момента и частоты вращения вала гидромотора определяют по формулам:
(19)
(20)
где ŋгм – гидромеханический КПД гидромотора;
ŋоб – объемный КПД гидромотора.


Сравниваем действительные и заданные параметры по относительным величинам:
(21)
где М – заданный момент, Н. м.

Отклонение действительного значения момента от заданного превышает ±10%.
(22)

Отклонение действительного значения частоты вращения от заданного превышает ±10%.
3.7 Тепловой расчет гидропривода
Определяем гидравлический КПД ηг гидропривода по формуле:
(23)

Определяем гидромеханический КПД ηгмп привода по формуле:
ŋгмп = ŋгмн · ŋгм · ŋг , (25)
ŋгмп = 0,9·0,9·0,97 = 0,79
Определяем количество выделяемого тепла Qвыд , Вт, по формуле:
(26)
где ŋгмп – гидромеханический КПД гидропривода;
kв – коэффициент продолжительности работы гидропривода (kв = 0,5);
kд – коэффициент использования номинального давления (kд = 0,7).

Определяем количество тепла Qотв , Вт, отводимого в единицу времени от поверхностей металлических трубопроводов, гидробака при установившейся температуре жидкости, по формуле:
(27)
где kтп – коэффициент теплопередачи от рабочей жидкости в окружающий воздух, Вт/м2 град (kтп = 12 Вт/м2 град);
tж – установившаяся температура рабочей жидкости, °С;
t0 – температура окружающего воздуха, °С;
Sб – площадь поверхности гидробака, м2 ;
–суммарная площадь наружной теплоотводящей поверхности трубопроводов, м2
, которая определяется по формуле:
(28)
где Sнап , Sвс , Sсл – площади наружной поверхности трубопроводов напорного, всасывающего, сливного соответственно, м2 , которые находятся по формуле:
(29)
где di – внутренний диаметр i-го трубопровода, м;
δi – толщина стенки i-го трубопровода, м;
li – длина i-го трубопровода, м.
![]()
![]()
![]()

![]()
Согласно уравнению теплового баланса Qвыд = Qотв , тогда:

Объем гидробака V, дм3 , определяется по формуле:
(30)

Минутная подача насоса Qнд = 352,8 дм3 /мин.
Так как объем гидробака V>3Qнд (3050>1058,4), то требуется установка теплообменника.
Зададимся объемом гидробака из учета, что V=(0,8÷3,0)Qнд . Пусть V=500 дм3 , тогда из формулы (33) площадь бака Sб , м2 , равна:
(31)
![]()
Определяем площадь теплоотводящей поверхности теплообменника Sт , м2 , из формулы:
(32)
где kтпт – коэффициент теплопередачи от поверхности теплообменника в воздух, Вт/м2 град (kтпт = 150 Вт/м2 град).
![]()

Заключение
В курсовой работе был произведен расчет гидросистемы поворота платформы автокрана. Была выбрана гидроаппаратура, насос, гидроцилиндр и гидробак с теплообменником.
Отклонение действительного значения скорости от заданного превышает ±10%. Отклонение действительного значения усилия от заданного превышает ±10%.
Список литературы
1. Расчет объемного гидропривода мобильных машин. Методические указания. /Сост. Н.С.Галдин.-Омск СибАДИ, 2003.-28с.
2. Задания на курсовую работу по гидроприводу дорожно-строительных машин. /Сост. Т.В.Алексеева. Н.С.Галдин.- Омск СибАДИ, 1984.-36с.
3. Приложения к заданиям на курсовую работу по гидроприводу дорожно-строительных машин. /Сост. Т.В.Алексеева. Н.С.Галдин.- Омск СибАДИ, 1984.-36с.
4. Основы машиностроительной гидравлики. /Т.В.Алексеева, Н.С.Галдин, В.С.Щербаков.- Омск: ОмПИ, 1986.-87с.
5. Элементы объемных гидроприводов строительных и дорожных машин и их выбор при курсовом и дипломном проектировании. Ч.1. Насосы и гидродвигатели: Методические указания /Сост.: Т.В.Алексеева, В.С.Башкиров, Н.С.Галдин; СибАДИ.- Омск, 1983. -30с.
6. Элементы объемных гидроприводов строительных и дорожных машин и их выбор при курсовом и дипломном проектировании. Ч.2. Гидроаппаратура: Методические указания /Сост.: Т.В.Алексеева, В.С.Башкиров, Н.С.Галдин; СибАДИ.- Омск, 1983.-26с.
Похожие рефераты:
Разработка и расчет гидропривода
Пуск в работу питательного электронасоса после ремонта
Гидропневматические машины и приводы
Установки погружных центробежных насосов (УЭЦН)
Южно-Ягунское нефтяное месторождение
Установки погружных центробежных насосов для добычи нефти из скважин
Применение колтюбинговой технологии в бурении
Автоматизация процесса поперечной резки электротехнической стали
Универсальная система управления маслонапорной установкой гидроэлектростанции
Подготовки добываемой газо-водонефтяной эмульсии
Испытания смонтированного оборудования трубопроводов
Влияние схем включения подогревателей энергоблока на тепловую эффективность подогрева