| Похожие рефераты | Скачать .zip |
Реферат: Проектирование кабельной линии
ВЫБОР ТРАССЫ МАГИСТРАЛИ
Выбор трассы магистрали определяется расположением пунктов, между которыми должна быть обеспечена связь. При выборе трассы необходимо обеспечить:
- наикротчайшую протяжённость трассы;
- наименьшее число препятствий, усложняющих стоимость строительства;
- максимальное применение механизмов при строительстве;
- создание необходимых удобств при эксплуатационном обслуживании;
- наименьшие затраты по осуществлению защиты линий от токовых установок и атмосферного электричества;
- наименьшее сближение с электрифицированными железными дорогами
В настоящем курсовом проекте имеется два возможных варианта прохождения трассы:
вый. Кабель выходит из города Ростова на Дону, с левой стороны вдоль шоссейной дороги на 6,14,16,180 км имеется пересечение с автомобильными дорогами, пересечение с реками на 1,20,36,103,215,242 км, а также сближение 17,172,240 км с железной дорогой
вый. Кабель выходит из города Армавир, с правой стороны вдоль автомобильной дороги с твёрдым покрытием, на 14,155,245,306 км, имеется пересечение с автомобильными дорогами, пересечение с реками на 1, 20, 36, 40, 80, 106, 145, 216,250 км, а также сближение 20, 28-38,57-82,120-240,181,245, км с железной дорого. Сравнение двух вариантов прохождения трассы приведено в Таблице 1
Таблица 1
|
Характеристика трассы |
Единицы измерения |
Первый вариант |
Второй вариант |
|
|
Протяжённость трассы |
км |
306 |
317 |
|
|
- железные дороги; -автомобильные дороги; -судоходные реки; -несудоходные реки; |
Шт. |
3 3 2 6 |
6 3 2 8 |
|
|
Параллельное сближение с электрифицированными железными дорогами |
Км |
- |
150 |
Вывод: из Таблицы 1 видно, что по техника - экономическим соображениям наиболее целесообразно, для строительства кабельной линии использовать первый вариант, так как протяжённость проектируемой трассы меньше, чем во втором варианте.
Ситуационный план трассы приведён на рисунке 1.


Условные обозначения
Населённый пункт
Железная
дорога
Автомобильные
грунтовые
дороги
Автомобильные
дороги регионального
значения
Судоходные
реки
![]()
![]()
![]()
![]()
![]()
Проектируемая
кабельная линия
10 РАСЧЕТ И ЗАЩИТА КАБЕЛЯ ОТ УДАРОВ МОЛНИЙ.
Целью расчета является определение вероятного числа повреждений выбранного для прокладки кабеля и сравнение его с нормами.
На основании этого сравнения делается вывод о необходимости дополнительной защиты кабеля от ударов молний.
Вероятное число повреждений кабеля, n0 рассчитывается по формуле 14:
(14)
где n0 - вероятность повреждения кабеля на 100км трассы. Определяется из графиков Приложения 3,
Uпр.=3700В - электрическая прочность изоляции кабеля;
Т=70 ч. - интенсивность грозовой деятельности в районе прохождения трассы
Вывод: Рассчитанная величена n = 0,0063 при сравнении с допустимым вероятным числом повреждений проектируемого кабеля от ударов молний nдоп.=0,2 значительно меньше, следовательно дополнительных мер к защите от повреждения выбранного для прокладки кабеля от молний не требуется.
10. РАСЧЕТ ПАРАМЕТРОВ ПЕРЕДАЧИ
Электрическое состояние проектируемой кабельной линии характеризуется следующими параметрами.
Первичными: - R – активное сопротивление;
- L – индуктивность;
- С – ёмкостью;
- G – проводимостью изоляции;
Вторичными: - Zв – волновое сопротивление;
- a - коэффициент затухания;
- b - коэффициент фазы;
-n - скорость распространения электромагнитной энергии;
Произведём расчёт указанных параметров на заданной частоте;
f1 = 1000 кГц =1000Ч103 Гц
В области высоких частот, для которых используется коаксиальный кабель, первичные параметры могут быть определены по формулам.
Активное сопротивления рассчитывается по формуле ( ),Ом/км :
(
)
где r a и r в – радиусы внутреннего и внешнего проводников коаксиальной пары;
r a = 1,3мм ; r в = 4,75мм .

Индуктивность рассчитывается по формуле ( ),Гн/км :
(
)

Ёмкость рассчитывается по формуле ( ), ф/км :
(
)
где eэ =1,1–диэлектрическая проницаемость изоляции

Проводимость изоляции рассчитывается по формуле ( ), См/км :
(
)
где tgd =0,6Ч10-4–тангенс угла диэлектрических потерь;
w = 2pf – круговая частота;
![]()
Вторичные параметры рассчитываются исходя из первичных по формулам.
Волновое сопротивление рассчитывается по формуле ( ), Ом:
(
)

Коэффициент затухания рассчитывается по формуле ( ), дБ/км
(
)

Коэффициент фазы рассчитывается по формуле ( ),рад/км :
(
)
![]()
Скорость распространения рассчитывается по формуле ( ),км/с
( )

Расчётные значения электрических параметров на остальных частотах сведены в Таблицу 4
Таблица 4
|
кГц |
R Ом/км |
L Гн/км |
С ф/км |
G См/к |
U км/c |
a дб/км |
b рад/км |
Zв Ом |
|
1000 |
40,96 |
2,68Ч10-4 |
4,71Ч10-8 |
0,16Ч10-4 |
281463 |
2,41 |
22 |
75,4 |
|
8500 |
119.43 |
2,69Ч10-4 |
- // - |
0,14Ч10-5 |
284668 |
7,02 |
186,23 |
73,84 |
|
17000 |
168,9 |
2,58Ч10-4 |
- // - |
0,28Ч10-5 |
285212 |
9,96 |
373,92 |
73,69 |
По результатам таблицы строим графики частотных зависимостей параметров рис. , .
11.РАСЧЁТ
ЗАЗЕМЛЯЮЩИХ
УСТРОЙСТВ
В настоящем проекте предусматривается устройство защитного заземления в каждом НУП и ОУП. Целью расчета защитного заземления является определение количества электродов заземления для обеспечения соответствующей нормы сопротивления заземления. Норма сопротивления защитного заземления не должна превышать 10 Ом для грунтов с удельным сопротивлением до 100 Ом м (по заданию rизм. = 25 Ом м). Для обеспечения данной нормы оборудуется одиночные многоэлектродные заземляющие устройства из угловой стали сечением 50х50х5 и длиной 2,5 м. Если сопротивление одиночного заземлителя превышает норму, то оборудуется многоэлектродный заземлитель.
Расчёт производится следующим образом:
- расчётное значение удельного сопротивления грунта определяется по формуле ( ), Ом м:
rрасч. =jв rизм. ( )
где rизм. = 25 Ом м – согласно заданию ;
jв =1,75–коэффициент сезонности вертикального электрода, учитывающий изменение удельного сопротивления грунта в течении года.
rрасч.= 25 1,75 = 43,75 Ом м
- сопротивление растекания одиночного вертикального заземлителя определяется по формуле ( ), Ом:
(
)
где lв = 2,5 м – длина вертикального заземлителя ;
в = 0,05 – ширина полки уголка ;
t - расстояние от поверхности земли до середины заземлителя определяется по формуле ( ), м:
t
=
t0 +
( )
где t0 = 0,5 м - расстояние от поверхности земли до уголка.


В результате расчета Rво. оказалось больше Rн нормы 10 Ом, следовательно необходимо оборудовать многоэлектродный заземлитель.
Сопротивление растекания горизонтального электрода Rг ,определяется по формуле ( ), Ом:
(
)
где rрасч.г - расчётное удельное сопротивление грунта для горизонтальных электродов определяется по формуле ( ), Ом м:
rрасч.г = rизм. jг. ( )
jг=5,5–коэффициент сезонности горизонтальных электродов;
rрасч.г = 25 5,5 = 130 Ом м
г = 2 в = 5 м – длина соединительной полосы;
вn = 0,04 – ширина соединительной полосы;
ton.=0,7м -расстояние от поверхности земли до середины соединительной полосы;
hг.=0,94м – коэффициент использования горизонтального заземлителя, характеризующий степень взаимного экранирования электродов

- сопротивление вертикального много электродного заземлителя определяется по формуле ( ), Ом:
(
)
- число вертикальных заземлителей определяется по формуле ( ) :
(
)
где hв.= 0,87- коэффициент использования вертикальных заземлителей

Правильность расчёта определяется по формуле ( ),Ом:
(
)

![]()
Вывод: Полученное значение R = 8,8 Ом не превышает нормируемую величину сопротивления заземляющего устройства, зависящего от удельного сопротивления грунта Rн.=10 Ом, следовательно, выбранное количество электродов отвечает норме.
11
РАСЧЁТ ЗАЗЕМЛЯЮЩИХ
УСТРОЙСТВ
В настоящем проекте предусматривается устройство защитного заземления в каждом НУП и ОУП. Целью расчета защитного заземления является определение количества электродов заземления для обеспечения соответствующей нормы сопротивления заземления. Норма сопротивления защитного заземления не должна превышать 10 Ом для грунтов с удельным сопротивлением до 100 Ом м (по заданию изм. = 90 Ом м). Для обеспечения данной нормы оборудуется одиночные многоэлектродные заземляющие устройства из угловой стали сечением 50х50х5 и длиной 2,5 м. Если сопротивление одиночного заземлителя превышает норму, то оборудуется многоэлектродный заземлитель.
Расчёт производится следующим образом:
- расчётное значение удельного сопротивления грунта определяется по формуле 15:
расч. =в * изм. (15)
где изм. = 90 Ом м – согласно заданию;
в =1, изменение удельного сопротивления грунта в 75–коэффициент сезонности вертикального электрода, учитывающий в течении года.
расч.= 90*1,75 = 157,5 Ом м
- сопротивление растекания одиночного вертикального заземлителя определяется по формуле 16:
(16)
где в = 2,5 м – длина вертикального заземлителя ;
в = 0,05 – ширина полки уголка ;
t - расстояние от поверхности земли до середины заземлителя определяется по формуле 17:
t
=
t0 +
(17)
где t0 = 0,5 м - расстояние от поверхности земли до уголка.


В результате расчета Rво. оказалось больше Rн нормы 10Ом,следовательно необходимо оборудовать многоэлектродный заземлитель.
Сопротивление растекания горизонтального электрода Rг,определяется по формуле 18:
(18)
где расч.г - расчётное удельное сопротивление грунта для горизонтальных электродов определяется по формуле 19:
расч.г = изм. * г. (19)
г=5,5–коэффициент сезонности горизонтальных электродов;
расч.г = 90* 5,5 = 495 Ом м
г = 2*в = 5 м – длина соединительной полосы;
вn = 0,04 – ширина соединительной полосы;
ton.=0,7м -расстояние от поверхности земли до середины соединительной полосы;
г.=0,94м – коэффициент использования горизонтального заземлителя, характеризующий степень взаимного экранирования электродов

- сопротивление вертикального много электродного заземлителя определяется по формуле 20 :
(20)

т - число вертикальных заземлителей определяется по формуле 21:
(21)
где в.= 0,87- коэффициент использования вертикальных заземлителей

Правильность расчёта определяется по формуле 22:
(22)

![]()
Вывод: Полученное значение R = 9,8 Ом не превышает нормируемую величину сопротивления заземляющего устройства, зависящего от удельного сопротивления грунта Rн.=10 Ом, следовательно, выбранное количество электродов отвечает норме.
12 РАСЧЁТ НАДЁЖНОСТИ ПРОЕКТИРУЕМОЙ КАБЕЛЬНОЙ ЛИНИИ
Под надёжностью понимают свойство кабельной линии работать безотказно в течении заданного промежутка времени.
Высокая надёжность, которой должны обладать современные кабельные линии, может быть достигнута лишь комплексом мероприятий, проводимых при разработке, изготовлении кабеля, а также при проектировании, строительстве и эксплуатации кабельных линий.
Одним из основных показателей надёжности является коэффициентом готовности Кг., который по норме не должен быть меньше 0,9997.
В настоящем проекте определяем Кг коэффициент готовности следующим образом:
плотность повреждения m определяется по формуле 23
(23)
где N =5 – количество отказов на линии связи в течении заданного промежутка времени (по заданию);
К = 6 – количество лет, за которое произошло N отказов (по заданию);
L = 306 км – длина проектируемой линии связи;

- среднее время между отказами определяется по формуле 24:
(24)
где tв = 3,6 – среднее время восстановления связи
(по заданию);

- коэффициент готовности определяется по формуле 25:
(25)

Вывод: Так как рассчитанный коэффициент готовности Кг соответствует норме 0,9997, то не требуется специальных мер.
12.РАСЧЁТ НАДЁЖНОСТИ ПРОЕКТИРУЕМОЙ КАБЕЛЬНОЙ ЛИНИИ
Под надёжностью понимают свойство кабельной линии работать безотказно в течении заданного промежутка времени.
Высокая надёжность, которой должны обладать современные кабельные линии, может быть достигнута лишь комплексом мероприятий, проводимых при разработке, изготовлении кабеля, а также при проектировании, строительстве и эксплуатации кабельных линий.
Одним из основных показателей надёжности является коэффициентом готовности Кг., который по норме не должен быть меньше 0,9997.
В настоящем проекте определяем Кг коэффициент готовности следующим образом:
плотность повреждения m определяется по формуле (23):
(23)
где N =5 – количество отказов на линии связи в течении заданного промежутка времени (по заданию);
К = 6 – количество лет, за которое произошло N отказов (по заданию);
L = 306 км – длина проектируемой линии связи;

- среднее время между отказами определяется по формуле (24),ч:
(24)
где tв = 3,6 – среднее время восстановления связи (по заданию);

- коэффициент готовности определяется по формуле (25):
(25)

Вывод: Так как рассчитанный коэффициент готовности Кг соответствует норме 0,9997, то не требуется специальных мер.
13 ОХРАНА ТРУДА И ОКРУЖАЮЩЕЙ СРЕДЫ
Все работники линии, занятые на строительстве кабельной связи должны быть обучены методам безопасного ведения работ. На кабельных площадках места , предназначенные для складирования материалов , должны быть выровнены , а в зимнее время очищены от льда и снега. Горюче-смазочные вещества следует хранить в специальных огнестойких помещениях. Запрещается держать на складе бензин и другие легко воспламеняющиеся вещества в открытых сосудах. Перед началом работ на особо опасных участках производится соответствующий инструктаж по техники безопасности. До начала работ необходимо тщательно проверить наличие и исправность инструмента, защитных средств , предохранительных приспособлений, лестниц, стремянок и т. п. Защитные диэлектрические средства должны проверяться в установленные специальными правилами сроки. Паяльные лампы следует разжигать на поверхности земли на расстоянии не менее 2 метров от колодца котлована . К спаечным работам допускаются лица не моложе 18 лет. Особое внимание должно быть уделено выполнению требований по безопасному обращению с паяльными лампами и газовыми горелками .
Погрузочно-разгрузочные работы производится, как правило, механизированным способом – с помощью кранов, автопогрузчиков, блоков и т. п. Механизированный способ является обязательным для грузов массой более 60 кг, а также при подъёме грузов на высоту более 3 м. Подростки до 16 лет к переноске тяжестей не допускаются.
Все работы, связанные с измерениями на линии, должны производится двумя лицами, одно из которых является ответственным за технику безопасности. При испытаниях электрической прочности изоляции у дальнего конца кабеля, проложенного в земле, должен находится третий участник измерений. Во время грозы производить измерения категорически запрещается.
До спуска людей в колодец необходимо убедится в отсутствии в нём газа. При наличии газа следует тщательно с помощью вентилятора, очистить от него колодец. Курить во всех смотровых устройствах категорически воспрещается. Помимо взрывоопасных газов, таких как светильный, в колодцах может находится углекислый газ. Проверка наличия газа производится с помощью специальных индикаторов, газоанализаторов.
При производстве работ в подземных смотровых устройствах разрешается пользоваться переносными лампами напряжением не выше 12 В. Трансформаторы, выключатели, аккумуляторы, штепсельные соединения и т.п. должны находится на поверхности земли.
Одним из видов охраны окружающей среды является рекультивация земель.
Техническая рекультивация земель при строительстве кабельных линейных сооружений заключается в снятии плодородного слоя почвы до начала строительных работ, транспортировке его к месту временного хранения и нанесении на восстанавливаемые земли после окончания строительных работ.
Рекультивация земель, нарушенных при строительстве, производится в соответствии с проектом, в котором с учётом местных природно-климатических особенностей определяются:
границы угодий по трассе КЛС, в которых необходимо проведение рекультивации;
толщина снимаемого плодородного слоя почвы по каждому участку, подлежащему рекультивации;
ширина зоны рекультивации;
место расположения отвала для временного хранения снятого плодородного слоя почвы и т.д.
13. ОХРАНА ТРУДА И ОКРУЖАЮЩЕЙ СРЕДЫ
Все работники, занятые на строительстве кабельной линии связи должны быть обучены методам безопасного ведения работ. На кабельных площадках места , предназначенные для складирования материалов , должны быть выровнены , а в зимнее время очищены от льда и снега. Горюче-смазочные вещества следует хранить в специальных огнестойких помещениях. Запрещается держать на складе бензин и другие легко воспламеняющиеся вещества в открытых сосудах. Перед началом работ на особо опасных участках производится соответствующий инструктаж по техники безопасности. До начала работ необходимо тщательно проверить наличие и исправность инструмента, защитных средств , предохранительных приспособлений, лестниц, стремянок и т. п. Защитные диэлектрические средства должны проверяться в установленные специальными правилами сроки. Паяльные лампы следует разжигать на поверхности земли на расстоянии не менее 2 метров от колодца котлована . К спаечным работам допускаются лица не моложе 18 лет. Особое внимание должно быть уделено выполнению требований по безопасному обращению с паяльными лампами и газовыми горелками .
Погрузочно-разгрузочные работы производится, как правило, механизированным способом – с помощью кранов, автопогрузчиков, блоков и т. п. Механизированный способ является обязательным для грузов массой более 60 кг, а также при подъёме грузов на высоту более 3 м. Подростки до 16 лет к переноске тяжестей не допускаются.
Все работы, связанные с измерениями на линии, должны производится двумя лицами, одно из которых является ответственным за технику безопасности. При испытаниях электрической прочности изоляции у дальнего конца кабеля, проложенного в земле, должен находится третий участник измерений. Во время грозы производить измерения категорически запрещается.
До спуска людей в колодец необходимо убедится в отсутствии в нём газа. При наличии газа следует тщательно с помощью вентилятора, очистить от него колодец. Курить во всех смотровых устройствах категорически воспрещается. Помимо взрывоопасных газов, таких как светильный, в колодцах может находится углекислый газ. Проверка наличия газа производится с помощью специальных индикаторов, газоанализаторов.
При производстве работ в подземных смотровых устройствах разрешается пользоваться переносными лампами напряжением не выше 12 В. Трансформаторы, выключатели, аккумуляторы, штепсельные соединения и т.п. должны находится на поверхности земли.
Одним из видов охраны окружающей среды является рекультивация земель.
Техническая рекультивация земель при строительстве кабельных линейных сооружений заключается в снятии плодородного слоя почвы до начала строительных работ, транспортировке его к месту временного хранения и нанесении на восстанавливаемые земли после окончания строительных работ.
Рекультивация земель, нарушенных при строительстве, производится в соответствии с проектом, в котором с учётом местных природно-климатических особенностей определяются:
границы угодий по трассе КЛС, в которых необходимо проведение рекультивации;
толщина снимаемого плодородного слоя почвы по каждому участку, подлежащему рекультивации;
ширина зоны рекультивации;
место расположения отвала для временного хранения снятого плодородного слоя почвы и т.д.
14 ВЕДОМОСТИ ОБЪЁМА РАБОТ И ПОТРЕБНЫХ МАТЕРИАЛОВ
Таблица5
|
|
Количество |
||
|
Протяжённость трассы, км |
306 |
||
|
Прокладка кабеля: - кабелеукладчиком
в кабельную канализацию, км |
271 5 30 |
||
|
Устройство переходов через:
- ж/д. дороги |
3 8 3 |
||
|
Разработка траншей: - экскаватором, км - вручную, км |
305.5 0,5 |
||
|
Рытьё котлованов, шт. |
100 |
||
|
Монтаж прямых муфт, шт. |
610 |
||
|
Установка замерных столбов, шт. |
610 |
||
|
Монтаж оконечных устройств, шт. |
240 |
||
|
Строительство НРП, шт. |
100 |
||
|
Накачка и проверка секций герметичности, шт. |
17 |
||
|
Комплекс контрольных измерений |
5 |
||
|
Кабель КМБ- 8/6,км |
340 |
||
|
Барабаны кабельные, шт. |
15 |
||
|
Сталь полосовая 40х4, кг |
12,6 |
||
|
Сталь уголковая 50х50х5,кг |
6640 |
||
|
Комплект монтажных деталей для монтажа муфт, шт. |
610 |
||
|
Канифоль, кг |
50 |
||
|
Лента стеклотканевая, кг |
30 |
||
|
Масса кабельная заливочная, кг |
82 |
||
Продолжение таблицы 5
|
Количество |
|
Масса кабельная битумная, кг |
610 |
|
Муфты свинцовые, шт. |
610 |
|
Муфты чугунные, шт. |
610 |
|
Припой, кг |
20 |
|
Нитки суровые или капроновые, кг |
10 |
|
Столбики замерные, шт. |
610 |
|
Трубы полиэтиленовые, км |
2 |
|
Трубы асбоцементные, км |
30 |
|
Протекторы магниевые, шт. |
102 |
14. ВЕДОМОСТИ ОБЪЁМА РАБОТ И ПОТРЕБНЫХ МАТЕРИАЛОВ
Таблица5
|
|
Количество |
|
Протяжённость трассы, км |
306 |
|
Прокладка кабеля: - кабелеукладчиком
в кабельную канализацию, км |
271 5 30 |
|
Устройство переходов через:
- ж/д дороги |
3 8 3 |
|
Разработка траншей: - экскаватором, км - вручную, км |
6 0,5 |
|
Рытьё котлованов, шт. |
100 |
|
Монтаж прямых муфт, шт. |
610 |
|
Установка замерных столбов, шт. |
610 |
|
Монтаж оконечных устройств, шт. |
240 |
|
Строительство НРП, шт. |
100 |
|
Накачка и проверка секций герметичности, шт. |
17 |
|
Комплекс контрольных измерений |
5 |
|
Кабель КМБ- 8/6,км |
340 |
|
Барабаны кабельные, шт. |
15 |
|
Сталь полосовая 40х4, кг |
12,6 |
|
Сталь уголковая 50х50х5,кг |
6640 |
|
Комплект монтажных деталей для монтажа муфт, шт. |
610 |
|
Канифоль, кг |
50 |
|
Лента стеклотканевая, кг |
30 |
|
Масса кабельная заливочная, кг |
82 |
Таблица 5 (продолжение)
|
|
Количество |
|
Масса кабельная битумная, кг |
610 |
|
Муфты свинцовые, шт. |
610 |
|
Муфты чугунные, шт. |
610 |
|
Припой, кг |
20 |
|
Нитки суровые или капроновые, кг |
10 |
|
Столбики замерные, шт. |
610 |
|
Трубы полиэтиленовые, км |
2 |
|
Трубы асбоцементные, км |
30 |
|
Протекторы магниевые, шт. |
102 |
2 ВЫБОР ТИПА КАБЕЛЯ И СИСТЕМЫ ПЕРЕДАЧИ
Выбор типа кабеля и системы передачи определяется ожидаемой перспективой потребности в каналах связи на проектируемой магистрали. Для междугородной связи используются симметричные, коаксиальные, оптические кабели связи.
Во всех случаях тип кабеля и системы передачи выбираются так, чтобы при соблюдении необходимых качественных показателей проектируемая магистраль была наиболее экономичной как по капитальным затратам, так и по эксплутационным расходам. Исходя из заданного количества каналов равного 5000 каналам ТЧ (тональной частоты) рассчитываем количество каналов на перспективу развития данной магистрали по формуле 1:
Nрас.к = Nкан.(1,2-2) (1)
Nрас.к = Nкан.(1,2-2)= 6000-10000 каналов ТЧ
Выберем среднее количество 7200 каналов ТЧ.
Определим систему передачи для организации необходимого количества каналов.
Исходя из расчётов выбираем систему передачи К-3600
и кабель марки КМ-8/6.
Основные технические характеристики кабеля КМ-8/6
кмк
Рисунок 2. Вид кабеля в разрезе
Все симметричные пары, четвёрки и отдельные проводники имеют медные жилы диаметром 0,9 мм с трубчато – полиэтиленовой изоляцией. Комбинированные кабели позволяют организовать пучки телефонных каналов на большие расстояния по коаксиальным парам 2,6/9,5 с помощью системы передачи К-3600.
Технические характеристики выбранной в данном курсовом проекте системы передачи К - 3600 приведём в Таблице 3.
Таблица 3
|
Линей спектр частот |
812-17596 кГц |
|
|
Максимальная длина однородного Линейного тракта |
1500 км |
|
|
Номинальная длина усилительного участка |
370,15 км |
|
Усиление (затухание) усилительногоУчастка |
31,37 дБ |
|
|
Максимальное расстояние между ОП (ОУП) – ОУП (ОП) |
186 км при 61 НУП |
|
|
Количество организуемых каналов ТЧ |
3600 или 1800 + 1 TV |
|
|
Температурный коэффициент затухания в кабеля |
1,955*10-3 1/град |
|
|
Номинал искусственных линий |
0,25 ; 0,5 ; 0,75 ; 1,0 ; 1,25 ; 1,5 ; (км) |
|
|
Проектируемая длина усилительного участка |
370,075 км |
|
|
Коэффициент затухания кабеля на верхней передаваемой частоте |
10,456 дБ/км |
3 РАЗМЕЩЕНИЕ УСИЛИТЕЛЬНЫХ ПУНКТОВ
Промежуточные ОУП и НУП размещаются исходя из допустимых длин усилительных участков при принятой системе передачи проектируемой линии.
ОУП обычно размещаются в городах, пригородах или в крупных населённых пунктах, где питание аппаратуры обеспечивается от местных источников электроэнергии. Места установки усилительных пунктов первоначально выбирают при предварительных изысканиях трассы по карте. Затем производится проверочный электрический расчёт, который определяет правильность предварительно принятых решений с точки зрения обеспечения требуемого качества связи, т.е. затухания между усилительными пунктами и допустимого уровня шума.
Для расчёта числа усилительных участков необходимо определить длину линии связи по формуле 2:
Lлс= 1.02 L ( 2 )
где L - длина линии
1,02 - коэффициент эксплуатационного запаса кабеля с учётом монтажных работ
Lлс= 1,02 * 306 =312 км
Длина усилительного участка lуу определяется по формуле 3:
lуу = S/ ( 3 )
где S - коэффициент усиления НУП, для СП К-3600
S= 31,8 дБ
-коэффициент затухания кабеля на верхней передаваемой частоте f = 17МГц;=10,456дБ/км из таблицы 3
lуу = 31,0 / 10,456 =2,9633,0 км
Определим число усилительных участков для каждой секции ДП по формуле 4:
n= Lдп / lуу ( 4 )
где Lдп - длина секции ДП
Исходя из данных проектируемой магистрали, т.е. L=306 км и максимальным расстоянием между ОУП равным 180 км, а также в привязке к ситуационному плану трассы, разобьем линию на секции дистанционного питания и произведём расчёт длины усилительного участка отдельно для каждой секции ДП.
Разместим ОУП-2 в городе Тихорецк на 180 км.
1 Произведем расчёт для секции ОП-1 - ОУП-2 усилительных участков
n= Lдп / lуу = 180/3,0= 60
тогда количество НУП определяем по формуле 5:
Nнуп = n - 1 ( 5 )
Nнуп = 60 - 1= 59
2 Расчёт для секции ОУП-2 - ОП-3 усилительных участков
n=126 / 3,0 = 42
Nнуп = 42 - 1= 41
Схема размещения усилительных пунктов ОУП,НУП на проектируемой магистрали приведена на рисунке 3.
4 ОБОРУДОВАНИЕ ВВОДОВ
КАБЕЛЯ В ОУП И НУП
ОУП - промежуточный усилительный пункт, характерен вводом большого количества кабелей, при этом вблизи здания устанавливается станционный колодец, где вводимые из земли кабели освобождаются от броневых покровов и через асбоцементные трубы подводятся в подземную часть здания. В обоих случаях на уровне ввода кабеля в здание УП устанавливается шахта, в которой устанавливаются кронштейны с консолями, на которые укладывают кабели. Коаксиальный кабель в шахте заканчивается разветвительной муфтой рисунок 4, с помощью которой расшивается на 14 одно-коаксиальных КРК-75 и один симметричный типа ТЗГ-7х4х0,9 кабеля, рисунок, в эту же муфту включают воздуховоды. Одно коаксиальные кабели заканчиваются в линейно-аппаратном цехе муфтами ОГКМ, а симметричные соответствующей емкости боксом БМ.

![]()
![]()
![]()


![]()
![]()
![]()


![]()
![]()
![]()
![]()
![]()
![]()

![]()
![]()
К![]()
![]()
![]()
М
8/6
![]()
![]()
![]()
![]()
![]()
![]()
![]()
![]()


![]()
![]()


![]()
![]()
![]()

![]()
![]()
![]()
![]()
![]()
Рисунок 4. Разветлительная муфта
Ввод кабелей в большие цистерны НУП осуществляется на глубине прокладки кабеля через вводные патрубки, вваренные в торцевую часть цистерны. При этом кабели раз бронируются и опаиваются у края патрубков внутри НУП. Далее кабель включаются в УОК (устройство оконечное коаксиальное), которое соединяется с контейнерами оборудования с помощью стаб-кабелей с соответствующими разъемами на конце. Соединение стаб-кабелей с линейной частью кабеля производится с помощью специальных муфт.
Для НУП кабелей КМ-8/6 используются горизонтальные цистерны. В НУП устанавливают два контейнера линейных усилителей (на две системы К-3600). Ввод кабеля в НУП осуществляется с помощью патрубков, которые подключаются в УОК (устройство оконечное коаксиальное), в котором на гетенаксовой плате располагаются коаксиальные и симметричные разъемы. УОК снабжается стаб-кабелями длиной 5м, которые соединяются с 8 кабелями КРК с помощью муфты и одним симметричным ТЗГ 7х4х0.9. также в НУП монтируют оборудование для содержания контейнеров и кабеля под избыточным давлением.
5 ПРОКЛАДКА И МОНТАЖ КАБЕЛЕЙ
Перед началом строительства кабельной линии, трассу по плану разбивают на строительные участки. В результате разбивки на трассе устанавливаются через 15-20 км кабельные площадки в близи или в самих населённых пунктах. Там все строительные длины кабеля, поступившие на кабельную площадку, перед вывозкой на трассу подвергаются полной или частичной проверке. В частности по волновому сопротивлению кабели группируются таким образом, чтобы в месте стыка строительных длин разность концевых значений волнового сопротивления.
Прокладка подземных междугородних кабелей осуществляется двумя основным способами:
- механизированным (специальными кабелеукладочными механизмами );
- вручную в предварительно подготовленные траншеи;
Как правило, прокладка кабеля осуществляется кабелеукладчиками, что по сравнению с прокладкой кабеля в ручную сокращает трудоёмкость работ в 20-30 раз.
Наиболее распространенными являются кабелеукладчики, действие которых основано на принципе расклинивания специальными ножами грунта и образования в нем узкой щели на заданную глубину (0,7—1,3 м). В эту щель по мере движения механизма через находящуюся в теле ножа или прикрепленную к нему кассету укладываются кабели, сматываемые с барабанов, установленных на корпусе кабелеукладчика или на специальной прицепной тележке.
Перед прокладкой производится пропарка трассы с помощью специального пропарочного или кабелеукладочного ножа (без кабеля в кассете), что обеспечивает разрыхление грунта и предохраняет кабель от возможных повреждений при пересечении скрытых препятствий (камней, корней деревьев и т.п.).
Перед началом прокладки для установки ножа в рабочее положение выкапывается котлован, и конец кабеля с установленного на кабелеукладчике барабана пропускается через кассету. Когда на барабане остается 1,5—2 м кабеля, колонна останавливается, краном снимают пустые барабаны, погружают на их место полные, скрепляют внахлест концы ранее проложенных длин с концами, подлежащими размотке, и продолжают движение колонны.
Монтаж коаксиальных кабелей КМ-8/6 сводится к способам сращивания коаксиальных пар, которые в отличие от симметричных, требуют особой осторожности.
Разделка коаксиальных пар производится по шаблону. Из каждой пары с помощью нагретой специальной вилки удаляются по три-четыре полиэтиленовых шайбы. Вместо них устанавливаются термостойкие фторопластовые шайбы, предохраняющие коаксиальные пары от деформации при последующих процессах монтажа. Сращивание внутреннего проводника производится с помощью медной гильзы с прорезью, а внешнего проводника и экрана - с помощью медных и стальных разрезных муфт, шейки которых обжимаются кольцами. Сросток изолируется полиэтиленовой гильзой.
Затем сращиваются симметричные четвёрки, сросток обматывают тремя-четырьмя слоями кабельной бумаги или стеклоленты, между которыми укладывают паспорт. Для монтажа используется свинцовая муфта с отрезными конусами.
6 УСТРОЙСТВО ПЕРЕХОДОВ
Ч
тобы
не прекращать
движения транспорта
во время строительства
кабельной
линии, на пересечении
трассы с шоссейными
и железными
дорогами кабели,
как правило,
укладывают
в предварительно
заложенные
под проезжей
частью трубы.
Укладка труб,
в основном,
асбоцементных
или пластмассовых,
обычно выполняется
способом
горизонтального
бурения грунта.
Прокладываемые
под железными
дорогами
асбоцементные
трубы для повышения
их изоляции
предварительно
покрываются
горячим битумом.
Концы труб
должны выходить
не менее 1 м от
края кювета
и лежать на
глубине не
менее 0,8 мм от
его дна.
Изображено
на рисунке 5.
Рисунок 5.Устройство сложных переходов через Ж/Д.

Рисунок 6. Прокладка трубопровода с помощью гидравлического бура
Бурение грунта и затяжка труб осуществляется гидравлическим буром, бурильно-шнековой установкой или пневмопробойником. Процесс бурения состоит в следующем.
С помощью гидравлического блока цилиндров и насоса высокого давления в грунт заталкивается стальная штанга, состоящая из отрезков длинной 1м, навинченных друг на друга по мере продавливания, рисунок 6. После выхода на противоположную сторону шоссе (или железной дороги) конца первой штанги с навинченным наконечником, последний заменяют расширителем, который протягивают в обратном направлении; при этом в грунте в результате его уплотнения образуется канал. Вслед за расширителем в канал заталкивают трубы, что обычно удаётся при ширине перехода до 12 м. При более широких переходах трубы затягивают в канал с помощью разборной штанги при ёё обратном движении. Для этого штангу проталкивают на противоположную сторону перехода, на ёё конец надвигают отрезок трубы, которую закрепляют с помощью шайбы и гайки. Концы труб после их прокладки на переходах немедленно закрывают пробками для предохранения от засорения. Максимальная длина для бурения БГ-3 40 м, а для П-46-01 50 м.
Проектируемый участок на своем пути пересекает реку. Кабель может быть проложен с помощью кабелеукладчика или плавучих средств, а в зимнее время со льда . На судоходных и сплавных реках при глубине до 8 метров кабель заглубляется в дно реки не менее , чем на 1 метр , на несудоходных – на 0,7 метров . В береговой части до места стыка с подземным подводный кабель углубляется на 1 метр. Прокладка кабеля в данном случае может осуществляться с помощью обычного кабелеукладчика. Прокладка кабеля кабелеукладчиком в дно реки возможна при пологих берегах, гладком профиле реки . Кабелеукладчик обычного типа может применяться при прокладке кабеля через реки шириной до 200 метров и глубиной до 8 метров при скорости течения реки до 15 м/с .
Ножевым кабелеукладчиком прокладка кабеля через водные преграды, проводятся после предварительного обследования дна реки. Если трактора непосредственно по реке пройти не могут, то тяговые усилия на кабелеукладчик от тракторов или лебедки передается при помощи длинных тросов. На крупных берегах, слабых грунтах производится укрепление кабелей путем укладки их в зигзагообразную траншею до 50 метров. При устройстве переходов через реки особое внимание уделяется предварительной проверке герметичности и электрических характеристик кабеля.
7 СОДЕРЖАНИЕ КАБЕЛЯ ПОД ИЗБЫТОЧНЫМ ГАЗОВЫМ ДАВЛЕНИЕМ
Содержание кабеля под давлением является эффективным средством повышения надежности кабельной линии связи, т. к. это позволяет систематически контролировать состояние оболочки кабеля, определить место ее повреждения, предохранить кабель от попадания влаги. Длинна секции, герметичности составляет 18 км для кабеля КМ-8/6. Герметичность концов секции обеспечивается газонепроницаемыми муфтами ОГКМ, которые устанавливаются в усилительных пунктах перед включением в оконечные устройства.
Для содержания кабеля под давлением применяется автоматическая установка для содержания кабеля под избыточным давлением АУСКИД-1. На трассе эта установка устанавливается через 18 км, на каждом 6 НУП. На НУП, где не устанавливается АУСКИД-1 устанавливается УПК-2М, который служит для сквозного соединения кабеля воздухом, а также для подключения баллона или компрессора для подачи воздуха в кабель.
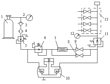
АУСКИД-1 последняя модель установок для содержания кабеля под давлением. Газовая схема приведена на рис.7. Удобна в эксплуатации, клапаны в АДУ управляются соленоидами. Установка позволяет следить за величиной давления и расхода газа, получать сигнал о нарушении герметичности и определять район повреждения кабеля.
Технические характеристики АУСКИД-1:
-номинальное давление на выходе при расходе 3 л/мин - 0,5+ 0,02кгс/см2
расход воздуха на выходе при одном открытом вентиле не менее: при работе дозирующего устройства -
20л/мин ; при работе дозирующего устройства – 40 л/мин.;
геометрический объем резервуара дозирующего устройства – 3,6л;
- расход воздуха при включенном дросселе –
0,03+0,04 л/мин;
- влажность воздуха на выходе после расхода пяти 40л баллонов с начальным давлением 150 кгс/см2 - 0,3 г/м3;
давление, при котором подается сигнал о замене баллона – 40+10кгс/см2;
интервалы рабочих температур от – 400С до + 500С;
емкость баллона для сжатого воздуха – 40л;
масса (без баллона) – 42кг;

габаритные размеры – 615х325х480 мм;
Рисунок 7.Структурная схема установки АУСКИД-1
Принцип работы.
Воздух из баллона 1 поступает на вход установки, проходит через обратный клапан 3 и осушительную камеру 4, с помощью трех одноступенчатых редукторов 5 , 6 , 11 понижается до давления 0,5+0,02кгс/см2, и через распределитель 13 подается в кабели. При допустимой утечке воздуха из кабеля (до 2 л/мин) подача воздуха в кабель осуществляется через дроссель 7 . При аварийной утечке срабатывает дозирующее устройство 10 и воздух через него, редуктор 11 и распределитель 13 подается в кабели. При необходимости в повышенном расходе воздуха (до 40 л/мин) следует открыть вентили 8 , 9 (дозирующее устройство 10 не работает). При расходе свыше 40 л/мин воздух идет через шунтирующее и дозирующее устройства одновременно. Давление контролируется манометрами 2 и 12 . Установка производит регистрацию доз и замыкание электрических контактов сигнальной системы при каждом наполнении дозирующего устройства.
В ОУП и ОП для содержания кабелей под давлением можно применить установку КСУ – 30М.
Технические данные КСУ – 30М:
число одновременно включаемых кабелей – 30 шт.;
производительность – 15 л/мин.;
рабочее давление на выходе – 0,5 + 0,02кгс/см.2;
интервал рабочих температур (+10…350С);
8 РАСЧЕТ ПАРАМЕТРОВ ПЕРЕДАЧИ
Электрическое состояние проектируемой кабельной линии характеризуется следующими параметрами.
Первичными: - R – активное сопротивление;
- L – индуктивность;
- С – ёмкостью;
- G – проводимостью изоляции;
Вторичными: - Zв – волновое сопротивление;
- - коэффициент затухания;
- - коэффициент фазы;
- - скорость распространения электромагнитной энергии;
Произведём расчёт указанных параметров на заданной частоте;
f1 = 0,5 МГц =500103 Гц
В области высоких частот, для которых используется коаксиальный кабель, первичные параметры могут быть определены по формулам.
Активное сопротивления рассчитывается по формуле 6:
(6)
где r a и r в – радиусы внутреннего и внешнего проводников коаксиальной пары;
r a = 1,3мм ; r в = 4,7мм .

Индуктивность рассчитывается по формуле 7:
(7)

Ёмкость рассчитывается по формуле 8 :
(8)
где э =1,1–диэлектрическая проницаемость изоляции

Проводимость изоляции рассчитывается по формуле 9, См/км :
(9)
где tg =0,610-4–тангенс угла диэлектрических потерь;
= 2f – круговая частота;
![]()
Вторичные параметры рассчитываются исходя из первичных по формулам.
Волновое сопротивление рассчитывается по формуле 10:
(10)

Коэффициент затухания рассчитывается по формуле 11:
(11)

Коэффициент фазы рассчитывается по формуле 12:
(12)
![]()
Скорость распространения рассчитывается по формуле13:
(13)

Расчётные значения электрических параметров на остальных частотах сведены в Таблицу 4
Таблица 4
|
МГц |
R Ом/км |
L Гн/км |
С ф/км |
G См/к |
ν км/c |
дб/км |
рад/км |
Zв Ом |
|
0,5 |
28,67 |
0,2610-3 |
0,4710-7 |
8,8510-6 |
286064 |
1,7 |
10,97 |
74,3 |
|
12 |
149,45 |
0,2510-3 |
- // - |
2,1210-4 |
291729 |
8,23 |
258,32 |
72,93 |
|
18 |
172,02 |
0,2510-3 |
- // - |
3,1810-4 |
291729 |
10,09 |
387,48 |
74,91 |
По результатам таблицы строим графики частотных зависимостей параметров на рисунке 8.
9 ЗАЩИТА КАБЕЛЕЙ И НУП ОТ КОРРОЗИИ
Различают три вида коррозии:
1.Почвенная.
2.Электролитическая.
3.Межкристалитная.
На данной магистрали встречаются все три вида коррозии. От почвенной коррозии существуют неэлектрические и электрические способы защиты. К неэлектрическим относятся: применение неметаллических оболочек, удаление трассы от агрессивных грунтов, выравнивание химического состава грунта путём засыпки трассы однородным грунтом.
К электрическим относятся: создания отрицательного принудительного потенциала, анодной зоны, на оболочке кабеля. Это реализуется с помощью катодных станций, расположенных в населенных пунктах, и анодных электродов-протекторов, применяемых в полевых условиях.
От электролитической коррозии защищаются: повышением Rиз оболочки, применением дренажных устройств способных отводить токи из оболочки обратно к их источнику.
От межкристаллитной коррозии кабели защищают путём удаления кабеля от места вибрации на расстояние 10-15м, а при прокладке по мостам применяю рессорные и амортизационные подвески.
9.РАСЧЕТ И ЗАЩИТА КАБЕЛЯ ОТ УДАРОВ МОЛНИЙ.
Целью расчета является определение вероятного числа повреждений выбранного для прокладки кабеля и сравнение его с нормами.
На основании этого сравнения делается вывод о необходимости дополнительной защиты кабеля от ударов молний.
Вероятное число повреждений кабеля рассчитывается по формуле ( ):
(
)
где n0 - вероятность повреждения кабеля на 100км трассы при средней продолжительности гроз Т=36 ч. в год и электрической прочности изоляции 3000В. Определяется из графиков Приложения 3.
Uпр.=3700В - электрическая прочность изоляции кабеля;
Т - интенсивность грозовой деятельности в районе прохождения трассы

Вывод: Рассчитанная величина n=0,02 при сравнении с допустимым вероятным числом повреждений проектируемого кабеля от ударов молний nдоп.=0,2 находится в пределах, следовательно дополнительных мер к защите от повреждения выбранного для прокладки кабеля от молний не требуется.
ВЕДЕНИЕ
Основными направлениями экономического и социального развития страны на период до 2005 года, определена программа дальнейшего развития связи, которая предусматривает продолжить развитие и повысить надёжность связи страны на базе новейших достижений науки и техники и развить высокоавтоматизированное производство волоконно-оптических кабелей связи.
Уже ускоренными темпами развивается городская и междугородняя телефонная связь с применением оптических кабелей, создаётся интегральная сеть связи многоцелевого назначения. Магистральная сеть связи базируется на использовании кабельных, радиорелейных и спутниковых линий связи.
Особое место занимают кабельные линии связи, обладающие хорошей защищенностью каналов связи от атмосферных влияний и различных помех, высокой устойчивостью и долговечностью. Эти качества особенно проявляются на современном этапе развития техники кабельной связи с применением многоканальных систем связи.
В данном курсовом проекте рассматривается построение участка кабельной магистрали.
СОДЕРЖАНИЕ
Введение
1 Выбор трассы магистрали
2 Выбор типа кабеля и СП
3 Размещение усилительных пунктов
4 Оборудование вводов кабеля в ОУП и НУП
5 Прокладка и монтаж кабелей
6 Устройство сложных переходов
7 Содержание кабеля под избыточным газовым давлением
8 Расчёт параметров передачи
9 Защита кабелей и НУП от коррозии
10 Расчёт и защита кабеля от ударов молнии
11 Расчёт заземляющих устройств
12 Расчёт надёжности проектируемой кабельной линии
13 Охрана труда и окружающей среды
14 Ведомости объёма работ и потребных материалов
Список литературы
СПИСОК ЛИТЕРАТУРЫ
1 Аппаратура сетей связи / Справочник .- М.: Связь,1980.
2 Атлас автомобильных дорог СССР.-М. Гл. управление геодезии и картографии при СМ СССР,1986.
3 Гроднев И.И. Линейные сооружения связи .- М.: Радио и связь,1987.
4 Инструкция по проектированию линейно - кабельных сооружений связи.ВСН-116-87.-М.: 1988.
5 Правила охраны линий связи. Условия производства работ в пределах охранных зон и просек на трассах линий связи и радиофикации.-М.:Связь,1970.
6 Руководство по строительству линейных сооружений магистральных и внутризоновых кабельных линий связи .- М.: Радио и связь,1986.
7 Руководство по защите подземных кабелей связи от ударов молний.-М.:Связь,1975.
8 Справочник строительства кабельных сооружений связи .-М.: Радио и связь,1988.
Похожие рефераты:
Проект вскрытия и разработки Кадали-Макитской террасы
Волоконно-оптическая линия связи
Модернизация телефонной сети Аккольского района Акмолинской области
Монтаж кабельных линий в земле
Проект высокоскоростной локальной вычислительной сети предприятия
Локальная сеть Ethernet в жилом микрорайоне
Корпоративная локальная компьютерная сеть на предприятии по разработке программного обеспечения
Проект инженерно-геологических изысканий для застройки второй очереди МКР "Каштак"
Проектирование линейных сооружений городской телефонной сети
Проект структурированной кабельной системы
Проектирование локальной сети для рабочих мест на базе сети Ethernet
Установки погружных центробежных насосов (УЭЦН)
Проект новой подстанции для обеспечения электроэнергией нефтеперерабатывающего завода
