| Похожие рефераты | Скачать .docx | Скачать .pdf |
Реферат: Преимущества и недостатки способов очистки коксового газа от сероводорода
Канд. техн. наук Е. Т. КОВАЛЕВ, И. М. ДАВИДЕНКО (НПО «Коксохимия»)
В мире в настоящее время используют более 15 вариантов технологий очистки коксового газа от сероводорода. При этом промышленный интерес представляют круговые абсорбционно-десорбционные и жидкостные окислительные процессы. Среди действующих сероочисток преобладают круговые: вакуум-карбонатные (содовые, поташные или их смеси), аммиачные (метод комплексной очистки фирмы «Штиль», ФРГ) и амин-ные (Сульфибан-процесс — очистка газа водным раствором моноэтаноламина) способы очистки газа.
Вакуум-карбонатный способ, модифицированный в двухступенчатый с предварительной очисткой газа от цианистого водорода, характеризуется простотой аппаратурного оформления и эксплуатации, сравнительной дешевизной поглотителя, что позволило рекомендовать этот процесс для внедрения на заводах Юга. Фирма «Крупп-Копиерс» на заводах ФРГ и других стран также применяет этот процесс. К недостаткам процесса относятся его энергоемкость, дефицит содопродук-тов в нашей стране и несовершенство мокрого катализа.
Аминные способы сероочистки нашли широкое применение в нефте- и газоперерабатывающей промышленности, а также в коксохимии (например, на Баглейском коксохимическом заводе), обеспечивая практически полную очистку газа не только от сероводорода, но и, в отличие от известных способов, от сероорганических соединений [1]. Процесс не имеет неутилизированных отходов, так как на основе кубовых остатков от регенерации моноэтаноламина и пиридиновых оснований получают ингибитор коррозии. В то же время освоенные в промышленности производства аминоспиртов еще не удовлетворяют потребности различных отраслей в этих эффективных абсорбентах, что в свою очередь сдерживает развитие перспективной технологии очистки газов от сероводорода аминным способом.
В последние годы развивается аммиачный способ сероочистки коксового газа, известный за рубежом как процесс фирмы «Штиль» [2]. В нашей стране этот метод исследован ВУХИНом и предложен к внедрению преимущественно на заводах Востока, а также на Коммунарском коксохимическом заводе. Достоинство его — отсутствие потребности в дополнительных реагентах благодаря использованию аммиака коксового газа. Способ наиболее целесообразен в сочетании с получением аммиака методом Фосам [3]. Однако на заводах Юга, где соотношение аммиака и сероводорода составляет 1:2 вместо 2-7-2, 5:1, для его реализации необходимо достичь охлаждения раствора из-за экзотермического характера реакции взаимодействия кислых газов и аммиака на стадии абсорбции и подобрать доступный коррозионностойкий материал для изготовления регенерационной аппаратуры, так как аммиачный раствор обладает повышенной агрессивностью.
Среди жидкостных окислительных способов наибольшее рас¬пространение получили процессы сероцианоочистки Холме — Стретфорд, Фу макс Родякс, Такахакс — Хайрохакс и др. [4, 5]. При этом предварительное извлечение цианистого водорода в начале газового тракта позволяет существенно сократить расход щелочных реагентов. В отечественной коксохимической, сланцеперерабатывающей и других отраслях промышленности распространена мышьяково-содовая сероочистка (система «Тайлокс») с использованием солей мышьяка в качестве катализатора.
Главный недостаток всех применяемых технологических схем с использованием окислительных методов низкая героем кость поглотительных и сложность переработки отработанных растворов. Большое количество и многовариантность окислительных сероочисток свидетельствуют о стремлении подобрать наиболее рациональную композицию реактивов.
В УХИНе в последние годы исследовали и подготовили к внедрению в промышленность новые и усовершенствованные способы очистки коксового газа от сероводорода. Однако трудно рассчитывать на повсеместную замену существующих сероочисток принципиально новыми технологиями. Поэтому на заводах, имеющих цехи вакуум-карбонатной и мышьяково-содовой сероочистки, целесообразно проводить их реконструкцию с переводом на двухступенчатую схему.

Рис. I. Зависимость равновесной концентрации сероводорода и паргазовой фазе от содержания NaCNS и H2S в растворе при 360 С, г/л: 1 - 0, 6; 2 — 1, 0; 3 — 2, 0; 4 — 3, 5; 5 — 7, 1
Проводили исследования, связанные с разработкой усовершенствованной технологии очистки коксового газа вакуум-карбонатным способом в две ступени [5]. Установили, что для достижения глубокой очистки газа от сероводорода необходимо снизить концентрацию балластных солей с 250—280 до 50 г/л, в результате чего равновесная концентрация сероводорода над раствором уменьшится в 4 раза, а растворимость соды (и, следовательно, сероемкость раствора) возрастет почти вдвое. Эти закономерности подтверждены экспериментально и описаны математически (рис. 1). Схема процесса показана на рис. 2.
На первой ступени абсорбции используется раствор с содержанием свободной щелочи до 5 % и концентрацией балластных солей до 250 г/л, плотность орошения 3, 5 л/м3; на второй — соответственно до. 10 %, до 50 г/л и 2, 5 л/м3. Вся сода подается только на вторую ступень. Диаметр абсорберов первой и второй ступеней 3, 6 м, высота 37—38 м, материал корпуса — сталь (с прибавкой на коррозию). Основная насадка — плоскопараллельная, норма насадки 0.22 мм2/м3 газа. Регенераторы первой и второй ступеней могут быть соединены последовательно, противоточно по пару паропроводяшей тарелкой. Внутренние элементы регенератора изготавливаются из стали 12Х18Н10Т.
Внедрение в промышленность описанной схемы сдерживается отсутствием абсорберов единичной мощностью 100 тыс. м3/ч газа с низким сопротивлением, тарельчатых регенераторов диам. 7 м вместо выпускаемых диам. 5, 5 м и вакуум-компрессоров ЦКС-390. Головная установка двухступенчатой . вакуум-карбонатной сероочистки сооружается на Криворожском коксохимическом заводе. ТЛЗ на строительство таких установок выданы также для Авдеевского и Донецкого коксохимических заводов.
В УХИНс разрабатывается процесс моноэтаноламиновой сероочистки, который помимо Баглейского будет внедрен и на Днепродзержинском заводе. Задача Проводимых в институте исследований, направленных на совершенствование и интенсификацию процесса очистки коксового газа аминным способом, состоит в разработке технологической схемы извлечения сероводорода из коксового газа композитными поглотителями аминного происхождения. Оценивается эффективность использования нового абсорбента метилдиэтаноламина, селективность по сероводороду которого в несколько раз выше широко применяемого моноэтаноламина. Внедрение данной технологической схемы, оснащенной современными аппаратами с регулярными насадочными элементами, обеспечит низкие энергетические, капитальные затраты и компактность установки. В сочетании с процессом переработки регенераторного газа в серную кислоту по безотходной схеме ДК - ДА процесс аминной сероочистки позволит комплексно решить экологические проблемы технологии сероцианоочистки.
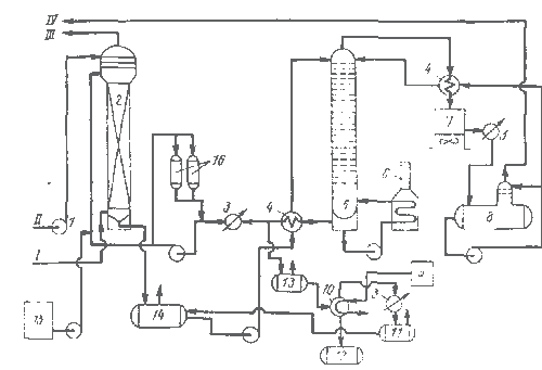
Технологическая схема очистки газа моноэтаноламином приведена на рис. 3. Абсорберы представляют собой аппараты диам. 3, 2 м, включающие по четыре слоя плосконараллельной на садки с секцией 2-образной насадки вверху каждого слоя. В верхней части аппарата предусмотрена промывка газа конденсатом для улавливания паров моноэтаноламина. Материал абсорбера сталь 08Х13АГ19. Регенератор из стали 10х17 Н13М2Т оборудован клапанными тарелками.
Следует подчеркнуть, что рассмотренные варианты круговых методов сероцианоочистки предусматривают переработку сероводородного газа в серную кислоту по новой технологии методом ДК — ДА. Оснащение сероочисток установками ДК — ДА позволит не только сделать технологию переработки сероводородного газа экологически чистой, но и улучшить качество получаемой серной кислоты.
Благодаря модернизации существующей технологической аппаратуры с применением современных элементов внутренней структуры, этот перевод достигается с минимальными капитальными затратами без привлечения больших материальных и людских ресурсов. Технологические задания на установки выданы Запорожскому, Мариупольскому и Днепропетровскому коксохимическим заводам.

Рис. 3. Схема процесса моноэтаноламиновой (МЭА) очистки коксового газа от сероводорода: 1 — насос-дозатор; 2 — абсорбер с плоскопараллельной насадкой; 3 — холодильники; 4 — теплообменники; 5 — регенератор; 6 — трубчатая печь; 7 — воздушный конденсатор; 5 - сепаратор газ — жидкость; 9 — емкость раствора щелочи; 10 — куб для отгонки моноэтаноламина; 11 — сборники дистиллированного раствора; 12 — сборник для нерегенерированмого продукта; 13, 14 — соответственно промежуточный сборник и сборник насыщенного раствора моноэтаноламина перед отгонкой; 15 — емкость свежего раствора моноэтаноламина; 16 — фильтры; /, /// — соответственно исходный и очищенный коксовый газ; //— конденсат водяного пара (умягченная вода); IV — сероводородный газ в отделение производства серной кислоты
На опытной установке УХИНа исследовали процесс очистки коксового газа от сероводорода щелочным раствором комплексоната железа с высокой сероемкостью [7]. Этот процесс обеспечивает глубокую очистку газа от сероводорода, прост по аппаратурному оформлению абсорбционной части. В то же время необходимо обеспечить процесс комплексонато.м железа (трилон Б) и упростить узлы переработки раствора. На украинских заводах с действующими одноступенчатыми установками экономически целесообразна реконструкция их на двухступенчатую схему, которая обеспечит относительную экономию капитальных и эксплуатационных затрат за счет общецехового хозяйства, коммуникаций, хранилищ и т. д. На отдельных заводах это позволит снизить удельные капитальные затраты на 20— 30 % (до 11 12 руб/1000 м3 газа). Кроме того, вакуум-карбонатный способ обеспечивает возможность снижения текущих издержек при использовании вместо пара тепла прямого коксового газа. Например, применение вторичного тепла коксового газа в цехе сероочистки № 2 Авдеевского завода позволило снизить эксплуатационные расходы на 0, 85 руб/1000 м , а для двухступенчатой вакуум-карбонатной сероочистки Криворожского завода, по проектным данным, обеспечит снижение текущих издержек с 4, 3 до 2, 8 руб/1000 м3.
Следует отметить, что внедрение аммиачного метода сероочистки на украинских коксохимических заводах вызовет относительное увеличение эксплуатационных затрат из-за более высокой стоимости энергетических средств по сравнению с Востоком (на Украине стоимость электроэнергии в среднем на 25 %, воды — более чем в 3 раза выше стоимости на восточных заводах). Учитывая, что в эксплуатационных расходах аммиачной сероочистки, стоимость энергетики составляет 25— 30 %, на украинских заводах они возрастут на 0, -2—0, 3 руб/1000 м3. Эта величина будет еще более существенна в перспективных отпускных ценах, так как ожидается увеличение стоимости пара на 60, а электроэнергии более чем на 40 %. Таким образом, при выборе метода глубокой очистки коксового газа для конкретного завода необходимо учитывать ряд факторов: физическое состояние основного оборудования действующих цехов очистки коксового газа от сероводорода; состав коксового газа; обеспеченность процесса сырьевыми и материальными ресурсами; энергоемкость процесса и т. д. Только учет всех этих факторов в их взаимосвязи позволит определить наиболее целесообразный вариант сероочистки для ускорения решения экологических проблем в коксохимической подотрасли.
Список литературы
1. Очистка коксового газа от серы процессом Сульфнбан: Экспресс-информ. / Реф. И. И. Иванов // Черная метал лургия. Сер. Коксохимическое производство / Ин-т «Чермет-информация». 1982. Вып. 2.— 20 с.
2. NH3 recovery in the “Phosam – W” process// Chem.Eng. Progr 1984. № 10. Р. 61—63.
3. Антипова В. В. Улавливание и переработка химических продуктов коксования в Японии // Черная металлургия: Бюл'НТИ. 1982. Вып. 13. С. 35—42.
4. Wilson B.M., Newell R.D.H2S removal in the Stredford process//Chem. Eng. Progr 1984. № 10. Р. 40—47.
5. А. с. 1337397 СССР. Способ очистки коксового газа от сероводорода / Ю. И. Резуненко и др. // Открытия, Изобретения. 1987. № 34. С. 12.
6. Совершенствование процессов очистки коксового газа от сероводорода: Экспресс-информ. / Реф. В. В. Марков и др. // Черная металлургия. Сер. Коксохимическое производство / Ин-т «Черметинформация». 1989. Вып. 2. 42 с.
7. Латышева Л. А. и др. Тенденция развития технологии очистки коксового газа // Кокс и химия. 1988. .V» 1. С. 33— 38.
8/ Совершенствование процессов сероочистки коксового газа за рубежом: Обзор, информ. / Реф. В. В. Антипова, Г, С. Ухмылова II Черная металлургия. Сер. Коксохимическое производство / Ин-т Черметинформация. 1985. Вып. К— 12
Похожие рефераты:
Очистка сточных вод поселка городского типа производительностью 6000 м3 сутки
Биохимическая очистка сточных вод нефтеперерабатывающих предприятий
Межпредметные связи в курсе школьного предмета химии на предмете углерода и его соединений
Переработка нефти и газа на ОАО "Татанефтегазопереработка"
Развитие, становление и основные аспекты фармации
Проект улавливания бензольных углеводородов из газа
Очистка газообразных промышленных выбросов
Влияние предприятия на окружающую природную среду
Программа для поступающих в вузы (ответы)
Производство синтетического аммиака при среднем давлении. Расчёт колонны синтеза
Промышленная очистка сточной воды машиностроительного предприятия
Получение гидроксида натрия каустификацией содового раствора