| Похожие рефераты | Скачать .docx |
Курсовая работа: Физико-химические основы адсорбционной очистки воды от органических веществ
Государственное образовательное учреждение высшего профессионального образования
«Московский Государственный Технический Университет
имени Н.Э. Баумана»
Калужский филиал
Кафедра Промышленной экологии
Курсовая работа по курсу «Химия окружающей среды»
на тему «Физико-химические основы адсорбционной очистки воды от органических веществ»
Калуга, 2008
СОДЕРЖАНИЕ
1. Введение
2. Адсорбционные методы
3. Сорбция из водных растворов
4. Изотермы адсорбции. Уравнение Лэнгмюра. Уравнение Фрейндлиха......
5. Расчет изотермы адсорбции молекулярно-растворенных органических веществ на активных углях без экспериментальных измерений
5.1 Аддитивность величин стандартного уменьшения свободной энергии адсорбции
5.2 Парциальная константа адсорбционного равновесия при адсорбции из водных растворов на пористых углеродных сорбентах
5.3 Коэффициент активности. Предельное значение коэффициента активности
5.4 Вычисление изотерм адсорбции органических веществ из водных растворов углеродными адсорбентами
6. Методы выбора и контроля адсорбентов для очистки воды
6.1. Влияние природы поверхности и пористости углеродных адсорбентов на молекулярную адсорбцию органических веществ из водных растворов
6.2. Влияние ионизации и ассоциации молекул в растворе на их адсорбцию
7. Кинетика и динамика сорбции из водных растворов
8. Активные угли и их регенерация
9. Использование дешевых сорбентов и отходов
Заключение
Практическая часть
Список используемой литературы
1. ВВЕДЕНИЕ
Объем потребляемой в мире воды достигает 4 трлн. м3
в год, а
преобразованию со стороны человека подвергается практически вся гидросфера. Химическая и нефтехимическая отрасли промышленности способствуют проникновению в водную среду веществ, обычно отсутствующих в ней, или превышению естественного уровня их концентрации, ухудшающей качество водной среды. [9]
За время существования человечества в природную среду было введено огромное количество органических веществ. Вредные химические элементы и вещества попадают в водоемы, ухудшая их санитарное состояние и вызывая необходимость специальной глубокой очистки воды перед использованием ее для хозяйственно-питьевых и некоторых промышленных целей. Многие органические примеси не извлекаются из воды механически, не нейтрализуются при биологической очистке, не удаляются такими традиционными методами водоочистки, как отстаивание, коагуляция и флотация. Это обуславливает введение в комплексную технологическую схему водоподготовки стадии адсорбционной доочистки. Как правило, эта стадия является заключительным этапом в технологическом процессе очистки воды. Адсорбционный метод является хорошо управляемым процессом. Он позволяет удалять загрязнения различного характера практически до любой остаточной концентрации независимо от их химической устойчивости. При этом отсутствуют вторичные загрязнения. Отсюда перспективной является тенденция развития фильтрующе-сорбирующих устройств, предназначенных для локальной доочистки питьевой воды, и этот вопрос является весьма актуальным.
2. АДСОРБЦИОННЫЕ МЕТОДЫ
Адсорбция – процесс концентрирования растворенного вещества (адсорбата) или растворителя (адсорбтива) из объема фаз на поверхности раздела между ними (на поверхности твердого тела (адсорбента) или жидкости). [3]
В зависимости от характера сорбционного взаимодействия адсорбата и адсорбента различают физическую адсорбцию, активированную адсорбцию и хемосорбцию.
Физическая адсорбция обусловлена силами межмолекулярного взаимодействия Ван-дер-Ваальса, не избирательна, полностью необратима, протекает с высокой скоростью и имеет сравнительно низкую теплоту адсорбции – от нескольких килоджоулей до нескольких десятков килоджоулей на моль адсорбата. Адсорбция протекает молекулярно, т.е. преимущественно адсорбируются соединения в недиссоциированном состоянии. Физическая адсорбция характерна для веществ, адсорбируемых из парогазовой фазы, а при адсорбции из растворов осложнена физико-химическим взаимодействием адсорбата, адсорбтива и адсорбента.
Активированная адсорбция обусловлена взаимодействием адсорбата и адсорбента с образованием поверхностного соединения особого рода, характерного тем, что молекулы адсорбента, вступившие во взаимодействие с молекулами адсорбата (адсорбтива), остаются в кристаллической решетке адсорбента. Активированная адсорбция избирательна, как правило, протекает медленно (с повышение температуры скорость адсорбции заметно возрастает), необратима и характеризуется высокой теплотой адсорбции – до нескольких сотен килоджоулей на моль адсорбата.
Хемосорбция – обычная химическая реакция, протекающая на поверхности адсорбента и сопровождающаяся выделением теплоты, эквивалентной теплоте химической реакции.
Использование комбинации нескольких адсорбентов разного типа позволяет осуществлять комплексную корректировку состава воды по всем необходимым в каждом конкретном случае показателям. Использование смесей адсорбентов определенного состава для подготовки питьевой воды не только высокоэффективно, но и чрезвычайно экономически выгодно. [4]
3. Сорбция из водных растворов
Материал, на поверхности пор которого происходит концентрирование поглощаемого вещества, называют адсорбентом, а само вещество — адсорбатом. Адсорбционные явления основаны на физическом и химическом взаимодействии адсорбата и адсорбента.
Силы молекулярного взаимодействия, в основном, дисперсионные, обуславливающие физическую адсорбцию, возникают при сближении молекул материала адсорбента и адсорбируемого вещества и проявляются в упорядочении движения частиц вследствие взаимного притяжения. Дисперсионные взаимодействия неспецифичны, присущи всем веществам и различаются в конкретных случаях лишь количественно. Потенциальная энергия взаимодействия двух атомов равна
(1)
где r — расстояние между центрами атомов; b — эмпирическая константа; С n — константа поляризации.
Приведенное выражение показывает, что адсорбционные взаимодействия проявляются только на очень малых расстояниях. Теоретически, если взаимное притяжение атомов максимально на расстоянии r
0
, то при
их взаимодействие ослабевает в 4 — 5 раз. И, наоборот, при
превалируют силы отталкивания. Иногда дисперсионные взаимодействия усиливаются водородными связями и электростатическими (индукционными или ориентационными) силами. Эти дополнительные взаимодействия специфичны для определенного вида адсорбируемых веществ или свойств поверхности адсорбента. Адсорбция – процесс самопроизвольный, протекающий с выделением некоторого количества теплоты,
В отличие от физической адсорбции, носящей обратимый характер с сохранением индивидуальности адсорбата и адсорбента, хемосорбция — скорее химический процесс на границе раздела фаз. Этот процесс обычно необратимый и значительно более экзотермичный, чем физическая сорбция.
Сорбция из жидких растворов значительно сложнее, чем из парогазовой смеси, так как включает взаимодействия сорбента с сорбируемым веществом и с растворителем (водой); при этом также следует учитывать взаимодействие растворителя с сорбатом. Поэтому, несмотря на то, что сорбция из водных растворов исследуется и используется почти 200 лет, она изучена значительно менее сорбции из парогазовой фазы. В основном механизм сорбции из растворов в том или ином виде объясняют представлениями, выведенными для газовой фазы, лишь дополняя или ограничивая условиями, специфическими для жидкой фазы. Отличия в подходе к подобному переносу отражаются на виде и точности моделей и расчетов систем сорбционной очистки воды.
Теория полимолекулярной сорбции, в основе которой лежит представление о многослойной сорбции на поверхности макро- и мезопористого сорбента, была разработана Брунауэром, Эметом и Теллером. Однако в практике наибольшее распространение получили микропористые сорбенты, в чрезвычайно малом пространстве микропор которых послойной сорбции вещества на поверхности не происходит. При сорбции в микропорах происходит заполнение части или всего объема их сорбатом, который под действием взаимно усиливающихся и перекрывающихся адсорбционных полей, создаваемых противоположными стенками пор, находится в специфическом уплотненном состоянии. Теории объемного заполнения микропор, разработанная Дубининым и его школой, использует понятие о предельном объеме адсорбционного пространства микропористого сорбента W 0 . Основное уравнение адсорбции паров и газов на микропористых сорбентах, известное как уравнение Дубинина – Радушкевича, имеет вид:
(2)
При сорбции вещества из раствора оно занимает на поверхности или в объеме пор сорбента место, которое до этого занимали молекулы растворителя (воды), а не свободное пространство. Присутствие воды в порах приводит к некоторому выравниванию сорбционного потенциала. В объеме сорбируемой фазы концентрация вещества значительно выше, чем в растворе. При этом снижается поверхностное натяжение на границе раздела раствор – твердый сорбент.
Основы термодинамики адсорбции из растворов впервые сформулировал Гиббс более 100 лет назад. Им было введено понятия избыточной адсорбции
, т.е. избыточного содержания поглощаемого вещества в адсорбированной фазе по сравнению с его содержанием в растворе. Величина избыточной (гиббсовской) адсорбции легко определима по формуле
(3)
где С0 и Ск – концентрация вещества в растворе до и после опыта; V – объем раствора; m – навеска сорбента.
Термодинамический подход к решению проблемы сорбции является наиболее общим и позволяет оценивать сорбируемость молекул по значению максимальной работы переноса вещества из раствора на поверхность сорбента. Поскольку при сорбции вещества из воды происходит уменьшение свободной энергии системы
, Когановский предложил использовать эту величину для прогнозирования эффективности извлечения растворенных соединений из воды. Константа равновесия при сорбции из разбавленных растворов
связана с
зависимостью вида
, из которой следует, что чем больше
, тем лучше сорбируется вещество.
Идею о возможности применения теории объемного заполнения микропор для описания сорбции из жидкой фазы выдвинули Эльтеков и Стадник. Эта идея использует представления об отсутствии влияния физического состояния сорбата в объемной фазе на сорбционный потенциал в микропорах углей и отсутствии ассоциативных, ионных и водородных связей между молекулами сорбируемого вещества и воды, а также внутри сорбата. Эта теория применима для расчета сорбции из очень разбавленных растворов ограничено растворимых веществ: уравнение изотермы сорбции на микропористых АУ в данном случае принимает вид:
(4)
Здесь W
0
– предельный объем микропор сорбента; Vm
– мольный объем сорбата;
– структурно-энергетическая константа;
– растворимость соединения в воде при данной температуре;
– равновесная концентрация в воде.
Обобщая данные о сорбируемости на АУ низкомолекулярных органических соединений, можно сделать вывод, что менее других сорбируются структурно простые вещества в ионной форме, лучше – в молекулярной. Сорбируемость органических веществ возрастает в ряду:
гликоли < спирты < кетоны < сложные эфиры < альдегиды <
< недиссоциированные кислоты < ароматические соединения.
Вода, сорбируясь на участках окисленной поверхности АУ, препятствует сорбции на них неполярных алифатических соединений. Сорбируемость органических веществ возрастает с увеличением длины углеродной цепи (если она не ограничена размером пор сорбента), причем для гомологов, согласно правилу Траубе, на величину, кратную изменению длины углеродной цепи.
Способность к сорбции возрастает с ростом молекулярной массы органических веществ, особенно выше 30 000. Аналогична и зависимость при росте мицеллярной массы коллоидов. Присутствие в воде неорганических солей, способствующих укрупнению ассоциатов молекул красителей и гуматов, приводит к их более полному сорбционному выделению.
Специфическими загрязнениями сточных вод заводов СК являются неокисляемые биохимическими путем лейканол и трилон Б. Первый обладает свойствами ПАВ и присутствует в воде в виде отдельных молекул и ассоциатов, что и определяет особенность сорбции его из воды, а именно: при 20–30ºС отдельные молекулы и ассоциаты малых размеров сорбируются на ГАУ, а крупные ассоциаты способны лишь к дальнейшему укрупнению и коагуляции. Поэтому сорбционная емкость ГАУ зависит от начальной концентрации лейканола в воде, так как пропорционально росту
увеличивается и доля крупных ассоциатов лейканола.
Эффективность сорбции трилона Б на БАУ, ОУ, АГ-3, СКТ при
ммоль/дм3
почти одинакова. Сорбция трилона Б из воды – типичный случай полимолекулярного поглощения с преобладающим взаимодействием во втором и последующих слоях над взаимодействием в первом слое.
Применение угля СКТ более эффективно в области малых равновесных концентраций (
ммоль/дм3
); при больших
целесообразнее сорбция на АГ-3.
Такие биологические объекты, как бактерии и вирусы, несмотря на крупные размеры, хорошо сорбируются АУ. Изотерма сорбции E . Coli описывается уравнением Лэнгмюра, а вируса Polio – уравнением Фрейндлиха.
Влияние температуры на сорбцию из водных растворов далеко не однозначно. Дело в том, что при сорбции на микропористых сорбентах веществ, размеры молекул которых близки к эффективным размерам пор, проникновение этих молекул в поры зависит от их кинетической энергии. При достаточной энергии (температуре) молекулы сорбата проникают в окна пор и сорбируются; в противном случае происходит лишь незначительно поглощение на поверхности мезо- и макропор. Иными словами, сорбционная емкость повышается с ростом температуры; это явление получило название «активированной адсорбции». В то же время физическая сорбция, как любой экзотермический процесс, в целом ухудшается с ростом температуры. Поэтому суммарное внешне фиксируемое проявление этих двух явлений (активированной и физической адсорбции) может иметь экстремум при определенной температуре. Как показано в работах Дубинина, для газов и паров этот экстремум имеет вид острого пика.
При сорбции из водных растворов, а в особенности из таких многокомпонентных систем, как сточные воды, этот пик размыт. Например, при доочистке сточных вод максимальные значения сорбционной емкости достигались при 35 – 60ºС. Емкость угля при 0 – 10 и выше 75 – 80ºС была в 1,5 – 2 раза ниже. В других случаях оптимальная температура может быть иной. Есть данные о том, что с повышением температуры значительно улучшается кинетика адсорбции при доочистке высококонцентрированных вод, что связано с перестройкой молекул в растворах, разрушением ассоциатов воды и сорбируемого вещества, снижением вязкости раствора. Изменение сорбируемости различных веществ на АУ при нагревании неодинаково.
Многокомпонентность состава природных и сточных вод приводит к тому, что показатели сорбции малого (до 5%) или очень большого (более 95%) количества загрязнений от общего отличаются от средних. Обычно это выражается в завышенных показателях сорбции небольшой части хорошо сорбируемых примесей и, наоборот, в низких показателях при высокой степени очистки от плохо сорбируемых веществ. Последнее приводит к тому, что при сорбции в статических условиях при необходимости повысить эффект очистки воды до 92 – 95% дозу АУ следует резко увеличить. [5]
4. Изотермы адсорбции. Уравнение Лэнгмюра. Уравнение фрейндлиха
Основные сведения о сорбционных свойствах материала и характере адсорбции на нем определенных веществ могут быть получены из изотерм адсорбции, характеризующих зависимость сорбционной способности
от концентрации
(или давления
)
сорбируемого компонента при постоянной температуре:
для жидкой фазы или
для газов. Брунауэр, Эммет и Теллер выделили пять основных типов изотерм сорбции (рис 1). Выпуклые участки изотерм /, II
и IV
типов (Лэнгмюровская адсорбция) указывают на наличие в сорбентах микропор, но, кроме того, сорбенты II
и IV
имеют еще и макропоры. Изотермы III
и V
типов встречаются реже и описывают сильное межмолекулярное взаимодействие в веществе сорбата. Крутизна изотермы I
типа характеризует размер микропор сорбентов: а
— ультрамикропористых, б —
микропористых. Изотерма !
V
б
принадлежит переходно-пористому сорбенту; 1
V
в —
однородно макропористому, а 1
V
а
— со смешанной структурой.

Рис. 1. Типы изотерм сорбции по БЭТ
Чем круче изотерма, тем мельче микропоры. Предельное значение такой адсорбции Апр соответствует покрытию поверхности мономолекулярным слоем. Вогнутые участки указывают на наличие макропор. [4]
Изотерма мономолекулярной адсорбции на микропористых сорбентах обычно имеет вид, показанный на рис. 2. Эта кривая имеет два прямолинейных участка – при малых и больших значениях равновесной концентрации адсорбата. Как адсорбция паров, так и адсорбция из растворов осуществляется в области пор с радиусом 0,5 – 1,6 нм.

Рис.2. Изотермы адсорбции:
1 – выпуклая (Лэнгмюра);
2 – вогнутая (на макропорах)
Для аналитического описания изотермы мономолекулярной адсорбции чаще всего используется уравнение Лэнгмюра:
(5)
где
– удельная адсорбция, ммоль/г:
– предельная адсорбция, ммоль/г;
– равновесная концентрация адсорбата, ммоль/л;
– адсорбционная константа.
Уравнение Лэнгмюра описывает изотерму адсорбции во всех областях равновесных концентраций. При малых концентрациях, когда
, формула упрощается и приобретает вид:
(6)
Для условий, когда
, формула (5) дает независимость адсорбции от концентрации:
(7)
Уравнение (5) может быть преобразовано в линейную форму путем его умножения на
и последующего деления на
, в результате чего оно приобретает вид:
(8)
Уравнение (8) представляет собой уравнение прямой. По этой зависимости определяют величину предельной адсорбции (рис.3).

Рис. 3. Схема определения констант в уравнении Лэнгмюра
В области промежуточных равновесных концентраций (на небольших участках изменения концентрации адсорбата) зависимость адсорбции от концентрации часто может быть описана уравнением Фрейндлиха, в основе которого лежит допущение, что изотерма адсорбции является параболой:
(9)
где
и
– константы. Константа
зависит от природы адсорбента и адсорбата и колеблется в широких пределах. Константа
возрастает с увеличением длины углеводородного радикала ПАВ, т.к. при этом возрастает адсорбционная способность вещества. Показатель
колеблется в пределах 0,1 – 1 и зависит от температуры и природы адсорбата.
В логарифмированном виде уравнение Фрейндлиха представляется прямой (рис. 13):
(10)

Рис. 4. Схема определения констант в уравнении Фрейндлиха
Отрезок, отсекаемый прямой на оси ординат, равен
, а тангенс угла наклона прямой к оси абсцисс равен
. [3]
5. Расчет изотермы адсорбции молекулярно-растворенных органических веществ на активных углях без экспериментальных измерений
Одна из основных задач при определении технологического режима адсорбционной установки – это расчет условий адсорбционного равновесия, т.е. расчет изотермы адсорбции. Зависимость количества адсорбированного вещества от равновесной концентрации в растворе необходимо знать при расчете кинетики и динамики адсорбции, а также при расчете удельного расхода адсорбента при любом способе технологического оформления адсорбционного процесса.
Большой интерес представляет расчет изотермы адсорбции без экспериментальных измерений. В основу такого расчета положены следующие представления:
– адсорбция органических веществ (неэлектролитов и слабых электролитов) на углеродных адсорбентах, являющаяся физическим нелокализованным процессом, обусловлена дисперсионным взаимодействием молекул органических веществ с углеродными атомами поверхности, и поэтому поверхностные оксиды не влияют на адсорбционное равновесие и избирательность адсорбции;
– общий объем всех адсорбированных компонентов раствора является величиной постоянной, не зависящей от структуры молекул, соотношения концентраций и их ориентации. Молярные объемы адсорбированных веществ приблизительно равны молярным объемам жидкостей;
– равновесной концентрации в объемном растворе, равной растворимости, соответствует предельное значение коэффициента активности в уравнении парциальной изотермы адсорбции, величина которого пропорциональна произведению константы адсорбционного равновесия на растворимость;
– при адсорбции из водного раствора сильнополярных молекул (с большим дипольным моментом) в адсорбционной фазе проявляется диполь – дипольное отталкивание вследствие навязанной полем адсорбента однообразной ориентации диполей на границе раздела фаз, что приводит к уменьшению предельной плотности вещества в адсорбционной фазе. [6]
5.1 Аддитивность величин стандартного уменьшения свободной энергии адсорбции
Для количественной термодинамической характеристики адсорбируемости применяют величину стандартного уменьшения свободной энергии адсорбции
. Поскольку дисперсионные силы, обусловливающие физическую адсорбцию, аддитивны, А.В. Киселев свел расчет уменьшения свободной энергии адсорбции молекул к вычислению инкрементов стандартного уменьшения свободной энергии адсорбции, обусловленных отдельными структурными элементами молекул адсорбата.
При изучении адсорбции из растворов также можно было ожидать аддитивности энергий адсорбции, так как энергия сольватации (гидратации) аддитивно складывается из энергий сольватации отдельных элементов структуры молекулы.
Аддитивность изменения химических потенциалов при адсорбции из раствора была теоретически проанализирована в работе Осьцика и Ваксмундского. Рассматривая изменение химического потенциала в результате адсорбции многоатомных молекул из раствора, ли приняли в качестве исходной позиции, что общее изменение
представляет собой сумму инкрементов, характеризующих изменение химического потенциала в результате адсорбции отдельных элементов структуры молекул таких, как группы –СН3
и =СН2
, составляющие углеродный скелет органических молекул, или функциональные группы СООН, NO2
и т.п.
Теоретическое вычисление уме6ньшения свободно энергии при адсорбции из растворов до сих пор практически невозможно, особенно для случая адсорбции веществ, растворенных в воде. Поэтому при адсорбции растворенных веществ термодинамические величины, характеризующие адсорбционное равновесие, определяют экспериментально.
Таким образом, поскольку физическая адсорбция органических неэлектролитов и слабых электролитов неуглеродных материалах осуществляется, в основном, в результате дисперсионного взаимодействия, величина стандартного уменьшения свободной энергии адсорбции хорошо аппроксимируется суммой инкрементов, обусловленных вкладом отдельных структурных элементов и функциональных групп в это взаимодействие.
Стандартное мольное уменьшение свободно энергии адсорбции вещества может быть представлено в виде суммы инкрементов:
(11)
т.е. величина стандартного уменьшения свободной энергии адсорбции отражает влияние химического строения молекулы на энергию адсорбционного взаимодействия и, следовательно, на константу адсорбционного взаимодействия. [2]
5.2. Парциальная константа адсорбционного равновесия при адсорбции из водных растворов на пористых углеродных сорбентах
Парциальную константу адсорбционного равновесия
можно представить следующим уравнением:
(12)
где
и
– молярные доли растворенного вещества в адсорбционной фазе и равновесном состоянии;
– удельная адсорбция растворенного вещества;
– предельно-адсорбционный объем пор адсорбента;
– молярный объем;
– парциальный коэффициент активности компонента; ![]()
Это – уравнение парциальной изотермы адсорбции, поскольку оно связывает равновесные величины адсорбции данного компонента с его равновесной концентрацией. Необходимые для расчетов величины молярных объемов компонентов раствора могут быть вычислены из их плотности в жидком состоянии:
(13)
где
– плотность жидкого компонента;
– его молекулярная масса.
Эти же величины можно найти как произведение ван-дер-ваальсовской площади проекции адсорбированной молекулы на ван-дер-ваальсовский размер ее, нормальный к плотности проекции
, т.е. на так называемую толщину молекулы.
В уравнение парциальной изотермы адсорбции удобно вести величину относительного заполнения объема адсорбционной фазы органическим компонентом
. Поскольку
, а уравнение (13) можно записать в следующем виде:
(14)
При вычислении константы адсорбционного равновесия в качестве стандартного выбрано состояние бесконечного разбавления в растворе в адсорбционной фазе, когда заполнение адсорбционной фазы стремится к нулю.
Поскольку коэффициент активности
в уравнении (14) становится равным единице для стандартного состояния, т.е. при бесконечно малой величине
, для нахождения числового значения константы адсорбционного равновесия экспериментальные данные, изображенные в координатах
, должны быть экстраполированы до значения
. На рис. 5 показано графическое выделение логарифма парциально константы адсорбционного равновесия хлороформа, фенола, анилина, n
-хлоранилина, n
-нитрофенола, нитробензола и n
-нитроанилина из водных растворов на угле КАД (по уравнениям (13) и (14)).

Рис. 5. Графическое вычисление парциальной константы адсорбционного равновесия хлороформа (1), фенола (2), анилина (3), n -хлоранилина (4), n -нитрофенол (5), нитробензол (6) и n -нитроанилин (7) на активном угле КАД и бензола (8) на ацетиленовом техническом углероде (саже)
Из рис. 5 видно, что в подавляющем большинстве случаев существует линейная зависимость между
и
, что облегчает экстраполяцию значения
до
. В этом методе используются только определяемые величины: предельно-адсорбционный объем пор адсорбента и молярный объем адсорбируемого вещества, что делает применение метода особенно удобным для практических вычислений.
5.3 Коэффициент активности. Предельное значение коэффициента активности
Из уравнения (13) можно записать
(15)
При исследовании адсорбции из растворов условием стандартного состояния является отсутствие взаимодействия между молекулами растворенного вещества, а также с молекулами воды, которое нарушило бы ее структуру. Этому стандартному состоянию соответствует бесконечно разбавление органического компонента водой в равновесном растворе и адсорбционной фазе.
Рассмотрим предельное значение коэффициента активности при
. Подставив
в уравнение (14), получим:
(16)
где
– равновесная концентрация, соответствующая плотному заполнению адсорбционной фазы, т.е.
.
Наибольшему заполнению адсорбционной фазы соответствует равновесная концентрация, равная концентрации насыщенного раствора Cs :
при
(17)
Поскольку вид функции
от θ
в общем случае выражается кривой, которая монотонно изменяется от
(при
) до
(при
), для приближенного вычисления
при любом
можно использовать широко распространенный в химической технологии прием «рабочей линии». Для этого на ординате при
откладывают величину
и соединяют эту точку с началом координат. Тогда приближенное значение
при любом значении
можно найти из соотношения:
(18)
На рис. 6 показано изменение
от
для нитробензола (дипольный момент равен 3,96D). Штриховая прямая получена для значений
, рассчитанных по растворимости.

Рис.6. Зависимость lg fi от θ для молекул нитробензола, адсорбированного на угле КАД (штриховая линия рассчитана по растворимости)
Из рис. 6 видно, что до относительно заполнения
эти прямые не совпадают. Еще более сильное диполь – дипольное отталкивание наблюдается в случае адсорбции n
-нитроанилина (дипольный момент равен 6,17D).
Предельное значение коэффициента активности, таким образом, можно рассчитывать по константе адсорбционного равновесия и растворимости в тех случаях, когда диполь – дипольное отталкивание молекул в адсорбционной фазе отсутствует или незначительно (при малых дипольных моментах молекул).
5.4 Вычисление изотерм адсорбции органических веществ из водных растворов углеродными адсорбентами
Чтобы вычислить изотерму адсорбции, необходимо для разных значений заполнения адсорбционного объема
(
) рассчитать величины равновесной концентрации и удельной адсорбции. Значения равновесных концентраций (
, ммоль/л) вычисляют по формуле
(19)
где
– степень заполнения адсорбционного объема, задаваемая нами (0,1; 0,2; 0,3 и т.д.);
и
- молярные объема извлекаемого органического вещества воды.
Если известна структурная формула извлекаемого из воды вещества, то суммированием инкрементов
для составных частей и структуры находят величину
, а затем вычисляют константу адсорбционного равновесия по формуле
(20)
Удельную адсорбцию рассчитывают по формуле (в ммоль/г)
(21)
Поскольку предельный коэффициент активности определяется соотношением
, для разных значений констант адсорбционного равновесия
можно рассчитать те концентрации, при которых предельный коэффициент активности равен 1
. Рассчитанные концентрации, соответствующие коэффициентам активности
при разных значениях
приведены в табл. 1.
Таблица 1.
Значения концентраций насыщенных растворов, для которых fi
= 1
при разных значениях ![]()
|
|
К при 25ºС |
Сs при 25ºС (рассчитанное), моль/м3 |
| 16,75 21 23 25,1 |
872 4800 11200 25700 |
63,5 11,5 4,95 2,16 |
Расчет изотерм адсорбции только по константе адсорбционного равновесия
возможен для веществ, у которых соотношения между константами адсорбционного равновесия и величинами растворимости близки к указанным в табл. 1. [2]
6. Методы выбора и контроля АДсорбентов для очистки воды
Промышленность выпускает много адсорбентов, характеристики которых известны. В процессе использования адсорбента, однако, и особенно его регенерации, происходит изменение некоторых свойств материала по сравнению с исходными. Поэтому необходим достаточно частый контроль некоторых параметров адсорбента и сопоставление их с таковыми свежего адсорбента. Использование специальных сравнительных методик значительно сокращает затраты труда на подобный контроль.
Общепризнанными методами определения сорбционных характеристик служат: сорбционная емкость по бензолу, йоду, фенолу, мелассе и метиленовому синему; определение площадей поверхности, размеров и объемов пор методами ртутной порометрии и БЭТ. Знание этих характеристик позволяет предсказывать поведение системы адсорбат – адсорбент в условиях адсорбции из смеси известного состава.
Отсутствие в настоящее время данных о полном количественном составе большинства природных и сточных вод и, как следствие этого, использование в практике обобщенных показателей качества воды (БПК, ХПК, цветность и др.) усложняет прогнозирование процесса адсорбции. При этом возможно несоответствие оценок адсорбции по ряду индивидуальных веществ и обобщенным санитарным показателям. Например, для ГАУ различной структуры получены близкие адсорбционные характеристики по ХПК при доочистке сточных вод. На нынешнем уровне знаний при изучении очистки воды лишь непосредственная проверка извлечения исследуемым материалом реальных загрязнений из конкретного источника или стока дает окончательный количественный ответ о рациональности использования данного образца адсорбента.
Адсорбционная очистка воды ведется при очень низких концентрациях одного или нескольких соединений (0,01 – 1,0 ммоль/л), которые во многих случаях адсорбируются независимо друг от друга. При этом адсорбционный процесс часто протекает в области, где выполняется закон Генри:
, а изотерма адсорбции линейна и проходит через начало координат
, что несколько облегчает исследование сорбции.
Линеаризация изотермы облегчает контроль адсорбционных параметров материалов. Во многих случаях линеаризовать изотерму адсорбции или ее участок можно с точностью до 3 – 5%, т.е. перейти от степенного уравнения Фрейндлиха
к его частному случаю – линейному уравнению, описывающему закон Генри:
(22)
В случае линейности изотермы адсорбции или аппроксимации ее прямой, проходящей через начало координат, возможно применение экспресс-методики сравнительной оценки адсорбционной емкости углей по единственной экспериментальной точке. При этом экспериментально найденная адсорбционная емкость
, где
и
приводятся к
– сорбционной емкости при стандартной равновесной концентрации
по формуле:
(23)
(
, а n
– число изучаемых образцов).
В дальнейшем сравниваются не
, а
. Точность определения
повышается при
.
При адсорбции из воды со сходным составом примесей сравнение по
не зависит от
и
. Это позволяет косвенно сравнивать образцы из различных серий опытов, если в них был хотя бы один адсорбент с известными характеристиками. Отношение адсорбционной емкости регенерированного угля
к емкости исходного АУ отражает восстановление его адсорбционной емкости
при регенерации:
(24)
Потери гранулированного адсорбента происходят вследствие химического, теплового и механического воздействия на материал в процессах адсорбции, регенерации и транспортировки. Выражаются они в измельчении, внешнем и внутреннем обгаре, уменьшении общей массы образца. Угольная мелочь и пыль приводят к ухудшению работы адсорбера и выносу взвешенных веществ очищаемой водой. Потери сорбента
при обработке или регенерации и эффективность сохранения веществ адсорбента
определяют по формулам:
(25)
Однако не всегда можно прямо определить всю массу адсорбента. Например, в непрерывном цикле адсорбция – регенерация находить общее количество адсорбента и количество восполняемых потерь РУ прямым измерением весьма трудно. Один из методов косвенного определения потерь – анализ по гранулометрическому составу
и средней массе частиц
сорбента. Определение
позволяет контролировать крупность сорбента и прогнозировать его свойства, так как уменьшение
ниже нормы во всех случаях нежелательно. Значения
находят рассевом или прямым подсчетом. Для прямого подсчета
с точностью до 1% обычно достаточно определить число гранул в навеске 1,5 – 3 г для монофракционных ГАУ или 3 – 4 г – для полифракционных ГАУ, Потери сорбента и эффективность сохранения его
и
при косвенном методе их определения подсчитывают по формулам, аналогичным приведенным выше:
(26)
где
→
, а
→
.
Критерии эффективности применения адсорбента в однократном или в многоцикловом процессе адсорбция – регенерация облегчают выбор и контроль свойств материалов для очистки воды. Окончательное решение об использовании данного образца адсорбента принимают при наличии сведений о его способности очищать воду. Поэтому в качестве критерия эффективности регенерации адсорбента
целесообразно принять отношение объемов воды равного качества (С0
, Ск
=
const
), обработанных исходным и регенерированным углем (V
РУ
и V
АУ
):
(27)
Критерий
указывает на технические возможности увеличения количества обрабатываемой воды. В процессе использования возможно самопроизвольное снижение
(потеря адсорбента или активности материалы;
,
) и направленное его увеличение (доактивация:
). Лучшими являются стабильные режимы обработки, которые обеспечивают
.
Высокая стоимость АУ и сложность регенерационных процессов требуют технико-экономического сравнения себестоимости очистки воды с различными вариантами восстановления адсорбента, начиная с ранних этапов предварительных исследования и кончая стабильным режимом эксплуатации сооружений промышленного масштаба. Затраты на приобретение свежего АУ, необходимого для восполнения его потерь при регенерации или периодическую полную замену при дезактивации, составляют от 40 до 85% всех затрат на очистку воды, и доля их зависит от производительности станции. Средние потери угля составляют от 5 до 15% за цикл и зависят исключительно от метода обработки АУ. В то же время расходы на собственно восстановление адсорбента на указанных станциях составляют, как правило, менее 25% затрат на очистку воды. Качество же регенерированного угля обычно не зависит от стоимости его обработки на установках равной производительности.
В этих условиях различие себестоимости собственно регенерации АУ по одной технологии не превышает 5 – 10%, а при разной технологии достигает 20 – 25%. На основании этого на стадии исследования и предварительного сравнения вариантов регенерации можно не рассчитывать различие затрат на восстановление адсорбента, а сравнивать лишь расходы на восполнение потерь угля (при постоянной производительности). Сравниваемая себестоимость обработки воды (
,
руб/м3
) прямо пропорциональна дозе угля (
, руб/т) и размеру добавки, равной потерям АУ (
):
(28)
Особый интерес представляет сравнение стоимости обработки воды с регенерацией (I) и без нее (II,
) для сорбента одной марки (
):
(29)
В этих условиях с учетом формулы (32), получим
(30)
где
– потери вещества сорбента при обработке.
Безразмерный критерий
характеризует относительные эксплуатационные затраты на очистку воды с регенерацией сорбента. Рассмотренные выше безразмерные критерии (
,
,
и
) позволяют определить технико-экономическую и технологическую эффективность различных методов обработки и регенерации АУ и решать задачи оптимизации этих процессов. Например, нахождение методов обработки адсорбента, позволяющих при его многократном использовании очистить наибольшее количество воды, есть задача поиска максимума
, а обработка с наименьшими затратами – поиск минимума
. Большинство методов регенерации растворителями, растворами неорганических реагентов или пропарка без выгрузки угля из адсорбера позволяют полностью сохранить сорбент (
), но из-за неполноты десорбции (
) эффективность восстановления невысока (
). Эти методы обработки целесообразны на малых установках (при
). Высокотемпературная регенерация (так же как другие методы обработки в жестких условиях) ведет к потере вещества адсорбента (
) при перегрузке за счет обгара и т.д. Однако эффективная реактивация (
) позволяет очищать большое количество воды (
), особенно на крупных установках, где можно вести процесс с малыми потерями угля (П ≤
0,1, Э0
≤
0,1).
При постановке эксперимента по изучению адсорбции необходимо учитывать зависимости, связывающие основные параметры процесса: концентрацию адсорбата в растворе (С0
и Сн
), дозу адсорбента (ДАУ
), время контакта (τк
) и адсорбционную емкость (Ар
); эти зависимости нелинейны. Учет их нелинейности позволяет более рационально ставить эксперименты – при меньшем числе анализов получать больше информации о процессе адсорбции. Реализация этого при построении изотермы адсорбции
сводится к следующему:
– при
и
охватить как можно более широкий интервал измерения
;
– внутри диапазона изменения
изменять
не в арифметической, а в геометрической прогрессии.
Комплексный экспресс-анализ адсорбентов для выяснения их практической пригодности для очистки воды во всех случаях включает определение кинетики адсорбции и адсорбционной емкости в стандартизированных условиях. Ускоренный анализ большого числа образцов АУ возможен в два этапа:
– определение кинетики адсорбции (например, по нитрофенолу) по 2 – 5 точкам в статических условиях при С – 0,8 и 4 мг/л и τ к = 3 – 24 ч;
– определение выходной кривой при адсорбции в динамических условиях.
Несколько более подробное изучение сорбции может включать три этапа:
1. построение изотермы адсорбции – 4,5-минутное встряхивание предварительно измельченной навески адсорбента со 100 мл воды; 5-минутное фильтрование под вакуумом для отделения сорбента от воды;
2. адсорбция в динамическом полунепрерывном режиме – 1,00 г ГАУ помещают в колбу Эрленмейера с мешалкой, куда подают 20 мл/мин воды; продолжительность опыта 120 мин; отбор проб на анализ через каждые 15 мин;
3. адсорбция в колонках с плотным слоем – τк = 7,5 мин: Нр = 760 мм; Тф = 5 – 30 сут; проскок наступает через 0,1 – 0,2Тф .
Результаты такого исследования отличаются от промышленных, в которых адсорбционную емкость ГАУ определяли экстракцией загрязнений из АУ хлороформом лишь на 5 – 10%. [7]
6.1 Влияние природы поверхности и пористости углеродных адсорбентов на молекулярную адсорбцию органических веществ из водных растворов
Распространенной примесью активных углей является кислород. Его содержание колеблется от 1 до 15% (в окисленных активных углях). По крайней мере 25% всего кислорода, содержащегося в активных окисленных углях, входит в состав поверхностных оксидов, обладающих свойствами объемных соединений с соответствующими функциональными группами.
Более распространены и изучены кислотные кислородсодержащие поверхностные группы. Исследование адсорбции фенола, анилина и n -нитроанилина на образцах ацетиленовой сажи и активного угля КАД с различным содержанием поверхностных функциональных групп показало, что поверхностные кислородсодержащие группы угля и сажи существенно не участвуют во взаимодействии молекул ароматических производных с поверхностью углеродных адсорбентов.
Все адсорбенты по характеру пористости подразделены А.В. Киселевым на четыре типа: непористые, однородно-крупнопористые, однородно-мелкопористые и неоднородно-пористые. Только непористые и однородно-крупнопористые адсорбенты могут быть достаточно полно охарактеризованы удельной поверхностью и только для них могут быть вычислены абсолютные изотермы адсорбции, где величина адсорбции отнесена к единице поверхности.
Наиболее систематическое исследование зависимости характера адсорбции от размеров пор адсорбента выполнено М.М. Дубининым и его сотрудниками. На основании этих работ все поры углеродных адсорбентов можно разделить на три группы по величине их эффективного радиуса (эффективный радиус равно удвоенному отношению площади нормального сечения поры к ее периметру). Макропоры в соответствии с этой классификаций имеют эффективный радиус, превышающий 100,0 нм. Поры, имеющие эффективные радиусы от 100,0 до 15–16 нм, являются переходными. Поры с эффективным радиусом менее 1,5 нм представляют собой микропоры, и к адсорбентам, для которых характерна микропористость, применение понятия удельной поверхности уже необоснован. В дальнейшем, однако, пришлось более детально рассмотреть свойства структур адсорбентов, эффективный радиус пор которых менее 1,5 нм. Де-Бур выделил из общего количества пор с радиусом менее 1,5 – 1,6 нм группу субмикропор радиусом ≤ 0,7 нм. В плоскости сечения таких пор может разместиться не более двух молекул (имеются в виду молекулы азота или аргона - веществ, обычно используемых для измерения адсорбционных характеристик). Способ заполнения таких пор адсорбатом почти не исследован, и к этим порам представления об адсорбирующей поверхности неприменимо. Де-Бур и Ван-дер-Пласс считали, что для пор, имеющих эффективный радиус более 0,7 нм, применение понятия удельной поверхности столь же обосновано, как и для более крупных. В пользу такого представления говорят и расчеты О. Кадлеца, который нашел, что характеристическая энергия адсорбции практически не зависит от радиуса пор в том случае, если
нм и резко возрастает в области
нм.
В связи с этим возникает необходимость введения еще одной промежуточной классификационной группы, включающей адсорбенты с порами, радиус которых менее 1,5 нм, но больше 0,5 – 0,7 нм. Эти поры получили название супермикропор. Супермикропоры представляют собой переходную область пористости, на протяжении которой характерные черты микропор вырождаются, а свойства мезопор проявляются. Общая удельная поверхность макропор не превышает (2 – 4)·103
м2
/кг, а удельная поверхность переходных пор с
нм не превышает 400 – 103
м2
/кг.
При сравнении экспериментальных величин максимальной адсорбции многих веществ из паров и, особенно, из растворов с максимальными величинами адсорбции, вычисленными для этих значений удельной поверхности по абсолютным изотермам, видно, что большая часть адсорбированного вещества приходится обычно на ту долю пор, которые имеют радиус < 1,5 нм. Однако, рассматривая адсорбцию органических соединений, следует иметь в виду, что поры с радиусом менее 0,5 нм практически недоступны. Следовательно, в области пор с радиусом более 0,5 нм и менее 1,5 — 1,6 нм и осуществляется в основном как адсорбция паров, так и (еще в большей мере) адсорбция из растворов.
При использовании пористых адсорбентов для адсорбции растворенных органических веществ роль отдельных параметров пористой структуры может не соответствовать роли этих параметров при адсорбции паров.
Пористую структуру адсорбентов, применяемых для адсорбции из растворов, целесообразно характеризовать по величинам предельной адсорбции растворенных веществ. Для характеристики удельной поверхности непористых адсорбентов или предельно-адсорбционного объема пористых адсорбентов необходимо определить предельно адсорбированное количество вещества, которое соответствует относительной равновесной концентрации
(С
– равновесная концентрация; С
S
– растворимость). Одним из методов ее вычисления является графический. Метод основан на использовании уравнении теории объемного заполнения микропор.
Теория адсорбции в микропорах была развита М.М. Дубининым. В основу теории положено представление о температурной инвариантности характеристического уравнения адсорбции, выражающего распределение степени заполнения объема адсорбционного пространства микропор по дифференциальной молярной работе адсорбции. Это уравнение имеет следующий вид:

где
– уменьшение свободной энергии,
– параметр функции распределения – характеристическая энергия адсорбции,
– степень заполнения адсорбционной фазы;
– целое число, преимущественно 1, 2, 3.
Постоянство предельно-адсорбционных объемов при адсорбции паров органических веществ, а также гомологических рядов спиртов и кислот послужило обоснованием для того, чтобы считать предельно-адсорбционный объем основной характеристикой пористости адсорбентов.
6.2 Влияние ионизации и ассоциации молекул в растворе на их адсорбцию
Многие органические вещества, содержащиеся в сточных водах, являются слабыми электролитами и в водных растворах частично ионизируются. К ним относятся фенолы, ароматические и алифатические карбоновые кислоты, ароматические и алифатические амины и многие гетероциклические соединения. Растворимость ионизированных молекул значительно выше, чем неионизированных. На рис. 7 представлены изотермы адсорбции ионов производных бензола из водных растворов на обеззоленном активном угле КАД. Для сравнения на этом же рисунке штриховой линией показаны изотермы адсорбции соответствующих неионизированных молекул. Из рисунка видно, что во всех случаях адсорбция органических ионов растет с увеличением концентрации раствора медленнее, чем адсорбция неионизированных молекул того же вещества. Органические ароматические ионы адсорбируются активным углем независимо от знака их заряда. В основе их адсорбции лежит дисперсионное взаимодействие с атомами поверхности адсорбента.

Рис. 7. Изотермы адсорбции на угле КАД катионов (1 – 3, 8, 9) и анионов (4’, 5', 6', 7', 8', 9') производных бензола:
1 – анилина; 2 – n-хлоранилина; 3 – n-нитроанилина; 4 – фенола; 5 – n-нитрофенола; 6 – n-оксибензойной кислоты; 7 – o-оксибензойной кислоты; 8 – n-аминобензойной кислоты; 9 – о-аминобензойной кислоты (штриховые линии изотермы адсорбции неионизированных молекул)
Частичная ионизация слабых электролитов в растворах приводит в общем случае к появлению в растворе смеси ионизированных и неионизированных молекул, причем вследствие более слабой гидратации должны адсорбироваться преимущественно последние. Таким образом, в растворах слабых электролитов фактически существует как бы смесь двух адсорбатов с разной растворимостью. Будут ли адсорбироваться ионы в присутствии неионизированных молекул (т. е. будут ли адсорбироваться оба компонента «смеси») — зависит от энергии адсорбции неионизированных молекул и органических ионов от их относительного содержания в растворе.
Относительное содержание неионизированных молекул в растворе определяется константой ионизации (
и
) и экспериментально найденным значением рН раствора. Для веществ кислотного характера концентрацию неионизированных молекул
рассчитывают по формуле
(31)
Для веществ основного характера
(32)
Практически для определения
удобно пользоваться кривыми ионизации слабых электролитов. Адсорбция веществ кислотного характера растет с понижением рН, адсорбция органических слабых оснований с уменьшением рН падает. При изображении в координатах а — СН.И
все изотермы адсорбции каждого вещества укладываются на одну изотерму, т.е. в случае адсорбции ароматических слабых электролитов ионы в присутствии неионизированных молекул не адсорбируются. Это позволяет определять константу ионизации ароматических электролитов адсорбционным методом. Совместная адсорбция неионизированных молекул и ионов возможна только в случае соизмеримости величин адсорбции ионизированных и неионизированных молекул.
Ван-дер-ваальсовская адсорбция ароматических ионов с конденсированными ароматическими ядрами (например, сульфокислот нафталина и его производных) значительно выше, чем ионов производных бензола, что обусловлено увеличением интенсивности дисперсионного взаимодействия углеродного скелета с поверхностью угля; При значениях констант ионизации порядка 10-1 – 10-3 , характерных для сульфокислот нафталина и его производных в водных растворах, практически 95 – 99% всего растворенного вещества находится в ионизированном состоянии. В этом случае возможна совместная адсорбция молекул и ионов.
Одновременная адсорбция неионизированных молекул и ионов возможна также и при адсорбции алифатических кислот. Причиной в этом случае является сильная поляризация связи в ионогенных функциональных группах даже при подавлении ионизации. Гидратация таких высокополярных молекул вызывает уменьшение адсорбции неионизированных молекул, и она становится соизмеримой с адсорбцией ионов. При ионизации веществ, молекулы которых содержат несколько функциональных групп, образуются ионы одного знака (ионизация оксибензойных кислот) или противоположных знаков (ионизация аминобензойных и аминосульфокислот). В первом случае концентрация неионизированных молекул в растворе определяется только наибольшей константой ионизации.
Концентрацию наименее ионизированных молекул при исследовании адсорбции ароматических соединений, образующих в результате ионизации смесь ионов противоположных знаков, сравнительно просто можно определить при рН, отвечающем изоэлектрической точке соединения. При таком значении рН содержание неионизированных молекул максимально и, следовательно, максимальна величина адсорбции. [4]
7. Кинетика и динамика сорбции из водных растворов
Движущей силой процесса сорбции из водных растворов является градиент химического потенциала сорбата. По достижении равенства химических потенциалов последнего в объеме раствора и в сорбенте наступает химическое равновесие. Лимитирующее влияние на скорость сорбции оказывают подвод сорбируемого вещества к зерну сорбента (внешний массоперенос) и перемещение его молекул внутри зерна пористого сорбента (внутренняя диффузия). Обычно во всех аппаратах и сооружениях сорбционной очистки воды путем турбулизации потоков и интенсивного подвода новых порций воды снимаются внешнедиффузионные ограничения, а единственной стадией, лимитирующей кинетику, является перенос вещества в транспортных порах, равномерно распределенных по всему объему зерна сорбента. Собственно акт сорбции – заполнение микропор – происходит столь быстро, что не влияет на кинетику процесса в целом.
Диффузия в транспортных порах (мезо- и макропорах) прямо пропорциональна градиенту концентраций. Скорость сорбции, при прочих равных условиях, убывает с ростом размеров зерна сорбента
и уменьшением объемов транспортных пор, что и подтверждено экспериментально. Скорость сорбции (dC
/
d
τ
) обратно пропорциональна
.
При контакте сорбента с раствором в первый момент времени (τк < 10 мин), необходимый для заполнения пор сорбента раствором, кинетика сорбции зависит от интенсивности внешнего массопереноса. Затем лимитирующей стадией становится внутренняя диффузия, и скорость сорбции выражается зависимостью:
(33)
где bi – константа, а n обычно равно 0,5.
Скорость сорбции зависит от отличия степени насыщения сорбента
в данный момент и равновесной
. Это нашло отражение в формуле, предложенной Родзиллером
(34)
и в уравнении Глюкауфа
(35)
где
– константа;
– концентрация вещества в растворе.
Скорость изменения химического потенциала (
) предложено определять по формуле
(36)
где
– кинетическаий параметр;
и
– текущее и равновесное значения химического потенциала;
(динамические условия) (37)
(статические условия)
где
– эффективный коэффициент диффузии, зависящий от ряда параметров.
На скорость сорбции могут оказывать влияние примеси в сорбенте. Так, наличие металлов на поверхности АУ, не увеличивая
, приводит к росту
.
Изучение динамики сорбции позволяет найти основные расчетные параметры систем сорбционной очистки воды: эффективность; длину зоны массопередачи и скорость ее движения; время работы адсорберов.
Классическое уравнение динамики сорбции, до сих пор использующееся для расчетов, было предложена Шиловым:
или
(38)
Здесь
– время до «проскока» – время защитного действия адсорбера;
– высота адсорбера;
и
– константы:
характеризует пространство и время, необходимое для формирования и проведения собственно массообменного процесса;
– коэффициент защитного действия;
– мертвый слой;
– скорость потока жидкости;
– предельная динамическая емкость сорбента при данной исходной концентрации
.
Один из подходов к решению задачи динамики сорбции, реализованный Родзиллером, базируется на уравнении материального баланса веществ
(39)
где
– порозность слоя сорбента;
– длина (высота) адсорбера.
Первый член уравнения (39) отражает количество загрязнений, поступающих в адсорбер, второй – задержанных загрязнений, третий – остаток загрязнений в воде, четвертый (практически равен нулю в адсорбере с плотным слоем) – продольную диффузию. Решение (39) совместно с (38) позволяет получить выражение для определения эффекта очистки воды (С/С0 ):
(40)
где
– коэффициент;
– динамическая константа равновесия в первом приближении, равная
;
– время контакта воды и адсорбента.
Если используется высокоэффективный адсорбент, изымающий все примеси из воды, тогда член
в уравнении (39) и уравнении (40) примет вид:
(41)
Приведенные уравнения с учетом различия
позволяют решить задачу перехода от экспериментальных установок к промышленным. На коэффициент
оказывают влияние природа сорбата и сорбента, пористость сорбента и степень заполнения его пор. При очистке многокомпонентных растворов (реальных вод) ожидается снижения
при увеличении
(продвижение потока воды через адсорбер) вследствие хроматографического эффекта. Эксперименты показали, что при
мг/дм3
и
м/ч значения
изменяются:
при
и
м, а при
и
и
, т.е.
монотонно убывает при увеличении
и
. Чем ниже концентрация примесей в воде, тем вероятнее попадание в очищенную воду только трудносорбируемых компонентов.
Для случая сорбции индивидуальных загрязнений Стадником предложены формулы для расчета основных параметров:
τпр – время работы адсорбера с плотным слоем до проскока;
Δτ – время от начала проскока до полной отработки слоя сорбента;
L мп – длины зоны массопередачи (при известном эффективном коэффициента диффузии D, выпуклой изотерме адсорбции и L ≥ L мп ):
(42)
(43)
(44)
Здесь
– фиктивная скорость фильтрования; А0
– равновесная динамическая емкость сорбента при С0
; ε
– порозность слоя адсорбента.
Неизвестные величины А0 и D (или d экв / D ) можно найти несколькими способами. Во-первых, можно экспериментально получить изотерму и выходную кривую динамики сорбции (при любых d экв ) и найти А0 и τпр , а затем перейти к требуемым по уравнениям (33), (43), (44). Во-вторых, можно получить полную выходную кривую сорбции и определить Δτ и τпр либо на одной и той же воде определить τпр для двух образцов с различными d экв .
Эффективный коэффициент диффузии можно вычислить на основании экспериментальных данных по формуле:
(45)
Порозность слоя адсорбента ε определяют, зная насыпную плотность сорбента ρн и кажущуюся плотность зерна сорбента ρк :
(46)
Если сорбент имеет несферическую форму, то эквивалентный диаметр d экв определяют по формуле
(47)
в которой d – диаметр частицы; k = 0,168; 0,45 и 0,6 при 2l / d = 1; 4 и ∞, где l – длина цилиндрической частицы сорбента.
С другой стороны, L мп можно определить по формуле Майлкса – Трэйбола:
(48)
где
– фактор симметричности выходных кривых, отражающий долю сорбата, поглощенного за время
от всего количества пропущенного за это время сорбата; обычно 0,35 ≤ φ
≤ 0,55.
Работами Славинского показано, что при очистке воды в адсорберах с плотным слоем гранулированного сорбента продольная диффузия незначительна и режим движения жидкости в таком адсорбере с достаточной степенью точности можно описать моделью идеального вытеснения. Однако есть данные, что при сорбции фенола продольная диффузия вносит существенные изменения в динамику процесса. Это особенно важно для веществ с нелинейно изотермой сорбции и в начальный момент работы адсорбера. Также отмечено увеличение крутизны выходной кривой сорбции фенола с ростом высота слоя сорбента. Используя близость значений φ и ε , предложено в расчетах использовать формулу следующего вида:
(49)
где
.
При изучении поглощения ряда ароматических соединений было найдено, что длина зоны массопереноса L мп мало зависит от типа сорбата, С0 и общей длины адсорбера L 0 . В то же время подтверждено, что L мп увеличивается с ростом v и d экв , но на нее влияет тип сорбата, С0 и скорость фильтрования v ф . При v ф = 5 – 25 м/ч, L мп = 0,15 – 0,5 м скорость движения границы массопередачи постоянна – 0,02 – 0,2 м/ч.
Все приведенной выше относилось к динамике сорбции из водных растворов индивидуальных загрязняющих веществ или таких многокомпонентных смесей, сорбционные свойства которых могут аппроксимироваться одним (условным) веществом. Кроме того, условием применения рассмотренных математических моделей является выпуклая форма изотермы: лишь в этом случае можно рассчитать длину зоны массопереноса. К сожалению, далеко не во всех случаях сорбционной очистки воды указанные условия выполняются.
Различия в сорбционных свойствах реальных вод (особенно сточных) сложного состава проскок плохо сорбируемых загрязнений через адсорбер наступает практически сразу и медленно, но неуклонно увеличивается при любой высоте адсорбера. Поэтому при очистке воды «проскоковую» концентрацию часто характеризуют параметром Спр = ( 0,05 – 0,20)С0 .
Сорбционный процесс в статических и динамических условиях протекает по-разному. В статических условиях при перемешивании сорбента и раствора в замкнутом объеме хроматографический эффект и экранирующее влияние грубодисперсных примесей отсутствуют. Так, введение до 12,5 г/л глины и до 10 мг/л полиэлектролитов в раствор фенола (обычно сильно уменьшающих емкость ГАУ при фильтровании воды) не влияло на его сорбцию в статических условиях. Для снижения эффекта хроматографического разделения примесей внутри адсорбера рекомендуется проводить процесс в кипящем слое адсорбента. У активных углей разделительные свойства сильнее проявляются при увеличении размеров микропор в условиях частичного (10 – 80%) заполнения адсорбционного пространства.
Наиболее изучена сорбция самых простых (бинарных) смесей загрязнений в водных растворах; для этого разработаны специальные методики. Выходную кривую при сорбции бинарной смеси можно разбить на 4 участка: плохосорбируемое вещество частично задерживается сорбентом; оно целиком идет на «проскок»; частично вымывается то, что сорбировалось на первой стадии, Ск > С0 ; проскок его снижается до Ск = С0 , начинается проскок хорошо сорбируемого компонента; оба соединения полностью транзитом проходят адсорбер; С0 = Ск . При сорбции двух соединений одно из них может односторонне влиять на извлечение другого. Так, n-нитрофенол влияет на сорбцию фенола, а фенол не оказывает аналогичного воздействия.
При сорбции бинарных смесей углеводородов влияние свойств менее сорбируемых компонентов проявляется, в основном, не во фронте вытеснения, а во втором фронте, где происходит поглощение одного, менее сорбируемого компонента. Степень отработки адсорбента и концентрирования менее сорбируемых компонентов увеличивается с уменьшением скорости движения сорбента в слое.
Пример конкурентной сорбции – очистка сточных вод коксохимических заводов. Вначале на АУ извлекаются фенол (С0 = 200 мг/л, τпр = 1,5 – 2 ч), масла и смолы. Затем смолы и масла, как более сорбируемые, вытесняют фенол из крупных микропор АУ, и через 3 – 4 ч работы адсорбера концентрация фенола в «очищенной» воде на 10 – 20% превышает исходную. При такой работе емкость угля по фенолу и время защитного действия адсорбера в 2 – 3 раза ниже, чем при сорбции чистого фенольного раствора. [2]
8. АКТИВНЫЕ УГЛИ И ИХ РЕГЕНЕРАЦИЯ
В ряду адсорбентов особое место принадлежит активным углям), которые в силу специфичности своих свойств адсорбируют из воды преимущественно органические вещества.
Адсорбционная способность активных углей является следствием сильно развитой поверхности и пористости. Удельная поверхность углей составляет обычно 400 – 900 м2 /г; адсорбционные свойства в значительной мере зависят от структуры, величины пор, распределения их по размерам. Структура угля оказывает заметное влияние на скорость адсорбции, определяет форму изотермы и число адсорбированных молекул различных размеров. В зависимости от преобладающего размера пор активные угли условно разделены на три структурных типа: крупнопористые, мелкопористые и угля смешанного типа. Размеры макропор оцениваются в (1 ÷ 2)·10-4 мм, их удельная поверхность 0,5 – 2 м2 /г. Радиус переходных пор 1,6·10-7 – 2·10-4 мм, удельная поверхность 20 – 70 м2 /г. Средний радиус микропор составляет менее 1,6·10-7 мм, а удельная поверхность – сотни м2 /г. Макропоры и переходные поры играют, как правило, роль транспортных каналов, а адсорбционную способность определяет в основном микропористая структура активных углей.
В табл. 2 приведена характеристика наиболее часто применяемых активных углей.
Кроме активных углей при деструктивной адсорбционной очистке промышленных вод применяют бурый уголь, полукокс, кокс, торф, шлак, золу, гидроксиды металлов (в основном для извлечения высокомолекулярных соединений и разрушения коллоидных систем) и другие адсорбенты.
Регенерация активного угля является одним из основных вопросов, возникающих при адсорбционной очистке промышленных сточных вод. Цель регенерации – с одной стороны, десорбция адсорбированных молекул (при регенеративной очистке воды) или деструктивное их разрушение и, с другой стороны, восстановление адсорбционной способности активного угля.
Для удаления органических веществ с поверхности активного угля используют вытеснительную десорбцию, смещение равновесного состояния системы с помощью изменения концентрации адсорбата и температуры процесса, перевод молекул, например, слабых электролитов в диссоциированную (ионную) форму. При деструктивной регенерации применяют окисление химическими реагентами и термическую деструкцию.
Легколетучие органические вещества (например, этиловый спирт, бензол, толуол) удаляют обычно высокотемпературной десорбцией в парогазовой фазе. В качестве десорбирующего агента применяют воздух, инертные газы, острый насыщенный или перегретый водяной па, пары органических веществ. При использовании воздуха температура, как правило, не превышает 120 – 140°С. в случае перегретого пара – 200 – 300°С, дымовых и инертных газов – 300 – 500°С.
При жидкофазной вытеснительной десорбции обычно используют низкокипящие легко перегоняющиеся с водяным паром органические растворители (например, метиловый спирт, бензол, толуол, дихлорэтан бутилацетат), из которых адсорбция адсорбата происходит хуже, нежели из воды. Десорбция проводится на холоде или при нагревании, по окончании десорбции растворитель отгоняется из угля острым водяным паром или инертным теплоносителем.
Органические соединения удаляют из активного угля, промывая его водным раствором кислот (десорбция оснований) или щелочей (десорбция кислот).
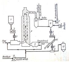
При деструктивной регенерации, когда адсорбированные вещества не представляют технической ценности, обычно применяют термические и окислительные (окисление хлором, озоном) методы. На рис. 9 приведена технологическая схема термической регенерации высокодисперсного активного угля.

Рис.9. Схема установки термической регенерации высокодисперсного активного угля
1 – сборник отработанного угля; 2 – весовой ленточный питатель; 3 – пневматический затвор; 4 – регенератор; 5 – камера сгорания; 6 – сепаратор; 7 – вытяжной вентилятор; 8 – вентилятор; 9 – шнек; 10 – фильтр; 11 – пневматический транспортер; 12 – сборник регенерированного угля; 13 – компрессор.
При термической регенерации потери активного угля составляют около 5 – 10%. В процессе многократного использования активный уголь частично дезактивируется, вследствие чего часть его заменяется свежим углем.
Термическая регенерация – процесс весьма сложный, многостадийный, затрагивающий не только сорбат, но и сам сорбент. Термическая регенерация приближена к технологии получения активных углей. При карбонизации сорбатов различного типа на угле большая часть примесей разлагается при 200 – 3500ºС, а при 4000ºС обычно разрушается около половины всего адсорбата. CO, CO2 , CH4 - основные продукты разложения органического сорбата, выделяются при нагревании до 350 – 6000ºС. В теории стоимость такой регенерации составляет 50% стоимости нового активного угля. Это говорит о необходимости продолжения поиска и разработки новых высокоэффективных методов регенерации сорбентов.
Низкотемпературная термическая регенерация – это обработка сорбента паром или газом при 100 – 4000ºС. Процедура эта достаточно проста и во многих случаях ее ведут непосредственно в адсорберах.
Водяной пар вследствие высокой энтальпии чаще других
используют для низкотемпературной термической регенерации. Он безопасен и доступен в производстве. Для пропарки адсорбера необходимы лишь парогенератор и холодильник-конденсатор. Отработанный конденсат направляется либо на сжигание, либо на выделение ценного сорбата.
В последнее время изучаются методы регенерации с использованием излучения, под воздействием которого происходит деструкция сорбата. В малых дозах это излучение инициирует окисление кислородом на активном угле органических соединений, присутствующих в воде CO2 и H2 O. Целесообразность применения того или иного метода регенерации активного угля определяется технико-экономическими параметрами процессов. [4]
| Показатели |
Осветляющие древесные угли |
Рекуперационный уголь |
Газовые угли |
||||||
| марки А |
марки Б |
молотый марки МД |
марки АР-3 |
марки АГ-2 |
марки БАУ |
марки КАД-иодный |
марки КАД-молотый |
марки СКТ |
|
| Основной размер зерен, мм |
< 0,04 |
< 0,04 |
– |
1 – 5,5 |
1 – 3,5 |
1 – 3,5 |
1 - 5 |
< 0,04 |
1 – 3,5 |
| Насыпная масса, г/л |
– |
– |
– |
550 |
600 |
260 |
380 |
– |
420 |
| Содержание влаги, % |
≤ 10 |
≤ 58 |
≤ 10 |
≤ 15 |
≤ 5 |
≤ 10 |
≤ 5 |
≤ 10 |
≤ 5 |
| Содержание золы, % |
≤10 |
≤6 |
≤10 |
– |
– |
≤ 8 |
– |
– |
≤ 15 |
| Прочность, % |
– |
– |
– |
≥ 90 |
≥ 70 |
– |
≥ 60 |
– |
≥ 65 |
| Динамическая активность |
– |
– |
– |
≥ 115 г/л по бензолу |
≥ 45 мин по бензолу |
≥ 35% по хлору |
≥ 55% по йоду |
≥ 80% по йоду |
≥ 50% по бензолу |
Таблица 2
Характеристика активных углей
9. Использование дешевых сорбентов и отходов
Идея о применении дешевых углеродных, органических и минеральных сорбентов, а также различного типа отходов для очистки воды всегда актуальна из-за низкой рентабельности систем очистки сточных вод.
Небольшие количества углеродных сорбентов изготавливают из бытовых и промышленных отходов. Метод их получения, в общем, аналогичен производству крупносерийных сорбентов и включает карбонизацию и активацию сырья, хотя технология значительно упрощена. Чрезвычайно дешевое сырье (старые шины, сельскохозяйственные отходы, глина) позволяет получать сорбенты для однократного применения. Резину карбонизуют, измельчают, смешивают с гипсом, растворимым стеклом и водой, гранулируют и сушат, а карбонизованные кочерыжки измельчают и добавляют при флотационной очистке стоков от СПАВ.
Своеобразное решение проблемы сорбционной предочистки высоко концентрированных сточных вод — использование АУ уже отработанных в основном производстве. В фармацевтической промышленности отработанный уголь ОУ-А (0,2 – 1 т/сут) способен извлекать 60 – 82% органических загрязнении из стоков.
Эффективными углеродными сорбентами являются кокс и отходы его производства (пыль, полукокс, некондиционный продукт, шлаки). Емкость таких сорбентов сравнительно невелика (0,1 – 10 мг/г), но низкая стоимость делает рентабельным использование их для очистки воды.
Некоторые виды буроугольного кокса (БК) крупностью 2 – 7 мм, являются высокоэффективными сорбентами для извлечения органических загрязнений из воды. Так, при очистке сточных вод обогатительной фабрики от катионного деэмульгатора (
и
мг/дм3
) сорбционная способность БК угля АГ-3 совпадает. На БК также можно обесцвечивать сточные воды текстильных предприятий. В динамически условиях обесцвечивание воды дает в 3 – 6 раз больший эффект, чем в статических.
БК может очищать и обесцвечивать иловую воду, образующуюся при тепловой обработке осадков, ХПК которых 20 г/дм3 , а темно-бурая окраска требует 1500 – 3000-кратного разбавления перед сбросом. Возврат этих вод на биологическую очистку увеличивает объем аэротенков на 15%. Сравнение адсорбционных характеристик БК и угля АГ-3 при очистке иловой воды показало, что с учетом низкой стоимости БК его применение целесообразно на небольших установках, где отработанный сорбент выгодно не регенерировать, а сжигать, так как емкость его в 3 – 5 раз ниже, чем АГ-3, но стоимость ниже в 10 – 15 раз.
Топливные шлаки без какой-либо дополнительной обработки можно применять в качестве сорбентов. Фильтрование сточных вод через загрузку из шлаков позволяет снижать ХПК промышленных стоков после БХО от 90 – 100 до 18 – 20 мг/дм3 .
В доочистке сточных вод можно непосредственно использовать ископаемые угли без какой-либо обработки. Сорбционная способность ископаемых углеродсодержащих материалов падает с увеличением степени их метаморфизма. Поэтому обычно сорбционная способность уменьшается в последовательности: торф – бурый уголь – каменный уголь – антрацит. В районах добычи торфа его можно с успехом использовать для удаления красителей и СПАВ из сточных вод предприятий текстильной промышленности. Сорбционная емкость его по СПАВ типа НП-1 и ОП-10 достигает 70 – 150 мг/г.
С развитием нефтяной и нефтеперерабатывающей промышленности возникла проблема защиты рек, озер и морей от загрязнения нефтепродуктами. В результате аварий и мойки танкеров, а также при перегрузке и очистке их в моря и океаны попадает примерно 2 млн. т нефти в год. Поэтому задача очистки природных и сточных вод от нефтепродуктов приобрела большое значение и выделилась в особую проблему. Только отработанный моющий раствор на танкере после его предварительной очистки содержит 20 – 100 мг/л нефтепродуктов, а при нарушении технологического режима – значительно больше. При аварийных загрязнениях нефтью больших акваторий Мирового океана ликвидация их невозможна без применения дешевых сорбентов.
Сорбционные методы очистки воды от нефтепродуктов в данном случае развиваются в трех направлениях:
- распределение тонкодисперсных материалов на большой поверхности воды (моря) с последующим их сбором;
- обработка загрязненных поверхностей воды фиксированными сорбционными материалами вне судна или установки;
- очистка в специальных установках (судах) поверхностных трюмных и сточных вод.
Тонкодисперсный плавающий сорбент равномерно распределяют по поверхности воды с судов и самолетов. По истечении времени, необходимо для насыщения сорбента нефтепродуктами (0,1 – 0,3 г/г), его собирают специально приспособленными судами. Повторно использовать сорбент, как правило, не удается, поэтому применяют только дешевые материалы: цементный порошок с объемной массой ~1 г/см3 и пористостью 30 – 90%, сорбирующий нефть от 100 до 300 мг/г; предварительно вспененные порошкообразные перлит и вермикулит, пропитанные при 90ºС катионными СПАВ (с галогенными и фосфатными группами; тонкоразмолотые древесные опилки, пропитанные парафинами; кусочки гидрофобных пористых синтетических полимеров; тонкодисперсные отходы горнодобывающей промышленности и переработки минерального сырья, связанные глиной или жидким стеклом в частицы с пористостью до 70%.
При очистке от нефтепродуктов ограниченной водной поверхности изготавливают крупные блоки или маты, содержащие сорбент, и специально крепят их вне судна. Обычно в качестве сорбента используют волокнистые материалы с развитой поверхностью, способные вызвать коалесценцию мелких капель нефти. Маты из сухой травы и соломы, пряжи, тканей, пропитанных для придания механической прочности и гидрофобности расплавом синтетических смол или эмульсиями латекса, пригодны для однократной очистки поверхности воды.
Природные материалы (глины, цеолиты) также используют для очистки сточных вод от СПАВ, красителей, ядохимикатов и других органических примесей. Кинетика сорбции СПАВ на природных цеолитах и глинах требует длительного (до 30 мин) контакта их с водой.
Наибольшее распространение природные неуглеродные сорбенты получили для обесцвечивания воды. Катионные красители, широко применяемые для окраски текстиля, как правило, биохимически неокисляемы и присутствуют в стоках в концентрации до 30 – 50 мг/дм3 .
Природные материалы и взвешенные в воде вещества (торф, глины, гумус, бентониты, почва) часто независимо от состава представляют собой хорошие сорбенты для труднорастворимых хлорорганических ядохимикатов. В частности, почва с размером частиц 50 – 80 мм сорбирует до 70% пестицидов любого состава. Гранулированные суглинки, используемые для доочистки сточных вод (Э = 90 – 99%), способны восстанавливать свою сорбционную способность при длительном (~ 120 сут) отстаивании. [6]
ЗАКЛЮЧЕНИЕ
Органические вещества, образующиеся в водоемах или попадающие в них из окружающей следы, ухудшают ее органолептические показатели – цветность, запах, вкус. Поэтому проблема полной очистки воды от растворенных в ней органических веществ является одной из наиболее важных и одновременно трудно решаемых. Несмотря на огромное число отечественных и зарубежных разработок, данную проблему нельзя считать решенной. Причин этому несколько. Во-первых, многообразие систем по химическому составу и условиям образования и существования требует проведения индивидуальных исследований для каждого конкретного случая, что не всегда возможно. Во-вторых, технология достаточно полной очистки воды, как правило, диктует соблюдение особых условий, которые трудно выполнимы на практике. В-третьих, многие эффективные способы глубокой очистки сопряжены с большими экономическими и ресурсными затратами, использованием дефицитных реагентов с последующей их регенерацией, утилизацией или захоронением отходов. Для очистки больших объемов воды эффективнее используется адсорбционный метод.
Адсорбционная очистка эффективна во всем диапазоне концентраций растворенной примеси, однако ее преимущества проявляются наиболее полно по сравнению с другими методами очистки при низких концентрациях загрязнений. Преимущества адсорбционной очистки воды следующие: простота реагентного хозяйства, сохранение постоянства состава воды, высокий эффект дезодорации воды, возможность улавливания нежелательных органических примесей и снижение бактериального загрязнения.
Широкое внедрение метода адсорбции на наших водопроводах требует решения ряда вопросов, главными из которых являются:
- выбор места ввода адсорбента;
- способ его дозирования;
- обеспечение условий безопасности труда.
В России отсутствует производство специальных сортов активированных углей, обладающих высокой адсорбционной емкостью по отношению к органическим веществам, обусловливающим привкусы и запахи воды. Поэтому, несмотря на преимущества метода адсорбции, он мало используется в нашей стране.
ПРАКТИЧЕСКАЯ ЧАСТЬ
ЗАДАЧА 1
При адсорбции фенола С6 Н5 ОН на активном угле КАД при 25°С были получены следующие данные:
| С, ммоль/л |
0 |
4 |
8 |
16 |
24 |
32 |
| А, ммоль/г |
0,5 |
1,5 |
1,8 |
2 |
2,3 |
2,5 |
Определить значения констант в уравнениях Лэнгмюра и Фрейндлиха. Определить область применимости уравнения Фрейндлиха.
Решение:
1. Построим по исходным данным график
и проведем его линейную аппроксимацию:

Линейная форма уравнения Лэнгмюра имеет вид:
(2)
где
– удельная адсорбция, ммоль/г;
– предельная адсорбция, ммоль/г
– равновесная концентрация адсорбата, ммоль/л;
– адсорбционная константа.
Найдем константы уравнения Лэнгмюра:
Апр = 2,554 мммоль/г
k = 0,4292
2. Для определения констант Фрейндлиха построим график функции ![]()

Из полученного уравнения найдем константы уравнения Фрейндлиха, имеющего вид:
![]()
где
и
– константы.
К = 1,3618
1/n = 0,1489
3. Найдем значения удельной адсорбции по выведенному уравнению Фрейндлиха Аф (ммоль/г) и построим сводную таблицу:

4. Построим зависимости удельной адсорбции от равновесной концентрации сорбируемого компонента, построенные по выведенному уравнению Фрейндлиха и по экспериментальным данным:

Сопоставив диаграмму, построенную по экспериментальным точкам с графиком, построенным по уравнению Фрейндлиха, можно сказать, что данное уравнении адсорбции фенола на активном угле КАД применимо для концентраций С = 8 ÷ 24 ммоль/л.
ЗАДАЧА 2
Адсорбция фенола на активном угле в области равновесных концентраций 0,1 – 1 ммоль/л описывается уравнением Фрейндлиха
. Используя эту информацию, определите константы в уравнении Лэнгмюра и постройте изотерму адсорбции для всей области равновесных концентраций
Решение:
1. Найдем значения
и
, используя заданное уравнение Фрейндлиха:

2. Определим константы в уравнении Лэнгмюра. Для этого построим по найденным значения точечный график
и проведем его линейную аппроксимацию:

Найдено уравнение, характеризующее данную линию тренда:
![]()
Уравнение Лэнгмюра, преобразованное в линейную форму имеет вид:

где
– удельная адсорбция, ммоль/г;
– предельная адсорбция, ммоль/г;
– равновесная концентрация адсорбата, ммоль/л;
– адсорбционная константа.
Исходя из полученного уравнения определяем константы Лэнгмюра:


3. Построим график уравнения адсорбции для всей области равновесных концентраций
:

ЗАДАЧА 3
Изотерма адсорбции бензойной кислоты на активном угле БАУ при 25°С описывается уравнением Лэнгмюра
. Рассчитать массу активного угля, обеспечивающего очистку 0,25м3
раствора от бензойной кислоты до ее остаточной концентрации 0,01 ммоль/л, если исходная концентрация бензойной кислоты составляет 0,25 ммоль/л. Какова остаточная концентрация (мг/л
) бензойной кислоты в растворе после его адсорбционной очистки?
Решение:
1. Найдем значение адсорбции, соответствующее необходимому значению остаточной концентрации бензойной кислоты в растворе:

2. Найдем массу необходимого адсорбента:

3. Найдем остаточную концентрацию бензойной кислоты (мг/л):
![]()
ЗАДАЧА 4
Адсорбция нитробензола и анилина на древесном угле описывается уравнениями Фрейндлиха соответственно
и
. Используя эту информацию, определите, как изменится величина адсорбции ЗВ, если весь нитробензол будет восстановлен до анилина.
Решение:
Уравнение Фрейндлиха имеет вид:
![]()
График зависимости имеет степенной вид. И значения адсорбции А тем больше, чем больше К . Следовательно, величина адсорбции анилина будет меньше, чем нитробензола. Таким образом, если весь нитробензол будет восстановлен до анилина, что величина адсорбции уменьшится.
Чтобы представить это наглядно, возьмем область равновесных концентраций в пределах 0,1 – 1,0 ммоль/л и построим изотермы адсорбции:


ЗАДАЧА 5
Используя справочные данные, расположите в ряд по мере уменьшения сорбционной способности на активных углях следующие соединения: а) хлорбензол, толуол, анилин, бензойная кислота, фенол, нитробензол; б) метанол, этанол, изопропанол, н-пропанол, н-бутанол; в) н-пентан, н-гексан, н-гептан, н-октан, н-декан.
Решение:
Так как
, то чем меньше значение
, тем лучше сорбируется вещество.
а) хлорбензол С6
Н5
Cl ![]()
толуол C6
H5
CH3
![]()
анилин C6
H5
NH2
![]()
бензойная кислота C6
H5
COOH ![]()
фенол C6
H5
OH ![]()
нитробензол C6
H5
NO2
![]()
Ответ: фенол, толуол, анилин, хлорбензол, бензойная кислота, нитробензол.
б) метанол СН3
ОН ![]()
этанол СН3
-СН2
-ОН ![]()
изопропанол СН3
-СН(СН3
)-СН2
ОН ![]()
н-пропанол СН3
-СН2
-СН2
-ОН ![]()
н-бутанол СН3
-СН2
-СН2
-СН2
ОН ![]()
Ответ: метанол, этанол, н-пропанол, н-бутанол, изопропанол.
в) н-пентан С5
Н12
![]()
н-гексан С6
Н14
![]()
н-гептан С7
Н16
![]()
н-октан С8
Н18
![]()
н-декан С10
Н22
![]()
Ответ: н-пентан, н-гексан, н-гептан, н-октан, н-декан.
ЗАДАЧА 6
Активная поверхность активированного древесного угля достигает 1000 м2 на 1 г угля. Рассчитать, сколько мг фосгена (СОCl2 ) поглотится поверхностью 10 м2 угля, если 1 г угля адсорбирует 440 см3 газа (н. у.)?
Решение:
1. По условию 1 г угля = 1000 м2 .
Составим пропорцию:
1000 м2 АУ– 440 см3 фосгена
10 м2 – х см3
- объем фосгена, поглощенный 10 м2
угля.
2. Найдем число молей фосгена в полученном объеме:

Найдем массу фосгена, адсорбированного древесным углем:
![]()
ЗАДАЧА 7
1 г Силикагеля имеет активную поверхность, равную 465 м2 . Рассчитать, сколько молекул брома поглощается 1 см2 поверхности адсорбента при адсорбции на 10 г силикагеля 5 мг Br2 ?
Решение:
1. По условию 1 г силикагеля = 465 м2 . Найдем массу адсорбента, с активной поверхностью 1 см2 :
1 г – 465·104 см2
х – 1 см2
![]()
2. Найдем массу брома, поглощаемого 1 см2 поверхности силикагеля:
10 г силикагеля – 5 мг Br2
2·10-7 г – х

3. Найдем число молей брома в найденной массе:

Найдем число молекул брома:
![]()
Список используемой литературы
1. Ахманов М. "Вода, которую мы пьем" С-Пб.: Невский проспект, 2002
2. Когановский А.М., Клименко Н.А и др. Очистка и использование сточных вод в промышленном водоснабжении. – М.: Химия, 1983. – 288 с., ил.
3. Мешалкин А.В., Дмитриева Т.В., Стрижко Л.С. Экохимический практикум/Под общей ред. А.П. Коржавого. – М.: «САЙНС-ПРЕСС», 2002. – 240 с.: ил.
4. Проскуряков В.А., Шмидт Л.И. Очистка сточных вод в химической промышленности. Л., Химия, 1977. 464 с.
5. Смирнов А.Д. Сорбционная очистка воды. Л., Химия, 1982, 168 с.
6. "Физическая химия" т.1, М.: Высшая школа, 2001 под редакцией Краснова К.С.
7. Фрог Б.Н., Левченко А.П. "Водоподготовка" М.: ИМГУ, 1996
8. Фролов Ю.Г. Курс коллоидной химии. М.: Альянс, 2004
9. Щукин Е.Д., Перцов А.В., Амелина Е.А. Коллоидная химия. М. Высшая школа, 2004.
Похожие рефераты:
Изучение возможности применения магнитных жидкостей для синтеза магнитных сорбентов
Изотермы адсорбции паров летучих органических веществ на пористых углеродных материалах
Сорбируемость меди на бурых углях, сапропелях и выделенных из них гуминовых кислотах
Методы анализа лекарственных препаратов
Сорбционные свойства мха по отношению к микроорганизмам и тяжелым металлам
Очистка сточных вод поселка городского типа производительностью 6000 м3 сутки
Развитие, становление и основные аспекты фармации
Химия и технология платиновых металлов