| Скачать .docx |
Курсовая работа: Курсовая работа: Шасси машин. Планетарные трансмиссии многоцелевых гусеничных и колесных машин
Министерство науки и образования Российской Федерации
Южно-Уральский государственный университет
Кафедра «Специальные и дорожно-строительные машины»
Курсовая работа
По дисциплине «Шасси машин. Планетарные трансмиссии
многоцелевых гусеничных и колесных машин»
Выполнил студент
Группы АТ-401
Лёгкий Д.Ю.
Проверил доцент
Филичкин Н.В.
Курсовая работа
выполнена и защищена
с оценкой .
дата .
Челябинск 2007
| |
Лёгкий Д.Ю. Анализ и синтез планетарных коробок передач. Курсовая работа по дисциплине «Шасси машин. Планетарные трансмиссии многоцелевых гусеничных и колесных машин». Челябинск, ЮУрГУ, 2007. – 65с., 60 илл., список литературы – 3 наименования.
Курсовая работа состоит из двух разделов – анализ и синтез планетарных коробок передач
Анализ кинематических схем планетарных коробок передач (ПКП), включает в себя: индексацию основных звеньев ПКП, определение значений внутренних передаточных чисел (ВПЧ) и кинематической характеристики планетарных механизмов (ПМ), определение числа степеней свободы ПКП, определение закона управления ПКП, определение кинематических передаточных функций (КПФ), определение передаточных чисел ПКП, определение величин угловых скоростей основных звеньев, относительных угловых скоростей сателлитов и выключенных управляющих элементов, определение величин и направлений крутящих моментов, нагружающих ПКП, построение потоков мощности в ПКП, расчет значений коэффициента полезного действия ПКП.
Синтез кинематической схемы ПКП с двумя степенями свободы включает в себя: формирование исходных данных, построение плана угловых скоростей, образование ПМ из плана скоростей, отбраковки непригодных ПМ и ПКП, составление кинематической схемы, подбор чисел зубьев, анализ полученной кинематической схемы ПКП.
Содержание
Введение
1.Анализ кинематических схем
1.1.Анализ кинематической схемы двухскоростной ПКП «Фурнесс»
1.1.1.Описание ПКП «Фурнесс»
1.1.2.Кинематический анализ ПКП «Фурнесс»
1.1.3.Силовой анализ ПКП «Фурнесс»
1.1.4.Построение потоков мощности ПКП «Фурнесс
1.1.5.Расчет значений коэффициентов полезного действия ПКП «Фурнесс»
1.2.Анализ кинематической схемы двухскоростной ПКП «Форд A4LD»
1.2.1.Описание ПКП «Форд A4LD»
1.2.2.Кинематический анализ ПКП «Форд A4LD»
1.2.3.Силовой анализ ПКП «Форд A4LD»
1.2.4.Построение потоков мощности ПКП «Форд A4LD»
1.2.5.Расчет значений коэффициентов полезного действия ПКП
«Форд A4LD»
1.3.Анализ кинематической схемы двухскоростной ПКП «Сангйонг-муссо»
1.3.1.Описание ПКП «Сангйонг-муссо»
1.3.2.Кинематический анализ ПКП «Сангйонг-муссо»
1.3.3.Силовой анализ ПКП «Сангйонг-муссо»
1.3.4.Построение потоков мощности ПКП «Сангйонг-муссо»
1.3.5.Расчет значений коэффициентов полезного действия ПКП
«Сангйонг-муссо»
2.Синтез ПКП
2.1.Исходные данные для расчета
2.2.Отбраковки ПМ
2.3. Построение символических схем ПКП
2.4. Построение кинематических схем ПКП
2.5. Анализ схемы ПКП «д41 412 1х4 314»
2.5.1. Описание ПКП «д41 412 1х4 314»
2.6. Подбор чисел зубьев
2.7. Кинематический анализ ПКП «д41 412 1х4 314»
2.8. Определение угловых скоростей всех звеньев ПКП
2.9.Силовой анализ ПКП «д41 412 1х4 314»
2.10.Построение потоков мощности в ПКП «д41 412 1х4 314»
2.11.Расчет значений коэффициентов полезного действия ПКП
«д41 412 1х4 314»
Список литературы
Введение
Планетарными коробками передач (ПКП) называют многоскоростные (с числом передач две и более) коробки передач, составленные из планетарных механизмов (ПМ).
Планетарные механизмы (ПМ) – это зубчато-рычажные механизмы, в которых, в отличие от простых зубчатых механизмов, оси некоторых зубчатых колес подвижны, вследствие чего эти зубчатые колеса при работе механизма совершают сложное движение, состоящее из двух простых вращательных движений – относительного и переносного.
Простейший, так называемый элементарный ПМ, состоит из трех основных и нескольких одинаковых вспомогательных (пассивных) звеньев.
Основными звеньями элементарного ПМ, имеющими общую ось вращения, совпадающую с осью самого ПМ, являются два центральных зубчатых колеса и водило.
Если в ПМ имеется в наличии более, чем три основных звена, то такой ПМ называют сложным.
Кинематический анализ выполняем, принимая следующее допущение: предположим угловую скорость ведущего вала д постоянной и равной единице.
Силовой анализ ПКП - определение величин и направлений крутящих моментов, нагружающих основные звенья и управляющие элементы, выполняется в предположении, что входной момент на ведущем валу постоянный и равный единице (Мд = 1,0), потери момента в полюсах зацепления зубчатых колес, в подшипниках, уплотнениях и т.п., при передаче мощности через ПКП отсутствуют, режим работы ПКП установившийся, то есть, дополнительных динамических нагрузок нет.
Потоки мощности в ПКП строятся в предположении, что входная мощность, подводимая к ПКП по ведущем валу постоянна и равна единице (Nд = 1,0), потери мощности в полюсах зацепления зубчатых колес, в подшипниках, уплотнениях и т.п. при передаче мощности через ПКП отсутствуют, режим работы ПКП установившийся, статический, то есть, динамических нагрузок нет.
1.Анализ кинематических схем ПКП
1.1. Анализ кинематической схемы двухскоростной ПКП «Фурнесс»

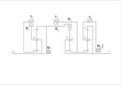
Рис.1.1. Кинематическая схема «Фурнесс»
1.1.1 Описание ПКП «Фурнесс»
Для проведения анализа ПКП проиндексируем основные звенья ПМ, образующих анализируемую ПКП:

Рис.1.2. Индексация основных звеньев ПКП «Фурнесс»
ПКП обеспечивает три передачи переднего хода и одну передачу заднего хода.
Как видно из схемы ПКП состоит из четырёхвенцового сателлита, четырех управляющих элементов:
Т1 - ленточный тормоз, установлен между корпусом и звеном 1, предназначен для остановки этого звена;
Т2 - ленточный тормоз, установлен между корпусом и звеном 2, предназначен для остановки этого звена;
Т3 - ленточный тормоз, установлен между корпусом и звеном 3, предназначен для остановки этого звена;
Ф- многодисковая фрикционная муфта, установлена между звеном д и звеном х, предназначена для жесткого соединения звеньев д и х, то есть для подвода мощности в ПКП.
Определим число степеней свободы ПКП по формуле П.Л. Чебышева:
,
где
- число подвижных звеньев,
- число кинематических пар пятого класса, в нашем случае подшипниковых опор,
- число кинематических пар четвертого класса, в нашем случае число зубчатых зацеплений.
.
Для работы ПКП должна обладать только одной степенью свободы, следовательно, для включения передачи в ПКП достаточно включить один управляющий элемент.
Таблица 1.1. Закон управления и преобразующие свойства ПКП «Фурнесс»
| Передача |
Закон управления ПКП |
КПФ |
iдх |
|||
| Т1 |
Т2 |
Т3 |
Ф |
|||
| ЗХ |
+ |
iз.х. =1/(1-iх1 ) |
-3,125 |
|||
| I |
+ |
iI =-i2 x /(1-i2 x ) |
3,437 |
|||
| II |
+ |
iII =-i3x /(1- i3x ) |
1,875 |
|||
| III |
+ |
1,0 |
1,0 |
|||
1.1.2.Кинематический анализ «Фурнесс»
Таблица 1.2. Внутренние передаточные числа и кинематические характеристики ПМ
| Символическое обозначение ПМ |
Внутреннее передаточное число ПМ |
Кинематическая характеристика ПМ |
| хд1 |
ix1 =z1 zст-х /zx zст-1 = =33·18/(30·15)= 1,3200 |
Kx1 =z1 zст-х /zx zст-1 =33·18/(30·15)=1,3200 |
| 2дх |
i2x = zx zст- 2 /z2 zст- x = =30·22/(26·18)=1,4103 |
K2x = zx zст- 2 /z2 zст- x = =30·22/(26·18)=1,4103 |
| 3дх |
i3x = zx zст- 3 /z3 zст- x = =30·27/(21·18)=2,1429 |
К3x = zx zст- 3 /z3 zст- x = =30·27/(21·18)=2,1429 |
Система уравнений кинематической связи основных звеньев ПКП имеет следующий вид:
(1-ix 1 )·ωд = ωх − iх1 ·ω1
(1-i2х )·ωд = ω2 − i2х ·ωх
(1-i3х )·ωд = ω3 − i3х ·ωх
Вычислим значения угловой скорости ведомого вала Х на каждой передаче:

Результаты кинематического анализа сведем в таблицу.
По результатам кинематического анализа строим диаграмму угловых скоростей основных звеньев и сателлитов ПКП
Таблица 1.3. Расчеты кинематического анализа ПКП «Фурнесс»
| Угловые скорости основных звеньев и сателлитов в ПМ |
Управляющие элементы |
Т3 |
1.8286 |
0.5195 |
0 |
1.0 |
| Т2 |
0.8616 |
0 |
0.3418 |
1.0 |
||
| Т1 |
0 |
0.4628 |
0.6464 |
1.0 |
||
| Ф |
1.3200 |
0.7091 |
0.4667 |
0 |
||
| ПМ 3дх |
ωст |
2.2000 |
1.1818 |
0.7778 |
0 |
|
| ωх |
-0.3200 |
0.2909 |
0.5333 |
1.0 |
||
| ωд |
1.0 |
1.0 |
1.0 |
1.0 |
||
| ω3 |
-1.8286 |
-0.5195 |
0 |
1.0 |
||
| ПМ 2дх |
ωст |
2.2000 |
1.1818 |
0.7778 |
0 |
|
| ωх |
-0.3200 |
0.2909 |
0.5333 |
1.0 |
||
| ωд |
1.0 |
1.0 |
1.0 |
1.0 |
||
| ω2 |
0.8616 |
0 |
0.3418 |
1.0 |
||
| ПМ хд1 |
ωст |
2.2000 |
1.1818 |
0.7778 |
0 |
|
| ω1 |
0 |
0.4628 |
0.6464 |
1.0 |
||
| ωд |
1.0 |
1.0 |
1.0 |
1.0 |
||
| ωх |
-0.3200 |
0.2909 |
0.5333 |
1.0 |
||
| Передача |
З.Х. |
I |
II |
III |
||
1.1.3.Силовой анализ ПКП «Фурнесс»
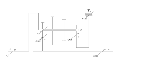
Уравновешивание ПКП на передаче заднего хода:

Рис.1.4. Задний ход ПКП «Фурнесс»
Уравновешиваем ПКП на первой передаче переднего хода:

Рис.1.5. Первая передача переднего хода ПКП «Фурнесс»
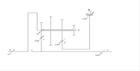
Уравновешиваем ПКП на второй передаче переднего хода:

Рис.1.6. Вторая передача переднего хода ПКП «Фурнесс»
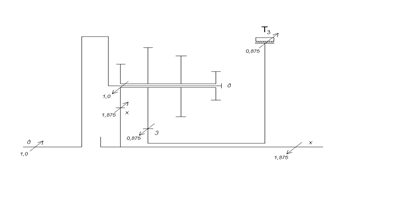
Уравновешиваем ПКП на третьей передаче переднего хода:

Рис.1.7. Третья передача переднего хода ПКП «Фурнесс»
Результаты силового анализа сведем в таблицу.
Таблица 1.4. Результаты силового анализа ПКП Фурнесс»
| Значения крутящих моментов на основных звеньях и управляющих элементах ПКП |
Управляющие элементы |
Т3 |
0 |
0 |
0,875 |
0 |
| Т2 |
0 |
2,437 |
0 |
0 |
||
| Т1 |
-4,125 |
0 |
0 |
0 |
||
| Ф |
0 |
0 |
0 |
±1,0 |
||
| ПМ 3дх |
Мх |
0 |
0 |
1,875 |
0 |
|
| Мд |
0 |
0 |
-1,0 |
0 |
||
| М3 |
0 |
0 |
-0,875 |
0 |
||
| ПМ 2дх |
Мх |
0 |
3,437 |
0 |
0 |
|
| Мд |
0 |
-1,0 |
0 |
0 |
||
| М2 |
0 |
-2,437 |
0 |
0 |
||
| ПМ хд1 |
М1 |
4,125 |
0 |
0 |
0 |
|
| Мд |
-1,0 |
0 |
0 |
0 |
||
| Мх |
-3,125 |
0 |
0 |
0 |
||
| Передача |
З.Х. |
I |
II |
III |
||
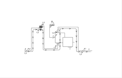
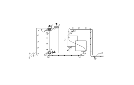
1.1.4.Построение потоков мощности в ПКП «Фурнесс»
Построение потока мощности на передаче заднего хода:
Рис.1.8. Передача заднего хода ПКП «Фурнесс»
Построение потока мощности на первой передаче переднего хода:
Рис.1.9. Первая передача переднего хода ПКП «Фурнесс»
Построение потока мощности на второй передаче переднего хода:

Рис.1.10. Вторая передача переднего хода ПКП «Фурнесс»
Построение потока мощности на третьей передаче переднего хода:

Рис.1.11. Третья передача переднего хода ПКП «Фурнесс»
1.1.5. Расчет значений коэффициентов полезного действия (КПД) ПКП
Определение КПД на передаче заднего хода:
,
где
- значение внутреннего КПД ПМ, где
;
.
Определение КПД на первой передаче переднего хода:
,
где
- значение внутреннего КПД ПМ, где
;
.
Определение КПД на второй передаче переднего хода:
,
где
- значение внутреннего КПД ПМ, где
,
.
Определение КПД на третьей передаче переднего хода:
,
Таблица 1.5.Определение КПД ПКП
| Передача |
Значения показателей степени |
Значения КПД |
||
|
|
|
|
||
| ЗХ |
-1 |
- |
- |
0,92 |
| I |
- |
-1 |
- |
0,95 |
| II |
- |
- |
-1 |
0,98 |
| III |
- |
- |
- |
1,0 |
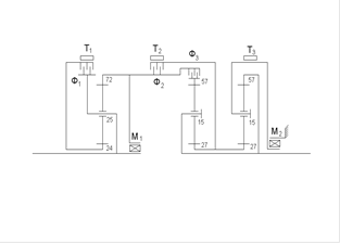
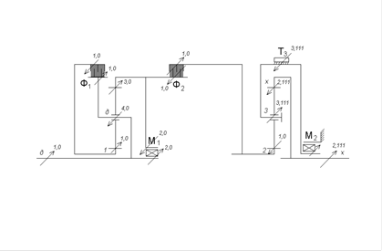
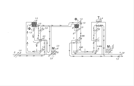
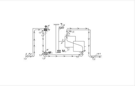
2. Анализ кинематической схемы четырехскоростной ПКП «Форд A4LD»

Рис.2.1. Кинематическая схема ПКП «Форд A4LD»
1.2.1.Описание ПКП «Форд A4LD»
Для проведения анализа ПКП проиндексируем основные звенья ПМ, образующих анализируемую ПКП:

Рис.2.2. Индексация основных звеньев ПКП «Форд A4LD»
ПКП «Форд A4LD» обеспечивает четыре передачи переднего хода и одну передачу заднего хода.
В состав ПКП входят три элементарных планетарных механизма:
1дα – элементарный ПМ с одновенцовым сателлитом, смешанного зацепления, с солнечным и эпициклическим колесами;
2хβ – элементарный ПМ с одновенцовым сателлитом, смешанного зацепления, с солнечным и эпициклическим колесами;
23х– элементарный ПМ с одновенцовым сателлитом, смешанного зацепления, с солнечным и эпициклическим колесами;
Управление ПКП происходит посредством фрикционных управляющих элементов и механизмов свободного хода:
Ф1 – многодисковая фрикционная муфта, установлена между звеном д и звеном 1, предназначена для жесткого соединения звеньев д и 1, то есть для подвода мощности в ПКП;
Ф2 – многодисковая фрикционная муфта, установлена между звеньями α и 2, предназначена для жесткого соединения звеньев α и 2, то есть для подвода мощности в ПКП;
Ф3 – многодисковая фрикционная муфта, установлена между звеньями α и β, предназначена для жесткого соединения звеньев α и β;
М1 – механизм свободного хода, предназначен для соединения звеньев д и α, при вращении в определенную сторону;
М2 – механизм свободного хода, предназначен для остановки звена 3, при его вращении в определенную сторону;
Т1 - ленточный тормоз, установлен между корпусом и звеном 1, предназначен для остановки этого звена;
Т2 - ленточный тормоз, установлен между корпусом и звеном 2, предназначен для остановки этого звена;
Т3 - ленточный тормоз, установлен между корпусом и звеном 3, предназначен для остановки этого звена.
Определим число степеней свободы ПКП по формуле П.Л. Чебышева:
,
,
Для работы ПКП необходимо снять три степени свободы, для включения передачи необходимо включить три управляющих элемента.
Таблица 2.1. Закон управления и преобразующие свойства ПКП «Форд A4LD»
| Передача |
Закон управления ПКП |
КПФ |
iдх |
|||||||
| Ф1 |
Ф2 |
Ф3 |
Т1 |
Т2 |
Т3 |
М1 |
М2 |
|||
| ЗХ |
+ |
+ |
+ |
(+) |
(+) |
iзх =i2 х |
-2.111 |
|||
| нейтраль |
+ |
+ |
(+) |
- |
- |
|||||
| I |
+ |
+ |
+ |
(+) |
(+) |
iI =(1-i2β )-i2 х /(-i2β ) |
2.474 |
|||
| II |
+ |
+ |
+ |
(+) |
iII =-i1α ((1-i2β )-i2 х )/(1-i1α )·(-i2β ) |
1.855 |
||||
| III |
+ |
+ |
+ |
(+) |
iIII =(1-i2β )/(-i2β ) |
1.474 |
||||
| IV |
+ |
+ |
+ |
iIV =-i1α ·(1-i2β )/(1- i1α )·(-i2β ) |
1.105 |
|||||
1.2.2.Кинематический анализ ПКП «Форд A4LD»
Таблица 2.2. Внутренние передаточные числа и кинематические характеристики ПМ
| Символическое обозначение ПМ |
Внутреннее передаточное число ПМ |
Кинематическая характеристика ПМ |
| 1дα |
i1α =-(zα /z1 )=-(72/24)=-3 |
K1α =zα /z1 =72/24=3 |
| 2хβ |
i2β =-(zβ /z2 )=-(57/27)= -2,111 |
К 2β =zβ /z2 =57/27=2,111 |
| 23х |
i2 х =-(zх /z2 )=-(57/27)= -2,111 |
К 2х =zх /z2 =57/27=2,111 |
Система уравнений кинематической связи основных звеньев ПКП имеет следующий вид:
(1-i1 α )ωд = ω1 − i1 α ·ωα
(1-i2 β )·ωх = ω2 − i2 β ·ωβ
(1-i2х )· ω3 =ω2 −i2х · ωх
Вычислим значения угловой скорости ведомого вала Х на каждой передаче:

Результаты кинематического анализа сведем в таблицу.
По результатам кинематического анализа строим диаграмму угловых скоростей основных звеньев и сателлитов ПКП
| Таблица 2.3.Расчеты кинематического анализа ПКП « Форд A4LD» |
| Угловые скорости основных звеньев и сателлитов в ПМ |
Управляющие элементы |
М2 |
0 |
0 |
0 |
0 |
0.460 |
0.614 |
| М1 |
0 |
0 |
0 |
0.333 |
0 |
0.333 |
||
| Т3 |
0 |
0 |
0 |
0 |
0.460 |
0.614 |
||
| Т2 |
1.0 |
0 |
0.854 |
1.138 |
0 |
0 |
||
| Т1 |
1.0 |
1.0 |
1.0 |
0 |
1.0 |
0 |
||
| Ф3 |
2.172 |
1.0 |
0 |
0 |
0 |
0 |
||
| Ф2 |
0 |
1.0 |
1.854 |
2.471 |
1.0 |
1.333 |
||
| Ф1 |
0 |
0 |
0 |
1.0 |
0 |
1.0 |
||
| ПМ 23х |
ωст |
-1.800 |
0 |
-1.538 |
2.048 |
0.828 |
1.105 |
|
| ωх |
-0.474 |
0 |
0.404 |
0.539 |
0.678 |
0.905 |
||
| ω3 |
0 |
0 |
0 |
0 |
0.460 |
0.614 |
||
| ω2 |
1.0 |
0 |
0.854 |
-1.138 |
0 |
0 |
||
| ПМ 2хβ |
ωст |
-2.653 |
0 |
2.264 |
3.019 |
1.220 |
1.629 |
|
| ωβ |
-1.172 |
0 |
1.0 |
1.333 |
1.0 |
1.333 |
||
| ωх |
-0.474 |
0 |
0.404 |
0.539 |
0.678 |
0.905 |
||
| ω2 |
1.0 |
0 |
-0.854 |
-1.138 |
0 |
0 |
||
| ПМ 1дα |
ωст |
0 |
0 |
0 |
1.0 |
0 |
1.0 |
|
| ωα |
1.0 |
1.0 |
1.0 |
1.333 |
1.0 |
1.333 |
||
| ωд |
1.0 |
1.0 |
1.0 |
1.0 |
1.0 |
1.0 |
||
| ω1 |
1.0 |
1.0 |
1.0 |
0 |
1.0 |
0 |
||
| Пере- дача |
З.Х |
нейт- раль |
I |
II |
III |
IV |
||
1.2.3.Силовой анализ «Форд A4LD»
Уравновешиваем ПКП на передаче заднего хода:

Рис.2.4. Передача заднего хода ПКП «Форд A4LD»
Уравновешиваем ПКП на первой передаче переднего хода:

Рис.2.5.Первая передача переднего хода ПКП «Форд A4LD»
Уравновешиваем ПКП на второй передаче переднего хода:

Рис.2.6.Вторая передача переднего хода ПКП «Форд A4LD»
Уравновешиваем ПКП на третьей передаче переднего хода:

Рис.2.7.Третья передача переднего хода ПКП «Форд A4LD»
Уравновешиваем ПКП на четвертой передаче переднего хода:

Рис.2.8.Четвертая передача переднего хода ПКП «Форд A4LD»
| Таблица 2.4. Результаты силового анализа ПКП « Форд A4LD» |
Результаты силового анализа сведем в таблицу.
| Значения крутящих моментов на основных звеньях и управляющих элементах ПКП |
Управляющие элементы |
М2 |
±3.111 |
±1.474 |
±1.104 |
0 |
0 |
| М1 |
±2.0 |
±2.0 |
0 |
±2.0 |
0 |
||
| Т3 |
-3.111 |
1.474 |
1.104 |
0 |
0 |
||
| Т2 |
0 |
0 |
0 |
0.474 |
0.355 |
||
| Т1 |
0 |
0 |
-0.250 |
0 |
-0.250 |
||
| Ф3 |
0 |
±1.0 |
±0.750 |
1.0 |
±0.750 |
||
| Ф2 |
±1.0 |
0 |
0 |
0 |
0 |
||
| Ф1 |
±1.0 |
±1.0 |
0 |
±1.0 |
0 |
||
| ПМ 23х |
Мх |
-2.111 |
1.0 |
0.70 |
0 |
0 |
|
| М3 |
3.111 |
-1.474 |
-1.104 |
0 |
0 |
||
| М2 |
-1.0 |
0.474 |
0.355 |
0 |
0 |
||
| ПМ 2хβ |
Мβ |
0 |
-1.0 |
-0.750 |
-1.0 |
-0.750 |
|
| Мх |
0 |
1.474 |
1.105 |
1.474 |
1.105 |
||
| М2 |
0 |
-0.474 |
-0.355 |
-0.474 |
-0.355 |
||
| ПМ 1дα |
Мα |
3.0 |
3.0 |
0.750 |
3.0 |
0.750 |
|
| Мд |
-4.0 |
-4.0 |
-1.0 |
-4.0 |
-1.0 |
||
| М1 |
1.0 |
1.0 |
0.250 |
1.0 |
0.250 |
||
| Пере- дача |
З.Х |
I |
II |
III |
IV |
||
1.2.4.Построение потоков мощности в ПКП «Форд A4LD»
Построение потока мощности на первой передаче переднего хода:

Рис.2.10.Перая передача переднего хода ПКП «Форд A4LD»
Построение потока мощности на второй передаче переднего хода:

Рис.2.11.Вторая передача переднего хода ПКП «Форд A4LD»
Построение потока мощности на третьей передаче переднего хода:

Рис.2.12.Третья передача переднего хода ПКП «Форд A4LD»
Построение потока мощности на четвертой передаче переднего хода:
Рис.2.13.Четвертая передача переднего хода ПКП «Форд A4LD»
1.2.5. Расчет значений коэффициентов полезного действия ПКП «Форд A4LD»
Определение КПД на передаче заднего хода:
,
где η2х - значения внутреннего КПД ПМ, для ПМ 23х.
.
Определение КПД на первой передаче переднего хода:
,
где
,
- значения внутреннего КПД ПМ, где для ПМ 2xβ
, для ПМ 23x
.
.
Определение КПД на второй передаче переднего хода:
,
где
,
,
- значения внутреннего КПД ПМ, где для ПМ 1дα
, для ПМ 23х
, для ПМ 2хβ
.
.
Определение КПД на третьей передаче переднего хода:
,
где
- значение внутреннего КПД ПМ 2хβ, где
.
.
Определение КПД на четвертой передаче переднего хода:

где
,
- значение внутреннего КПД ПМ 1дα, где
, для ПМ 2хβ
,
![]()
Таблица 2.5.Определение КПД ПКП
| Передача |
Значения показателей степени |
Значения КПД |
||
|
|
|
|
||
| ЗХ |
- |
- |
+1 |
0,97 |
| I |
- |
-1 |
+1 |
0,98 |
| II |
+1 |
-1 |
+1 |
0,97 |
| III |
- |
-1 |
- |
0,99 |
| IV |
+1 |
-1 |
- |
0,99 |
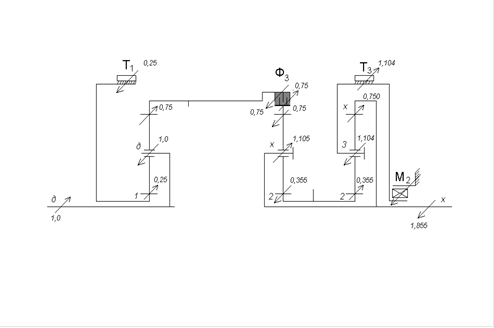
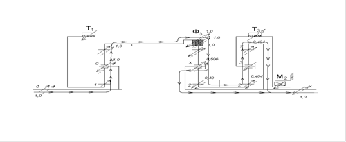
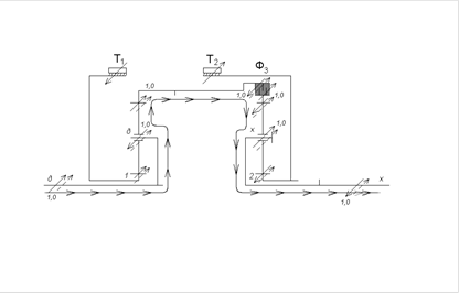
1.3.Анализ кинематической схемы четырехскоростной ПКП «Сангйонг-Муссо»

Рис.3.1. Кинематическая схема ПКП «Сангйонг-Муссо»
1.3.1.Описание ПКП «Сангйонг-Муссо»
Для проведения анализа ПКП проиндексируем основные звенья ПМ, образующих анализируемую ПКП:

Рис.3.2. Индексация основных звеньев ПКП «Сангйонг-Муссо»
ПКП обеспечивает четыре передачи переднего хода и одну передачу заднего хода.
В состав ПКП входят три элементарных ПМ:
α21– элементарный ПМ с парными сателлитами;
α2х– элементарный ПМ с парными сателлитами;
12х - элементарный ПМ с одновенцовым сателлитом;
Управление ПКП происходит посредством фрикционных управляющих элементов:
Т1 – ленточный тормоз, установлен между корпусом и звеном 1, предназначен для остановки этого звена;
Т2 – ленточный тормоз, установлен между корпусом и звеном 2, предназначен для остановки этого звена;
Ф1 – многодисковая фрикционная муфта, установлена между звеном д и звеном 2, предназначена для жесткого соединения звеньев д и 2;
Ф2 – многодисковая фрикционная муфта, установлена между звеном д и механизмом свободного хода;
Ф’ 2 – многодисковая фрикционная муфта, установлена между звеном д и звеном α;
Ф3 – многодисковая фрикционная муфта, установлена между звеном д и звеном 1;
Определим число степеней свободы ПКП по формуле П.Л. Чебышева:
,
.
Для работы ПКП необходимо снять две степени свободы, для включения передачи необходимо включить два управляющих элемента.
Таблица 3.1. Закон управления и преобразующие свойства ПКП «М-551 Шеридан»
| Передача |
Закон управления ПКП |
КПФ |
iдх |
|||||||
| Ф1 |
Ф2 |
Ф’ 2 |
Ф3 |
Т1 |
Т2 |
М1 |
М2 |
|||
| З.Х. |
+ |
+ |
|
-2,429 |
||||||
| стоп |
|
- |
||||||||
| I |
+ |
+ |
+ |
+ |
|
2,742 |
||||
| II |
+ |
+ |
+ |
|
1,508 |
|||||
| III |
+ |
+ |
+ |
|
1,0 |
|||||
| IV |
+ |
+ |
|
0,708 |
||||||
1.3.2.Кинематический анализ ПКП «Сангйонг-Муссо»
Определение кинематической характеристики механизмов, образующий ПКП:
для ПМ α21 -
; для ПМ α2Х -
;
для ПМ 12Х -
.
Определение внутреннего передаточного числа ПМ:
;
;
.
Система уравнений кинематической связи основных звеньев ПКП имеет следующий вид:
![]()
![]()
![]()
Результаты кинематического анализа сведем в таблицу.
Таблица 3.2. Расчеты кинематического анализа ПКП « Сангйонг-Муссо»
| Угловые скорости основных звеньев и сателлитов в ПМ |
Управляющие элементы |
М2 |
0 |
0 |
0 |
0,740 |
1,0 |
1,0 |
| М1 |
0 |
0 |
0 |
0 |
0 |
0 |
||
| Т2 |
0 |
0 |
0 |
0,470 |
1,0 |
1,0 |
||
| Т1 |
1,0 |
0 |
0,887 |
0 |
1,0 |
0 |
||
| Ф3 |
0 |
1,0 |
1,887 |
1,0 |
0 |
1,0 |
||
| Ф’ 2 |
2,129 |
1,0 |
0 |
0 |
0 |
1,129 |
||
| Ф2 |
1,0 |
1,0 |
0 |
0 |
0 |
1,129 |
||
| Ф1 |
1,0 |
1,0 |
1,0 |
0,530 |
0 |
0 |
||
| сложный ПМ α21 12х |
ωст-х |
-1,401 |
0 |
1,241 |
0,660 |
0 |
1,401 |
|
| ωст-α |
1,459 |
0 |
-1,292 |
-0,686 |
0 |
-1,459 |
||
| ωх |
-0,412 |
0 |
0,365 |
0,663 |
1,0 |
1,412 |
||
| ω2 |
0 |
0 |
0 |
0,470 |
1,0 |
1,0 |
||
| ω1 |
1,0 |
0 |
-0,887 |
0 |
1,0 |
0 |
||
| ωα |
-1,129 |
0 |
1,0 |
1,0 |
1,0 |
2,129 |
||
| ωд |
1,0 |
1,0 |
1,0 |
1,0 |
1,0 |
1,0 |
||
| Пере- дача |
З.Х |
нейт- раль |
I |
II |
III |
IV |
||
1.3.3.Силовой анализ ПКП «Сангйонг-Муссо»
Уравновешивание ПКП на передаче заднего хода:

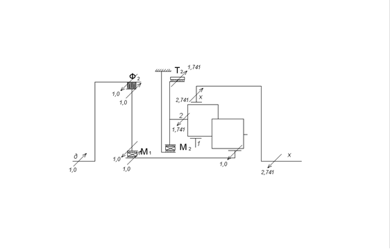
Рис.3.4. Передача заднего хода ПКП «Сангйонг-Муссо»
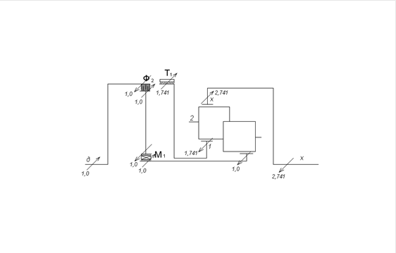
Уравновешиваем ПКП на первой передаче переднего хода:

Рис.3.5.Первая передача переднего хода ПКП «Сангйонг-Муссо»
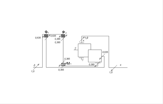
Уравновешиваем ПКП на второй передаче переднего хода:

Рис.3.6.Вторая передача переднего хода ПКП «Сангйонг-Муссо»
Уравновешиваем ПКП на третьей передаче переднего хода:

Рис.3.7.Третья передача переднего хода ПКП «Сангйонг-Муссо»
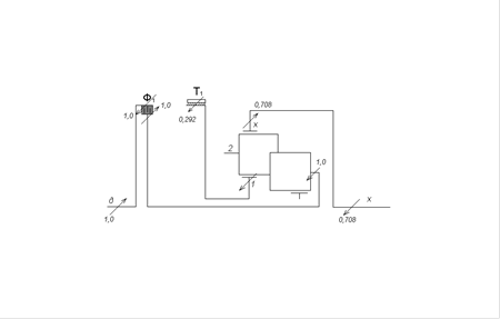
Уравновешиваем ПКП на четвертой передаче переднего хода:

Рис.3.8.Четвертая передача переднего хода ПКП «Сангйонг-Муссо»
Результаты силового анализа сведем в таблицу.
| Угловые скорости основных звеньев и сателлитов в ПМ |
Управляющие элементы |
М2 |
0 |
±1,741 |
0 |
0 |
0 |
| М1 |
0 |
±1,0 |
±1,0 |
±0,365 |
0 |
||
| Т2 |
-3,429 |
1,741 |
0 |
0 |
0 |
||
| Т1 |
0 |
0 |
1,741 |
0 |
-0,292 |
||
| Ф3 |
±1,0 |
0 |
0 |
0 |
0 |
||
| Ф’ 2 |
0 |
0 |
0 |
0 |
0 |
||
| Ф2 |
0 |
±1,0 |
±1,0 |
0,365 |
0 |
||
| Ф1 |
0 |
0 |
0 |
±0,635 |
±1,0 |
||
| сложный ПМ α21 12х |
Мх |
-2,429 |
2,741 |
2,741 |
1,0 |
0,708 |
|
| М2 |
3,429 |
-1,741 |
0 |
-0,635 |
-1,0 |
||
| М1 |
-1,0 |
0 |
-1,741 |
0 |
-0,292 |
||
| Мα |
0 |
-1,0 |
-1,0 |
-0,365 |
0 |
||
| Мд |
1,0 |
1,0 |
1,0 |
1,0 |
1,0 |
||
| Пере- дача |
З.Х |
I |
II |
III |
IV |
||
1.3.4.Построение потоков мощности в ПКП «Сангйонг-Муссо»
Построение потока мощности на передаче заднего хода:

Рис.3.9. Передача заднего хода ПКП «Сангйонг-Муссо»
Построение потока мощности на первой передаче переднего хода:

Рис.3.10.Первая передача переднего хода ПКП «Сангйонг-Муссо»
Построение потока мощности на второй передаче переднего хода:

Рис.3.11.Вторая передача переднего хода ПКП «Сангйонг-Муссо»
Построение потока мощности на третьей передаче переднего хода:

Рис.3.12.Третья передача переднего хода ПКП «Сангйонг-Муссо»
Построение потока мощности на четвертой передаче переднего хода:

Рис.3.13.Четвертая передача переднего хода ПКП «Сангйонг-Муссо»
1.3.5. Расчет значений коэффициентов полезного действия ПКП «Сангйонг-Муссо»
Определение КПД на передаче заднего хода:
, где
и
- значения внутреннего КПД ПМ, где
.
![]()
Определение КПД на первой передаче:
,
где
- значения внутреннего КПД ПМ, где
,
.
Определение КПД на второй передаче:
![]()
Третья передача является прямой – в ПКП отсутствуют относительные вращения, потерь нет, следовательно, КПД равен
.
Определение КПД на четвертой передаче переднего хода:
,
где
- значение внутреннего КПД ПМ, где
.
.
КПД всей коробки: ηI =0,95,
ηII =0,96,
ηIII =1,0,
ηIV =0,99,
ηЗХ =0,99.


