| Скачать .docx |
Реферат: Техническое использование СЭУ
Реферат на тему
«Техническое использование СЭУ»
В настоящее время ведутся большие работы по созданию главных и вспомогательных судовых газовых турбин. Большое внимание, уделяемое газовым турбинам, объясняется рядом их преимуществ по сравнению с другими судовыми двигателями.
К преимуществам газотурбинных установок (ГТУ) по сравнении» с дизельными относятся:
· осуществление непрерывного и постоянного рабочего процесса, что позволяет применять высокие скорости как рабочей среды, так и рабочих органов для повышения экономичности;
· отсутствие поршней и кривошипно-шатунного механизма, а также трения в рабочих частях (за исключением трения в подшипниках вала),
· простота устройства и обслуживания;
· возможность получения большой мощности на валу (до 30 000 кВт),
· меньшие размеры и масса при одинаковой мощности;
· возможность сжигания в камерах сгорания более дешевых тяжелых сортов топлива;
· меньший расход на смазку (приблизительно в 30—40 раз) и ремонт;
· удобство автоматизации и дистанционного управления;
· относительно небольшой обслуживающий персонал в связи с сокращением трудоемкости технического обслуживания на 25—30% по сравнению с трудоемкостью технического обслуживания ДЭУ.
По сравнению с паротурбинными установками ГТУ имеют следующие преимущества:
· отсутствие паровых котлов и сложного котельного оборудовании (системы, насосы, вентиляторы);
· отсутствие конденсаторов и связанных с ними систем;
· лучшие маневренные и пусковые качества;
· меньшие размеры и масса при одинаковой мощности;
· низкое давление рабочей среды в цикле, а следовательно, большая
безопасность при случайном повреждении трубопровода;
· высокая маневренность, быстрый пуск и малое время набора полной мощности (пуск и выход на частоту вращения холостого хода в течение 1 мин; время набора полной мощности 2—3 мин).
Применение ГТУ позволяет значительно увеличить грузоподъемность и дальность плавания судна. При серийном производстве стоимость изготовления ГТУ, амортизационные отчисления и эксплуатационные расходы значительно меньше, чем соответствующие показатели паротурбинных и дизельных установок.
Перспективность ГТУ как судового двигателя в значительной степени определяется возможностью достигнуть высокой экономичности при дальнейшем совершенствовании проточной части турбин и компрессоров, особенно в связи с созданием, жаростойких материалов. При температуре 900—950°С экономичность ГТУ будет выше, чем большинства построенных ПТУ, а при температуре 1200° С она может превосходить экономичность ДВС.
Газотурбинные установки большой мощности перспективны для ряда судов новых типов, характерными особенностями которых являются большая мощность энергетических установок при ограничениях по высоте и длине машинных отделений. При современном уровне техники ГТУ уже можно считать весьма перспективным судовым двигателем.
Запасы топлива органического происхождения ограничены, поэтому в настоящее время назрела необходимость в использовании энергии других видов. Особенно перспективно получение тепловой энергии в результате цепной реакции деления ядер таких химических элементов, как уран и некоторых других.
Экономичность ГТУ можно заметно повысить, если отработавшие газы с высокой температурой направить в котел, а получаемый в нем пар использовать для бытовых, технологических нужд (например, обогрев танков на танкерах), выработки электроэнергии в утилизационном турбогенераторе или для получения дополнительной мощности, передаваемой паровой турбиной гребному винту. В первых трех случаях степень утилизации теплоты отходящих газов ограничивается потребностями в электроэнергии или Паре.
При использовании дополнительной утилизации паровой турбиной степень утилизации теплоты может быть существенно увеличена, поскольку дополнительная мощность, получаемая в паровой части установки, не имеет ограничений с точки зрения ее использования. Такая установка (рис. 1) получила название газопаротурбинной (ГПТУ).

Рис. 1. Схема газопаротурбинной установки
Рабочий процесс в паровой турбине на режимах частичной мощности значительно отличается от рабочего процесса на режиме полной мощности. Это объясняется тем, что проточная часть всех ступеней турбины, кроме первой (регулировочной), остается неизменной при уменьшении расхода Gc пара в единицу времени — секунду.
Эффективная мощность (в кВт) паровой турбины зависит ог трех величин:
N е = Gc Ha oe ,
где Gc — расход пара через турбину в единицу времени, кг/с;
H а — адиабатный перепад энтальпий, кДж/кг;
oe — эффективный к. п. д. турбины.
Изменяя все величины одновременно или только некоторые из них, можно изменять мощность, развиваемую турбиной. Но очевидно, что для понижения мощности наиболее выгодно уменьшить только расход пара в единицу времени, оставляя постоянными адиабатный перепад энтальпий и к. п. д.
Существуют следующие способы регулирования мощности: качественное, или дроссельное; количественное; смешанное, или количественно-качественное.
Качественное (дроссельное) регулирование. Это простейший способ регулирования мощности паровой турбины. Он состоит в изменении открытия клапана, установленного перед турбиной; маневрового перед главной, дроссельного — перед вспомогательной. При полной мощности клапан открыт полностью. Для уменьшения мощности его прикрывают. Вследствие этого в зазоре между клапанной тарелкой и гнездом происходит процесс дросселирования пара и давление его за клапаном падает, т. е. совместно с уменьшением расхода пара меняется и качество его, отчего этот способ регулирования и получил свое название качественное, или дроссельное. При качественном регулировании значительно снижается экономичность турбины.
Обычно стремятся регулировать маневровый клапан так, чтобы изменение мощности ГТЗА было прямо пропорционально углу поворота маховика, посредством которого управляют клапаном.
Количественное регулирование. Осуществляется изменением числа полностью открытых сопловых клапанов, при этом измеряется число работающих сопл, а следовательно, и расход пара. Очевидно, что такой способ регулирования может осуществляться только тогда, когда первой — регулировочной — ступенью турбины является активная ступень, при этом качество пара, т. е. его параметры, перед оставшимися в открытом состоянии соплами первой ступени остается постоянным. Потери энергии пара исключаются, и турбина работает экономично.
Смешанное регулирование. Количественное регулирование в чистом виде можно осуществить только на определенных режимах работы турбины, а число режимов зависит от числа групп сопл (от 2 до 6). На всех промежуточных режимах приходится применять смешанное регулирование, заключающееся в том, что в первую очередь производится количественное регулирование, а затем в дополнение к нему осуществляется качественное путем прикрытия маневрового клапана (или одного из сопловых клапанов).
Влияние изменения основных параметров пара на тепловой процесс в турбине. Рассмотрим, как влияет на тепловой процесс изменение расхода пара. При работе многоступенчатой турбины с частичной нагрузкой общий расход пара на турбину уменьшается. При этом нагрузка ступеней турбины перераспределяется. Давление в камере первой (регулировочной) ступени падает, эта ступень при неизменных начальных параметрах пара перерабатывает больший перепад энтальпий и работает с перегрузкой. Абсолютная скорость пара сх на выходе из сопл регулировочной ступени с уменьшением давления в камере ступени увеличивается. В то же время частота вращения турбины уменьшается с уменьшением мощности, а следовательно, падает окружная скорость и изменяется характеристика u /с1 . Вследствие этого к. п. д. регулировочной ступени значительно снижается. То же происходит и во всех остальных ступенях, кроме последней. К. п. д. всей турбины понижается, а следовательно, удельный расход пара возрастает.
На режиме малой мощности входная скорость с1 значительно увеличивается, а окружная скорость сильно уменьшается, поэтому треугольники скоростей ступени деформируются, паровой поток поступает на рабочий венец с ударом в вогнутые поверхности лопаток, что дополнительно снижает к. п. д. ступени.
При количественном регулировании и при увеличении расхода пара давление пара за регулировочной ступенью (по сравнению с давлением пара на расчетном режиме полного хода) повышается, следовательно, срабатываемый в этой ступени перепад энтальпий уменьшается.
При качественном регулировании (путем дросселирования пара) при впуске в турбину пара суммарный адиабатный перепад энтальпий в ней уменьшается главным образом вследствие уменьшения перепада энтальпий в последней ступени, что еще больше увеличивает удельный расход пара и снижает экономичность турбины.
Перераспределение перепадов энтальпий в ступенях турбины при изменении расхода пара сопровождается изменением реактивности. При уменьшении расхода пара реактивность ступеней увеличивается, что приводит к возрастанию нагрузки на упорный подшипник.
Завод-изготовитель обычно гарантирует относительно продолжительную работу турбоагрегата при перегрузке на 10-15%. При этом турбина работает с достаточно высокой экономичностью.
Судовые холодильные установки, как и энергетические, в отличие от стационарных имеют ряд особенностей в отношении общего расположения охлаждаемых помещений, размещения оборудования и выбора его типа.
При проектировании и постройке стационарных холодильников желательно придавать им форму куба, чтобы при наибольшей емкости получить минимальную величину внешних ограждающих поверхностей. На судах общее расположение охлаждаемых грузовых помещений, соотношение их размеров и форма зависят от соотношения размеров корпуса судна и его формы, которые определяются мореходными качествами судна, необходимой прочностью корпуса, его живучестью, районом плавания и многими другими факторами. И все же при проектировании грузовых рефрижераторных судов следует по возможности стремиться к наиболее выгодному соотношению между объемом грузовых помещений и размерами ограждающих поверхностей.
На судах, где производят термическую обработку груза, расход холода через внешние ограждения по сравнению с расходом холода на охлаждение и особенно замораживание сравнительно мал, поэтому высказанные выше соображения имеют меньшее значение. В этом случае при выборе общего расположения грузовых охлаждаемых помещений следует считаться с поточностью технологического процесса и грузовых операций, производимых на судне.
Кроме того, при выборе системы набора следует избегать применения высоких стальных элементов набора, создающих, несмотря на изоляцию, весьма значительный теплоприток в охлаждаемые помещения. С этой точки зрения для рефрижераторных судов наиболее целесообразна поперечная система набора.
Что касается провизионных камер, то их общее расположение, а также система их набора особого значения не имеют, так как расход холода на них невелик. В этом случае принимают во внимание только удобство пользования ими.
Стальное судно, разделенное на отсеки поперечными и продольными переборками и промежуточными палубами, представляет собой разветвленную теплопроводную систему, внутри которой находятся помещения с весьма высокой температурой и источниками тепла (машинные и котельные отделения, электростанции, аккумуляторные и т. д.). Очевидно, что охлаждаемые помещения независимо от их назначения необходимо располагать дальше от этих источников тепла.
Другой особенностью судовой Холодильной установки в отличие от стационарной являются повышенные требования к надежности и безопасности ее работы, которые определяются Правилами Регистра, а также Правилами классификационных обществ других стран.
Конструкция отдельных механизмов, аппаратов и других элементов судовой холодильной установки, их размещение и крепление должны обеспечивать надежную и бесперебойную работу установки в условиях шторма, крена и дифферента. Это требование важно еще и потому, что к некоторым элементам установки нет доступа для осмотра и ремонта в случае их выхода из строя во время рейса (например, к охлаждающим батареям и воздухопроводам, расположенным в трюмах). В связи с этим Правила Регистра предусматривают повышенные пробные давления при испытании отдельных элементов установки и трубопроводов на прочность и плотность.
Правила Регистра предусматривают значительное резервирование механизмов, входящих в состав холодильной установки. Электроэнергия для механизмов холодильной установки должна подаваться не менее чем от двух генераторов, а мощность каждого из генераторов — быть достаточной для работы установки на полную производительность. Такое нерациональное с точки зрения стационарной практики резервирование оправдано мировым опытом эксплуатации рефрижераторного флота; известны случаи порчи (из-за неправильного выбора холодопроизводительности и плохой эксплуатации установки) больших партий груза; убытки в этом случае превышали стоимость судов, осуществлявших перевозку. В морских условиях при полном или даже частичном выходе холодильной установки из строя перемещения груза на самом судне или перегрузка на другое судно, особенно при автономном плавании, практически невозможны. Исключение составляют небольшие рефрижераторные суда, базирующиеся в море на плавучие базы и не удаляющиеся от них на большие расстояния (например, малые и средние траулеры).
К судовой холодильной установке независимо от ее типа и назначения предъявляются следующие общие требования: малые весогабаритные показатели, простота устройства, "низкая первоначальная стоимость и малые эксплуатационные расходы, в частности расход электроэнергии.
Холодильные установки получают соответствующий класс Регистра или другого классификационного общества, если они рассчитаны, построены и смонтированы на судне в соответствии с Правилами этих обществ.
Обязательному надзору Регистра подлежат и неклассифицируемые холодильные установки, если в системе находится более 300 кг холодильного агента.
Кондиционирование воздуха осуществляется с целью поддержания в помещениях наиболее благоприятных для человека так называемых комфортных условий. Эти условия в первую очередь определяются температурой и влажностью воздуха в сочетании с его скоростью движения, а также определенным химическим составом воздуха и очисткой его от вредных примесей. Кондиционирование воздуха является развитием техники отопления и вентиляции служебных (машинные отделения, рулевые рубки, камбузы, госпитали и т. д.) и бытовых (каюты, кают-компании, салоны, кинотеатры) помещений. Весьма существенное, а иногда и решающее значение имеет кондиционирование воздуха в помещениях, где расположены различные вычислительные приборы, так как точность результатов вычислений во многом зависит от постоянства температуры и влажности воздуха в этих помещениях. В некоторых приборах осуществляется непосредственное охлаждение отдельных деталей.
При кондиционировании воздуха в зимнее время года производятся его подогрев и увлажнение, а в летнее — охлаждение и осушка. Для этого на судах используются холодильные машины, которые в технике кондиционирования воздуха играют большую роль. Производительность холодильных машин, установленных на некоторых судах для кондиционирования воздуха, превышает 1 млн. ккал/час.
Следует сказать, что использование холодильных машин на судах не ограничивается перечисленными областями их применения. В некоторых случаях холодильные машины используются для охлаждения питьевой воды, грузовых танков бензиновозов и спиртовозов, для создания искусственных катков на крупных пассажирских лайнерах и других целей.
Перспективно использование холодильных машин для опреснения забортной воды путем вымораживания из нее кристаллов пресного льда.
Для получения пресной воды, а также отопления помещений весьма эффективно применение на некоторых судах холодильных машин, работающих по циклу теплового насоса, так как в этом случае количество тепла, выдаваемого машиной, в несколько раз больше теплового эквивалента затрачиваемой электроэнергии.
В последние годы ведутся исследования по использованию холодильных машин в составе судовых энергетических установок для повышения их мощности и экономичности. Здесь намечаются два пути.
Первый путь — использование отбросного тепла для охлаждения трюмов и получения холода для систем кондиционирования воздуха с помощью, так называемых, теплоиспользующих холодильных машин, а также для получения дополнительной энергии в прямых циклах, где рабочим делом являются холодильные агенты.
Второй путь — охлаждение воздуха, подаваемого для сжигания топлива в двигателях внутреннего сгорания (ДВС) и газотурбинных установках (ГТУ). Так, испытания дизеля Д-50 показали, что при охлаждении наддувочного воздуха, имеющего давление 2 кГ/см2 , до 5е С мощность повысилась с 1200 до 1800 э. л. с. Эффективность применения холодильных машин для этих целей значительно возрастает, если холодильные машины работают за счет тепла отработавших газов.
Приведенными примерами не исчерпываются все возможности использования холодильных машин на судах. Развивающаяся газовая промышленность требует перевозки сжиженных газов (пропана, бутана, метана и т. д.), что выгоднее осуществлять без избыточного давления в емкостях, а для этого необходимо охлаждение газа до весьма низких температур, примерно до —160°С. В этом случае используют каскадные холодильные машины, которые, несмотря на значительные габариты и вес, оправдывают себя, так как перевозка газа под высоким давлением требует стальных танков с большой толщиной стенок. Кроме того, благодаря искусственному охлаждению значительно сокращаются потери газа.
На современных судах управление комплексами ГД — ВФШ и ГД— ВРШ осуществляется из рулевой рубки с помощью систем ДАУ.
Основной целью ДАУ является уменьшение трудозатрат судовой команды по управлению судном и повышение безопасности мореплавания путем повышения безопасной эксплуатации ГД при маневрировании, выполнения операций по управлению ГД в оптимальной последовательности, дающей возможность увеличить точность и скорость выполнения маневров, минимальной загрузки операторов (штурмана) на мостике и освобождения вахтенного механика от постоянного пребывания у поста управления ГД.
Опыт эксплуатации систем ДАУ на судах транспортного морского флота определил ряд наиболее надежных и перспективных систем, объединяемых по основным признакам. По рабочей среде системы могут быть электропневматическими (или чисто электрическими), предпочтительно электронно-пневматическими, с логической частью, выполняемой на элементах микроэлектроники. Принцип включения в комплекс управления ГД — подключение параллельно системам дистанционного (местного) управления. Основной орган управления совмещается с машинным телеграфом.
Системы должны быть гибкими по структуре и универсальными по объему выполняемых функций. По характеру управления ГД могут быть предусмотрены следующие программы: нормальная, маневровая, экстренная (аварийная) и разогрева.
Наиболее совершенные системы ДАУ обеспечивают:
— необходимое дополнение блокировок систем дистанционного (местного) управления ГД;
— статическую ошибку поддержания заданного скоростного режима не более ±1,5% от номинальной частоты вращения ГД;
— простое переключение управления от системы ДАУ на дистанционное (местное) за время не более 10 с;
— работу ГД вне зон критической частоты вращения, предотвращая перегрузки, а в случае превышения допустимого времени работы в этих зонах осуществляя сигнализацию;
— аварийную остановку ГД из рулевой рубки с помощью устройств, питаемых от независимого источника энергии (в некоторых системах предусматривается контроль исправности электрически» цепей этих устройств);
— резервирование основных исполнительных цепей;
— выполнение последней поданной команды, прерывая исполнение предыдущей;
— сохранение заданного режима работы ГД (консерватизм системы ДАУ) при исчезновении питания, обрывах в цепях датчиков-частоты вращения ГД, команд и обратной связи по уставке регулятора скорости;
— автоматический переход на резервное питание при прекращении основного;
— повторные автоматические попытки пуска (в пределах трех попыток);
— ограничение длительности каждой попытки пуска и общего времени всех попыток;
— ограничение максимальной пусковой топливоподачи в зависимости от условий работы ГД и выбранной программы управления;
— автоматическое введение установок частоты вращения начала контрпуска при реверсе ГД в зависимости от инерции судна (по частоте вращения гребного винта, работающего в турбинном режиме);
— ручную коррекцию из рулевой рубки частоты вращения вала ГД, если рукоятка машинного телеграфа имеет фиксированные положения, соответствующие заданным командам;
— защиту ГД с его остановкой или снижением нагрузки при предельных отклонениях критических параметров: давлений смазочного масла и охлаждающих сред ГД;
— снятие защиты ГД в аварийных ситуациях;
— развитую командно-исполнительную и аварийно-предупредительную сигнализацию в рулевой рубке и машинном отделении.
Системы ДАУ реверсивных ГД с прямой передачей мощности на. ВФШ позволяют воздействием на один орган управления (рукоятку машинного телеграфа рулевой рубки судна) автоматически производить операции по пуску, остановке, реверсированию и изменению частоты вращения двигателя.
Ряд дополнительных органов позволяет переходить с дистанционного управления на ручное и обратно, переключать программы, управления, производить аварийную остановку ГД.
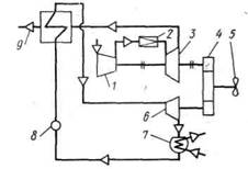
Независимо от рода применяемой рабочей среды структурно такую систему (рис. 2) можно разделить на три основных канала: управления реверсом, пуском и частотой вращения.
Воздействием на соответствующие органы пульта управления и; сигнализации ПУС в зависимости от условий работы судна выбирается требуемая программа управления ГД. Сигналы датчика команд ДК, приводимого в действие с помощью рукоятки машинного телеграфа МТ, непосредственно поступают в каналы управления реверсом и частотой вращения (топливоподачей). По сигналам дискретных (позиционных) датчиков ДПД1 и ДПД2 осуществляется контроль положения органов реверса и тяги ТНВД. Датчик частоты вращения ДЧВ вырабатывает сигнал о частоте вращения коленчатого вала ГД, поступающий в канал управления пуском. В системах без навешенного на двигатель всережимного регулятора этот сигнал поступает также в канал управления частотой вращения. В зависимости от свойств пускореверсивной системы данного двигателя производится выбор определенного алгоритма функционирования и настройка системы ДАУ. Этот алгоритм реализуется подачей команд в определенной последовательности и на определенном уровне параметров как в каналы системы ДАУ, так и на органы штатной системы управления ГД.
Особенностями пусковой и реверсивной системы двигатели определяется последовательность прохождения сигналов на клапан управления пуском КУП, освобождение и движение тяги ТНВД.

Рис. 2. Структурная схема ДАУ реверсивного дизеля
В большинстве известных систем ДАУ вывод ГД на заданную частоту вращения производится через всережимный регулятор, включенный по всережимной схеме. Этот же регулятор затем стабилизирует заданную частоту вращения при изменении внешних условий плавания. Однако в ряде электронно-пневматических систем ДАУ функции регулятора выполняют электрические устройства. Логическая часть устройств с обратной связью от ДЧВ управляет исполнительным механизмом, который непосредственно воздействует на тягу ТНВД.
В современных системах ДАУ имеются устройства защиты ГД от перегрузки, работающие по принципу ограничения нагрузки по заданной либо истинной (фактической) частоте вращения вала. Эти устройства могут действовать как через навешенный на ГД регулятор, так и через электронный, встроенный в систему ДАУ. Предпочтительно применение устройств ограничения нагрузки по истинной частоте вращения вала двигателя. Тогда с ростом нагрузки по сигналам от аналоговых датчиков частоты вращения ДЧВ и положения ДПА тяги ТНВД происходит снижение уставки задания регулятора по закону заложенной ограничительной характеристики.
Литература
1. И.В. Вознизкий «Судовые двигатели внутреннего сгорания», М., Транспорт, 1979, 413 стр.
2. В.С. Онасенко «Автоматизация судовых энергетических установок», М., Транспорт, 1981,270 стр.
3. А.М. Манькова «Судовые пароэнергетические установки», М., Транспорт, 1989,237 стр.
4. А.П.Добровольский «Судовые холодильные машины и установки», Ленинград, Судостроение, 1969, 252 стр.