| Похожие рефераты | Скачать .docx |
Дипломная работа: Новые транспортные двигатели
1. Введение.
Значительную роль в использовании природных энергетических источников играют транспортные средства, потребляющие около трети всей добываемой в мире нефти, причем из всех видов транспорта наиболее энергоемким является автомобильный. Использование в автомобилях углеводородных топлив нефтяного происхождения сопровождается выбросом в атмосферу огромного количества вредных веществ. В результате на автомобильный транспорт приходится от 39 до 63% загрязнения окружающей среды, масштабы которой глобальны – воздух, суша и вода.
Традиционный подход к решению энерго-экологических проблем автомобилизации заключается в улучшении конструкции существующих двигателей внутреннего сгорания и создании более совершенных энерго- силовых установок нового типа при использовании более или менее обычных углеводородных топлив. В первом случае основное внимание уделяется повышению экономичности и снижению токсичности автомобилей путем сложной коррекции рабочего процесса в двигателе с целью обеспечения максимальной полноты сгорания топлива на всех рабочих режимах.
Новые транспортные двигатели, разработанные к настоящему времени, включают электрические силовые установки и тепловые двигатели внутреннего и внешнего сгорания с нетрадиционными рабочими процессами. К последним относят поршневые двигатели с послойным распределением заряда, газотурбинные, паровые и роторные двигатели, а также двигатели Стирлинга. Некоторые из этих двигателей, в частности двигатели Стирлинга, в принципе могут обеспечить возможность создания малотоксичного автомобиля на обычных топливах, удовлетворяющего будущим жестким нормам.
Большой интерес представляют электрические силовые установки использующие электрохимические источники энергии – аккумуляторные батареи и топливные элементы.
За последние несколько лет построено большое количество опытных образцов электромобилей. В электромобилях более перспективно применение топливных элементов, конвертирующих электрическую энергию непосредственно из топлива без промежуточной стадии. Благодаря успехам в этой области в последние годы удельная мощность водородо – кислородных топливных элементов увеличилось до 300 Вт/ч, а срок их службы повысился до нескольких лет при периодическом использовании. Основная проблема применения топливных элементов этого типа – трудность хранения водорода на автомобиле. Объемно-массовые показатели наиболее приемлемого варианта аккумулирования водорода в виде гидридов пока еще неудовлетворительны и находятся на уровне разрабатываемых электрохимических батарей. Поэтому практический интерес представляет применение топливных элементов с кислым электролитом, использующих в качестве рабочего тела смеси газов: водорода, метана, окиси углерода и др. эти элементы могут работать на жидких углеводородных топливах, в частности на метаноле, благодаря чему энергосиловые установки на их основе по удельной мощности приближаются к современным автомобильным двигателям.
Альтернативные приводы и источники энергии, не наносящие ущерба окружающей среде, называют надеждой завтрашнего дня. Топливные элементы считаются самым оптимальным решением энергетических проблем: из водорода и кислорода вырабатывается электрический ток, который используется для привода двигателя. В результате электрохимического процесса, помимо электрической энергии, образуются только тепло и водяной пар [ ].
Для промышленного получения водорода было предложено большое количество различных способов. Однако перечислять все способы и патенты по производству водорода нет нужды; это представляет главным образом исторический интерес, поскольку большинство из предложенных способов вообще не было осуществлено в промышленном масштабе, а в практических условиях оправдали себя лишь некоторые из них.
Основные методы получения водорода в промышленности можно сгруппировать в следующие: а) химические методы; б) электрохимические методы; в) физические методы.
К химическим методам относятся те процессы, в которых исходным веществом для получения водорода является химическое соединение (или ряд химических соединений) водорода с другими элементами, и откуда водород получается при помощи тех или иных химических реакций.
Под электрохимическими следует понимать те методы, где выделение водорода из его химических соединений осуществляется разложением последних под действием электрического тока.
К физическим методам следует причислять те процессы, в которых исходное сырьё (газовая смесь) уже содержит свободный водород и требуется тем или иным физическим путём (например, фракционной конденсацией) освободить его от остальных компонентов.
Химическими методами водород в промышленности получается следующими путями.
1) Из водяного пара восстановлением его железом (железо - паровой способ) или углеродом (газификация кокса, каменных и бурых углей и других видов твёрдого топлива на водяной газ).
2) Из газообразных углеводородов термическим разложением или конверсией с окислителями (Н2 О, О2 , СО2 ).
3) Из жидких углеводородов термическим разложением или неполным окислением (газификацией) с применением в качестве окислителей Н2 О и О2 .
Необходимо отметить, что при получении водорода из углеводородов с применением в качестве окислителя водяного пара последний является дополнительным источником водорода.
Следует также указать, что при химических методах (за исключением способов железо – парового и термического разложения) процесс получения водорода ведётся обычно в две ступени. При этом на первой ступени получают, как правило, смесь Н2 + СО (водяной газ). В случаях необходимости иметь чистый водород (без СО) водяной газ направляют на следующую ступень – конверсию СО.
При переработке газообразных углеводородов в азотоводородную смесь, в которой остаточное содержание углеводородов (метана) должно быть минимальным, процесс иногда ведётся в три ступени. На первой ступени имеет место конверсия исходного углеводородного газа с водяным паром; на второй ступени – конверсия остаточного СН4 с кислородом воздуха; на третьей ступени – конверсия окиси углерода.
Конкретным сырьём для получения водорода из газообразных углеводородов при термическом разложении служат любые углеводородные газы, не содержащие кислородных соединений, или содержащие их в незначительном количестве, как природные так и попутные газы, газы нефтепереработки и газы гидрирования.
При конверсии газообразных углеводородов с водяным паром углекислотой или кислородом сырьём являются: а) природные и попутные газы; б) газы нефтепереработки, в) газы гидрирования; г) жидкие газы (пропан, бутан); д) коксовый газ; е) метановая фракция после выделения водорода из коксового газа методом глубокого охлаждения.
При неполном окислении жидких углеводородов в качестве сырья применяются преимущественно нефтяные остатки.
При электрохимическом способе производства водород получается электрохимическом разложением воды (водных растворов).
Физические методы получения водорода представляют в настоящее время преимущественно способы выделения его из газовых смесей ступенчатым охлаждением последних до низких температур, при которых имеет место ожижение компонентов газовой смеси, кроме водорода. Исходными газовыми смесями в данном случае являются коксовый газ, газы гидрирования, отходящие побочные газы установок каталитической ароматизации (риформинга) и метан-водородные фракции [ ].
2.Водород как топливо.
Всем понятно, что запасы нефти и газа рано или поздно кончатся. Можно делать прогнозы, прикидывать, через сколько лет это произойдет, - кто-то остановился на числе 50, кто-то – на 70, а некоторые считают, что удастся протянуть еще лет сто. Но рано или поздно это случится. Последнее время именно элемент номер 1 таблицы Менделеева стал первым кандидатом на роль топлива будущего. Об этом говорят во всех развитых странах, в это вкладывают деньги. Водородная энергетика действительно очень экологична – первый элемент дает при сгорании только воду. Но существующие технологии (как производства самого водорода, так и получения из него электроэнергии) весьма далеки от совершенства.
Гиганты химической индустрии и сегодня уже получают по 500 млрд. м3 водорода в год. Половина производимого количества идет на аммиачные удобрения, остальное – на производство стали, стекла, маргарина… В основном водород получают паровым риформингом природного газа: метан при высоких температурах (900єС) реагирует с паром в присутствии никелевого катализатора. Пока такой водород самый дешевый (его цена ниже, чем у электролизного, примерно в три раза). Исследования последних лет показывают, что цену водорода можно уменьшить еще в два раза: ИВЭПТ РНЦ «Курчатовский институт» вместе с предприятиями Госкомоборонпрома разработал плазмохимический метод получения водорода из природного газа, более дешевый и к тому же с лучшими экологическими параметрами производства. Но если через 10 лет мир начнет постепенно переходить на водородные топливные элементы, водорода надо будет делать намного больше. Если увеличить существующее производство в 25 раз, то это к 2050 году покроет только 20% энергетической потребности в топливе.
Есть и другие технологии получения водорода, помимо риформинга природного газа: например – электролизом, крекингом или из биомассы. Каждый из этих вариантов имеет свои недостатки. Например, переработка биомассы (древесины, соломы): ее нагревают до 500-600єС, после чего получаются спирты – этанол, метанол, которые, в свою очередь, превращаются в водород. Можно нагреть биомассу до более высоких температур (1000єС), тогда она полностью превратится в газ и получится смесь Н2 и СО. Проблема в том, что сырья для такого процесса понадобится очень и очень много. Если, например, всю плодородную землю Франции пустить на выращивание биомассы, то водорода, полученного из нее, не хватит даже для того, чтобы покрыть ее потребности в бензине для ныне существующих автомобилей.
Казалось бы, самый простой способ получения водорода – электролиз воды. Результат – водород и кислород. Но в целом эффективность этого процесса не очень велика: надо потратить 4 кВт, чтобы получить 1 мі водорода, который даст 1,8 кВт в топливном элементе. Тем не менее электролиз воды довольно перспективен, и ему наверняка найдут применение. Во-первых, можно использовать энергию атомной станции в часы слабой нагрузки (когда энергия все равно вырабатывается и оказывается невостребованной) или, в конце концов, возобновляемые источники энергии (солнечные батареи, энергию ветра, прилива и прочие). Во-вторых, эта технология активно развивается: электролиз для большей эффективности можно проводить при повышенном давлении или температуре, что и пытаются сделать ученые.
Сейчас биологи активно разрабатывают еще одно направление. Некоторые бактерии и водоросли в процессе фотосинтеза разлагают воду и выделяют водород. Проблема в том, что они делают это только в отсутствие кислорода, соответственно процесс длится очень короткое время. Задача ученых – с помощью генной инженерии продлить этот период, тогда солнечные районы нашей планеты были бы обеспечены водородом.
Параллельно с техническими проблемами получения водорода надо решать и другие: создавать специальную инфраструктуру, обеспечивающую его хранение и перевозку. Это тоже весьма непростая и недешевая задача, поскольку водород горит и взрывается. Когда в серийном производстве появится водородный автомобиль, именно это станет лимитирующей стадией его внедрения.
Несмотря на трудности, по-видимому, в повседневную жизнь всех граждан скоро войдут топливные элементы на водороде. Слишком велики ставки, слишком большие вложены деньги в их разработку. Приоритетные направления исследований западных фирм – топливные элементы малой мощности (от 500 Вт до 5 кВт) для портативных компьютеров, маленьких автомобилей, домов, а также средней мощности (200 кВт) – для общественного транспорта. Пока они далеки от совершенства и стоят недешево: для автомобиля – в двадцать раз дороже стандартного двигателя, а для обогрева дома – в двенадцать раз дороже своего аналога. Но процесс идет настолько интенсивно, что европейцы обещают через четыре года выбросить на рынок водородный топливный элемент для обогрева дома всего за 6000 евро [ ].
Водород универсален, он является и горючим, и химическим сырьём. Водород удобен при хранении. Даёт возможность гибкого решения проблемы отбора энергии в условиях переменной потребности в нём, имеет высокую теплоту сгорания.
Универсализм водорода состоит в том, что он может заменить любой вид горючего в различных отраслях производства, в промышленности, на транспорте, в энергетике. Он способен заменить природный газ для бытовых целей, бензин – в двигателях внутреннего сгорания, специальные виды горючих – в ракетных двигателях, ацетилен – в процессах сварки металлов, кокс – в металлургических процессах, метан – в топливных элементах, углеводороды – в ряде микробиологических процессов, углерод – во многих процессах, требующих восстановителя. Водород может быть легко использован и на небольших передвижных или стационарных энергетических установках, в газовых турбинах для генерирования электроэнергии и в крупных топках и печах; может и храниться в любых количествах. Его использование в качестве энергоносителя не потребует коренных изменений в современной технологии топливоиспользования.
Использование водорода как энергоносителя позволяет рассматривать и решать энергетические проблемы в тесной связи с экологическими. Создаются благоприятные возможности для уменьшения образования твёрдых отходов, вредных газовых выбросов и ликвидации парникового эффекта. При водородной энергетике кислород, который получается из воды одновременно с водородом, может использоваться для биохимической очисти сточных вод, в качестве окислителя при сжигании твёрдых отходов.
2.1. Физические свойства водорода.
При нормальной температуре водород представляет собой бесцветный газ без запаха. Газофазный водород состоит из 25% пароводорода и 75% ортоводорода. При сжижении водорода происходит самопроизвольная медленная орто – пара конверсия, поэтому жидкий водород практически на 100% состоит из параводорода.
Основные физические показатели водорода [ ]:
Температура кипения………………………………… -252,76єС (20,24 К)
Температура застывания…………………………….. -259,2єС (13,8 К)
Критическая температура…………………………….-239,97єС (32,9 К)
Критическое давление………………………………...1,27 МПА (12,87 кгс/см2 )
Плотность при НУ……………………………………...0,08987 кг/м3
» при температуре кипения……………….....0,07097 г/см3
» при температуре застывания………………0,0896 »
Коэффициент вязкости при температуре:……
застывания…………………………………………240·10-6 сП
кипения……………………………………………..131·10-6 сП
Жидкий водород представляет собой бесцветную жидкость без запаха, отличающуюся высокой степенью криогенности. Водород сжижается при 20 К, а при 14 К переходит в твердое состояние, т. е. в жидкофазном состоянии он находится в узком диапазоне температуры – около 6є. В этой области возможно образование промежуточной формы водорода – шугообразной, представляющей собой смесь жидкого водорода с твердым водородом в виде льда, плавающего в жидкости. Для образования шуги в жидком водороде требуется его небольшое – до 0,7єС переохлаждение. В шугообразной форме плотность водорода повышается до 0,08-0,087 г/см3 и становится максимальной при полном застывании.
Газообразный водород отличается высокой диффузионной способностью. На пример, коэффициент диффузии водорода в воздухе более чем в 3 раза выше по сравнению с такими компонентами, как метан, кислород и двуокись углерода. Среднее значение коэффициента Dо диффузии Н2 в различных средах представлены в таблице 1.
Таблица 1.
| Среда | О2 | N2 | СО2 | СО | СН4 | Воздух |
| D0 ·104 , мІ/с | 0,69 | 0,7 | 0,54 | 0,6 | 0,625 | 0,61 |
Водород обладает способностью проникновения через толщу материала, в частности металлов. Это отрицательное явление ведущее к ухудшению свойств материала, получило название наводороживание. С повышением давления и температура диффузия водорода в металлы возрастает. Глубина наводораживания, т.е. проникновения молекул водорода в кристаллическую решетку металла, в большинстве случаев не превышает 4-6 мм, а при нагортовке материала может быть снижена до 2-1,5 мм. Для алюминия наводороживание достигает 15-30 мм, а при нагортовке уменьшается до 4-6 мм. В случае сталей водородная диффузия практически полностью устраняется путем легирования с помощью хрома, молибдена, вольфрама и других элементов.
Водородо – воздушные смеси характеризуются широкой областью воспламенения (4-75% по объему) и взрываемости (18,3-74% по объему), что повышает их пожаро- и взрывоопасность. В то же время водород отличается высокой температурой воспламенения (590єС) и способностью к быстрому рассеиванию в воздушной среде, благодаря чему по суммарным показателям безопасности он примерно равноценен природному газу. При загрязнении технологическими примесями взрывоопасность водорода увеличивается. Поэтому основным условием безопасной работы с водородом в закрытых помещениях является контроль за его содержанием в воздухе и возможными утечками.
2.2 Моторные характеристики.
Водород характеризуется наиболее высокими энерго-массовыми показателями среди химических топлив. Низшая теплота сгорания молекулярного водорода (с образованием водяного пара) составляет 241,9 МДж/моль (57740 ккал/моль), что соответствует 120 МДж/кг ( 28640 ккал/кг). С учетом диссоциации при 7,84 МПа расчетная теплота сгорания равняется 117,99 МДж/кг (28160 ккал/кг). Таким образом, водород по массовой энергоемкости превосходит традиционные углеводородные топлива примерно в 2,5-3., спирты-в 5-6 и аммиак-в 7 раз. Однако вследствие очень низкой плотности водорода его объемные энергетические характеристики невысоки даже в криогенной форме (см. таблицу 2.):
Таблица 2.
| Форма водорода | Газ (н.у.) | жидкий | шугообразный | твёрдый | |
| Теплотасгорания | МДж/мі | 10,501 | 8373,8 | 9439,2 | 10501,1 |
| ккал/л | 2,506 | 1998,5 | 2252,8 | 2506,2 | |
Массовая теплопроизводительность водорода – воздушных смесей также превышает теплопроизводительность остальных топлив и составляет 3,298 МДж/кг (787 ккал/кг) при б=1.
Однако из-за низкой энергоплотности водород по объемной теплопроизводительности уступает большинству жидких и газообразных топлив. Теплота сгорания 1м3 стехиометрической водородо-воздушной смеси составляет 3,1 МДж (740ккал), что меньше примерно на 15 и 10% по отношению соответственно к бензинам и спиртам.
Температура самовоспламенения водорода зависит от состава смеси и составляет для стехиометрических композиций 500-510єС [ ]. При этом период задержки воспламенения зависит от коэффициента избытка окислителя и в области Т>1100 К удовлетворительно описывается формулой:
фзд =(2•10‾8 /Р)•е8600/Т ,
где фзд выражено в секундах, а Р – в атмосферах.
Среди горючих газов водород характеризуется наиболее низкой энергией воспламенения (примерно в 70 раз меньше, чем у метана) и высокой скоростью сгорания. Максимальное значение нормальной скорости распространения пламени в водородо-воздушных смесях составляет по различным оценкам 240-270 см/с, причем сильно зависит от температуры (см. таблицу 3.) []:
Таблица 3.
Температура смеси, єС |
20 |
100 |
200 |
300 |
400 |
Скорость распространения пламени, см/с |
250 |
400 |
600 |
900 |
1200 |
Максимум скорости не соответствует стехиометрическому соотношению, а довольно значительно сдвинут в область избытка содержания водорода, где соответственно кинетическому уравнению осуществляются оптимальные условия для выхода продуктов реакции. В условиях камеры сгорания двигателя скорость горения водородных смесях значительно выше нормальной скорости распространения пламени вследствие повышенных температур и давлений, а также значительной турбулизации горючей смеси. Согласно большинству данных водород начинает детонировать при степенях сжатия е≥6 в широком диапазоне б. В то же время очистка камеры сгорания (удаление нагара и выступающих кромок, шлифовка поверхности) позволяет осуществить работу на водороде при е близких 14 и стехиометрических смесях.
Зависимости концентрационных пределов детонации и воспламенения водорода воздушных смесей от степени сжатия приведены на рис.1.
Эти данные получены на стандартной установке CFR по моторному методу при температуре поступающей в двигатель смеси 38єС [ ]. Устойчивое воспламенение водорода обеспечивается в весьма широкой области б, причем богатая граница с увеличением е расширяется, в то время как бедная практически не изменяется. Однако вследствие высокой активности водорода его детонационное сгорание происходит уже при е=6 в области 0,2≤б≤1,82. Повышение степени сжатия расширяет концентрационные границы детонации до 0,12≤б≤2,85 при е=15. В данных условиях область отсутствия детонации, представляющая практический интерес, охватывает диапазон топливных смесей с б=2ч5.
Влияние добавок водорода на антидетонационную стойкость углеводородного топлива носит довольно сложный характер. На рис.2, при степени сжатия 12 увеличение концентрации водорода в метане до 60% практически не оказывает влияния на концентрационные пределы детонации [8]. Однако при дальнейшем повышении содержания водорода наблюдается тенденция к детонационному сгоранию, так что при концентрациях Н2 свыше 60% детонация имеет место уже при е=6, а при содержании водорода от 90 до 95 диапазон детонации расширяется почти в 2 раза. Отмечается, что для небольших добавок водорода (до 20%) детонация не наблюдается даже при степенях сжатия 15. при низком соотношении топлива к воздуху изменение пределов детонации при увеличении концентрации водорода в топливной смеси довольно умеренно, в то время как в богатой области предел детонации резко увеличивается с повышением содержания Н2 .

Рис.1. Концентрационные пределы водородо - воздушных смесей:
1-воспламенение; 2-детонация.

Рис.2. Концентрационные пределы детонации водородо – метановых смесей:b1-при температуре смеси 156єС; 2-при температуре смеси 38єС.
3. Работа двигателя на водородном топливе.
3.1. Особенности рабочего процесса.
По физико-химическим свойствам и моторным качествам водород сильно отличается от применяемых в настоящее время топлив, что ведет к ряду особенностей в организации и протекании рабочего процесса ДВС.
С воздухом водород устойчиво воспламеняется в широком диапазоне концентраций – вплоть до б=10. Столь низкий предел воспламенения обеспечивает работу водородного двигателя на всех скоростных режимах в широком диапазоне изменения составов смеси: примерно от б=0,2 до б=5. В связи с этим мощность водородного двигателя может изменяться качественным регулированием, при котором его КПД на частичных нагрузках увеличивается на 25 – 50% [9].
Однако, если максимальное значение эффективного КПД двигателя при работе на водороде выше, чем при работе на бензине, то эффективная мощность заметно падает [10]. Последнее обусловлено очень низкой плотностью водорода, что приводит к уменьшению наполнения двигателя топливом. Например, при стехиометрическом составе смеси газообразный водород, подаваемый вместе с воздухом, занимает почти 30% объема цилиндра, тогда как распыленный и испаренный бензиновый заряд только 2- 4%. В целом перевод на водород вызывает снижение мощности двигателя в среднем на 20-25%. Наряду с этим применение водорода ведет к существенному увеличению эмиссии окислов азота с ОГ, основной причиной которого является повышение температуры и скорости сгорания [ ].
Температура воспламенения водородных смесей выше, чем углеводородных, однако благодаря более низким значениям энергии активации для воспламенения водорода требуется меньшее количество энергии. Сравнительные характеристики параметров воспламенения
различных топлив в двигателе с принудительным воспламенением приведены в табл. 4 [].
Таблица 4.
Характеристики воспламенения некоторых топлив
| Показатель | Водород | Изооктан | Метан |
| Температура воспламенения, К | 858 | 810 | 530 |
| Потенциал ионизации, эВ | 15,4 | 12,6 | 9,86 |
| Минимальная энергия воспламенения, мДж | 0,02 | 0,28 | 0,23 |
Водородно-воздушные смеси характеризуются высокой скоростью сгорания в двигателе (табл.5), причем в стехиометрическойобласти периоды индукции очень малы и сгорание протекает практически при постоянном объеме, что ведет к резкому возрастанию давления.
Скорость нарастания давления в цилиндре водородного двигателя для стехиометрических смесей почти в 3 раза выше по сравнению с бензиновым эквивалентом. При обеднении смеси она снижается и для б=1,9 достигает значений скорости нарастания давления при работе на стехиометрических смесях [ ].
Высокая реакционная способность водорода в ряде случаев приводит к обратным проскокам пламени во впускной трубопровод, преждевременному воспламенению и жесткому сгоранию топливных смесей. В значительной степени эти недостатки могут быть ликвидированы путем соответствующей модификации топливоподающей
Таблица 5.
Характеристики сгорания топливных смесей в ДВС.
Двигатель |
Скор Скоростной режим, мин-1 |
С Степень сжатия |
Скорость распростра нения пламени, м/с. |
Время сгорания, град. ПКВ |
Водородный » Бензиновый » |
1500 1500 1500 1500 |
12 14 12 14 |
48,3 51,6 16,45 16,0 |
15,7 14,4 41,0 42,2 |
системы двигателя. В настоящее время для подачи водорода в ДВС применяются следующие способы:
впрыск во впускной трубопровод;
использование модифицированного карбюратора, применяемого в системах питания пропан-бутановыми и природными газами;
индивидуальное дозирование водорода в область впускного клапана каждого цилиндра;
непосредственный впрыск под высоким давлением в камеру сгорания;
Первые два способа обеспечивают устойчивую работу двигателя лишь совместно с такими мероприятиями как частичная рециркуляция ОГ, присадка воды к топливному заряду, а также добавка кнему бензина.

Рис.3.Устройства для дозирования водорода под впускной клапан.
Частичная рециркуляция ОГ за счет разбавления заряда инертными компонентами предотвращает обратные вспышки и смягчает сгорания при работе двигателя на стехиометрических и богатых смесях. Количество рециркулируемых газов, как правило, не превышает 10-20% от поступающего в двигатель топливного заряда, однако любая степень рециркуляции ведет к дополнительным потерям наполнения цилиндра. В отличие от рециркуляции ОГ добавление воды или бензина (обычно впрыском во впускной трубопровод) не приводит к ухудшению наполнения двигателя.
Типичные два варианта индивидуального дозирования водорода показаны на рис.3. В конструкции (рис. 3,а) подача Н2 в камеру сгорания происходит следующим образом. На такте всасывания впускной клапан открывается, освобождая тем самым расходные отверстия трубопроводов 4, подающих водород [ ]. Под действием разряжения в цилиндре водород всасывается в камеру сгорания. Так как в системе впуска отсутствуют дросселирующие участки, величины разряжения при впуске будут несколько снижены, благодаря чему снижается количество масла, засасываемого через поршневые кольца в камеру сгорания и сгорающего вместе с топливом. Это приводит к уменьшению вредных выбросов ДВС, особенно при старении двигателя и износе поршневых колец. По другому варианту конструкции (рис.3,б) дозирующее устройство обеспечивает впрыск водорода непосредственно на впускной клапан 3 [ ]. Центральный поршенек 2 поддерживается в постоянном контакте с поверхностью впускного клапана посредством легкой пружины 1 и давления газа, которое составляет примерно 0,1 МПа. Устройство отрегулировано таким образом, что отверстия для впуска Н2 открываются позже впускного клапана 3, а закрываются раньше, при этом время их открытия соответствует половине времени открытия впускного клапана.
Наилучшие результаты дает организация впрыска водорода непосредственно в камеру сгорания. При этом полностью исключаются обратные вспышки во впускном трубопроводе, а максимальнаямощность не только не снижается, но даже может быть повышена на 10-15% [ ].
Использование водорода в дизельных двигателях затрудняется его высокой температурой самовоспламенения. Поэтому для организации устойчивого воспламенения водорода дизели конвертируются в двигатели с принудительным зажиганием от свечи или запальной дозы жидкого топлива. При этом водород может подаваться как совместно с воздухом, так и путем непосредственного впрыска в цилиндры. Однако устойчивая работа дизеля на водороде обеспечивается только в узком диапазоне топливных смесей, ограниченном пропусками воспламенения и детонацией. В случае газожидкостного процесса граница детонации (см. рис.4) определяется составом смеси и ее температурой [ ]. Повышение дозы запального топлива улучшает антидетонационную стойкость смеси и в то же время расширяет границы воспламенения. Поэтому нормальная работа водородного дизеля возможна только при строго определенном минимальном расходе запального топлива, определяемом режимом работы и составом смеси.
Следует отметить, что при работе ДВС на водороде значительно уменьшается выделение твердых частиц примерно в 1000 раз по сравнению с бензином. Благодаря этому, а также отсутствию органических кислот, образующихся при сжигании углеводородов, увеличивается срок службы двигателя и сокращаются затраты на его ремонт.

Рис.4. Границы устойчивой работы дизельного двигателя на водороде:
1-детонация; 2-воспламенение.
3.2. Работа ДВС на чистом водороде.
Согласно результатам, полученным при индицировании одноцилиндрового двигателя, работающего на водороде, при обеднении топливной смеси динамика нарастания давления резко падает, а при значениях б>3,5 остается практически постоянной. Напротив, величина задержки воспламенения растет, главным образом, за счет увеличения времени саморазгона реакций сгорания при уменьшении концентрации водорода в топливной смеси. В связи с этим при б>1,8 появляются колебания максимального давления в цикле, которые при б>4,5 приводят к неустойчивой работе водородного двигателя. Неустойчивость также имеет место при обогащении топливо-воздушной смеси, однако обусловливается в этом случае чрезмерно высокими скоростями нарастания давления при сгорании. Подобное неустойчивое сгорание обычно связано со слышимыми «стуками» и мгновенными колебаниями скорости вращения вала двигателя.
Особо следует остановиться на явлениях преждевременного воспламенения и обратных вспышек во впускном трубопроводе водородного двигателя. Причинами преждевременного воспламенения могут быть перегрев источника зажигания, масляный нагар, а также индуктивные наводки в проводах и других элементах системы зажигания. Обратные вспышки - характерный недостаток большинства систем дозирования водорода во впускной трубопровод. Они происходят на такте впуска вследствие воспламенения водородо-воздушной смеси от отдельных перегретых точек свечи зажигания, а также от горячих остаточных газов. Снижение частоты появления обратных вспышек может быть достигнуто посредством увеличения степени сжатия ( с целью уменьшения количества остаточных газов) или установкой специальной свечи зажигания. При использовании обычной свечи зажигания водородный двигатель устойчиво работает в очень узком диапазоне изменения б, тогда как модифицированная свеча зажигания обеспечивает его нормальную работу, начиная с б=1,55. Что касается показателей работы двигателя на соответствующих режимах, то они практически идентичны на обоих типах свечей.
При дозировании водорода во впускной трубопровод сгорание топливных смесей вблизи стехиометрического состава происходит с очень высокими скоростями и практически без задержки воспламенения. Кроме того, в этой области имеется тенденция к преждевременному воспламенению. В результате указанные факторы приводят к остановке водородного двигателя при обогащении топливной смеси. Характерно, что на оборотах ниже примерно 0,7 от номинальных двигатель останавливается без появления обратных вспышек. Причиной остановки двигателя в этом случае является раннее завершение процесса сгорания, вследствие чего работа газа на ходе сжатия получается больше, чем на ходе расширения. С другой стороны, при оборотах двигателя, близких к номинальным, возможно обогащение топливной смеси вплоть до б=1. Однако дальнейшее обогащение топливного заряда в этих условиях приводит к появлению обратных вспышек и остановке двигателя, что связано с перегревом элементов камеры сгорания, ведущим к преждевременному воспламенению водородо-воздушной смеси.
Для получения удовлетворительных мощностных показателей водородного двигателя, а следовательно, обеспечения его устойчивой работы в области б≤1, в первую очередь необходимо снизить температурную напряженность рабочего цикла. С этой целью целесообразно увеличивать рабочий объем цилиндров двигателя, что, в частности, позволяет предотвратить самовоспламенение благодаря снижению температуры стенок цилиндров. Хорошие результаты дают охлаждение зоны выпускного клапана, а также использование «холодной» свечи зажигания, снижающие тенденции водородных двигателей к детонации при работе на стехиометрических смесях. Однако наилучшие показатели двигателя обеспечиваются при использовании управляемой подачи (впрыска) водорода непосредственно в камеру сгорания. Помимо полного устранения обратных вспышек и преждевременного воспламенения смеси, при этом обеспечиваются более приемлемые скорости нарастания давления в цикле даже в области стехиометрических соотношений.
В случае обеднения смеси при подаче водорода во впускной трубопровод на режимах малых нагрузок и холостого хода также имеют место обратные вспышки, однако они не приводят к остановке двигателя и проявляются только в колебаниях его оборотов. Частота обратных вспышек на этих режимах не зависит от типа свечи зажигания, так как основной причиной появления неустойчивости данного типа является относительно большое количество кислорода в остаточных газах, с которым активно реагирует водород в момент подачи в камеру сгорания [ ].
Максимум индикаторного КПД водородного двигателя имеет место при б=2,5ч2,7 и при дальнейшем обеднении смеси несколько снижается [ ]. При этом оптимальный угол опережения зажигания изменяется в довольно широких пределах, например, при увеличении б от 1,0 до 3,1 соответственно от 1,5 до 25є при 1500 об/мин. Вследствие высокой скорости сгорания водорода оптимальный угол опережения зажигания даже для ультрабедных водородо-воздушных смесей ( б=3,0ч3,5) не превышает оптимум угла опережения зажигания бензо-воздушных смесей с б=1,1.
Состав отработавших газов водородного двигателя существенно отличается от состава отработавших газов бензинового ДВС в основном за счет отсутствия углерода в топливе. Тем не менее в выхлопных газах водородного ДВС присутствует незначительное количество СО и СН (см. рис 5), наличие которых обусловлено выгоранием углеводородных смазок, попадающих в камеру сгорания. Максимальная величина эмиссии NOх вследствие более высоких температур сгорания водорода примерно вдвое выше, чем у бензинового двигателя.

Рис.5. Состав отработавших газов водородного двигателя:
1-богатая граница устойчивой работы на водороде; 2-бедная граница устойчивой работы на изооктане; 3-бедная граница работы на водороде.
Добавка к водородному топливу воды позволяет резко снизить содержание окислов азота в ОГ без существенных потерь мощности двигателя или ухудшения его КПД.
3.3 Работа ДВС на бензо–водородных смесях.
В этом случае благодаря повышению реакционной способности топливо–воздушной смеси появляется возможность работы двигателя, как и в случае чистого водорода, на переобедненных смесях, главным образом в области частичных нагрузок и режиме холостого хода. Согласно экспериментальным данным [ ], зависимость эффективного предела обеднения бензо – водородных смесей от количества добавок водорода носит нелинейный характер:
Содержание Н2, % по массе…………
Нижняя граница устойчивой работы 0 10 20 40 100
ДВС, б……………………………... 1,12 1,67 2,5 3,34 5,0
Поэтому наиболее целесообразно использование топливных смесей с добавкой водорода до 20% по массе, соответствующих пределу обеднения порядка б=2,5. Этот предел эффективного обеднения определен при условии устойчивой работы двигателя без пропусков сгорания. Пропуски сгорания достаточно точно могут быть определены по моменту резкого возрастания концентрации СН в ОГ ДВС, а также значительным колебаниям давления с понижением температуры в выпускном коллекторе.
На рис. 6 показано изменение состава ОГ по б при работе дви гателя на добавках водорода, соответствующих рассмотренным нижним пределам обеднения топливной смеси [ ]. До б=1,1 двигатель работает на чистом изооктане, затем постепенно наращивается процент водорода в смеси вплоть до перехода на чистый водород.

Рис.6. Изменение состава ОГ при работе двигателя на водородо - изооктановых смесях в области предельного обеднения.
Изменение количества окислов азота при этом практически соответствует количеству NOх в ОГ при работе ДВС на чистом водороде: при б>1,8 концентрация NOx незначительна. Что касается эмиссии углеводородов, то после достижения минимума при б=1,25 по мере дальнейшего обеднения смеси их количество в ОГ снова возрастает, отражая тем самым увеличение недогорания углеводородного топлива. В то же время работа двигателя в ультрабедной области лишь незначительно сказывается на эмиссии СО. Значение индикаторного КПД двигателя при переходе к переобедненным смесям возрастает от 33% для б=1 до 37% при б=1,8, а индикаторная мощность уменьшается в том же диапазоне на 30% за счет снижения количества подведенного тепла.
При организации работы автомобиля на бензо – водородных смесях могут быть использованы следующие способы дозирования водорода: 1) постоянная подача неизменного количества водорода независимо от режима работы двигателя; 2) регулируемая подача водорода, поддерживающая его определенную долю в топливной смеси (например, 10% от количества бензина на всех режимах работы двигателя).
Первый вариант дозирования отличается простотой, так как в этом случае требуется лишь дозирующая шайба, обеспечивающая определенный расход водорода на номинальном режиме работы двигателя. Для поддержания исходной теплопроизводительности топливной смеси количество подаваемого бензина следует уменьшать, в частности посредством отключения системы холостого хода карбюратора. Необходимая работоспособность двигателя на холостом ходу и режимах малых нагрузок успешно обеспечивается водородо – воздушными смесями. На рис.6 представлено изменение параметров топливной смеси в эмиссии NOx при различных скоростях движения с постоянным расходом добавки водорода, равным 18 г/мин [ ]. На основании этих данных можно заключить, что выброс NOx при движении автомобиля со скоростью 30 км/ч примерно в 5 раз больше, чем при движении со скоростью 60-100 км/ч. Эта закономерность обусловлена обогащением топливной смеси при низких скоростях движения автомобиля из-за постоянного расхода водорода.
Для поддержания постоянного соотношения «водород/топливо» и состава смеси на всех режимах работы требуется система дозирования водорода и бензина в соответствии с изменением расхода воздуха. Для этой цели может быть использован газовый редуктор в комбинации с бензиновым карбюратором. Результаты испытаний автомобиля с комбинированной системой подачи водорода и бензина представлены на рис.7.б. Добавка водорода на всех режимах поддерживалась практически постоянной – 10%, тогда как состав смеси изменялся от б=1,8 на холостом ходу до б=1,5 на скорости автомобиля 100 км/ч. Это сравнительно небольшое обогащение смеси на высоких скоростях движения ведет к существенному увеличению выбросов NOx . . Тем не менее в условиях городского движения с низкими и средними скоростями этот способ дозирования, несомненно, обеспечивает более приемлемые уровни эмиссии NOx с ОГ автомобиля. Это подтверждается результатами испытания [ ] автомобилей с рассмотренной системой дозирования топлива по стандартному ездовому циклу:
Компонент ОГ……………… NOx СО СН
Удельный выброс, г/км……. 0,24 2,1 1,9
Снижение добавок водорода до 5% позволяет сохранить максимальную мощность двигателя при определенном улучшении его экономических и токсических характеристик.

Рис.7. Характеристики топливной смеси и выбросы окислов азота при работе двигателя с различными способами добавки водорода:
а-постоянная добавка; б-регулируемая добавка.
4. Водородные автомобили
Многочисленные схемы возможного применения водорода на автомобиле делятся на две группы: в качестве основного топлива и как добавки к современным моторным топливам. В рамках этих вариантов водород может использоваться в чистом виде (т.е. индивидуально) либо в составе вторичных энергоносителей. Водород как основное топливо является более далекой перспективной, связанной с переходом автомобильного транспорта на принципиально новую энергетическую базу. В то же время применение водородных добавок, позволяющих улучшить экономические и токсические показатели автомобильных двигателей, может быть реализовано в самое ближайшее время.
Америка поставила себе задачу: в ближайшие 10 – 15 лет избавиться от нефтяной зависимости. Единственный выход – как можно скорее запустить в серийное производство водородный автомобиль. Европа боится отстать, кроме того, европейцам приходится выполнять принятые у них нормы на выброс вредных веществ автотранспортом, которые все время ужесточаются. В 1993 году были введены нормы «Евро-1», в 1996 году - «Евро-2», в 1999 году - «Евро-3», а с 2005 года в Европе планируется ввести в действие еще более жесткие нормы - «Евро-4». В перспективе автомобилям совсем запретят выбрасывать вредные вещества, и тогда нельзя будет обойтись без машины, работающей на водороде. Автомобилестроение – это область, в которой как нигде перемешаны политика, интересы крупных корпораций, социология и экология. Но каковы бы ни были скрытые интересы сторон, гонка за водородным автомобилем началась.
Главное препятствие к внедрению водородного автомобиля на топливных элементах – отсутствие инфраструктуры промышленного получения водорода в нужных объемах, систем его хранения, транспортировки и заправки автомобилей. По мнению американских специалистов, такую инфраструктуру удастся создать не раньше чем в 2020 – 2030 гг. На переходный период ведущие автопроизводители предложат так называемые «гибридные автомобили»: в них экономичный двигатель внутреннего сгорания подзаряжает аккумуляторную батарею, которая питает электрический двигатель. Такие автомобили разрабатывают практически все ведущие автомобильные компании и уже серийно выпускают в Японии.
Россия в 1987 году присоединилась к Женевскому соглашению и теперь тоже обязана выполнять Европейские нормы выброса вредных веществ автотранспортом. И хотя у нас эти нормы вводят с некоторым опозданием («Евро-1» - с 1999 года, «Евро-2» - с 2001 года), «процесс пошел». В общем-то пора: в Москве и других крупных городах более 80% токсичных выбросов приходится на долю автотранспорта. Поэтому мы в гонке водородных автомобилей обязательно примем участие, тем более что когда – то наши разработки в этой области были на весьма высоком уровне: например, в 90-х годах прошлого столетия в ГНЦ РФ НАМИ сделали образец «Москвича», с двигателем, работающем на водороде, который получали прямо на борту из метанола. Более того, недавно на АвтоВАЗе сделали образец электромобиля, работающего на водородных топливных элементах. С 2001 года в странах Евросоюза для всех новых автомобилей вводятся нормы токсичности «Евро-3», см. табл. 6 [ ].
Классическая схема: двигатель внутреннего сгорания или дизельный двигатель приводят в движение колеса через механический привод. Нас окружают тысячи автомобилей, но мало кому приходит в голову, что их эффективность катастрофически мала. Если взять так называемые «условия городского цикла движения», то общий КПД автомобиля – 10-12% (за городом, где меньше светофоров, 15-17%)! Девять литров бензина из десяти попросту улетают в атмосферу [ ].
Таблица 6.
Требования к токсичности выхлопа.
| Нормы | СО, г/км | СН, г/км | NOx , г/км | Год введения |
| Евро-1 | 2,72 | сумма 0,97 | 992 | |
| Евро-2 | 2,20 | сумма 0,50 | 1996 | |
| Евро-3 | 2,30 | 0,2 | 0,15 | 2000 |
Евро-3 (минус 7) |
15 | 1,8 | Не нормируется |
Автомобили на водородном топливе можно условно разделить на три класса: машины с обычным двигателем внутреннего сгорания, работающим на водороде или водородной смеси; машины с электрическим двигателем, питающимся от двигателя внутреннего сгорания, который работает на водороде (гибридные автомобили); с электрическим двигателем, питающимся от топливного элемента (электрохимического генератора).
Первый тип – это обычные карбюраторные или дизельные двигатели, у которых изменена система подачи топлива. Такие модели могут работать на чистом водороде, или 5 – 10% водорода добавляют к основному топливу. В обоих случаях КПД двигателя увеличивается (во втором случае примерно на 20%) и выхлоп становится гораздо чище (СО – уменьшается в полтора раза, СНх – в полтора раза, NOx – до пяти раз). Такие двигатели и автомобили были сделаны и прошли все испытания у нас и за рубежом примерно в 70 – 80-х годах. Дружный вывод учёных: учитывая все затраты и конструкционные сложности, это может быть только промежуточным, переходным этапом на пути к третьему типу.
Второй тип автомобилей – машины с двумя энергоносителями, или, как их называют, гибридные. Колёса приводят в движение электропривод, энергию ему поставляет буферный накопитель (это могут быть аккумуляторные батареи и механические или конденсаторные накопители) и высокоэкономичный двигатель внутреннего сгорания, работающий на водороде или на бензиновой или газовой смеси с водородом. У этого стратегического варианта развития автомобилестроения довольно много энтузиастов. Особенно привлекательным он становится, если отвлечься от водорода и просто скомбинировать электропривод с обычным двигателем внутреннего сгорания (или дизельным). Дело в том, что сам по себе электродвигатель – большой шаг вперед, поскольку его КПД (преобразование электрической энергии в механическую) равен примерно 90 – 95%, в отличие от двигателя внутреннего сгорания (35%) и дизеля (40%). В случае электропривода нет таких потерь энергии, как при сложной механической передаче, кроме того, благодаря промежуточному устройству – рекуператору энергии, электродвигатель экономит и накапливает энергию (до 10%) во время замедления автомобиля, чтобы использовать ее при ускорении.
Электромотор питается от буферного накопителя энергии, который ее тоже откуда – то должен получать. Идея подзарядки от общей сети потихоньку сошла на нет (по крайней мере, этот способ надо комбинировать с другими). Действительно, непрактично через каждые 100 км по нескольку часов заправляться. Инженеры пришли к тому, что на борту нужна маленькая электростанция. Электричество для подзарядки может, например, вырабатывать дизельный или обычный двигатель (на чём угодно: газе, бензине, водороде и пр.). Общий КПД такого гибридного автомобиля увеличивается примерно до 30% (соответственно снижается расход топлива), а объём вредных выбросов, при условии, что есть нейтрализатор, позволяет уложиться в европейские нормы, действующие с 2005 года, с десятикратным запасом. И всё же выхлоп «zero» можно получить только у третьего типа автомобилей.
Настоящий водородный автомобиль – это машина с электродвигателем, который питается от топливного элемента, расположенного на борту автомобиля. Пока самые эффективные и экологические топливные элементы - водородные (после окисления водород даёт только воду), на основе твердого полимерного электролита. Теоретически эффективность (КПД) топливного элемента, работающего на смеси водород – воздух, может быть больше 85%. Сейчас уже удалось получить около 75% - это более чем в два раза выше, нежели в лучших двигателях внутреннего сгорания. Кроме того, КПД таких машин, как и у всех электромобилей, увеличивается с уменьшением нагрузки ( при замедлении происходит возврат энергии), в отличие от обычных двигателей, у которых в эти моменты эффективность падает. Если сравнить эффективность обычных автомобилей и машин с топливным элементом в условиях города, то преимущество увеличится до пяти – шести раз, поскольку последние будут иметь максимальный КПД, в то время как эффективность первых в этих условиях уменьшается до 10 – 12%.
Топливный элемент, работающий на водороде, - одна из ключевых деталей в новом автомобиле. Топливный элемент, или электрохимический генератор, преобразует химическую энергию в электрическую. То же самое происходит в электрических аккумуляторах, но в топливных элементах есть два важных отличия: 1) они работают до тех пор, пока поступает топливо; 2) химический состав электролита в процессе работы не изменяется, то есть топливный элемент не нужно перезаряжать.
Топливная батарея состоит из многих десятков элементарных ячеек, каждая примерно в сантиметр толщиной. Только так можно получить необходимые силу тока и напряжение. Каждая ячейка состоит из двух электродов, разделённых электролитом. На один электрод (анод) подводится топливо (водород), на другой (катод) – окислитель (кислород воздуха), (см. рис. 8). Необходима также система удаления продуктов реакции (воды) и отработанного воздуха. Для ускорения химической реакции поверхность электродов покрывают катализатором. Катод и анод разделены электролитом (им может быть полимер или раствор), который пропускает ионы и не пропускает электроны. На аноде водород распадается на электроны и протоны. Последние проходят через электролит и достигают катода, где соединяются с кислородом – образуется вода. Электроны движутся к внешней части ячейки, где попадают в электрический контур, куда можно подсоединять нагрузку.
Существует много разных топливных элементов, в основном они различаются типом электролита и рабочей температурой. Их можно классифицировать, например, по используемому топливу, рабочему давлению и температуре, по характеру применения. Элементы на водородном топливе. В этом типичном описанном выше элементе водород и кислород переходят в электролит через микропористые углеродные или металлические электроды. Высокая плотность тока достигается в элементах, работающих при повышенной температуре (около 250° С) и высоком авлении. Элементы, использующие водородное топливо, получаемое при переработке углеводородного топлива, например природного газа или нефтепродуктов, по-видимому, найдут наиболее широкое коммерческое применение. Объединяя большое число элементов, можно создавать мощные энергетические установки. В этих установках постоянный ток, вырабатываемый элементами, преобразуется в переменный со стандартными параметрами. Новым типом элементов, способных работать на водороде и кислороде при нормальных температуре и давлении, являются элементы с ионообменными мембранами. В этих элементах вместо жидкого электролита между электродами располагается полимерная мембрана, через которую свободно проходят ионы. В таких элементах наряду с кислородом может использоваться воздух. Образующаяся при работе элемента вода не растворяет твердый электролит и может быть легко удалена.
Элементы на углеводородном и угольном топливах. Топливные элементы, которые могут превращать химическую энергию таких широко доступных и сравнительно недорогих топлив, как пропан, природный газ, метиловый спирт, керосин или бензин, непосредственно в электричество, являются предметом интенсивного исследования. Однако пока не достигнуто заметных успехов в создании топливных элементов, работающих на газах, получаемых из углеводородного топлива, при нормальной температуре.
Для повышения скорости реакции углеводородного и угольного топлива приходится повышать рабочую температуру топливного элемента. Электролитами служат расплавы карбонатов или других солей, которые заключаются в пористую керамическую матрицу. Топливо «расщепляется» внутри элемента с образованием водорода и оксида углерода, которые поддерживают протекание токообразующей реакции в элементе. Элементы, работающие на других видах топлива. В принципе реакции в топливных элементах не обязательно должны быть реакциями окисления обычных топлив. В перспективе могут быть найдены и другие химические реакции, которые позволят осуществить эффективное непосредственное получение электричества. В некоторых устройствах электроэнергия получается при окислении, например, цинка, натрия или магния, из которых изготавливаются расходуемые электроды.
Превращение энергии обычных топлив (угля, нефти, природного газа) в электричество было до сих пор многоступенчатым процессом. Сжигание топлива, позволяющее получить пар или газ, необходимые для работы турбины или двигателя внутреннего сгорания, которые, в свою очередь, вращают электрический генератор, – процесс не очень эффективный. Действительно, коэффициент использования энергии такого превращения ограничен по второму закону термодинамики, и его вряд ли можно существенно поднять выше существующего уровня. Коэффициент использования энергии топлива самых современных паротурбинных энергетических установок не превышает 40%. Для топливных элементов нет термодинамического ограничения коэффициента использования энергии. В существующих топливных элементах от 60 до 70% энергии топлива непосредственно превращается в электричество, и энергетические установки на топливных элементах, использующие водород из углеводородного топлива, проектируются на КПД 40–45%. назад дальше Самый перспективный топливный элемент, который предполагается использовать в новых автомобилях, - это элемент с твёрдой ионообменной мембраной (proton exchange membrane fuelcell, или сокращённо РЕМFC). Твёрдый электролит имеет множество преимуществ: его не растворяет образующаяся при работе элемента вода, его просто делать в промышленном масштабе. Более того, элемент на твёрдом электролите работает при относительно низких температурах (80єС) и соответственно не требует предварительного прогрева. С другой стороны, и КПД при таких температурах меньше, чем при повышенных.
Самая большая проблема с топливным элементом – его цена. Когда – то она была высокой в основном из – за платины (катализатора), покрывающей электроды. За последние двадцать лет её количество, необходимое для топливного элемента, уменьшилось в 100 раз, и учёные хотят сократить её ещё в два раза. Теперь самая дорогая часть – это электролит, мембрана «Nafion», Сейчас она стоит около 700 евро/мі, а на батарею для среднего автомобиля (объём 90 л и вес 60 кг – даёт примерно 60 кВт) нужно десятки квадратных метров такого полимера. Естественно, учёные пытаются всеми способами удешевить этот материал и заставить его работать при более высоких температурах (150 - 200єС).
У нас во многих институтах занимаются фундаментальными исследованиями, которые могли бы стать основой отечественного компактного топливного элемента.
В общем, топливный элемент на водороде вполне готов к применению. Остались мелочи – сделать его поменьше и подешевле.
4.2.Применение чистого водорода.
Приемлемые объёмно – массовые показатели системы хранения водорода на автомобиле в чистом виде обеспечиваются только при его сжижении, т.е. в криогенной схеме. Это положение наглядно иллюстрируется показанными в табл. 7 данными по различным топливным системам, приведенным к энергетическому эквиваленту, обеспечивающему пробег 418 км [ ].
Использование водорода в газообразном виде отличается простотой, однако получило ограниченное применение из – за небольшого энергозапаса и существенного увеличения массы и объёма топливного бака.

Рис.8. Схема топливного элемента.
Классическим примером подобной схемы может служить экспериментальный автомобиль УКЛА (UCLA, США), работающий на сжатом водороде. Автомобиль УКЛА, предназначенный специально для городских условий, создан на базе модели «Форд Босс» (FordBoss) 1971г. с двигателем V-8 объёмом 5,75 л [ ]. Мероприятия по модификации двигателя включают снижение степени сжатия с 11,7 до 8,9, установку ограничителя температуры топливной смеси (71єС) и изменение фаз газораспределения. Для предотвращения обратных вспышек водорода, снижения жёсткости его сгорания и уменьшения эмиссии NOx использовалась частичная балластировка топливной смеси с помощью 25%-ной рециркуляции ОГ.
Таблица 7.
Объёмно – массовые характеристики различных систем хранения водорода на автомобиле.
Показатель |
Бензин |
Сжатый водород |
Жидкий водород |
Гидрид (MgH2 ) |
Масса топлива, кг Объём топлива, мі Масса бака, кг Объём бака, мі Общая масса топливной системы, кг |
53,5 0,07 13,06 0,08 67 |
13,4 1,0 1361 1,53 1374 |
13,4 0,19 181 0,28 195 |
181 0,23 45,4 0,25 227 |
Водород хранится в двух баллонах, размещаемых за передними сиденьями. В каждом баллоне массой 136 кг находится 1,36 кг Н2 под давлением 41 МПа. Водород подаётся в двигатель двухступенчатым редуктором, снижающим давление до 30 мм вод. ст. Для повышения безопасности водород подаётся только при наличии разряжения во впускном патрубке, для чего используется электромагнитный клапан, управляемый датчиком давления. При испытаниях автомобиля по методике СVS – 1973 расход топлива составлял 1 кг Н2 на 35 км, что обеспечило полный пробег без зарядки около 100 км. В выхлопных газах отсутствуют такие компоненты, как СО, СО2 и СН, и содержится лишь примерно 0,205 г/км NOx , что ниже Федерального стандарта США 1976 г.
Объёмно – массовые показатели топливной системы значительно улучшаются при использовании водорода в сжиженном состоянии. Основной проблемой при этом является низкая температура жидкого водорода, в связи с чем первостепенное значение имеет тепловая изоляция бака. Жидкий водород обычно транспортируют и хранят в криогенных резервуарах с двойными стенками, пространство между которыми заполнено изоляцией.
Наиболее эффективна многослойная изоляция, состоящая из чередующихся слоёв экранирующих и изолирующих материалов. Экранирующим материалом обычно является алюминиевая фольга, а для изолирующих слоёв используется стеклоткань, стеклобумага и др. При давлении в изолирующем пространстве ниже 1,33 Па такая изоляция практически не пропускает тепло, благодаря чему потери от испарения в цистерне ёмкостью 100 мі не превосходят 0,25% в сут., а при хранении в стационарном резервуаре – 10% в год. В настоящее время созданы криогенные баки для автомобиля, имеющие утечку жидкого водорода менее 1% в сутки [ ].
В двигатель жидкий водород подаётся путем его регазификации снижением давления газовой или нагревом жидкой фаз. На рис.8 показано размещение системы питания жидким водородом на автомобиле «Датсун В-210» (Datsun В-210) с двигателем рабочим объёмом 1,4 л и е=9,5 [ ].
Криогенный бак массой 120 кг и ёмкостью 230 л размещается в багажнике. Водород под давлением 0,4 – 0,5 МПа подаётся во впускной патрубок с помощью клапанного механизма, приводимого в действие дополнительным кулачковым валом. Клапан впрыска водорода открывается одновременно с впускным клапаном двигателя и закрывается через 90є ПКВ. Для изменения расхода водорода используется двухступенчатый редуктор с двумя игольчатыми клапанами. Проходное сечение первого клапана поддерживается в соответствии с оборотами двигателя с помощью вакуумного привода, а второго – механическим приводом от педали акселератора. Низкотемпературная изоляция топливных магистралей обеспечивает температуру водорода в точке впрыска порядка - 130єС, что позволяет значительно повысить наполнение цилиндров. Общая масса системы питания жидким водородом составляет 150 кг. Средний расход сжиженного водорода непосредственно двигателем составляет 22 л, а с учётом потерь при хранении и заправке – 25 л на 100 км, что обеспечивает полный пробег автомобиля порядка 1000 км. В пересчёте на бензиновый эквивалент топливная экономичность автомобиля составляет 5,7 – 6,5 л/100 км. При испытаниях автомобиля по городскому ездовому циклу в ОГ содержалось 0,05 г СН, 0,18 г СО и 2,56 г NOx на 1 км пробега.
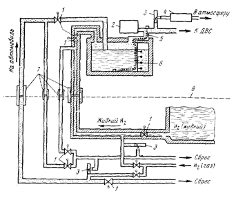
Для безопасной эксплуатации жидкого водорода необходима полная герметизация топливоподающей системы и организация сброса избыточного давления водорода в баке с его последующей нейтрализацией на каталитических дожигателях. Для заправки автомобиля жидким водородом требуется специальная система, обеспечивающая полное отсутствие утечек жидких и газообразных фаз топлива. Одна из подобных систем заправки, разработанная в США, показано на
При организации комбинированного питания двигателя бензо - водородной смесью ввиду небольшого расхода водорода (обычно не более 20% от основного топлива) вполне приемлемо использовать его в сжатом виде. Включение и отсечка подачи водорода обычно производятся с помощью электромагнитного клапана.

Рис.9. Схема системы заправки автомобиля жидким водородом:
1-электроклапан; 2-контрольный блок; 3-сборники; 4-каталитический дожигатель; 5-испаритель; 6-указатель уровня; 7-герметические разъёмы;
8-заправочная станция.
4.2.Применение вторичных энергоносителей
Вторичные энергоносители являются наиболее перспективной формой использования водорода на мобильных потребителях. В противоположность схемам на чистом водороде применение вторичных энергоносителей позволяет прежде всего решить вопрос безопасности эксплуатации водородного топлива и, кроме того, обеспечивает приемлемый энергозапас без необходимости создания высоких давлений или криогенных температур [ ].
Наибольший практический интерес представляет аккумулирование водорода в составе металлогидридов. Выделение водорода происходит при подогреве гидридов с помощью, например, горячей жидкости из системы охлаждения или непосредственно ОГ. Для зарядки гидридного аккумулятора через восстановленный металлический компонент пропускается водород под небольшим давлением и одновременно отводится образующееся тепло. Процесс зарядки может повторяться несколько тысяч циклов без ухудшения энергоёмкости аккумулятора. В случае аварии и разрушения наружной оболочки ёмкости часть водорода быстро улетучивается, вызывая понижение температуры гидрида и прекращение выделения водорода. Благодаря этому во многих отношениях гидридный аккумулятор водорода безопаснее бака с бензином.
Автомобиль с ДВС и гидридным аккумулятором водорода имеет большую массу и меньший запас хода по сравнению с автомобилем, работающим на бензине, однако превосходит по этим показателям существующие и перспективные типы электромобилей. Гидридный аккумулятор не требует существенного ухода, быстро заряжается, его себестоимость ниже, а срок службы больше, чем у аккумуляторных батарей.
Водородные автомобили с гидридными аккумуляторами наиболее целесообразно использовать в городских условиях, где они могут успешно конкурировать с обычными автомобилями и электромобилями. На рис.10 показана компоновка узлов гидридной системы питания водородной модификации автомобиля «Понтиак Град Вилл» выпуска 1975 г.
Топливный бак, размещаемый в багажнике, представляет собой пакет нержавеющих трубок, заполненных железо – титановым порошком и заключённых в общую оболочку. При зарядке водородом бак охлаждается водопроводной водой, подаваемой в пространство между трубками, которое также используется для пропускания ОГ при подогреве в процессе работы. Основные мероприятия по модификации двигателя включают повышение степени сжатия с 8 до 10, замену топливоподающей системы и установку угла опережения зажигания в 10є до ВМТ. Водород подаётся через редуктор низкого давления в смеситель, откуда совместно с воздухом поступает в упрощённый карбюратор, используемый для впрыска воды во впускной патрубок. Мощность двигателя регулируется дросселированием потока водородо – воздушной смеси, причём перевод на водород привёл к снижению мощности в рабочем диапазоне оборотов на 25 – 35%. Уменьшение крутящего момента и увеличение массы автомобиля потребовало модификации главной передачи.
Масса заправленного бака…………………………………………333,4 кг
Масса гидрида………………………………………………………197,8 кг
Давление заправки…………………………………………………3,4 МПа
Топливная экономичность………………………………4,032 кг/100 км
Запас хода автомобиля……………………………………………..43,9 км
Максимальная скорость…………………………………………144,8 км/ч
На водородной модификации автомобиля «Шевроле»выпуска 1973 г. (рис.11) использована комбинированная гидридно – криогенная система питания [ ].
Запуск двигателя происходит на жидком водороде с включением водородного аккумулятора после стабилизации теплового режима, причём для подогрева гидрида служит вода из системы охлаждения.
Избыток газовой фазы в баке жидкого водорода используется для подзарядки гидридного аккумулятора, что позволяет полностью ликвидировать утечки низкокипящего компонента. Гидридный аккумулятор представляет собой стальной контейнер, заполненный 400 кг FeTiH2 , обеспечивающего хранение 6,4 кг водорода. Нагрев аккумулятора до 70єС позволяет получить водород под давлением 1 – 2 МПа с расходом около 1,3 кг/ч. Криогенный бак массой 41 кг содержит 3,8 кг водорода.
Основные элементы гидридно – криогенной системы питания размещены в багажнике автомобиля.
Перспективным направлением является сочетание аккумуляторов с различными гидридными компонентами, например, на основе железотитанового сплава и сплавов магния. Низкотемпературный компонент обеспечивает запуск двигателя, а высокотемпературный, характеризующийся более высоким содержанием водорода, - его основную работу. Согласно расчётам, при такой комбинации двух аккумуляторов общей массой 200 кг и суммарной ёмкостью 50 – 75 л пробег автомобиля при одной заправке составит около 400 км.

Рис.10. Гидридная система питания водородом автомобиля «Понтиак Гранд Вилл»:
1-гидридный аккумулятор; 2-подача и слив воды; 3-глушитель; 4-регулировачные клапаны; 5-система контроля и управления; 6-регулятор; 7-двигатель.

Рис.11. Гидридо – криогенная система питания водородом автомобиля «Шевроле Монте Карло»:
1-каталитический дожигатель; 2-ресивер; 3-электроклапан; 4-криогенный бак с жидким водородом; 5-заправочный трубопровод; 6-гидридный аккумулятор;7-регулятор.
C писок использованной литературы.
1. «Автомобильный транспорт», №1, 2003;
2. «Химия и жизнь», №4, 2003;
3. Зрелов В.Н., Срегин В.П. Жидкие ракетные топлива. М., «Химия», 1975, 320 с.
4. Свойства жидкого и твёрдого водорода. М., Изд. стандартов, 1969. 136 с. Авт.: Есельсон Б.Н., Благой Ю.П., Григорьев В.Н., Маншемей В.Г., Михайленко С.А.
5. Равич М.Б. Газ и его применение в народном хозяйстве. М., «Наука», 1974. 368 с.
6. Артюхов И.М., Шорин С. Н. Газоснабжение. М., изд. Минкомхоз РСФСР, 1956. 326 с.
7. Boer P.C., Mcleoan W.J., Homan H.S. Performance and emission of hydrogen fueled internal combustion engines. Intern. J. of Hydrogen Energy, 1976, N 2, pp. 153 – 172.
8. Karim G. A., Klat S. R. The knock and autoignition characteristics of some gaseos fuels and their mixtures. J. Institute of Fuel, 1966, 39, N 302, pp. 109 – 119.
9. Escher William J. D., Ecklund E. E. Recent progress in the hydrogen engine. SAE Prepr., 1976, N 760571, 11 p.
10. Escher William J. D., Survey and assesment of contemporary U. S. hydrogen – fueled ICE projcts., Record 10thIntersoc. Energy Convers. Eng. Conf., Newark, Del., 1975, 5 p.
11. Смаль Ф. В., Арсенов Е.Е. Теоретические цикловые характеристики водородного двигателя. – В сб. «Вопросы атомной науки и техники», серия «Атомно – водородная энергетика», вып. 2(3). М., 1977, изд. ИАЭ АН СССР, с. 191 – 193.
12. Billings R. E., Baker N. Ignition parameter of the hydrogen engine. 9th Intersoc. Energy Convers. Eng. Conf., San Francisco, Calif., 1974, pp. 487 – 492.
13. Применение водорода в качестве топлива для тепловых двигателей. – В сб. «Вопросы атомной науки и техники», серия «Атомно – водородная энергетика», вып. 2(3). М., 1977, изд. ИАЭ АН СССР, с. 52 – 60. Авт.: Подгорный А.Н., Варшавский И. Л., Мищенко А. И., Талда Г. Б.
14. Патент США, кл. F 02в 21/02, №3799124, оп. 26.03.74.
15. Watson H. C., Milkins E.E. Hydrogen and methane – automotive fuels of the future? SAE – Australasia, 3 – 4, 1975, pp. 17 – 19.
16. Karim G. A., Klat S. R. Hydrogen as a fuel in ICE. Mechanical Engineering, 1976, N 4, pp. 34 – 39.
17. Furuhama S., Kimitaka Y. Combustion characteristics of hydrogen fueled spark ignition engine. Bull. JSAE, N 6, 1974, pp. 1 – 10.
18. Stebar R. F., Parks F. B. Emission control with lear operation using hydrogen – supplemented fuel. SAE Pap., N 740187, 1974, p. 1 – 11.
19. Stewart W. F., Edeskuty F. J. Alternative fuels for transportion: hydrogen for the automobile. Mech. Eng., 1974, N 6, pp. 22 – 28.
20. Finegoed J. G. The UCLA hydrogen car: design, construction fnd performance. SAE Trans. N 730507, 1974, pp. 1626 – 1637.
21. Stewart W. F., Edeskuty F. J., Williamson K. D. Operating experience with a liquid hydrogen fueled vehicle. Advances in Criogenic Engineering, 1975, 20, p. 82 – 89.
22. Furuhama S., Hiruma M., Enomoto G. Development of liquid hydrogen car. 1-st World hydrogen Energy Conf., 1976, 3, pp. 27-58.
23. Смаль Ф. В., Зайцев А. В. Водородные автомобили. - «Автомобильный транспорт», 1977, №8, с. 59 – 61.
24. Development hurdles face hydrogen – powered vehicles. Automotive Engineering, 82, 1974, N 3, p. 17.
25. Ronald L. Hydrogen storage in vehicles an operational comparison of alternative prototypes. SAE Prepr., N 760570, 1976, pp. 1 – 9.
Выводы.
На основании выполненного литературного обзора можно сделать следующие выводы:
• водород является экологически чистым топливом, так как при его сгорании образуется только вода;
• при работе на бедных смесях на водородном топливе можно добиться значительного снижения содержания NOх. ;
• широкие возможности водорода как топлива благодаря его характеристикам сгорания позволяют разработать конструкцию двигателя, на котором можно было бы свести к минимуму эмиссии NOх .
• так как в основе топливных элементов лежит электрохимический процесс, то КПД топливных элементов на смеси водород – воздух, может быть более 85%.
Похожие рефераты:
Разработка окислительного нейтрализатора для дизельных двигателей
Топливо в структуре энергетических ресурсов
Водород как альтернативный вид топлива
Виды топлива, применяемые на автотранспорте
Получение диметилового эфира дегидратацией метанола на АlPO4 +SiO2 катализаторах
Двигатель внутреннего сгорания
Методы снижения вредного воздействия автотранспорта на окружающую среду
Атмосферный воздух: его загрязнение и охрана
Основные направления повышения экологической безопасности автомобилей
Альтернативные экологичные виды топлива для автомобилей
Водородные технологии будущего
Проект реконструкции цеха первичной переработки нефти и получения битума на ОАО «Сургутнефтегаз»
Химия, элементы таблицы Менделеева
Организация поста технического обслуживания и ремонта карбюраторов двигателей легковых автомобилей
Современные дизельные, судовые и тяжелые моторные топлива
Испытательная станция турбовинтовых двигателей ТВ3–117 ВМА–СБМ1 серийного производства