| Скачать .docx |
Реферат: Перевод электроснабжения подземных участков шахты Интинская на U=1140В
Студент гр. ЭР-96зИ Калантыренко Дмитрий Николаевич.
Тема дипломного проекта: Перевод электроснабжения подземных участков шахты «Интинская» на U =1140В.
Вопросы
1. Условия включения трансформаторов на общую сеть.
2. Нагрев и охлаждение эл. машин. Понятие номинальной длительной мощности электродвигателя.
4. Определение сечений проводов и кабелей.
5. Назначение и функции встраиваемых средств контроля метана.
6. Безлюдная выемка углей подземным способом, её особенности и направления развития.
7. Автоматизация периода дотягивания ШПУ с асинхронным приводом.
8. Преимущества и недостатки автотрансформаторов.
10. Определение расчетных электрических нагрузок.
1. Условия включения трансформаторов на общую сеть.
Включение трансформаторов на общую сеть происходит при их параллельной работе, при параллельном соединении их обмоток как на первичной, так и на вторичных сторонах.
Для того чтобы нагрузка между параллельно работающими трансформаторами распределялась пропорционально их номинальным мощностям, допускается параллельная работа двухобмоточных трансформаторов при следующих условиях:
1. При одинаковом первичном напряжении вторичные напряжения должны быть равны. Другими словами трансформаторы должны иметь одинаковые коэффициенты трансформации. При несоблюдении этого условия в режиме XX возникает уравнительный ток, который накладывается на нагрузочный. При этом трансформатор с меньшим коэффициентом трансформации оказывается перегруженным, а с большим – недогруженным.
2. Трансформаторы должны принадлежать к одной группе соединения. При несоблюдении этого условия вторичные линейные напряжения трансформаторов окажутся сдвинутыми по фазе относительно друг друга и в цепи трансформаторов появится разностное напряжение ∆U, под действием которого возникнет значительный уравнительный ток.
3. Трансформаторы должны иметь одинаковые напряжения КЗ. Соблюдение этого условия необходимо для того, чтобы общая нагрузка распределялась между трансформаторами пропорционально их номинальной мощности. При неравенстве Uк.з. параллельно работающих трансформаторов больше нагружается трансформатор с меньшим напряжением к.з., а недогружается с большим напряжением к.з..
2. Нагрев и охлаждение эл. машин. Понятие номинальной длительной мощности электродвигателя.
В зависимости от характера изменения нагрузки различают три основных режима работы электрических машин.
Продолжительный номинальный режим. Это режим работы при неизменной номинальной нагрузке, продолжающийся столько времени, что превышение температуры всех частей машины при неизменной температуре окружающей среды достигает установившихся значений tуст (рис а). Условное обозначение режима S1.
Кратковременный номинальный режим. Это реим работы, при котором периоды неизменной номинальной нагрузки чередуются с периодами отключения машины; при этом периоды нагрузки tн настолько кратковременны, что температура всех частей машины не достигает установившегося значения, а периоы отключения машины настолько длительны, что все части ее успевают охладиться до температуры окружающей среды (рис б). Условное обозначение режима S2.
Повторно-кратковременный номинальный режим. Это режим работы, при котором кратковременные периоды неизменной номинальной нагрузки tн чередуются с периодами отключения машины (паузами) tп , причем за период нагрузки превышение температуры всех частей машины не успевает достигнуть установившихся значений, а за время паузы части машины не успевают охладиться до температуры окружающей среды. При этом общее время работы разбивается на периодически повторяющиеся циклы tц +tн +tп . Условное обозначение режима S3.
При повторно-кратковременном режиме работы кривая нагревания машины имеет пилообразный вид (рис в). При достижении частями машины установившихся значений превышения температуры, соответствующих повторно-кратковременному режиму tуст.к. , превышение температуры этих частей продолжает колебаться от tmin до tmax меньше установившейся температуры перегрева при продолжительном режиме работы tуст .

Повторно-кратковременный режим характеризуется относительной продолжительностью включения (%) ПВ=(tн /tц ) 100.
ГОСТ 183-74 предусматривает номинальные повторно-кратковременные режимы с ПВ, составляющими 15; 25; 40 и 60%. Для продолжительного режима ПВ=100%.
Так как при номинальных кратковременном и повторно-кратковременном режимах температура перегрева машины ниже, чем при номинальном продолжительном режиме, то при переводе машины из продолжительного режима в кратковременный или повторно-кратковременный режим работы ее полезная мощность может быть увеличена. Например, при ПВ=60% полезная мощность машины может быть увеличена до 1,3P∞ ; при ПВ=40% - до 1,6P∞ ; при ПВ=25% - до 2P∞ , где P∞ - номинальная мощность машины припродолжительном режиме.
Кроме перечисленных трех основных номинальных режимов еще возможны: повторно-кратковременный с частыми пусками с ПВ=15,25,40,60% и числом включений в час 30, 60, 120, 240, условное обозначение режима S4.
Номинальная мощность электродвигателя:
,
где η – К.П.Д. Эл. двигателя
A – теплоотдача двигателя – количество теплоты, отдаваемой двигателем в окружающую среду в единицу времени при разнице температур в 1о C.
Tу – установившаяся температура перегрева машины, т.е. наибольшее возможное превышение температуры машины над температурой окружающей среды в данных условиях, о С.
![]()
Главными элементами КЛ являются: кабель, соединительные, концевые и стопорные муфты; подпитывающие аппараты и система сигнализации давления масла для маслонаполненных кабелей; кабельные сооружения. К основным элементам силового кабеля любого напряжения относят: токопроводящие жилы; изоляцию или изолирующий покров (оболочку), отделяющий жилы друг от друга и от земли; защитную оболочку, предохраняющую изоляцию от вредных воздействий влаги, кислот и механических повреждений.
Для КЛ применяют силовые кабели с медными или алюминиевыми жилами в свинцовой, алюминиевой или поливинилхлоридной оболочке для прокладки в земле, воде или по воздуху. Согласно ГОСТ 2243-77, основные токопроводящие жилы могут быть следующих сечений: 1,5; 2,5; 4; 6; 10; 16; 25; 35; 50; 70; 95; 120; 150; 240; 300; 400; 500; 625; 800; 1000 мм2 . Токопроводящие жилы сечением до 16 мм2 выполняют однопроволочными, а выше 16 мм2 – многопроволочными. По числу жил выпускают одно-, дву-, трех- и четырехжильные кабели. У последних четвертая жила является нулевой и ее выполняют меньшим сечением, чем сечение силовых жил. По форме сечения жилы бывают круглыми, сегментными и секторными. Одножильные кабели и кабели с отдельно освинцованными жилами имеют круглую форму жил. Секторная и сегментная форма жил уменьшает наружный диаметр кабеля, сокращает затраты на изоляцию и защитные оболочки. Изоляцию жил выполняют кабельной бумагой толщиной 0,08-0,17 мм. Изоляцию жил кабелей напряжением до 25 кВ включительно пропитывают минеральным маслом с канифолью, а маслонаполненных кабелей 110-220 кВ – маловязким минеральным маслом с высокой электрической прочностью.
Элементы условных обозначений марок кабелей расшифровываются следующим образом: А – алюминиевая жила; АА – алюминиевая жила и алюминиевая оболочка; Б – броня из плоских стальных лент; В – поливинилхлоридная оболочка; Г – отсутствие наружного покрова; К или П – бронепокров из стальных оцинкованных проволок круглого или плоского сечения; Н – резиновая малостойкая оболочка, не распространяющая горение; О – отдельная оболочка каждой жилы; Р – резиновая изоляция жил; С – свинцовая оболочка; СТ – стальная гофрированная оболочка; Ц – бумажная изоляция, пропитанная нестекающим составом, содержащим церезин; Шв – наружный покров из полихлорвинилового шланга; Шп – наружный покров из полиэтиленового шланга; Э – наличие в кабеле экранов; л(2л) – лент; н – в конце обозначения – наружный негорючий защитный покров; В – в конце обозначения (через дефис) – кабель с обеднено-пропитанной изоляцией. Во всех марках кабелей медные жилы, бумажная пропитанная изоляция, нормального исполнения подушка и нормальный наружный покров обозначений не имеют. Согласно ГОСТ 18409-73 и ГОСТ 18410-73, силовые кабели предназначены для эксплуатации при темпераутре окружающей среды от -50 до +50о С и относительной влажности воздуха 98% при температуре 35о С. Допустимые токовые нагрузки на кабели приведены в таблице.
На рисунке показана конструкция бронированного кабеля, который состоит из трех токопроводящих жил, свитых из медных или алюминиевых проволок. Каждая жила покрыта слоем фазной изоляции из пропитанной маслоканифолиевым составом кабельной бумаги, которая при напряжении 6 кВ и сечении жил от 10 до 240 мм2 имеет толщину полного слоя 2 мм. Пространство между жилами заполнено жгутами из сульфатной бумаги. Поверх жил наложена поясная изоляция, имеющая ту же структуру, что и фазная изоляция. Для защиты от коррозии на поясную изоляцию надета оболочка из свинца или алюминия, которая покрыта пропитанной битумным составом кабельной пряжей. Для защиты от механических повреждений кабель покрыт стальной броней, также защищенной от коррозии наружным слоем кабельной пряжи. Броня может быть выполнена из двух стальных лент, стальных оцинкованных проволок круглого или плоского сечения.
Промышленность страны выпускает кабели отрезками длинной от 200 до 600 м в зависимости от сечения. Для соединения отрезков применяют муфты, основное назначение которых состоит в герметизации жил кабелей в местах соединений и оконцеваний. Согласно ГОСТ 13781.0-86, муфты для силовых кабелей делятся на типы с обозначениями: С – соединительная; О – ответвительная; Ст – стопорная; СтП – стопорная переходная; КН – концевая наружной установки; КМ – концевая мачтовая; КВ – концевая внутренней установки. Для кабелей напряжением до 1 кВ применяют: Э – эпоксидные или Ч – чугунные муфты; при напряжениях 6 – 10 кВ – эпоксидные или С – свинцовые трехфазные, а при напряжении 35-кВ – О – однофазные из свинца или Л – латуни. В зоне промерзания почвы, а также при наличии грунтовых вод применяют чугунные кожухи герметичного типа КзЧг, во всех остальных случаях – негерметичного типа КзЧ. На однофазных муфтах используют пластмассовые кожухи марки КзП.
Силовые кабели прокладывают: в земляных траншеях, имея снизу подсыпку слоем мелкой земли, не содержащей камней, строительного мусора и шлака; в кабельных блоках, трубах и железобетонных лотках; в кабельных сооружениях: этажах, туннелях, галереях, эстакадах. Кабели на всем протяжении должны быть защищены от механических повреждений: при 35 кВ и выше – железобетонными плитами толщиной не менее 50мм; ниже 35 кВ – плитами или глиняным обыкновенным кирпичом в один слой поперек трассы кабелей.
Преимущества кабельных ЛЭП: неподверженность атмосферным воздействиям; скрытость трассы и недоступность для посторонних лиц. Недостатки: по сравнению с воздушными ЛЭП они более трудоемки в сооружении, требуют больше времени на отыскание и ликвидацию повреждений, больших затрат цветных металлов.
2. Определение сечений проводов и кабелей.
Выбор сечений проводов и жил кабелей производят с учетом влияния нескольких факторов. К техническим факторам, влияющим на выбор сечения, относят следующее: способность проводника выдерживать длительную токовую нагрузку при нормальном режиме работы с учетом допустимого нагрева; термическая стойкость в работе при режиме к.з.; потери (падение) напряжения в проводниках от проходящего по ним тока в нормальном и пусковом режимах; механическая прочность – устойчивость к механической нагрузке; коронирование в сетях напряжением 35 кВ и выше – фактор, зависящий от значения напряжения, сечения провода и окружающей среды. К экономическим факторам относится экономическая плотность тока.
1. Выбор по длительному расчетному току производят сравнением расчетного тока с длительно допустимым током нагрузки на проводник определенного сечения. По таблицам выбирают сечение проводника, которое допускает ближайший больший или одинаковый с расчетным ток.
2. Выбор проводника по термической стойкости (способности электрических аппаратов и кабелей выдерживать при к.з. повышенную температуру) производится по формулам
или
где I∞ - установившийся ток к.з., α – термический коэффициент для кабелей напряжением до 10 кВ с медными жилами α=7, с алюминиевыми жилами α=12; С – коэффициент (при напряжении до 10 кВ включительно) для меди С=165, для алюминия С=90, ля стали С=60÷70; tф – время прохождения тока к.з. (принимается равным времени действия защитного реле плюс собственное время отключения силового выключателя), с; Smin – минимально допустимое сечение токоведущей жилы кабеля по условию нагрева токами к.з., мм2 .
Температура нагрева определяется как значением тока к.з., так и временем его прохождения. Допустимая температура нагрева для кабелей напряжением 10 кВ равна 200о С; из алюминия – 160-200о С.
3. Выбор сечений жил кабелей и проводов по потере напряжения необходим для проверки обеспечения стабильности напряжения у приемников электрической энергии. Поддержание нормированных уровней напряжения в центрах питания и непосредственно у потребителей имеет большое значение для нормальной работы электрооборудования предприятий. Отклонение напряжений в ту или иную сторону наносит значительный ущерб.
ГОСТ 13109-67 на нормы качества электрической энергии допускает следующие отклонения напряжения на зажимах различных электроприемников: на зажимах электродвигателей и аппаратов для их пуска и управления в пределах от -5 до +10% номинального; на зажимах остальных приемников электрической энергии допускаются отклонения напряжения в пределах ±5% номинального. При номинальном напряжении 6 кВ отклонение в -5% составит 300В, отклонение в +10% составит 600В.
Выбранное сечение (мм2 ) проводов или жил кабелей с учетом допустимых отклонений напряжений между источником тока и электроприемником проверяют по формуле
/
,
где Ip – расчетный ток электроприемника, А; l – длинна воздушной или кабельной ЛЭП, м; Cosφ – коэффициент мощности электроприемника; γ – удельная проводимость проводника, м/(Oм. мм2 ). При температуре + 20о С для меди γ=53, ля алюминия γ=32 м/(Oм. мм2 ); ∆U – допустимое значение потери напряжения, В.
4. По условиям механической прочности на воздушных ЛЭП напряжением до 35 кВ минимальным сечением является: 16 мм2 – для сталеалюминиевых, 25 мм2 – для алюминиевых проводов. При напряжении свыше 35 кВ допускается применять многопроволочные провода с минимальным сечением: 35мм2 – для алюминиевых; 25мм2 – для сталеалюминиевых и стальных проводов.
5. Сечения проводников должны быть проверены по экономической плотности тока. Экономически целесообразное сечение s мм2 , определяется из соотношения
,
где Ip – расчетный ток в час максимума энергосистемы, А; jэк – нормативное значение экономической плотности тока, А/мм2 , для заданных условий работы, выбираемое по таблице.
Сечение, полученное в результате указанного расчета, округляют до ближайшего стандартного сечения. Проверке по данным условиям не полежат: сборные шины электроустановок, осветительные сети промышленных предприятий.
3. Назначение и функции встраиваемых средств контроля метана.
Метан-реле для забойных машин ТМРК-3 предназначено для автоматического отключения электроэнергии, подаваемой на забойную машину, при концентрации метана выше нормы в шахтах, опасных по газу и пыли.
4. Безлюдная выемка углей подземным способом, её особенности и направления развития.
К основным направлениям безлюдной выемки углей подземным способом относятся:
1. Безлюдные технологии подземной угледобычи. Гидравлический способ добычи угля наиболее полно отвечает основной тенденции развития технологии подземной угледобычи, которая заключается в переходе от многооперационных к малооперационным, непрерывно-поточным и полностью автоматизированным процессам, выполняемым без постоянного присутствия людей в забое. Эти преимущества позволяют обеспечить высокоэффективную и безопасную работу во все усложняющихся горно-геологических условиях, связанных с переходом на более глубокие горизонты.
Процесс гидроотбойки угля заключается в разрушении угля струей воды высокого давления. Ля выемки крепких и вязких углей перед гидроотбойкой может применяться предварительное ослабление угольного массива с помощью буровзрывных работ или нагнетание воды в пласт. Однако наиболее эффективной следует считать технологию с гидроотбойкой без предварительного ослабления угольного массива.
Основными средствами высоконапорной гидроотбойки являются гидромониторы с дистанционным управлением, которые работают при давлении 10-12 МПа. При крепких углях более эффективной является механогидравлическая выемка угля с помощью легких механогидравлических машин типа комбайна К56МГ, «Урал-38».
Сущность механогидравлической выемки угля заключается в сочетании механической отбойки и гидравлического транспортирования угля.
Отбитый струей воды голь поступает по желобам, проложенным в выемочных печах и штреках, в зумпф участкового углесоса. Куски угля размером более 60 мм измельчаются дробилкой.
Участковый углесос перекачивает пульпу в камеру гидроподъема по трубопровоу. Пульпа из трубопровода поступает во всас углесоса гидроподъема и под напором по трубопроводу выдается на поверхность в пульпосборник.
Высоконапорный углесос подает пульпу из пульпосборника на обогатительную фабрику, где уголь обогащается и обезвоживается. На вибрационном грохоте обогатительной фабрики отделяется и обезвоживается уголь фракцией более 6 мм, который направляется на склад. Уголь с фракциями менее 6 мм обезвоживается в центрифугах и поступает на склад, а вода осветляется в отстойнике.
Осветленная вода стекает в резервуар высоконапорной станции, откуда насосами нагнетается под большим давлением по трубопроводу к гидромониторам, установленным в забоях.
Таким образом, вода на гидрошахте совершает замкнутый цикл: высоконапорный насос – гидромонитор (забой) – углесос – обогатительная фабрика – высоконапорный насос. Системы вскрытия и подготовки шахтных полей гидрошахт принципиально не отличаются от этих систем на шахтах с обычной технологией. Особенностью является только необходимость проведения выработок с уклоном не менее 0,05для обеспечения самотечного гидротранспортирования угля.
2. Механизация безлюдной выемки. Наиболее освоенной системой разработки весьма тонких пологих пластов является система с бурошнековой выемкой. Данная система применяется для разработки пологих пластов мощностью 0,4-1,6 м при любых кровлях (включая легкообрушающиеся и ложные), пластов со сложной гипсометрией сильно нарушенных участков, а также для погашения охранных целиков угля.
При бурошнековой выемке уголь выбуривается специальными установками, размещенными в выемочных штреках. Серийные бурошнековые установки позволяют бурить скважины длиной до 40 м в обе стороны. Транспортирование угля по скважине до штрека осуществляется шнеками буровых штанг.
Из-за значительных потерь угля (40-50%) и невысокой производительности установки бурошнековая выемка применяется пока только при погашении целиков и разработке пластов угля невысокого качества.
В ряде бассейнов нашей страны испытана безлюдная выемка угля канатной пилой. При выемке канатной пилой подэтаж разрезают скважинами на столбы по восстанию. Через скважины пропускают два каната. Концы канатов через направляющие блоки идут к приводу на вентиляционном или промежуточном штреке. Ко вторым концам над крепью промежуточного или откаточного штрека закрепляют пилу – отрезок каната или цепи с насаженными на них кулаками, армированными зубками или специальными фрезами.
Возвратно-поступательным движением пилы в столбе угля вырезают щель, и массив угля под действием силы тяжести и давления боковых пород разрушается и обрушается.
Очистное пространство не крепят, в связи с чем ширину столбов принимают от 4 до 8 м и длину от 30 до 7 м в зависимости от размера площади устойчивого обнажения боковых пород. В соответствии с шагом обрушения через каждые 1-4 столба оставляют режущий (барьерный) целик или возводят до печи режущую органную крепь. Выемку ведут с опережением верхними подэтажами нижних. Отбитый уголь из верхних подэтажей доставляют конвейерами на передовой скат.
Данную систему применяют на пластах с углом падения 50о и более с рыхлыми или трещиноватыми и хрупкими углями мощностью от 0,25 до 5-6м и устойчивыми или средней устойчивостью боковыми породами. Потери угля в случае применения этой системы превышают 30%, что также не позволяет широко использовать эту систему разработки.
3. Углевыемка без постоянного присутствия людей в очистном забое. Осуществляется с помощью очистных фронтальных агрегатов типа АК-4, А-3, АФК, Ф1. Фронтальная технология выемки угля с применением фронтальных агрегатов по сравнению с узкозахватной обладает следующими принципиальными преимуществами:
· работы по выемке угольного пласта и передвижению секций крепи ведутся одновременно по всей длине очистного забоя, для обеспечения высокопроизводительной работы не требуется высоких скоростей резания угля и перемещения секций крепи: резание угля при струговом исполнительном органе ведется в направлениях вдоль напластования с поверхности забоя, где уголь наиболее отжат, с постоянной и оптимальной глубиной резания равной 10-15 см, со скоростью резания не более 1 м/с, что обеспечивает максимально возможное улучшение сортности добываемого угля, снижение пылеобразования и уменьшение энергоемкости процесса разрушения 1 т угля до 0,3 кВт. ч;
· однооперационный процесс выемки угля без специальных концевых операций и сосредоточение в агрегате как едином целом средств выемки, доставки и крепления создают более благоприятные условия для осуществления автоматического и дистанционного управления, с целью осуществления выемки угля без постоянного присутствия рабочих в очистном забое;
· при струговом способе разрушения угля и групповом способе передвижения секций крепи создается минимальное обнажение рабочего пространства (не более 2м2 ), что создает возможность эффективной работы в условиях пластов со слабыми и неустойчивыми породами кровли;
· эффективность работы угледобывающих агрегатов как единого целого в меньшей степени зависит от угла залегания пласта.
При создании средств механизации угледобычи на крутых и тонких пластах необходимость перехода на фронтальную технологию выемки с применением угледобывающих агрегатов особенно назрела. Это объясняется тем, что присущее очистным узкозахватным комплексам противоречие между необходимостью дальнейшего увеличения скорости движения комбайна и ограниченными возможностями крепи и обслуживающего персонала по обеспечению оперативной передвижки крепи вслед за комбайном при переходе на крутой и особенно на тонкий пласт становится неразрешимым.
Прогрессивность применения фронтальных агрегатов базируется на принципиально новом процессе отбойки угля – силовом резании одиночными резцами. Особенность этого способа заключается в высокоэффективном отделении одиночным резцами больших сечений стружки, работе в направлении напластования и в наиболее отжатой зоне – по всей поверхности открытого забоя. Существенное увеличение толщины стружки до оптимально величины – 100 – 150мм позволит резко улучшить сортность добываемого угля, уменьшить до минимума пылеобразование и снизить энергоемкость процесса разрушения 1 т угля в среднем до 0,2 – 0,3 кВт. ч, или в 3-5 раз.
Для ведения фронтальной отбойки угля необходимо, чтобы исполнительный орган обеспечивал непрерывную обработку всей поверхности забоя, включая концевые участки, в постоянном и оптимальном режиме одновременно и независимо от крепления и других операций в лаве. В этом случае устраняются дополнительные затраты времени на концевые операции, выдвижку концевых секций крепи и става конвейера, внедрение в пласт исполнительного органа комбайна, выемку ниш и другие операции, на которые в комплексно-механизированных лавах расходуется до 25-40% времени.
Важным является также то, что при таком способе разрушения угля в зоне работы исполнительного органа агрегата создается минимальное обнажение рабочего пространства, что позволяет успешно применять агрегаты в условиях слабых и неустойчивых пород кровли. Таким образом, применение исполнительного органа силового резания фронтального агрегата открывает новые возможности в самом процессе воздействия на угольный пласт. Разрушение таким исполнительным органом качественно отличается от разрушения пласта комбайнами или стругами. В результате намечаются пути роста всех технико-экономических показателей добычи угля.
5. Автоматизация периода дотягивания ШПУ с асинхронным приводом.
Для решения задачи обеспечения сниженной скорости дотягивания разработаны и внедрены различные системы электропривода и конструкции: асинхронный двигатель с регулируемым механическим тормозом; асинхронный двигатель с микроприводом; двухдвигательный асинхронный привод; асинхронный двигатель с питанием током низкой частоты; асинхронный двигатель с тиристорным коммутатором в цепи ротора.
Наибольшее распространение получил метод дотягивания по системе асинхронный двигатель – механический тормоз. Механическая характеристика 1 (рис а) системы асинхронный двигатель – механический тормоз получена сложением механической характеристики двигателя 2 и механической характеристики механического тормоза 3, управляемого регулятором давления.
Получение скорости дотягивания осуществляется совместной работой асинхронного двигателя на второй или третьей ступени роторного резистора и механического тормоза МТ. Это достигается с помощью электропневматического регулятора давления РДБВ (рис б), управление которым производится с помощью магнитного усилителя МУ. Привод МУ включен на обмотку управления соленоидом регулятора давления.

В схеме задействованы три обмотки управления МУ. Обмотка смещения ОУ1 создает начальный ток в обмотке ОУР и пропорциональный ему тормозной момент. Напряжение коммандоаппарата СКАЗС, соответствующее заданной скорости, сравнивается с напряжением снимаемым с тахогенератора BR и пропорциональным действительной скорости, и подается на обмотку управления ОУ2. Ток по обмотке управления пойдет только при условии, если действительная скорость станет выше заданной. Этот ток увеличивает напряжение на выходе МУ и ток в обмотке ОУР. Этому соответствует увеличение тормозного момента.
Обмотка управления ОУ3 с конденсатором С и резистором R осуществляет коррекцию по ускорению. Контакт контактора стопорения КСТ разрывает цепь этой обмотки при стопорении машины.
Использование в схеме магнитного усилителя для питания обмотки ОУР регулятора давления РДБВ позволяет увеличить мощность управления электромагнитом электропневматического регулятора давления, уменьшить мощность датчиков и применить различные контуры корректирующих цепей.
Отличаясь простотой и надежностью, этот способ получения малых скоростей ухудшает энергетику привода, так как режим работы двигателя характеризуется потерями в цепи ротора, пропорциональными скольжению. Кроме того, двигатель преодолевает дополнительно момент механического тормоза.
Скорость дотягивания можно получить по схеме двухдвигательного асинхронного привода. Для рудничной подъемной машины двухдвигательный привод – это привод, состоящий из двух асинхронных двигателей с фазным ротором, расположенных на одном валу. При вухдвигательном приводе получение скорости дотягивания достигается совместной их работой: одного – в двигательном режиме, другого – в режиме динамического торможения. Поддержание постоянства скорости дотягивания достигается автоматическим изменением тока статора двигателя, работающего в режиме динамического торможения с изменением момента нагрузки на валу подъемного двигателя. В периоды пуска, установившегося движения и замедления электродвигатели работают в двигательном режиме как и в обычной схеме.
В настоящее время для подъемных машин находят применение коммутаторы двух типов: с широтно-импульсным управлением на стороне переменного тока и фазовым управлением. Коммутаторы с широтно-импульсным управлением отличаются простотой схемного решения, коммутаторы с фазовым управлением обеспечивают более благоприятное протекание электрорегулирования скорости. Поэтому первые рекомендуется применять на малых подъемных машинах, оборудованных двигателями небольшой мощности, а вторые – на подъемных машинах с двигателями средней и большой мощности.
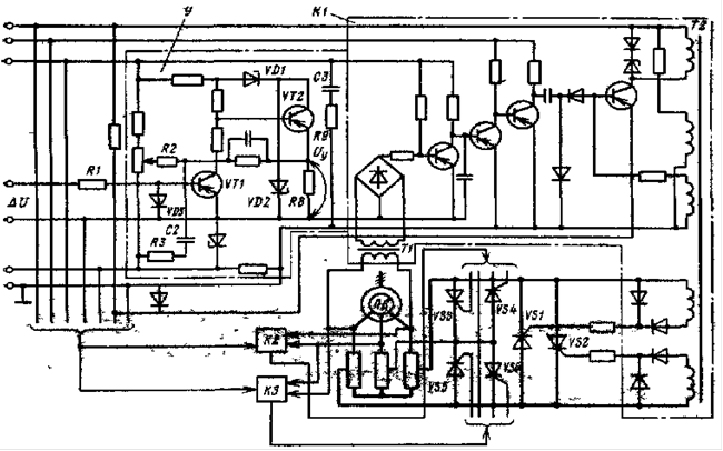
Силовая часть коммутатора содержит шесть тиристоров которые объединены в три пары, соединенные между собой в треугольник (рис) и подключенные к роторным резисторам подъемного двигаетлся ПД.
Коммутатор с фазовым управлением содержит усилитель У сигнала ошибки по скорости ∆U и три идентичных канала импульсно-фазового управления К1-К3, каждый из которых управляет двумя встречно-параллельно включенными тиристорами.
В развернутом виде приведена только схема канала К1, управляющего тиристорами VS1 и VS2, а каналы управления К2 и К3 тиристорами VS3, VS4 и vS5, VS6 изображены в виде блоков.
Рис. Принципиальная схема тиристорного коммутатора с фазовым управлением.
На вход усилителя У, являющегося общим для всех каналов управления, через резистор R1 подается сигнал ∆U, на его выходе формируется сигнал управления Uу , который связан с углом открывания транзисторов пропорциональной зависимостью. На транзисторе VT1 выполнен усилитель напряжения, а транзисторе VT2 – эмиттерный повторитель. Максимальные значения напряжений коллекторов транзисторов VT1 и VT2 ограничиваются стабилитронами VD1 и VD2. Переменным резистором R2 устанавливается необходимое смещение на входе усилителя, которое может быть как положительным, так и отрицательным. Поскольку сигнал смещения алгебраически суммируется с сигналом ∆U, то движение с требуемой малой скоростью может осуществляться при различных соотношениях между сигналами заданной и действительной скоростей.
Коммутатор вводится в работу подачей напряжения в его схему управления в момент подключения подъемного двигателя к питающей сети. При этом темп нарастания момента двигателя до величины, определяемой сигналом ∆U, для снижения динамических нагрузок формируется зарядом емкости С3 – через резисторы R8 и R9. В результате в момент подачи напряжения в схему управления обеспечивается максимальная величина сигнала Uу , что соответствует закрытому состоянию тиристоров.
По окончании периода дотягивания напряжение со схемы управления коммутатором снимается с некоторым упреждением, и поэтому сначала закрываются его тиристоры, а затем происходит отключение подъемного двигателя от сети переменного тока. Это способствует стопорению машины, а разрываемый реверсором ток соответствует полностью введенным роторным резисторам, и поэтому подгорание его контактов минимально.
Если производится дотягивание недогруженного подъемного двигателя, его момент даже при полностью введенных роторных резисторах может оказаться чрезмерно большим и будет происходить увеличение частоты вращения сверх заданной величины. В этом случае в работу вмешивается механический тормоз, компенсирующий избыточную часть двигательного момента. Согласование зон работы коммутатора и механического тормоза происходит переменным резистором R2.
6. Преимущества и недостатки автотрансформаторов.
Автотрансформатор – это такой вид трансформатора, в котором помимо магнитной связи между обмотками имеется еще и электрическая связь.
Проходная мощность Sпр автотрансформатора представляет собой всю передаваемую мощность из первичной цепи во вторичную.
Расчетная моность Sрасч представляет собой мощность передаваемую из первичной во вторичную цепь магнитным полем, от её величины зависят размеры и вес трансформатора.
В трансформаторе вся проходная мощность является расчетной, т.к. между обмотками трансформатора существует лишь магнитная связь.
А автотрансформаторе между первичной и вторичной цепями помимо магнитной связи существует ещё и электрическая – поэтому расчетная мощность в автотрансформаторе составляет лишь часть проходной: Sпр =Sэ +Sрасч
Таким образом автотрансформатор по сравнению с трансформатором равной мощности обладает следующими преимуществами:
· Меньшим расходом активных материалов (медь и электротехническая сталь).
· Более высоким КПД
· Меньшими размерами и стоимостью.
Наиболее целесообразно применение автотрансформаторов с коэффициентом трансформации RA < 2.
При большом значении коэффициента трансформации преобладающее значение имеют недостатки трансформатора:
· Большие токи к.з. в случаях понижающего автотрансформатора, поэтому токи к.з. должны ограничиваться сопротивлением других элементов электрической установки, включенных в цепь автотрансформатора.
· Электрическая связь стороны ВН со стороной НН; это требует усиленной лектрической изоляции всей обмотки.
· При использовании автотрансформаторов в схемах пониженного напряжения между проводами сети НН и землей возникает напряжение, примерно равное U между проводом и землей на стороне ВН.
· В целях обеспечения эл. безопасности обслуживающего персонала нельзя применять автотрансформаторы для понижения напряжения сетей ВН до значений НН, подводимого непосредственно к потребителям.
7. Принципиальная схема преобразователя частоты со звеном постоянного тока и возможности использования в приводе.
Наиболее экономичный и эффективный способ регулирования скорости электропривода с асинхронным двигателем – изменение частоты питающего напряжения. Поэтому широкое распространение получили преобразователи частоты с промежуточным звеном постоянного тока.
В преобразователе частоты с промежуточным звеном постоянного тока переменное напряжение сети сначала выпрямляется с помощью управляемого выпрямителя, а затем через фильтр подается на автономный инвертор, который вновь преобразует постоянное напряжение в переменное, но с регулируемой частотой.
В схеме преобразователя частоты с промежуточным звеном постоянного тока имеется выпрямитель V, который может быть управляемый или неуправляемый. Если регулирование напряжения на нагрузке осуществляется автономным инвертором Uz или специальным импульсным преобразователем в цепи постоянного тока, то выпрямитель U может быть неуправляемым.
Наиболее ответственным узлом в преобразователях частоты с промежуточным звеном постоянного тока является автономный инвертор. Дело в том, что этот инвертор работает на автономную нагрузку, в которой отсутствует источник ЭДС. Поэтому автономный инвертор снабжен узлом искусственной коммутации, который прерывает ток в вентиле и включает его в нужный момент времени в соответствии с работой схемы управления.
Преобразователь частоты со звеном постоянного тока позволяет изменять частоту на нагрузке как вверх, так и вниз относительно частоты сети в широком диапазоне.
Широкое применение преобразователей частоты с промежуточным звеном постоянного тока нашли в приводе угольных и проходческих комбайнов, а также в приводах где отсутствуют тормозные режимы.
8. Определение расчетных электрических нагрузок.
Определение расчетных электрических нагрузок выполняется от низших к высшим ступеням системы электроснабжения по отдельным расчетным узлам в сетях с напряжением до 1000 В и выше. В настоящее время применяют несколько методов определения расчетных электрических нагрузок:
1. Метод, определяющий расчетную нагрузку путем умножения установленной мощности на коэффициент, меньший единицы,
Pp =K1 PH .
2. Метод, определяющий расчетную нагрузку путем умножения средней нагрузки на коэффициент, больший или равный единице,
Pp =K2 Pc
или путем добавления к средней нагрузке некоторой величины, характеризующей отклонение расчетной нагрузки от средней,
Pp =Pc +σ.
К первому методу следует отнести метод определения расчетной нагрузки по установленной мощности и коэффициенту спроса. Ко второй группе относятся следующие методы определения расчетной нагрузки: по средней мощности и коэффициенту формы графика нагрузки; по средней мощности и коэффициенту максимума нагрузки (метод упорядоченных диаграмм показателей графиков нагрузки); по средней мощности и среднему квадратическому отклонению (статистический метод). Существуют и другие методы определения расчетных нагрузок: по удельному расходу электроэнергии; по удельной мощности.
Общие рекомендации по выбору метода определения расчетных электрических нагрузок следующие:
1. Для определения расчетных нагрузок по отдельным группам приемников и узлам напряжением до 1000 В следует использовать метод упорядоченных диаграмм и статистический метод.
2. Для определения расчетных нагрузок напряжением выше 1000 В необходимо применять методы расчета, основанные на использовании средней мощности и коэффициентов Км , Кф и др.
3. При ориентировочных расчетах возможно применение метода расчета по установленной мощности и коэффициенту спроса, а в некоторых частных случаях – по удельным показателям потребления электроэнергии.
Несмотря на рекомендации и требования СН 174-75 о применении Ки и Км для определения электрических нагрузок, пока для угольных шахт действует методика расчета нагрузок по установленной мощности и коэффициенту спроса. Поэтому для группы однородных по режиму работы приемников расчетная нагрузка для угольных шахт определяется из выражений:
Pp =Kc PH,
Qp =Pp tgφ,
![]()
где Кс – коэффициент спроса характерной группы приемников; Qp – расчетная реактивная нагрузка группы приемников; tgφ – соответствует характерному для данной группы приемников Cosφ.
При определении электрических нагрузок следует принимать коэффициенты спроса и мощности. При этом значения коэффициентов спроса для очистных и подготовительных работ следует использовать при расчете суммарных нагрузок по этим видам работ по шахте в целом.
Расчет электрических нагрузок (кВ. А) одного подземного участка шахты производится по формуле
![]()
где
- суммарная рабочая номинальная мощность электроприемников участка, кВт; Kc
– коэффициент спроса по участку; Cosφ – коэффициент мощности по участку.
Значение коэффициента спроса определяют по формулам Центрогипрошахта, исходя из следующих положений.
1. Если механизация добычи угля или подготовительных работ осуществляется без электрической блокировки очередности пуска электродвигателей, коэффициент спроса следует определять из отношения
Кс
=0,286+0,714Pнм
/
,
где Pнм – номинальная мощность наиболее мощного электродвигателя в группе (комбайн, конвейер, проходческая машина и т.п.), кВт.
2. Если для механизации добычи угля применяются комплексы с механизированной крепью с автоматической электрической блокировкой очередности пуска электродвигателей, входящих в состав комплекса, то принимая коэффициент одновременности близким к единице, коэффициент спроса определяют по формуле
Кс
=0,4+0,6Pнм
/
.
Расчетная нагрузка узла системы электроснабжения в соответствии со структурой определяется суммированием расчетных нагрузок отдельных групп приемников, входящих в данный узел, с учетом приведенного ниже коэффициента разновременности максимумов нагрузки, т.е. по выражению
,
где
- сумма расчетных активных нагрузок отдельных групп приемников;
- сумма расчетных реактивных нагрузок отдельных групп приемников. Нижнее значение коэффициента принимается по формуле. Нижнее значение коэффициента принимается при большем количестве присоединений, а верхнее – при меньшем.