| Скачать .docx |
Реферат: Прибор радиационной разведки ДП-22В
Реферат по курсу «Гражданская оборона»
Тема:
Прибор радиационной разведки
ДП-22В
Выполнил:.
Проверил:
Содержание
Предназначение приборов радиационной разведки. 6
В случае применения противником ядерного и химического оружия, а также при авариях на предприятиях атомной и химической промышленности радиоактивному заражению подвергнутся воздух, местность и расположенные на ней сооружения, техника, имущество.
Ситуация, создавшаяся в результате радиоактивного заражения местности, называется соответственно радиационной. Онa характеризуется масштабами и характером радиоактивного заражения и может оказать существенное влияние на производственную деятельность объектов народного хозяйства, действия невоенизированных формирований, жизнедеятельность населения.
Опасность поражения людей, сельскохозяйственных животных, растений требует быстрого выявления и оценки радиационной обстановки и учета ее влияния на ведение спасательных работ. Радиационная обстановка может быть выявлена и оценена методом прогнозирования. Это так называемая предполагаемая, или прогнозируемая, обстановка. Прогнозирование осуществляется на основе установленных закономерностей: масштабов и характера радиоактивного заражения местности, от мощности и вида ядерного взрыва, вида 0В и средств его доставки, а так же от метеорологических условий.
Поскольку процесс формирования зон радиоактивного заражения длится несколько часов, это позволяет использовать данные прогноза для организации ряда мероприятий по защите населения, личного состава формирований, сельскохозяйственных животных и ориентировочной оценки последствий заражения. Исходные данные для осуществления прогнозирования на объекте получают, как правило, от вышестоящих штабов ГО.
С другой стороны, знание радиационной обстановки может основываться на данных разведки. Выявление фактической радиационной обстановки включает сбор и обработку данных о радиоактивном заражении и нанесение по этим данным зон заражения на карту местности или план объекта.
Окончательное решение на ведение спасательных работ и установление режимов работы объекта в условиях радиоактивного или химического заражения принимается, как правило, после выявления и оценки фактической радиационной или химической обстановки, Поэтому выявление обстановки, сбор и обработка данных разведки являются важнейшими задачами штаба, служб и командиров формирований ГО.
На объектах (в городском и сельском районах) выявление фактической радиационной обстановки производится постами радиационного и химического наблюдения (ПРХН), звеньями и группами радиационной и химической разведки, разведчиками-дозиметристами—химиками формирований ГО. На территории животноводческих ферм и комплексов разведка возлагается на химиков-дозиметристов звена обеспечения КЗЖ или звено ветеринарной разведки районной станции по борьбе с болезнями сельскохозяйственных животных.
Разведывательные формирования оснащаются средствами радиационной и химической разведки. Для успешного выполнения задач по ведению разведки личный состав формирований должен хорошо знать основы дозиметрии, устройство и принцип действия приборов разведки, уметь правильно ими пользоваться, содержать в постоянной готовности и бережно их хранить.
Принцип обнаружения ионизирующих (радиоактивных) излучений (нейтронов, гамма-лучей, бета- и альфа-частиц) основан на способности этих излучений ионизировать вещество среды, в которой они распространяются. Ионизация, в свою очередь, является причиной физических и химических изменений в веществе, которые могут быть обнаружены и измерены. К таким изменениям среды относятся изменения электропроводности веществ (газов, жидкостей, твердых материалов), люминесценцию (свечение) некоторых веществ, засвечивание фотопленок, изменение цвета, окраски, прозрачности, сопротивления электрическому току, некоторых химических растворов и др. Ионизационный метод основан на том, что под воздействием излучений в изолированном объеме происходит ионизация газа: электрически нейтральные атомы (молекулы) газа разделяются на положительные и отрицательные ионы. Если в этот объем поместить два электрода, к которым приложено постоянное напряжение, то между электродами создается электрическое поле. При наличии электрического поля в ионизированном газе возникает направленное движение заряженных частиц, т.е. через газ проходит электрический ток, называемый ионизационном. Измеряя ионизационный ток, можно судить об интенсивности ионизирующих излучений.

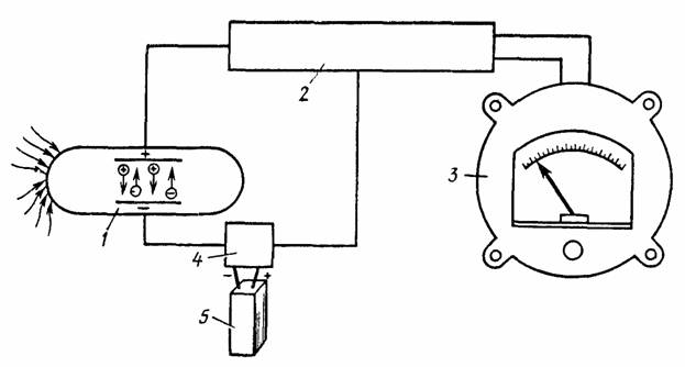
Приборы, работающие на основе ионизационного метода, имеют принципиально одинаковое устройство и включают: воспринимающее устройство (ионизационную камеру или газоразрядный счетчик) 1, усилитель ионизационного тока (электрическая схема, включающая электрометрическую лампу 2, нагрузочное сопротивление 4 и другие элементы), регистрирующее устройство 3 (микроамперметр) и источник питания 5 (сухие элементы или аккумуляторы). Ионизационная камера представляет собой заполненный воздухом замкнутый объем, внутри которого находятся два изолированных друг от друга электрода (типа конденсатора). К электродам камеры приложено напряжение от источника постоянного тока. При отсутствии ионизирующего излучения в цепи ионизационной камеры тока не будет, поскольку воздух является изолятором. При воздействии же излучений в ионизационной камере молекулы воздуха ионизируются. В электрическом поле положительно заряженные частицы перемещаются к катоду, а отрицательные - к аноду. В цепи камеры возникает ионизационный ток, который регистрируется микроамперметром. Числовое значение ионизационного тока пропорционально мощности излучения. Следовательно, по ионизационному току можно судить о мощности дозы излучений, воздействующих на камеру. Ионизационная камера работает в области насыщения. Газоразрядный счетчик используется для измерения радиоактивных излучений малой интенсивности. Высокая чувствительность счетчика позволяет измерять интенсивность излучения в десятки тысяч раз меньше той, которую удается измерить ионизационной камерой. Газоразрядный счетчик представляет собой полый герметичный металлический или стеклянный цилиндр, заполненный разряженной смесью инертных газов (аргон, неон) с некоторыми добавками, улучшающими работу счетчика (пары спирта). Внутри цилиндра, вдоль его оси, натянута тонкая металлическая нить (анод), изолированная от цилиндра. Катодом служит металлический корпус или тонкий слой металла, нанесенный на внутреннюю поверхность стеклянного корпуса счетчика. К металлической нити и токопроводящему слою (катоду) подают напряжение электрического тока. В газоразрядных счетчиках используют принцип усиления газового разряда. В отсутствие радиоактивного излучения свободных ионов в объеме счетчика нет. Следовательно, в цепи счетчика электрического тока также нет. При воздействии радиоактивных излучений в рабочем объеме счетчика образуются заряженные частицы. Электроны, двигаясь в электрическом поле к аноду счетчика, площадь которого значительно меньше площади катода, приобретают кинетическую энергию, достаточную для дополнительной ионизации атомов газовой среды. Выбитые при этом электроны также производят ионизацию. Таким образом, одна частица радиоактивного излучения, попавшая в объем смеси газового счетчика, вызывает образование лавины свободных электронов. На нити счетчика собирается большое количество электронов. В результате этого положительный потенциал резко уменьшается и возникает электрический импульс. Регистрируя количество импульсов тока, возникающих в единицу времени, можно судить об интенсивности радиоактивных излучений.
Предназначение приборов радиационной разведки
1. Контроля облучения - получения данных о поглощенных или экспозиционных дозах излучения людьми и сельскохозяйственными животными;
2. Контроля радиоактивного заражения радиоактивными веществами людей, сельскохозяйственных животных, а также техники, транспорта, оборудования, средств индивидуальной защиты, одежды, продовольствия, воды, фуража и других объектов;
3. Радиационной разведки - определения уровня радиации на местности.
4. Кроме того, с помощью дозиметрических приборов может быть определена наведенная радиоактивность облученных нейтронными потоками различных технических средствах, предметах и грунте. Для радиационной разведки и дозиметрического контроля на объекте используют дозиметры и измерители мощности экспозиционной дозы, тактико-технические характеристики которых
Комплекты индивидуальных дозиметров ДП-22В и ДП-24 предназначены для контроля экспозиционных доз гамма-облучения, получаемых людьми при работе на зараженной радиоактивными веществами местности или при работе с открытыми и закрытыми источниками ионизирующих излучений.

Комплект ДП-22-В состоит из зарядного устройства ЗД-5 и 50 индивидуальных дозиметров карманных прямопоказывающих типа ДКП-50-А. Зарядное устройство 1 предназначено для зарядки дозиметров ДКП-50-А. Оно состоит из зарядного гнезда, преобразователя напряжения, выпрямителя высокого напряжения, потенциометра - регулятора напряжения, лампочки для подсвета зарядного гнезда, микровыключателя и элемента питания. На верхней панели ЗД-5 расположены: ручка потенциометра, зарядное гнездо с колпачком и крышка отсека питания. Питание зарядного устройства осуществляется от двух элементов типа 1,6-ПМЦ-У-8. Один комплект питания обеспечивает работу прибора продолжительностью не менее 30 ч при токе потребления 200 мА. Напряжение на выходе зарядного устройства плавно регулируется в пределах от 180 до 250 В. Дозиметр карманный прямопоказывающий ДКП-50-А предназначен для измерения экспозиционных доз гамма-излучения. Конструктивно он выполнен в форме авторучки.
Принцип действия прямопоказывающего дозиметра подобен действию простейшего электроскопа. Когда дозиметр заряжается, то между центральным электродом с платинированной нитью и корпусом камеры создается напряжение. Поскольку нить и центральный электрод соединены друг с другом, они получают одноименный заряд и нить под влиянием сил электростатического отталкивания отклонится от центрального электрода. Путем регулирования зарядного напряжения нить может быть установлена на нуле шкалы. При воздействии радиоактивного излучения в камере образуется ионизационный ток, в результате чего заряд дозиметра уменьшается пропорционально дозе облучения и нить движется по шкале, так как сила отталкивания ее от центрального электрода уменьшается по сравнению к первоначальной. Держа дозиметр против света и наблюдая через окуляр за нитью, можно в любой момент произвести отсчет полученной дозы облучения.
Дозиметр ДКП-50-А обеспечивает измерение индивидуальных доз гамма-облучения в диапазоне от 2 до 50 Р при мощности дозы излучения от 0,5 до 200 Р/ч. Саморазряд дозиметров в нормальных условиях не превышает двух делений за сутки. Зарядка дозиметра ДКП-50-А производится перед выходом на работу в район радиоактивного заражения (действия гамма-излучения) в следующем порядке: 1. отвинтить защитную оправу дозиметра и защитный колпачок зарядного гнезда, ручку потенциометра повернуть влево до отказа; 2. дозиметр вставить в зарядное гнездо зарядного устройства, при этом включается подсветка зарядного гнезда и высокое напряжение; 3. наблюдая в окуляр, слегка нажать на дозиметр и поворачивать ручку потенциометра вправо до тех пор, пока изображение нити на шкале дозиметра не перейдет на "0", после чего вынуть дозиметр из зарядного гнезда; 4. проверить положение нити при дневном свете; 5. при вертикальном положении нити ее изображение должно быть на "0"; 6. завернуть защитную оправу дозиметра и колпачок зарядного гнезда. Дозиметр во время работы в районе действия гамма-излучения носится в кармане одежды. Периодически наблюдая в окуляр дозиметра, определяют по положению нити на шкале величину дозы облучения, полученную во время работы.
Характеристика.
Диапазон измерений от 2 до 50 Р.
Погрешность измерений ± 10%.
Саморазряд дозиметров не превышает 4 Р в сутки.
В ЗД-5 два сухих элемента 1,6 ПМЦУ-2 (приборный марганцево-цинковый элемент универсальный) с напряжением 1,6 В и емкостью 8 А/ч. Время непрерывной работы 30 ч при = 200 мА. Напряжение на выходе ЗД-5 - 180-250 В, питающее электроды ИК.
Рабочая температура, 0С: -40 - +50
Влажность, % при +300С: до 90
Габаритные размеры дозиметра с держателем, мм, не более: 19х132
Габаритные размеры комплекта в футляре, мм, не более: 360х152х180
Габаритные размеры зарядного устройства ЗД-5, мм, не более: 110х135х140
Масса дозиметра, г, не более: 35
Масса комплекта в футляре, г, не более: 5500
Масса зарядного устройства (без источников питания), г, не более: 1400
В настоящее время комплект не выпускается и поставляется с хранения.
Основная задача дозиметрии в гражданской обороне — выявление и оценка степени опасности ионизирующих излучений для населения, войск и невоенизированных формирований ГО в целях обеспечения целесообразных действий в различных условиях радиационной обстановки.
С ее помощью осуществляются обнаружение и измерение радиоактивного излучения (уровня радиации) для решения задач по обеспечению жизнеспособности населения и успешному проведению спасательных и неотложных аварийно-восстановительных работ в очагах поражения, измерение степени зараженности различных объектов для определения необходимости и полноты проведения дезактивации и санитарной обработки, а также определения пригодности зараженных продуктов, воды и кормов к потреблению, измерение доз облучения в целях ограничения переоблучения и определения работо- и жизнеспособности населения и отдельных людей в радиационном отношении, лабораторное измерение степени зараженности РВ продуктов питания, воды, кормов.
- «Наставление по организации и ведению гражданской обороны на объектах народного хозяйства».Воениздат,1990г.
- Акимов Н.И, Ильин В.Г. Гражданская оборона на объектах сельскохозяйственного производства. М.: «Колос», 1984.
- Атаманюк В.Г. и др. «Гражданская оборона». М.: «Правда», 1986.
- Баленко Е.Д. «Лекции по гражданской обороне».Досааф,1989г.
- Гражданская оборона на объектах агропромышленного комплекса. Под редакцией Николаева Н.С., Дмитриева М.И. М.: ВО «Агропромиздат», 1990.