| Скачать .docx |
Реферат: Проектирование установок пожарной автоматики
Содержание
Введение
1.Обоснование необходимости применения и вида АППЗ для заданного помещения
2. Краткий анализ пожарной опасности помещения, защищаемого АУП и СПС
3.Выбор типа установки пожаротушения
4.Проектирование АУП
5.Проектирование СПС
6.Компоновка основных узлов и описания работы установки АППЗ объекта
7.Описание системы автоматической пожарной сигнализации
8.Краткая инструкция по эксплуатации установок АППЗ объекта
Вывод
Источники, используемые при разработке
Перечень принятых сокращений
АППЗ – автоматическая противопожарная защита
УПА – установки пожарной автоматики.
СПС – система пожарной сигнализации.
АУП – автоматическая установка пожаротушения.
ПУЭ – правила устройства электроустановок.
СНБ – строительные нормы Беларуси.
ППБ – правила пожарной безопасности.
НПБ – нормы пожарной безопасности.
ЛВЖ – легковоспламеняющаяся жидкость.
ГЖ – горючая жидкость.
Введение
Проектирование установок пожарной автоматики по-прежнему является одним из наиболее важных аспектов в обеспечении противопожарной защиты зданий и сооружений. Раннее обнаружение пожара, ограничение его распространения, исключение воздействия опасных факторов при эвакуации людей — задачи, выполняемые, в первую очередь, техническими средствами. Кроме того, установки пожарной автоматики технически взаимосвязаны с инженерными системами здания и другими техническими средствами противопожарной защиты (противодымная защита, системы оповещения людей о пожаре, вентиляция).
В тоже время, проектирование установок пожарной автоматики, является сложным процессом. От того насколько качественно он выполнен, зависит эффективность АППЗ. Поэтому, проектирование АППЗ должно предшествовать решение целого ряда вопросов, связанных с анализом пожарной опасности объекта, конструктивными, объемно-планировочными решениями и другими особенностями защищаемого объекта. Вот почему проектирование установок пожарной автоматики необходимо производить поэтапно, исходя из категории производства, класса возможного пожара, группы важности объекта, а также механизма и способа тушения.
В современных устройствах и системах УПА широко используются научные достижения автоматики и электроники, обеспечивающие их высокую надежность и эффективность. Внедрение и правильное обслуживание пожарной автоматики, и систем АППЗ в целом, приводит к эффективной защите тех помещений, где она установлена, путем обнаружения, сообщения и подавления очага горения в начальный момент пожара.
Нормы пожарной безопасности НПБ 15-2007 «Область применения автоматических систем пожарной сигнализации и установок пожаротушения» определяют область применения СПС и УП. Выполнение требований данных норм — начальная стадия проектирования установок пожарной автоматики.
1.Обоснование необходимости применения и вида АППЗ для заданного помещения
При решении вопроса необходимости установки автоматического пожаротушения и его вида используется вероятный и детерминированный метод.
Сущность детерминированного метода состоит в том, что необходимость применения УПА и ее вид предписывается для конкретных производственных, административных и других помещений или объектов соответствующими нормативными документами в зависимости от назначения помещений, характера технологического процесса, площади помещения и других факторов.
В случаях, когда нормативное обоснование необходимости отсутствует, или при необходимости распространения положения на новое производство, используется вероятностный метод на основе ГОСТ 12.1.004-91 "Пожарная безопасность. Общие требования". Данный метод базируется на сложных расчетах и используется гораздо реже, чем детерминированный.
В данном случае необходимо спроектировать УПА для цеха по производству горючих натуральных и искусственных смол, с размерами в плане 55
22
4, согласно НПБ 15-2007 [таблица 1]. Для цеха по производству горючих натуральных и искусственных смол проектируется АУП, в независимости от площади помещения [п.1.2,1.3. табл.1.[2]]. Также в данном помещении необходима проектировка СПС.
2.Краткий анализ пожарной опасности помещения, защищаемого АУП и СПС
Цех по производству горючих натуральных и искусственных смол в соответствие с НПБ 5-2005 «Категорирование помещений, зданий и наружных установок по взрывопожарной и пожарной опасности» относится к категории ”Б” или ”В” в зависимости от количества ГЖ. В соответствие с ПУЭ-86 данное помещение относиться к классу зоны П-I (п.7.4.3).
Смола сосновая − горючая, вязкая, темно-коричневая жидкость, плотность 1050-1080
, состав %(масс.): основное вещество 92.7, вода 0.5, механические примеси 0.4, летучие вещества 1.8, водорастворимые кислоты 1.2, , Твсп =166
, Твоспл =180
, Тсамовоспл =403
. Средства тушения: пена, порошок ПБС-3, ![]()
(табл.4.1).
В цехе по производству горючих натуральных и искусственных смол будет наблюдаться быстрое распространение пожара по разлившимся горючим жидкостям, по воздуховодам систем вентиляции, по сгораемым конструкциям и отделочным строительным материалам. Пожары в данных помещениях характеризуются высокой температурой, а так же возможностью взрыва.
3.Выбор типа установки пожаротушения
Благодаря высокой эффективности, надёжности, простоте в управлении и долговечности, установки пожаротушения позволяют быстро и грамотно устранить любое возгорание. Качественное пожаротушение будет выполнено только тогда, когда в здании будет установлено специальное противопожарное оборудование, выполняющее все свои функции оперативно и своевременно.
Существует множество систем пожаротушения, каждая из которых имеет свои особенности. Основными факторами, которые влияют на выбор системы, являются эффективность действия на огонь, безопасность для здоровья, минимальный ущерб при тушении наносимый мебели, отделке и технике. Каждая система имеет особый вид огнетушащего вещества: порошок, газ, пена, аэрозоль и вода.
Выбор вида огнетушащего вещества. При выборе огнетушащего вещества в первую очередь следует обращать внимание на совместимость его физико-химических свойств со свойствами веществ и материалов, подлежащих тушению и эффективность тушения им.
Согласно справочника «Пожаровзрывоопасность веществ и материалов и средства тушения» под редакцией А.Н. Баратова, для тушения натуральных и искусственных смол возможно применение следующих веществ (табл.4.1.[3]):
· пена;
·
;
· порошок ПБС-3.
Исходя из анализа пожарной опасности процесса хранения, микроклимата помещения, эффективности огнетушащих веществ, экономических соображений принимаю пенное тушение.
Выбор метода тушения и побудительной системы.
Выбор метода тушения и побудительной системы производится с учетом допустимого времени развития пожара, принятого огнетушащего средства, микроклимата и архитектурно-планировочных решений защищаемого помещения. Решающее влияние на выбор метода тушения и побудительной системы оказывает предельно допустимое время развития пожара в момент достижения наиболее опасных факторов пожара и их критических значений.

Рис.1 График развития пожара.
В данном случае предельно допустимое время развития пожара определяется тем моментом, который быстрее наступит: момент охвата пожаром всей площади помещения или моментом достижения среднеобъёмной температуры в помещении, температуры самовоспламанения, находящегося в нем материала. Определяющим фактором пожара, таким образом, будет или площадь пожара, или среднеобъёмная температура в помещении, а их критическим значением соответственно, площадь пожара и температура самовоспламенения заданного материала. Опираясь на выше изложенные физико-химические свойства натуральных и искусственных смол прихожу к выводу, что для уменьшения материального ущербы и ограничения распространения пожара наиболее целесообразно применение менее инерционных автоматических установок пожаротушения. Этим требованиям наиболее удовлетворяют дренчерные установки пожаротушения. Согласно приложения II СНБ 2.02.05-04 «Пожарная автоматика» для данного помещения рекомендуется применять тепловой, дымовой извещатель. Исходя из конкретной обстановки наиболее целесообразно использовать тепловые пожарные извещатели.
Инерционность электрической схемы установки составит, по опытным данным, 1-2 секунды, инерционность механической и гидравлической систем АУП зависит от типа установки, вида и способа подачи огнетушащего вещества и ориентировано может применяться в пределах 10-30 секунд.
Вывод: для цеха по производству горючих натуральных и искусственных смол будем проектировать дренчерную систему пенного пожаротушения. Автоматическое включение дренчерной установки будет осуществляться от тепловых пожарных извещателей.
Динамика развития пожара
Условно принимаем размеры дверей: 2×1,2 м
Принимаем, что пожар возник в центре помещения, т.к. при возникновении его по центру помещения пламя охватит его за самое короткое время. Рассчитаем, каких размеров достигнет пожар на 5 минуте:
![]()
![]()
![]()
![]()
где
- линейная скорость распространения пламени, м/мин.
![]()
Так как b<0,5a, т.е. b меньше половины ширины, следовательно, пожар будет иметь круговую форму развития, тогда площадь пожара определяем как:
м²
На 10 минуте:
![]()
следовательно, пожар также имеет круговую форму развития
![]()
До стены остается 6м. Найдем время, за которое пожар достигнет стены и примет прямоугольную форму развития:
![]()
![]()
![]()
![]()
Для того чтобы охватить весь объем помещения, ему необходимо пройти 16,5 м в одну и во вторую стороны.
Определим время, за которое фронт пламени пройдет 16,5м:
![]()
![]()
![]()
![]()
Следовательно, на 32,5 минуте все помещение будет охвачено огнем. Графически изобразим прирост
в
:
График зависимости изменения площади пожара от времени

Температура пожара рассчитывается для четырех моментов времени:
5, 10, 16, 32,5 мин.
Определяем площадь проемов:
, т.к. в данном горении нет проемов;
, т.к. в данном горении нет проемов;
, т.к. в данном горении нет проемов;
м².
Определим площадь приточной части:
=> ![]()
м²
м²
м²
Таблица 1. – Зависимость времени
| Время, мин |
5 |
10 |
16 |
32,5 |
|
|
1210 |
1210 |
1210 |
1210 |
|
|
19,63 |
78,5 |
484 |
1210 |
|
|
0 |
0 |
0 |
1,6 |
|
|
0 |
0 |
0 |
1/1210 |
|
|
1/63 |
1/16 |
1/3 |
1 |
|
|
0 |
0 |
0 |
3,12 |
|
|
0 |
0 |
0 |
0,0025 |
|
|
110 С0 |
210 С0 |
420 С0 |
720 С0 |

График зависимости температуры пожара от времени
4.Проектирование АУП
Необходимость гидравлического расчета обусловлена тем, что при трассировке трубопроводов необходимо обеспечить требуемый расход и напор огнетушащего вещества у всех оросителей, подобрать необходимый диаметр трубопровода, который сможет обеспечить требуемый расход огнетушащего вещества на всех участках.
Чтобы обеспечить наибольшую экономичность АУП, максимальный напор у узла управления не должен превышать 100 м.
Проведем расчет установки пенного тушения.
Так как высота самой высокой точки оборудования не указана, примем высоту заполнения пеной 2,5 метра.
1. Определяем объем пенной подушки:
![]()
,
где l – длина камеры;
b – ширина камеры;
h – высота заполнения;
2. Определяем объем раствора пенообразователя:
,
где k 2 – коэффициент разрушения пены, принимаемый по таблице В.2, СНБ 2.02.05-04;
V
– геометрический объем защищаемого помещения,
;
k 3 – кратность пены.
3. Определяем число одновременно работающих генераторов пены средней кратности:
( для ГПС-600),
где Q – производительность одного генератора по раствору пенообразователя, м3 /мин;
– продолжительность работы установки,
=15 мин [табл.1,прим.3.[9].
Гидравлический расчет сети
Для дальнейшего расчета нам необходимо обратится к СНБ 2.02.05-04 «Пожарная автоматика. Тушение будем производить раствором пенообразователя I=0,08 л/(с*м2 ). Произведя трассировку согласно того, что площадь тушения ГПС-600 равна 75 м2 .
Трассировку произведем согласно полученному количеству пеногенераторов и площади тушения ГПС-600.
В связи с тем, что нам необходимо 22 ГПС-600, то расстояние между ними по длине составит 5 м.
1. Расход и напор в точке 1:
2.
Q1 = 6 л/c;
Н1 = 40 м;
- коэффициент производительности генератора.
Определим диаметр трубопровода на участке 1 – А:
=0,028 = 28![]()
- скорость движения раствора;
= 10 м/с.
По таблице Б.1 [СНБ 2.02.05-04] принимаем диаметр трубопровода равным 32 мм, k 1 = 13,97
![]()
![]()
Так как потери напора велики, то увеличим диаметр трубопровода до 40мм. k=28,7
![]()
![]()
![]()
Определяем напор в точке А:
![]()
![]()
![]()
Находим расход воды в точке А. Так как схема расположения
пенных оросителей симметрична, то расход в точке А определяем по
формуле:
![]()
![]()
Для расчета попадает ветвь А,Б,В,Г,Д,Е,Ж,З,И,К,Л.
Участок А-Б

=56![]()
По таблице Б.1 [СНБ 2.02.05-04] принимаем диаметр трубопровода равным 65 мм,
k
=
572
Определяем потери напора на участке А-Б:
![]()
![]()
Определяем напор в точке Б:
![]()
![]()
Введем коэффициент y:
![]()
Находим расход воды в точке Б:
![]()
![]()
Участок Б-В

![]()
![]()
По таблице Б.1 [СНБ 2.02.05-04] принимаем диаметр трубопровода равным 65 мм,
k
=
572 Определяем потери напора на участке Б-В:
![]()
![]()
Т.к. потери напора велики, то увеличим диаметр трубопровода до 80мм. k = 1429
![]()
![]()
Так как потери напора велики, то увеличим диаметр трубопровода до 100мм. k = 5872
![]()
![]()
Определяем напор в точке В:
![]()
![]()
Находим расход воды в точке В:
![]()
![]()
Участок В-Г

99![]()
По таблице Б.1 [СНБ 2.02.05-04] принимаем диаметр трубопровода равным 100 мм,
k
=
5872. Определяем потери напора на участке В-Г:
![]()
![]()
Определяем напор в точке Г:
![]()
![]()
Находим расход воды в точке Г:
![]()
![]()
Участок Г-Д

116![]()
По таблице Б.1 [СНБ 2.02.05-04] принимаем диаметр трубопровода равным 125 мм,
k
=
18070
Определяем потери напора на участке Г-Д:
![]()
![]()
Определяем напор в точке Д:
![]()
![]()
Находим расход воды в точке Д:
![]()
![]()
Участок Д-Е
130![]()
По таблице Б.1 [СНБ 2.02.05-04] принимаем диаметр трубопровода равным 150 мм,
k
=
36920
Определяем потери напора на участке Д-Е:
![]()
![]()
Определяем напор в точке Д-Е:
![]()
![]()
Находим расход воды в точке Д:
![]()
![]()
Участок Е-Ж

По таблице Б.1 [СНБ 2.02.05-04] принимаем диаметр трубопровода равным 150 мм,
k
=
36920
Определяем потери напора на участке Е-Ж:
![]()
Определяем напор в точке Е-Ж:
![]()
Находим расход воды в точке Ж:
![]()
Участок Ж-З

По таблице Б.1 [СНБ 2.02.05-04] принимаем диаметр трубопровода равным 200 мм,
k
=
209900
Определяем потери напора на участке Д-Е:
![]()
Определяем напор в точке Ж-З:
![]()
Находим расход воды в точке З:
![]()
Участок З-И

По таблице Б.1 [СНБ 2.02.05-04] принимаем диаметр трубопровода равным 200 мм,
k
=
209900
Определяем потери напора на участке З-И:
![]()
Определяем напор в точке З-И:
![]()
Находим расход воды в точке И:
![]()
Участок И-К

По таблице Б.1 [СНБ 2.02.05-04] принимаем диаметр трубопровода равным 200 мм,
k
=
209900. Определяем потери напора на участке И-К:
![]()
Определяем напор в точке И-К:
![]()
Находим расход воды в точке К:
![]()
Участок К-Л

По таблице Б.1 [СНБ 2.02.05-04] принимаем диаметр трубопровода равным 200 мм,
k
=
209900
Определяем потери напора на участке К-Л:
![]()
Определяем напор в точке К-Л:
![]()
Находим расход воды в точке Л:
![]()
Потери напора в узле управления:
, где ![]()
-для клапана БКМ-200(прил.6 табл.4[СНиП 2.04.09 – 84])
м
Общий напор, который должен создать насос:
м
Требуемый расход пенообразователя:
![]()
Найдем диаметр дозирующей шайбы:
=![]()
м,
где qПО – расход пенообразователя;
- разность напоров(120-94,53=25,47);
- коэффициент расхода.
Исходя из расчетов, необходимо подобрать насос, который обеспечит напор 101,12м и расход 349,1л/с. Выбираем насос 14Д-6 с рабочими характеристиками Н = 90-120 м и Q = 240-472 л/с. Соответственно резервный насос принимаем также 14Д-6.
По каталогу выбираем насос-дозатор для подачи пенообразователя марки Д-320-70 с рабочими характеристиками 20-50 л/с , 70-80 м.
5.Проектирование СПС
Согласно приложению П СНБ 2.02.05-04 «Пожарная автоматика» для помещения цеха выбирается тепловой пожарный извещатель. Исходя из условий эксплуатации (температура в помещении +17 0 С, относительная влажность воздуха – 80%) и экономических соображений принимаем тепловой пожарный извещатель – ИП – 105.
Проводя трассировку сети пожарной сигнализации необходимо обратить внимание на следующее:
1. Так как установка пожарной сигнализации предназначена для управления АУП, каждую точку защищаемой поверхности необходимо контролировать не менее, чем 2-мя автоматическими пожарными извещателями, т.е. запуск АУП будет осуществляться только по сигналу, поступающему от двух пожарных извещателей, подключенных к различным шлейфам (п.13.37). ИП–105 устанавливаем на 4 шлейфах прибора приемно-контрольного «Спектрон П-01».
2. Поскольку высота помещения 4 м, то по таблице 6 [2], площадь контролируемая одним извещателем S=до 70 м2 . Максимальное расстояние между извещателями, по табл. 6 [2], должно быть 8,5 м, а максимальное расстояние от извещателя до стены 4 м.
Рассчитаем требуемое количество пожарных извещателей:
Согласно п. 4.1.[3], каждую точку защищаемой поверхности следует контролировать не менее, чем двумя извещателями.
извещателей.
6.Компоновка основных узлов и описания работы установки АППЗ объекта.
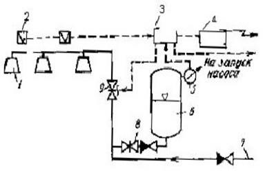
Дренчерные установки пенного пожаротушения (рис.1) применяются для противопожарной защиты помещений, в которых возможно быстрое развитие пожара и требуется одновременная подача пены на большую площадь, а также при объемном пенном тушении. Кроме того, такие установки могут применяться, когда требуется более быстрая подача пены. В этом случае они приводятся в действие от электрических пожарных извещателей.

Рис.1 Схема пенной дренчерной установки пожаротушения с электрическим пуском
Установка работает следующим образом. При возникновении пожара срабатывает пожарный извещатель 2. Электрический импульс от пожарного извещателя подается на щит управления 3 и приемную станцию пожарной сигнализации 4, включаются приборы световой и звуковой сигнализации. Командный сигнал со щита управления 3 поступает на включение электрозадвижки 9. После открытия электрозадвижки 9 пенообразующий раствор из пневмобака 6 через обратный клапан и задвижку 8 поступает в питательную сеть и далее через электрозадвижку 9 к пенным дренчерам 1, в которых образуется воздушно-механическая пена и распределяется по защищаемой площади.
Во время расходования пенообразующего раствора из емкости пневмобака 6 срабатывает ЭКМ 5 и выдает импульс на щит управления 3 и далее на запуск насоса-повысителя, подающего воду из основного водопитателя. После понижения давления в емкости автоматического питателя до заданного значения питатель отключается. Насос-повыситель подает воду из основного водопитателя в магистральный трубопровод, где в поток воды дозируется определенное количество пенообразователя. Полученный в дозирующем устройстве раствор транспортируется по трубопроводу 7 и далее через электрозадвижку 9 в распределительную сеть к пенным оросителям.
7.Описание системы автоматической пожарной сигнализации
Извещатель пожарный тепловой
- ИП-105-1
![]()
· Извещатель пожарный, точечный, максимальный тепловой, питаемый по шлейфу, неадресный, восстанавливаемый ИП 105-1 предназначен для круглосуточной работы с целью обнаружения пожара, сопровождающегося повышением температуры в закрытых помещениях различных зданий и сооружений.
· Извещатель выдает информацию о пожаре в шлейф пожарной или охранно-пожарной сигнализации приборов приемно-контрольных с величиной тока короткого замыкания не более 20 мА. Подключение извещателей в шлейф осуществляется параллельно. При постоянном напряжении в шлейфе соблюдение полярности включения не требуется.
· При наличии в шлейфе знакопеременного напряжения подключение извещателя осуществляется с использованием полупроводникового диода, включенного в требуемом направлении.
· В режиме передачи сигнала ''ПОЖАР'' на извещателе включается оптический индикатор красного цвета. Извещатель сохраняет состояние режима передачи сигнала ''ПОЖАР'' после снижения температуры окружающей среды. Возврат в исходное состояние осуществляется кратковременным отключением напряжения питания шлейфа на время 2с.
· Условия эксплуатации : температура окружающего воздуха от –40°С до +50°С (до+60°С для модификации А3) , относительная влажность не более 98% при температуре 40°С.
Основные технические характеристики:
· Масса извещателя не более 150 г.
· Время срабатывания извещателя, при повышении температуры, находится в пределах, указанных в таблице 2.
Таблица 2 Время срабатывания извещателя при повышении температуры
| Скорость повышения температуры, о С/мин |
Время срабатывания, с |
|
| минимальное |
максимальное |
|
| ИП105-1-А1 от температуры 25 о С |
||
| 1 |
1740 |
2420 |
| 3 |
580 |
820 |
| 5 |
348 |
500 |
| 10 |
174 |
260 |
| 20 |
87 |
140 |
| 30 |
58 |
100 |
| ИП105-1-А3 от температуры 35 о С |
||
| 1 |
1740 |
2760 |
| 3 |
580 |
960 |
| 5 |
348 |
600 |
| 10 |
174 |
329 |
| 20 |
87 |
192 |
| 30 |
58 |
144 |
Степень защиты извещателя, обеспечиваемая оболочкой соответствует IP20 по ГОСТ 14254-96.
· Электропитание извещателя осуществляется по шлейфу сигнализации непосредственно от приемно-контрольного прибора.
· Диапазон питающих напряжений от10 до30 В.
· Ток, потребляемый извещателем в дежурном режиме, не более 30 мкА.
· Величина напряжения на извещателе в режиме передачи сигнала ''ПОЖАР'' при протекающем токе 20мА не более 5,2 В.
· Величина напряжения на извещателе в режиме передачи сигнала ''ПОЖАР'' при протекающем токе 5мА не менее 4,2 В.
· Время технической готовности извещателя к работе не более 2 с.
· Средний срок службы извещателя не менее 10 лет.
Устройство и принцип работы:
· Конструктивно извещатель выполнен в пластмассовом корпусе, состоящем из основания и съемной крышки.
· Внутри корпуса на основании установлен геркон с закрепленным на нем кольцевыми магнитами, ферритовыми кольцевыми сердечниками , три клеммы для подключения извещателя к шлейфу пожарной сигнализации и подключения резистора оконечного.
· На основании корпуса установлена плата контроля со светодиодным индикатором.
· В основании извещателя имеются два отверстия для крепления при установке на объекте.
· В режиме ''Норма'' под действием постоянного магнитного поля контакты геркона замкнуты. Плата контроля выдает сигнал ''Норма''
· При превышении температуры контролируемой среды пороговой температуры срабатывания , контакты геркона размыкаются вследствие изменения магнитных свойств ферритовых сердечников. Плата контроля выдает сигнал ''Пожар'' .
В качестве ПКП используется прибор приемно-контрольный
пожарный «Спектрон П-01».
Прибор приемно-контрольный пожарный «Спектрон П-01» предназначен для централизованной и автономной охраны объектов от пожаров путем контроля состояния шлейфов сигнализации.
Прибор позволяет передавать информационные сообщения и принимать команды по интерфейсу RS-485 на блок индикации БИ-03.
Прибор обеспечивает управления внешними и внутренними звуковыми и световыми оповещателями, сигнализаторами и указателями.
Модификация прибора приемно-контрольного пожарного «Спектрон П-01И» имеет на лицевой панели 64 светодиодных индикатора для отображения состояния шлейфов пожарной сигнализации.
Структурная схема прибора приведена на рисунке 1.

Рисунок 1. Структурная схема прибора
Модули, расширяющие возможности прибора:
- БИ-03 – блок индикации с жидкокристаллическим индикатором;
- МР-103 – модуль расширения на 8 шлейфов сигнализации;
- РМ-104 – релейный модуль на 8 реле;
- МР-105 – модуль расширения внешний на 16 шлейфов сигнализации и 4 реле;
- РМ-106 – релейный модуль внешний на 8 реле;
- Р-111 – репитер интерфейса RS-485.
Основные характеристики:
• Количество шлейфов сигнализации от 8 до 64
• Количество релейных выходов до 48
• Встроенный блок питания на 3А
• Встроенное резервное питание от АКБ 18 А ч.
• 2 выхода на светозвуковые устройства с контролем линии связи
• 2 выхода для питания внешних устройств
• Часы реального времени с энергонезависимым питанием
• Архив событий на 3000 событий, сохраняемый в энергонезависимой памяти
• Работа на автоматизированную систему охранной сигнализации (АСОС) «Алеся»
• Программирование через блок индикации с отображением параметров на ЖКИ
• Каждый шлейф может быть сконфигурирован как пожарный, пожарный дымовой, контрольный.
Работа прибора с тепловыми извещателями
Режим работы с верификацией
В этом режиме, при срабатывании извещателя, прибор при помощи реле сброса снимает напряжение в шлейфе на 5 секунд. Если после подачи напряжения в шлейф извещатель остается в сработанном состоянии, прибор переходит в режим «ПОЖАР».
Режим работы с 4-мя состояниями шлейфа
В данном режиме при обрыве, либо коротком замыкании шлейфа прибор выдает сигнал «Неисправность». При срабатывании извещателя прибор переходит в режим «ПОЖАР».
Режим работы с 5-ю состояниями шлейфа (сигнал «ПОЖАР» по срабатыванию двух извещателей в одном шлейфе).
В данном режиме при срабатывании первого извещателя в шлейфе прибор выдает сигнал «ВНИМАНИЕ». При срабатывании второго извещателя в шлейфе прибор переходит в режим «ПОЖАР».
Режим работы с верификацией и фиксацией состояния «ПОЖАР» при срабатывании двух извещателей в одном шлейфе
В этом случае при срабатывании извещателя прибор выдает сигнал «ВНИМАНИЕ». При срабатывании второго извещателя этого же шлейфа прибор при помощи реле сброса снимает напряжение в шлейфе. При повторном срабатывании двух извещателей вэтом шлейфе в течение времени верификации прибор выдает сигнал «ПОЖАР».
При использовании ручного пожарного извещателя для выдачи сигнала «ПОЖАР» контакты шунтируются резистором 5,1кОм. Если возникнет необходимость в выдаче ручным извещателем сигнала «ВНИМАНИЕ» необходимо установить резистор 2,7 кОм.
8.Краткая инструкция по эксплуатации установок АППЗ объекта
Инструкция по эксплуатации УПА объекта
Согласно п.1.20 ППБ 1.01-94 «Противопожарная защита» на защищаемом объекте разрабатываются инструкции по эксплуатации УПА: одна о действии персонала по сигналам ПКО и по эксплуатации АУП. Специфические требования пожарной безопасности при эксплуатации предприятий должны отражаться в правилах пожарной безопасности для отдельных отраслей производств, которые разрабатываются в установленном порядке и дополняют настоящие правила. На предприятиях, наряду с указанными правилами, необходимо соблюдать противопожарные требования других действующих нормативных документов.
I. Общие положения:
Настоящая документация устанавливает обязанности оперативного персонала при эксплуатации установок пожарной автоматики на предприятии.
Оперативный персонал должен пройти медицинский осмотр при заступлении на дежурство, а также периодически проходить медицинский осмотр 1 раз в 2 года.
Оперативный персонал при назначении на работу обязан пройти подготовку и стажировку на рабочем месте в течении двух месяцев.
Во время подготовки необходимо изучить:
- требование настоящей инструкции;
- ППБ РБ 1.02-94 «Правила пожарной безопасности при эксплуатации технических средств противопожарной защиты»;
- порядок ведения документации;
- проектную и исполнительную документацию на установку;
- инструкции заводов- изготовителей по эксплуатации отдельных частей установки.
1.4К самостоятельной работе допускаются лица сдавшие зачет по знанию устройства УПА с регистрацией в журнале проверки знаний обслуживающего и оперативного персонала;
1.5Переаттестация проводится один раз в год квалифицированной комиссией;
1.6Лица из числа оперативного персонала показывающие неудовлетворительные знания, а также нарушающие требование нормативно- технической документации, отстраняются от дежурства до прохождения переподготовки.
II. Специальные требования:
Оперативный персонал обязан изучить и соблюдать настоящую инструкцию;
Каждый работник из числа оперативного персонала должен знать:
- технические характеристики УПА;
- наименование, местонахождение и пожарную опасность защищаемого помещения;
- порядок вызова подразделений МЧС;
- порядок проверки работоспособности УПА;
- расположение пожарных извещателей;
- правила техники эксплуатации и техники безопасности.
III. Обязанности:
Перед началом работы:
Заступающий работник из числа оперативного персонала обязан прибыть за 15 минут до смены дежурства;
Проверить работоспособность связи с пожарной службой и службами предприятия;
Проверить техническое состояние аппаратуры СПС.
Сделать соответствующую отметку в журнале приема- сдачи дежурств;
Привести в надлежащий вид рабочее место, после чего принять смену с росписью в журнале.
Во время работы:
Дежурному персоналу запрещается отлучаться из помещения пожарного поста без разрешения начальника службы объекта, которому он подчиняется или дежурного по объекту;
Запрещается в помещении пожарного поста находиться посторонним людям;
Во время работы дежурный персонал обязан:
- следить за техническим состоянием УПА;
- при обнаружении неисправности установки, немедленно сообщить ответственному за эксплуатацию УПА и принять меры по их устранению;
- все случаи сработки АУП фиксировать в журнале сработки АУП и СПС;
- при ложном срабатывании пожарной сигнализации обследовать помещение совместно с инструктором отдела техники безопасности и дать заключение о ложном срабатывании;
- уходя по служебным делам, оставлять на своем месте дежурного энергетика, точно указав свое местонахождение;
- уметь в случае необходимости включить систему пожаротушения согласно инструкции;
3.2.4При возникновении пожара на объекте оперативный персонал обязан:
- вызвать подразделения МЧС по телефону «101»;
- оповестить работников предприятия о пожаре;
- проконтролировать включение АУП и при необходимости включить вручную.
3.3По окончанию работы:
3.3.1Дежурный обязан привести в порядок документацию и рабочее место;
3.3.2Сменяющий и заступающий дежурные совместно проводят осмотр УПА;
3.3.3Дежурство сдается и принимается только при исправном состоянии УПА. В случае неисправности оборудования сдача производится с разрешения ответственного за УПА объекта или дежурного по предприятию.
Оперативному персоналу запрещается:
- проводить мероприятия ухудшающие действие УПА;
- оставлять аппаратуру и оборудование без присмотра.
Оперативный персонал несет персональную ответственность за выполнение требований данной инструкции, сохранность аппаратуры и противопожарное состояние помещения пожарного поста. Контроль за исполнением требований настоящей инструкции возложен на начальника смены объекта, назначенного ответственным за УПА.
Инструкция по эксплуатации АУП объекта
I. Общие положения:
1.1Настоящая документация устанавливает обязанности обслуживающего персонала при эксплуатации установок пожарной автоматики на предприятии.
1.2Обслуживающий персонал должен пройти подготовку и стажировку в течении месяца.
За время подготовки должен изучить:
- требования настоящей инструкции;
- проектную и исполнительную документацию на установку;
- порядок ведения эксплуатационной документации;
- порядок проведения технического обслуживания;
- требования ПУЭ;
- инструкции по эксплуатации и требования заводов- изготовителей по оборудованию и узлам установки.
1.3К самостоятельной работе допускаются лица сдавшие зачеты по знанию устройства, работы, ремонта АУП.
1.4Переаттестация проводится 1 раз в год.
1.5Обслуживающий персонал назначается приказом руководителя объекта.
1.6На видном месте в помещении пожарного поста должны быть вывешены:
- инструкция о действиях дежурного персонала, в случае получения сигналов от приемно- контрольного оборудования СПС;
- общая схема систем противопожарного водоснабжения;
- принципиальная схема установок автоматического пожаротушения с указанием направлений подачи огнетушащего вещества и способ приведения их в действие;
- перечень помещений, защищаемых установками пожарной автоматики;
- списки адресов и телефонов аварийных и специальных служб, руководителей и ответственных лиц объекта.
II. Специальные требования:
2.1Оперативный персонал обязан изучить и соблюдать требования настоящей инструкции;
2.2Каждый работник из числа обслуживающего персонала должен знать:
- технические характеристики оборудования установки и принцип ее действия;
- наименование, местонахождение и пожарную опасность защищаемого помещения;
- порядок вызова подразделений МЧС;
- порядок проверки работоспособности АУП;
- порядок ведения эксплуатационной документации;
- правила техники эксплуатации и техники безопасности.
III. Обязанности:
3.1 Обслуживающий персонал обязан:
- осуществлять работы по ТО и ремонту;
- вести в установленном порядке эксплуатационную документацию;
- следить за исправностью АУП;
- 1 раз в месяц проводить проверку работоспособности АУП.
3.2 При обнаружении нарушений эксплуатации, а также неисправности АУП принять меры по устранению их и сообщить об этом лицу ответственному за эксплуатацию.
3.3В процессе эксплуатации, а также во время проведения регламентных работ по техническому обслуживанию, запрещается проводить мероприятия, препятствующие нормальной работе установок или ухудшающие эффективность их действия.
Порядок проверки работоспособности АУП:
Для проверки работоспособности узла управления следует открыть малый вентиль комбинированного крана. При этом вода из питающего трубопровода установки по трубопроводу сливается в канализацию, давление над клапаном БКМ-200 падает, клапан поднимается.
Вода из подводящего трубопровода поступает в сигнальный клапан и, не успевая уйти в канализацию через кран с малым отверстием, приводит к повышению давления в сигнальном трубопроводе, в результате чего срабатывает сигнализатор давления. Формируется командный импульс на запуск установки. Приводятся в действие элементы управления, включается насос для подачи воды со смачивателем. После этого установку необходимо привести в дежурный режим.
Приведение установки в дежурный режим:
1. Закрыть вентиль на комбинированного крана и пробковый кран. Перевести насос на ручное управление и отключить его.
2. Дозаправить автоматический водопитатель и продолжить приведение узла управления в дежурный режим:
I. Привести в исходное состояние автоматический водопитатель:
- открыть задвижку на обводном трубопроводе к автоматическому водопитателю;
- открыть кран на уровнемере и понизить давление воздуха до 2 атм; - включить насос и заполнить автоматический водопитатель на 2/3 водой, контролируя уровень по уровнемеру или выходу воды через кран на уровнемере;
- выключив насос, компрессором поднять давление до 4 атм, после чего выключить его.
II. Привести узел управления в дежурный режим:
- перевести насосы в режим автоматического пуска;
- открыть пробковый кран.
Вывод
В данном курсовом проекте были рассмотрены вопросы проектирования установок пожарной автоматики в помещении цеха по производству горючих натуральных и искусственных смол. Был произведён пожарный анализ данного помещения. На основании этих данных был произведён расчет и выбор автоматической установки пожаротушения и системы пожарной сигнализации. В курсовом проекте приведена краткая инструкция по эксплуатации дренчерной пенной установки пожаротушения и приведён перечень документации, которая должна находиться на защищаемом объекте.
Литература
1. СНБ 2.02.05-04 "Пожарная автоматика"
2. НПБ 15-2007 " Область применения автоматических систем пожарной сигнализации и установок пожаротушения "
3. Н.С. Мисюкевич "Пожарная автоматика. Курс лекций". Минск 2005.
4. ГОСТ 12.3.046-91. Установки пожаротушения автоматические. Общие требования. Издательство стандартов, 1992.
5. ППБ РБ 1.01-94 “Общие требования пожарной безопасности Республики Беларусь для промышленных предприятий”.
6. «Правила устройства электроустановок», 1986 г.
7. НПБ 5-2005 Нормы пожарной безопасности Республики Беларусь «Категорирование помещений, зданий и наружных установок по взрывопожарной и пожарной опасности».
8. СНиП 2.04.09 – 84 «Пожарная автоматика зданий и сооружений».
9. Справочник «Пожаровзрывоопасность веществ и материалов и средства тушения». Под ред. А.Н. Баратова и А.Я. Корольченко. Н. «Химия» 1970 г.
10. Опасные факторы чрезвычайных ситуаций природного и техногенного характера «Минск 2006 г.»