| Скачать .docx |
Курсовая работа: Оценка устойчивости работы цеха получения метилцеллюлозы методом циркуляции хлористого метила в условиях
Оглавление
1 Задание
2 Введение
3 Описание технологического процесса
3.1 Описание метода
3.2 Характеристика исходных материалов, отходов и готовой продукции
3.3 Краткое описание здания
3.4 Контольно-измерительные приборы
4 Исследование устойчивости работы цеха при взрыве ГВС
4.1 Воздушная ударная волна
4.2 Оценка устойчивости цеха к воздействию ударной волны при взрыве ГВС
4.3 Мероприятия по повышению устойчивости работы цеха
5 Мероприятия по повышению пожароустойчивости цеха
6 Исследование действия аварийно-химически опасных веществ (АХОВ) на объект
6.1 Прогнозирование глубины зон заражения
6.2 Определение площади зоны заражения
7 Расчет дозы, которую получит персонал
8 Мероприятия по защите населения от АХОВ
8.1 Подготовительные мероприятия, проводимые на случай возможной аварии
8.2 Мероприятия, проводимые на объекте по сигналу «ВНИМАНИЕ ВСЕМ»
8.3 Специальная обработка
Заключение
1 Задание
Вариант № 035.
Исходные данные:
1. Пропан, 28.2 т.
2. Удаление 548 м.
3. Водород мышьяковистый
4. Количество 6.0; 8.0; 10.0; 12.0 т.
5. Условия хранения −−−
6. Удаление 206 м
7. Температура воздуха = 0 0С
8. Скороть приземного ветра 5 м/с
9. Направление ветра – на объект
10. Время после аварии 1час 28 минут
11. Удаление 52 км
12. Без разрушения реактора
В настоящем курсовом проекте произведено исследование устойчивости работы объекта в чрезвычайной ситуации. Рассмотрены факторы, влияющие на устойчивость работы объектов в чрезвычайной ситуации. Пути и способы ее повышения. Мероприятия по уменьшению вероятности возникновения вторичных факторов поражения и ущерба от них. Подготовка к восстановлению производства после поражения.
2 Введение
Устойчивость работы объекта в ЧС – это способность его выполнить заданные.
Функции в различных условиях ЧС и восстанавливаться в случаях слабых и частично-
Средних разрушений.
Мероприятия по обеспечению устойчивости работы объекта, прежде всего, должны быть направлены на защиту рабочих и служащих от оружия массового поражения и других средств нападения противника; они тесно связаны с мероприятиями по подготовке и проведению спасательных и неотложных аварийно-спасательных работ в очагах поражения.
Для исследования подготовки объекта к защите от современных средств массового поражения, оценки физической устойчивости и разработки мероприятий привлекаются инженерно – технический персоналии работники штаба ГО объекта. Разрабатывается и утверждается план проведения исследований.
На промышленных объектах, как правило, создаются рабочие группы по исследованию устойчивости:
- зданий и сооружений
- коммунально-энергетических сетей
- станочного и технологического оборудования
- технологического процесса
- управления производством
- материально-технического снабжения и транспорта
Под устойчивостью объекта понимают способность его инженерно-технического комплекса (зданий, сооружений, оборудования, инженерных, энергетических, транспортных и других коммуникаций) противостоять разрушительному действию источников ЧС.
В ЧС техногенного характера особо опасны аварии и катастрофы для устойчивой работы предприятий тяжелой, легкой, химической, топливной промышленности, промышленности строительных материалов, транспортных предприятий. Они могут быть и причиной человеческих жертв, экологических бедствий, вызывать разрушения и остановку производства на длительное время.
Устойчивость работы объекта это его способность выполнять заданные функции не только в нормальных, но и в чрезвычайных ситуациях, предупреждать возникновение аварий и катастроф на объекте. В частности, объекты производственной сферы должны выпускать продукцию в необходимом объеме, номенклатуре, заданного качества и стоимости, обеспечивающей конкурентоспособность на рынке. Устойчивая работа объекта невозможна без учета устойчивости самого объекта.
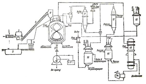
3 Описание технологического процесса
Описание технологического процесса в процессе получения метилцеллюлозы (методом хлористого метила).
Оборудование:
1. отжимной пресс
2. измельчитель щелочной целлюлозы
3. подземное хранилище хлористого метила
4. болоны с хлористым метилом
5. транспортирующий шнек
6. бункер
7. реактор
8. пылеуловитель
9. холодильник
10. смеситель
11. Холодильник
12. Емкость для дозирования хлористого метила
13. Испаритель
14. Компрессор
15. Емкость для хранения хлористого метила
16. Накопительная емкость
17. Ажитатор
18. Центрифуга
3.1. Описание метода.
Алкалицеллюлозу загружают в реактор 2, туда же поступает хлористый метил из хранилища 3. В рубашку реактора попадает пар для нагрева до температуры начала реакции 60 ± 5 оС. Нагрев осуществляется при работающей мешалке. Во время нагрева хлористый метил испаряется из аппарата и через регулировочный клапан реактора проходит через конденсационную систему, где отделяются побочные продукты реакции, затем поступает в компрессор, который нагнетает газ через подогреватель снова в реактор. При необходимости в линию циркуляции подают добавочно хлористый метил из хранилища 3 или баллонов 4. Процесс проходит при постоянном сравнительно невысоком давлении до 5 кгс/см 2 и непрерывном удалении из зоны реакций побочных продуктов. По окончании реакции метилцеллюлозу нейтрализуют, отмывают и сушат.
Реактор для синтеза метилцеллюлозы с циркуляцией хлористого метила представляет собой аппарат с пустотелой ленточной мешалкой, через которую циркулирует газообразный хлористый метил. Газ вводится в аппарат через ленточную мешалку, а выводится через патрубок 2. Для предотвращения забивания патрубка пылью щелочной целлюлозы или метилцеллюлозы перед патрубком устанавливают сетку, которую очищают фторопластовой щеткой, прикрепленной к мешалке.
Щелочную целлюлозу загружают через загрузочный люк, люк закрывают и в аппарат подают хлористый метил. Нагрев массы до 65 ± 10 оС осуществляется в течении около 1ч. Затем включают систему циркуляции. Повышающееся при подъеме температуры давление регулируют при помощи специального клапана на циркуляционной линии. В этом процессе избыточное давление поддерживается в пределах 4 – 5 кгс/см 2. Циркулирующий хлористый метил уносит с собой образующийся метиловый спирт, который конденсируется в холодильнике 9 при 30 – 40 оС. Поскольку метиловый спирт уходит из сферы реакции, диметиловый эфир почти не образуется. После отделения побочных продуктов неконденсированный газ поступает в компрессор и через подогреватель 13 вновь попадает в реактор. Горячий циркулирующий газ уносит воду из реактора, осушая при этом щелочную целлюлозу. С одной стороны, это приводит к уменьшению расхода хлористого метила на побочные реакции, с другой, ухудшает растворимость метилцеллюлозы, так как затрудняется доступ реагента к ОН-группам в сухой щелочной целлюлозе, что приводит к неоднородности конечного продукта. Для устранения этого явления циркулирующий хлористый метил увлажняют до 12 – 21 %. Продолжительность процесса составляет 5 – 6ч. По окончании процесса метилирования метилцеллюлозу подвергают дальнейшей обработке.
К циркулирующим в системе газам добавляют свежий хлористый метил для восполнения израсходованного на реакции и потери.
Таким образом, в этом способе производства значительно уменьшается расход хлористого метила и не требуется его регенерации. Кроме того, полученный продукт обладает лучшей растворимостью.
4 Исследование устойчивости работы цеха при взрыве ГВС
4.1 Воздушная ударная волна
Воздушная ударная волна представляет собой область резко сжатого воздуха, распространяющегося во все стороны от центра взрыва со сверхзвуковой скоростью.
При взрыве ГВС в очаге взрыва различают три круговые зоны:
| - зона детонационной волны
|| - зона действия продуктов взрыва
||| - зона воздушной ударной волны
Радиус зоны r1 :
r1= 17.5
= 17.5
= 17.5 * 3.04 = 53.2 м
Рф1 = 1700 кПа
Радиус зоны r2 :
r2 = 1,7 – r1 = 17.5 – 53.2 = 90.44 м
Рф2 = 1300 (
)3 +50 = 1300 (
)3 +50 = 1300-0.001+50 = 51.3 кПа
= 0,24
= 0.24
= 2.47
при
> 2
=
=
=
=
=
= 12.02 кПа
4.2 Оценка устойчивости цеха к воздействию ударной волны при взрыве ГВС
Перечень оборудования цеха и пределы устойчивости его элементов
| № п/п | Наименование элементов технологического оборудования | Степень разрушения при избыточном давлении, кПа | ||||||
| 10 20 30 40 50 60 | ||||||||
| 1 | Малоэтажные кирпичные здания (менее 3-х этажей) | |||||||
| 2 | Трансформаторные подстанции | |||||||
| 3 | Технологические трубопроводы | |||||||
| 4 | Электродвигатели, электрогенераторы | |||||||
| 5 | Контрольно-измерительная аппаратура | |||||||
| 6 | ЭВМ | |||||||
| 7 | Остекление промышленных зданий и сооружений | |||||||
| 8 | Винтовые насосы | |||||||
| 9 | Подогреватель | |||||||
| 10 | Термостат | |||||||
| 11 | Холодильные камеры | |||||||
| 12 | Пресс | |||||||
| 13 | Кабельные наземные линии | |||||||
| 14 | Воздушные линии высокого напряжения на металлических опорах | |||||||
4.3 Мероприятия по повышению устойчивости работы цеха
Повышение устойчивости объекта будет достигаться путем усиления наиболее слабых (уязвимых) элементов и участков объекта.
Основные мероприятия в решении задач повышения устойчивости работы промышленных объектов:
- Повышение прочности и устойчивости важнейших элементов объектов и совершенствование технологического процесса;
- Повышение устойчивости материально-технического снабжения;
- Повышение устойчивости управления объектом;
- Разработка мероприятий по уменьшению вероятности возникновения вторичных факторов поражения и ущерба от них;
- Подготовка к восстановлению производства после поражения объекта.
Разработка и осуществление мероприятий по повышению устойчивости работы объекта в большинстве случаев проводится в мирное время.
Усиление прочности.
При проектировании и строительстве новых цехов повышение устойчивости может быть достигнуто применением для несущих конструкций высокопрочных и легких материалов (сталей повышенной прочности). Очень эффективным является способ применения поворачивающихся панелей, т.е. крепление легких панелей на шарнирах к каркасам колонн сооружений. При действии нагрузок эти панели поворачиваются и это снижает воздействие ударной волны на несущие конструкции сооружения. Также следует применять облегченные междуэтажные перекрытия и лестничные марши, усиления их креплений к балкам; применять легкие, огнестойкие кровельные материалы. Обрушение таких конструкций принесёт меньший вред оборудованию. Ещё в сооружениях могут вводиться дополнительные опоры для уменьшения пролетов. Высокие сооружения (трубы, колонны) закрепляются оттяжками. Устраиваются бетонные и металлические пояса, повышающие жесткость конструкции.
Повышение устойчивости оборудования достигается путем усиления его наиболее слабых элементов, а также создания запасов деталей и материалов для ремонта и восстановления этого оборудования. Большое значение имеет закрепление на фундаментах станков, установок имеющих большую высоту и маленькую площадь опоры; устройство растяжек и дополнительных опор повышает их устойчивость на опрокидывание. Тяжелое оборудование размещают на нижних этажах производственных зданий. Особо ценное и уникальное оборудование целесообразно размещать в заглубленных, подземных или специально построенных помещениях повышенной прочности. Также создаются специальные индивидуальные энергогасящие устройства: шатры, зонты, шкафы, сетки, козырьки, которые устанавливаются на окна и также над станками и приборами.
Для повышения устойчивости системы энергоснабжения создаются дублирующие источники электроэнергии, газа, воды. Производится крепление трубопроводов к эстакадам, чтобы избежать их сдвига или сброса. Затем укрепляются сами эстакады путем установки уравновешивающих растяжек в местах поворотов и разветвлений. Деревянные опоры заменяют на железобетонные или металлические. В сетях электроснабжения проводятся мероприятия по переводу воздушных линий электропередач на подземные, а линии, проложенных по стенам и перекрытиям зданий и сооружений. Также нужно устанавливать автоматические выключатели, которые при коротких замыканиях отключают поврежденные участки.
Для сокращения возможного ущерба на действующих предприятиях емкости, в которых содержатся горючие и сильнодействующие ядовитые вещества, размещают в заглубленных помещениях, обваловывают резервуары, устраивают от них специальные отводы в более низкие участки местности (овраги).
5 Мероприятия по повышению пожароустойчивости цеха
Противопожарные мероприятия по защите объектов направлены на создание условий, обеспечивающих сведение до минимума возможности возникновения пожаров, которые могут возникнуть от воспламенения, вызванных действием ударной волны, а также мероприятия направлены на ограничение распространения и создание необходимых условий для ликвидации пожаров. Технические способы защиты – окраска сгораемых материалов огнезащитной краской серебристого цвета, перхлорвиниловыми, силикатными. Защита от проникновения светового излучения внутрь помещений: окраска стекол известковой или меловой побелкой; закрытие окон ставнями или щитами; применение жалюзей, теплоотражающих штор. Пиломатериалы желательно размещать под навесами. Другие горючие изделия следует накрывать огнестойкими и окрашенными в светлые тона материалы. Могут быть установлены водяные завесы, отсекающие участки, в которых возникло пламя. В хранилищах взрывоопасных веществ устанавливают устройства, локализирующие разрушительный эффект взрыва. В помещениях, где возможно заражение воздуха АХОВ, устанавливаются автоматические устройства нейтрализации, которые при определенной концентрации ядовитых веществ начинают разбрызгивать жидкости, нейтрализующие эти вещества. Замена огнеопасных материалов на огнестойкие и пожаробезопасные. Обязательная периодическая проверка противопожарного инвентаря и проведение противопожарных учений с личным составом цеха и администрации.
6 Исследование действия аварийно-химически опасных веществ (АХОВ) на объект
6.1 Прогнозирование глубины зон заражения
Эквивалентное количество вещества по первичному облаку в тоннах определяется по формуле:
Q экв 1 = К1 * К3 * К5 * К7 * Q0 = 0.17 *0.857 *0.23 *0.8 *12.0 = 0.32 т.
Эквивалентное количество вещества по вторичному облаку определяется по формуле:
Q экв 2 = (1 - К1) * К2 * К3 * К4 * К5 * К6 * К7 * Q0 / (h * d) = (1 -0.17) *0.054*0.857 *2.34*0.23 *1*1 *12.0 / 0.05 * 1.64 = 0.25 / 0.082 = 3.049 т.
К6 – коэффициент, зависящий от времени, прошедшего после аварии; он определяется после расчета продолжительности испарения АХОВ – Т по формуле:
K 6 = ![]()
Расчет Т:
T =
=
= 0.4 часа
N = 1 ч. 28 м. = 1,47 ч.
T < N
K6 = 1
На основании найденных значений Qэкв1 и Qэкв2 определяем глубину первичным и вторичным облаком. По таблице «глубин зон возможного заражения» определяем значения : Q1 = 0,32 т. Q=0.1т. – 0,53 мл; Q = 0,5т. – 1,19км.
Рассчитываем глубину зоны заражения:
Г1 = 0,53 +
(0,32 – 0,1) = 0,89 км
Находим значения для вторичного облака по таблице «глубин зон возможного заражения» определяем значения : Q2= 4,73 т. Q = 3т. – 2,91 км.; Q = 5т. – 3,75 км.
Рассчитываем глубину зоны заражения:
Г2 = 2,91 +
(4,73 - 3) = 3,64 км
Полная глубина зоны заражения АХОВ – Г, обусловленная воздействием первичного и вторичного облаков, определяется по формуле:
Г = Г 1 + 0,5 Г11 = 3,64 + 0,5*0,89 = 4,085 км
После этого полученное значение Г сравнивается с предельно возможным значением глубины переноса воздушных масс – Гп, которое определяется по формуле:
Гп = N * V = 1.47*29 = 42.63 км
Сравнивая величины Г и Гп, видим, что наименьшая из них является Г, т.о. глубина зоны заражения АХОВ в результате аварии составляет Г = 4,367 км.
Учитывая, что удаление цеха от места аварии – 0,206 км, видно, что цех попадает в зону заражения АХОВ.
6.2 Определение площади зоны заражения
Площадь зоны возможного заражения первичным (вторичным) облаком заражения определяется по формуле:
Sв = 8,72 * 10 -3 * Г2 = 8,72*0,001*4,085 2*45 = 6.51 км 2
Площадь зоны фактического заражения Sф рассчитывается по формуле:
Sф = Кв * Г2 * N0.2 = 0.133*4,085 2*1.47 0.2 = 0.133*16.69*1.08 = 2.4 км 2
Определение времени подхода зараженного воздуха к объекту и продолжительность заражающего действия АХОВ.
Время подхода облака, зараженного АХОВ, к заданному объекту зависит от скорости переноса облака воздушным потоком и определяется по формуле:
t =
=
= 0.007 час
7 Расчет дозы, которую получит персонал
Доза, которую получит персонал можно рассчитать по следующим формулам:
Расчет Р1 (при удалении менее 60 км):
Р1x = 0.1 – ![]()
= 0.1 –
* 9 = 0.1 0.016 = 0.084
D = ![]()
Рср24 =
=
=
= 0,063
Рср48 =
=
= 0,061
Рср240 =
=
=
= 0,054
D24 =
=
= 0,1512 Бэр
D48 =
=
= 0,3Бэр
D240 =
=
= 1,296 Бэр
8 Мероприятия по защите населения от АХОВ
Важнейшее значение приобретают мероприятия по защите персонала объектов, которые должны быть предусмотрены в планах ГО объектов на мирное время.
8.1 Подготовительные мероприятия, проводимые на случай возможной аварии
· обеспечение связи со штабом ГО района и внутри объекта;
· обеспечение помещений подразделений объекта радиотрансляцией для современного оповещения об аварии;
· установка автоматизированных систем контроля радиационной обстановки (АСКРО);
· установка локальных систем оповещения;
· строительство защитных сооружений;
· отработка рекомендаций по обеспечению возможных режимов радиационной защиты;
· систематические штабные тренировки;
· оборудование автомашин для связи и перевозки людей на зараженной территории объекта;
· подготовка и оборудование всем необходимым для работы, прогнозирования и оценки радиационной обстановки пункта управления;
· подготовка мест частичной санитарной обработки и частичной дезактивации одежды, обуви, транспортных машин;
· подготовка мест сбора и отстоя загрязненных машин и материалов;
· приобретение средств аварийного освещения;
· приобретение герметичной тары для хранения продуктов питания;
· приобретение ёмкостей для создания и хранения запасов воды;
· приобретение комплектов для санитарной обработки рабочих и служащих, комплектов для дезактивации техники;
· подготовка защитных сооружений ГО к немедленному приему укрываемых;
· создание запаса дезактивирующего порошка, мыла и других моющих средств;
· обеспечение материалами для герметизации служебных и складских помещений для укрытия продовольствия, воды;
· обеспечение объектов приборами радиационной разведки и дозиметрического контроля и создание постов радиационного наблюдения за счет дежурных служб;
· обеспечение памятками людей по действиям в зонах радиоактивного загрязнения;
· создание запасов йодных препаратов (5% настойки йода);
· обеспечение рабочих, служащих объекта и членов их семей противогазами, респираторами, ватно-марлевыми повязками, индивидуальными аптечками.
8.2 Мероприятия, проводимые на объекте по сигналу «ВНИМАНИЕ ВСЕМ»
Услышав предупредительный сигнал «ВНИМАНИЕ ВСЕМ!», Вам необходимо:
1. Немедленно включить радио, радиотрансляционные и телевизионные приемники для прослушивания экстренного сообщения.
2. Дождаться поступления информации из средств массовой информации от местных органов власти, органа управления МЧС России.
3. Действовать в соответствии с полученными рекомендациями
После звуковых сигналов до населения доводится речевая информация состоящая, как правило, из экстренного сообщения и речевой информации. Внимательно прослушайте экстренное сообщение и речевую информацию о сложившейся обстановке и порядке действий населения.
Держите все средства массовой информации постоянно включенными в течение всего периода ликвидации ЧС. Если электроэнергия отключена, попытайтесь использовать средства информации, использующие автономные источники питания и периодически для экономии электроэнергии включайте их для получения информации.
При аварии на производстве необходимо:
1. Немедленно включить радиотрансляцию, телевизоры, прослушать экстренное сообщение территориального управления ГО об аварии на АЭС. Постоянно держать радио включенным.
2. Оповестить состав цеха (производства) об угрозе радиационной опасности.
3. Укрыть персонал в защитных сооружениях ГО объекта не менее чем на 4 часа. Провести герметизацию помещений, работники которых не могут оставить своих рабочих мест (например – дежурные или операторы и т.п.).
4. Провести йодную профилактику персонала, выдать средства индивидуальной защиты, дозиметры, надеть ватно-марлевые повязки.
5. Выставить пост радиоактивного наблюдения.
6. Проверить работу водопроводной и пожарной систем.
7. Обеспечить запас питьевой и технической воды.
8. Укрыть (в полиэтиленовые пакеты) продукты питания и др.
9. Получить данные об измеренных мощностях доз излучения (уровней радиации), определить возможный режим радиационной защиты.
10. Доложить в вышестоящие штабы о проведенных мерах защиты.
11. Подготовить списки персонала на случай возможной эвакуации.
8.3 Специальная обработка
В результате ЧС люди, здания, техника, вода, продовольствие могут быть заражены радиоактивными, отравляющими веществами и бактериальными средствами. Для того чтобы исключить возможность поражения людей проводят специальную обработку. Она является составной частью ликвидации последствий чрезвычайной ситуации и представляет комплекс мероприятий. Она может быть полной или частичной. Полная обработка проводится с целью обеспечения возможности выполнять работы без средств защиты кожи и органов дыхания. Частичная должна обеспечить возможность действовать без средств защиты кожи при соприкосновении с обеззараженными поверхностями. Специальная обработка включает обеззараживание различных поверхностей и санитарную обработку личного состава формирований и населения.
Обеззараживание – выполнение работ по дезактивации, дегазации и дезинфекции поверхностей.
Д е з а к т и в а ц и я – удаление радиоактивных веществ с зараженных поверхностей транспортных средств и техники, зданий, сооружений, территорий, одежды, СИЗ и воды. Проводится, когда степень заражения превышает допустимые пределы. Подразделяется на частичную и полную, и проводится двумя способами – механическим и физико-химическим. Механический способ – удаление радиоактивных веществ с зараженных поверхностей. Физико-химический способ основан на процессах, возникающих при смывании радиоактивных веществ растворами различных аппаратов (используется вода + кислоты или щелочи и др.).
Дезактивация транспортных средств и техники проводится при их заражении 200 мР/ч и более. Она проводится смыванием струей воды под давлением 2 – 3 атмосфер или обработкой дезактивирующими растворами.
Дезактивация зданий и сооружений проводится обмыванием водой сверху вниз. Дезактивация внутренних помещений и рабочих мест производится обмыванием растворами или водой, начиная с потолка. Внутри помещения радиоактивное заражение не должно превышать 90 мР/ч.
Дезактивация участков территории, имеющих твердое покрытие, может проводится смыванием радиоактивной пыли струей воды под большим давлением. Участки территории, не имеющие твердого покрытия, дезактивируются путем срезания зараженного слоя грунта толщиной 3 – 5 см. и кладут новый не зараженный слой толщиной 8 – 10 см.
Дезактивация воды проводится фильтрованием, перегонкой или отстаиванием. Дезактивация продовольствия и пищевого сырья происходит путем обработки ии замены зараженной тары, а не затаренные – путем снятия зараженного слоя. Зараженная готовая пища и хлеб уничтожаются.
Д е г а з а ц и я – разложение отравляющих веществ до нетоксичных продуктов и удаление их с зараженных поверхностей в целях снижения зараженности до допустимых норм. Производится с помощью спец.технических средств – приборов, машин с применением дегазирующих веществ, а также воды, органических растворителей, моющих растворов.
Дегазацию транспортных средств и техники проводят путем обработки дегазирующим раствором с помощью технических средств. Также дегазация может проводиться газовым потоком с помощью тепловых машин. Если транспортные средства и техника имеют комбинированное заражение (радиоактивными и отравляющими веществами), то сначала проводится дегазация. Если после дегазации степень заражения превышает 200 мР/ч, то проводится дезактивация.
Дегазация территории может проводиться химическим или механическим способом. Химический способ осуществляется поливкой дегазирующими растворамиили рассыпанием сухих дегазирующих веществ. Механический способ – спезание и удаление верхнего зараженного слоя почвы (снега) на глубину 7 – 8 см, а рыхлого снега – до 20 см или изоляции зараженной поверхности с использованием настилов из соломы, камыша.
Дегазация территории с тверым покрытием, зараженной кожно-нарывнам и нервно-паралитическими отравляющими веществами, производится обработкой раствором хлорной извести, при заражении нервно-паралитическими отравляющими веществами – раствором едкого натра.
Д е з и н ф е к ц и я – уничтожение во внешне среде возбудителей заразных болезней. Различают профилактическую, текущую и заключительную дезинфекцию. Профилактическая проводится до возникновения заболевания населения путем использования моющих средств, содержащих бактерицидные добавки. Текущая дезинфекция – обязательное противоэпидемическое мероприятие при многих инфекционных заболеваниях – выполнение санитарно-гигиенических мероприятий в очаге и обеззараживание различных объектов внешней среды. Заключительная дезинфекция в очагах проводится после госпитализации больного или после его смерти.
Дезинфекция может проводиться химическим, физическим, механическим и комбинированным методами. Химический способ – уничтожение болезнетворных микробов и разрушение токсинов дезинфицирующими веществами – основной способ дезинфекции. Физический способ – кипячение белья, посуды, уборочного материала, предметов ухода за больными. Механический способ предусматривает удаление зараженного грунта или устройство настилов.
Проверка полноты дезактивации и дегазации осуществляется дозиметрическими и химическими приборами, а дезинфекция – проведением бактериологического исследования.
Заключение
Крупные аварии на объектах могут возникать в результате стихийного бедствия, а также нарушения технологии производства, правил эксплуатации различных машин, оборудования и установленных мер безопасности. Под аварией понимают внезапную остановку работы или нарушение процесса производства на промышленном предприятии, транспорте, др.объектах, приводящие к повреждению или уничтожению материальных ценностей.
Наиболее опасным следствием крупных аварий являются пожары и взрывы. В ряде случаев, особенно на предприятии нефтяной, химической и газовой промышленности, аварии вызывают загазованность атмосферы, разлив нефтепродуктов, агрессивных жидкостей и сильнодействующих ядовитых веществ.
Общие выводы по оценке устойчивости элементов объекта к воздействию поражающих факторов ядерного взрыва делаются на основании определения комплексного воздействия ударной волны, вторичных поражающих факторов, также радиоактивного заражения на территории объекта.
1. Оценивается степень повреждения каждого элемента объекта для рассчитанных избыточных давлений во фронте ударной волны с учетом воздействия вторичных факторов.
2. На основании оценки степени повреждения выявляются наиболее слабые места и по ним оценивается уровень устойчивости элементов объекта (цеха). Этот уровень устойчивости определяется по избыточным давлениям во фронте ударной волны, при которых:
а) производство не останавливается;
б) требуется остановка производства для выполнения текущего капитального ремонта (слабые разрушения);
в) требуется остановка производства для выполнения для выполнения капитального ремонта (средние разрушения).
В настоящем курсовом проекте произведено исследование устойчивости работы объекта в чрезвычайной ситуации и можно сделать следующие выводы:
При ударной волне избыточные давления в трех хонах будут равны:
Зона 1 -
Рф1 =1700 кПа
Зона 2 -
Рф2 =51.3 кПа
Зона 3 -
Рф3 = 11.89 кПа.
Можно сделать вывод, что трансформаторные подстанции(10)*, контрольно-измерительная аппаратура(7), подогреватель(12) – получат слабое разрушение; здание цеха(8), ЭВМ (8)– получат среднее; технологические трубопроводы (20), электрогенераторы (30), насосы (40), термостат (12), холодильные камеры (26) и линии напряжения(20) – не получат никакого разрушения; остекление здания будет разрушено полностью. Таким образом, можно заметить, что наиболее уязвимым элементом цеха стало остекление здания. На основании проведенной оценки было определено, что должна быть повышена физическая устойчивость этого уязвимого элемента. Например, целесообразно установить на окна сетки для защиты персонала и оборудования от осколков стекла или установить специальные стекла с повышенной устойчивостью, также нужно сделать запас пленок, чтобы на случай аварии, с последующим разрушением стекла, можно было временно закрыть оконные проемы. Также потребуется ремонт сооружений, которые получили слабые и средние разрушения и поэтому понадобятся дополнительные детали. Исходя из мероприятий по повышению устойчивости, нужно повысить физическую устойчивость оборудования и заранее закупить комплект деталей на случай незначительного разрушения оборудования.
*В скобках указано давление (кПа) уже при котором здания получат слабые разрушения.
При расчете дозы, которую получит персонал было установлено что:
За 24 часа персонал получит дозу равную 0,1512 Бэр; за 48 часов – 0,3 Бэр и за 10 дней – 1,296 Бэр. Уровень радиации в 5 мр/ч соответствует верхней границе уровня радиации зоны жесткого контроля, проживание людей в этой зоне возможно, но с определенными ограничениями. Было рассчитано,что уровень радиации на один час равен 0,084 Бэра и можно определить что:
Зона А1 – слабого радиационного загрязнения; Общая продолжительность режима защиты 25 суток; Укрытие в защитном сооружении не менее 4 часов; Время работы цеха вахтовым методом.