| Скачать .docx |
Реферат: Контрольная работа: Олії селективного очищення. Екологічні вимоги до виробництва
Національний Авіаційний Університет
Інститут міського господарства
Факультет екологічної безпеки
Кафедра хіммотології
Домашня робота
з дисципліни: паливно-мастильні матеріали
Тема: Олії селективного очищення. Екологічні вимоги до виробництва
Київ 2008
Зміст
Вступ
1.Загальні положення
1.1 Показники фізико-механічних властивостей
1.2 Нафтова сировина
1.3 Основні промислові розчинники
1.4 Типова виробнича установка
2.Селективне очищення фенолом
2.1 Загальний опис
2.2 Суть процесу селективного очищення
2.3 Розчинник та його якості
2.4 Недостатки фенолу, як селективного розчинника
3.Олії селективного очищення
4. Екологічні вимоги до виробництва
Висновки
Список літератури
Вступ
Виробництво високоякісних масел, що відповідають сучасним вимогам, неможливе без селективного очищення. Це викликано рядом переваг селективного очищення в порівнянні з хімічними методами очищення: отримувані олії вищої якості (вище за в’язкісно-температурні властивості і термоокислюючою стабільністю), розчинник може використовуватися багато разів, відсутні відходи виробництва, що дозволяють більш повно використовувати нафтову сировину і порівняно легко вирішувати питання охорони навколишнього середовища. Селективне очищення масел розчинниками в промисловості почало здійснюватись в тридцятих роках, в широких масштабах воно стало застосовуватися з кінця сорокових років.
Для очищення олійної сировини можна використовувати велике число виборчих розчинників, в основному органічні речовини різних класів: ефіри, хлоровані вуглеводні, заміщені ароматичні вуглеводні і ін. Як в наший країні, так і за кордоном, як селективні розчинники найбільш широке застосування знайшли фенол і Фурфурол, у вітчизняній промисловості застосовується головним чином фенол, Це пов'язано з більшою здатністю фенолу витягувати з масел сірчисті з'єднання, наявністю значних ресурсів фенолу в країні, можливістю переробки на установках фенолового очищення сировини різної природи. У даній роботі розглянуті теоретичні основи селективного очищення, вплив різних чинників на цей процес і особливості застосування фенолу як виборчий розчинник.
1.Загальні положення
За способом очищення залежно від використовуваних реагентів розрізняють олії кислотно-лужного, кислотно-контактного, селективного, адсорбційного очищення, а також олії процесів гідрогенізацій (гідроочищення, гидрокрекинга).
Відомі такі способи очищення нафтопродуктів:
· хімічні;
· адсорбційні;
· селективні;
· каталітичні.
Вибір способу очищення залежить від природи домішки і від цільового призначення нафтопродукту.
Селективне очищення засноване на вибірковому розчиненні у визначеному розчиннику продукту, що очищається, та домішок. В даний час цей метод є основним при виробництві високоякісних мастил.
Селективне очищення нафтопродуктів, здійснюється шляхом екстракції розчинниками шкідливих домішок з нафтових фракцій для поліпшення їх фізикохімічних експлуатаційних характеристик; один з головних технологічних процесів виробництва змащувальних олій з нафтової сировини. Селективне очищення засноване на здатності полярних розчинників вибірково (селективно) розчиняти полярні або поляризовані компоненти сировини поліциклічних ароматичних вуглеводні і високомолекулярні смолисто-асфальтенові речовини.
Олії селективного очищення (ГОСТ 10121-76)
Склад: виробляють з сірчистих парафіністих нафт методом фенолового очищення з подальшою низькотемпературною депарафінізацією; містить присадку іонол.
Область застосування: рекомендується область застосування — устаткування напругою до 220 кв включно.
1.1 Показники фізико-механічних властивостей
Кінематична вязкість, мм2 /с, при температурі:
| Назва показника | Норма по ДОСТ (ТУ) |
| В’язкість кінематична , мм2/с: при 50°С | 9 |
| В’язкість кінематична, мм2/с: при 20°С | 28 |
| В’язкість кінематична, мм2/с: при -30°С | 1300 |
| Кислотне число, мг КОН/г, не більш | 0,02 |
| Температура, °С: вспалаху в закритому тиглі, не нижче | 150 |
| Температура, °С: застигання ни вище | -45 |
| Вміст: сірки, % (мас. доля) | 0,6 |
| Леткі низкомолекулярні кислоти мг КОН/г | 0,005 |
| кислотне число, мг КОН/г | 0,1 |
| Колір од. ЦНТ, не більше | 1 |
| Прозорість | При 5°С прозрачно |
| Тангенс кута диелектричних втрат при 90°С, %, не більше | 1,7 |
| Цвет, ед. ЦНТ, не более | 1 |
Умови окислення при визначенні стабільності по методу ГОСТ 981-75: Температура, °С |
120 |
| Длительность, ч | 14 |
| Расход кислорода, мл/мин | 200 |
1.2 Нафтова сировина
Олійні вакуум-дистилляти і деасфальтізати гудрони, що пройшли деасфальтизацию рідким пропаном; продукти: цільовий рафінад (містить нафтено-парафінові і малов'язкі поліциклічевкие ароматичні вуглеводні), побічний екстракт (містить високов'язкі поліциклічні ароматичні вуглеводні і смолянисті речовини).
1.3 Основні промислові розчинники
Фенол, фурфурол і N-метил-2-пир-ролидон (гідність останнього - відносно екологічна чистота). При селективному очищенні фенолом або М-метил-2-пірролідоном в зону екстракції іноді вводять так званий антирозчинник (зазвичай вода), що знижує надмірну розчинювальну здатність розчинника і що підвищує чіткість (селективність) розділення корисних компонентів сировини і шкідливих домішок.
1.4 Типова виробнича установка
Селективного очищення включає секції екстракції і регенерації розчинника відповідно з рафіната і екстракту. Екстракцію проводять в протиточних (за рахунок різниці щільності сировини і розчинника) насадках або ситчатих колонах екстракцій або в напірних відцентрових екстракторах з горизонтальною віссю обертання. Протікання селективного очищення визначається, разом з химічним складом сировини і природою розчинника, також співвідношенням об'ємів, або кратністю, розчинник: сировина (S), температурою екстракції (Т °С), подачею антирозчинника. Залежність виходу рафіната (R % за об'ємом) від S м. би. виражена емпіричним рівнянням:
lg(100 - R) = ( + bT)lgS + cT+ d,
де а, b, с, d- константи, що знаходяться експериментально
Параметр S-основний чинник, що обумовлює вихід і необхідну якість рафіната. Залежно від нього S може змінюватися в широких межах (від 1,5:1 до 3,5:1). Селективність процесу в значній мірі визначається температурним режимом: як правило, Т на 5-15°С нижче за температуру повного змішення рівних об'ємів розчинника і сировини, або критичної температури розчинення (КТР). Для створення внутрішньої циркуляції потоків в екстракторі і підвищення чіткості розділення по висоті колони створюється (унаслідок різниці температур що подаються в апарат розчинника і сировини, а також рециркуляцією частини охолодженого екстракту) і підтримується так званий температурний градієнт екстракції: температура в рафінадній зоні (верх колони) на 5-30 °С вище за температуру в зоні екстракції (низ колони). Об'єм антирозчинника зазвичай складає 3-8% від об'єму розчинника; при цьому чим нижче КТР, тим більше води доцільно подавати в екстрактор.
Перед регенерацією розчинника рафінад і екстракт нагрівають в трубчастих печах. Регенерацію здійснюють відгоном розчинника (при атмосферному або підвищеному тиску, а також під вакуумом) з рафінаду, як правило, в 2 ступені, з екстракту в 3-6 ступенів; останній ступінь відгону - відпарювання або отдувка інертним газом (на установках очищення сировини N-метил-2-пирролидоном).
2. Селективне очищення фенолом
2.1 Загальний опис
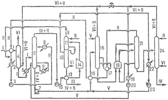
На установках різних типів передбачені допоміжні операції, обумовлені особливостями процесу і розчинника. Так, на установках фенольного очищення (див. мал.) застосовують заздалегідь абсорбцію гарячим сировиною розчинника з суміші пари його і води; на установках фурфурольной очищення попередня деаеріруют сировина (унаслідок тієї, що легкої окисляється розчинника) і защелачивают фурфурол (для нейтралізації продуктів окислення). На укрупнених установках реалізована двух- або трьохпотокова схема екстракції, що дозволяє переробляти одночасно декілька різних видів сировини для отримання, наприклад, змащувальних олій дистилятів і залишкових.

Установка селективного очищення олійної сировини фенолом: 1, 2, 5, 8, 9, 13, 15, 17, 19, 22- теплообмінників; 3- ємкості для фенолу; 4- абсорбера; 6- екстрактора; 7- насоса для відкачування екстракту; 10- ємкості для рафінад; 11, 12 і 16, 21, 2.4- колон для регенерації фенолу відповідно з рафінаду і екстракту; 14, 18- трубчасті печі; 20, 23- ємкостей для фенолової води; I- сировина; II- фенол; III- рафінад; IV- екстракт; V- фенолова вода; VI- водяна пара.
Середні витратні показники установок селективного очищення (на 1 т сировини): розчинник - від 0,3-1,0 (фенол) до 3,5 кг (фурфурол); паливо - 40-70 кг; електроенергія -5-15 квт•ч; вода-10-25 м3. При застосуванні N-метил-2-пірролідона витрата енергоносіїв нижча: паливо-15-26 кг; електроенергія - 4,3-5,6 квт•ч; вода-1,5-1,7 м3. Потужність установок по сировині досягає 600-650 тис. т/год і більш.
Рафінати селективного очищення направляють на депарафінізацию з метою отримання олій; екстракти використовують як сировина для виробництва бітумів, технічного вуглецю, пластифікаторів СК і як компоненти котельних палив. Селективне очищення (розчинник - суміш фенолу і крезолу) застосовують іноді у поєднанні з деасфальтізацией (розчинник - пропан) в так званий дуосол - процесі, призначеному для очищення гудронов. Після проведення селективного очищення олійну сировину найчастіше піддають доочистці за допомогою вибілюючих земель (Контактне очищення).
Отже:
У зв'язку із тим, що виросли вимоги до якості масел, в основному відносно їх стабільності проти окислення і покращення вязкостно-температурних властивостей, установки селективного очищення розчинниками стали невід'ємною частиною сучасних заводів по виробництву масел. Як розчинники використовують фурфурол, фенол, нітробензол і ін. При виробництві масел з сірчистих, вісокос, високосмолянистих нафт широкого поширення набув метод очищення фенолом. Застосування фенолу дозволяє з успіхом очищати олійні дистиляти і залишки за умови попередньої деасфальтізациі їх.
2.2 Суть процесу селективного очищення
Очищення селективними розчинниками основане на виборчому розчиненні окремих груп вуглеводнів, що входять до складу масел. Для отримання масел з високими експлуатаційними властивостями необхідно проводити очищення при оптимальному співвідношенні сировини і фенолу. Неодмінною умовою процесу є наявність двох фаз. Розділення фаз відбувається внаслідок різниці щільності обох фаз, обумовленої відмінністю щільності розчинника і сировини.
У верхній фазі — рафінадній — знаходиться олія з невеликою кількістю розчинника. У нижній фазі — екстрактній — знаходиться основна маса розчинника з невеликою кількістю небажаних компонентів олії, які в основному складаються з поліциклічних ароматичних вуглеводнів з негативними значеннями індексу в'язкості і смолянистих речовин. Важливим чинником, що визначає хід процесу, є критична температура розчиненні. Критичною температурою розчинення (КТР)- називається така температура, при якій і вище за яку відбувається повне взаєморозчинення сировини і розчинника з утворенням однієї фази. Зазвичай очищення проводять при температурі на 8—10° нижче КТР сировини, що очищається. Критична температура розчинення визначається природою розчинника, хімічним і фракційним складом сировини, що очищається.

100 95 90 85 80 75 70 65 60 55 Глибина відбору %
Дані залежності критичної температури розчинення (КТР), кінематичної в'язкості і показника заломлення від глибини відбору (олійний дистилят нафти, фракція 370—500°). I — показник заломлення; - КТР; 3 — кінематична в'язкість.
При селективному очищенні масел є певна залежність КТР, показника заломлення і в'язкості при 100° від глибини очищення, що видно з мал. Показник заломлення є до деякої міри показником хімічного складу олії. Чим він нижчий, тим менше в олії міститься важких ароматичних вуглеводнів і тим вище якість олії. Велике значення має ступінь обводненості, що застосовується очищення фенолу. Чим більше у фенолі води, тим вище КТР за інших рівних умов.
Підвищення КТР продукції при підвищенні вологості фенолу обумовлюється тим, що з додаванням води у фенолі зменшується його розчинююча здатність у збільшенні селективності. Тому на установках фенольної очистки для збільшення виходу рафінаду передбачувана подача фенольної води в екстракційну колону.
З усіх масел вуглеводнів, що входять до складу, найбільш низьку КТР і також найбільшу розчинність мають ароматичні вуглеводні, добре розчинні смоли; критична температура розчинення дистилятного екстракту, що складається в основі з ароматичних вуглеводнів і смол, в фенолі утримують 1,6% води, дорівнює 59-60о .
Критична температура розчинення рафінаду отриманого при очищенні сировини у фенолі, що має у собі 1,6% води, дорівнює 100-110о .
Завдяки високій розчинності ароматичних вуглеводнів селективні розчинники виводять з масел в першу чергу саме ці вуглеводні. Розчинність окремих груп вуглеводнів підвищується з підвищенням їх температури кипіння. Тому КТР для однієї і тої самої нафти підвищується з підвищенням температури кипіння фракцій.
Процес очистки фенолом здійснюється в екстракційній колоні, в якій підтримується протиток. Сировина, рухаючись на зустріч фенолу, поступово віддає йому небажані компоненти із знизу колони видаляється насичений небажаними вуглеводнями екстрактний розчин. Бажані компоненти піднімаються до гори, виводяться у вигляді рафінадного розчину.
Якість рафінаду в певній степені залежить від наявності в ньому тяжких ароматичних вуглеводнів, що характеризуються низьким індексом в’язкості.
Треба мати на увазі, що якість очистки тієї чи іншої сировини від небажаних компонентів залежить не тільки від якості застосовую чого розчинника, якості сировини та режиму процесу, але й від конструкції екстракційної колони.
В результаті правильного конструктивного рішення побудови внутрішньої частини екстракційної колони можливо досягти більшої чіткості розділення.
Температурний режим фенольної очистки підбирається на основі критичної температури розчинення.
Для забезпечення найбільшої ефективності процесу екстрагування в колоні необхідно підтримувати певний температурний градієнт. Як вже вказувалося вище температура поверхні колони вказується зазвичай трохи нижче КТР (при очищенні дистилятної сировини приблизно на 8-10 о ). Температура низу екстракційної колони має бути вище температури плавлення сировини.
Отже, температура екстракції фенолом обмежена критичною температурою розчинення та температурою кристалізації фенолу.
Вихід рафінаду тим більше, чим нижче температура очищення, та навпаки, рафінад тим краще, чим вище температура екстракції. Зміна кратності фенолу до сировини відображається на виході та якості рафінатів , що отримують : чим більше подається фенолу на одиницю сировини, що переробляється, тим вихід рафінаду при інших рівних умовах менше, а якість до певної межі , поки не досягнуто стану перечищення, краще.
При очищенні фенолом остаточної сировини кратність фенолу вище, ніж при очистці дистилятної.
Очистку остаточної сировини треба вести по можливості більш «сухим» фенолом, що має у своєму складі не більше 0,8 % води.
У випадку, якщо із гудрону у процесі його обробки пропаном недостатньо добре були видалені асфальтові речовини, то при очистці деасфальтизату фенолом , а потім і в процесі депарафінізації рафінаду виникають серйозні ускладнення (знижується вихід, погіршується фільтрація).
2.3 Розчинник та його якості
До селективного розчинника виносять наступні основні вимоги : він повинен мати високу густину та деемульгуючу здатність, повинен бути стабільним при підвищених температурах, мати більш низьку температуру кипіння, ніж олія, що обробляється, та можливо більш низьку упру гість парів, повинен забезпечувати максимальне видалення небажаних компонентів з олії при умові як можливо менших його витрат, повинен добре регенеруватись, не змінюючи своїх початкових властивостей.
Фенолу надається перевага при очистці олій, бо при цьому можна отримати олії з високим індексом в’язкості та потрібним коксуванням.
Характерна особливість фенолу в тому , що він може понижати вміст сірки в очищеному продукті. ГДК фенолу у виробничих приміщеннях 0,005 мг/л. Концентрація 0,5 мг/л викликає важке, загрозливе для життя отруєння організму.
2.4 Недостатки фенолу, як селективного розчинника
Токсичний, викликає опіки; якщо у продукті є «легкі» вуглеводні – при регенерації може забирати їх з собою, що небажано відображається на процесі екстракції; практично повністю не видаляється з рафінаду; має високу корозійність по відношенню до більшості металів. Особливо підвищену корозійність мають розчини фенолу у воді. Чим слабше розчин, тим вище його корозійність.
3.Олії селективного очищення
Олії І-ГН-Е-32, І-ГН-Е-68 (ТУ 38. 1011161-88), І-ГН-Е-32(ф), І-ГН-Е-68(ф) (ТУ 0253-006-00151911-94) - універсальні. Олії І-ГН-Е є нафтові олії глибокого селективного очищення з сірчистих нафт з антиокислювальною, протистрибком, протіворжавейной, противозадірної, протизносної, депрессорної і антипінною присадками. Призначені для використання в гідросистемах і для змазування металоріжучих верстатів, що направляють ковзання.
Олії Інсп (ТУ 0253-007-00151911-93) — дистиляти, залишкові і суміш нафтових олій дистилятів і залишкових з сірчистих нафт селективного очищення, що містять противозадірну, адгезіонну, солюбілізуючу і антипінну присадки. Застосовують для змазування направляючого ковзання і кочення металоріжучих верстатів, передач ходовий вінт-гайки верстатів особливої високої точності, з програмним управлінням, важких і інших, де потрібні рівномірність повільних переміщень, точність і чутливість настановних переміщень столів, супортів, повзунів, бабць, стійкий і інших вузлів, а також де необхідно понизити рівень коефіцієнтів тертя в статичних і кінетичних умовах.
Олії І-Л-С-5, І-Л-С-10, І-Л-С-22 (ТУ 38. 1011191-97) олії дистилятів з сірчистих нафт глибокого селективного очищення з антиокислювальною, антикорозійною, проти зносом і антипінною присадками. Призначені для високошвидкісних вузлів шпинделів метало ріжучих верстатів. Олії І-Л-С-5 і І-Л-С-10 економічно найдоцільніше використовувати замість відповідних по в'язкості олій без присадок И-5А і И-8А.
Олії І 46ПВ, І 220ПВ, І 460ПВ (ТУ 38. 101908-85) нафтові олії селективного очищення, в основному з сірчистих нафт, з присадками, поліпшуючими захисні, антиокислювальні, деемульгуючі і антипінні властивості. Призначені для змазування підшипників рідинного тертя прокатних станів. Олія І-ЮОР(С)(ТУ 38. 20. АСОРТИМЕНТ ОЛІЙ), олії І-Л-С-220(Мо) і І-Л-Д-1000 (ТУ 0253-005-00151911-93) — очищені залишкові олії з сірчистої нафти селективного очищення. Олія І-Л-С-220(Мо) - містить адгезіонну, протизадирну і протикорозійну присадки і дісульфід молібдену. Олії І-Л-Д-1000 - містить адгезіонну, протифрикційну і протикорозійну присадки.
4. Екологічні вимоги до виробництва
· Перелік виробництв, цехів, професій і посад із шкідливими умовами праці, робота в яких дає право на скорочену тривалість робочого тижня:
Робітники та інженери, які працюють позмінно та безпосередньо зайняті очищенням, деасфальтизацією та депарафінізацією масел селективними розчинниками. Виробництво парафинів, мастил та озокерито-церезинової продукціїОператор (старший) технологічних установок, машиніст компресорних установок, машиніст технологічних насосів, слюсар з ремонту технологічних установок та приладист, зайняті на установці знемаслення парафіну із застосуванням селективного розчинника Виробництво бітуму та нафтового коксу· При селективне добуванні і зберіганні попутних продуктів, що застосовуються в народному господарстві повинна бути звітність про екологічні витратиВисновки:
1. Селективне очищення засноване на вибірковому розчиненні у визначеному розчиннику продукту, що очищається, та домішок. В даний час цей метод є основним при виробництві високоякісних мастил.
2. Селективне очищення нафтопродуктів здійснюється шляхом екстракції розчинниками шкідливих домішок з нафтових фракцій для поліпшення їх фізикохімічних експлуатаційних характеристик. Це очищення - один з головних технологічних процесів виробництва змащувальних олій з нафтової сировини.
3. Виробництво високоякісних масел, що відповідають сучасним вимогам, неможливе без селективного очищення. Це викликано рядом переваг селективного очищення в порівнянні з хімічними методами очищення: отримувані олії вищої якості (вище за в’язкісно-температурні властивості і термоокислюючою стабільністю), розчинник може використовуватися багато разів, відсутні відходи виробництва, що дозволяють більш повно використовувати нафтову сировину і порівняно легко вирішувати питання охорони навколишнього середовища.
4. Селективне очищення засноване на здатності полярних розчинників вибірково (селективно) розчиняти полярні або поляризовані компоненти сировини поліциклічних ароматичних вуглеводні і високомолекулярні смолисто-асфальтенові речовини.
Список використаної літератури:
1. Фахрутдинов Р.З. Очистка масляных фракций селективными растворителями. Учебное пособие. Казань :КХТИ,1983. 24 с.
2. Автор: Черножуков Н.И.,Технология переработки нефти и газа. Ч.3,1978 – 254с.
3. Топлива, смазочные материалы, технические жидкости. Справочник , Школьников В.М. : 1999 – 158с.
4. Кабінет Міністрів України. Постанова № 163 від 21.02.2001 (за станом на 26 березня 2007)