| Скачать .docx |
Курсовая работа: Проект установки ЭЛОУ-АВТ
ФЕДЕРАЛЬНОЕ АГЕНТСТВО ПО ОБРАЗОВАНИЮ
ГОСУДАРСТВЕННОЕ ОБРАЗОВАТЕЛЬНОЕ УЧРЕЖДЕНИЕ ВЫСШЕГО ПРОФЕССИОНАЛЬНОГО ОБРАЗОВАНИЯ
САМАРСКИЙ ГОСУДАРСТВЕННЫЙ ТЕХНИЧЕСКИЙ УНИВЕРСИТЕТ
Кафедра «Химическая технология переработки нефти и газа»
Курсовой проект
Проект установки ЭЛОУ-АВТ
Студент 4-ФДО-921 Степанов А.С.
Преподаватель Пильщиков В.А.
Самара 2008
СОДЕРЖАНИЕ
Введение
1. Характеристика нефти и фракций из нее
2. Обоснование ассортимента получаемых фракций
3. Выбор и обоснование схемы ЭЛОУ-АВТ
3.1 Выбор схемы блока ЭЛОУ
3.2 Выбор схемы блока атмосферной перегонки
3.3 Стабилизация и вторичная перегонка бензиновой фракции
3.4 Вакуумная перегонка мазута
4. Принципиальная технологическая схема установки и ее краткое описание
5. Основное оборудование установки и основные условия ее эксплуатации
5.1 Электродегидраторы
5.2 Колонны
5.3 Теплообменные аппараты
5.4 Печи
6. Технологический расчет
6.1 Материальный баланс блока ЭЛОУ, блока АВТ и атмосферных колонн К-1 и К-2
6.2 Технологический расчет колонны К-2
6.2.1 Материальный баланс колонны К-2
6.2.2 Выбор числа и типа тарелок в колонне
6.2.3 Расчет давления по высоте колонны
6.2.4 Расчет расхода водяного пара
6.2.5 Расчет расхода флегмы по высоте колонны
6.2.6 Определение температуры сырья на входе в колонну
6.2.7 Определение температуры в низу колонны
6.2.8 Расчет парциальных давлений фракций
6.2.9 Определение температуры вывода боковых погонов и температуры в верху колонны
6.3 Тепловой баланс колонны
6.4 Выбор числа и расхода циркуляционных орошений
6.5 Определение основных размеров колонны К-2
6.5.1 Расчет нагрузки по парам и жидкости в различных сечениях
6.5.2 Расчет диаметра основной колонны
6.5.3 Расчет высоты колонны
Библиографический список
ВВЕДЕНИЕ
Среди полезных ископаемых (исключая нефтяной газ) нефть известна как горючее с наивысшей теплотой сгорания, т.к. в ней содержится наибольшее количество водорода. Из компонентов горючих ископаемых водород обладает самой высокой теплотой сгорания. Из нефти производится широкий спектр разнообразных нефтепродуктов: топлив, масел и различных химических веществ.
В основе методов переработки нефти и газа и применения товарных нефтепродуктов в различных областях промышленности и народного хозяйства лежат физико-химические процессы.
Управление этими процессами требует глубокого знания физических и физико-химических свойств газа, нефти, нефтяных фракций. Различают первичные и вторичные методы переработки нефти. К первичным относят процессы разделения нефти на фракции, когда используются её потенциальные возможности по ассортименту, количеству и качеству получаемых продуктов и полупродуктов.
На данном этапе нефтепереработки трубчатые установки входят в состав всех нефтеперерабатывающих заводов и служат поставщиками как товарных нефтепродуктов, так и сырья для вторичных процессов. Нефть подготавливается к переработке, подвергаясь очистке от нежелательных примесей, и разгоняется на узкие фракции, пригодные к дальнейшему использованию на установках вторичной переработки.
Вакуумные трубчатые установки обычно сооружают в едином комплексе с атмосферной ступенью перегонки нефти. Комбинирование процессов атмосферной и вакуумной перегонки на одной установке имеет следующие преимущества: сокращение коммуникационных линий, меньшее число промежуточных емкостей, компактность, удобство обслуживания, возможность более полного использования тепла дистиллятов и остатков, сокращение расхода металла и эксплуатационных затрат, большая производительность труда.
Установка ЭЛОУ-АВТ является комбинированной установкой. Блок ЭЛОУ обеспечивает обезвоживание и обессоливание нефти, а блок АВТ – атмосферную и вакуумную перегонку. Ассортимент фракций, получаемых на АВТ определяется в первую очередь свойствами нефти и ее отдельных фракций.
В курсовом проекте произведен выбор и обоснование схемы установки ЭЛОУ-АВТ производительностью 5,8 млн. т/год, предназначенной для переработки Родинской нефти.
1. ХАРАКТЕРИСТИКА НЕФТИ И ФРАКЦИЙ ИЗ НЕЕ
В задании указаны исходные данные:
1) нефть – Родинская (верейский горизонт);
2) фракции нефти – газ, нк-62, 62-85, 85-120, 120-180, 180-230, 230-280, 280-350, 350-500, выше 500 0С.
По физико-химическим свойствам Родинскую нефть можно отнести к средним сернистым.
Показатели, характеризующие данную нефть и её фракции, представлены в виде таблиц:
- Общая физико-химическая характеристика нефти (табл.1.1);
- Состав газов, растворенных в нефти (табл. 1.2);
- Характеристика фракций, выкипающих до 200 0С (табл. 1.3);
- Групповой углеродный состав фракций, выкипающих до 200 0С (табл. 1.4);
- Характеристика фракций, служащих сырьем для каталитического риформинга
( табл. 1.5);
- Характеристика легких керосиновых фракций (табл. 1.6);
- Характеристика дизельных топлив и их компонентов (табл. 1.7);
- Характеристика сырья для каталитического крекинга (табл. 1.8);
- Характеристика базовых дистиллятных и остаточных масел (табл. 1.9).
Таблица 1.1
Общая физико-химическая характеристика нефти
| r420 | М | n20, мм2/с | n50, мм2/с | Температура, о С | ДНП, мм рт. ст. | Содержание, % мас. | Парафины | Кислотность, мг КОН на 100 мл нефти | Зольность, % мас. | Коксуемость, % мас. | Выход фракций, % мас. |
||||||||
| вспышки в закрытом тигле | застывания с обработкой | при 380С | при 500С | серы | азота | смол сернокислотных | смол силикагелевых | асфальтенов | содержание, % мас. | температура плавления,0С | до 2000С | до 3500С | |||||||
| 0,8678 | 295 | 29,03 | 11,29 | -27 | -56 | 263 | 352 | 1,68 | 0,12 | 36,0 | 20,0 | 6,0 | 3,8 | 51 | 0,07 | 0,016 | 6,98 | 24,0 | 44,8 |
Таблица 1.2
Состав газов, растворенных в нефти
| Выход на нефть, % мас. | Содержание индивидуальных углеводородов, % мас. | ||||
| СН4 | С2Н6 | С3Н8 | изо- С4Н10 | н-С4Н10 | |
| 1,9 | - | 2,9 | 29,6 | 15,3 | 52,2 |
Таблица 1.3
Характеристика фракций, выкипающих до 2000С
| Температура отбора, 0С | Выход на нефть, % мас. | r420 | Фракционный состав,0С | Содержание серы, % мас. | Октановое число | Кислотность, мг КОН на 100 мл фракции | Давление насыщенных паров при 380С, мм рт. ст | |||
| н.к. | 10% | 50% | 90% | |||||||
| 28-85 | 5,7 | 0,6550 | 37 | 42 | 61 | 80 | 0 | 66,7 | 0 | 398 |
| 28-100 | 7,7 | 0,6700 | 39 | 48 | 69 | 92 | - | 64,0 | - | - |
| 28-110 | 8,9 | 0,6800 | 41 | 56 | 77 | 104 | - | 62,0 | - | - |
| 28-120 | 10,3 | 0,6920 | 44 | 60 | 86 | 116 | 0 | 59,5 | следы | 317 |
| 28-130 | 11,7 | 0,7030 | 48 | 62 | 92 | 123 | - | 57,0 | - | - |
| 28-140 | 12,0 | 0,7120 | 52 | 63 | 98 | 130 | - | 55,0 | - | - |
| 28-150 | 14,5 | 0,7170 | 58 | 65 | 103 | 138 | следы | 52,0 | 0,39 | 273 |
| 28-160 | 16,1 | 0,7230 | 60 | 70 | 112 | 148 | - | 50,0 | - | - |
| 28-170 | 17,7 | 0,7280 | 62 | 75 | 121 | 158 | - | 48,0 | - | - |
| 28-180 | 19,1 | 0,7330 | 64 | 80 | 130 | 168 | - | 46,0 | - | - |
| 28-190 | 20,7 | 0,7380 | 66 | 85 | 139 | 178 | - | 44,0 | - | - |
| 28-200 | 22,1 | 0,7420 | 70 | 92 | 140 | 190 | 0,006 | 40,5 | 1,96 | 164 |
Таблица 1.4
Групповой углеводородный состав фракций, выкипающих до 2000С
| Температура отбора, 0С | Выход на нефть, % мас. | r420 | nD20 | Содержание углеводородов, % мас. | ||
| ароматических | нафтеновых | парафиновых | ||||
| 28-60 | 2,7 | 0,6280 | 1,3650 | 0 | 0 | 100 |
| 60-95 | 4,2 | 0,6874 | 1,3910 | 4,0 | 25,0 | 71,0 |
| 95-122 | 3,8 | 0,7280 | 1,4060 | 7,0 | 27,0 | 66,0 |
| 122-150 | 3,8 | 0,7480 | 1,4170 | 10,0 | 28,0 | 62,0 |
| 150-200 | 7,6 | 0,7770 | 1,4330 | 16,0 | 29,0 | 55,0 |
| 28-200 | 22,1 | 0,7720 | 1,4130 | 9,0 | 24,0 | 67,0 |
Таблица 1.5
Характеристика фракций, служащих сырьем для каталитического риформинга
| Температура отбора, 0С | Выход на нефть, % мас. | r420 | Содержание серы, % мас. | Содержание углеводородов, % мас. | ||
| ароматических | нафтеновых | парафиновых | ||||
| 62-85 | 2,7 | 0,6800 | 0 | 4 | 25 | 71 |
| 62-105 | 5,5 | 0,7020 | 0 | 5 | 26 | 69 |
| 85-105 | 2,8 | 0,7170 | 0 | 6 | 26 | 68 |
| 85-120 | 4,6 | 0,7240 | 0 | 6 | 26 | 68 |
| 85-180 | 13,4 | 0,7450 | следы | 10 | 28 | 62 |
| 105-120 | 1,8 | 0,7330 | - | 8 | 27 | 65 |
| 105-140 | 4,4 | 0,7390 | - | 9 | 27 | 64 |
| 120-140 | 2,6 | 0,7420 | - | 9 | 28 | 63 |
| 140-180 | 6,2 | 0,7440 | 0,03 | 14 | 29 | 57 |
Таблица 1.6
Характеристика легких керосиновых дистиллятов
| Температура отбора, 0С | Выход на нефть, % мас. | r420 | Фракционный состав, 0С | n20, мм2/с | n-40, мм2/с | Температура, 0С | Теплота сгорания (низшая), кДж/кг | Высота некоптящего пламени, мм | Содержание ароматических углеводородов, % мас. | Содержание серы, % мас. | Кислотность, мг КОН на 100 мл дистиллята | Иодное число, мг иода на 100 г дистиллята | ||||||
| Н.К. | 10% | 50% | 90% | 98% | начала кристаллизации | вспышки в закрытом тигле | ||||||||||||
| общей | меркаптановой | |||||||||||||||||
| 120 – 240 | 17,8 | 0,7810 | 142 | 153 | 178 | 223 | 240 | 1,36 | 4,71 | Ниже -60 | 35 | 40360 | 22 | - | 0,10 | 0,0011 | 2,35 | 7,2 |
Таблица 1.7
Характеристика дизельных топлив и их компонентов
| Температура отбора, % мас. | Выход на нефть, % мас. | Цетановое число | Дизельный индекс | Фракционный состав, 0С | r420 | n20, мм2/с | n50, мм2/с | Температура, 0С | Содержание серы, % мас. | Кислотность, мг КОН на 100 мл топлива | Анилиновая точка, 0С | |||||
| 10% | 50% | 90% | 96% | застывания | помутнения | вспышки | ||||||||||
| 150-350 | 28,4 | 52 | 61,0 | 194 | 252 | 317 | 322 | 0,8250 | 3,3 | 1,8 | -32 | -20 | 85 | 0,42 | 5,09 | - |
| 180-350 | 23,8 | 52 | 59,1 | 216 | 263 | 318 | 322 | 0,8370 | 4,1 | 2,2 | -26 | -17 | 100 | 0,51 | 5,90 | - |
| 200-350 | 20,8 | 53 | 58,2 | 238 | 274 | 320 | 323 | 0,8420 | 4,6 | 2,5 | -21 | -14 | - | 0,62 | 6,66 | - |
| 240-320 | 10,8 | 53 | 54,3 | 260 | 275 | 304 | 310 | 0,8440 | 5,0 | 2,7 | -20 | -13 | 122 | 0,70 | 7,05 | - |
| 240-350 | 14,8 | 55 | 53,1 | 265 | 288 | 326 | 330 | 0,8520 | 5,9 | 3,1 | -12 | -6 | 118 | 0,82 | 8,62 | - |
Таблица 1.8
Характеристика сырья для каталитического крекинга
| Температура отбора, 0С | Выход на нефть, % мас. | r420 | M | n50, мм2/с | n100, мм2/с | Температура застывания, 0С | Содержание, % мас. | Коксуемость, % мас. | Содержание парафино-нафтеновых углеводoродов, % мас. | Содержание смолистых веществ, % мас. | ||
| серы | смол серно-кислотных | ванадия | ||||||||||
| 350-480 | 20,2 | 0,8960 | 340 | 10,6 | 4,2 | 17 | 1,7 | 8 | - | 0,17 | 52 | 3,0 |
Таблица 1.9
Потенциальное содержание базовых дистиллятных и остаточных масел
| Температура отбора, 0С | Выход дистиллятной фракции или остатка на нефть, % мас. | Характеристика базовых масел | ||||||||
| r420 | n50, мм2/с | n100, мм2/с | n50/n100 | ИВ | ВВК | Температура застывания, 0С | Выход базовых масел, % мас. | |||
| на дистиллятную фракцию или остаток | на нефть | |||||||||
| 350-450 | 12,3 | 0,9080 | 15,8 | 4,29 | - | 97 | - | -24 | 82,6 | 12,3 |
| 450-480 | 5,4 | 0,9095 | 37,3 | 7,20 | - | 85 | - | -22 | 73,8 | 4,0 |
| Остаток выше 480 | 35,0 | 0,9090 | 222,0 | 26,27 | 8,40 | 85 | 0,8350 | -18 | 23,4 | 8,2 |
2. ОБОСНОВАНИЕ АССОРТИМЕНТА ПОЛУЧАЕМЫХ ФРАКЦИЙ
Ассортимент нефтепродуктов, получаемых на установке АВТ обусловлен составом и свойствами нефти и ее фракций, а также потребностями в тех или иных нефтепродуктах. В соответствии с заданием при первичной перегонке Родинской нефти планируется получить следующие продукты:
Газ. Газы, растворенные в нефти в количестве 1,9% мас. на нефть, и полученные при первичной перегонке нефти, состоят в основном из пропана и бутанов (см. табл. 1.2). Они являются сырьем газофракционирующих установок и могут служить в качестве топлива (бытовой сжиженный газ).
Фракции н.к.-62 и 62-85оС имеют небольшое октановое число, поэтому направляется на установку изомеризации для повышения октанового числа.
Фракция 85-120оС служит в качестве сырья каталитического риформинга для получения бензола и толуола, а также для получения компонентов высокооктанового бензина.
Фракции 85-120 и 120-180оС служат в качестве сырья каталитического риформинга для получения компонентов высокооктанового бензина, а также может использоваться для получения компонента реактивного топлива.
Фракция 180-230оС. Данная фракция является компонентом реактивного и дизельного топлив.
Фракции 230-280оС и 280-350оС являются фракциями дизельного топлива. Цетановое число объединенной фракции 240 - 350оС равно 55 (см. табл. 1.7). Температура застывания -12оС. Фракции могут использоваться как компонент летнего дизельного топлива. Для получения зимнего дизельного топлива объединенная фракция 230 - 350оС должна быть подвергнута депарафинизации.
Фракция 350-500оС - вакуумный газойль. Фракция может использоваться как сырье процессов каталитического крекинга и гидрокрекинга для получения высокооктанового бензина.
Фракция, выкипающая при температурах выше 500оС - гудрон. Фракция используется как сырье установок термического крекинга, висбрекинга, коксования, производства битума.
В табл. 2.1. сравнивается с показателями качества некоторых бензинов (ГОСТ 2084) бензиновая фракция 28-180 оС. Эту фракцию обычно подвергают вторичной перегонке. Октановые числа бензинов повышают с помощью антидетонаторов.
В табл 2.2. сравниваются фракция 120-240 оС и показатели качества реактивных топлив (ГОСТ 10227).
В табл. 2.3. проведено сравнение физико-химических свойств фракции 240 - 350оС с показателями качества некоторых товарных дизельных топлив (ГОСТ 305). Уменьшение кинематической вязкости возможно за счет добавления более легкой фракции. И по всем фракциям необходимо проводить гидроочистку.
Таблица 2.1
Сравнительная характеристика бензинов и фракции 28-180ºС
| Показатели качества | Марки бензинов | Фракция нефти | |||
| А-76 | АИ-91 | АИ-93 | АИ-95 | 28-180ºС | |
| Детонационная стойкость, не менее | |||||
| моторный метод | 76 | 82,5 | 85 | 85 | 46 |
| исследовательский метод | - | 91 | 93 | 95 | |
| Содержание свинца, г/дм³ | |||||
| не более | 0,013 | 0,013 | 0,013 | 0,013 | |
| Фракционный состав | |||||
| t нк ºС не ниже | |||||
| летний | 35 | 35 | 35 | 35 | 64 |
| зимний | - | - | - | - | |
| t 10% выкипания не выше | |||||
| летний | 70 | 70 | 70 | 70 | 80 |
| зимний | 55 | 55 | 55 | 55 | |
| t 50% выкипания не выше | |||||
| летний | 115 | 115 | 115 | 115 | 130 |
| зимний | 100 | 100 | 100 | 100 | |
| t 90% выкипания не выше | |||||
| летний | 180 | 180 | 180 | 180 | 168 |
| зимний | 160 | 160 | 160 | 160 | |
| t к к не выше | |||||
| летний | 195 | 205 | 205 | 205 | |
| зимний | 185 | 195 | 195 | 195 | |
| ДНП не выше | |||||
| летний | 500 | 500 | 500 | 500 | - |
| зимний | 500-700 | 500-700 | 500-700 | 500-700 | |
Кислотность, мг КОН на 100 см³ бензина – не более |
1,0 | 3,0 | 0,8 | 2,0 | - |
| Содержание фактических смол, мг/100 см³ бензина – не более | - | ||||
| на месте производства | 5,0 | 5,0 | 5,0 | 5,0 | |
| на месте потребления | 10 | 10 | 10 | 10 | |
| Индукционный период (мин) – не менее | 1200 | 900 | 1200 | 900 | - |
| Содержание S, % массовый – не более | 0,1 | 0,1 | 0,1 | 0,1 | следы |
Таблица 2.2.
Сравнительная характеристика реактивных топлив и фракции 120-240°С
| Показатели качества | Реактивные топлива марок | Фракция нефти | |
| ТС-1 | Т-1 | 120-240°С | |
| Плотность, |
780 | 800 | 781 |
| Фракционный состав, оС | |||
| - температура начала перегонки не выше | 150 | 150 | 142 |
| - 10 % отгоняется при температуре не выше | 165 | 175 | 153 |
| - 50 % отгоняется при температуре не выше | 195 | 225 | 178 |
| - 90 % отгоняется при температуре не выше | 230 | 270 | 223 |
| - 98 % отгоняется при температуре не выше | 250 | 280 | 240 |
| Кинематическая вязкость, мм²/с | |||
| - при 20ºС не менее | 1,30 | 1,50 | 1,36 |
| - при минус 40ºС не более | 8 | 16 | 4,71 |
| Низшая теплота сгорания, кДж/кг не менее | 43120 | 42900 | 40360 |
| Высота некоптящего пламени, мм не менее | 25 | 20 | 22 |
| Кислотность, мг КОН / 100 см3 топлива не более | 0,7 | 0,7 | 2,35 |
| Йодное число, мг J / 100 г дистиллята не более | 2,5 | 2,0 | 7,2 |
| Температура вспышки, ºС не ниже | 28 | 30 | 35 |
| Температура начала кристаллизации, ºС не выше | -60 | -60 | -60 |
| Содержание ароматических углеводородов, % мас. не более | 22 | 20 | - |
| Содержание общей серы, % мас. не более | 0,20 | 0,10 | 0,1 |
| Содержание меркаптановой серы, % мас. не более | 0,003 | – | 0,0011 |
| Фактические смолы, мг/100 г | - | ||
| Зольность, % мас. не более | 0,003 | 0,003 | - |
Таблица 2.3.
Сравнительная характеристика дизельных топлив и фракции 240-350°С
| Показатели | Летнее ДТ | Зимнее ДТ | Арктическое ДТ | Фракция нефти |
| 240-350°С | ||||
| Цетановое число, не менее | 45 | 45 | 45 | 55 |
| Фракционный состав: перегоняется при температуре, °С,50 %, не выше96 %, не выше | 280360 | 280340 | 255330 | 288330 |
| Кинематическая вязкость при 200С, мм² /с | 3-6 | 1,8-5,0 | 1,5-4,0 | 5,9 |
| Температура застывания, °С,не выше | -10 | -35 | -55 | -12 |
| Температура помутнения, °С,не выше | -5 | -25-35 | - | -6 |
| Температура вспышки в закрытом тигле, °С, не более | 40 | 35 | 30 | 118 |
| Содержание серы, % мас. общей меркаптановой | 0,20,01 | 0,20,01 | 0,20,01 | 0,82 |
| Кислотность, мг КОН/100 мл топлива, не более | 5 | 5 | 5 | 8,62 |
| Йодное число, г J2 /100 г,не более | 6 | 6 | 6 | - |
| Зольность, % масс., не более | 0,01 | 0,01 | 0,01 | - |
| Коксуемость, % остатка, не более | 0,2 | 0,3 | 0,3 | _ |
| Плотность при 20°С, кг/м³, не более | 860 | 840 | 830 | 852,0 |
3.ВЫБОР И ОБСНОВАНИЕ СХЕМЫ УСТАНОВКИ ЭЛОУ-АВТ
Обычно установка состоит из блока ЭЛОУ, блока АТ, блока ВТ, блока стабилизации и блока вторичной разгонки бензиновых фракций. Блок ЭЛОУ предназначен для подготовки нефти к переработке путем удаления из нее воды и солей. Блок АТ предназначен для разгонки светлых нефтепродуктов на узкие фракции. Блок ВТ предназначен для разгонки мазута (>3500С) на фракции. Блок стабилизации предназначен для удаления из бензина газообразных компонентов, в том числе коррозийно-активного сероводорода и углеводородных газов. Блок вторичной разгонки бензиновых фракций предназначен для разделения бензина на фракции.
3.1 ВЫБОР И ОБОСНОВАНИЕ СХЕМЫ БЛОКА ЭЛОУ
Нефть, поступающая с промыслов на нефтеперерабатывающие заводы и соответствующая требованиям ГОСТ Р 51858-2002, подвергается дополни-тельной обработке на НПЗ.
Подготовка нефтей к переработке, осуществляется на блоке ЭЛОУ, является важнейшим условием обеспечения работы установки первичной переработки нефти и получения качественных фракций для дальнейшей их переработки.
Электрообессоливание и обезвоживание нефти производится в специальных аппаратах - электродегидраторах. При этом нефть предварительно нагревается в системе теплообменников (в два потока), в нее добавляют деэмульгатор, так как вода с нефтью образует эмульсию, которая обычно обладает высокой устойчивостью и требует специальных методов разрушения. На блоке ЭЛОУ предполагается установить две ступени электродегидраторов, между которыми в поток нефти будет производится ввод свежей воды, которая служит для извлечения соли. Наиболее распространенные и высокопроизводительные горизонтальные электродегидраторы имеют производительность 240-480 м3/ч. Мощность проектируемой установки составляет 6,6 млн. т /год. Плотность нефти равна 0,8678 г/см3 (табл.1.1). Таким образом, объемная производительность установки по нефти составляет:
5800000/0,8695=6683568 м3/год;
Число рабочих дней в году принимаем равным 340. Тогда часовая объемная производительность установки составит:
6683568/(340∙24)=819 м3/ч.
Количество электродегидраторов, которые следует установить на одной ступени обессоливания, составит:
N=819/480 =1,7 шт.
Таким образом, принимаем число электродегидраторов на одной ступени равным двум. Схема блока ЭЛОУ приведена рис.3.1.
Температуру в электродегидраторах принимаем равной 100-1600С. Для предотвращения газовыделения в электродегидраторах поддерживается повышенное давление, равное 1,8 МПа.
3.2 ВЫБОР И ОБОСНОВАНИЕ СХЕМЫ БЛОКА АТМОСФЕРНОЙ ПЕРЕГОНКИ
В нефтепереработке приняты три основные схемы атмосферной переработки нефти. Это двухколонная схема с двухкратным испарением и двухкратной ректификацией, двухколонная схема с двухкратным испарением и однократной ректификацией (первая колонна является в этой схеме пустотелым испарителем) и одноколонная схема с однократным испарением и однократной ректификацией. Схемы блока перегонки нефти при атмосферном давлении зависят от природы нефти (содержания бензиновых фракций, выкипающих до 200ºС и в целом светлых, выкипающих до 350ºС, растворенных газов и общей серы). Данная нефть, содержит 1,9 % газа (табл. 1.2), 24,0% бензиновых фракций, выкипающих до 2000С (табл. 1.1) и 44,8% светлых нефтепродуктов, выкипающих до 3500С (табл. 1.1). Содержание в нефти серы составляет 1,68% (табл.1.1). Для переработки такой нефти наиболее предпочтительна схема перегонки нефти в двух ректификационных колоннах (перегонка нефти с двухкратным испарением и двухкратной ректификацией), из которых первая - отбензинивающая колонна, а вторая - основная ректификационная колонна, применяется для ректификации высокопотенциальных сернистых и высокосернистых нефтей (содержание бензиновых фракций 20 % мас. и выше, содержание растворенных газов до 3 % мас. и выше).
На установке, работающей по данной схеме (см. рис.3.2), нефть предварительно подогревается в теплообменниках до температуры (обычно 220-250о С), обеспечивающей испарение легкой части бензиновой фракции, и поступает в отбензинивающую колонну. Дополнительное тепло в низ колонны сообщается горячей струей полуотбензиненной нефти. Частично отбензиненная нефть нагревается в печи и с температурой 340-370оС поступает в основную атмосферную ректификационную колонну, где происходит отбор светлых - бензиновых и средних дистиллятов. С низа колонны отбирают мазут.
К достоинствам установки, в которой нефть перегоняется по данной схеме следует отнести следующие:
-возможность переработки любых нефтей, в том числе высокопотенциаль- ных и высокосернистых;
-возможность переработки нефтей, недостаточно хорошо обессоленных и обезвоженных.
Однако, для данной установки характерны и недостатки:
-некоторое ухудшение технологических условий работы основной атмосферной колонны из-за отсутствия легких углеводородов;
-увеличение расхода топлива в печи, служащей для нагрева сырья колонны, так как требуется производить нагрев нефти до более высокой температуры, чем при нагреве неотбензиненной нефти;
-большие капитальные и эксплуатационные расходы на установке.
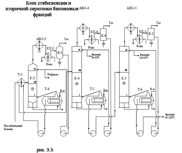
3.3 СТАБИЛИЗАЦИЯ И ВТОРИЧНАЯ ПЕРЕГОНКА БЕНЗИНОВОЙ ФРАКЦИИ
Схема стабилизации и вторичной перегонки бензиновой фракции представлена на рис. 3.3.

Стабилизационная колонна К-3 на АВТ предназначена для освобождения бензиновой фракции от растворенных газов и от растворенного сероводорода. Сверху колонны отбирается газ, который разделяется в емкости Е-3 на метан-этановую и пропан-бутановую фракции (рефлюкс). Так как в обычных условиях рефлюкс является газом, для получения орошения в колонне поддерживается повышенное давление. Блок вторичной ректификации бензинов на АВТ предназначен для получения узких бензиновых фракций. В данной работе получаем фракции 28-62°С, 62-120°С. Для разделения бензиновой фракции 62-120°С на две более узкие требуется дополнительная колонна К-5.
3.4 ВАКУУМНАЯ ПЕРЕГОНКА МАЗУТА
Перегонка мазута осуществляется в вакуумной части установки, так как перегонка мазута без понижения давления вызывает крекинг углеводородов, входящих в его состав. В соответствии с заданием мазут разгоняется по топливному варианту с получением вакуумного газойля, гудрона и утяжеленного дизельного топлива в виде бокового погона.
Мазут, который выводится с низа колонны К-2 нагревается в печи П-3 и с температурой 400-420°С поступает в вакуумную колонну К-6. В этой колонне предлагается разместить 16 клапанных тарелок. С верха колонны пары отводятся к вакуумсоздающей аппаратуре. С верхней тарелки отводим утяжеленное дизельное топливо, часть которого возвращаем в колонну в качестве орошения. Боковым погоном из колонны К-6 выводим вакуумный газойль (350-490°С). Его отбор производится с 10 тарелки. Вакуумный газойль поступает в стриппинг-колонну К-6/1, в низ которой подается водяной пар. С низа колонны выводим гудрон (остаток, выкипающий при температуре выше 490°С). В нижнюю часть колонны подаем водяной пар для снижения парциального давления углеводородов. Избыток тепла в колонне снимаем циркуляционным орошением.
Схема вакуумной перегонки мазута приведена на рис. 3.4
4. ПРИНЦИПИАЛЬНАЯ ТЕХНОЛОГИЧЕСКАЯ СХЕМА УСТАНОВКИ ЭЛОУ-АВТ И ЕЕ КРАТКОЕ ОПИСАНИЕ
Нефть, деэмульгатор и щелочь сырьевым насосом Н-1 подается двумя потоками в теплообменники Т-1/1 – Т-1/5 и Т-2/1 - Т-2/5. В теплообменниках Т-1/1 и Т-2/1 нефть нагревается за счет тепла циркуляционного орошения ЦО1, отводимого с тарелки отбора фракции 180 - 230°С. В теплообменниках Т-1/2 и Т-2/2 нефть нагревается за счет тепла циркуляционного орошения ЦО2, отводимого с тарелки отбора фракции 230 - 280°С; в теплообменниках Т-1/3 и Т-2/3 нефть нагревается за счет тепла циркуляционного орошения ЦО3, отводимого с тарелки отбора фракции 280 - 350°С; в теплообменниках Т-1/4 и Т-2/4 нагрев нефти осуществляется за счет тепла фракции 230-280°С; в теплообменниках Т-1/5 и Т-2/5 нагрев нефти осуществляется за счет тепла фракции 280 - 350°С. На выходе из теплообменников оба потока объединяются, к ним добавляется вода со второй ступени ЭЛОУ. Затем поток разделяется на 2 потока и поступают в электродегидраторы первой ступени. С первой ступени отводится вода на очистку. После первой ступени к объединенным потокам добавляется свежая вода для экстрагирования оставшихся солей нефти. Затем нефть поступает на вторую ступень ЭЛОУ, на второй ступени также отводится вода, которая подается на первую ступень.
Обессоленная и обезвоженная нефть объединяется на выходе из электродегидраторов в один поток и, предварительно разделившись на два потока, по трубопроводам поступает в теплообменники Т-1/6 - Т-1/9 и Т-2/6 - Т-2/9. В теплообменниках нагрев нефти осуществляется следующим образом: в Т-1/6 и Т-2/6 - за счет тепла фракции 180-230°С, в Т-1/7 и Т-2/7 - за счет тепла циркуляционного орошения, отводимого с тарелки отбора вакуумного газойля, в Т-1/8 и Т-2/8 - за счет тепла вакуумного газойля, в Т-1/9 и Т-2/9 -за счет тепла гудрона.
Выходя из теплообменников, нефть объединяется в один поток и по трубопроводу поступает в отбензинивающую колонну К-1.
С верха колонны К-1 отводятся пары бензиновой фракции (н.к. - 120°С) и газы. Конденсация паров бензина происходит в аппарате воздушного охлаждения АВО-1 и конденсаторе-холодильнике КХ-1. В емкости Е-1 происходит разделение бензина и газов. Легкая бензиновая фракция насосом Н-2 подается на орошение верха колонны, а ее балансовое количество направляется в теплообменник Т-3, где нагревается вместе с тяжелой бензиновой фракцией за счет тепла отводимого из рибойлера Т-4 стабильного бензина.
С низа колонны К-1 частично отбензиненная нефть насосом Н-3 направляется к печам П-1 и П-2. Часть нефти направляется в печь П-1 для создания горячей струи, подаваемой в низ колонны К-1, остальная нефть нагревается в печи П-2 и по трубопроводу поступает в основную колонну К-2.
С верха колоны К-2 отводятся пары бензина бензиновой фракции 120 - 180°С, конденсация их происходит в аппарате воздушного охлаждения АВО-2 и конденсаторе-холодильнике КХ-2. В емкости Е-2 бензин отделяется от газов и воды. Далее бензин насосом Н-4 подается на орошение верха колонны, а избыток выводится с установки через аппарат воздушного охлаждения АВО-12 .
С 31 тарелки колонны К-2 отводится фракция 180-230°С и поступает на верхнюю тарелку стриппинг-колонны К-2/1. Пары из колонны К-2/1 возвращаются под 32 тарелку колонны К-2, а фракция 180-230°С забирается насосом Н-11, прокачивается через теплообменники Т-1/6 и Т-2/6, где отдает тепло нефти, затем через аппарат воздушного охлаждения АВО-11 и выводится с установки.
С 21 тарелки колонны К-2 отводится фракция 230-280°С и поступает на верхнюю тарелку стриппинг-колонны К-2/2. Пары из колонны К-2/2 возвращаются под 22 тарелку колонны К-2, а фракция 230-280°С забирается насосом Н-10, прокачивается через теплообменники Т-1/4 и Т-2/4, где отдает тепло нефти, затем через аппарат воздушного охлаждения АВО-10 и выводится с установки.
С 11 тарелки колонны К-2 выводится фракция 280-350°С и поступает на верхнюю тарелку стриппинг-колонны К-2/3. Пары из колонны К-2/3 возвращаются под 12 тарелку колонны К-2, а фракция 280-350°С забирается насосом Н-9, прокачивается через теплообменники Т-1/5 и Т-2/5, где отдает тепло нефти, после этого направляется в АВО-9 и выводится с установки.
С низа колонны К-2 мазут направляется в вакуумную колонну К-6 насосом Н-8.
Избыток количества тепла колонны К-2 снимается циркуляционными орошениями:
- первое циркуляционное орошение забирается из кармана 29 тарелки колонны К- 2 насосом Н-5, прокачивается через теплообменники Т-1/1, Т-2/1 и возвращается в колонну на 30 тарелку;
- второе циркуляционное орошение забирается из кармана 19 тарелки колонны К-2 насосом Н-6, прокачивается через теплообменники Т-1/2, Т-2/2 и возвращается в колонну на 20 тарелку;
- третье циркуляционное орошение забирается из кармана 9 тарелки колонны К-2 насосом Н-8 , прокачивается через Т-1/3, Т-2/3 и возвращается в колонну К-2 на 10 тарелку;
Бензиновая фракция, нагретая в теплообменнике Т-3, поступает в колонну стабилизации К-3, работающую под давлением. В ней происходит освобождение бензина от растворенных газов и сероводорода. С верха колонны К-3 выводится газ, проходит через АВО-3 и КХ-3, где частично конденсируется. Из рефлюксной емкости Е-3 сверху уходит газ, а снизу - рефлюкс, который насосом Н-13 подается на орошение верха колонны К-3, а избыток выводится с установки.
С низа колонны К-3 выводится стабильный бензин, который по трубопроводу поступает в пароподогреватель Т-4, где нагревается и частично испаряется. Пары направляются в низ колонны К-3 для создания парового потока, а жидкость насосом Н-12 прокачивается через Т-3, где отдает свое тепло исходной бензиновой фракции и направляется по трубопроводу в колонну вторичной ректификации бензина К-4, перед этим нагреваясь в Т-5. В теплообменнике Т-5 бензин нагревается за счет тепла фракции 62-120°С.
С верха колонны К-4 отводятся пары фракции 28-62°С, которые, проходя через АВО-4 и КХ-4, конденсируются и поступают в емкость Е-4. Несконденсировавшиеся пары уходят с верха емкости, а жидкая часть фракции 28-62°С выводится снизу и насосом Н-15 подается на орошение верха колонны К-4, а избыток отводится с установки.
С низа колонны К-4 отводится фракция 62-120°С, которая направляется в рибойлер Т-6, где нагревается и частично испаряется. Пары направляются в низ колонны К-4 для создания парового потока, а жидкость насосом Н-14 подается в теплообменник Т-7, перед этим отдав тепло в Т-5.
В теплообменнике Т-7 бензин получает тепло от фракции 62-120°С. После Т-7 бензин поступает в колонну К-5. с верха колонны К-5 отводятся пары фракции 62-85°С, которые, проходя через АВО-5 и КХ-5, конденсируются и поступают в емкость Е-5. Несконденсировавшиеся пары уходят с верха емкости, а жидкая часть фракции 62-85°С выводится снизу и насосом Н-17 подается на орошение верха колонны К-5, а избыток отводится с установки через АВО-13.
С низа колонны К-5 отводится фракция 85-120°С, которая направляется в рибойлер Т-8, где нагревается и частично испаряется. Пары направляются в низ колонны К-5 для создания парового потока, а жидкость насосом Н-16 через Т-7, АВО-12 и выводится с установки.
Мазут с низа колонны К-2 насосом Н-8 направляется по трубопроводу в вакуумную печь П-3, где он нагревается до температуры не выше 420°С и направляется в вакуумную колонну К-6.
Из кармана 17 тарелки колонны К-6 отбирается утяжеленное дизельное топливо, которое насосом Н-21 прокачивается через АВО-7, где охлаждается и по трубопроводу направляется на орошение верха колонны К-6, а балансовое количество утяжеленного дизельного топлива выводится с установки.
С 14 тарелки колонны К-6 выводится вакуумный газойль и направляется на верхнюю тарелку вакуумной стриппинг-колонны К-6/1. Пары из колонны К-6/1 возвращаются под 15 тарелку колонны К-6, а вакуумный газойль (350-490°С) забирается насосом Н-20, прокачивается через теплообменники Т-1/8, Т-2/8, затем через АВО-8, где охлаждается и выводится с установки.
Избыток тепла в колонне К-6 снимается циркуляционным орошением, которое забирается из кармана 12 тарелки насосом Н-18 , прокачивается через Т-1/7, Т-2/7, где охлаждается и возвращается в колонну К-6 на 13 тарелку.
С низа К-6 выводится гудрон, который насосом Н-19 прокачивается по трубному пространству теплообменников Т-1/9 и Т-2/9, охлаждается в АВО-6 и выводится с установки.
Пары с верха колонны К-6 поступают в конденсатор-холодильник КХ-6. Пары частично конденсируются холодной водой и направляются в вакуумный приемник Е-6, а вода идет на повторное использование. Не конденсировавшиеся пары из конденсаторов-холодильников объединяются в один поток и направляются в пароэжекционный вакуум-насос ЭЖ-1 , затем в конденсатор-холодильник КХ-7, где частично конденсируются за счет холодной воды. Не сконденсировавшися пары поступают на вторую ступень в пароэжекционный вакуум-насос ЭЖ-2 и конденсатор-холодильник КХ-8, а затем на третью ступень в пароэжекционный вакуум-насос ЭЖ-3 и конденсатор-холодильник КХ-9. Не сконденсировавшиеся пары после третьей ступени направляются к печам. Для работы пароэжекционных вакуум-насосов ЭЖ-1, ЭЖ-2 и ЭЖ-3 используется водяной пар. Сконденсировавшиеся пары из конденсаторов-холодильников КХ-7, КХ-8, КХ-9 объединяются в один поток и направляются в барометрический ящик Е-7.
В вакуумном приемнике Е-6 происходит разделение паровой и жидкой фаз. Пары направляются в основной поток паров, идущих в пароэжекционный вакуум-насос ЭЖ-1. Жидкая фаза с низа Е-6 выводится в барометрический ящик, в котором постепенно накапливается утяжеленное дизельное топливо и периодически выводится с установки.
5. ОСНОВНОЕ ОБОРУДОВАНИЕ УСТАНОВКИ И ОСНОВНЫЕ УСЛОВИЯ ЕГО ЭКСПЛУАТАЦИИ
5.1 ЭЛЕКТРОДЕГИДРАТОРЫ
Электродегидраторы используются на установке ЭЛОУ для обезвоживания и обессоливания нефти.
Электродегидраторы бывают вертикальные, горизонтальные, сферические. Наибольшее распространение в нефтепереработке получили горизонтальные электродегидораторы, которые имеют большую производительность, чем вертикальные и требуют меньшего расхода металла, чем сферические. Электродегидраторы различаются по характеру ввода нефти в аппарат: сырье может вводиться в нижнюю часть или непосредственно в межэлектродное пространство. Эффективным оказалось комбинирование обоих способов подачи, при котором часть сырья подается в нижнюю (подэлектродную) зону, а часть между электродами.
В электродегидраторах обезвоживание и обессоливание ведется с добавлением воды, деэмульгатора и щелочи. Нефть из резервуара насосом прокачивается через систему теплообменников в последовательно работающие электродегидраторы. Нагрев сырой нефти необходим для достижения необходимой степени очистки. Процесс ведется при температуре 160°С и давлении 1,8 МПа.
По ТУ 26-02-400-76 выбираем электродегидратор 2ЭГ-160.
5.2 КОЛОННЫ
Ректификационные колонны в зависимости от числа получаемых продуктов при разделении многокомпонентных смесей делятся на простые и сложные.
В зависимости от давления ректификационные колонны делятся на колонны, работающие под давлением, атмосферные и вакуумные.
Колонны, работающие под давлением, применяются на АВТ в процессах стабилизации бензиновой фракции (колонна К-1). Атмосферными колоннами являются основная колонна К-1 и колонны в блоке вторичной ректификации бензинов. Вакуумные колонны применяются при перегонке мазута (колонна К-6).
В данной работе используются тарельчатые колонны. Тип тарелок - клапанные дисковые (ОСТ 26-02-1401-76). Клапанные тарелки имеют КПД более 70%, гидравлическое сопротивление 4,9-4,8 мм рт. ст.
Число тарелок в колоннах следующее:
- 30 штук в колонне К-1;
- 42 штуки в колонне К-2;
- 32 штуки в колонне К-3;
- 60 штук в колонне К-4;
- 60 штук в колонне К-5.
- 18 штук в колонне К-6.
Ректификационные колонны и тарелки необходимо изготовить из материала, устойчивого к сероводородной коррозии.
5.3 ТЕПЛООБМЕННЫЕ АППАРАТЫ
На высокопроизводительных АВТ применяют укрупненные теплообменники типа «труба в трубе» и «с плавающей головкой».
Теплообменники с плавающей головкой наиболее часто используются на АВТ. За счет особенностей конструкции (наличие плавающей головки) в них легко обеспечивается компенсация температурных удлинений корпуса и трубного пучка. Трубный пучок легко вытаскивается вместе с плавающей головкой, что облегчает чистку межтрубного пространства. Но эти теплообменники имеют следующие недостатки:
- относительно сложная конструкция;
- большой расход металла на единицу поверхности;
- плавающая головка не доступна для осмотра.
В стабилизаторе и колоннах вторичной перегонки для подвода тепла в низ колонны используются подогреватели с паровым пространством. Они позволяют обеспечить любую поверхность теплообмена путем установки необходимого количества подогревателей, и малое гидравлическое сопротивление каждого потока. Это позволяет обойтись небольшим объемом жидкости в низу колонны и располагать обогреватель примерно на той же отметке, что и колонна. Недостатком их является малый запас жидкости за сливной перегородкой подогревателя.
Конденсаторы и холодильники выполняют в виде змеевиков из гладких или ребристых труб, либо в виде одно- и многоходовых кожухотрубчатых аппаратов.
На АВТ используют так же аппараты воздушного охлаждения (АВО), позволяющие сократить расходы воды на НПЗ. Коэффициенты теплопередачи для различных климатических условий при работе аппаратов в качестве конденсаторов и холодильников на АВТ составляют 235-258 Вт/( м2 • К).
АВО имеют поверхность охлаждения, скомпонованную из секций оребренных труб, систему подачи воздуха и регулирующие устройства для изменения расхода воздуха..
5.4 ПЕЧИ
В нефтеперерабатывающей и нефтехимической промышленности для нагрева нефти и нефтепродуктов до температур, более высоких, чем те которые можно достичь, например, с помощью нагрева водяным паром, используются трубчатые печи.
На современных АВТ используют следующие основные типы печей. Печи серии Г - узкокамерные, с верхним отводом дымовых газов и горизонтальными трубами змеевика; печи серии Б - узкокамерные с нижним отводом дымовых газов и горизонтальными трубами; печи серии Ц - цилиндрические вертикальные трубчатые печи с верхним отводом дымовых газов.
С целью использования на установке АВТ однотипных печей как для AT, так и для ВТ применяются вертикально-факельные печи. Предлагается использовать на установке печи типа ГС-1, широко распространенные на современных АВТ - с однорядным настенным экраном и свободным вертикальным факелом. Эти печи имеют достаточно высокий КПД, могут обеспечивать высокую тепловую мощность. Продолжительность пребывания нагреваемого сырья в зоне высоких температур не превышает нескольких минут, что уменьшает возможность его разложения и отложения кокса в трубах, вследствие чего при необходимости сырье можно нагревать до более высокой температуры.
6.ТЕХНОЛОГИЧЕСКИЙ РАСЧЕТ
6.1 МАТЕРИАЛЬНЫЙ БАЛАНС БЛОКА ЭЛОУ, БЛОКА АВТ И АТМОСФЕРНЫХ КОЛОНН К-1 И К-2
Материальный баланс блока ЭЛОУ, АВТ и колонн К-1 и К-2 представлен табл. 6.1-6.4. Количество рабочих дней в году принимаем равным 340.
Таблица 6.1
Материальный баланс блока ЭЛОУ
| Статьи баланса | % мас. | Тыс. т/год |
| Взято: | ||
| Нефть сырая | 101,0 | 5858 |
| Итого | 101,0 | 5858 |
| Получено: | ||
| Нефть обезвоженная | 100 | 5800 |
| Вода | 0,5 | 29 |
| Потери | 0,5 | 29 |
| Итого | 101,0 | 5858 |
Таблица 6.2
Материальный баланс блока АВТ
| Статьи баланса | Потенциальное содержание % мас. | Отбор от потенциала в долях от единицы | Фактический отбор, % мас. | Расход | ||
| Тыс. т/год | Т/сутки | Кг/ч | ||||
| Взято: | ||||||
| Нефть | 100,0 | – | – | 5800 | 17059 | 710784 |
| Итого | 100,0 | – | – | 5800 | 17059 | 710784 |
| Получено: | ||||||
| 1.Газ | 1,9 | 1,0 | 1,9 | 110 | 324 | 13505 |
| 2.Фракция 28-62°С | 3,0 | 0,99 | 3,0 | 174 | 512 | 21324 |
3.Фракция 62-85°С 4.Фракция 85-120°С 5.Фракция 120-180°С 6.Фракция 180-230°С 7.Фракция 230-280°С 8.Фракция 280-350°С 9.Фракция 350-500°С 10.Фракция > 500°С 11.Потери |
2,7 4,6 8,8 7,2 6,7 9,9 23,0 32,2 - |
0,99 0,98 0,97 0,96 0,96 0,95 0,86 1,12 - |
2,6 4,5 8,5 6,9 6,4 9,4 19,8 36,0 1,0 |
151 261 493 400 372 545 1148 2088 58 |
444 768 1450 1176 1092 1604 3377 6141 171 |
18480 31985 60417 49044 45490 66814 140735 255882 7108 |
| Итого | 100,0 | - | 100,0 | 5800 | 17059 | 710784 |
Отбор от потенциала в соответствии с данными табл.6.2 находится как отношение суммы фактического отбора светлых фракций (выкипающих до 350°С) к суммарному потенциальному содержанию светлых фракций, содержащихся в данной нефти.
Отбор от потенциала =
∙100% = 96,3%
Таблица 6.3
Материальный баланс колонны К-1
| Статьи баланса | % мас. | Расход | ||
| тыс.т/год | т/сут | кг/ч | ||
Взято: Нефть |
100,0 |
5800 |
17059 |
710784 |
| Итого | 100,0 | 5800 | 17059 | 710784 |
Получено: 1.Газ 2.Фракция 28-120°С 3. Нефть отбензинен. |
1,9 10,1 88,0 |
110 586 5104 |
324 1723 15012 |
13505 71789 625490 |
| Итого | 100,0 | 5800 | 17059 | 710784 |
Отбор фракции, получаемой в колонне К-1, определяем по кривой фактического отбора фракций, не менее 8% мас., которая строится по данным «Фактический отбор, % мас.» табл 6.2.(см. рис.6.1).
Таблица 6.4
Материальный баланс колонны К-2
| Статьи баланса | Выход на нефть, %мас | Выход на сырье колонны, % мас. | Расход, кг/ч |
| Взято: | |||
| Нефть отбензиненая | 88,0 | 100 | 710784 |
| Итого | 88,0 | 100 | 710784 |
Получено: 1.Фракция 120-180оС |
8,5 | 9,7 | 68946 |
| 2.Фракция 180-230оС | 6,9 | 7,8 | 55441 |
| 3.Фракция 230-280оС | 6,4 | 7,3 | 51887 |
| 4.Фракция 280-350оС | 9,4 | 10,7 | 76054 |
| 5. Мазут | 56,8 | 64,5 | 458456 |
| Итого | 88,0 | 100,0 | 710784 |
6.2 ТЕХНОЛОГИЧЕСКИЙ РАСЧЕТ ОСНОВНОЙ КОЛОННЫ К-2
6.2.1 МАТЕРИАЛЬНЫЙ БАЛАНС КОЛОННЫ К-2
Таблица 6.5
Материальный баланс колонны К-2
| Статьи баланса | Расход, | Плотность, |
Температура (средняя) кипения фракции, оС | Молярная масса | |
| % мас. | кг/ч | ||||
Взято: Нефть отбензиненная |
100,0 | 710784 | - | - | - |
| Итого | 100,0 | 710784 | - | - | - |
Получено: 1.Фракция 120-180оС |
9,7 | 68946 | 0,757 | 149 | 134 |
| 2.Фракция 180-230оС | 7,8 | 55441 | 0,801 | 207 | 170 |
| 3.Фракция 230-280оС | 7,3 | 51887 | 0,835 | 256 | 203 |
| 4.Фракция 280-350оС | 10,7 | 76054 | 0,860 | 314 | 253 |
| 5. Мазут | 64,5 | 458456 | 0,949 | 516 | 440 |
| Итого | 100,0 | 710784 | - | - | - |
6.2.2 ВЫБОР КОНСТРУКЦИИ ОСНОВНОЙ КОЛОННЫ, ЧИСЛА И ТИПА ТАРЕЛОК
Количество тарелок по высоте колонны принимаем из практических данных.
В нижней отгонной части монтируем 4 тарелки (n1 = 4).
В укрепляющей части колонны - от зоны питания до тарелки вывода фракции 280-3500С принимаем 6 тарелок (с 5 по 10 тарелку, считая снизу), n2= 6.
От тарелки вывода фракции 280-3500С до тарелки вывода фракции 230-2800С принимаем 10 тарелок (с 11 по 20), n3= 10.
От тарелки вывода фракции 230-2800С до тарелки вывода фракции 180-2300С принимаем 10 тарелок (с 21 по 30), n4 = 10.
От тарелки вывода фракции 180-2300С до верха тарелки принимаем 12 тарелок (с 31 по 42), n5 = 12.
Итого в колонне принято 42 тарелки, из которых в укрепляющей части 38 шт., а в отгонной – 4 шт.
Выбираем клапанные тарелки. Перепад давления на одну тарелку составляет 5 мм рт. ст. (
Рт = 0,00066 МПа).
6.2.3 РАСЧЕТ ДАВЛЕНИЯ ПО ВЫСОТЕ КОЛОННЫ
Расчет давления по высоте колонны ведем сверху вниз исходя из перепада давления на тарелках. Давление в емкости орошения Р= 0,1 Мпа. Принимаем ∆Р=0,04 Мпа.
Давление в верху колонны:
Рверха = РЕ-2 +∆Р= 0,1+0,04=0,140 Мпа
Давление на тарелке вывода фракции 180-230 оС:
Р180-240 = Рверха +∆РТ ∙ n6=0,140+0,00066 ∙ 12 =0,148Мпа
Давление на тарелке вывода фракции 230-280 оС:
Р240-280 = Рверха +∆РТ ∙ (n4+ n5) =0,140+0,00066 ∙ (10+12) =0,155 Мпа
Давление на тарелке вывода фракции 280-350оС:
Р280-350 = Рверха+∆РТ ∙ (n3+n5 + n4 ) =0,140+ 0,00066 ∙ (10+12+10) = 0,161 Мпа
Давление на входе в колонну:
Рвхода = Рверха +∆РТ ∙ (n5 +n4+n3+n2 ) =0,140+ 0,00066 ∙ (12+10+10 +6) = 0,165Мпа
Давление по высоте колонны распределяется следующим образом:
Рверха = 0,140 Мпа;
Р180-230=0,148Мпа;
Р230-280 = 0,155 Мпа;
Р280-350 = 0,161 Мпа;
Рвхода = 0,165 Мпа.
6.2.4 РАСЧЕТ РАСХОДА ВОДЯНОГО ПАРА
По заводским данным колебания расхода водяного пара составляют 1,6 – 2,3% масс. в расчете на сырье основной атмосферной колонны, что в среднем составляет 2% масс. на отводимый продукт. Для удобства проведения расчетов количество водяного пара и флегмы определяем на 100 кг сырья.
Расход водяного пара, подаваемого в нижнюю часть колонны, найдем из выражения:
Zниза = gМ ∙ 0,02,
где Zниза - расход водяного пара, подаваемого в нижнюю часть колонны, кг;
gМ – расход мазута. Для нашего расчета gМ = 64,5 кг (см табл. 6.4); 0,02 – расход водяного пара, в долях от единицы.
Zниза = gМ ∙ 0,02 = 64,5∙0,02 =1,29 кг.
Расход водяного пара, подаваемого в стриппинг-колонну К-2/3, служащую для вывода фракции 280-350 оС:
ZК-2/3 = g280-350 ∙ 0,02 =10,7 ∙0,02 = 0,214 кг.
Расход водяного пара, подаваемого в стриппинг-колонну К-2/2 (вывод фракции 230-2800С):
ZК-2/2 = g 230-280 ∙ 0,02 = 7,3 ∙0,02 = 0,146 кг.
Расход водяного пара, подаваемого в стриппинг-колонну К-2/1 (вывод фракции 180-2300С):
ZК-2/1 = g180-230 ∙ 0,02 = 7,8 ∙0,02 = 0,156 кг.
Определим количество водяного пара по высоте колонны.
Количество водяного пара на тарелке отбора фракции 280-3500С:
Z280-350 = Zниза = 1,29 кг.
Количество водяного пара на тарелке отбора фракции 230-2800С:
Z230-280 = Zниза + ZК-2/3 = 1,29 + 0,214 = 1,504 кг.
Количество водяного пара на тарелке отбора фракции 180-2300С:
Z180-230 = Zниза + ZК-2/3 +ZК-2/2 = 1,29 + 0,214 + 0,146 = 1,65 кг.
Количество водяного пара в верху колонны:
Zверха= Zниза+ ZК-2/3+ZК-2/2+ZК-2/1=1,29 + 0,214 + 0,146 +0,156 =1,806 кг.
6.2.5 РАСЧЕТ РАСХОДА ФЛЕГМЫ ПО ВЫСОТЕ КОЛОННЫ
Задаемся флегмовым числом и принимаем условно, что оно по колонне не меняется. Примем флегмовое число равным 2.
Количество флегмы, стекающей с тарелки вывода фракции 280-3500С
gфл 280-350 = g280-350 ∙ 2 = 10,7 ∙ 2 = 21,4 кг.
Количество флегмы, стекающей с тарелки вывода фракции 230-2800С:
gфл 230-280 = g 230-280 ∙ 2 = 7,3 ∙ 2 = 14,6 кг.
Количество флегмы, стекающей с тарелки вывода фракции 180-2300С:
gфл 180-230 = g 180-230 ∙ 2 = 7,8 ∙ 2 = 15,6 кг.
Количество флегмы в верху колонны:
gфл 00 = g 120-180 ∙ 2 = 9,7 ∙ 2 = 19,4 кг.
6.2.6 ОПРЕДЕЛЕНИЕ ТЕМПЕРАТУРЫ НАГРЕВА СЫРЬЯ НА ВХОДЕ В КОЛОННУ
Теоретическая доля отгона (ēт) будет следующей:
ēт=0,097+0,078+0,073+0,107=0,355.
Температура нагрева нефти должна обеспечить величину фактической доли отгона равной или на 0,001-0,003 больше теоретической.
Температура нагрева нефти в печи перед колонной К-2 находится в пределах 320-3700С.Для определения температуры нагрева нефти необходимо рассчитать процесс однократного испарения сырья.
Расчет процесса однократного испарения сырья колонны ведем при условии испарения в трубах печи. Принимаем давление на 0,03 Мпа выше, чем в питательной зоне.
Рр=Рвхода +0,03=0,165+0,03=0,195Мпа.
Продолжаем вести расчет на 100 кг сырья.
При принятом давлении задаемся температурой нагрева нефти и методом подбора с использованием ПЭВМ находим молярную долю (ер), при которой соблюдаются равенства:

![]()
где хi – молярная концентрация компонентов жидкой фазы;
уi – молярная концентрация компонентов паровой фазы;
ai – молярная концентрация компонентов сырья;
ер – молярная доля отгона;
Кi – константа фазового равновесия.
Зная молярную долю отгона рассчитываем массовую долю отгона из соотношения
,
где ēр – массовая доля отгона (расчетная);
Му – молярная масса паровой фазы;
Мс – молярная масса сырья.
В табл.6.6. указаны результаты расчета молярной доли.
Исходные данные для расчета доли отгона:
| Компонент сырья колонны | Молярные концентрации | Константы фазового равновесия |
| 1. фр.120-1670С | 0,1722 | 19,4872 |
| 2. фр.167-2140С | 0,1389 | 10,7692 |
| 3. фр.214-2610С | 0,1149 | 4,8718 |
| 4. фр.261-3080С | 0,0977 | 2,1538 |
| 5. фр.308-3550С | 0,0781 | 1,0769 |
| 6. фр.355-4020С | 0,0693 | 0,4359 |
| 7. фр.402-4490С | 0,0688 | 0,1692 |
| 8. фр.449-5000С | 0,0709 | 0,0067 |
| 9. фр. выше 5000С | 0,1892 | 0,0077 |
| Сумма молярных долей | 1,0000 | - |
РЕЗУЛЬТАТЫ РАСЧЕТА НА ПЭВМ
Молярная доля отгона е = 0,5437 при 370ºС и 0,195 МПа.
СОСТАВ ФАЗ
| Компонент сырья колонны | Жидкая фаза | Газовая фаза |
| 1. фр.120-1670С | 0,0156 | 0,3037 |
| 2. фр.167-2140С | 0,0220 | 0,2369 |
| 3. фр.214-2610С | 0,0370 | 0,1803 |
| 4. фр.261-3080С | 0,0600 | 0,1293 |
| 5. фр.308-3550С | 0,0750 | 0,0808 |
| 6. фр.355-4020С | 0,0999 | 0,0436 |
| 7. фр.402-4490С | 0,1255 | 0,0212 |
| 8. фр.449-5000С | 0,1541 | 0,0010 |
| 9. фр. выше 5000С | 0,4109 | 0,0032 |
| Сумма молярных долей | 1,0000 | 1,0000 |
Таблица 6.6
Определение молярной доли отгона нефти на входе в колонну при температуре 370о С и давлении 0,195 Мпа
| № п/п | Пределы выкипания фракции, 0С | Выход фракций (фактический) на сырье установки, % масс. | Выход фракций на сырье колонны (Gi), % масс. | Мi |
кмоль |
![]() |
Средняя температура кипения фракции, оС | Давление насыщенных паров фракции при 370оС, Мпа (Рi) | ![]() |
![]() |
| 1 | 2 | 3 | 4 | 5 | 6 | 7 | 8 | 9 | 10 | 11 |
| 1 | 120-167 | 7,0 | 8,0 | 129 | 0,062 | 0,1722 | 143 | 3,8 | 19,4872 | 0,0156 |
| 2 | 167-214 | 7,0 | 8,0 | 160 | 0,050 | 0,1389 | 191 | 2,1 | 10,7692 | 0,0220 |
| 3 | 214-261 | 6,7 | 7,6 | 185 | 0,041 | 0,1149 | 237 | 0,95 | 4,8718 | 0,0370 |
| 4 | 261-308 | 6,8 | 7,7 | 221 | 0,035 | 0,0977 | 284 | 0,42 | 2,1538 | 0,0600 |
| 5 | 308-355 | 6,5 | 7,4 | 264 | 0,028 | 0,0781 | 331 | 0,21 | 1,0769 | 0,0750 |
| 6 | 355-402 | 6,7 | 7,6 | 307 | 0,025 | 0,0693 | 380 | 0,085 | 0,4359 | 0,0999 |
| 7 | 402-449 | 7,5 | 8,5 | 346 | 0,025 | 0,0688 | 426 | 0,033 | 0,1692 | 0,1255 |
| 8 | 449-500 | 8,8 | 10,0 | 394 | 0,025 | 0,0709 | 478 | 0,0013 | 0,0067 | 0,1541 |
| 9 | >500 | 31,0 | 35,2 | 520 | 0,068 | 0,1892 | 568 | 0,0015 | 0,0077 | 0,4109 |
| Итого | - | 88,0 | 100,0 | – | 0,358 | 1,0000 | - | – | - | 1,0000 |
| № п/п | уi=Ki×хi | Mi×yi | ![]() |
Mi×хi | ![]() |
ri | ||||
| 1 | 12 | 13 | 14 | 15 | 16 | 17 | 18 | 19 | 20 | 21 |
| 1 | 0,3037 | 39,2 | 0,214 | 2,0 | 0,005 | 0,080 | 0,753 | 0,007 | 0,284 | 0,106 |
| 2 | 0,2369 | 37,9 | 0,207 | 3,5 | 0,009 | 0,080 | 0,788 | 0,011 | 0,263 | 0,102 |
| 3 | 0,1803 | 33,4 | 0,182 | 6,8 | 0,017 | 0,076 | 0,820 | 0,021 | 0,222 | 0,093 |
| 4 | 0,1293 | 28,6 | 0,156 | 13,3 | 0,034 | 0,077 | 0,847 | 0,040 | 0,184 | 0,091 |
| 5 | 0,0808 | 21,3 | 0,116 | 19,8 | 0,050 | 0,074 | 0,866 | 0,058 | 0,135 | 0,086 |
| 6 | 0,0436 | 13,4 | 0,073 | 30,7 | 0,078 | 0,076 | 0,882 | 0,088 | 0,083 | 0,086 |
| 7 | 0,0212 | 7,3 | 0,040 | 43,4 | 0,110 | 0,085 | 0,901 | 0,122 | 0,045 | 0,094 |
| 8 | 0,0010 | 0,4 | 0,002 | 60,7 | 0,154 | 0,100 | 0,920 | 0,168 | 0,002 | 0,107 |
| 9 | 0,0032 | 1,6 | 0,009 | 213,7 | 0,542 | 0,352 | 1,010 | 0,537 | 0,009 | 0,349 |
| Итого | 1,0000 | 183,1 | 1,000 | 393,9 | 1,000 | 1,000 | - | 1,052 | 1,226 | 1,114 |
Определим массовую долю отгона нефти – сырья колонны К-2 при температуре 370ºС и давлении 0,195 Мпа.
![]()
Массовая доля отгона (ēр) сырья основной колонны, полученная в результате расчета, должна быть несколько больше или равна теоретической доле отгона ēт. В нашем примере ēт =0,355, а ēр =0,356. Следовательно, температуру нагрева сырья на входе в колонну определили верно.
Проверку правильности расчета проводим, определяя плотность сырья колонны из соотношения:
![]()
где
![]()
![]()
.
Определим плотность сырья по данным табл. 6.6 (колонка 21):
![]()
Полученное значение плотности сырья колонны и определенное ранее совпадают.
6.2.7 ОПРЕДЕЛЕНИЕ ТЕМПЕРАТУРЫ МАЗУТА В НИЗУ КОЛОННЫ
Колонна работает с вводом водяного пара в нижнюю часть колонны, где происходит испарение наиболее легкой части углеводородов, на что тратится теплота и температура мазута снижается на 10-250С по отношению к температуре входа сырья в зону питания. Принимаем температуру в низу колонны в нашем примере следующей
tниза=370 – 20 = 3500С
6.2.8 РАСЧЕТ ПАРЦИАЛЬНЫХ ДАВЛЕНИЙ ФРАКЦИЙ
Расчеты парциальных давлений фракций 120-1800С, 180-2300С, 230-2800С, 280-3500С представлены в табл. 6.7-6.10.
Таблица 6.7
Расчет парциального давления фракции 120-1800С (Робщ = 0,140 Мпа)
| Компонент | Расход, (Gi) кг | Мi | Ni= |
yi= |
Pобщ ∙ yi |
Водяной пар Фр.120-1800С+ острое орошение |
1,806 9,7+19,4=29,1 |
18 134 |
0,100 0,217 |
0,315 0,685 |
0,044 0,096 |
| Итого | 30,906 | - | 0,317 | 1,000 | 0,140 |
Таблица 6.8
Расчет парциального давления фракции 180-2300С (Робщ = 0,148 Мпа)
| Компонент | Расход, (Gi) кг | Мi | Ni= |
yi= |
Pобщ ∙ yi |
Водяной пар Фр.120-1800С Фр.180-2400С +флегма |
1,65 9,7 7,8+15,6=23,4 |
18 134 170 |
0,092 0,072 0,138 |
0,305 0,238 0,457 |
0,045 0,035 0,068 |
| Итого | 34,75 | - | 0,302 | 1,000 | 0,148 |
Таблица 6.9
Расчет парциального давления фракции 230-2800С (Робщ = 0,155 Мпа)
| Компонент | Расход, (Gi) кг | Мi | Ni= |
yi= |
Pобщ ∙ yi |
Водяной пар Фр.120-1800С Фр.180-2300С Фр.230-2800С +флегма |
1,504 9,7 7,8 7,3+14,6=21,9 |
18 134 170 203 |
0,084 0,072 0,046 0,108 |
0,271 0,233 0,148 0,348 |
0,042 0,036 0,023 0,054 |
| Итого | 40,904 | - | 0,310 | 1,000 | 0,155 |
Таблица 6.10.
Расчет парциального давления фракции 280-3500С (Робщ = 0,161 Мпа)
| Компонент | Расход, (Gi) кг | Мi | Ni= |
yi= |
Pобщ ∙ yi |
Водяной пар Фр.120-1800С Фр.180-2300С Фр.230-2800С Фр.280-3500С+флегма |
1,29 9,7 7,8 7,3 10,7+21,4=32,1 |
18 134 170 203 253 |
0,072 0,073 0,046 0,036 0,127 |
0,203 0,206 0,130 0,102 0,359 |
0,033 0,033 0,021 0,016 0,058 |
| Итого | 58,19 | - | 0,354 | 1,000 | 0,161 |
6.2.9 ОПРЕДЕЛЕНИЕ ТЕМПЕРАТУРЫ ВЫВОДА БОКОВЫХ ПОГОНОВ И ТЕМПЕРАТУРЫ В ВЕРХУ КОЛОННЫ
Для определения температур вывода боковых погонов и температуры в верху колонны строим кривые ИТК и линии ОИ при атмосферном давлении соответствующих фракций и затем с помощью сетки Максвелла строим линии ОИ фракций при их парциальных давлениях, определенных в таблицах 6.7-6.10.
Парциальное давление фракции 120-1800С составляет 0,096 Мпа
Парциальное давление фракции 180-2300С составляет 0,068 Мпа
Парциальное давление фракции 230-2800С составляет 0,054 Мпа
Парциальное давление фракции 280-3500С составляет 0,058 Мпа
Исходные данные для построения кривых ИТК приведены в табл. 6.11-6.14. Кривые ИТК и линии ОИ, построенные при атмосферном давлении и соответствующих парциальных давлениях представлены на рис.6.2-6.5.
Таблица 6.11
Исходные данные для построения кривой ИТК фракции 120-180оС
| № | Температура выкипания, оС | Выход, % масс. | ||
| На нефть | на фракцию | суммарный | ||
| 120-128 | 1,1 | 11,3 | 11,3 | |
| 128-136 | 1,3 | 13,4 | 24,7 | |
| 136-144 | 1,6 | 16,5 | 41,2 | |
| 144-152 | 1,3 | 13,4 | 54,6 | |
| 152-160 | 1,0 | 10,4 | 65,0 | |
| 160-170 | 1,7 | 17,5 | 82,5 | |
| 170-180 | 1,7 | 17,5 | 100,0 | |
| ИТОГО | 9,7 | 100,0 | - | |
Таблица 6.12
Исходные данные для построения кривой ИТК фракции 180-230оС
| № | Температура выкипания, оС | Выход, % масс. | ||
| На нефть | на фракцию | суммарный | ||
| 180-187 | 0,8 | 10,3 | 10,3 | |
| 187-194 | 1,2 | 15,4 | 25,7 | |
| 194-201 | 1,1 | 14,1 | 39,8 | |
| 201-208 | 1,3 | 16,6 | 56,4 | |
| 208-215 | 0,8 | 10,3 | 66,7 | |
| 215-222 | 1,5 | 19,2 | 85,9 | |
| 222-230 | 1,1 | 14,1 | 100,0 | |
| ИТОГО | 7,8 | 100,0 | - | |
Таблица 6.13
Исходные данные для построения кривой ИТК фракции 230-280оС
| № | Температура выкипания, оС | Выход, % масс. | ||
| На нефть | на фракцию | суммарный | ||
| 230-237 | 0,7 | 9,6 | 9,6 | |
| 237-244 | 1,0 | 13,7 | 23,3 | |
| 244-251 | 1,0 | 13,7 | 37,0 | |
| 251-258 | 1,2 | 16,4 | 53,4 | |
| 258-265 | 1,2 | 16,4 | 69,8 | |
| 265-272 | 1,1 | 15,1 | 84,9 | |
| 272-280 | 1,1 | 15,1 | 100,0 | |
| ИТОГО | 7,3 | 100,0 | - | |
Таблица 6.14
Исходные данные для построения кривой ИТК фракции 280-350оС
| № | Температура выкипания, оС | Выход, % масс. | ||
| На нефть | на фракцию | суммарный | ||
| 280-290 | 1,5 | 14,0 | 14,0 | |
| 290-300 | 1,5 | 14,0 | 28,0 | |
| 300-310 | 1,7 | 15,9 | 43,9 | |
| 310-320 | 1,7 | 15,9 | 59,8 | |
| 320-330 | 1,5 | 14,0 | 73,8 | |
| 330-340 | 1,4 | 13,1 | 86,9 | |
| 7. | 340-350 | 1,4 | 13,1 | 100,0 |
| ИТОГО | 10,7 | 100,0 | – | |
Построив на основании данных, приведенных в табл. 6.11-6.14 кривые ИТК и кривые ОИ для атмосферного давления (0,1 МПа), получаем температуры, отвечающие началу и концу линий однократного испарения соответствующих фракций.
Температуры 10,50 и 70%-ного отгона находим непосредственно по кривой ИТК. Определяем угол наклона. По двум значениям – углу наклона ИТК и температуре 50%-ного отгона находим на графике Обрядчикова – Смидович НОИ и КОИ.
По кривой ИТК фракции 120 – 1800С находим (рис. 6.1):
tИТК10% = 127°С, tИТК50% = 149°С, tИТК70% = 163°С
Рассчитываем угол наклона ИТК:
ÐИТК =
= 0,6
По графику Обрядчикова – Смидович находим
0% (НОИ) Þ 35% (ИТК)
100% (КОИ) Þ 58% (ИТК)
Затем по кривой ИТК получаем температуры
tОИНК = 141,5°С, tОИКК = 154,50С
Соединяя полученные точки, получаем линию ОИ фракции 120 – 180°С при атмосферном давлении.
Затем с помощью графика Максвелла находим температуры начала и конца линий ОИ при давлениях, равных парциальным давлениям соответствующих фракций.
Фракция 120-180оС
tОИНК = 141,5°С, tОИКК = 154,50С при атмосферном давлении
tОИНК = 140°С, tОИКК = 1530С при парциальном давлении
Фракция 180-230оС
tОИНК = 201°С, tОИКК = 2080С при атмосферном давлении
tОИНК = 185°С, tОИКК = 1920С при парциальном давлении
Фракция 230-280оС
tОИНК = 253°С, tОИКК = 2580С при атмосферном давлении
tОИНК = 228°С, tОИКК = 2330С при парциальном давлении
Фракция 280-350оС
tОИНК = 307°С, tОИКК = 3180С при атмосферном давлении
tОИНК = 281°С, tОИКК = 2920С при парциальном давлении
Для фракции 120-180оС температура вывода из колонны равна температуре конца однократного испарения при парциальном давлении данной фракции, для фракций, выводимых боковыми погонами из колонны, эти температуры равны температурам начала линий ОИ соответствующих фракций при их парциальных давлениях.
Температура вывода фракции 120-180оС равна температуре конца ОИ, для других погонов берутся температуры начала ОИ. Таким образом, температуры вывода фракций равны:
для фракции 120-180оС tвыв = 153оС;
для фракции 180-230оС tвыв = 185оС;
для фракции 230-280оС tвыв = 228оС;
для фракции 280-350оС tвыв =281оС.
6.3 ТЕПЛОВОЙ БАЛАНС КОЛОННЫ
Используя результаты расчетов, составляем тепловой баланс колонны К-2. Он приведен в табл. 6.15. Продолжаем вести расчет на 100 кг сырья.
При составлении баланса энтальпию паров рассчитывали по формуле
, кДж/кг.
Энтальпию жидкой фазы вычисляем по формуле
, кДж/кг.
Таблица 6.15
Материальный и тепловой баланс колонны К-2
| Статьи баланса | Расход, кг | Средняя температурная поправка на один градус (α) | t, оС | Энтальпия, кДж/кг | Количество теплоты, кДж | |||
| Пары, Н | Жидкость, h | |||||||
Приход: Нефть отбензиненная, в том числе: |
||||||||
| - пары | 35,6 | 0,816 | 0,000752 | 0,820 | 370 | 1151,5 | – | 41000 |
| - жидкость | 64,4 | 0,951 | 0,000567 | 0,954 | 370 | – | 877 | 56500 |
| Острое орошение | 19,4 | 0,757 | 0,000831 | 0,761 | 30 | – | 58 | 1200 |
| Итого | 119,4 | - | - | – | – | – | – | 98700 |
| Расход: | ||||||||
| Фракция 120-180о С + острое орошение | 29,1 | 0,757 | 0,000831 | 0,761 | 153 | 642 | – | 18700 |
| Фракция 180-230оС | 7,8 | 0,801 | 0,000765 | 0,805 | 185 | – | 413 | 3200 |
| Фракция 230-280оС | 7,3 | 0,835 | 0,000725 | 0,839 | 228 | – | 516 | 3800 |
| Фракция 280-350оС | 10,7 | 0,860 | 0,000686 | 0,863 | 281 | – | 654 | 7000 |
| Мазут | 64,5 | 0,949 | 0,000581 | 0,952 | 350 | – | 818 | 52800 |
| Итого | 119,4 | - | - | – | – | – | – | 85500 |
Плотность
находится по формуле
=
+ 5 ×a,
где a - средняя температурная поправка на один градус.
Находим дебаланс тепла:
= ((Qприх – Qрасх) / Qприх ) × 100 = ((98700– 85500/ 98700)×100 = 13,4 %
Следовательно, необходимо циркуляционное орошение.
6.4 ВЫБОР ЧИСЛА И РАСХОДА ЦИРКУЛЯЦИОННЫХ ОРОШЕНИЙ
Принимаем допущение, что количество теплоты, вошедшее в колонну с водяным паром, равно количеству теплоты, потерянному через стенки колонны в окружающую среду.
Число циркуляционных орошений равно 3.
Q = QПРИХ – QРАСХ = 98700 – 85500 = 13200 кДж
Вывод циркуляционных орошений производится на две тарелки ниже вывода боковых погонов, поэтому температура выводимых потоков орошений выше температур потоков соответствующих боковых погонов.
Первое (верхнее) циркуляционное орошение (ЦО 1) отбирается с 28 и возвращается на 29 тарелку, второе (среднее) циркуляционное орошение (ЦО 2) отбирается с 18 и возвращается на 19 тарелку, третье (нижнее) циркуляционное орошение (ЦО 3) отбирается с 8 и возвращается на 9 тарелку.
Рассчитываем температуры выхода циркуляционных орошений по следующей формуле
tвых = t + 2×Dt,
Dt = (t1 – t2)/(N2-N1) ,
где t1, t2 – температуры вывода фракции и соответствующего циркуляционного орошения;
N1, N2 – тарелки вывода фракций
Температура выхода первого циркуляционного орошения:
Dt = (228 – 185)/(30 – 20) = 4 оС
tцо1 = 185 + 2 × 4 = 193 оС
Температура выхода второго циркуляционного орошения:
Dt = (281 – 228)/(20 – 10) = 5 оС
tцо2 = 228 + 2 × 5 =238 оС
Температура выхода третьего циркуляционного орошения:
Dt = (350 – 281)/(10 – 4) =11,5 оС
tцо3 = 281 + 2 × 11,5 = 304 оС
Принимаем для циркуляционных орошений 1,2,3 следующие температуры входа и выхода
для Ц.О.1 tвх = 130оС, tвых = 193оС;
для Ц.О.2 tвх = 160оС, tвых = 238оС;
для Ц.О.3 tвх =220оС, tвых = 304оС.
Теплоту, снимаемую циркуляционным орошением, находим по формуле
DQ =S(GЦ.О. ∙ (hВЫХ – hВХ)),
где hВЫХ и hВХ – энтальпии жидкого потока циркуляционного орошения на выходе из колонны и на входе в нее соответственно.
Для Ц.О.1
1515= 0,805
tвх = 130оС hвх = 276 кДж/кг
tвых = 193оС hвых = 433 кДж/кг
для Ц.О.2
1515= 0,839
tвх = 160оС hвх = 342 кДж/кг
tвых = 238оС hвых = 544 кДж/кг
для Ц.О.3
1515= 0,863
tвх = 220оС hвх = 488 кДж/кг
tвых = 304оС hвых = 720 кДж/кг
Находим расход циркуляционного орошения.
S(hВЫХ – hВХ) = (433 – 276) + (544 – 342) + (720 – 488) = 591 кДж/кг
GЦ.О. = 13200/591 = 22,3 кг
Находим количество тепла, снимаемое каждым циркуляционным орошением.
Qцо1 = 22,3 × (433 – 276) = 3500 кДж
Qцо2 =22,3 × (544 – 342) = 4500 кДж
Qцо3 = 22,3 × (720 – 488) =5200 кДж
Проверка.
DQ = Qцо1 + Qцо2 + Qцо3 + Qцо4
3500 + 4500 + 5200 = 13200 кДж
6.5 ОПРЕДЕЛЕНИЕ ОСНОВНЫХ РАЗМЕРОВ КОЛОННЫ
6.5.1 РАСЧЕТ НАГРУЗКИ ПО ПАРАМ И ЖИДКОСТИ В РАЗЛИЧНЫХ СЕЧЕНИЯХ
Выбираем наиболее нагруженные сечения по высоте колонны.
Сечение I – I – сечение под верхней тарелкой.
Эскиз сечения I – I
Рис. 6.6
Составляем материальный баланс.
GI-I +gО.О. = G120-180 + gО.О. +gГ.О.О.
Нагрузка по парам GI-I = G 120-180 + gГ.О.О.
Нагрузка по жидкости gI-I = gГ.О.О.,
где gГ.О.О. – горячее острое орошение, возникающее от острого орошения,
Количество горячего острого орошения

tI-I = tверх + Dt
Dt =
≈ 3оС.
TI-I = 153 + 3 = 156 оC
= 37,5 кг
GI-I = 9,7 + 37,5 = 47,2 кг
gI-I = gг.о.о. = 37,5 кг
Сечение II – II – сечение между вводом и выводом первого циркуляционного орошения.
Рис. 6.7 Эскиз сечения II – II.
Нагрузка по парам GII-II = G120-180 + G180-230 + gГ.Ц.О.I + gФЛ.180-230
Нагрузка по жидкости gII-II = gГ.Ц.О.I + gЦ.О.1 + gФЛ.180-230,
где gФЛ.180-230 – поток флегмы, стекающий с тарелки отбора фракции 180-230оС. Считаем, что его количество постоянно до тарелки отбора фракции 230-280оС.
GФЛ.180-230 =15,6 кг
Условно принимаем, что плотность ЦО1 равна плотности фракции 180 -230 оС.
GГ.Ц.О.I – горячее орошение, возникающее от циркуляционного орошения 1.
GГ.Ц.О.I =
=12,7 кг
GII-II =9,7+ 7,8+ 12,7 + 15,6 = 45,8 кг
gII-II = 12,7 + 22,3+ 15,6 = 50,6 кг
Сечение III-III – сечение между тарелками вывода и ввода второго циркуляционного орошения.
Рис. 6.8 Эскиз сечения III – III.
Нагрузка по парам:
G III-III = G120-180 + G180-230 + G230-280 + gГ.Ц.О.II + gФЛ.230-280
Нагрузка по жидкости:
gIII-III = gГ.Ц.О.II + gЦ.О.II + gФЛ.230-280
где gФЛ.230-280 – поток флегмы, стекающий с тарелки отбора фракции 230-280оС. Считаем, что его количество постоянно до тарелки отбора фракции 280-350оС.
GФЛ.230-280 = 14,6 кг/ч
gГ.Ц.О.II =
=17,4 кг
GIII-III = 9,7 + 7,8 + 7,3 + 17,4 + 14,6 = 56,8 кг
gIII-III = 17,4 + 22,3 + 14,6 = 54,3 кг
Сечение IV-IV – сечение между тарелками вывода и ввода третьего циркуляционного орошения.
Рис. 6.9 Эскиз сечения IV – IV.
Нагрузка по парам:
G IV-IV = G120-180 + G180-230 + G230-280 + G280-350 + gГ.Ц.О.III + gФЛ.280-350
Нагрузка по жидкости:
gIV-IV = gГ.Ц.О.III + gЦ.О.III + gФЛ.280-350
gФЛ.280-350 = 21,4 кг
gГ.Ц.О.III =
= 22,0 кг
G IV-IV = 9,7 + 7,8 + 7,3 + 10,7 + 22 + 21,4 = 78,9 кг
g IV-IV = 22 + 22,3+ 21,4 = 65,7 кг
Сечение V-V – сечение в зоне питания.
Рис. 6.10 Эскиз сечения V – V.
В состав парового потока входят пары, поступившие с сырьем (паровая фаза GC ) и пары, поднимающиеся от отгонной части колонны (Gниз ).
Gниз = gс+ gФЛ.280-350 – gM =L∙(1- ēр ) + gФЛ.280-350 – gM , где
L- расход сырья на входе в колонну, L=100 кг
gM- расход мазута, gM= 64,5 кг
ēр- массовая доля отгона, ēр = 0,356
Gниз = 100∙(1- 0,356)+21,4 – 64,5 = 21,3 кг
Нагрузка по парам:
GV-V = GC + Gниз = 35,6 + 21,3 = 56,9 кг
Нагрузка по жидкости:
gV-V = gC + gФЛ.280-350 = 100∙ (1-0,356) +21,4 = 85,8 кг
Сводим полученные данные в табл.6.16.
Таблица 6.16
Нагрузки по парам и жидкости в различных сечениях колонны.
| Сечение | Нагрузка сечения, кг | |
| по парам | по жидкости | |
| I-I | 47,2 | 37,5 |
| II-II | 45,8 | 50,6 |
| III-III | 56,8 | 54,3 |
| IV-IV | 78,9 | 65,7 |
| V-V | 56,9 | 85,8 |
6.5.2 РАСЧЕТ ДИАМЕТРА ОСНОВНОЙ КОЛОННЫ
Диаметр колонны рассчитываем в трех сечениях:
-сечение I-I – сечение под верхней тарелкой;
-сечение V-V – сечение в зоне питания;
-самое нагруженное сечение из оставшихся, это сечение IV-IV – сечение между тарелками вывода и ввода ЦО3.
D =
, где
VП – объем паров в рассчитываемом сечении,
WД – допустимая скорость паров в рассчитываемом сечении колонны,
,
где GH и LВП – количество нефтяных и водяных паров,
МН и 18 – молекулярные массы нефтепродукта и воды,
t – температура в рассчитываемом сечении,
Р – давление в рассчитываемом сечении, Мпа,
k – коэффициент пересчета.
7107,84
WД = 0,85×10-4×С×
,
где С – коэффициент, величина которого зависит от конструкции тарелок, расстояния между ними и поверхностного натяжения жидкости.
Ж и
П – плотности жидкости и пара,
=
-
×(t – 20)
![]()
С = К×С1 – С2×(l - 35),
где К – коэффициент, определяемый в зависимости от типа тарелок, К = 1,15;
С1 – коэффициент, зависящий от расстояния между тарелками, С1 = 750;
С2 = 4 для клапанных тарелок;
l - коэффициент, учитывающий влияние жидкостной нагрузки на допустимую скорость паров;
,
где L – нагрузка по жидкой фазе в рассчитываемом сечении, м3/ч;
L =
,
где g – нагрузка по жидкости в рассчитываемом сечении;
Р – число сливных устройств на тарелке, Р= 4;
Напор жидкости рассчитываем по формуле
, м,
где b – периметр слива (длина сливной перегородки), b = (0,75-0,8) × d.
Расчет диаметра колонны в сечении I – I
![]()
= 22,4 м3/с
=
-
×(156 – 20) = 0,757 –0,000831 × (156 – 20)=0,644 г/см3= 644 кг/м3
![]()
= 4,3 кг/м3
L =
=
= 413,9 м3/ч

= 24,5
С =1,15×750 – 4 × (24,5 – 35) = 904,5
WД = 0,85 × 10-4× 904,5×
= 0,94 м/с
d =
=
= 5,51 м
примем d = 5,8 м
Рассчитываем фактическую скорость паров по формуле:
Wфакт = VП/S ,
где S – площадь сечения колонны
S = π d 2/ 4 = (3,14 ∙ 5,8 2 )/4 = 26,41 м3
Wфакт = 22,4/26,41 = 0,85 м/с
Wфакт< WД, следовательно диаметр колонны рассчитан верно.
=
= 0,024 м = 24 мм
Расчет диаметра колонны в сечении IV – IV
![]()
= 25,4 м3/с
= 0,860 – 0,000686 × (304 – 20) = 0,665 г/см3 = 665 кг/м3
![]()
= 6,2 кг/м3
L =
=
= 702,2 м3/ч
= 35,9
С =1,15 × 750 – 4 × (35,9 – 35) = 858,9
WД = 0,85 × 10-4× 858,9 ×
= 0,75 м/с
d =
= 6,6 м
примем d = 6,8 м
Рассчитываем фактическую скорость паров по формуле:
Wфакт = VП/S
где S – площадь сечения колонны
S = π d 2/ 4 = (3,14 ∙ 6,8 2 )/4 = 36,3м3
Wфакт = 25,4/36,3 = 0,70 м/с
Wфакт< WД, следовательно, диаметр колонны рассчитан верно.
= 0,031 м = 31 мм
Расчет диаметра колонны в сечении V – V.
![]()
= 21,5 м3/с
= 0,951 – 0,000567 × (350 – 20) = 0,764г/см3 = 764 кг/м3
= 5,3 кг/м3
L =
= 798,2 м3/ч
= 47,7
С =1,15 × 750 – 4 × (47,7 – 35) = 811,7
WД = 0,85 × 10-4× 811,7 ×
= 0,83 м/с
d =
=
= 5,7 м
примем d = 5,8 м
Рассчитываем фактическую скорость паров по формуле:
Wфакт = VП/S
где S – площадь сечения колонны
S = π d 2/ 4 = (3,14 ∙ 5,8 2 )/4 = 26,41 м3
Wфакт = 21,5/26,41 = 0,81 м/с
Wфакт< WД, следовательно диаметр колонны рассчитан верно.
= 0,037 м = 37 мм
Принимаем диаметр основной атмосферной колонны от верха до тарелки, расположенной над тарелкой вывода фракции 180-230 оС (тарелка 31) равным 5,8 м; от тарелки вывода фракции 180-230 оС до тарелки, расположенной над зоной питания (тарелка 6) – 6,8 м; диаметр нижней части колонны принимаем равным 5,8 м.
6.5.3 РАСЧЕТ ВЫСОТЫ КОЛОННЫ
Высота колонны складывается из высот отдельных ее частей, на которые она условно разбивается (рис.6.9). Высота ее верхней части (над верхней тарелкой) определяется по формуле:
H1 = 0,5×d1,
где d1 - диаметр верхней части колонны.
Высота части колонны от ввода сырья до верхней тарелки складывается из высот "колонок" отвечающих выводу отдельных фракций. Расчет ведется на основе числа тарелок в этих "колонках" и с учетом расстояния между этими тарелками (Dh=0,6 м):
H2 = (N5 - 1)×Dh
H3 = (N4 - 1)×Dh
H4 = (N3 – 1)×Dh
H5 = (N2 - 1)×Dh
H6 = (2-3)×Dh
H7 = (N1 – 1)×Dh
H8 = 1,5-2 м – расстояние до уровня жидкости от нижней тарелки в низу колонны.
H9 – определяется в зависимости от объема жидкости в низу колонны; высота должна обеспечивать работу насоса в течение 10 мин после прекращения подачи нефти на установку.
Vн =
;
Vполусф =
;
H9 =
+ h';
h' =
;
Общая высота колонны равна:
H = SHi
Отсюда
Н1 = 0,5 × 5,8 = 2,9 м;
Н2 = (12 - 1) × 0,6 = 6,6 м;
Н3 = (10 - 1) × 0,6 = 5,4 м;
Н4 = (10 - 1) × 0,6 = 5,4 м;
Н5 = (6 - 1) × 0,6 = 3,0 м;
Н6 = 3 × 0,6 = 1,8 м;
Н7 = (4 - 1) × 0,6 = 1,8 м;
Н8 = 2,0 м;
= 0,949 - 0,000581 × (350 - 20) = 0,757 г/см3 = 757 кг/м3
Vн =
=
= 101,0 м3
Vполусф =
=
= 82,3 м3
Объем полусферического днища меньше, чем объем мазута, т.е. h' =(101-82,3)/(0,785·5,8) = 4,1
Н9 = 5,8 /2 + 4,1 = 7,0 м
Н = 2,9 + 6,6 +5,4 + 5,4 + 3,0 + 1,8 +1,8 + 2,0 + 7,0 =35,9 м
![]()
Рис. 6.9 Эскиз колонны К-1
Библиографический список
1. Проектирование установок ЭЛОУ-АВТ (Методические указания) /СамГТУ; Составители В.Г. Власов, И.А.Агафонов. Самара, 2005
2. Нефти СССР. Справочник. Т. 1. М.: Химия, 1971. С. 294.
3. Товарные нефтепродукты, их свойства и применение. Справочник. М.: Химия, 1971, 414 с.
4. Гуревич И.Л. Технология переработки нефти и газа. Ч. 1. М.: 1972, 360 с.
5. Павлов К.Ф., Романков П.Г., Носков А.А. Примеры и задачи по курсу процессов и аппаратов химической технологии. М.: Химия, 1981, 560 с.
6. Расчеты основных процессов и аппаратов нефтепереработки. Справочник. М.: Химия, 1979, 566 с.
,



