| Скачать .docx |
Курсовая работа: Автоматизация процесса селективной очистки масел
1. Литературный обзор
1.1 Автоматизация процессов селективной очистки за рубежом
1.1.1 Депарафинизация селективным растворителем
Фирма «Икотрон»
Автоматизированная система управления процессом депарафинизации селективным растворителем предназначена для максимизации выхода депарафинированных масляных фракций и снижения удельного расхода энергоресурсов. Средства управления по ограничениям на основе математической модели процесса позволяют довести до максимума подачу сырья, оптимизировать расход растворителя и уменьшить энергорасходы. Схема управления представлена на рисунке 1 [1].
Система регулирования температуры и отношения растворитель/сырье устанавливает подачу разбавленного растворителя и его температуру в кристаллизаторе. Средства управления на основе модели процесса определяют оптимальную температуру и отношение растворитель/сырье исходя из свойств сырья.
Система регулирования вязкости сырья оптимизирует подачу разбавляющего растворителя для обеспечения заданной вязкости смеси. Средства охлаждения управляют профилем температуры в кристаллизаторе с целью повышения скорости фильтрации и улучшения условий процесса кристаллизации.
Система управления подачей сырья и переключением аппаратов предусматривает выбор условий, обеспечивающих максимальную подачу сырья в пределах, ограниченных процессами фильтрации, охлаждения и разделения продуктов. Средства управления переключения сырья основаны на использовании пакета программ динамического регулирования по ключевому компоненту сырья и соответствующим технологическим параметрам.
Система регулирования процесса фильтрации управляет промывкой и подачей разбавляющего растворителя в оптимальном количестве исходя из свойств перерабатываемого сырья и технологических условий. Нагрузку фильтра оптимизируют изменением скорости фильтрации или подачей рецикла. На установках депарафинизации, оснащенных фильтрами малой производительности, проводят оптимизацию процесса горячей фильтрации.
I – хладагент, II – растворитель на промывку, III – парафин на хранение, IV – депарафинированное масло на хранение; 1 – секция охлаждения, 2 – секция криогенного охлаждения, 3 – секция фильтрации, 4 - секция отделения парафина, 5 – осушка растворителя, 6 – управление подачей сырья/максимилизация, 7 – ограничения, 8 – регулировка равномерности подачи сырья и уровня фильтрата в приемнике, 9 – регулирование подачи растворителя, 10 – регулирование температуры и подачи растворителя, 11 – регулирование вязкости сырья, подаваемого на фильтр, 12 – регулирование скорости охлаждения, 13 – регулирование режима промывки фильтра, 14 – оптимизация узла очистки парафина, 15 – регулирование нагрузки
Рисунок 1 – Схема управления установкой депарафинизации селективным растворителем «Икотрон» [1]
Система управления секцией разделения продуктов снижает удельный расход энергии путем оптимизации условий разделения депарафинированной масляной фракции и парафиновой лепешки, меняя давление, подачу рецикла и пара на отпарку. Оптимизация печи проводится методом упреждающего регулирования и регулирования по ограничениям.
Регулирование системы охлаждения позволяет снизить удельный расход энергии и увеличить производительность установки. Производительность системы охлаждения может быть максимизированна с учетом ограничений процесса. Для защиты компрессора при низких нагрузках системы охлаждения используют средства противоположного регулирования.
Экономические показатели. Когда удается увеличить подачу сырья на 10%, выход депарафинизированного масла возрастает обычно на 1-2%. Средний срок окупаемости – от 4 месяцев до 2 лет.
1.1.2 Депарафинизация селективным растворителем
Фирма «КОМБАСТШН ЭНДЖИНИРИНГ СИМКОН»
Система SSDES/OT (Simkon Solvent Dewaxing Expert System and Optimization Technology), реализующая экспертную систему и технологию оптимизации, обеспечивает максимальное извлечение соответствующего ТУ обеспарафиненного продукта при минимальном расходе энергии. Она применяется для повышения производительности по сырью и оптимизации использования растворителя. Схема управления установкой представлена на рисунке 2 [1].
Система максимизации подачи сырья действует в пределах, допускаемых ограничениями. Средства локальной оптимизации максимизируют охлаждение и производительность фильтров в реальном масштабе времени.
Система переключения сырья снижает время, необходимое для достижения новых рабочих условий при переключении потоков сырья, чтобы уменьшить количество некондиционного продукта и повысить продолжительность рабочего цикла.
Система регулирования температуры застывания депарафинизированного продукта обеспечивает заданное качество его по этому параметру при максимально допустимой температуре фильтрации, доводя до минимума расход хладагента.
I – сырье (рафинат), II – хладагент, III – депарафинированное масло,
IV – парафиновый гач; 1 – секция отделения депарафинированного масла, 2 – теплообменники труба-в-трубе, 3 – холодильники труба-в-трубе, 4 – фильтры для отделения парафина, 5 – секция выделения парафинового гача, 6 – повторное фильтрование, 7 – максимизация подачи сырья, 8 – регулирование переключения подачи сырья, 9 – регулирование температуры потери текучести, 10 – линейное измерение задания, 11 – регулирование разбавления, 12 – регулирование в системе охлаждения, 13 – регулирование коэффициента рециркуляции фильтрата, 14 – регулирование промывки фильтра
Рисунок 2 – Схема управления установкой депарафинизации селективным растворителем «КОМБАСТШН ЭНДЖИНИРИНГ СИМКОН» [1]
Регулирование температуры в системе охлаждения обеспечивает равномерную кристаллизацию парафина благодаря поддержанию заданной скорости охлаждения сырья. Средства упреждающего регулирования устанавливают потоки холодного фильтрата и давление хладагента в холодильниках.
Система регулирования подачи разбавляющего растворителя обеспечивает поддержание вязкости на заданном уровне для протекания процессов кристаллизации и фильтрации в оптимальных условиях, повышая до максимума производительность установленных фильтров и снижая затраты на регенерацию растворителя.
Программа управления загрузкой растворителя помогает оператору определять нарушение баланса в производстве сухого и влажного растворителя, а также исключает чрезмерные потери растворителя.
Средства управления подачей орошения и отпаркой в узле разделения снижают расход энергоресурсов, обеспечивая содержание растворителя в продукте на заданном уровне. Средства управления соотношением потоков и контуры упреждающего регулирования компенсируют изменение подачи сырья в отпарную колонну.
Система управления компрессорами для сжатия хладагента и инертного газа минимизирует расход энергии путем снижения рециркуляции газов при пониженных нагрузках.
Экономические показатели. Максимизация подачи сырья позволяет повысить производительность установки на 5%. Снижение производительности выхода некондиционного продукта при переключениях сырья и увеличение степени извлечения повышают выходы целевых продуктов в среднем на 2%. Возможно сокращение расхода энергии на 6%.
Система реализована на нескольких установках [1].
1.2 Верхний уровень АСУТП
1.2.1 SCADA-системы на верхнем уровне АСУТП
Самый верхний уровень любой автоматизированной системы - это, конечно, человек. Однако в современной технической литературе под верхним уровнем понимается комплекс аппаратных и программных средств, выполняющих роль полуавтоматического диспетчерского узла АСУТП, ядром которого служит ПК или более мощный компьютер. Человек-оператор входит в систему как одно из функциональных звеньев верхнего уровня управления. Такой подход имеет и положительные, и отрицательные стороны. Положительный момент состоит в том, что круг обязанностей оператора в таком случае заранее определен, и от него не требуется детального знания технологического процесса. Другими словами, управлять процессом сможет не только квалифицированный технолог. Отрицательные же стороны - следствие того, что уменьшается гибкость управления за счет снижения влияния на процесс [2].
В связи с этим разработчикам АСУТП приходится учитывать дополнительные требования. Необходимо не только принять во внимание аппаратную составляющую процесса, не только подобрать режимы работы оборудования, но и разработать надежное и корректно работающее ПО. Конечно, оптимальный вариант - это такая организация работы, когда одна и та же группа разработчиков отвечает и за технологическую карту процесса, и за подбор и отладку оборудования, и за разработку ПО. В таком случае разработчики должны быть одинаково сильны и в технологии конкретного процесса, и в применении специального оборудования, и в написании сложных управляющих, сервисных и коммуникационных программ. Однако подобрать такую команду бывает затруднительно.
Для упрощения разработки программной составляющей АСУТП сейчас используются так называемые программы ММI (Man-Machine Interface - интерфейс человек-машина) и SCADA (Supervisory Control and Data Acquisition - диспетчерское управление и сбор данных). Применение этих пакетов позволяет вести автоматизированную разработку ПО АСУТП; осуществлять в реальном времени контроль и управление технологическим процессом; получать и обрабатывать информацию о процессе в удобном виде.
Самый захватывающий и на первый взгляд простой этап при использовании SCADA-систем - это моделирование технологического процесса на экране монитора. Графический аналогичный Windows интерфейс системы интуитивно понятен и прост. Для установки исполнительных механизмов, электродвигателей, клапанов, емкостей, трубопроводов и прочего используемого в технологическом процессе оборудования достаточно щелчка мышью. Привязка параметров оборудования к потребностям процесса также проста, выполняется за несколько щелчков мышью. Глобальные и «тактические» параметры процесса заносятся в формы, организованные в виде таблиц или баз данных. Устанавливаются стандартные органы управления процессом, организуется опрос датчиков контроля. После чего можно щелкнуть мышью по кнопке «Пуск» и запустить работу технологического процесса. Так происходит в теории или при демонстрации возможностей конкретной SCADA-системы. Но на практике все сложнее [2].
Разработка АСУТП, использующих SCADA-системы, вне зависимости от процесса и конкретного пакета SCADA подразумевает следующие основные этапы:
· разработка архитектуры системы в целом. АСУТП строится в клиент-серверной архитектуре. Определяется функциональное назначение отдельных узлов автоматизации и их взаимодействие;
· создание прикладной системы управления каждым узлом автоматизации (вернее, алгоритма автоматизированного управления этим узлом);
· анализ и устранение аварийных ситуаций;
· решение вопросов взаимодействия между уровнями АСУТП; подбор линий связи, протоколов обмена; разработка алгоритмов логического взаимодействия различных подсистем;
· решение вопросов возможного наращивания или модернизации системы;
· создание интерфейсов оператора;
· программная и аппаратная отладка системы.
Все эти вопросы необходимо решать на этапе проектирования и создания именно верхнего уровня АСУТП, иначе могут возникнуть ситуации, когда разнообразные функциональные модули технологического процесса будет затруднительно увязать с единой по идеологии и техническому воплощению системой управления. Использование системы SCADA позволяет вполне успешно провести все вышеперечисленные этапы проектирования и отладки.
1.2.2 Как работают SCADA-системы
SCADA-пакеты состоят из нескольких программных блоков: модули доступа и управления, сигнализации, базы данных реального времени, базы данных и модули ввода-вывода и аварийных ситуаций.
Главное требование к SCADA-системам - корректная работа в режиме реального времени. Причем главным приоритетом при передаче и обработке обладают сигналы, поступающие от технологического процесса или на него и влияющие на его протекание. Они имеют приоритет даже больший, чем обращение к диску или действия оператора по перемещению мыши или сворачиванию окон. Для этих целей многие пакеты реализованы с применением операционных систем ОС реального времени, однако в последнее время все больше разработчиков создает свои SCADA-продукты на платформе Microsoft Windows NT, встраивая в нее подсистемы жесткого реального времени RTX (Real Time Extension). При таком подходе можно использовать Windows NT как единую ОС при создании многоуровневых систем, задействовать стандартные функции Win32 API и строить интегрированные информационные системы – АСУП [2].
Источники данных в системах SCADA могут быть следующими.
· Драйверы связи с контроллерами. Очень важна надежность драйверов связи. Драйверы должны иметь средства защиты и восстановления данных при сбоях, автоматически уведомлять оператора и систему об утере связи, при необходимости подавать сигнал тревоги.
· Реляционные базы данных. SCADA-системы поддерживают протоколы, независимые от типа базы данных, благодаря чему в качестве источника данных может выступать большинство популярных СУБД: Access, Oracle и т. д. Такой подход позволяет оперативно изменять настройки технологического процесса и анализировать его ход вне систем реального времени, различными, специально созданными для этого программами.
· Приложения, содержащие стандартный интерфейс DDE (Dynamic Data Exchange) или OLE-технологию (Object Linking and Embedding), позволяющую включать и встраивать объекты. Это дает возможность использовать в качестве источника данных даже некоторые стандартные офисные приложения, например Microsoft Excel.
Ввод поступающих и вывод передаваемых данных организованы как система специальных функциональных блоков. Текущая информация о процессе хранится в специальных базах ввода-вывода. Входные блоки получают информацию и приводят ее в вид, пригодный для дальнейшего анализа и обработки. Блоки обработки реализуют алгоритмы контроля и управления, такие как ПИД-регулирование, задержка, суммирование, статистическая обработка; над цифровыми данными могут проводиться операции булевой алгебры и др. Выходные блоки передают управляющий сигнал от системы к объекту. Для связи с объектами используются широко распространенные интерфейсы RS-232, RS-422, RS-485, Ethernet. Для увеличения скорости передачи применяются различные методы кэширования данных, что устраняет перегрузку низкоскоростных сетей. Иными словами, если два различных клиента одновременно запрашивают у сервера одни и те же данные, он посылает контроллеру не два запроса, а лишь один, возвращая второму клиенту данные из кэш-памяти.
Едва ли не самый важный момент при создании АСУТП - это организация такой системы управления, которая обеспечивала бы надежность и оперативную отработку аварийных ситуаций как в самой системе управления, так и в технологическом процессе. Аварийное сигнализирование и отработка аварийных ситуаций в технологическом процессе в большинстве SCADA-систем выделяются в отдельный модуль с наивысшим приоритетом. Надежность же системы управления достигается за счет горячего резервирования. Можно зарезервировать все: сервер, его отдельные задачи, сетевые соединения и отдельные (или все) связи с аппаратурой. Резервирование происходит по интеллектуальному алгоритму: чтобы не создавать удвоенную нагрузку на сеть, основной сервер взаимодействует с аппаратурой и периодически посылает сообщения резервному серверу, который сохраняет в памяти текущий статус системы. Если основной сервер выходит из строя, резервный берет управление на себя и работает до тех пор, пока основной не приступит к работе. Сразу после этого базы данных основного сервера обновляются данными резервного и управление возвращается основному серверу [2].
Все SCADA-системы открыты для дальнейшего расширения и усовершенствования и имеют для этих целей встроенные языки высокого уровня, чаще всего Visual Basic, либо допускают подключение программных кодов, написанных самим пользователем. Кроме того, к системам можно подключать разработки иных фирм, объекты ActiveX, стандартные библиотеки DLL Windows. Для реализации этих технологий разработаны специальные инструментальные средства и специализированный интерфейс.
SCADA-система может быть интегрирована с самыми разными сетями: другими SCADA-системами, офисными сетями предприятия, регистрирующими и сигнализирующими сетями (например, охрана и пожарная сигнализация) и т.п. Для эффективной работы в этой разнородной среде SCADA-системы используют стандартные протоколы NETBIOS и TCP/IP. Одно только упоминание протокола TCP/IP уже говорит о том, что SCADA-системы могут работать и в Интернете, тем более что все более актуальной становится передача оперативной и статической информации о процессе на Web-узлы.
В заключение хотелось бы сказать, что понятие АСУТП изначально шире, чем SCADA. Когда в литературе иногда говорят о SCADA-системах, подразумевая АСУТП, это не совсем правильно. SCADA разрабатывались именно как системы, позволяющие предоставлять оператору информационные услуги на верхнем уровне управления технологическим процессом. Но они не могут обеспечить полностью автоматизированное управление сверху донизу хотя бы по той простой причине, что это всего лишь программный продукт, устанавливаемый на персональном компьютере. А любой технологический процесс требует, кроме того, еще разнообразного специфического оборудования и происходит он в реальной жизни, а не в виртуальной среде.
Однако сложившаяся практика построения автоматизированных систем управления достаточной сложности свидетельствует о том, что применение SCADA-систем в проектировании АСУТП значительно упрощает жизнь разработчикам и позволяет организовать надежное и качественное управление при эксплуатации систем.
2. Технологическая часть
2.1 Назначение процесса
Установка селективной очистки масел предназначена для удаления из масляных фракций смолистых веществ, полициклических и нафтено – ароматических углеводородов с короткими боковыми цепями, серосодержащих соединений путем экстракции полярными растворителями с целью улучшения их химического состава, вязкостно – температурных и антиокислительных свойств, повышения их индекса вязкости и снижения коксуемости и нагаро – лако – образующих свойств [4].
Исходным сырьем для производства нефтяных масел служат масляные дистилляты, получаемые при вакуумной перегонке мазутов [5].
В этих фракциях содержатся [6]: парафиновые углеводороды (алканы нормального и изостроения); нафтеновые углеводороды, содержащие 5-ти и 6-тичленные кольца с парафиновыми цепями различной длины; ароматические углеводороды (арены моно- и полициклические); смолисто-асфальтеновые вещества; серо-, азот - и кислородсодержащие гетероорганические соединения.
Гудрон подвергается деасфальтизации с целью удаления смолистых веществ и полициклических углеводородов с повышенной коксуемостью и низким индексом вязкости (малые количества могут быть удалены при селективной очистке).
Ароматические углеводороды, в большинстве случаев содержащие нафтеновые кольца и боковые парафиновые цепи разной длины, ароматические углеводороды с короткими боковыми цепями, а также кислородсодержащие соединения, представленные в виде производных фенола, и серосодержащие соединения удаляются в процессе селективной очистки.
Удаление парафиновых углеводородов, имеющих по сравнению с другими углеводородами наименьшую вязкость и кристаллизующихся при пониженных температурах, осуществляют в процессе депарафинизации с целью получения высокозастывающих масел.
Таким образом, после облагораживания масляная основа нефтяных масел представляет собой концентрат нафтено-парафиновых углеводородов, содержание которых в зависимости от происхождения нефти составляет 50-75%.
Целевые продукты селективной очистки масел – рафинаты по сравнению с сырьем имеют меньшие плотность, вязкость, кислотность коксуемость и более высокую температуру застывания. С целью улучшения низкотемпературных свойств масел рафинаты направляются на депарафинизацию и далее используются для приготовления масел.
Побочные продукты селективной очистки – экстракты, содержащие низкоиндексные полициклические ароматические углеводороды и смолистые соединения, используются в качестве сырья для производства битумов, технического углерода, нефтяных коксов, в качестве компонента мазута, газойлевой фракции, в качестве топлива печей на битумной установке и для приготовления пластификаторов каучуков в резиновой и шинной промышленности.
2.2 Теоретические основы
Процесс селективной очистки относится к физическим методам очистки масел, которые предусматривают разделение масляной фракции на две части без изменения химического строения углеводородов исходного сырья.
Селективная очистка – массообменный экстракционный процесс, основанный на избирательном растворении отдельных групп углеводородов, входящих в состав масел. [3-5].
Процесс экстракции заключается в последовательном перемешивании растворителя и исходного сырья и разделении полученных сосуществующих экстрактной и рафинатной фаз.
Разделение фаз происходит вследствие разности их плотностей, обусловленной различием плотностей растворителя и сырья [3, 7].
В верхней фазе – рафинатной – находится масло с небольшим количеством растворителя.
В нижней фазе – экстрактной – находится основная масса растворителя с небольшим количеством нежелательных компонентов масла с небольшим количеством нежелательных компонентов масла, которые в основном состоят из полициклических ароматических углеводородов с отрицательными значениями индекса вязкости и смолистых веществ.
Физико-химическую сущность, механизм и количественные закономерности экстракционных процессов в настоящее время трактуют с позиций молекулярной теории растворов (МТ). Согласно МТ растворов, состояние системы определяется двумя противоположно-действующими факторами: с одной стороны, межмолекулярным взаимодействием, обусловливающим потенциальную энергию молекул, и, с другой стороны, тепловым движением, которое определяет их кинетическую энергию. Притяжение между молекулами веществ, объясняющее их взаимную растворимость, создается за счет сил Ван-дер-Ваальса (трех типов) и водородных связей.
В случае растворения двух полярных веществ имеет место ориентационное взаимодействие постоянных диполей. В этом случае вокруг молекулы образуется электрическое поле и они стремятся друг относительно друга. Это приводит к их притяжению, в результате чего одно вещество растворяется в другом. Это взаимодействие короткое и выражается уравнением
, (1.1)
где m 1 , m2 – дипольные моменты молекул соответственно растворителя и сырья;
k – константа Больцмана;
r – расстояние между взаимодействующими молекулами;
T – абсолютная температура.
В случае растворения двух веществ, одно из которых полярно, а другое неполярно, имеет место взаимодействие индуцированных диполей в неполярных молекулах и постоянных диполей молекул растворителя. Под действием электростатического поля полярных молекул происходит изменение электронной структуры молекул неполярного вещества. При этом центр тяжести отрицательно-заряженных частиц смещается по отношению к ядру на расстояние l, что приводит к возникновению индуцированного дипольного момента mи в молекулах неполярного вещества. Индуцированый дипольный момент пропорционален напряженности поля
, (1.2)
где a - показатель, определяющий природу вещества и называемый поляризуемостью; Е – напряженность поля.
Деформация электронных облаков неполярных молекул связана с их внутренним сопротивлением изменению структуры и поэтому практически не зависит от температуры.
Если оба вещества неполярны, то взаимодействие их молекул определяется дисперсионными силами, открытыми Е. Лондоном Дисперсионные силы притяжения вызываются взаимными короткими, периодически возникающими диполями. Молекулы неполярных веществ обладают флуктуирующими диполями (это такие колебания, которые вызывают мгновенные отклонения распределения электронной плотности от среднего распределения). Положение электрона относительно ядра можно рассматривать как кратковременный вращающийся диполь, заставляющий молекулу другого вещества в данное мгновение ориентироваться относительно этой молекулы.
При сближении молекул неполярных веществ движение флуктуирующих диполей становится согласованным, обусловливая их притяжение и согласованную ориентацию. Это приводит к появлению постоянно возобновляющихся сил притяжения, что обусловливает взаимную ориентацию неполярных молекул. Энергия Ед дисперсионного взаимодействия выражается уравнением Е. Лондона, выведенным методом квантовой механики:
, (1.3)
где h - постоянная Планка;
nо – частота колебаний электрического осциллятора.
На энергию дисперсионного взаимодействия температура влияние не оказывает.
К наиболее значимым параметрам, определяющим вид и интенсивность межмолекулярных взаимодействий, следует отнести расстояние между взаимодействующими молекулами. От этого расстояния зависят величины сил притяжения или отталкивания, числа соударений разноименных молекул, прочность образующихся связей.
Учет только ван-дер-ваальсовых взаимодействий приводит к весьма упрощенной модели расчета потенциальной энергии системы. В механизмах ориентационного, индукционного и дисперсионного эффектов заложены лишь парные взаимодействия без учета образования промежуточных соединений и ассоциации молекул. При взаимодействии высокомолекулярных соединений в растворах, как показал А.З. Биккулов, энергия связи заметно меняется в зависимости от расположения отдельных участков соседствующих молекул (связей радикал-радикал, радикал - функциональная группа, функциональная группа - функциональная группа).
При математическом описании дальнодействующего взаимодействия важно учитывать ассоциацию молекул посредством водородных связей, которые проявляются вследствие способности некоторых элементов (F, O, N, Cl, S) оттягивать электрон от соседнего атома водорода, который в свою очередь в некоторой степени приобретает свойства протона H+ и становится способным к взаимодействию с электронами электроотрицательных атомов указанных элементов. Образуется так называемая водородная связь: XH…X. Водородные связи образуются при пониженных температурах, так как повышение температуры приводит к их разрыву вследствие теплового движения молекул. Энергия водородной связи составляет 16,8 – 29,4 кДж/моль, а энергия всех типов ван-дер-ваальсовых взаимодействий » 41,9 кДж/моль, т.е. межмолекулярное взаимодействие обусловлено силами Ван-дер-Ваальса и водородной связью, причем в водородной связи существенную роль играет и донорно-акцепторное взаимодействие.
При растворении компонентов нефтяного сырья в растворителях могут в той или иной степени проявляться все составляющие сил межмолекулярного взаимодействия. Очевидно, с повышением температуры роль ориентационного взаимодействия и водородных связей уменьшается и роль дисперсионных сил возрастает.
Межмолекулярные силы взаимодействия при растворении компонентов масляных фракций в полярных и неполярных растворителях различны. Неполярные растворители, как например, низкомолекулярные жидкие или сжиженные углеводороды или соединения с небольшим дипольным моментом (хлороформ, этиловый спирт и др.) характеризуется тем, что притяжение между молекулами растворителя и углеводородов нефтяных фракций, обусловливающее образование растворов, происходит за счет дисперсионных сил. Неполярные растворители смешиваются с жидкими углеводородами нефти в любых соотношениях.
Твердые углеводороды масляных фракций ограниченно растворяются в неполярных растворителях. Растворимость их подчиняется общим законам теории растворимости твердых углеводородов в неполярных растворителях, в том числе в жидких компонентах масляных фракций, - уменьшается с увеличением их концентрации и молекулярной массы, а также температуры кипения фракций. Растворимость твердых углеводородов увеличивается при повышении температуры, при температуре плавления парафины и церезины, так же как и жидкие углеводороды, неограниченно растворяются в неполярных растворителях.
В производстве нефтяных масел наиболее широко используются полярные растворители. Под действием ориентационного взаимодействия в полярном растворителе будут в первую очередь растворяться смолистые соединения и гетеросоединения. При дальнейшем увеличении количества полярного растворителя под действием индукционных сил будут растворяться полициклические. При повышении температуры системы ее кинетическая энергия возрастает, что приводит к увеличению дисперсионной составляющей, так как в этом случае из-за возрастания теплового движения молекул ориентация их под действием электрического поля молекул растворителя затрудняется. Под влиянием дисперсионных сил преимущественно растворяются нафтеновые и парафиновые углеводороды.
С повышением температуры растворимость компонентов масляных фракций в полярных растворителях увеличивается и при критической температуре растворения (КТР) наступает полное растворение их в данном количестве растворителя. Типичная кривая растворимости для системы масло – растворитель представлена на рисунке 2.1.

Рисунок 2.1 – Зависимость КТР для системы масло – растворитель от содержания растворителя (растворитель - фурфурол)
Образование однофазной системы при температурах выше КТР объяснятся тем, что в этих условиях кинетическая энергия молекул достаточна для преодоления различия в энергиях межмолекулярного притяжения однотипных молекул компонентов, входящих в состав масляной фракции, и взаимного притяжения молекул самого растворителя. При температурах ниже КТР тепловое движение молекул превышает силы притяжения молекул не всех компонентов масляной фракции. В результате чего система разделяется на две жидкие фазы. КТР зависит от структуры углеводородов и природы растворителя.
Растворимость углеводородов масляных фракций в полярных растворителях зависит от дипольного момента молекул растворителя, способности молекул углеводорода поляризоваться под действием электрического поля молекул растворителя, что, в свою очередь связано с внутренним строением углеводородов, и дисперсионных сил, обусловленных наличием углеводородного радикала в молекуле растворителя.
Наибольшим значением средней молекулярной поляризации характеризуются ароматические углеводороды, наименьшим - парафиновые; нафтеновые по способности поляризоваться занимают промежуточное положение. Вследствие этого ароматические углеводороды имеют самые низкие значения КТР в полярных растворителях, а парафиновые – самые высокие.
Помимо химической природы на величину КТР и строение молекул углеводородов. Так, с увеличением числа колец в углеводородах их КТР резко уменьшается, с возрастанием длины алкильных цепей – повышается.
Решающими эксплуатационными свойствами при выборе эффективного растворителя для экстракционных процессов являются растворяющая способность и избирательность.
Под растворяющей способностью понимают абсолютную растворимость компонентов масляных фракций в определенном количестве растворителя; избирательность характеризует способность растворителя растворять вещества только определенной структуры, что позволяет отделять одни компоненты от других и получать продукты, различающиеся по свойствам.
Растворяющую способность оценивают по выходу растворенного компонента сырья при одинаковой кратности растворителя, по значению КТР при одинаковой кратности растворителя и количеством растворителя, необходимом для извлечения одного и того же растворенного компонента сырья.
Об избирательности растворителя можно судить по разности (градиенту) таких показателей, как плотность, индекс вязкости, коэффициент преломления или анилиновая точка.
Применительно к процессам селективной очистки масел пользуются коэффициентом распределения (К), определяемым из соотношения объемных концентраций извлекаемых компонентов в экстракте (С экс) и рафинате (Сраф):
К=
. (1.4)
Для характеристики избирательности растворителя для этого же процесса можно пользоваться уравнением А.З. Биккулова:
Избирательность =
(1.5),
где Аэкс, Араф, Бэкс, Браф – содержание в экстракте и рафинате соответственно ароматических и парафино-нафтеновых углеводородов.
Растворяющие и избирательные свойства полярных растворителей обусловливаются энергией и соотношением дисперсионных и электростатических ван-дер-ваальсовых сил. Дисперсионное взаимодействие отражает растворяющие свойства растворителей. Электростатическая же составляющая (ориентационная и индукционная) ван-дер-ваальсовых сил предопределяет преимущественно избирательные свойства полярных растворителей.
Ассиметричность структуры предопределяет электростатическую составляющую общих ван-дер-ваальсовых сил взаимодействия молекул растворителя и сырья.
Ассиметричность молекуле растворителя придает не только радикал, но и функциональная группа. Дисперсионная составляющая общих сил взаимодействия определяется строением радикала: алифатическая цепь и симметричность радикала усиливают эту составляющую.
Введение в состав молекулы растворителя метильной или фенильной группы значительно снижает КТР, повышая растворяющую способность растворителя. Карбоксильная и нитрогруппа повышает КТР. Наибольший эффект уменьшения растворяющей способности растворителя дают функциональные группы, образующие водородную связь. Вторая функциональная группа в молекуле растворителя еще заметнее понижает его растворяющую способность. По влиянию на избирательность растворения функциональные группы можно расположить в ряд:
NO2 >CN>CHO>COOH>OH>NH2 .
Введение в молекулу растворителя гетероатомов и групп атомов (O,N,CO,F,CN) приводит к повышению избирательности растворителя по отношению к углеводородам с донорно-акцепторными свойствами.
Переход от алифатических соединений к циклическим и гетероциклическим аналогам способствует заметному увеличению избирательности растворителя по отношению к ароматическим и непредельным углеводородам; к такому же эффекту приводит изомеризация молекул растворителя вдали от электрофильного центра. Переход от сильноассоциированных растворителей к слабоассоциированным приводит к повышению растворяющей способности.
2.3 Описание технологической схемы установки
2.3.1 Экстракция
Депарафинированный дистиллят прокачивается насосом Н-1 через теплообменник Т-1, где нагревается за счет тепла экстракта до температуры
110 °С и подается на верхнюю тарелку абсорбера К-7, в котором смонтированы 18 тарелок клапанного типа. Температура верха равна 112 °С, давление в абсорбере 0,13 МПа. Водяные пары с верха к-7 конденсируются в АВО-8 и направляются на водоблок.
Под нижнюю тарелку абсорбера подаются пары воды с растворителем из осушительной колонны К-9 с температурой 105-115 °С.
Сырье с абсорбированным растворителем перетекает в буферную емкость Е-2, из которой забирается насосом Н-2 и прокачивается через холодильник Т-2, в котором происходит охлаждение водой, аппарат воздушного охлаждения АВО-6 и направляется под третью тарелку экстракционной колонны К-1 с температурой 60 °С.
N-метилпирролидон из емкости Е-3 насосом Н-12 подается в верхнюю часть колонны с температурой 65 °С.
Экстракционная колонна К-1 предназначена для очистки N-метилпирролидоном масляного сырья от нежелательных компонентов и работает по принципу противотока. В экстракционной колонне смонтированы 6 тарелок (насадки из колец «Рашига»), давление в колонне 0,12 МПа; температура верха (65 °С) и низа (55 °С) колонны поддерживается за счет температуры подаваемых в колонны сырья и растворителя.
При регулировании отбора рафината предусмотрено создание необходимого температурного градиента за счет регулирования температуры низа. Для этого осуществляется циркуляция экстрактного раствора с низа колонны К-1 от насоса Н-3 через АВО-7 под первую нижнюю тарелку К-1.
2.3.2 Регенерация рафинатного раствора
Раствор очищенного депмасла с верха экстракционной колонны К-1 самотеком поступает в промежуточную емкость Е-1, откуда насосом Н-4 прокачивается через теплообменники Т-4 (нагревается за счет конденсации паров N-метилпирролидона из испарительной колонны К-2), Т-3 (нагревается за счет тепла рафината, откачиваемого из К-3 в промежуточный товарный парк) печь П-1, и далее поступает на четвертую тарелку испарительной колонны К-2 с температурой 260-300 °С.
Здесь отгоняется основная масса N-метилпирролидона от раствора очищенного депмасла.
В испарительной колонне К-2 смонтированы 6 желобчатых тарелок. Эта колонна работает под вакуумом с остаточным давлением не менее 0,01 МПа, температура верха равна 220 °С, температура низа 270-280 °С.
Вакуум создается за счет конденсации паров с верха испарительной колонны К-2 в теплообменнике Т-4, циклоне Ц-1 (конденсация за счет смешения с холодным растворителем, подаваемым насосом Н-8 из емкости
Е-3), АВО-1,2 и с температурой 60-90 °С поступают в емкость сухого растворителя Е-3.
С низа испарительной колонны К-2 очищенное депмасло с растворителем перетекает на семнадцатую тарелку отпарной колонны К-3.
В отпарной колонне К-3 смонтированы 20 клапанных тарелок. Температура верха отпарной колонны К-3 – 190 °С, а температура низа – 230-260 °С.
После отгона основного количества растворителя в испарительной колонне К-2 в растворе очищенного депмасла остается небольшое количество N-метилпирролидона, которое удаляется в отпарной колонне К-3 водяным паром. Водяной пар подается в низ колонны в количестве не менее 200 кг/ч. Отпарка в колонне осуществляется под вакуумом с остаточным давлением не менее 0,1 кгс/см2 (76 мм рт. ст.). Вакуум создается в барометрическом конденсаторе А-1, где осуществляется конденсация паров воды и растворителя циркулирующим орошением.
Обводненный растворитель с низа барометрического конденсатора А-1 поступает в барометрическую емкость Е-0, из которой насосом Н-6 забирается и прокачивается через аппарат воздушного охлаждения АВО-5, а затем, охлажденный до 50 °С, снова направляется в барометрический конденсатор А-1.
Балансовое количество обводненного растворителя в барометрической емкости Е-5 насосом Н-6 откачивается в среднюю часть осушительной колонны К-9 и далее выводится из системы через абсорбер К-7.
Очищенное депмасло с низа отпарной колонны К-3 с температурой 230-260 °С откачивается насосом Н-5 через теплообменник Т-3 в товарные резервуары промежуточного парка.
2.3.3 Регенерация экстрактного раствора
Экстрактный раствор с низа экстракционной колонны К-1 забирается насосом Н-3, прокачивается через теплообменник Т-7, нагрев в котором осуществляется за счет тепла парожидкостной смеси N-метилпирролидона после рибойлера Т-8, поступающей из испарительной колонны К-4 под давлением 0,27 МПа и попадает шестую тарелку испарительной колонны К-5. В колонне К-5 смонтированы 12 тарелок клапанного типа.
Экстрактный раствор стекает вниз на глухую тарелку, с которой перетекает в межтрубное пространство рибойлера Т-8.
Нагрев в рибойлере до 215-245 °С осуществляется за счет скрытой теплоты конденсации паров растворителя из испарительной колонны К-4.
Образовавшиеся пары N-метилпирролидона из межтрубного пространства рибойлера отводятся под глухую тарелку колонны К-5, жидкая честь подается в низ колонны.
Для поддержания необходимой температуры низа колонны К-5 часть экстрактного раствора со второго потока после П-2, направляется через теплообменник Т-6 (где подогревает растворитель, циркулирующий с низа колонны К-9) в К-5. Поток горячей струи в низ К-5 обеспечивается за счет перепада разности давлений в колоннах К-5 и К-4.
Пары N-метилпирролидона и воды с верха К-5 направляются на третью тарелку осушительной колонны К-9.
Давление в осушительной колонне К-9 - 0,12 МПа, температура верха и низа соответственно 112 и 230 °С. В колонне 18 желобчатых тарелок.
Обезвоженный экстрактный раствор, откачиваемый насосом Н-12 с низа колонны К-5 двумя потоками проходит печь П-2 и поступает на третью тарелку испарительной колонны К-4, где происходит отделение максимального количества N-метилпирролидона от экстракта. Колонна работает под давлением 0,25 МПа. Температура верха и низа соответственно 230 и 300 °С. В колонне 10 тарелок клапанного типа.
Экстрактный раствор с низа испарительной колонны К-4 насосом Н-13 прокачивается через печь П-3 и нагретый до температуры 300 °С поступает в «нижний аккумулятор» испарительной колонны К-4.
Пары N-метилпирролидона с верха испарительной колонны К-4 проходят через трубный пучок рибойлера, затем по межтрубному пространству теплообменника Т-7, через АВО-1,2 в емкость сухого растворителя Е-3, откуда насосом Н-8 наверх экстракционной колонны К-1.
Далее экстракт под действием избыточного давления испарительной колонны К-4 с «нижнего аккумулятора» колонны перетекает в отпарную колонну К-6, где отгоняется растворитель, оставшийся в экстракте, водяным паром и под вакуумом (вакуум абсолютный не менее 0,1 кгс/см2) , расход пара не менее 250 кг/ч.
Экстракт с низа отпарной колонны К-6 с температурой не менее 220 °С откачивается насосом Н-14 через теплообменник Т-1, АВО-9 и с температурой не более 120 0 С в товарные резервуары промежуточного парка.
Пары воды и N-метилпирролидона с верха отпарной колонны К-6 направляются в низ барометрического конденсатора А-1, на верхнюю полку которого подается холодный влажный растворитель из барометрической емкости Е-0, откуда забирается насосом Н-6 и через аппарат воздушного охлаждения АВО-5 возвращается в барометрический конденсатор.
Для уменьшения уноса масла с верха К-6 предусмотрена подача орошения (легкое масло из Е-0 насосом Н-7).
2.3.4 Осушка растворителя
В колонне К-9 осуществляется смешение паров растворителя с водным раствором. За счет теплоты конденсации паров испаряется вода и часть растворителя. В нижнюю часть колонны К-9, под вторую тарелку поступают пары растворителя с первой испарительной колонны К-5 с температурой 200 °С.
Часть паров с верха колонны К-9 конденсируются в АВО-3,4, охлаждаются в теплообменнике водяного охлаждения и направляются в емкость обводненного растворителя Е-4.
Для поддержания температуры верха К-9 105-115 °С подается орошение насосом Н-10 из Е-4.
Также орошение из Е-4 подается на верх К-5 насосом Н-11.
Балансовое количество водяных паров со следами растворителя с К-9 направляется под нижнюю тарелку абсорбера К-7.
С низа К-9 растворитель откачивается насосом Н-9 через АВО-1,2 в емкость Е-3.
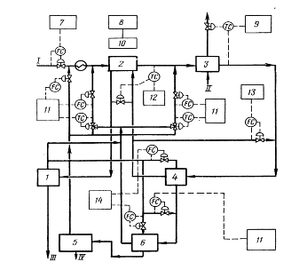
3. Автоматизация процесса
Средства автоматизации позволяют осуществить мониторинг качества продукции на каждой стадии технологического процесса.
Установка селективной очистки масляных дистиллятов по ПБ 09-170-97 относится к третьей категории.
Нефтепродукты, перерабатываемые и получаемые на установке, являются пожароопасными.
Поэтому необходимо производить контроль всех технологических параметров, влияющих на безопасность проведения процесса. Этому способствуют средства контроля и автоматизации, применяемые в настоящее время на установке селективной очистки масел.
3.1 Выбор и обоснование параметров контроля, регулирования и сигнализации
В экстракционной колонне К – 1 регулируется температура, так как она влияет на качество рафината.
Регулируется расход сырья, поступающего в колонну и расход растворителя. От кратности растворителя к сырью зависит степень очистки масла, если она превысит заданную, то снизится выход масла, если кратность растворителя будет ниже заданной, то рафинат будет очищен не до конца.
Во всех остальных колонных аппаратах регулируется давление, так как от него будет зависеть степень извлечения из рафинатного и экстрактного растворов растворителя. По этой же причине регулируется температура верха и низа в колоннах.
В колоннах К-2, К-3, К-6, работающих под вакуумом предусмотрена сигнализация нижнего значения остаточного давления (0,01 МПа).
Уровень кубовой жидкости в колоннах регулируется путем изменения подачи сырья или изменения расхода кубовой жидкости. Уровень регулируется для того, чтобы предотвратить аварийные ситуации на установке. Если уровень будет слишком большой, то жидкость зальет тарелки и нарушится процесс массообмена, а если жидкости в кубе не останется, то может выйти из строя насос, откачивающий эту жидкость.
В печах контролируется расход подаваемого сырья, так как это определяет производительность установки. Также с помощью изменения расхода можно изменять давление сырья в печи. В печах регулируются температуры выхода сырья из печи, при достижении 300 °С включается световая сигнализация. Температура регулируются путем подачи большего или меньшего количества топлива печи. Также контролируется температура над перевалами печей, т.е. равномерность распределения теплонапряженности топочного пространства печей.
Температуры потоков поддерживаются за счет изменения расходов теплоносителей в теплообменных аппаратах.
В емкостях регулируется уровень, для избежания перелива и выхода из строя откачивающих насосов.
3.2 Выбор и обоснование средств контроля, регулирования и сигнализации
Приборы для контроля и регулирования должны быть быстродействующими, надежными в работе и обеспечивать необходимую точность измерения. Необходимо учитывать свойства объектов регулирования и регуляторов, чтобы обеспечить устойчивость системы регулирования в процессе.
Для осуществления схем контроля и регулирования выбраны следующие приборы.
3.2.1 Датчики температуры
В качестве чувствительного элемента при измерении температур над перевалами печей применяются термоэлектрические термометры градуировки хромель-алюмель (ТХА), диапазон измерений ТХА: Т=50…1100 о С и градуировки хромель-капель (ТХК), диапазон измерения которых
Т= - 50…600 о С, при измерении температур по остальным позициям, что соответствует условиям технологического режима.
3.2.2 Датчики давления
В качестве датчиков давления используются термоэлектрические преобразователи типа Сапфир 22 МДИ – для измерения перепада давления и Сапфир 22 МДГ – для измерения давления столба жидкости, Сапфир-22 МДВ – для измерения разряжения.
3.2.3 Датчики расхода
В качестве датчиков расхода используются диафрагмы камерные типа ДК. Она рассчитана на перепад давлений от 0,6 до 10,0 МПа. Перепад давления преобразуется с помощью тензометрического преобразователя разности давлений Сапфир-22ДД в стандартный токовый сигнал, пропорциональный этому расходу.
3.2.4 Датчики уровня
В качестве датчиков уровня используются измерительные термоэлектрические преобразователи Сапфир-22 МДГ с унифицированным выходным сигналом.
3.2.5 Регулирующий контроллер
В качестве регулирующего контроллера используется Ремиконт Р-130 – это комплекс универсальных микропроцессорных технических средств широкого назначения, который может применяться при автоматизации самых разнообразных технологических процессов. Ремиконт Р-130 относится к классу малолокальных средств управления, рассчитанных на решение задач автоматического регулирования (от одного до четырех контуров) и логического управления (с 10-30 входами и выходами).
На базе Ремиконта Р-130 эффективно решаются как сравнительно простые, так и сложные задачи управления. Отличительной особенностью Ремиконта является то, что средства подключения к локальной сети исключительно дешевы и не снижают надежности контроллеров при выполнении основных функций управления. В состав Ремиконта Р-130 входят 3 вида моделей: регулирующая, логическая и непрерывно-дискретная.
3.2.6 Вторичный прибор
Дисплейная станция ДС-130 предназначена для работы с контроллерами типа Ремиконт Р-130 и представляет собой программно-технический комплекс, состоящий из ПЭВМ, совместимой с IBM/AT/XT, укомплектованной цветным дисплеем типа EGA, принтером, клавиатурой общего назначения и специальным пакетом программ.
3.2.7 Исполнительный механизм
Исполнительный механизм предназначен для непосредственного изменения количества вещества или энергии, подводимых к объекту регулирования или отводимых от него.
В качестве исполнительных механизмов применяются клапаны для агрессивных сред марки 25ч30нж, такой выбор обусловлен физико-химическими свойствами потоков.
3.2.8 Преобразователи промежуточные
- функциональный электропневматический преобразователь типа ЭПП-М; предназначен для преобразования сигнала токового сигнала в пневматический;
- измерительный преобразователь марки Ш 9322, который используется для преобразования сигнала термо-ЭДС в стандартный токовый сигнал Iвых=0…5 мА.
3.3 Описание схем контроля, регулирования и сигнализации
3.3.1 Регулирование температуры потока, выходящего из АВО-6
Температура потока воспринимается термоэлектрическим термометром типа ТХК-0193-02А (поз. 4-1), который преобразует температуру в термо-ЭДС. ТЭДС с помощью измерительного преобразователя типа Ш 9322 (поз. 4-2) преобразуется в стандартный токовый сигнал дистанционной пердачи. Токовый сигнал поступает на дисплейную станцию ДС-130 (поз.4-3) и регулирующий контроллер типа Р-130 (поз. 4-4), который вырабатывает командный сигнал. Этот сигнал через функциональный преобразователь типа ЭПП-М (поз. 4-5) в виде пневмосигнала поступает на исполнительный механизм типа 25ч30нж (поз. 4-6), установленный на линии подачи воздуха в аппарат.
Аналогичное регулирование по позициям 28, 34 и 16, 35, 46 с сигнализацией верхнего значения 300°С (сигнальная лампа ЛС-4).
3.3.2 Контроль температуры низа К-2
Температура низа колонны воспринимается термоэлектрическим термометром типа ТХК-0193-02А (поз. 24-1), который преобразует температуру в термо-ЭДС. ТЭДС с помощью измерительного преобразователя типа Ш 9322 (поз. 24-2) преобразуется в стандартный токовый сигнал дистанционной пердачи. Токовый сигнал поступает на дисплейную станцию ДС-130 (поз. 24-3).
Аналогично контролируются температуры по позициям 3, 10, 15, 24, 29, 30, 32, 38, 41, 44, 48.
3.3.3 Регулирование и сигнализация давления в К-9
Давление в колонне с помощью тензометрического преобразователя типа Сапфир - 22 МДИ (поз. 27-1) преобразуются в стандартный токовый сигнал, который поступает на регулирующий контроллер типа Р-130 (поз. 27-3) и на дисплейную станцию типа ДС-130 (поз. 27-2). В регулирующем контроллере вырабатывается командный сигнал, который через функциональный преобразователь типа ЭПП-М (поз. 27-4) в виде пневматического сигнала поступает на исполнительный механизм типа 25ч30нж (поз. 27-5), который меняет расход паров с верха колонны. При значении давления 0,17 МПа сигнал с ДС-130 поступает на сигнальную лампу ЛС-4 (поз. 27-6).
Аналогичное регулирование - позиция 36 и по позициям 19, 21 (тензометрический преобразователь типа Сапфир - 22 МДВ, сигнализация нижнего значения 0,01 МПа).
3.3.4 Контроль и сигнализация разрежения в К-6
Давление в колонне с помощью тензометрического преобразователя типа Сапфир - 22 МДВ (поз. 40-1) преобразуются в стандартный токовый сигнал, который поступает на дисплейную станцию типа ДС-130 (поз. 27-2). При значении давления 0,01 МПа сигнал с ДС-130 поступает на сигнальную лампу ЛС-4 (поз. 40-3).
3.3.5 Регулирование уровня в емкости Е-5
Измерение уровня производится с помощью манометра типа Сапфир 22 МДГ (поз. 2-1), который воспринимает давление гидравлического столба жидкости. Токовый нормированный сигнал с манометра поступает на дисплейную станцию типа ДС-130 (поз. 2-2) и регулирующий контроллер Р-130 (поз. 2-3). В контроллер вырабатывается командный сигнал, который через функциональный преобразователь типа ЭПП-М (поз. 2-4) в виде пневмосигнала поступает на исполнительное устройство типа 25ч30нж (поз. 2-5), который меняет расход откачиваемой из емкости жидкости.
Аналогичное регулирование по позициям 9, 12, 18, 22, 25, 26, 37, 43.
По позициям 26, 37, 43 предусмотрена сигнализация нижнего значения.
3.3.6 Контроль и сигнализация уровня в К-5
Измерение уровня производится с помощью манометра типа Сапфир 22 МДГ (поз. 33-1), который воспринимает давление гидравлического столба жидкости. Токовый нормированный сигнал с манометра поступает на дисплейную станцию типа ДС-130 (поз. 33-2). При минимальном значении сигнал с ДС-130 поступает на сигнальную лампу ЛС-4 (поз. 33-3).
Аналогичный контроль поз. 31
3.3.7 Регулирование расхода сырья в колонну К-7
Параметр расхода с помощью преобразователя диафрагмы камерной типа ДКС (поз. 1-1) преобразуется в перепад давления, который воспринимается тензометрическим датчиком типа Сапфир 22МДД (поз. 1-2) и преобразуется в стандартный токовый сигнал. Сигнал поступает на дисплейную станцию типа ДС-130 (поз. 1-3) и регулирующий контроллер Р-130 (поз. 1-4). В контроллер вырабатывается командный сигнал Этот сигнал через функциональный преобразователь типа ЭПП-М (поз. 1-5) в виде пневмосигнала поступает на исполнительный механизм типа 25ч30нж (поз. 1- 6).
Аналогично регулирование 6, 20, 39, 42, 47.
3.3.8 Контроль расхода растворителя в колонну К-1
Параметр расхода с помощью преобразователя диафрагмы камерной типа ДКС (поз. 7-1) преобразуется в перепад давления, который воспринимается тензометрическим датчиком типа Сапфир 22МДД (поз. 7-2) и преобразуется в стандартный токовый сигнал. Сигнал поступает на дисплейную станцию типа ДС-130 (поз. 7-3).
Аналогично регулирование 5, 8, 13, 14, 17, 23, 45.
Спецификация средств автоматизации приведена в таблице 1.
Таблица 1 – Спецификация средств автоматизации
| Позиция |
Наименование и техническая характеристика среды |
Наименование и техническая характеристика прибора |
Марка прибора |
Количество |
Примечание |
||||||||||
| 1 |
2 |
3 |
4 |
5 |
6 |
||||||||||
| 15-1, 48-1 |
Температура, о С Т=900 о С;Р=0,3 Мпа нефтепродукты |
Термоэлектрический термометр; градуировка ХА; предел измерений 0… 1100 о С; класс точности 0,5 |
ТХА-0193-02Т |
2 |
По месту |
||||||||||
| 3-1, 4-1, 10-1, 11-1-1, 11-1-2, 16-1, 24-1, 28-1, 29-1, 30-1, 32-1, 33’-1, 34-1, 35-1, 41-1, 44-1 |
Температура, о С Т=40…300 о С нефтепродукты |
Термоэлектрический термометр; градуировка ХК; предел измерений 0…600 о С класс точности 0,5 |
ТХК-0193-2А |
16 |
|||||||||||
| 3-2, 4-2, 10-2, 11-2-1, 11-2-2, 11-4, 15-2, 16-2, 24-2, 28-2, 29-2, 30-2, 32-2, 33’-2, 34-2, 35-2, 41-2, 44-2, 48-2 |
Температура |
Измерительный преобразователь; класс точности 0,5; выходной сигнал Iвых=0…5 мА |
Ш 9322 |
18 |
|||||||||||
| 27-1, 36-1 |
Давление до 0,17 МПа |
Тензометрический преобразователь; класс точности 0,5; верхний предел измерений 2,5 МПа; выходной сигнал Iвых=0…5 мА |
Сапфир 22МДИ |
2 |
|||||||||||
| 19-1, 21-1, 40-1 |
Разряжение не менее 0,01 МПа |
Тензометрический преобразователь класс точности 0,5; выходной сигнал Iвых=0…5 мА |
Сапфир 22 МДВ |
3 |
|||||||||||
| 2-1, 9-1, 12-1, 18-1, 22-1, 25-1, 26-1, 31-1, 33-1, 37-1, 43-1 |
Уровень 40 кПа |
Тензометрический преобразова-тель класс точности 0,5; Рст=4 МПа верхний предел измерений 60 кПа |
Сапфир 22 МДГ |
11 |
|||||||||||
| 1-1, 5-1, 6-1, 7-1, 8-1, 13-1, 14-1, 17-1, 20-1, 23-1, 39-1, 42-1, 45-1, 47-1 |
Расход 0,9 МПа |
Первичный преобразователь диафрагма камерная; класс точности 0,5; Ду=100 мм; Ру=10 МПа |
ДКС-10-100-А1Б1 ГОСТ 8.563.1-97 |
14 |
|||||||||||
| 1-2, 5-2, 6-2, 7-2, 8-2, 13-2, 14-2, 17-2, 20-2, 23-2, 39-2, 42-2, 45-2, 47-2 |
Расход |
Тензометрический преобразова-тель класс точности 0,5; Рст=16 МПа верхний предел измерений 1,6 МПа Iвых=0,5 мА |
Сапфир 22 МДД |
14 |
|||||||||||
| 1-3, 2-2, 3-3, 4-3, 5-3, 6-3, 7-3, 8-3, 9-2, 10-3, 11-3, 12-2, 13-3, 14-3, 15-3, 16-3, 17-3, 18-2, 19-2, 20-3, 21-2, 22-2, 23-3, 24-3, 25-2, 26-2, 27-2, 28-3, 29-3, 30-3 31-2, 32-2, 33-2, 34-3, 47-3, 35-3, 36-2, 37-2, 38-3, 39-3, 40-2, 41-3, 42-3, 43-2, 44-3, 45-3, 46-3, 48-3 |
Уровень, температура, давление, расход |
Дисплейная станция число колец до 16; контроллеров в кольце до 15, скорость обмена информацией |
ДС-130 |
2 |
На щите |
||||||||||
| 1-4, 2-3, 4-4, 6-4, 9-3, 11-4, 12-3, 16-4, 18-3, 19-3, 20-4, 21-3, 25-3, 26-4, 27-3, 28-4, 34-4, 35-4, 36-3, 37-3, 39-4, 42-4, 43-3, 46-4 |
Уровень, температура, давление, расход |
Микропроцессорный регулирующий контроллер обмен ведется на частоте 4800 бит/с |
Ремиконт Р-130 |
2 |
|||||||||||
| 1-5, 2-4, 4-5, 6-5, 9-4, 11-5, 12-4, 16-5, 18-4, 19-4, 20-5, 21-4, 25-4, 26-5, 27-4, 28-5, 34-5, 35-5, 36-4, 37-4, 39-5, 42-5, 43-4, 46-5 |
Уровень, температура, давление, расход |
Функциональный электропневматический преобразователь вход I=0…5 мА выход Р=0,02-0,1 МПа; класс точности 0,5 |
ЭПП-М |
24 |
По месту |
||||||||||
| 1-6, 2-5, 4-6, 6-6, 9-5, 11-8, 12-5, 16-6, 18-5, 19-5, 20-6, 21-5, 25-5, 26-6, 27-5, 28-6, 34-6, 35-6, 36-5, 37-5, 39-6, 42-6, 43-5, 46-6 |
Уровень, температура, давление, расход |
Регулирующий клапан для агрессивных сред Ду=150 мм; Ру=6,3 МПа |
25ч30нж |
24 |
По месту |
||||||||||
| 11-7, 16-7, 19-6, 21-6, 26-6, 27-6, 31-3, 33-3, 35-7, 36-6 37-6, 40-3, 43-6, 46-7 |
Уровень, температура, давление, расход |
Сигнальная лампа |
ЛС-4 |
14 |
В операторной |
||||||||||
Список использованных источников
1. «Нефть, газ и нефтехимия за рубежом». Справвочник современных автоматизированных систем управления технологическими процессами. – 1989. - № 4
2. Давидюк Ю. SCADA-системы на верхнем уровне АСУТП // Платформы и технологии. – 2001. - №13 (электронный журнал, режим доступа http://www.iemag.ru/articles/detail.php?ID=2663&phrase_id=1251)
3. Ахметов С. А. Технология глубокой переработки нефти и газа: учебное пособие для вузов. Уфа: Гилем, 2002. - 672 с.
4. Сотникова Т. А., Соснова Н. А. // Химия и технология топлив и масел.– 2004.– №2.– С. 38-39.
5. Александрова С. Л., Таушев В. В., Валявин Г. Г. И др. // Нефтепереработка и нефтехимия.– 1997.– №5.– С. 14-19.
6. Старовойтова Н.Р. Автомобильные моторные масла. Тенденции производства и потребления // Мир нефтепродуктов. – 2002. - № 1. – с. 23.
7. Ластовкин Г.А., Радченко Е.Д., Рудин М.Г. Справочник нефтепереработчика. – Л.: Химия, 1986. – 648 с.
8. Черножуков Н.И. Технология переработки нефти и газа. Ч. 3 – М.: Химия, 1978 – 408 с.
9. Нигматуллин Р.Г., Золотарев П.А., Сайфуллин Н.Р. Селективная очистка масляного сырья – М.: Нефть и газ, 1998. – 208 с.
10. Казакова Л.П., Крейн С.Э. Физико-химические производства нефтяных масел – М.: Химия. 1978. – 320 с.
11. Колесник И.О. Процесс селективной очистки масляного сырья N-метипирролидоном // Химия и технология топлив и масел. – 2003. - № 2. – с. 4.
12. Гурвич В.Л., Сосновский Н.П. Избирательные растворители в переработке нефти. – М. – Л.: Госнаучтехиздат, 1953. – 320 с.
13. Альтшулер А.Е. Коротков П.И., Казанский В.Л., Герасименко Н.М. Производство смазочных масел – М.: Гостоптехиздат. – 1959. – 186 с.
14. Фаизов А.Р., Нигматуллин В.Р., Нигматуллин Р.Г. Развитие процесса селективной очистки масляного сырья N‑метилпирролидоном в ОАО «Ново-уфимский НПЗ» // Мир нефтепродуктов. – 2003. – № 2. – с. 9.
15. Автоматическое управление в химической промышленности: Учебник для вузов / Под ред.Е.Д.Дудникова.:- М.: -Химия, 1987.- 368 с.
16. Дадаян Л.Г.,Кабанова Л.К.,Ямалов Р.Р.,Баклан Т.Н., Автоматизация технологических процессов: Методическое руководство.- Уфа,1985.-22 с.
17. Дисплейная станция ДС –130 // Приборы и системы управления. - № 10. – с. 34-37.
18. Пезнер В.В., Лахова Н.В., Никольская И.В. и др. Микропроцессорный контроллер Ремиконт Р – 130. – НИИ Теплоприбор, 1990. – 330 с.
19. Номенклатурный каталог продукции «Промышленной группы Метран» за 2001г.

