| Скачать .docx |
Курсовая работа: Проектирование гидросистем
1. Введение
Проектирование технических изделий является творческим процессом, успешное завершение которого в значительной мере зависит от способности конструктора находить наилучший, из числа возможных, проектный вариант. В большинстве случаев среди критериев оптимизации могут быть противоречащие друг другу, а также критерии, не представленные в формализованном виде. Вследствие этого конструктору приходится вести проектирование в диалоге с ЭВМ. При организации процесса проектирования на первое место выходит проблема оптимизации каждого проектного варианта. В приложении к управляемым системам с гидроприводами проблема решается на основе метода ΛПτ
- поиска оптимальных параметров в задачах со многими критериями . Рассмотренное в реферате решение задачи проектирования управляемых система с гидроприводами состоит из нескольких этапов. Сначала строится математическая модель исследуемой системы и формулируются её критерии качества
. Для систем с гидроприводами критериями
могут служить: энергетические показатели, массы и габариты устройств системы, показатель структурной сложности системы, динамические и установившиеся ошибки при управлении системой, продолжительность переходных процессов, амплитудные и фазовые искажения для заданного частотного диапазона. Затем определяются конструктивные (варьируемые) параметры
, от значений которых зависят критерии качества системы. Конкретные значения конструктивных параметров выбираются из некоторой области
, которая определяется совокупностью ограничений на варьируемые параметры типа равенства
или неравенства
, а также функциональными ограничениями на процессы, протекающие в проектируемой системе
. На этом этапе последовательно выбираются N
пробных точек из множества D
. С каждым набором конструктивных параметров моделируются процессы, протекающие в проектируемой системе. По результатам моделирования составляются таблицы испытаний системы, включающие значения пробных точек (векторы конструктивных параметров) и соответствующие им значения критериев качества. Особенность используемых таблиц испытаний состоит в том, что испытания равномерно распределены в области пространства параметров. Те из полученного множества
допустимые проектные решения, которые обеспечивают наилучшие в заданном смысле значения критериев
, образуют подмножество
оптимальных (наилучших в заданном смысле) проектных вариантов
. Таким образом, задачу оптимального проектирования можно формализовать следующим образом:
;
D
:
,
;
,
,
,
,
;
,
где opt - оператор, реализующий принцип оптимизации.
Проектируемые системы – динамические, поэтому при вычислительном эксперименте необходимо решать нелинейные дифференциальные уравнения, описывающие процессы, протекающие в этих системах. Полученные при вычислительных экспериментах таблицы испытаний позволяют выбрать для рассматриваемого проектного варианта наилучшие, в соответствии с принятыми критериями, значения параметров. Проведя такой выбор для всех проектных вариантов, конструктор имеет возможность найти "наилучший" вариант, принимая при этом во внимание и критерии, которые не были формализованы и не учитывались при вычислительном эксперименте.
2. Вычислительный эксперимент в задачах оптимального проектирования управляемых систем с гидроприводами
2.1 Электрогидравлические усилители (ЭГУ)
Проектируемые ЭГУ состоят из электромеханического преобразователя (ЭМП) и распределительного золотника с управляющим каскадом (УК и РК), которые описываются системами нелинейных дифференциальных уравнений 3-го и 4-ого порядков соответственно.
Варьируемые параметры ЭМП - воздушный зазор между якорем и сердечником, число витков обмотки управления, жесткость пружины подвеса заслонки. Варьируемые параметры УК и РК - диаметр плунжера золотника, масса золотника, диаметр дросселя, диаметр сопла, расстояние между заслонкой и срезом сопла в нейтральном положении заслонки, угол наклона плоскости заслонки к оси золотника. В качестве критериев оптимальности для элементов ЭГУ были назначены критерии оценки качества. Для ЭМП - быстродействие, определяемое постоянной времени, усилие на выходном звене, крутизна статической характеристики, амплитудно-частотные и фазочастотные характеристики. Для УК и РК - быстродействие, определяемое постоянной времени, утечки в управляющем каскаде, статические характеристики, амплитудно-частотные и фазочастотные характеристики.
2.2 Гидросистемы
Гидросистемы с нерегулируемыми насосами. Гидросистемы энергопитания (ГСЭ) используются в управляющих системах в качестве источников питания рабочей жидкости гидроприводов. К параметрам гидросистемы отнесены давление рабочей жидкости в напорной магистрали системы, производительность насосной установки, массу насосной установки, ёмкость аккумулятора, предварительное давление в газовой камере аккумулятора, диапазон изменения рабочего давления, температура рабочей жидкости, емкость бака, а также те величины, которые зависят от условий эксплуатации гидроприводов. В качестве требований, предъявляемых к ГСЭ, которыми определяется качество системы, обычно выделяют: требования к энергетическому показателю, который должен быть достаточно высоким, малую массу, высокую надежность, низкую стоимость. В зависимости от назначения ГСЭ приоритет заданных критериев, как и их число, могут меняться. Выбор оптимального проектного варианта ГСЭ требует решения многокритериальной задачи с довольно большим числом варьируемых параметров. Задача усложнена тем, что заранее не известна оптимальная структура ГСЭ. Вследствие этого путь решения задачи состоит из двух этапов. На первом этапе проводится параметрическая оптимизации отдельных вариантов с предварительно выбранной структурой ГСЭ. На втором этапе сравниваются наилучшие варианты каждой из рассмотренных структур ГСЭ и выбирается вариант структуры и ее параметры, наиболее отвечающие требованиям к управляющему устройству.
2.3 Регулятор аксиально-поршневого насоса
В качестве варьируемых параметров выбираются конструктивные параметры регулятора: жесткость пружины гидроцилиндра, коэффициент полноты использования периметра втулки золотника в левом и правом окнах, диаметр дросселя, соединяющего торцевую полость золотника с линией нагнетания насоса, сила предварительного поджатия пружины гидроцилиндра, диаметр поршня гидроцилиндра, диаметр золотника, линейный размер, определяющий суммарное открытие левой и правой кромок золотника, жесткость пружины золотника. Значения границ изменения варьируемых параметров приняты по прочностным, технологическим и другим условиям. Каждая комбинация варьируемых параметров приводит к изменению статических и динамических характеристик регулятора по отношению к исходным, а также к изменению начальных условий для решения системы дифференциальных уравнений. Для каждой пробной точки должны быть дважды вычислены начальные условия, которым на статической характеристике насоса соответствуют два равновесных состояния системы насос-регулятор: при отсутствии расхода жидкости потребителем Qs=0 и при максимальном потреблении Qs=Qsmax. Положение регулирующего органа насоса, при этих двух состояниях регулятора, определяется двумя значениями угла наклона шайбы насоса, одно из которых приведет к появлению зоны нечувствительности при управлении насоса регулятором, другое вызовет непроизводительные утечки в системе, превышающие 10%, что недопустимо требованиями по энергетике насосной станции. Для избежания автоколебательного или неустойчивого процессов, а также процессов со слабым затуханием, введено ограничение по времени переходного процесса. Недопустимые по условиям прочности повышение или понижение давления в напорной магистрали при переходном процессе, вызванном изменением расхода жидкости потребителем, могут быть исключены с помощью соответствующего функционального ограничения . Показатели качества динамических характеристик регулятора оцениваются по максимальному отклонению наклонной шайбы и времени переходного процесса давления в напорной магистрали при возмущении, вызванном ступенчатым изменением расхода потребителя. Из-за не симметрии действия сил на управляющий золотник и поршень гидроцилиндра приближенно эффективные значения некоторых параметров могут получаться различными по отношению к своим ограничениям в зависимости от уменьшении или увеличении расхода жидкости Qs. В связи с этим, динамические характеристики оцениваются по двум переходным процессам: при увеличении расхода Qs от нуля до Qsmax/2 и при уменьшении его от Qsmax до Qsmax/2. Статическая точность регулятора оценивается крутизной характеристики насоса при автоматическом регулировании его подачи.
Результаты оптимизации. У большинства проектных вариантов регулятора, наблюдается улучшение динамических характеристик за счет уменьшения времени переходного процесса и динамической ошибки. Однако, это улучшение достигается за счет увеличения расхода Qупр жидкости, необходимого для управления насосом.
2.4. Однокаскадные автономные электрогидравлические следящие привода (ЭГСП)
Каждый ЭГСП характеризуется параметрами : давлением настройки предохранительного клапана, коэффициентом подачи насоса, коэффициентом давления. Эти параметры приняты в качестве варьируемых . Для оценки качества ЭГСП приняты критерии : энергетический показатель, определяемый количеством потребляемой приводом энергии в отсутствие командного сигнала; динамический показатель, характеризующий переходные процессы в приводе и точность, осуществляемого с помощью привода, управления объектом.
Необходимо рассмотреть схемы ЭГСП двух типов. ЭГСП второго типа имеет несколько меньшую потребляемую мощность. Схемы обоих типов ЭГСП имеют близкие значения показателей качества переходного процесса. По потребляемой электрической мощности в отсутствие командного сигнала ЭГСП второго типа является более экономичным. По качеству переходного процесса ЭГСП первого типа обладает несколько большим быстродействием.
3. Математическое моделирование и оптимальное проектирование автономного электрогидравлического привода
3.1 Постановка задачи оптимального проектирования электрогидравлических следящих приводов
Алгоритм нахождения оптимального проектного варианта электрогидравлического следящего привода (ЭГСП) можно построить, применив метод ЛПτ–поиска. В этом случае задача ставится следующим образом.
Пусть качество ЭГСП характеризуется некоторой совокупностью критериальных функций
и конструктивных параметров
. Координаты вектора
можно варьировать, изменяя конструктивные параметры системы и соответственно получая различные показатели ее качества. Конкретные значения
выбирают из некоторой области
. Область
определяется совокупностью ограничений на варьируемые параметры типа равенства
и/или неравенства
, а также функциональными ограничениями
. Ограничения назначаются на основании технических, эксплуатационных и других требований. Те из полученного множества
допустимые проектные решения, которые обеспечивают наилучшее в заданном смысле значения
, образуют подмножество
оптимальных вариантов
. В указанной постановке задачу оптимального проектирования можно представить в таком виде
;
,
;
;
,
;
,
,
;
,
,
где opt - оператор, реализующий принцип оптимизации.
В алгоритме поиска оптимального решения используются математические модели ЭГСП, которые состоят из дифференциальных и алгебраических уравнений:
;
,
где
- n-мерный вектор переменных состояния,
- m-мерный вектор конструктивных (варьируемых) параметров ЭГСП, t - время. При решении этой системы уравнений, параметры ЭГСП должны быть выбраны так, чтобы они наилучшим образом удовлетворяли техническим требованиям, сформулированным в виде критериев качества ЭГСП и совокупности ограничений.
Варьируемые параметры и параметрические ограничения . Каждый ЭГСП характеризуется параметрами:
- давление настройки предохранительного клапана -
,
- коэффициент подачи насоса (определяет, насколько увеличивается подача насоса за счет утечек на слив) -
,
- коэффициент давления (определяет какое давление будет в отсутствие управляющего сигнала на обмотках ЭМП) -
.
Эти параметры приняты в качестве варьируемых, на их значения наложены ограничения, указанные в техническом задании.
Критерии качества . Для оценки качества ЭГСП приняты критерии:
1. Энергетический показатель, определяемый количеством потребляемой приводом энергии в отсутствие командного сигнала.
2. Динамический показатель, характеризующий переходные процессы в приводе и точность, осуществляемого с помощью привода, управления объектом.
Кроме того, должны учитываться не формализуемые показатели, к которым относятся технологические возможности производства приводов, опыт эксплуатации приводов данного типа и др.
Задача оптимального проектирования состоит в выборе таких параметров ЭГСП, чтобы достигались минимум потребляемой приводом энергии, переходные процессы не хуже допустимых, заданная точность управления объектом и минимальные массогабаритные характеристики. При этом должны быть удовлетворены все параметрические и функциональные ограничения.
Решение задачи рассмотрим на примере проектирования автономного ЭГСП с одной ступенью усиления мощности потока жидкости, подводимой к исполнительному гидродвигателю. При этом используем метод ЛП
-поиска. Поскольку число исходных исследуемых вариантов не влияет на решение данной задачи, с целью сокращения излагаемого материала ограничимся двумя типами наиболее часто применяемых на практике приводов.
3.2 Математические модели автономных электрогидравлических следящих приводов
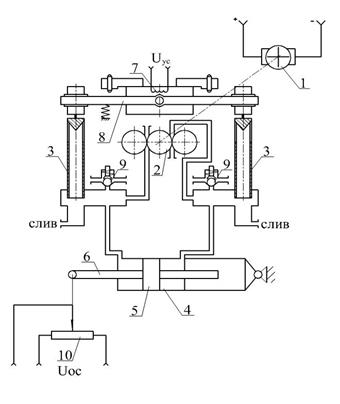
Схема ЭГСП первого типа дана на рис.1. Электродвигатель 1 приводит во вращение трехшестеренный насос 2, который создает потоки рабочей жидкости, направляемой к золотниковым плунжерам 3. В отсутствие подводимого от электронного усилителя сигнала
жидкость через окна, открытые золотниковыми плунжерами, поступает на слив. Вследствие равенства площадей окон разность давлений в полостях гидроцилиндра 4 равна нулю и поршень 5 вместе со штоком 6 неподвижны. При наличии сигнала в виде напряжения
на концах обмотки 7 электромеханического преобразователя (ЭМП) происходит поворот качалки 8 по или против часовой стрелки в зависимости от полярности сигнала. Поворот качалки вызывает перемещение золотниковых плунжеров, увеличивающих открытие одного окна и уменьшающих открытие другого. Соответственно давление в одной полости гидроцилиндра уменьшается, а в другой – увеличивается. Под действием силы, созданной разностью давлений в гидроцилиндре, поршень 5 перемещается до тех пор, пока сигнал
обратной связи от датчика 10 не уменьшит
до требуемого значения. Установленные на напорных магистралях насоса, предохранительные клапаны 9 ограничивают наибольшее повышение давления в гидроцилиндре.
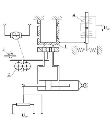
В ЭГСП второго типа (рис 2) применен плоский золотник 1 и двухшестеренный насос 2 [4]. Переливной клапан 3 поддерживает постоянное давление в напорной магистрали насоса. При поступлении сигнала
в обмотки 4 ЭМП, золотник, закрепленный на упругой рамке, отклоняется от среднего положения, вызывая изменение давления в полостях гидроцилиндра. В остальном этот тип ЭГСП действует аналогично первому типу.
Математические модели обоих типов ЭГСП составим, используя общую методику математического описания таких динамических систем.
Для ЭГСП первого типа примем следующие допущения:
- вследствие малости технологических зазоров у золотниковых плунжеров утечки жидкости по ним можно не учитывать;
- зависимости подачи насосов от давления в напорных каналах линейные;
- гидродинамические силы, действующие на золотниковые плунжеры, и силы сухого трения в подвижных элементах пренебрежимо малы.
При указанных допущениях были получены перечисленные ниже уравнения.
Уравнение электрического сигнала ошибки
(1)
где
– входной сигнал при управлении ЭГСП.
Уравнение, описывающее преобразование сигнала в ЭУ
(2)
где
- напряжение на выходе ЭУ,
– коэффициент усиления ЭУ.
Уравнение напряжений в обмотках ЭМП
, (3)
где
– ток управления,
- сопротивление обмоток ЭМП,
- сопротивление выходного каскада электронного усилителя,
– индуктивность ЭМП,
Уравнение движения золотниковых плунжеров
, (4)
где
– перемещение золотниковых плунжеров,
– постоянная времени узла управления (УУ),
- коэффициент относительного демпфирования УУ,
- коэффициент передачи УУ.
Коэффициент, связи угла поворота якоря ЭМП с перемещением золотниковых плунжеров
, (5)
где
– плечо качалки УУ
Уравнение линеаризованной расходно-перепадной характеристики (рис 3)
, (6)
где
– разность давлений в полостях нагруженного гидроцилиндра, коэффициенты
и
находят аппроксимацией расходно-перепадной характеристики (при различных положениях золотниковых плунжеров).
Уравнение баланса расходов при движении поршня гидроцилиндра
, (7)
где
– перемещение штока гидроцилиндра,
– модуль объемной упругости жидкости в гидроцилиндре, закрепленном на упругой опоре,
– расход рабочей жидкости,
– рабочая площадь поршня,
– объем одной полости гидроцилиндра при среднем положении поршня.
Уравнение движения управляемого приводом объекта
, (8)
где
– масса подвижных частей управляемого объекта, приведенная к штоку привода,
– координата положения центра приведенной массы, измеряемая от среднего положения поршня,
– коэффициент трения в подвижных частях обекта,
– жесткость связи штока гидроцилиндра с управляемым объектом,
– “жесткость” позиционной нагрузки.
Уравнение сил, действующих на поршень гидроцилиндра
, . (9)
Уравнение сил, действующих на гидроцилиндр
, (10)
где
– жесткость опор гидроцилиндра,
- перемещение гидроцилиндра.
Уравнение сигнала обратной связи, снимаемого при перемещении штока гидроцилиндра
, (11)
где
– коэффициент позиционной обратной связи.
Уравнения (1) – (11) описывают математическую модель ЭГСП, их можно записать в нормальной форме Коши:
(12)
Переменные и коэффициенты, входящие в систему уравнений (12), определяется по следующим соотношениям:
;
;
;
;
;
Ом,
,
Гн,
c,
1/Ом,
мм/А,
c,
,
,
,
,
,
В/м.
Начальные условия (t0 =0)

Для решения задачи был использован метод Рунге-Кутты с модификацией Мерсона, который позволяет эффективно решать подобные системы. Входное воздействие выбрано ступенчатым с
В.
Качество ЭГСП оценивалось по двум критериям, которыми служили:
1. Электрическая мощность, потребляемая электродвигателем в отсутствие управляющего сигнала на обмотках ЭМП,
[Вт].
2. Характеризующий динамическую ошибку и продолжительность переходного процесса функционал
![]()
,
где
– принятое с учетом заданной точности управления конечное перемещение штока гидроцилиндра,
– перемещение штока гидроцилиндра в текущий момент времени.
Варьируемые параметры и границы их изменения приняты следующими:
- давление настройки предохранительного клапана -
,
пределы изменения давления 4,0 ≤
≤ 8,0 МПа;
- коэффициент подачи насоса -
,
пределы изменения коэффициента 1,1 ≤
≤ 1,5;
- коэффициент давления (определяет какое давление будет в отсутствие управляющего сигнала на обмотках ЭМП) -
,
пределы изменения коэффициента 0,1 ≤
≤ 0,5.
Численные значения конструктивных параметров, используемые в численных экспериментах, определялись с помощью приведенных ниже формул.
Сила торможения штока гидроцилиндра принята согласно техническому заданию на проектирование ЭГСП равной
Н (13)
Рабочая площадь поршня гидроцилиндра
(14)
Первое значение диаметра поршня гидроцилиндра при известном диаметре штока ![]()
(15)
По полученному значению диаметра поршня назначается
, наиболее близкое к значениям ряда нормальных размеров.
Площадь поршня гидроцилиндра:
(16)
Наибольший расход жидкости, необходимый для работы ЭГСП, определяется геометрическими размерами гидроцилиндра и заданной скоростью поршня при минимальной нагрузке, поэтому:
, где
– максимальная производительность насоса (в отсутствие нагрузки, действующей на шток гидроцилиндра),
– максимальная скорость поршня гидроцилиндра (в соответствии с техническим заданием).
При расчетах характеристик привода учитывалась механическая характеристика выбранного электродвигателя насоса и зависимость потребляемого тока от нагрузки на валу. Характеристика представлена уравнением:
об/мин, (17)
где
- число оборотов вала электродвигателя,
- момент на валу электродвигателя.
Электрический ток, потребляемый электродвигателем насоса:
А (18)
Теоретическая производительность насоса:
(19)
Число зубьев шестерен насоса
, модуль зубчатого колеса
м.
Ширина зубчатых колес шестеренного насоса определена по формуле:
(20)
Ширина
принимается ближайшей из нормального ряда.
Уточненное значение удельной производительности насоса:
(21)
Суммарная площадь дроссельных окон, открываемых золотниковым плунжером, определяется из соотношения:
(22)
где
- проводимость окон, равная:
(23)
Площадь каждого из четырех дроссельных окон:
(24)
Площадь дроссельного окна связана с перемещением золотника соотношением:
(25)
Коэффициенты
и
определяются по расходно-перепадной характеристике (Рис. 3).
Гидравлическая постоянная времени привода:
, (26)
где
– приведенная жесткость нагруженного гидроцилиндра
, (27)
где
– приведенный модуль упругости гидроцилиндра

Механическая постоянная времени гидроцилиндра:
.
Постоянная времени демпфирования гидроцилиндра:
.
Коэффициент относительного демпфирования гидроцилиндра:

– объем полости гидроцилиндра при среднем положении поршня, здесь
м - ход поршня,
![]()
м3
– объем подводящего трубопровода гидролинии и мертвого объема гидроцилиндра,
[МПа] – модуль объемной упругости рабочей жидкости.
–масса подвижных частей управляемого объекта, приведенная к штоку привода:
кг, где
Н м с2
– момент инерции управляемого объекта относительно оси вращения,
м – плечо управляемого объекта,
Н с/м
– жесткость крепления гидроцилиндра.
Н/м – жесткость опоры гидроцилиндра,
Н/м – жесткость связи штока с управляемыми органами объекта,
Н/м – “жесткость” позиционной нагрузки.
(28)
Н/м
Значения исходных величин при численных испытаниях ЭГСП первого типа представлены в табл.1.
Значения параметров ЭГСП первого типа
Таблица 1
| Исходная величина |
обозн. |
значение |
размерн. |
| Диаметр штока |
|
0,012 |
м |
| Диаметр поршня гидроцилиндра |
|
0,037 |
м |
| Площадь поршня гидроцилиндра |
|
9,6410-4 |
м2 |
| Модуль зубчатых колес насоса: |
|
0,001 |
м |
| Число зубьев зубчатых колес насоса |
|
15 |
|
| Ширина зубчатых колес насоса |
|
0,0055 |
м |
| Удельная производительность насоса |
|
5,1810-7 |
м3 /об |
| Начальное открытие золотника |
|
0,00036 |
м |
| Радиус отверстий в золотнике |
|
0,00175 |
м |
| Число отверстий во втулке золотника |
|
4 |
|
| Давление настройки предохранительных клапанов: |
|
4106 |
Па |
| Сопротивление обмоток ЭМП |
|
200 |
Ом |
| Индуктивность обмоток ЭМП |
|
2,5 |
Гн |
| Постоянная времени и коэффициент передачи электрической цепи ЭМП |
|
0,0125 |
с |
|
|
0,005 |
А/В |
|
| Постоянные времени и коэффициенты механической части ЭМП |
|
1000 |
мм/А |
|
|
0,004 |
c |
|
|
|
0,133 |
||
|
|
1,510-5 |
м/рад |
|
| Коэффициенты линеаризованной расходно-перепадной характеристики (рис. 3) |
|
0,292 |
м2 /с |
|
|
6,4410-10 |
м5 /сН |
|
| Объем полости гидроцилиндра при среднем положении поршня |
|
1,6410-5 |
м3 |
| Модуль объемной упругости рабочей жидкости |
|
1250 |
МПа |
| Объем подводящего трубопровода и мертвый объем гидроцилиндра |
|
510-6 |
м3 |
| Гидравлическая постоянная времени привода |
|
0,00331 |
с |
| Механическая постоянная времени и коэффициент демпфирования гидроцилиндра |
|
0,0114 |
с |
|
|
0,36 |
||
|
|
0,0158 |
с |
3.3 Результаты математического моделирования и оптимального проектирования двух типов автономных электрогидравлических следящих приводов
Фрагмет результатов расчета ЭГСП первого типа представлен в таблице 2 и на рис. 4. (На рисунке по оси абсцисс отложен характеризующий динамическую ошибку и продолжительность переходного процесса функционал, по оси ординат - электрическая мощность, потребляемая электродвигателем в отсутствие управляющего сигнала на обмотках ЭМП.)
Последовательность вычисления пробных точек состояла из тех же этапов, что при вычислении пробных точек для ЭГСП первого типа.
Варьируемыми параметрами для ЭГСП второго типа являются:
- Давление настройки предохранительного клапана -
Пределы изменения давления 40 ≤
≤ 80 МПа;
- Коэффициент подачи насоса (определяет, изменение подачи насоса)
. Пределы изменения коэффициента 0,8 ≤
≤ 0,9.
- Коэффициент давления (определяет какое давление будет в отсутствие командного сигнала на ЭМП) -
. Пределы изменения коэффициента 0,3 ≤
≤ 0,9.
Сила торможения штока гидроцилиндра, параметры
,
,
,
,
,
,
,
,
,
,
,
,
,
,
,
,
и другие параметры определяются по тем же зависимостям, как и для ЭГСП первого типа за исключением следующих.
Площадь дроссельного окна связана с перемещением золотника соотношением:
, где
- ширина дроссельного окна.
Ом - сопротивление обмоток ЭМП,
Гн – индуктивность обмоток якоря ЭМП,
c
![]()
Фрагмент результатов расчета приведены в таблице 3 и на рис. 5. По оси абсцисс отложен характеризующий динамическую ошибку и продолжительность переходного процесса функционал, по оси ординат - электрическая мощность, потребляемая электродвигателем в отсутствие управляющего сигнала на обмотках ЭМП.
Для каждого из двух типов ЭГСП были рассчитаны 256 вариантов пробных точек. Каждая точка проверялась на соответствие исходным техническим заданием. В таблицу попали только те точки, которые удовлетворяют всем требованиям задания. Для ЭГСП первого типа прошло 174 варианта, второго – 137. Как видно из рис. 4 (точка выделена жирным цветом) предварительный вариант имеет неплохие показатели качества (хорошее качество переходного процесса и ток потребления в отсутствие управляющего сигнала). ЭГСП второго типа имеет несколько меньшую потребляемую мощность, поскольку в схеме применен двух- , а не трехшестеренный насос. Схемы первого и второго типа имеют сходные показатели качества переходного процесса
В результате проведенных расчетов двух типов ЭГСП с различными принципиальными схемами получены наиболее близкие к оптимальным значения параметров для каждого проектного варианта. Альтернативным по отношению к ЭГСП первого типа (с золотниковыми плунжерами) может рассматриваться ЭГСП второго типа (с плоским золотником) несмотря на то, что для него требуется больший ток управления ЭМП. Этот недостаток отразится на массо-габаритных показателях, если кроме механических узлов, они учитывают массы и габариты электронных блоков. Однако, по потребляемой электрической мощности в отсутствие командного сигнала ЭГСП второго типа является более экономичным. По качеству переходного процесса ЭГСП первого типа обладает несколько большим быстродействием. Рассмотренная на примере двух типов ЭГСП методика проектирования может быть распространена на другие типы гидроприводов.
Фрагмент результатов численных испытаний ЭГСП первого типа. Таблица 2
| № вар |
Вт |
105 |
МПа |
|
|
мм |
мм |
мм |
с |
с |
|
| 1 |
149 |
4,03 |
6,00 |
0,300 |
1,30 |
3,2 |
30 |
14,1 |
0,0325 |
0,0159 |
0,373 |
| 3 |
177 |
4,02 |
5,00 |
0,400 |
1,40 |
4,0 |
32 |
15,9 |
0,0347 |
0,0159 |
0,350 |
| 5 |
200 |
4,03 |
4,50 |
0,350 |
1,25 |
5,0 |
35 |
18,8 |
0,0417 |
0,0158 |
0,345 |
| 6 |
129 |
3,80 |
5,50 |
0,250 |
1,35 |
3,2 |
30 |
15,9 |
0,0355 |
0,0159 |
0,409 |
| 7 |
162 |
6,67 |
7,50 |
0,450 |
1,15 |
2,0 |
26 |
7,6 |
0,0217 |
0,0161 |
0,336 |
| 9 |
168 |
4,33 |
5,75 |
0,325 |
1,18 |
3,2 |
30 |
12,9 |
0,0305 |
0,0159 |
0,355 |
| 10 |
124 |
4,00 |
4,75 |
0,225 |
1,48 |
4,0 |
32 |
21,0 |
0,0427 |
0,0159 |
0,445 |
| 11 |
231 |
4,14 |
6,75 |
0,425 |
1,27 |
3,2 |
28 |
10,2 |
0,0224 |
0,0160 |
0,345 |
| 12 |
137 |
3,89 |
5,25 |
0,175 |
1,23 |
4,0 |
32 |
19,3 |
0,0400 |
0,0159 |
0,413 |
| 13 |
202 |
4,10 |
7,25 |
0,375 |
1,42 |
3,2 |
28 |
11,3 |
0,0238 |
0,0160 |
0,363 |
| 14 |
105 |
7,79 |
6,25 |
0,275 |
1,13 |
2,0 |
28 |
11,3 |
0,0346 |
0,0160 |
0,374 |
| 15 |
214 |
4,11 |
4,25 |
0,475 |
1,33 |
5,0 |
35 |
17,9 |
0,0395 |
0,0158 |
0,335 |
| 16 |
102 |
3,99 |
6,13 |
0,113 |
1,26 |
3,2 |
30 |
19,8 |
0,0425 |
0,0159 |
0,486 |
| 17 |
153 |
3,94 |
4,13 |
0,313 |
1,46 |
5,0 |
35 |
22,7 |
0,0464 |
0,0158 |
0,393 |
| 18 |
116 |
4,91 |
5,13 |
0,213 |
1,16 |
3,2 |
32 |
17,4 |
0,0443 |
0,0159 |
0,385 |
| 19 |
217 |
4,10 |
7,13 |
0,412 |
1,36 |
3,2 |
28 |
10,7 |
0,0231 |
0,0160 |
0,353 |
| 20 |
118 |
4,10 |
4,63 |
0,163 |
1,31 |
4,0 |
32 |
22,0 |
0,0443 |
0,0159 |
0,465 |
| 21 |
121 |
8,55 |
6,63 |
0,363 |
1,11 |
2,0 |
28 |
9,8 |
0,0311 |
0,0160 |
0,343 |
| 22 |
107 |
4,82 |
7,63 |
0,263 |
1,41 |
2,0 |
26 |
11,0 |
0,0283 |
0,0161 |
0,424 |
| 23 |
197 |
4,82 |
5,63 |
0,463 |
1,21 |
3,2 |
30 |
11,5 |
0,0284 |
0,0159 |
0,329 |
| 25 |
136 |
5,83 |
7,88 |
0,338 |
1,24 |
2,0 |
26 |
8,8 |
0,0240 |
0,0161 |
0,354 |
| 27 |
158 |
5,99 |
4,88 |
0,438 |
1,14 |
3,2 |
32 |
13,5 |
0,0366 |
0,0159 |
0,323 |
| 28 |
170 |
4,15 |
7,38 |
0,188 |
1,19 |
3,2 |
28 |
12,7 |
0,0256 |
0,0160 |
0,396 |
| 30 |
172 |
3,94 |
4,38 |
0,287 |
1,29 |
5,0 |
35 |
20,8 |
0,0435 |
0,0158 |
0,370 |
| 31 |
204 |
4,10 |
6,38 |
0,488 |
1,49 |
3,2 |
28 |
11,2 |
0,0236 |
0,0160 |
0,361 |
| 33 |
170 |
3,91 |
5,19 |
0,306 |
1,28 |
4,0 |
32 |
16,4 |
0,0357 |
0,0159 |
0,368 |
| 35 |
231 |
4,15 |
6,19 |
0,406 |
1,18 |
3,2 |
28 |
10,1 |
0,0222 |
0,0160 |
0,344 |
| 36 |
122 |
3,78 |
5,69 |
0,156 |
1,13 |
3,2 |
30 |
16,6 |
0,0369 |
0,0159 |
0,422 |
| 37 |
128 |
5,67 |
7,69 |
0,356 |
1,33 |
2,0 |
26 |
9,3 |
0,0252 |
0,0161 |
0,376 |
| 39 |
177 |
4,02 |
4,69 |
0,456 |
1,43 |
4,0 |
32 |
15,9 |
0,0347 |
0,0159 |
0,351 |
| 40 |
119 |
4,06 |
4,94 |
0,131 |
1,21 |
4,0 |
32 |
21,8 |
0,0439 |
0,0159 |
0,457 |
| 42 |
126 |
6,09 |
7,94 |
0,231 |
1,11 |
2,0 |
26 |
9,4 |
0,0262 |
0,0161 |
0,379 |
| 43 |
177 |
4,58 |
5,94 |
0,431 |
1,31 |
3,2 |
30 |
12,4 |
0,0300 |
0,0159 |
0,345 |
| 45 |
160 |
5,46 |
4,44 |
0,381 |
1,16 |
4,0 |
35 |
17,1 |
0,0449 |
0,0158 |
0,329 |
| 47 |
153 |
6,57 |
7,44 |
0,481 |
1,26 |
2,0 |
26 |
8,0 |
0,0227 |
0,0161 |
0,344 |
| 49 |
115 |
8,28 |
7,06 |
0,319 |
1,14 |
2,0 |
28 |
10,3 |
0,0323 |
0,0160 |
0,351 |
| 51 |
208 |
4,09 |
4,06 |
0,419 |
1,24 |
5,0 |
35 |
18,1 |
0,0400 |
0,0158 |
0,337 |
| 52 |
97 |
4,44 |
7,56 |
0,169 |
1,29 |
2,0 |
26 |
12,2 |
0,0307 |
0,0161 |
0,461 |
Фрагмент результатов численных испытаний ЭГСП второго типа. Таблица 3
| № вар |
Вт |
105 |
МПа |
|
|
мм |
мм |
с |
с |
|
| 2 |
71,0 |
6,53 |
7,00 |
0,450 |
0,825 |
2,0 |
28 |
0,0419 |
0,0160 |
0,266 |
| 4 |
68,1 |
6,32 |
6,50 |
0,375 |
0,887 |
2,0 |
28 |
0,0412 |
0,0160 |
0,269 |
| 5 |
74,1 |
7,38 |
4,50 |
0,675 |
0,837 |
3,2 |
35 |
0,0449 |
0,0158 |
0,261 |
| 7 |
75,5 |
7,26 |
7,50 |
0,825 |
0,813 |
1,6 |
26 |
0,0445 |
0,0161 |
0,265 |
| 8 |
67,0 |
6,68 |
7,75 |
0,338 |
0,869 |
1,6 |
26 |
0,0425 |
0,0161 |
0,268 |
| 11 |
76,5 |
6,83 |
6,75 |
0,787 |
0,844 |
2,0 |
28 |
0,0431 |
0,0160 |
0,266 |
| 13 |
74,9 |
6,72 |
7,25 |
0,712 |
0,881 |
2,0 |
28 |
0,0427 |
0,0160 |
0,266 |
| 15 |
75,9 |
7,54 |
4,25 |
0,862 |
0,856 |
3,2 |
35 |
0,0453 |
0,0158 |
0,26 |
| 17 |
71,0 |
7,17 |
4,13 |
0,619 |
0,891 |
3,2 |
35 |
0,0442 |
0,0158 |
0,260 |
| 19 |
76,2 |
6,85 |
7,13 |
0,769 |
0,866 |
2,0 |
28 |
0,0430 |
0,0160 |
0,263 |
| 22 |
69,8 |
6,89 |
7,63 |
0,544 |
0,878 |
1,6 |
26 |
0,0432 |
0,0161 |
0,267 |
| 25 |
72,7 |
7,08 |
7,88 |
0,656 |
0,834 |
1,6 |
26 |
0,0439 |
0,0161 |
0,265 |
| 26 |
71,2 |
6,53 |
6,88 |
0,506 |
0,859 |
2,0 |
28 |
0,0419 |
0,0160 |
0,266 |
| 28 |
71,2 |
6,54 |
7,38 |
0,431 |
0,822 |
2,0 |
28 |
0,0419 |
0,0160 |
0,266 |
| 30 |
71,9 |
7,24 |
4,38 |
0,581 |
0,847 |
3,2 |
35 |
0,0444 |
0,0158 |
0,260 |
| 31 |
75,6 |
6,77 |
6,38 |
0,881 |
0,897 |
2,0 |
28 |
0,0429 |
0,0160 |
0,266 |
| 34 |
69,1 |
7,03 |
4,19 |
0,459 |
0,870 |
3,2 |
35 |
0,0437 |
0,0158 |
0,26 |
| 35 |
75,6 |
6,77 |
6,19 |
0,759 |
0,820 |
2,0 |
28 |
0,0429 |
0,0160 |
0,266 |
| 37 |
72,3 |
7,05 |
7,69 |
0,684 |
0,858 |
1,6 |
26 |
0,0438 |
0,0161 |
0,266 |
| 38 |
72,0 |
6,58 |
6,69 |
0,534 |
0,833 |
2,0 |
28 |
0,0421 |
0,0160 |
0,266 |
| 41 |
73,4 |
6,64 |
6,94 |
0,647 |
0,877 |
2,0 |
28 |
0,0424 |
0,0160 |
0,266 |
| 42 |
70,9 |
6,96 |
7,94 |
0,497 |
0,802 |
1,6 |
26 |
0,0435 |
0,0161 |
0,266 |
| 44 |
69,1 |
6,39 |
6,44 |
0,422 |
0,864 |
2,0 |
28 |
0,0414 |
0,0160 |
0,268 |
| 45 |
75,5 |
7,50 |
4,44 |
0,722 |
0,814 |
3,2 |
35 |
0,0452 |
0,0158 |
0,260 |
| 47 |
75,2 |
7,25 |
7,44 |
0,872 |
0,839 |
1,6 |
26 |
0,0445 |
0,0161 |
0,265 |
| 51 |
74,6 |
7,43 |
4,06 |
0,778 |
0,836 |
3,2 |
35 |
0,0450 |
0,0158 |
0,26 |
| 52 |
68,1 |
6,75 |
7,56 |
0,403 |
0,848 |
1,6 |
26 |
0,0428 |
0,0161 |
0,268 |
| 55 |
76,2 |
6,80 |
6,56 |
0,853 |
0,873 |
2,0 |
28 |
0,0430 |
0,0160 |
0,267 |
| 56 |
69,3 |
6,41 |
6,81 |
0,366 |
0,817 |
2,0 |
28 |
0,0415 |
0,0160 |
0,267 |
| 59 |
73,5 |
7,13 |
7,81 |
0,816 |
0,892 |
1,6 |
26 |
0,0441 |
0,0161 |
0,265 |
| 60 |
68,9 |
7,02 |
4,31 |
0,441 |
0,880 |
3,2 |
35 |
0,0437 |
0,0158 |
0,261 |
| 61 |
75,2 |
6,75 |
6,31 |
0,741 |
0,830 |
2,0 |
28 |
0,0428 |
0,0160 |
0,266 |
| 62 |
73,5 |
6,65 |
7,31 |
0,591 |
0,855 |
2,0 |
28 |
0,0424 |
0,0160 |
0,267 |
| 67 |
74,1 |
7,17 |
7,66 |
0,755 |
0,827 |
1,6 |
26 |
0,0442 |
0,0161 |
0,265 |
| 68 |
68,3 |
6,95 |
4,16 |
0,380 |
0,840 |
3,2 |
35 |
0,0435 |
0,0158 |
0,262 |
| 70 |
73,1 |
6,63 |
7,16 |
0,530 |
0,815 |
2,0 |
28 |
0,0423 |
0,0160 |
0,266 |
| 73 |
74,2 |
6,69 |
7,41 |
0,642 |
0,871 |
2,0 |
28 |
0,0425 |
0,0160 |
0,266 |
| 74 |
70,6 |
6,49 |
6,41 |
0,492 |
0,846 |
2,0 |
28 |
0,0418 |
0,0160 |
0,267 |

Рис.1 Схема ЭГСП 1-го типа

Рис. 2 Схема ЭГСП 2-го типа
Литература:
[1] Соболь И.М., Свешников Р.Б.. Выбор оптимальных параметров в задачах с многими критериями. – М.: Наука, 1981, 110с.
[2] Боровин Г.К., Попов Д.Н., Хван В.Л.. Математическое моделирование и оптимизация гидросистем . – М.: Изд. МГТУ им.Н.Э. Баумана, 1995, 84с.
[3] Боровин Г.К., Попов Д.Н.. Оптимальное проектирование гидросистем энергопитания приводов промышленных роботов. // Математическое моделирование, 1997, т.9, №9, с.43-53
[4] Боровин Г.К., Малышев В.Н., Попов Д.Н.. Математическое моделирование и оптимальное проектирование автономных электрогидравлических приводов. – М.: Ин. прикл. математ. им. М.В. Келдыша РАН, 2003, препр. №33, 24с.