| Похожие рефераты | Скачать .docx |
Реферат: Технологія і устаткування для переробки бензолу
ТЕХНОЛОГІЯ Й УСТАТКУВАННЯ ДЛЯ ПЕРЕРОБКИ СИРОГО БЕНЗОЛУ
Технологічні схеми і режим переробки сирого бензолу
Сирий бензол являє собою багатокомпонентну систему, основними складовими яке є одноядерні ароматичні з'єднання — бензольні вуглеводні і різні домішки. Основна маса сирого бензолу википає до 18 (ВУС, Вище цієї температури киплять легкокипящие погони поглинальної олії, що містяться в сирому, бензолі, а також неграничні з'єднання.
Наявність у сирому бензолі неграничних і сірчистих з'єднань виключає можливість безпосереднього одержання з нього чистих продуктів без попереднього очищення його від цих небажаних домішок. Порозумівається це тим, що навіть незначні домішки сірки в бензолі і толуолі, застосовуваних для деяких органічних синтезів, викликають швидке отруєння каталізатора, а смолисті речовини, що утворяться в результаті полімеризації неграничних з'єднань, обволікають поверхня каталізатора, дезактивируют неї. У зв'язку з цим переробка сирого бензолу повинна здійснюватися таким чином, щоб бензольні продукти, що виходять, не містили неграничних і сірчистих чи з'єднань же містили в дуже незначних кількостях, що виключають їхній шкідливий вплив у процесі виробництва синтетичних продуктів.
У промисловості для переробки сирого бензолу використовуються два процеси
1) ректифікація-поділ суміші внаслідок по-різному температур кипіння її компонентів;
2) очищення — виділення неграничних і сірчистих з'єднань.
Тому в будь-яку технологічну схему переробки сирого бензолу обов'язково включається попередня стадія, призначення якої видалити домішки неграничних і сірчистих з'єднань, а потім переходити до ректифікації очищеної сировини й одержанню товарних продуктів.
На коксохімічних заводах СРСР найбільше поширення одержала технологічна схема переробки сирого бензолу з одержанням чистих продуктів, що включає наступні технологічні операції: 1) одержання фракції ВТК (бепзолыю-толуольно-ксшюльной) шляхом виділення сірковуглецевої фракції з першого чи бензолу попередньої ректифікації сирого бензолу (з відгоном до 180°С); 2) сернокислотную очищення фракції ВТК; 3) ректифікацію очищеної фракції БТК.
На першій стадії відбувається виділення сірковуглецю і деякої частини неграничних з'єднань і насичених вуглеводнів, на другий — очищення від неграничних з'єднань і тиофена і на третьої — виділення бензолу й інших продуктів з очищеної фракції БТК.
У деякі технологічні схеми включають ректифікацію сірковуглецевої фракції, редистилляцию другого бензолу й одержання бензолу для синтезу.
Основи переробки сирого бензолу
Основна мета переробки сирого бензолу - виділення найважливіших ароматичних компонентів (бензолу, толуолу, ізомерів ксилолу й ін.) у можливо більш чистому виді з найменшими втратами й одержання поряд з цим корисних для народного господарства продуктів і ароматичних домішок. Виділення чистих продуктів із сирого бензолу здійснюється методом ректифікації, що є одним з найбільш ефективних для поділу рідких сумішей на окремі компоненти. Для переробки сирого бензолу і його фракцій набули застосування безупинна і періодична ректифікація під атмосферним тиском, і ректифікація у вакуумі для редистилляции другий бензол а. Процес ректифікації сирого бензолу здійснюється в колонах барботажпого типу, що мають усередині колпачковые чи сітчасті ректифікаційні тарілки, па яких досягається противоточное взаємодія потоків пари і рідини. У результаті багаторазово чергуються процесів часткового випару залишку і часткової конденсації пар у колоні досягаються практично повний розподіл легкокипящего компонента в парову фазу і відділення від нього высококипящих компонентів — залишку, що виводиться знизу колони.
Основними умовами досягнення необхідного ступеня поділу компонентів у колоні є підведення тепла вниз колони і подача холодного зрошення на верх колони.
Зрошення ректифікаційних колон може здійснюватися двома способами: флегмою — продуктом часткової конденсації пар, що виходять з колони в апараті, називаному дефлегматором, і рефлюксом — продуктом повної конденсації пар у конденсаторі-холодильнику. Інтенсивність зрошення колони характеризується відношенням кількості рефлюкса (флегми) до кількості дистиляту, що називається рефлюксным числом (чи флегмовым). У практичних умовах зміна рефлюкс-пого (флегмового) числа досягається зміною количест-ваотбираемого дистиляту. При зрошенні колони рефлюксом можна дозатором швидко і точно установити кількість подаваного на зрошення рефлюкса, автоматизувати роботу колони.
Для наг.ева сировини і випару легкокипящего компонента, нагрівання і випару рефлюкса в нижню частину колони подається глуха пара у выносные підігрівники термосифонного тіла. Передбачено подачу гострої пари. Ступінь поділу компонентів у колоні залежить від режиму роботи ректифікаційного агрегату і визначається температурами в низі й в ерху колони.
Температура в низі колони характеризує повноту виділення легкокипящего компонент і повинний відповідати температурі кипіння залишку, вона регулюється кількістю подаваного в колону глухої і гострої пари. Чистота дистиляту регулюється зміною подачі рефлюкса на зрошення і контролюється температурою верха колони, що повинна відповідати температурі кипіння дистиляту.
У практиці ректифікації сирого бензолу і його фракцій для зниження температури кипіння одержав поширення метод ректифікації з гострою парою.
Добір головної (сірковуглецевої) фракції і бензолу виробляється без гострої пари, тому що необхідна температура може бути досягнута при обігріві колон глухою парою. Толуол і всі наступні продукти відбирають із застосуванням гострої пари. Для редистилляции другого бензолу використовують гостра пара і вакуум.
Очищення сирого бензолу від неграничних і сірчистих з'єднань
Сернокислотная очищення
Для очищення сирого бензолу і його фракцій від неграничних і сірчистих з'єднань у промисловості набули застосування сернокислотная очищення і каталітичне гідроочищення. •
Для глибокого очищення бензолу від домішок насичених з'єднань великого значення набуває процес екстрактивної ректифікації, що сполучається як зі среднетемпературной гідроочищенням, так і із сернокислотной.
З неграничних з'єднань, що містяться в сирому бензолі, дуже схильні до утворення термічно хитливих полімерів і середніх ефірів диклопентадиен і інші, зосереджені переважно в сірковуглецевій фракції. Ще більш схильний до цих процесів дициклопентадиен.
При переробці сирого бензолу попередньо відокремлюють фракції, що киплять нижче 70 і вище 145°С, тому що в них концентрується велика частина неграничних сірчистих фракцій, що википають до 79 і вище 145°С. Це дозволяє скоротити витрату на хімічне очищення сирого бензолу і квалифицированно використовувати циклопентадиен і сірковуглець, виділені в головну фракцію, і высококипящие неграничні з'єднання (индент, кумарин і стирол).
У результаті сернокислотной очищення фракції ВТК основним продуктом є очищена фракція, що містить высококипящие з'єднання, що виділяються при наступній ректифікації у виді кубових залишків.
Ступінь очищення бензольних продуктів від неграничних і сірчистих з'єднань характеризується пробій із сірчаною кислотою і визначенням бромного числа. Сернокислотная проба характерна для неграничних з'єднань і повинна бути в межах 0,15—0,30, бромне число (кількість брому, г/100 м проби) характеризує зміст тиофеновой сірки і складає 0,20—0,30.
Для досягнення досить повного виділення тиофена в процесі сернокислотной очищення фракції ВТК у промисловості використовують спосіб добавки неграничних з'єднань (присадки). Як присадку використовують відходи виробництва бутадієну (I), пиперилеповую фракцію (побічний продукт при виробництві ізопрену) (II), дивинильпую фракцію (відходи виробництва дивінілу) і до.
Використання присадок при сернокислотной очищенню фракції ВТК дозволяє використовувати їх для алкилирования тиофена, знизити інтенсивність протікання процесів сульфирования і сополимеризации бензольних вуглеводнів і зменшити нх утрати. Неграничні з'єднання присадок реагують з тиофеном з більшою вибірковістю й інтенсивністю. Очищення фракції БТК виробляються двулстадийным методом, по якому подача кислоти па промивання фракції здійснюється в двох стадій, а присадки додаються після того, як прореагировали неграничні з'єднання, що містяться у фракції БТК,- Сутність стадійної подачі присадки полягає в тім, щоб виключити полімеризацію неграничних з'єднань у процесі очищення, придушити малоизбирательную реакцію сульфирования тиофена і продовжити в часі реакцію алкилирования тиофена, тобто провести процес у бажаному напрямку і раціонально
використовувати неграничні з'єднання фракції БТК і присадки.
Витрата присадок за даними заводів Півдня складає: пипериленовой фракції ( щомістить 95% неграничних з'єднань) 1,5—1,8%; дивннильной близько 1,6% {по масі). Оптимальна температура процесу очищення „зависит від складу фракції, що промивається, і не повинна бути вище 35-45 С. Температура фракції, що завантажується в апарат, повинна складати°20-25 С.
Реакції, якими супроводжується процес хімічного очищення, зкзотермнчны. Кількість тепла, що виділяється, обумовлено складом фракції, змістом неграничних з'єднань і їхніх властивостей. При промиванні фракції БТК оптимального складу підйом температури при очищенні складає 15—20°С.-
Достоїнством очищення з присадками неграничних з'єднань є також мала чутливість до температурних умов, тому при її проведенні не потрібно ретельного регулювання температури.
На процес сернокислотной очищення впливають умови контактування 'кислоти і продукту. Протікають при сернокислотной очищенню реакції проходять в основному на поверхні кислоти; чим зга поверхня більше, тим повніше і швидше вони закінчуються.
Посилена турбулізація середовища, крім великої поверхні для протікання реакцій, забезпечує також безупинний приплив реагуючих речовин до цієї поверхні і відвід від її продуктів реакції. При досягненні більш високої ефективності перемішування зменшуються кількістькислої смолки, що утвориться, і витрата кислоти, а при постійній витраті кислоти поліпшується ступінь очищення.
Оптимальна тривалість перемішування фракції, що очищається, ВТК із концентрованою кислотою в насосі-змішувачі 2,5 з, гідрокулях 30—40 з і реакторі 4,5— 5,0 хв.
Тривалість перемішування істотно не впливає на ступінь очищення, збільшення її приводить до росту кількості кислої смолки, погіршенню її консистенції (збільшується в'язкість), зв'язаному з цим росту втрат кислоти і продукту, а також наростанню сульфирования ароматичних вуглеводнів. Нижче приведений режим процесу сернокислотной очищення:
Важливою технологічною операцією сернокислотной очищення є регенерація сірчаної кислоти. Якщо не вважати деяких незначних утрат сірчаної кислоти, кислою смолкою, що захоплюється механічно, основна частина її може бути виділена шляхом регенерації в змішувачах, куди подається вода, що зменшує концентрацію сірчаної кислоти і перериває полімеризацію. Вода витрачається в кількості 1,8—2,0 обсяги на 1 обсяг кислоти. При недоліку води знижується вихід регенерованої кислоти і збільшується вихід кислої смолки. Регенерована кислота погано відокремлюється від смолки. Звичайно концентрація регенерованої кислоти складає 40— 50%, а її вихід не менш 70—80%. Образующаяся в процесі сернокислотной очищення кисла смолка, вихід якого коливається від 0,2—0,3 до I — 2%, використовується для виробництва дорожнього в'язких. Склад її в залежності від умов процесу і складу фракції, що очищається, може помітно коливатися, що підтверджується наступними даними:
Загальні втрати при очищенні звичайно 3—5%. У практичних умовах вихід чистих продуктів складає 91—93%від кількості-бензолу, відігнаного до 180°С, що порозумівається значними втратами при переробці головної фракції.
Недоліками сернокислотной очищення є трохи завищені втрати чистих продуктів, утворення відходів виробництва у виді кислої смолки й одержання відпрацьованої (регенерованої) кислоти, застосування якої для виробництва сульфату амонію важко. Але такі достоїнства сернокислотной очищення, як приступність і дешевина реактиву, гнучкість процесу і простота керування їм, невеликі питомі витрати і простота апаратурного оформлення, забезпечують цьому методу широке застосування і майбутність.
На мал. 43 приведена принципова схема безупинної сернокислотной очищення фракції ВТК. Перевагами її є сталість технологічного режиму, зручність обслуговування і можливість дуже інтенсивного перемішування-, що недосяжно в апаратурі періодичної дії великої ємності.
Фракція ВТК надходить у змішувач, а потім у відцентровий насос I, що є також змішувачем, сюди ж подається концентрована сірчана кислота. Тут відбувається процес алкилировапия тиофена з неграничними з'єднаннями фракції. Перед другою групою змішувачів 2 подається присадка для продовження реакції виділення тиофена. Потім суміш надходить у наступну групу змішувачів 2, куди подається вода для регенерації сірчаної кислоти, звідси суміш надходите реактор 3. В усіх попередніх апаратах сумарна тривалість контакту не перевищує звичайно 1 хв, у реакторі — 4—6 хв. Весь наступний ланцюг апаратів призначений для відстою кислоти і кислої смолки, нейтралізації фракції і відстою відпрацьованого лугу.
Якщо для видалення тиофена необхідно додати неграничні з'єднання, присадку останніх подають безпосередньо у фракцію перед надходженням її в насос. Показники очищення фракції ВТК із використанням присадки приблизно наступні: фарбування із сірчаною кислотою 0,15— 0,4; бромне число 0,12—0,20; зміст тиофена не більш 0,1%.
При очищенні фракції ВТК чи БТ (бензол-толуол) не вдається одержати бензол для синтезу, у якому зміст тиофена не повинний перевищувати 0,0002—0,0004%, а в деяких випадках він повинний бути вільним від тиофена. Тому бензол звичайної якості, наприклад для нітрації, перемивають сірчаною кислотою вдруге. При атом завдяки відсутності в ньому реакционпоспособных гомологів бензолу процес видалення тиофена вдається провести з незначними втратами продукту.
Повторне очищення бензолу можливе в двох варіантах— із застосуванням чи олеуму моногідрату, чи з застосуванням звичайної 92—94%-напувай сірчаної кислоти і добавкою неграничних з'єднань.
Промислове застосування одержав метод перемывки бензолу 92—94%-ний сірчаною кислотою з добавкою неграничних з'єднань. Перемитий бензол піддають ректифікації для відділення погонів і кубових залишків з одержанням бензолу для синтезу і нітрації.
Досвід промислового виробництва бензолу з застосуванням різних алкилирующих присадок підтверджує його високу якість, що відповідає вимогам стандартів.
При очищенні бензольних продуктів сірчаною кислотою невисокої концентрації (93,0—94,5%) у присутності неграничних з'єднань майже не розвиваються процеси сульфирования, тому у відпрацьованій кислоті міститься мало органічних домішок (не більш 2,5—5,0%). Така кислота направляється на очищення ВТК спільно зі свіжою кислотою, а потім після регенерації передається у виробництво сульфату амонію. Таким чином, загальна витрата кислоти на очищення скорочується. При східчастій подачі присадки схема ускладнюється, але витрата реагентів може бути скорочений і ступінь очищення підвищений.
Так, при одноступінчатому очищенні бензолу з вихідним змістом тиофена 0,02—0,03% до залишкового його змісту 0,00005% витрачається 1% пипериленовой фракції, а при двоступінчастому очищенні її витрата можна знизити до 0,5—0,6%.
Основним апаратом для здійснення сернокислотной очищення фракції ВТК в установках періодичної дії є меланжер з механічними пристроями, що перемішують -і пропелерними чи турбулентними мішалками. В установках безупинної дії широке застосування одержали апарати з механічними пристроями (трилопатеві пропелери), гідравлічні змішувачі — кульові, змієвикові, ребристі радіатори, а також відцентрові змішувач-насоси-змішувачі.
Каталітичне гідроочищення
Найбільш перспективним методом очищення бензолу є каталітична гідрогенізація, що дозволяє Поряд із глибоким очищенням від сірчистих і неграничних з'єднань досягти глибокого видалення насичених вуглеводнів.
Сутність процесу каталітичної гндроочистки полягає в обробці пар сировини, що очищається, (фракції сирого бензолу) чи воднем водородсодержащим газом над каталізатором при відповідних температурі, тиску й об'ємній швидкості сировини з одержанням бензолу і його гомологів і повного гідрування домішок, що містяться.
Схема процесу каталітичного гідроочищення складається з чотирьох стадій: 1) підігрівши і випар сировини (фракції ВТК.); 2) каталітичне гідроочищення; 3) відділення газу і підготовка отриманого рафината; 4) ректифікація рафииата з одержанням кінцевих продуктів.
На відміну від жидкофазной очищення фракцій сирого бензолу (ВТК) концентрованою сарною кислотою при гідруванні під тиском процес здійснюється в газовій фазі над каталізатором, тому необхідно цілком перевести продукти, що очищаються, у пароподібний стан і відокремити їх від залишку, що невипаровується. Отримані пари фракції змішуються з чистим чи воднем коксовим газом (близько 57—60% водню) і піддаються каталітичному гідроочищенню,
При проходженні суміші пар і водень з газу, що тримає, над каталізатором під впливом температури і тиску протікають різні реакції, до числа яких від носять: реакції гидрообессеривания, гідрування ненасичених з'єднань і ароматичних вуглеводнів, гідрокрекінг насичених вуглеводнів, деметилирование гомологів бензолу.Цільовими реакціями очищення є гидрообессери-вание і гідрування ненасичених вуглеводнів. При одержанні бензолу високого ступеня чистоти визначальними є реакції гндро обесееривапня, особливо гидро-геполиз(руйнування) найбільше термічно Стабнльного з'єднання —тиофена. Каталізаторами гидрообессеривания можуть бути чи сульфіди оксиди молібдену, кобальту, вольфраму, нікелю, ванадію. У промисловості широко розповсюджений алюмокобальтмолибдеповъш катав.
Хімізм процесу гідроочищення полягає в тім, що серусодержащие домішки гидрируются з утворенням відповідних вуглеводнів і сірководню:
Сірковуглець З5а -|- 4На-»-2На5 + СН4 ; Этилмеркантан З2 Н5 5Н + На-э-Н 4- Сг Нй ; Мстилтиофен едЗСНз + 4 Н> - Нг 5 + З5 Н12 ; Тиофен З4 Н4 8 + 4 Н2 -> Н2 8 4- З4 Н1Ц.
З усіх сірчистих з'єднань, що містяться в сирому бензолі, найбільш стійким при гідруванні, а також при термічній обробці є тиофен, що не розкладається навіть при 800°С Однак у присутності водню і відповідних каталізаторів при наявності необхідного тиску розкладання тиофена відбувається порівняно повно.
Азотсодержащие речовини при гідруванні дають аміак і вуглеводні, кислородсодержащие з'єднання — воду і вуглеводні:
СН3 СЫ + ЗНз + ОД, + Ш3 , ОДИ + 5Н2 -З5 Н1а + гШ8 , 6 СвН5 ВІН + 3 И,, -> 5 Сон6 + 6 Н2 О.
Гидродеалкилирование гомологів бензолу протікає по реакціях:
З6 Н5 СН3 + Н, - ОД + СН4 , З,; Н4 (СН8 ), + Н2 = = З,Н5 СН3 + СН4 .
Неграничні з'єднання насичуються по реакціях: С„Н5 СН = СН2 -[- Нг = З6 НЬ СН2 СН3 .
Також здійснюються реакції гідрокрекінгу насичених вуглеводнів (циклогексану, метилциклогексана) з утворенням парафінових вуглеводнів.
Процес каталітичного гідроочищення може здійснюватися по среднетемпературной схемі і за схемою високотемпературного очищення.
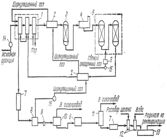
Виробничі показники каталітичного гідроочищення фракції ВТК наступні: На мал. 44 приведена принципова схема среднетем-пературной каталітичного гідроочищення. Вихідною сировиною служить БТКС, подавана насосом високого тиску 14 на випарну установку / — систему каскадів, у яких послідовно відбуваються підвищення температури і випар фракції. Випар фракції виробляється безпосередньо в потік циркуляційного газу при великій швидкості останнього, щоб попередити відкладення полімерів на поверхні апаратури, що гріє.
Після останньої секції каскаду полімери випускаються у виді 12—15%=лого розчину фракції, що невипарувалася, БТКС. Розчин полімерів переганяється для одержання дистиляту, що передається у вихідну фракцію. Побічним продуктом є полімерна смола.
Температура парогазовой суміші після випару 170— 190"З, тиск 4,0—4,5 МПа. Після каскаду парогазовая суміш направляється в теплообмінник 2, де нагрівається циркуляційним газом до 200—230°С и надходить у форкоптактный апарат 3. В останньому в присутності алюмо-кобальтмолибдеттового каталізатора здійснюється гідростабілізація (форконтактная очищення), при якій з форконтактного апарата 3 парогазовая суміш надходить у трубчасту піч 4, що обігрівається коксовим газом, і нагрівається до 340—360°С. З печі парогазовая суміш надходить у реакторний блок 5, що складається з двох реакторів (контактних апаратів), що мають алюмокобальтмо-либденовый каталізатор. У першому відбувається гидрогенолиз (руйнування) основної маси тиофена й у незначному ступені гидрируются ароматичні вуглеводні. Температура підвищується на 15°С. Після першого реактора в систему уводиться свіжий коксовий газ з температурою 200—220°С, що дозволяє та 15—20°С підвищити температуру перед другим реактором. Коксовий газ попередньо очищається від сірководню, оксидів азоту й осушується. Газ також звільняється від бензольних вуглеводнів і легких компонентів головної фракції.
В другому реакторі 5 відбувається руйнування що залишилося тиофена, у незначному ступені гідрування бензольних вуглеводнів, а також гідрування компонентів уведеного коксового газу. Завдяки экзотсрмичности реакції температура піднімається на 15—20Э С. Підвищення температури в межах 340 —400°С приводить до більш глибокого руйнування тиофека й одночасному росту змісту насичених з'єднань (циклогексану і міти-циклогексану) у результаті розвитку процесів гідрування.
Про зниження активності каталізатора судять по змісту тиофена в рафінаді. При змісті водню в коксовому газі-58—60% зміст його в циркулюючому газі звичайно підтримую: на рівні 48—50%.
У першому реакторі руйнуванню звичайно піддається 97—98% вихідного тиофена, у другому досягається необхідний ступінь очищення.
При змісті тиофена у вихідній сировині 1,0—1,4% після другого реактора воно складає 0,0004—0,0006%, зміст л-гептану зберігається на тім же рівні, що й у сировину, а зміст циклогексану і метидциклогексана зростає.
Після другого реактора парогазовая суміш з температурою 360—370°С надходить у теплообмінник 2, віддає тепло циркулюючому газу і прохолоджується до 240—250Й С. З цією температурою вона надходить у теплообмінники каскадів випарника 1, де прохолоджується до 120—130°С, віддаючи тепло фракції БТКС.
Після теплообмінників каскаду випару ! парогазовая суміш надходить у холодильник 7, прохолоджується до •25—35°С и надходить у сепаратор високого тиску 8. В останньому при тиску 3,3—8,6 МПа виділяється циркуляційний газ, а конденсат з розчиненими газами через редукційний пристрій 9 надходить у сепаратор 10 низького тиску (0,2—0,3 МПа). Рафінад надходить у підігрівник 6 і стабілізаційну колону 11, у якій виділяється залишкова кількість газів, а також сірководню й аміаку.
Рафінад після стабілізаційної (опарної) колони 11, холодильника 7 попадає в промыватели лугу 12, а потім у сховищі 13, відкіля направляється на ректифікацію. Циркуляційний газ після сепаратора високого тиску 8 за допомогою компресора 15 подається в систему. Енергетичні витрати процесу гідроочищення на 1 т сировини (фракції БТКС) складають: електроенергії 90— 120 квг-ч; пари 1,89—2,52 МДж; води 1,5 м3 .
Процес гідроочищення відрізняється великим виходом і порівняно високою якістю продуктів, що дозволяє компенсувати збільшені капітальні витрати і витрати по переділі.
У результаті среднетемпературного процесу досягається повне видалення неграничних з'єднань, глибоке очищення від тиофена, але не досягається очищення бензолу від насичених вуглеводнів. В установці високотемпературної гидроочисткп процес проводять на алюмокобальтмолибденовом каталізаторі під тиском 4 МПа і при температурі вище 550°С, що дає можливість піддати гідрокрекінгу насичені, вуглеводні і цим поліпшити якість бензолу, збільшити його вихід до 98%.
Схема гідроочищення сирого бензолу, розроблена співробітниками УХИНа, Гипрококса і Гипрогазтоппрома, передбачає очищення лише фракції ВТК, що зберігає ресурси смолообразующих для виробництва полімерних смол і дає можливість використовувати сірковуглецеву фракцію для одержання сірковуглецю і циклопентадиена. Тому з першого бензолу раніш всего виділяється сірковуглецева фракція. Отримана фракція ВТК надходить па гідроочищення.
Продукт після очищення під тиском і відмивання від сірководню й аміаку містить значна кількість неароматичних (насичених) вуглеводнів, що утворилися в результаті гідрування неграничних вуглеводнів. Наявність неароматичних домішок, багато хто з який утворять з бензолом і іншими ароматичними вуглеводнями азеотропні суміші, ускладнює ректифікацію рафината.
Для одержання бензольних продуктів, що не містять насичених вуглеводнів, передбачається сполучення каталітичного гідроочищення з екстрактивною ректифікацією.
Ректифікація сирого бензолу
Технологія напівбезупинної ректифікації сирого бензолу
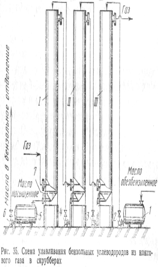
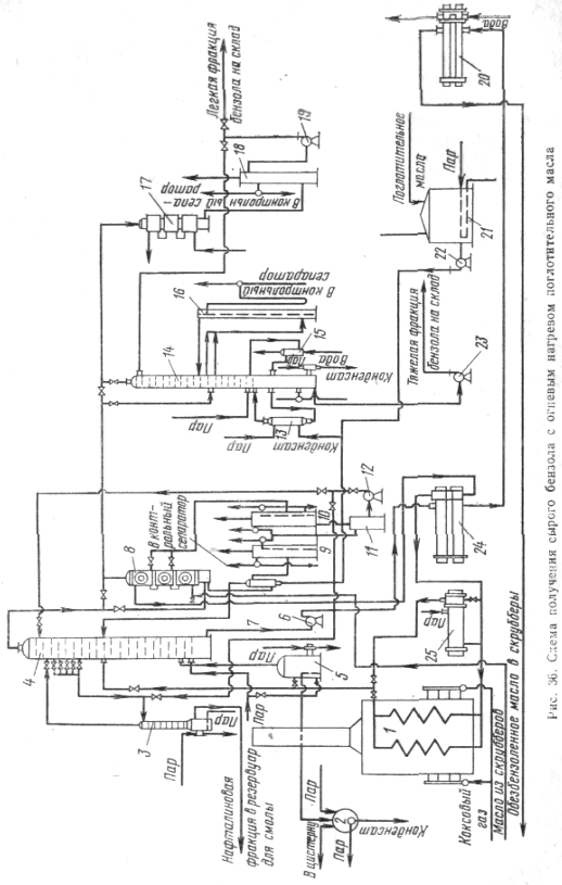
У сучасній практиці переробки сирого бензолу широке поширення одержала напівбезупинна технологічна схема Гипрококса роздільної переробки двох бензолів — першого і другого. За цією схемою передбачається безупинний добір сірковуглецевої (головний) фракції, чистих бензолу і толуолу, періодична ректифікації залишку, другого бензолу і сірковуглецевої фракції. Для здійснення цих задач цех ректифікації має у своєму розпорядженні агрегати безупинної і періодичної дії, що складаються з ректифікаційних колон і конденсациопно-охладительной апаратури, мерников і зборів-піків продуктів процесу. На мал. 45 представлена безупинна схема попередньої ректифікації. Сирий бензол зі сховища 1 подається насосом 2 у напірний бак 3. З напірного бака сирий бензол надходить насамперед у нижню трубчатку дефлегматора 4, де підігрівається за рахунок тепла конденсації пар, а потім — у середню частину бензольної колони 5. Тут глухою парою із сирого бензолу відганяються сірковуглецева і бензольна фракції. Сірковуглецева фракція, що має більш низьку температуру кипіння, проходить у виді пар дефлегматор 4 і потім конденсується в конденсаторі-холодильнику 6. Пари бензольної фракції конденсуються в дефлегматорі 4 і у виді флегми повертаються в бензольну колону на верхню тарілку, Бензольна фракція в рідкому виді відбирається з однієї з верхніх тарілок бензольної колони в комбінований конденсатор-холодильник 7 і мерник 8. Сірковуглецева фракція після конденсатора-холодильника 6 у виді готової фракції направляється в мерник 9. Дефлегматор бензольної колони складається з декількох горизонтальних трубчаток, у нижньої пари з колони додатково прохолоджуються технічною водою. Якщо з якої-небудь причини відбирати сірковуглецеву фракцію неможливо холодильник-конденсатор-холодильник цієї фракції виключають, добір рідкої бензольної фракції з колони припиняють і суміш пар цих двох фракцій направляють у конденсатор-холодильник 7 і мерник 3.Отриманий у бензельной колоні залишок після відгону з сирого бензолу сірковуглецевої і бензольної фракцій по трубопроводу перетікає в середню частину колони 10 цій колоні глухою парою виділяються пари толуольной фракції, що, пройшовши дефлегматор 11, конденсуються у конденсаторі-холодильнику 12 до надходять у мерник 13
Стікаюча з нижньої частини колони 10 суміш ксипольной фракції, важкого бензолу і сольвент-нафты направляється в середню частину колони 14. У цій колоні із суміші, що надійшла, глухою і гострою парою виділяються ксилолытая фракція і важкий бензол.
Ксилольная фракція у виді пар залишає копонну зверху і проходить дефлегматор 15, потім холодильник-конденсатор-холодильник із сепаратором 16 і в рідкому виді надходить у мерник 17.3
Пари важкого бензолу відбираються з однієї з нижніх тарілок колони. Ці пари проходять конденсатор -холодильник із сепаратором 18 і в рідкому виді надходять у мерник 19.
Залишок від ректифікації сирого бензолу — сольвент-нафта -з колони надходить у сховище 20. Сольвент-нафта передається в смолоперсгснный цех, де з її шляхом кристалізації виділяють пафталип.
Таким чином, в описаному агрегаті для попередньої ректифікації сирого бензолу виходять одночасно кілька фракцій і сольвеит-пафта.
Виділення головної фракції з першого сирого бенадла є дуже важтгой технологічною операцією у всіх схемах переробки сирого бензолу, у тому числі й в установках гідроочищення.
Попереднє виділення сірковуглецевої фракції дозволяє відокремити від фракції ВТК, що видаляється не в прогині сернокислотной очищення сірковуглець, значна кількість домішок насиченого характеру, а також основну масу циклопентадиепа, що викликає смолоутворення при сернокислотной очищенню.
Перший сирий бензол після ретельного відстою від води
(зміст води не більш 0,1%) зі сховища насосом, безупинно подається через фільтр на тарілку харчування сірковуглецевої колони. Фільтр установлюється для очищення бензолу від зважених смолистих часток, шгорые можуть відкладатися в тарілках колони і забруднювати їх.
Для нагрівання сировини в колоні, випару сірковуглецевої фракції, нагрівання і випару рефлюкса подається глуха пара у выносные підігрівники термосифонного типу. Колона забезпечується двома підігрівниками.
Пари сірковуглецевої фракції відокремлюються від залишку і виходять з верхньої частини колони в конденсатор-холодильник. У зміцнювальній частині колони повинне бути забезпечене повне відділення бензолу від головної фракції, оскільки бензол, що залишився в головній фракції, практично не використовується і губиться.
Кількість відбира сірковуглецевої (головної фракції) настільки мало (2'—3% від першого бензолу), що не може бути заміряно витратоміром і заміриться в мернике чи сховище.
У вичерпній частині головної колони повинне бути досягнуте таке відділення сірковуглецю, щоб зміст його в залишку ВТК не перевищувало 0,0002%.
Конденсат сірковуглецевої фракції, що утворився, з конденсатора-холодильника надходить у сепаратор для відділення від води і потім у рефлгоксный бачок, з якого частина збезводненої сірковуглецевої фракції виводиться в мерники і на склад, а основна частина насосом подається на верхню тарілку колони як орошающей рідину ( рефлюкса).
Не скондепсировавшиеся пари і гази з нижньої частини конденсатора-холодильника надходять у пастку. Залишок ВТК після добору сірковуглецевої фракції з нижньої частини колони через холодильник типу «труба в трубі» направляється до насоса для передачі в апаратуру сернокислотной чи очищення на склад. Вихід залишку після сірковуглецевої колони складає 97%.
До фракції ВТК додають толуольно-ксилольную фракцію (відгін до 145—150°С), отриману при редистилляции другого бензолу. Робота агрегату характеризується наступними даними:
Отримана сірковуглецева фракції піддається переробці й агрегаті періодичної дії. Очищення фракції БТК від неграничних н сірчистих з'єднань концентрованою сірчаною кислотою виробляються за схемою, показаної на мал. 43.
Після сернокислотной очищення фракція БТК містить значну кількість розчинених полімерів і середніх ефірів, що при високих температурах можуть піддаватися термічному розкладанню й утрудняти процес ректифікації.
Для запобігання цих явищ миту фракцію перед ректифікацією розділяють на дистилят і кубові залишки в спеціальному агрегаті безупинної дії. Цей процес одержав назву отпарки з водяною парою при відносно невисоких температурах, що приводить до значного скорочення процесу розкладання полімерів. Агрегат забезпечується нейтралізатором пар.
Процес отпарки охороняє апаратуру від корозії, забруднення смолистими речовинами і необхідності чистити її. Отпарка полегшує протікання процесів ректифікації, тому що відпадає необхідність в установці нейтралізаторів після отпарной колони для всіх агрегатів. Продуктивність куба чистих продуктів, що відбираються з залишку після відгону чистих бензолу і толуолу, зростає на 20—25%, а вихід цих продуктів збільшується на 10%. Витрата засобів виробництва, зокрема пари, не зростає, а навпаки, скорочується в зв'язку з тим, що фракція БТК ректифікується після звільнення її від кубових залишків. Це цілком компенсує витрати на установку опаратного агрегату.
Мита фракція БТК насосом подається через підігрівник, що обігрівається глухим пором, на дванадцяту (вважаючи знизу) тарілку отпарпой колони. У підігрівнику фракція нагрівається до 100—105°С. У колоні з рідини при її стекании з тарілки па тарілку під дією пари, що надходить з куба-підігрівника, віддаляються бензольні вуглеводні. Кубові залишки, що накопичуються, періодично выкачиваются з куба насосом. У нижній частині колони підтримується температура 130—135°С. Пари бензольних вуглеводнів і води з верхньої частини колони надходять у нейтралізатор, обидві тарілки якого безупинно зрошуються 12—15%-ным розчином лугу, подаваної насосом. У верхній частині нейтралізатора покладена металева стружка для запобігання віднесення крапля лугу в наступну апаратуру. При барбота ж через лужний розчин кислі з'єднання, що містяться в парах, нейтралізуються. З нейтралізатора пари надходять у конденсатор-холодильник, відкіля конденсат стікає в сепаратор і потім направляється в сховище. Для уловлювання песконденсировавшихся пар і 'газів передбачається пастка. Розчин лугу через холодильник надходить у сепаратор, у якому відокремлюється від бензольних вуглеводнів, що скондесувалися. Періодично частина лужного розчину виводиться з циклу і заміняється свіжою порцією розчину.
Для попередження віднесення полімерів парами бензольних вуглеводнів і забруднення ними отпарпого продукту на верх колони може подаватися зрошення у виді рефлюкса. Ця операція передбачена в нових проектах Гип-рококса.
Показники технологічного процесу наступні: температура харчування після підігрівника 105—125°С, на верху колони 80—90°С, у кубі-підігрівнику 130—135й С, лугу після нейтралізатора 75—78°С; кількість рефлюкса до харчування 0,1—0,2; тиск, що допускається, 15-30 кпа. Після отпарки мита фракція БТКС ретельно відстоюється від води і надходить в агрегати безупинної дії для добору чистого бензолу і толуолу.
Схема безупинного добору чистих бензолу і толуолу може бути здійснена по двох варіантах: без добору проміжної фракції бензол — толуол (ВТ) і з добором (табл. 4).
Установка агрегату для добору фракції БТ доцільна, тому що вона забезпечує одержання бензолу і го-луола високої якості. Установка обладнана трьома ректифікаційними колонами. Бензольна і толуольная колони мають по 35 тарілок, а проміжна — 30. Всі агрегати обладнані сепараторами для відділення рефлюкса від води, що дуже важливо для нормальної роботи колон. Установка холодильників і проміжних сховищ між колонами дозволяє регулювати продуктивність агрегатів у бажаних межах.
Добір чистого бензолу і проміжної фракції БТ здійснюється винятково глухою парою, подаваним у підігрівники. Чистий толуол відбирають з добавкою незначної кількості гострої пари. Добір проміжної фракції (БТ) стабілізує процес і забезпечує необхідна і постійна якість чистих продуктів. Нескондепсировавшиеся пари і гази після конденсаторів виводяться в пастки. Залишок після толуольной колони — фракція ксилоли-сольвенти (КС) піддається подальшій переробці в агрегаті періодичної чи напівбезупинної дії. Агрегат напівбезупинної дії складається нз головної колони, приколонка і куба. Продуктами ректифікації є ксилол і сольвенти.
У цехах ректифікації сирого бензолу, що працюють за напівбезупинною схемою і розташовують сернокислотной очищенням фракції ВТК, як правило, виходить чистий бензол для нітрації. Повторна сернокислотная очищення нитрационного бензолу дозволяють шляхом наступної його ректифікації одержати бензол для синтезу, що задовольняє вимогам Дст.
Очищений від тиофена, нейтралізований і відстояний від води питрациоппый бензол піддають ректифікації в агрегаті періодичної чи безупинної дії з одержанням бсжюла для синтезу.
Основними апаратами для ректифікації сирого бензолу і його фракцій є ректифікаційні колони безупинної і періодичної дії, виготовлені з углеродистой стали. Колони оснащені ректифікаційними колпачковыми тарілками типу ТСТ (з тунельними ковпачками), типу ТСК-Р (з капсульними ковпачками) і із сітчастими тарілками. Число тарілок у ректифікаційних колонах складає 30—35, в отпарпой колоні 18—15. Діаметр колони визначається її продуктивністю і коливається в межах 1,0—2,0 м. Висота колони може бути 15,5; 30 м до вище.
Для нагрівання продукту в нижній частині колони застосовують підігрівники: кожухотрубные выносные і з У-обрізними трубами.
Для конденсації й охолодження пар продуктів ректифікації використовуються конденсатори коробчатого типу. Для охолодження рідкого залишку ректифікаційних колон застосовуються холодильники «труба в трубі», що забезпечують необхідне охолодження і малі габарити, що мають.
Для нейтралізації пар фракції ВТК в отпарном агрегаті використовується колона, виготовлена зі сталі, звареної конструкції, постачена двома колпачковыми тарілками типу ТСК-Р і отбойником.
В даний час передбачається застосування ректифікаційних колон з тарілками, що мають кільцеві баластові клапани, що підвищують ефективність їхньої роботи.
Технологія непрерывкой ректифікації сирого бензолу
Зрослі масштаби виробництва сирого бензолу, централізація його переробки дозволили на деяких коксохімічних заводах підвищити продуктивність цехів ректифікації і застосувати безупинну технологічну схему, розроблену Гипрококсом. Робота з такої схеми не тільки дає кращі техніко-економічні показники по витратах засобів виробництва і виходам чистих продуктів, але і зручніше, навіть якщо це зв'язано з великими капітальними витратами й установкою додаткових ректифікаційних агрегатів.
Технологія переробки сирого бензолу за безупинною схемою передбачає наступні операції: добір головної фракції з першого сирого бензолу й одержання фракції ВТК; сернокислотная очищення фракції ВТК; отпарка очищеної фракції БТКС; добір бензолу для нітрації; добір чистого толуолу; добір ксилолу і сольвенту; повторна сернокислотная очищення бензолу для нітрації; ректифікація митого бензолу з одержанням бензолу для спите за; реднстилляция другого бензолу з безупинним добором важкого бензолу і сольвент-нафты.
Усі ці операції здійснюються в агрегатах безупинної дії, що дозволяє підвищити вихід продуктів і поліпшити їхню якість, здійснити автоматизацію процесів, знизити до мінімуму лабораторні експрес-аналізи продуктів ректифікації.
Одержуваний після каталітичного гідроочищення рафи-нат фракції БТКС (чи якої-небудь іншої фракції чистого бензолу) характеризується трохи підвищеним змістом насичених вуглеводнів. Це викликає визначені особливості в здійсненні процесу ректифікації.
Загальна кількість насичених вуглеводнів у гидро-рафипате в шістьох разів перевищує його зміст після сернокислотной очищення, Однак велика частина насичених вуглеводнів зосереджується в головних і кінцевих погонах. Зміст цих з'єднань перешкоджає одержанню чистого бензолу і толуолу. Це порозумівається здатністю насичених вуглеводнів утворювати з бензолом азеотропні суміші, температура кипіння яких незначно відрізняється від температури кипіння бензолу. Вуглеводні жирного і гідроаром етичногорядів утворять азеотропні суміші не тільки з бензолом, але і з толуолом до ксилолом.
Підвищений зміст насичених вуглеводнів у гидрорафинате і їхньої властивості утворювати азеотропні суміші з ароматичними вуглеводнями, що киплять при більш низькій температурі, визначають необхідність добору головної фракції перед добором чистого бензолу і проміжних фракцій між бензолом і толуолом і між толуолом і ксилолом. Таким чином, при ректифікації гидрорафината як кінцеві продукти виділяють сім фракцій: головну, чистий бензол, бензол — толуол, чистий толуол, ксилол і сольвент, толуол— ксилол.
Для ректифікації гкдрорафината фракції БТКС у Гипрококсе розроблена схема (мал. 46), по якій головна фракція і бензол відбираються в паровій фазі двома послідовно працюючими ректифікаційними агрегатами, а толуол і ксилол — у приколонках складних колон.
Для досить чіткого поділу рафінаду і більшого зрошення передбачені колони з великою кількістю ректифікаційних тарілок (60—70 шт).
Застосування ефективної ректифікаційної апаратури і підвищена витрата пари все рівно не забезпечують одержання бензолу з температурою кристалізації більш 5,35°С, тому що в ньому присутні насичені вуглеводні (циклогексан, метилциклогексап і ін.).
Одержання глубокоочищепного бензолу з рафінаду гідроочищення може бути досягнуте в установці екстрактивної ректифікації, що дозволить одержати продукт, що містить до 97—98% бензолу з температурою кристалізації не нижче 5,5°С и не більше 0,01% п-гептаиа. Комбінування цих двох методів очищення дозволить одержувати бензол високої якості.
Подальший розвиток процесів переробки сирого бензолу буде здійснюватися на основі високоефективних технологічних схем із впровадженням апаратури інтенсивної дії. Передбачаютьсяподальша централізація цехів ректифікації сирого бензолу і збільшення їхньої потужності до 200—300 тис. т сирого бензолу в рік з підвищенням рівня експлуатації, продуктивності праці й одержання товарних продуктів високої якості.
Глибоке очищення бензолу від неграничних сірчистих з'єднань і насичених вуглеводнів передбачається в установках високотемпературної гідрогенізації фракції ВТК, екстрактивна ректифікація застосовується в установках среднетемпературной гідроочищення. Передбачається також упровадження раціональної схеми підготовки сирого бензолу до переробки, що припускає поділ сирого бензолу (до 180°С) на вузькі фракції, і створення найбільш вигідної технології очищення бензолу для синтезу, раціональне використання смолообразующих з'єднань сирого бензолу. Ведуться дослідження з иптен сификации сернокислотного методу очищення шляхом сполучення парофазной сернокислотной очищення з екстрактивною ректифікацією, що дозволяє виділити тиофеновую фракцію і насичені з'єднання, що мають цінність для органічного синтезу.
Упровадження нової технології буде здійснюватися з одночасним рішенням проблем по захисту навколишнього середовища, автоматизації і керування технологічними процесами.
Продукти ректифікації сирого бензолу, їхнє використання
Серед продуктів переробки сирого бензолу перше місце по кількості займає бензол. Вітчизняний стандарт на чистий кам'яновугільний бензол (ДСТ 8448—78) передбачає виробництво трьох видів бензолу глибокого ступеня очищення.
Зміст тиофена в бензолі марки «вищого очищення» не повинне перевищувати для вищого сорту 0,00005 і першого 0,00008%; у бензолі для синтезу відповідно для вищого сорту 0,0002 і першого 0,0004%, у бензолі для нітрації для вищого сорту 0,04%.
Бензол знаходить саме широке застосування в різних галузях народного господарства, особливо в органічному синтезі, для одержання найважливіших напівпродуктів при виробництві пластмас.
На долю бензолу приходиться більш 50% загальної кількості ароматичних вуглеводнів, використовуваних хімічною промисловістю. Більш 80% бензолу витрачається па виготовлення всього трьох продуктів — этил бензол а, изо препилбензола і циклогексану. Бензол використовується для синтезу фенолу, одержання нітробензолу, у виробництві сульфоналу, гексахлорану й інших продуктів.
На коксохімічних заводах толуол кам'яновугільний випускається двох марок — А и Б (по двох сорту — вищий і перший), якість яких нормується ДСТ 9880—76. Вимоги до змісту сірчистих з'єднань у толуолі значно менш тверді, чим для бензолу. Це порозумівається більш обмеженим використанням толуолу в хімічній промисловості. У стандартах деяких країн зміст сірки в толуолі не нормується.
У хімічній промисловості близько 55% толуолу піддається гидрогенизационному деалкилированию, 30% застосовується як розчинники, а 15%—для виготовлення толуолепдиизоцианатов (сировина для виробництва поліуретанових смол), фенолу, тринітротолуолу, хлортолуолов і інших продуктів.
При окислюванні толуолу одержують бензойну кислоту. Невеликі кількості бензойної кислоти витрачаються в парфумерії, у виробництві барвників і ядохимикатов для сільського господарства, малотоннажних пластифікаторів і стабілізаторів. Солі бензойної кислоти, наприклад, бензоат натрію, використовують для консервування в харчовій промисловості, бензоаты літію, кальцію і магнію як лікарські препарати (противоревматических і иротивоподагрических).
Велика частина толуолу використовується як високооктановий компонент бензинів каталітичного реформинга. Випускається ректифікаційними цехами коксохімічних заводів так називаний технічний ксилол являє собою суміш трьох ізомерів ксилолу і этилбензола.
Вітчизняний стандарт на чистий кам'яновугільний ксилол (ДСТ 9949—76) передбачає виробництво трьох сортів (вищий, перший і другий).
У хімічній промисловості ксилоли використовують в основному як індивідуальні речовини. З ізомерів ксилолу найбільше застосування одержав га-ксилол, в основному для синтезу диметилтерефталата і тетрафталевой кислоти, використовуваних для виробництва поліефірних волокон, плівок і термопластиков; про-ксилол використовується для виробництва фталевого ангідриду, л-ксилол — изофталевой кислоти, на основі якої одержують ненасичені поліефіри, алкидньте смоли, пластифікатори й ін.
Триметилбензоли, що містяться всирому бензолі, З6Н 3(СН3)в випускаються ректифікаційними цехами у виді суміші з ксилолами і эгилтолуолами за назвою сольвент. Наявність у складі сольвенту від 20 до 30% ксилолів і від 3 до 10% насичених вуглеводнів обумовлює википан його в межах 145—180°С.
Сольвенти використовуються як розчинники в лакофарбової, у хіміко-фармацевтичній і гумовій промисловості. Новим продуктом, одержуваним при переробці сольвентів, є мезителен (1,3,5-триметил-бензол), застосовуваний у виробництві мезидина — напівпродукту для високоякісних барвників вовни і шовку. У невеликих кількостях мезидин може застосовуватися для виробництва нового анестезуючого препарату— мезокаипа.
З усіх сірчистих з'єднань сирого бензолу промислову цінність має только сірковуглець, застосовуваний для виробництва ксантогената — флотореагетгта при збагаченні мідних руд і для боротьби зі шкідниками сільського господарства. Одержуваний із сірковуглецевої фракції технічний дидиклопентадиен служить сировиною для виробництва мономера — циклопентадиена, застосовуваного в ряді синтезів полімерних речовин, ядохимикатов завдяки високій реакційній здатності.
Кубові залишки, що утворяться при ректифікації сирого бензолу, використовуються для одержання стирольно-инде-повых полімерних смол.
Правила технічної експлуатації цеху ректифікації
У ректифікаційному цеху виробляється переробка сирого бензолу з виділенням чистих продуктів. Асортимент продуктів, що підлягають виділенню, установлюється виробничою програмою, заданої цеху.
При експлуатації ректифікаційного цеху слід дотримуватися наступних правил.
1. Розвантаження сирого бензолу з прибуваючих залізничних цистерн робити тільки через верх цистернпри допомоги чи сифона насоса, приєднаного до сифона.
2. До розвантаження сирого чи бензолу фракцій із прибуваючих залізничних цистерн приступати, лише переконавши в повній справності прийомної комунікації,правильності положення кранів і наявності достатньої місткості прийомних чи сховищ збірників для зливу продукту.
3. Усі трубопроводи, крани, сальники насосів містити в такому стані, щоб не були течі і випари бензолу.
4. Бензольні продукти зберігати в сталевих резервуарах з герметичними кришками, постаченими воздушниками.
5. Розподіл сирого бензолу по сховищах робити по вказівках начальника зміни з метою створення великих партій однорідного бензолу. Змішання солярового і кам'яновугільних сирих бензолів, що мають відгін вище 180°С (одна фракція бензолу), забороняється.
6. Строго дотримувати запропонований режим роботи агрегатів попередньої й остаточної ректифікації.
7. Добір фракцій і чистих продуктів робити, керуючись їх аналізом.
8. Передачу чистого продукту з мерника в сховище робити тільки після перевірки його якості,
9. Не змішувати різнорідні фракції в мерниках, трубопроводах і сховищах без дозволу начальника цеху.
10.Не підвищувати тиск у кубах і колонах більш 49 кпэ.
11.Не подавати на переробку в ректифікаційний агрегат сирий чи бензол фракції з кислою реакцією.
12.Хімічну обробку фракції (мийку) робити відповідно до встановленої інструкції.
13.Дотримувати встановленої тривалості операцій перемішування і відстоювання в мийному апараті.
14.Строго дотримувати встановленої концентрації і кількості реактивів, подаваних у мийний апарат.
15.Ступінь очищення фракцій доводити до заданих норм.
16.Відпрацьовану сірчану кислоту піддавати регенерації.
Спостереження за технологічним режимом переробки сирого бензолу і його регулювання роблять за показниками контрольно-вимірювальних приладів. При переробці сирого бензолу в агрегатах безупинної дії необхідно забезпечити рівномірну подачу на переробку сировини постійної якості.
Для виміру кількості бензолу, що надходить на переробку, установлюються що вказують чи реєструють витратоміри. Одночасно за допомогою технічного чи термометра термометра опору заміриться температура бензолу.
Сталість тиску і температури пари, що надходить у цех, є основною умовою нормального технологічного процесу, тому на паропроводі, що підводить пара" у цех, установлюють редукційний клапан, що регулює тиск пари, зменшуючи його з високого до необхідного. До і після редукційного клапана встановлюють що вказують чи реєструють манометри, а також ртутні термометри.
Кількість подаваного в цехи і на окремі агрегати пари вимірюють за допомогою що вказують і реєструють паромірів. Необхідно стежити за тиском пар у кубі й у низі ректифікаційних колон. Завмер про переводиться металевим манометром з червоною рисою на шкалі, що вказує гранично припустимий тиск.
Особливо ретельно необхідно стежити за температурним режимом роботи агрегатів, що впливає на якість одержуваних продуктів, кількісний вихід їх до величину втрат. Температура пар після колон і дефлегматорів заміриться термометрами опору с. що вказують або реєструють логометрами. Температура продукту після конденсаторів-холодильників виміряється звичайними ртутними термометрами, якими виміряються, крім того, температури технічної води до і після дефлегматорів і конденсаторів-холодильників, а також температура сольвент нафти після кенлольнон колони в агрегаті безупинної дії для попередньої ректифікації.
Витрата технічної води в дефлегматорах і конденсаторах-холодильниках визначається по що вказують чи реєструють витратомірам. Тиск води в мережі заміриться металевими пружинними манометрами, що вказують.
Не менш важливе значення мають спостереження за кількістю подаваної в ректифікаційні колони чи флегми рефлюкса і регулювання цієї кількості, що заміриться чи ротаметрами іншими витратомірами. На деяких заводах установлені прилади (називані «дільниками флегми»), що регулюють і підтримують установлені флегмовые числа. Для агрегатів непроривної дії в даний час застосовують автоматичні регулятори подачі рефлюкса на колони. У цьому випадку кількість рефлюкса автоматично змінюється в залежності від заданої температури пар па виході з ректифікаційної колони шляхом впливу на клапан, установлений на лінії нагнітання від рефлюксного насоса.
Крім того, встановлюються автоматичні регулятори температури рідкого продукту (залишку) у нижній частині колони безупинної дії для добору чистого бензолу. У залежності від заданої температури залишку в колоні змінюється кількість глухої пари, що надходить у підігрівник, установлений при колоні,
Вироблення продуктів ректифікації і витрата реактивів на хімічне очищення фракцій заміряться по ємності мерников, збірників і сховищ.
ТЕХНОЛОГІЯ Й УСТАТКУВАННЯ ВІДДІЛЕННЯ РЕКТИФІКАЦІЇ СМОЛИ І ВИРОБНИЦТВА ПЕКУ
Кам'яновугільна смола є найбільше крушготоннаж хімічним продуктом коксуванні, вихід її від сухої вугільної шихти, з коксів а іншийз метою виробництва доменного коксу, складає 3,3—3,5%. Це значить, що на кожен мільйон тонн валового коксу виробляється 44— 45 тис. т кам'яновугільної смоли. Смола є сумішшю . більш !0 тисяч органічних сполук, лише незначну частину яких удалося виділити в чистому виді. Разом з тим смола є в ряді випадків єдиним джерелом найцінніших продуктів для хімічної промисловості.
У зв'язку з цим важливе значення має питання про глибину хімічної переробки смоли. В даний час на коксохімічних заводах зі смоли одержують пек, технічні мастила, феноляти, нафталін, іноді антрацен, піридинові підстави й ін. Чисті продукти з фенолятів, піридинових оснований і нафталіну одержують на спеціалізованому Фенольному заводі. На одному з заводів мається установка по виробництву чистого (93%) антрацену, на двох — установки по виробництву фталевого ангідриду з нафталіну. Рид коштовних хімічних продуктів залишається в технічних мастилах і не витягається. Це викликано, головним чином, тим, що їхній витяг вимагає застосування складних, багатоступінчастих технологій, не властивих коксохімічному виробництву, а потреба в них хімічної промисловості порівняно невелика і часто змінюється в залежності від змін у технології хімічної промисловості. Останнім часом загальноприйнятої стала точка зору, відповідно до якої в коксохімічному виробництві необхідно здійснювати перший етап переробки смоли з одержанням з її пеку, технічних мастил, нафталіну й інших крупнотоннажных продуктів. Виявлення чистих індивідуальних продуктів повинне здійснюватися па Фенольному заводі або на підприємствах хімічної промисловості.
Економічна ефективність процесу переробки смоли значною мірою визначається продуктивністю смолоперерабатывающих цехів. Оптимальним вважається цех, що переробляє 300—600 тис. т смоли в рік, обладнаний двома-трьома сучасними ректифікаційними агрегатами потужністю по 100-200 тис. т смоли в рік. Для забезпечення таких цехів смолою виявляється недостатнім виробництво смоли одного заводу, тому що максимальне виробництво коксу на одному заводі в нашій країні не перевищує 7 млн. т. У зв'язку з цим більшість смолоперерабатывающих цехів переробляють смолу двох чи трьох заводів. Разом з тим в експлуатації зберігаються невеликі цехи потужністю 70—90 тис. т у рік, побудовані в довоєнні і перші післявоєнні роки. Вони морально і фізично застаріли, працюють неефективно й у перспективі повинні бути закриті, а смола, що вони переробляють, повинна бути передана на переробку у великі централізовані цехи.
Таким чином, основна частина смоли надходить у смолоперерабатывающие цехи з двох чи декількох заводів, має різні якісні характеристики і вимагає спеціальних заходів для її підготовці для переробки.
Технологічні схеми підготовки смоли до переробки, ректифікації смоли і виробництва пеку
Технологічні схеми підготовки смоли до переробки, ректифікації смоли і виробництва пеку визначаються вимогами до кінцевих продуктів переробки і. у першу чергу, напрямком використання пеку.
Як указувалося вище, основними напрямками використання пеку є: виробництво пекового коксу, електродного пеку, середньо температурного пеку з наступною його переробкою у високотемпературний, дорожні дьогті, препаровані смоли, лаки і т.п.
Зазначені напрямки визначають можливості використання смоли тієї чи іншої якості, схему її підготовки до переробки, схему одержання пеку.
Так, для виробництва електродного пеку можна використовувати смолу тільки марок А1 і АИ, отже, якщо цех випускає тільки електродний пек, йому поставляють тільки цю смолу. Якщо цех, крім електродного пеку, робить среднетемпературныйчи передає пек на виробництво ненового коксу, через дефіцит смоли марки А1 і АИ цеху поставляється також смола марки Б1 і БП. У цьому випадку прийом смоли, її ректифікація, одержання пеку повинні здійснюватися по двох роздільних технологічних схемах; одна для виробництва електродного пеку, інша — среднетемпературного чи пеку пеку для пекового коксу. Варто вказати, що такий поділ, як правило, необхідно тільки на стадії прийому і підготовки смоли й одержання пеку, однойменні фракції, отримані в процесі ректифікації на агрегатах, що роблять електродний і среднетемпературный пік, можуть змішуватися, хоча якість їхній через розходження у вихідній смолі може бути різним.
Нижче розглядаються технологічні схеми підготовки смоли до переробки, ректифікації смоли й одержання пеку для умов роздільної переробки смоли марок А и Б на самостійних агрегатах з одержанням електродного й ередпетемпературного пеку. Підготовка смоли до переробки здійснюється на складі смолоперерабатывающего цеху, куди надходить смола власного виробництва й інших заводів. Ємність складу повинна забезпечити запас смоли в розмірі не менш 15-суточпой потреби. Так для цеху, що переробляє 200 тис. т смоли в рік місткість складу повинна складати 8—9 тис. т. Така місткість необхідна для забезпечення усереднення властивостей смоли, ефективного відстою її від води, фесов, мінеральних і інших домішок. Найбільш доцільним є розподіл смоли по сховищах місткістю по 1000 м3 кожне. Наявність достатнього числа сховищ дозволяє забезпечити роздільний прийом смоли по марках і ефективне її усереднення. У той же час збільшуються можливості висновку сховищ на чищення, ремонт і т.п. Використання більшого числа сховищ меншої місткості ускладнює обслуговування, веде до додаткових перекачувань і відповідно збільшує витрати енергоресурсів на підготовку смоли.
Усі сховища сталеві, надземні, обладнані висувними (нижніми) підігрівниками, доцільна також установка на складі двох-трьох выносных підігрівників смоли. Смола в них подається зі сховища насосом, проходить по трубному просторі, нагріваючи пором, по даються в межтрубное простір. Температура її може бути доведена до 80--85°С, і за рахунок безупинної циркуляції цієї смоли температура в сховище може бути швидко піднята до 75—80°С, що забезпечить максимальний ефект її зневоднюванні в зимовий час. Ця смола може бути використана для розігріву смоли в цистернах і їхнього очищення від опадів.
Прийом смоли власного виробництва і привізний здійснюється в заглубленный резервуар місткістю близько 500 т. З залізничних цистерн про нижній зливальний пристрій смола розвантажується в межрельсовый залізобетонний лоток, по дну якого покладені труби з пором для розігріву смоли, що вивантажується; зверху лоток закритий знімними металевими кришками. Довжина лотка визначається кількістю смоли, що підлягає розвантаженню, У літніх умовах час вивантаження 50-т цистерни біля години, узимку смола, як правило, застигає і для її розігріву в цистерну через верхній люк подається гостра пара. Звичайно лоток розрахований на одночасне розвантаження 3—5 цистерн. Розвантаження смоли виробляється по марках; після закінчення розвантаження смоли даної марки всю смолу з підземного резервуара выкачивают у сховище, закріплене за даною маркою, і тільки після цього приступають до розвантаження смоли іншої марки. Для визначення марки смоли рекомендується перед розвантаженням відібрати пробу з цистерн, що підлягають розвантаженню і визначити щільність смоли.
За кожної мазкої смоли на складі повинне бути закріплено не менш чотирьох сховищ, у першому виробляється прийом і усереднення смоли. Після ретельного перемішування е плин декількох годин усереднена смола перекачується в друге сховище, де вона відстоюється від води і фасів. Відстій смоли від механічних домішок, фасів і т. п, є одним з найбільш важливих етапів у процесі підготовки смоли до переробки. У цех, як правило, надходить смола зі змістом води 3—5%, у высокопиролизовашюй смолі її ще більше. Вода знаходиться, як правило, у виді емульсії, причому стійкості цієї емульсії сприяє наявність у смолі тонкодисперсных твердих часток «вільного вуглецю» (речовини, перастворяемые в толуолі)., чим їх більше, тим стійкіше емульсія. У воді розчинені солі аміаку й інших основ, хлорні, сірчані, сірчисті, ціаністі з'єднання, що роблять корозійний вплив на всю апаратуру смо-лоперерабатывающего цеху. У воді знаходяться мінеральні принеси, віднесені із шихти і ведучі до підвищення зольності смоли, пеку і пекового коксу. Наявність води в смолі при нагріванні її в трубчастій печі веде до інтенсивного утворення водяних пар у печі, підвищує опір проходу через неї смоли, погіршує її нагрівши. Нарешті фаси, що збереглися в смолі через неповне виділення їх у цеху уловлювання, забивають сховища, змійовики трубчастої печі, іноді досягаючи тарілок ректифікаційних колон, підвищують зольність пеку.
Відстій і зневоднювання смоли є задачами першорядної важливості. Для ефективного Відділення смоли від води необхідно зруйнувати водосмоляпую емульсію. Під дією нагрівання до 753 С міцність захисного смоляного шару, що оточує краплі води в емульсії, знижується, дрібні краплі води збираються у великі і відбувається процес розшарування емульсії, вода виділяється на поверхні смоли і по спеціальних зливальних патрубках із кранами виводиться зі сховища. Нагрівання смоли вище 75—80°С недоцільний, тому що починається випар водяних пар, зростає концентрація розчинених у воді солей, а отже, і її щільність, і погіршується поділ води і смоли. При нормальних умовах смола в другому сховищі може знаходитися протягом чотирьох доби, що забезпечує досить повний її відстій і зневоднювання. У ряді випадків для руйнування емульсії у высокопиролизовантюй, сильно обводненій смолі до неї приходиться додавати в якості деэмульсатора органічні речовини — оксижирные кислоти (ОЖК), що руйнують плівку емульсії на краплях води.
Після закінчення відстою смолу перекачують у третє сховище, з якого насосом передають на переробку. Четверте сховище служить для прийому усередненої смоли з першого сховища на час відстою смоли в другому, а також є резервом для ремонту.
Описана схема прийому, усереднення і відстою смоли послідовно в трьох сховищах називається каскадної.
Склад смоли при переробці олій двох марок А и Б повинний мати два окремих «каскади» для марок А и Б. Незважаючи на обробку, у смолі залишається 2—3% води і солі аміаку, що містяться в ній, розкладаючи при нагріванні, корродируют апаратуру. Тому в смолу, подавану на 1 ступінь трубчастої печі, додають 5—10 %-пый розчин №2 З3 — 0,5 кг/т смоли. Реагуючи із солями аміаку, сода переводить їх у термічно стійкі натрієві солі, присутність яких не викликає корозії устаткування.
Ефективність застосування содового захисту перевіряється змістом іонів З1~ і СЫ5~, а також реакцією водяної витяжки смоли після I ступіні трубчастої печі (реакція повинна бути лужний чи нейтральний, а іони З1~ і €N5 отсутствовать).
У современных смолоперерабатывающих цехах процес ректифікації здійснюється по одній із двох основних схем-двоколонної й одноколонний. Незалежно від схеми при одержанні в цеху двох видів пеку (електродного і среднетемпературного) ректифікація смоли марок А и Б здійснюється на різних агрегатах, природно, що смола обох марок також може перероблятися по кожній з названих схем. Головним є роздільне одержання пеку зі смол різної якості.
Технологічна схема двоколонного агрегату для ректифікації смоли представлена на мал. 47.
Смолу, що відстоялася в сховищах складу, перекачують у проміжні сховища, розташовані в безпосередній близькості від трубчастих агрегатів. Одне з проміжних сховищ повинне бути порожнім і готової для прийому гарячої смоли до випадку аварійної зупинки трубчастого агрегату.
З проміжного сховища / смолу насосом 2 подають у I ступінь (конвекційну секцію) трубчастої печі 3, відкіля підігріта до 120—130°С смола надходить у випарник I ступіні 4. Тут з її виділяються пари води і частина легкої фракції (приблизно 0,25% від смоли). З випарника суміш пар надходить у конденсатор-холодильник 5, а з останнього у виді конденсату — у сепаратор 6, де відбувається відділення води від легкої олії. Із сепаратора олія і вода приділяються у відповідні збірники 7 і 8.
Подавана в I ступінь трубчастої печі смола попередньо змішується із содовим розчином для запобігання корродирующего дії містяться в надсмолыюй воді і смолі агресивних солей амонію.
Збезводнена смола з нижньої частини випарника I ступіні 4 надходить через гідрозатвор у збірник збезводненої смоли 9, відкіля поршневим насосом 10 її подають у змійовик II ступіні (радиантиую секцію) трубчастої печі 3. Підігріта до 380—390°С смола надходить у випарник II ступіні, розташований у нижній частині антраценової колони П. На деяких установках випарник II ступіні виконаний выносным. У випарнику перегріта смола розділяється на рідку і парову фази. Рідка фаза — пік через гідрозатвор 12 самопливом надходить в отпарную ко-лонпу 13, де дією перегрітої гострої пари з пеку отдувают пари антраценової (хризеновой) фракції, підвищуючи тим самим температуру його розм'якшення. З отпарной колони пік через гідрозатвор 14 самопливом надходить у збірник для рідкого пеку 15. Звідси заглибним насосом його передають у напірні баки, відкіля він самопливом надходить на пековий транспортер для чи охолодження в термоцистерны для відвантаження. ,Пари з отпарной колони 13 прохолоджуються в конденсаторі-холодильнику 16. Відокремивши від води в сепараторі 17, хризеновая фракція надходить у прийомний збірник 18. На деяких установках отдувка хризеновой фракції з пеку не виробляється, отпарпая колона і зв'язане з нею устаткування відсутні.
Пари (суміш пар усіх фракцій) з випарника II ступіні надходять у ректифікаційну частину антраценової колони 11, у якій виділяються антраценові фракції. При одержанні однієї антраценової фракції її відбирають з нижньої царги ректифікаційної частини колони. При одержанні двох антраценових фракцій першу відбирають із третьої либо четвертої тарілки, вважаючи знизу, а другу— з нижньої царги ректифікаційної частини колони. Антраценові фракції з колони надходять у заглибні холодильники 19 і 21, де вони прохолоджуються до 80°С, а відтіля у відповідні збірники 20 і 22.
У нижню частину антраценової колони подається перегріта пара, що дозволяє регулювати якість пеку і видаляти нафталін з антраценових фракцій.
На верхню тарілку антраценової колони насосом 27 подається зрошення у виді поглинальної фракції, за допомогою якої регулюється чіткість ректифікації пар смоли, що надходять на тарілку харчування антраценової колони 11.
З верха фракційної колони 23 у паровій фазі відводять легка олія і воду, що, конденсуючи в конденсаторі-холодильнику 32, надходять у сепаратор 33. Тут конденсат розділяється па легка олія і воду, що надходять у ті ж збірники, що і продукти з випарника ] ступіні. Частина безводної легкої олії насосом 34 подається у виді зрошення на верхню тарілку фракційної колони. Інші фракції відбираються в рідкій фазі: з нижньої частини через гідрозатвор 24, нафталінова і фенольна — з боку колони. Відібрані рідкі фракції прохолоджуються соответственно а заглибних холодильниках 25, 28 і 30, відкіля надходять у ємності 26, 29 і 31.
Велике поширення одержала схема, у якій ректифікація частини смоли, що випаровується, здійснюється в одноколонному агрегаті. Технологічна схема ректифікації смоли в трубчастому агрегаті з однією колоною приведена на мал. 48.
Установка відрізняється наявністю трубчастої печи продуктивністю 200 тис. т смоли в рік, з випромінюючими стінками з беспламенных панельних пальників системи Гипронефтемаша й екраном двостороннього висвітлення. Ректифікаційна колона має в порівнянні з фракційної (в агрегатах із двома колонами) більше число тарілок для поділу пар дистиляту на п'ять рідких фракцій і пари легкої олії. За такою схемою одержують три антраценові фракції.
Схема роботи установки наступна: сира смола з видаткових сховищ / і 2 насосом 10 подається в конвекційну частину трубчастої печі, де нагрівається до 125— 135°С. Для запобігання агресивної дії солей, що містяться у воді, у смолу додають 6%-ный розчин кальцинованої соди в кількості 0,05—0,06% від смоли, що переробляється. Розчин соди зі збірника 15 насосом 16 подається в змішувач 7, відкіля забирається насосом 10 і подається в смолу, що йде на остаточне зневоднювання в конвекційну секцію трубчастої печі 18. З трубчастої печі підігріта смола надходить у випарник [ ступіні 3. Пари легкої олії і води з температурою 110—120°С з випарника надходять у конденсатор пар 6, де конденсуються і прохолоджуються. Конденсат, що складається з легкої олії і води, розділяється по щільності в сепараторі 8. Збезводнена смола з нижньої частини випарника 5 подається насосом 17 у радиантную секцію трубчастої печі .78, де нагрівається до 395—405°С и надходить на другу тарілку випарника II ступіні 4. Тут смола розділяється на рідкий залишок пек і пари усіх фракцій. У нижню частину випарника подається перегріта пара, що підігрівається в пароперегрівнику трубчастої печі 18 до 380—400°С.
З нижньої частини випарника через чи гідрозатвор регулятор рівня рідкий пек направляється в неновий парк. З третьої (зверху) тарілки випарника в рідкому виді відбирається антраценова фракція, що самопливом надходить у холодильник 9, де прохолоджується і потім перетікає в збірник 14.
З верхньої частини випарника II ступіні пари інших фракцій з температурою 330—350"З надходять на живильну тарілку ректифікаційної колони. Випарник зрошується рефлюксом — II антраценовою фракцією.
У нижню частину ректифікаційної колони подається перегріта водяна пара. У ректифікаційній колоні в рідкому виді (бічним добором) відбираються фракції: I антраценова, поглинальна, нафталінова і фенольная, що стікають у зовнішні холодильники, прохолоджуються і приділяються у відповідні збірники фракцій 14.
З нижньої частини колони через чи гідрозатвор регулятор рівня виводиться II антраценова фракція. Вона надходить у заглибний холодильник 9, де прохолоджується, ;' потім направляється в рефлюксный бачок 12, з якого частина фракції насосом // подається на зрошення випарника II ступіні 4, інша частина фракції перетікає в збірник 14,
Пари води і легкої олії з верхньої частини колони з температурою 120—125°С надходять у конденсатор-холодильник б, прохолоджуються, а потім у сепараторі 8 розділяються на воду і легку олію. Легка олія надходить у рефлюксный бачок 12, з якого частина олії насосом 11 направляється на верхню тарілку колони для зрошення, а надлишок олії надходить у збірник 14. Сепараторна пода із сепаратора И перетікає в збірник 14. Вихід фракцій характеризується наступними даними:
Отримані фракції зі збірників 14 насосом 13 перекачуються на склад і у відділення для наступної переробки.
У колоні підтримується тиск 20—30 кпа.
Установки з трубчастою піччю відрізняються високою продуктивністю і компактністю; малими площами установки; сталістю режиму; скороченням періоду термічного впливу на смолу, що приводить до підвищення виходу фракцій; можливістю регулювання і керування процесом; меншою пожежонебезпекою, тому що в зоні нагрівання одночасно знаходиться в багато разів менше смоли, чим при установках періодичної дії (при тій же продуктивності).
Удосконалювання існуючих схем ректифікації кам'яновугільної смоли передбачає: використання тепла фракцій і пеку для попереднього підігріву смоли; здійснення підведення додаткового тепла в колони (подачею гарячого зрошення і рециркуляцією теплоносія), що дозволить зосередити в нафталіновій фракції до 90% нафталіну, поліпшити якість поглинальної й антраценової фракцій; застосування удосконалені тарілок; зниження витрати гострої пари; застосування двухкратного випару смоли (на I ступіні під атмосферним чи підвищеним тиску, на II ступіні під вакуумом).
Нова технологія переробки смоли дозволить одержати пек зі стабільною характеристикою, підвищити його вихід і якість основних фракцій, шпалопросочувальної олії і сировини для виробництва сажі.
Устаткування для дистиляції кам'яновугільної смоли і одержання електродного пеку
У смолоперерабатывающих цехах вітчизняних коксохімічних заводів в установках ректифікації смоли п-1Я підігріву кам'яновугільної смоли до температури однократного випару широке поширення получили трубчасті печі двох типів: радиантноконвекционные камерного типу продуктивністю 50—200 тис. т смоты в рік; трубчасті з випромінюючими стінками з беспламенных панельних пальників н екраном двостороннього висвітлення, що мають продуктивність 200—400 тис. смоли в рік.
Радиаитно-конвекционная трубчаста піч камерного типу приведена на мал. 49. Пекти складається з корпуса (кладки) 3, металевого каркаса 2, даху 6, що складає з покритих шифером металевих форм, що спираються на головні балки каркаса. Трубчаста піч має топку, у якій розташовані коротконламенные кільцеві газові пальники 1, дві камери — радиантную і конвекційну.
У радіант ний камері печі розташовані змійовики труб II ступіні підігріву смоли до температури однократного випару (360—4Ю°З). Труби змійовика 4 розташовані у виді боковою екрана на передній стіні і труби змесвика 5 під стелею камери. Обидва змійовики сприймають тепло головним чином у виді променистого тепла від розпечених продуктів згоряння газу (світного полум'я) і розпечених стін камери, тобто методом випромінювання (радіації).
Значно менша частина тепла передається трубам при безпосереднім зіткненні їх з гарячими продуктами згоряння. Усього в радиантной частини використовується для підігріву смоли до 70°/про теплове навантаження печі.
Конвекційна камера печі розташована за перевальною стіною 8, у ній розміщені труби пароперегрівника 9 і труби 10 для I ступіні підігріву смоли до 120—135С С, при якій досягається остаточне її зневоднювання.
Продукти згоряння, залишивши частину тепла в радиантной камері, з температурою не вище 700°С обгинають перевальну стінку 8 і опускаються по конвекційній камері зверху вниз, омывают труби I ступіні (обезвоживателя) і пароперегрівника, віддають їм тепло шляхом зіткненням-конвекцією (до 30% від теплового навантаження печі). У перевалочній стіні 8 передбачений канал 11, по якому подається повітря для регулювання температури нагрівання смоли в конвекційній частині печі.
З конвекційної частини продукти згоряння з температурою не вище 300"З через димохід 13 з регулюючим дроселем 12 надходять у дымоаую трубу 7. Рух димових газів через трубчасту піч забезпечується природною тягою, що створюється димарем.
Обігрів печі виробляється коксовим газом, що спалюється в топці за допомогою смолоскипових пальників I. Подачу газу в топку і розрідження в кабані встановлюють такими, щоб температура в топці не перевищувала 1100°С, над перевальною стіною 700°С и в кабані 250—300°С. Усереднена смола насосом подається в I (конвекційну) ступінь печі, а потім після виділення пар води у випарнику I ступіні подається в радиантнуто частина для остаточного підігріву до 380—410°С.
Для трубчастої печі конструкції Гипрококса поверхня раднантных змійовиків дорівнює 122 м2 і конвекційна камери 207 м2 , коефіцієнт корисної дії 0,73— 0,75. Теплова напруженість топкового простору печі складає 147—210 МДж/(л12-ч), з них радиантной частини 84—105 МДж/(м'г-ч) і конвекційної камери 33,6— 42МДж/(м=-ч).
Для смолоперерабатывающих цехів продуктивністю 200—400 тис, т смоли в рік застосовуються трубчасті , з вивчаючими стінами з беспламенных панель пальників і трубним екраном двостороннього опромінення, (вис 50). Ці печі більш досконалі, у них тепловіддача в радіанній частині печі здійснюється не від смолоскипів і газового шару, а головним чином від розпечених стін. При цьому кількість тепла, передана трубному якоану в 1,5-2,0 рази вище, ніж від гарячих продуктів згоряння. Це дозволяє підвищити тепло напруженість поверхні нагрівання труб, по яких рухається смола, а отже, скоротити їхня поверхня. Печі беспламенного горіння відрізняються більш високим кпд (0,85), рівномірністю нагрівання сировини і I кістою регулювання процесу горіння; більшої производительностыо; меншою витратою будівельних ріалів, що досягається за рахунок більш повного газу і збільшення теплонапряженности труб; передбачена автоматизація роботи печі.
Промислова експлуатація цих печей показала, що вони теж мають недоліки: низьку температуру нагрівання смоли в I ступіні, особливо при високій вологості сирої смоли (10%) погіршується її зневоднювання у випарнику I ступіні; крім того, беспламенные панельні пальники працюють ефективніше при великих тисках подаваного на обігрів газу (0,5—1,5 МПа), що неможливо забезпечити на коксохімічних заводах, тому що тиск коксового газу не перевищує 2,9—3,4 кПа.
Випарники, Випарники служать для однократного випару фракцій з підігрітої до потрібної температури смоли, тобто для відділення ларов від рідини. У залежності від технологічної схеми переробки кам'яновугільної смоли випарники виконують дві функції і поділяються на випарники I і II ступіні.
Випарник I ступіні призначений для виділення пар води і легкої фракції зі смоли, підігрітої в конвекційній частині трубчастої печі (обезвоживателе) до 125—135°С. Б випарнику II ступіні здійснюються випар усіх фракцій зі смоли, підігрітої в радиантной частини печі до 380—410С С, і виділення пеку в рідкому виді. У випарнику II ступіні бічним добором виводиться антраценова фракція.
Випарник являє собою чавунну колону з невеликим числом тарілок, що мають прорізи для проходу смоли, але не покритих ковпаками. Вирізи в тарілках розташовані таким чином, що смола, перетікаючи з тарілки на тарілку, то розливається по периферії тарілки, то збирається до її центра. Число тарілок у верхній частині випарника залежить від продуктивності трубчастого агрегату; так, для установок продуктивністю 100 тис. т смоли в рік число тарілок випарника I ступіні 3 і для випарника II 4; для установок продуктивністю 200 тис. т відповідно 4—6 тарілок. Верхня тарілка служить отбойником і має ковпачки на прорізах. По вьтоне випарника вище і нижче введення смоли розташовуються переливні полки (відповідно 2 і 3 чи 5).
Смола з трубчастої печі входить по трубі в середню частину випарника над тарілкою по дотичній до корпуса і розливається по периферії тарілки. Стінки апарата в цьому місці захищені від механічного зносу знімними чавунними плитами.
Фракції, що миттєво випарувалися, у виді пар піджимаються нагору і, пройшовши верхню тарілку отбойника, залишають випарник. Краплі рідини, що відокремилися, стікають назад у випарник. У випарнику I ступіні смола, що внизу зібралася, виводиться через штуцер і направляється в конвекційну частину трубчастої печі.
З верхньої частини випарники приділяються пари води і легкої фракції в конденсатор-холодильник. Зрошується випарник I ступіні рефлексом — легкою фракцією, випарник II ступіні — рефлексом поглинальної фракції. З нижньої частини випарника II ступіні виводиться лек в отпарную колону.
Для фракціонування кам'яновугільної смоли набули застосування ректифікаційні колони з тарілок; колпачкового і тунельного типу. У двоколонних трубчастих агрегатах одна колона служить для добору двох антраценових фракцій, конструктивно вона сполучена з випарником II ступіні і називається позовний (антраценової), друга — фракційна колона для одержання інших (чотирьох) фракцій. Обидві колони мають тарілки з кільцевими переливами флегми і тунельних ковпачків, діаметр колон 1400—'1800 мм.
В агрегаті з однією колоною застосовується ратифікаційна колона діаметром 2,4 м з 59-ю тарілками, що мають по 86 зірчастих ковпачків. Такі тарілки забезпечують необхідну чіткість ректифікації в широкому діапазоні навантажень.
На мал. 5! приведено ректифікаційну колону, корпус якої складається з чавунних царг 2, з'єднаних фланцями. Колпачковые тарілки 3 установлюються на кільцеві виступи царг. Корпус, кришка 4 і днище колони 1 теплоизолируются. Штуцери для введення смоли і добору фракцій відливаються заодно з царгами.
Для перевірки барботажа на тарілках вони заливаються водою і продуваються повітрям. Перед зборкою колони окремі царги і кришка піддаються гідравлічному іспиту на міцність тиском 0,2 МПа. Зібрана колона випробується на герметичність надлишковим тиском пари 0,05 МПа.
Пари фракцій смоли надходять у колону через штуцер И и рухаються знизу нагору, барботируя через шар рідини на тарілках. При цьому пари збагачуються легкокипящими, а рідина высококинящими компонентами
Добір фракцій виробляється через штуцери, розташовані на різній висоті колони.
Через штуцери ДО, Ж, Е, Д, Г відбираються, соответственно, 1М антраценова, I антраценова, поглинальна, нафталінова і фенольна фракції. З верхньої частини колони через штуцер Б приділяються пари води і легкої фракції. На верхню тарілку через штуцер У подається рефлекс— легка фракція. У нижню частину колони подається гостра пара через штуцер Л.
Необхідний температурний режим колони підтримується регулюванням кількості зрошення (легкої фракції), подаваного в колону.
Для охолодження фракцій застосовуються заглибні змеевикового типу холодильники, виконані з нержавіючої сталі, для конденсації пар легкої фракції конденсатори коробчатого типу, що забезпечують краще охолодження конденсату. Поверхня охолодження конденсаторів ректифікаційних колон в установках продуктивністю 100 і 200 тис. т смоли в рік відповідно 150 і 220 м*.
Устаткування для виробництва пеку визначається напрямками його використання, способом транспортування, ступенем використання вторинних ресурсів тепла.
Найпростіша схема використання пеку передбачає використання його в рідкому виді при порівняно високих температурах продукту. За такою схемою, зокрема, здійснюються прийом і навантаження електродного пеку. Пік після випарники II ступіні самопливом надходить у збірники рідкого пеку (лекотушители), з яких насосом откачивается в напірні баки пекового парку. З напірних баків пекового парку пік самопливом надходить у термоцистерну, у якій перевозиться до споживача. При такій найпростішій схемі устаткування позовного парку представлено декількома пекотушителями— вертикальними, заглубленными в бетонному котловані, сталевими судинами циліндричної форми діаметром 1200—1600 мм, висотою 3—3,2 м. Звичайно встановлюється по трьох таких некотушителя, що працюють послідовно. У пекотушителях рідкий гарячий пек відстоюється від твердих опадів, що можуть у ньому утворитися в результаті місцевих перегрівів смоли в трубчастій печі. З останнього пекотушителя пік перетікає в горизонтально розташований пекотушитель, з якого насосом откачивается в напірний бак. Напірний бак представляє собою вертикальний сталевий циліндричний резервуар діаметром 7 м, висотою 6 м, місткістю 180 м3 , обладнаний кранами на двох рівнях для випуску пеку, возлушкой, штуцером для переливу і буйковым покажчиком рівня.
При необхідності обробки пеку після випарника II ступіні методом термічної полімеризації з подачею повітря для інтенсифікації процесу в схему включають два куби-реактори, через які пік після випарника проходить послідовно. Куб-реактор (мал. 52) являє собою вертикальний циліндричний апарат висотою близько 6 м і діаметром 3—3,2 м. У реактор по центрі вводиться барботажное пристрій, у яке компресором подається стиснене повітря. Пристрій повинний обидві спечшь рівномірні розподіли повітря але всьому перетину реактора. Повітря, не тільки частково окисляє пек, підвищуючи його температуру розм'якшення, але і сприяє перемішуванню пеку в реакторі, крім можливості його переокислювання. Відпрацьоване повітря, пара- і газоподібні продукти реакції проходять через конденсатор-холодильник і скрубер, зрошуваний поглинальною олією.
Быеококиплщие фракції конденсуються в конденсаторі-холодильнику й у рідкому виді надходять у збірник під скрубером, частина пар уловлюється поглинальною олією в скрубері, що після насичення подаються разом з дистилятами конденсатора-холодильника в смолу, що йде на переробку, що залишилася після скрубера парогазовая суміш направляється в піч каталітичного 4, дожита. Конструкція такої печі розроблена Інститутом газу АН УРСР. Пекти забезпечує спалювання органічних сполук, що містяться в парогазовой суміші, у надлишку повітря над спеціальним каталізатором з перетворенням їх у диоксид вуглецю і воду.
При по м; і зводетве середньо- і високотемпературного пеку відвантаження його споживачам виробляється в гранульованому виді.
Для грануляції пеку применяется транспортер специальной конструкції, виконаний із пластинчастої стрічки ркс. 53). Верхня галузь цієї стрічки знаходиться в металевому ринві-ванні, заповненою водою на горизонтальній ділянці стрічки; на похилій ділянці стрічки жолоб виконує функції лотка для стоку води з верхньої частини транспортера.
Нижня, неодружена галузь проходить під жолобом і обладнана шкребками для видалення пеку. Пік подається на грануляцію в живильник, що представляє собою циліндрична судина з перфорованим днищем, у якому розташоване 175 отворів діаметром 10 мм. Пік надходить з напірного бака охолодженим до 190—200°С и через перфороване днище стікає на робочу галузь транспортера у виді струмків діаметром 5—7 мм. Потрапляючи в холодну воду ванни, струмки поступово прохолоджуються, затвердевают і у виді гранул, що нагадують зовнішнім виглядом вермішель, надходять на розвантажувальну галузь транспортера й у вагон. У залежності від типу транспортера ширина стрічки може бути 800 чи 1200 мм, швидкість її руху 0,156 і 0,175 м/с, висота шаруючи води над стрічкою 800 мм, шлях гранул у водяній ванні 22 чи 16 м. Витрата охолодної води влітку 7,5 м3 на 1 т пеку, узимку 6 м3 . Вода знаходиться в замкнутому циклі і прохолоджується на окремій градирні. Продуктивність 12 і 18 т пеку в годину.
Технологічний режим процесу ректифікації смоли і шляху зниження енерговитрат у цьому процесі.
Технологічний режим процесу ректифікації смоли повинний забезпечити поділ смоли на фракції, у яких повинне бути забезпечене максимальне зосередження цільових продуктів, одержуваних з даної фракції. Перша вимога забезпечує максимальний витяг цільового продукту зі смоли, друге — із фракції, що переробляється.
Це вимога в першу чергу відноситься до нафталінової фракції, оскільки нафталін є найбільше крупнотоннажным коштовним чистим продуктом, одержуваним зі смоли. Суть цих вимог стає ясної з даних, приведених у табл. 5. У приведеному прикладі досягнута досить чітка ректифікація смоли, однак, оцінюючи ступінь зосередження нафталіну в нафталіновій фракції варто визнати її недостатньої. У нафталіновій фракції сосредо гострено всего 82,2% нафталіну, що міститься в смолі, але ж витягається він тільки з цієї фракції, отже, якщо навіть на стадії переробки фракції буде досягнутий витяг нафталіну 90%, те зі смоли буде витягнуто всего 72% нафталіну, що міститься в ній. Ідеальним процесом ректифікації був би такий, при якому зі смоли відбиралася б фракція, що містить 90—95% нафталіну, однак при цьому коефіцієнт зосередження нафталіну в цій фракції знизився б у значній мірі.
Другою вимогою до процесу ректифікації є, як правило, одержання позову заданої якості, особливо при виробництві електродного пеку. Це якість на стадії ректифікації смоли визначається температурою розм'якшення пеку. Пік з низкою (55—65°С) температурою розм'якшення шляхом наступної термічної полімеризації з чи повітрям без нього вдається довести до рівня вимог до електродного пеку. Обробка пеку з високою температурою розм'якшення (70—75°С) навіть з додаванням у среднетемпературный пік антраценової фракції не дозволяє одержати пек необхідної якості. У такому пеку більше вихід речовин, нерозчинних у хкнолине, менше речовин, нерозчинних у толуолі, властивості його як сполучного при виробництві електродів помітно погіршуються. Оскільки температура розм'якшення пеку після випарника II ступіні визначається температурою нагрівання смоли в трубчастій печі, найбільш доцільної при виробництві електродного пеку явля-
Схема уловлювання бензольних вуглеводнів і нафталіну
Уловлювання бензольних вуглеводнів і нафталіну поглинальними оліями здійснюється в скруберах, установлюваних по газовій трасі після кінцевих холодильників. Основною задачею скрубберного відділення є забезпечення високого ступеня виділення бензольних вуглеводнів з газу. Утрати бензольних вуглеводнів у газі поїло скруберів не повинні перевищувати 1,8—2,0 г/м3 газу в зимовий період і 3,0 г/м3 у літній.
Типова технологічна схема скрубберного відділення передбачає установку на газовому потоці трьох скруберів, у яких цілком дотриманий принцип противотока газу і поглинача, причому розміри скруберів, а отже, і поверхня розташованої в них насадки визначаються кількістю газу.
Очищений від аміаку і смоли й охолоджений у кінцевому холодильнику до 25—30°С коксовий газ надходить у три насадочных бензольних скрубери і послідовно проходить з одного скрубера в інший, I, II, III (р:гс. 35) через газорозподільний пристрій 7.
Звільнене від бензольних вуглеводнів і охолоджене до 25—30°С поглинальна олія з проміжного збірника обезбензолениного олії 1 насосом 2 подається на верх останнього по ходу газу скрубера ///. Стікаюче з його олія збирається в нижній частині скрубера, відкіля насосом 3 подасться на, верх скрубера Я, олія, що стікає зі скрубера //, насосом 4 подається на скрубер /. Стикаючись з поглинальною олією, газ звільняється від бензольних вуглеводнів і по газопроводу направляється в цех сероочистки. Пройшовши послідовно всі скрубери, поглинальна олія насичується бензольними вуглеводнями і з нижньої частини першого по ходу газу скрубера / надходить у збірник насиченого бензолом олії 5, відкіля насосом подається в бензольно-дистилляционое відділення для десорбції з нього бензольних вуглеводнів. Таким чином, у скруберах досягається строгий противоток між газом і олією, при якому газ з найменшим змістом бензолу зрошується олією також е найменшим змістом бензольних вуглеводнів. Газова і масляна комунікація обладнані відповідним числом засувок, перекриття яких дозволяє виключити по газі й олії кожної з працюючих скруберів, не порушуючи нормальної роботи всієї установки в цілому.
Для запобігання віднесення дрібних крапель олії газовим потоком верхня секція насадки скрубера III не зрошується олією. Таким чином, ця насадка осушує газ від захоплених їм бризів і крапель олії. Як осушує па- ' садка може застосовуватися лише дерев'яна. Металеву насадку, що осушує, застосовувати не слід, тому що не захищена масляною плівкою металева насадка коррозирует під дією сірководню, що міститься в коксовому газі, і цианистоводородной кислоти.
Сталість рівня олії в скруберах і рівномірній подачі на них зрошення забезпечуються автоматично за допомогою регуляторів рівня, зблокованих е насосами, що подають олія на скрубери.
Зрошення скруберів поглинальною олією повинне вироблятися таким чином, щоб насадка виявилася цілком змоченої олією, що забезпечує повноту уловлювання бензольних вуглеводнів з газу.
Необхідні умови нормальної роботи скрубер-ний установки— строге дотримання принципу противотока газу й олії і виключення можливості змішання олії, що стікає з різних скубберов.
Як поглинач (абсорбенту) для уловлювання бензольних вуглеводнів на більшості коксохімічних заводів застосовується кам'яновугільна поглинальна олія, що є продуктом переробки кам'яновугільної смоли. На деяких заводах застосовується олія, одержуване при, разгонке нафти.
Гарна поглинальна олія повинна задовольняти наступним вимогам:
1) мати при низькій температурі високу поглинальну здатність до бензольних вуглеводнів, при малій концентрації їхній у газі і при нагріванні легко від них звільнятися;
2) володіти достатньою фізико-хімічною стійкістю, що забезпечує стабільність поглинальні властивостей при тривалій його роботі;
3) мати температуру початку кипіння значно вище температури кипіння компонентів сирого бензолу для попередження влучення поглинача до складу сирого бензолу при дистиляції;
4) мати оптимальну в'язкість, при якій може бути досягнутий рівномірний і вільний стогін олії по насадці скруберів;
5) мати мінімальну теплоємність, що забезпечує невисока витрата тепла на нагрівання насиченої олії при дистиляції сирого бензолу;
6) олія не повинна утворювати з водою емульсій і повинне легко відстоюватися від води.
У якості кам'яновугільної поглинальної олії застосовують поглинальну фракцію кам'яновугільної смоли, що википає в межах 230—ЗООС. Вихід її складає 6— §% від вихідної смоли. Для одержання поглинальної олії ця фракція піддається хімічному очищенню для видалення фенолів і піридинових основ. Приведеним вимогам, пропонованим до рідких поглиначів сирого бензолу, цілком не відповідає пі кам'яновугільне, ні нафтова олія. Кожне з них має достоїнства і недоліками.
Поглинальна кам'яновугільна олія є складною багатокомпонентною системою, до складу якої входить близько 150 органічних сполук з різними фізико-хімічними властивостями.
Свіжа кам'яновугільна олія повинна википати в межах 230—300°С; температура початку кипіння 235—236°С; відгін до 240°С повинний складати 15—20%, до 270°С—55— 65%, до 300°С —95—97%; зміст фенолів не більш 0,5%, нафталіну в залежності від марки олії 8—15% і води не більш 0,5%.
У процесі роботи поглинальна олія перетерплює значні зміни, у результаті яких підвищуються його щільність, в'язкість, молекулярна маса (збільшується до 200—220), знижується відгін до 300°С; в олії з'являється осад (шлам), що засмічує насадку скруберів, відкладаючи на стінках теплообмінної апаратури, викликає корозію, приводить до зниження коефіцієнтів теплопередачі. Зміна якості поглинальної олії і зв'язане з цим засмічення апаратури приводять до порушення технологічного режиму скрубберного я бензольного відділень, погіршують ефективність процессав уловлювання бензолу з газу і виділення сирого бензолу з насиченої олії.
Кам'яновугільна поглинальна олія — дуже стійкий продукт, але при тривалому збереженні, а також при підвищенні температури окисляється і полимернзуется. Найбільш стійкої до дії кисню є фракція, що википає в межах 235—2450, тобто утримуюча переважно мітив нафталін.
Полимеризационная здатність поглинальної олії характеризує його властивості утворювати при контакті з коксовим газом і металевими поверхнями устаткування полімери і шлами з великою молекулярною масою. Цей процес називають «старінням поглинальної олії в обороті». Нагрівання олії прискорює цей процес.
Головним джерелом утворення шламу в поглинальній олії є ненасичені, а також кисень, азот, серусодержащие з'єднання. Сірководень коксового газу в результаті реакцій окислювання утворить вільну сірку, що випадає в осад. Кисень і сірководень більше інших компонентів коксового газу (ціанідів і оксидів азоту) прискорюють полімеризацію олії. Наявність у поглинальній олії многоядерных ароматичних з'єднань, що мають велику реакційну здатність, приводить до ущільнення олії і збільшенню молекулярної маси. Найбільше інтенсивно полимеризуется фракція з температурою кипіння 280—295°С.
Полімери являють собою суміш близько 30% власне полімерів (смол) до близько 70% високо киплячих компонентів олії.
Поглинальна олія є коррозиопноактивным продуктом через наявність у ньому аміаку і розчинних солей роданида амонію NN,,€N5 і хлориду амонію МН4 С1. Висока температура нагрівання олії (вище 130°С) і наявність води в олії сприяють збільшенню його корозійних властивостей. Підвищують корозійну активність олії ненасичені з'єднання, що містяться в ньому, а також речовини, що містять сірку, кисень, азот, ціан, що поглинаються з коксового газу деякими органічними сполуками.
Обмежений зміст фенолів в олії порозумівається їхньою схильністю до утворення з водою трудноразделимых емульсій.
Загустевание працюючого поглинальної олії йде за рахунок утрат иаиболее легень його компонентів зі зворотним коксовим газом і -сирим бензолом. Олія спочатку загу стенає, а потім кристалізується. Це викликає необхідність підвищення температури уловлювання бензольних вуглеводнів у скруберах.
Достоїнством кам'яновугільної поглинальної олії є його велика в порівнянні з нафтовою олією поглинальна здатність до бензольних вуглеводнів, що порозумівається меншою молекулярною масою (160—170). Кам'яновугільна поглинальна олія може насититися бензольними вуглеводнями до 2,0—2,5% (по обсязі). Витрата поглинальної олії складає 1,5—1,6 л/м3 газу (на 1 т коксуемой шихти складає 0,5 м3 ). Енергетичні витрати, зв'язані з перекачуванням оборотної олії, менше. Кам'яновугільна олія гарна відстоюється від води, не утворити стійких емульсій.
Свіжа нафтова поглинальна олія повинна мати наступні характеристики: щільність не більш 980 кг/м3 ; зміст води не більш 0,5%; відгін до 350°С не менш 95%; молекулярна маса 230—240; початок кипіння не нижче 265°С.
Тому що поглинальна здатність олій назад пропорційна їхнім молекулярним масам, те поглинальна здатність нафтової олії складає 180:240 = 0,75 поглинальної здатності кам'яновугільної олії, воно насичується бензолом у межах 1,5—2%.
Для забезпечення однакового ступеня уловлювання бензольних вуглеводнів з коксового газу нафтової олії повинне бути в обороті в 1,32 рази більше. Звідси витрата нафтової олії на 1 т коксуемой шихти складає 0,65 м3 .
Нафтова олія в процесі експлуатації погіршує свої поглинальні властивості в результаті утворення шламу, що представляє собою продукти реакцій полімеризації і сонолимеризации компонентів олії і коксового газу: смоляного тумана, сірководню, кисню, аміаку, що не розчиняються в олії й утворять опади. Для відновлення якості нафтової олії його піддають декламації (осадженню опадів) шляхом промивання водою.
Для стабілізації якості поглинальної олії, кам'яновугільного і нафтового, забезпечення чистоти апаратури і повноти уловлювання бензольних вуглеводнів з коксового газу у відділенні дистиляції сирого бензолу здійснюється їхня регенерація.
Для очищення коксового газу від нафталіну під звичайним тиском па вітчизняних заводах застосовують два методи: 1) спільне уловлювання бензольних вуглеводнів і нафталіну; 2) уловлювання нафталіну оліями, що добре розчиняють його перед передачею коксового газу в мережу далекого газопостачання. Як правило, очищення здійснюється по першому методі.
Для уловлювання бензольних вуглеводнів і нафталіну використовують наступні поглиначі: нафтове і кам'яновугільне поглинальні олії, важку фракцію, одержувану при ректифікації кубових залишків остаточної ректифікації сирого бензолу. Ці поглиначі при практично однаковій абсорбційній здатності до бензолу значно відрізняються поглинальною здатністю до нафталіну. При уловлюванні бензольних вуглеводнів нафтовою олією забезпечується очищення газу від нафталіну узимку до 0,05 г/ма і влітку до 0,1 г/м3 , що відповідає нормам подачі газу для далекого газопостачання. Зазначений ступінь очищення досягається при дотриманні наступних, умов: зведення до мінімуму процесів окислювання і шлакоутворення у всій апаратурі й емкостях; виключенні влучення в бензольні скрубери газу, що містить аміак; регулярне видалення шламу з холодильників і збірників олії; систематичне промивання насадки бензольних скруберів гарячою кам'яновугільною чи смолою кам'яновугільною олією. При використанні кам'яновугільної поглинальної олії, одержуваного з высокополимеризованной смоли, спостерігаються зменшення змісту мітив нафталинов, що є дуже коштовною частиною поглинальної олії, і збільшення концентрації в олії нафталіну і высококипящих компонентів. Зниження змісту нафталіну в олії в процесі дистиляції не дає належного результату, осад з олії випадає при більш високій температурі, що не дозволяє досягти змісту нафталіну в зворотному газі навіть 0,2 г/м3 . Для інтенсифікації процесу уловлювання бензолу і нафталіну у виробництві впроваджений поглинач, що представляє собою суміш (1:1) кам'яновугільної поглинальної олії і дистиляту з кубових залишків. Практика роботи деяких заводів Донбасу показала, що комбінований поглинач дозволяє витягти з прямого газу 50—60% нафталіну.
Ефективне очищення газу від нафталіну при застосуванні кам'яновугільної олії досягається за умови змісту нафталіну в працюючому олії в межах 1 — 1,5%. Для одержання такої олії у відділенні дкегилллции встановлюється додаткова колона, на якій виділяється нафталінова фракція з оборотного працюючого олії. Основними факторами, що визначають повноту уловлювання бензольних вуглеводнів з коксового газу, є наступні:
/. Умови контакту між коксовим газом і поглиначем, характеризуемые поверхнею контакту (поверхнею насадки скрубера, змоченої поглиначем), через яку проходить коксовий газ; щільністю зрошення насадки (кількістю олії, що проходить в одиницю часу через одиницю площі поперечного переріза скрубера); швидкістю коксового газу (обсягом газу), що проходить в одиницю часу через одиницю поперечного переріза скрубера (величина швидкості газу визначає величину коефіцієнта массо- передачі і повинна бути оптимальної).
2. Оптимальний інтервал температур процесу уловлювання 25—30°С, при якому поглинач є досить рухливим (нев'язким) для того, щоб забезпечити полісі змочування поверхні насадки, а тиск пар бензолу над насиченою олією забезпечує досить низький зміст бензолу в очищеному газі. Чим вище температура уловлювання, тим вище тиск пар бензола над олією і менше повнота витягу його з газу. Зниження температури уловлювання нижче 20—15°С приводить до підвищення в'язкості олії і погіршенню змочування їм насадки, тобто до зменшення поверхні контакту газу й олії і ступені уловлювання бензольних вуглеводнів.
3. Зміст бензолу в олії, що надходить на скрубери: чим вище зміст бензолу в олії, що надходить па уловлювання, тим менша повнота витягу бензолу з газу досягається за інших рівних умов.
Серед інших факторів варто назвати кількість газу і зміст у ньому бензольних вуглеводнів, характер поглинача і його кількість, однак, як правило, ці фактори мало змінюються в конкретних умовах даного цеху.
Виділення бензольних вуглеводнів з поглинальної олії
Одержання сирого бензолу з насиченої поглинальної олії здійснюється у відділенні дистиляції бензолу цеху уловлювання, що у своїй роботі взаємозалежно зі скрубберным відділенням.
Виділення бензольних вуглеводнів з насиченого ними поглинальної олії з одержанням ,сирого бензолу засновано на різниці температур кипіння: температура кипіння бензольних вуглеводнів (при нормальному тиску) нижче 180°С, а компонентів олії вище — кам'яновугільного 230"З, а нафтового 265°С. Насичена олія являє собою розчин бензольних вуглеводнів в олії, тобто суміш взаиморастворимых речовин. Температура кипіння цієї суміші залежить від концентрації і температури кипіння компонентів.
Виділення бензольних вуглеводнів з насиченої олії з одержанням сирого бензолу здійснюється дистиляцією. Зміст бензольних вуглеводнів у насиченій олії дуже мало і складає всего 2—3% (обсяг.). Отже, поглинальна олія є основним компонентом у суміші. Відповідно до закону Генрі — Дальтона, температура кипіння бензольних вуглеводнів при цих умовах значно зростає, тому повне їхнє виділення з олії можливо тільки при 250—300°С.
Для запобігання псування олії через нагрівання його до такої високої температури і досить повного відгону розчинених у ньому бензольних вуглеводнів дистиляцію ведуть з гострою парою. Застосування останнього дає можливість знизити температуру кипіння бензольних вуглеводнів і проводити процес дистиляції при підігріві кам'яновугільної олії до 130—145°С и солярового до 125—135°С.
Процес дистиляції ведуть в апаратах колонного типу, що розташовують тарілками різної конструкції. Насичене бензольними вуглеводнями олія подається нагору колони і стікає по тарілках зверху вниз, а гостра пара, піднімаючи знизу нагору, барботирует через шар рідини на тарілках і захоплює із собою пари бензольних вуглеводнів. Уведення гострої пари знижує температуру кипіння суміші до 115-НО°С.
Температура кипіння суміші залежить від кількості гострої пари, що вводиться: чим воно більше, тим нижче температура кипіння суміші.
Виділення бензольних вуглеводнів з насиченої поглинальної олії здійснюється по двох основних схемах: одержання сирого бензолу, що википає до 180°С (марки ЄС) і одержання двох бензолів (БС-1, що википає до !50°С, і БС-П, що википає в інтервалі 150— 200°С).
Одержання при дистиляції насиченої олії бензолу може здійснюватися за схемою з паровим нагріванням олії перед дистиляцією і з вогневим нагріванням.
В даний час набула застосування схема дистиляції сирого бензолу з використанням вогневого підігріву насиченого поглинального " олії в трубчастих печах. На мал. 36 приведена технологічна схема одержання сирого бензолу при роботі на кам'яновугільній олії з вогневим нагріванням.
Відмінними рисами схеми є: нагрівши насиченої олії в трубчастій печі й охолодження в кожухотрубых холодильниках. Для кращого виділення з оборотної олії нафталіну і, отже, зниження змісту його в газі після бензольних скруберів передбачена нафталінова колона. Робота бензольного відділення за цією схемою відрізняється підвищеним температурним режимом дистиляційної і тепло-обмінної апаратури, що позначається на габаритах ' останньої.
Насичене бензольними вуглеводнями олія після скруберів насосом подається в дефлегматор 8, де нагрівається до 50—60°С парами, що надходять з дистиляційної колони 4. Після дефлегматора олія направляється в масляні теплообмінники 24, де нагрівається обезбензоленным олією до 130—145°С и надходить у трубчасту піч /. У трубчастій печі олія нагрівається до 180°С, при цьому утвориться двухфазная система з рідких продуктів і пароподібних, що надходять на живильну тарілку дистиляційної колони 4. Пари бензольних вуглеводнів, води й олії з дистиляційної колони надходять у дефлегматор 8 і далі в розділову колону 14, де при подачі на її верхню частину рефлгокса (легені бензолу) і введенні глухої пари в підігрівник 13 і гострої пари в нижню частину колони сирий бензол поділяється на перший і другий. Пари першого бензолу надходять у копденсационно-охладительную апаратури 17, у сепаратор 18 і насосом 19 у збірник. Частина продукту використовується па зрошення колони 14 з виді рефлюкса 16. Другий бензол після охолодження в холодильнику 15 насосом 23 подається на склад.
У дефлегматорі також утворяться дві флегми {легка і важка), що після відстоювання в сепараторах 9 і 10 поєднуються і направляються в збірник II, відкіля насосом 12 флегма подається на верхню тарілку дистиляційної колони 4 і частково на живильну тарілку нафталінової колони 3.
Обезбензоленное олія з нижньої частини дистиляційної колони 4 забирається насосом 6 і подасться для охолодження в теплообмінники 24, а потім у кожухотрубые холодильники 20, охолоджувані технічною водою, і направляється в скрубери для уловлювання бензольних вуглеводнів.
Олія для регенерації (близько 1%) у паровому регенераторі 5 відбирається з трубопроводу, по якому воно з трубчастої печі подається в дистиляційну колону. Полімери, що утворилися, з регенератора направляються в збірник 2, а потім їх додають до чи смоли використовують для інших цілей.
Для виділення нафталіну з поглинальної олії, що знаходиться в обороті, у нафталінову колону 3 приділяється частина флегми, подаваної насосом 12, або олія з верхніх тарілок дистиляційної колони 4. У нафталіновій колоні за допомогою гострої пари відганяються легкокипящие погони, пари яких приділяються в дистиляційну колону, а залишок — нафталінова фракція — стікає з нижньої частини цієї колони в резервуар для смоли.
Збиток поглинальної олії, що знаходиться в обороті, безупинно поповнюється свіжою олією, що зі збірника 21 насосом у підігрівник 7 і 22 подається в дистиляциону колону.
Як резерв на випадок ремонту трубчастої печі за схемою передбачається паровий підігрівник 25 для підігріву насиченої олії перед дистиляційною колоною.
Застосування трубчастої печі для підігріву насиченої олії перед дистиляцією дозволяє: I) різко скоротити витрата пари на одержання 1 т сирого бензолу до 180°С; 2) збільшити ступінь відгону сирого бензолу з олії, що при застосуванні парового підігріву сполучено з різким зростанням витрати пари; 3} зменшити обсяг де-сорбционной і конденсаційної апаратури в зв'язку зі скороченням обсягу пар і цим знизити витрату металу на її виготовлення; 4) зменшити витрату води, споживаної для конденсації водяних пар і охолодження водяного конденсату.
Для інтенсифікації десорбції бензольних вуглеводнів на ряді заводів застосовується колона з провальними тарілками. У трубчастих печах передбачається нагрівши поглинальної олії для дистиляції і регенерації.
Обезбензолешюе олію прохолоджують в апаратах повітряного охолодження.
Уловлювання бензольних вуглеводнів соляровою олією вносить свої особливості в технологічну схему днетилляции сирого бензолу. Для виділення із солярової олії шламу, що утвориться в процесі роботи, у технологічну схему включається спеціальна апаратура для руйнування емульсії і видалення шламу.
Обезбензоленкое олія після охолодження в зрошувальних холодильниках спочатку надходить у відстійник, на вході якого промивається технічною водою, а потім відстоюється від шламу, води й емульсії. Звільнене від шламу олія перетікає в збірник, відкіля насосом подається в скрубери. Вода з відстійника приділяється у фенольну каналізацію, шлам і емульсія — у деэмульсатор, де при нагріванні глухою парою емульсія руйнується з поділом па олію, воду і шлам. Олія з деэмульсатора повертається в цикл, вода приділяється у Фенольну каналізацію а шлам є відходом виробництва.
Інші технологічні операції дистиляції сирого бензолу ті ж, що й у схемі при роботі на кам'яновугільній олії.
Приведена типова схема дистиляції бензолу з одержанням двох бензолів і вогневої регенерації поглинальної олії має істотні недоліки. Розділова колона, як правило, не забезпечує чіткого поділу сирого бензолу на БС-1 і БС-П, у першому бензолі міститься до 10% фракцій, що киплять вище 150°С, у той же час частина фракцій, що киплять нижче 150°С, залишиться в другому бензолі.
Концентрація смолообразующих речовин у другому бензолі низька, що змушує спеціально переробляти його в цеху ректифікації з одержанням стандартної индеп-кумароновой фракції. Таким чином, нераціонально витрачаються тепло й енергія, коштовні продукти, невиправдано ускладнюється технологічна схема дистиляції. У зв'язку з викладеним на більшості заводів виведені з експлуатації розділова колона зі стосовним до неї устаткуванням і при дистиляції одержують сирий бензол марки БС. Це ускладнило схему ректифікації бензолу, тому що довелося чи відновити змонтувати заново попередню ректифікацію сирого бензолу з одержанням фракції ВТК; збільшення виходу цільових продуктів і поліпшення їхньої якості компенсували ці додаткові витрати.
Не виправдала себе і регенерація поглинальної олії в трубчастій печі вогневого нагрівання: мала швидкість потоку, висока в'язкість полімерів, що утворяться, приводять до закоксовыванню труб і виходу їх з ладу. У зв'язку з цим у проектах нових і реконструируемых заводів передбачаючи, регенерація олії в кубі з вогневим підігрівом, постаченим невеликою ректифікаційною колоною, пари з який подаються в дистиляційну колону. Така схема регенерації повинна істотно поліпшити якість працюючого олії, підвищити його поглинальну здатність і знизити питому витрату на 1 т бензолу.
Устаткування для уловлювання бензолу і нафталіну з коксового газу
Бензольно-скрубберное відділення з кінцевим охолодженням коксового газу відрізняється великою розмаїтістю апаратури, як по характері, так і за рішенням тих задач, що поставлені перед відділенням: остудити коксовий газ перед уловлюванням, бензольних вуглеводнів; очистити газ від бензолу і нафталіну; одержати товарний продукт —- сирий бензол заданої якості.
Важливу роль у рішенні цих задач грає теплообметтая апаратура (холодильники, підігрівники, теплообмінники й ін.); массообменная апаратура (скрубери, колони), різні ємності і сховища.
Кінцеві газові холодильники. Для кінцевого охолодження коксового газу застосовуються газові холодильники безпосередньої дії, а нафталіновим промывателем (або без промывателя) діаметром 4,5—6,0м, висотою 37,4— 46,0 м. Виготовляють холодильники зі сталі.
Кінцевий газовий холодильник сталевий циліндричний апарат із двох частин: верхньої газової і нижній, котра може служити для екстракції нафталіну з води гарячою смолою — нафталіновим промывателем чи виконує роль підставки, значна висота якої (8—9 м) забезпечує самоплив води па градирню (мал. 37). Іноді нижню частину холодильника використовують як сховище для поглинальної олії.
В даний час широке застосування одержали холодильники початого типу з нафталіновим промывателем. Висота холодильника 37,4—46,0 м, корисний обсяг газової частини 316—633 м3 ; число полиць у газовій частині 18, у промывателе 8; відстань між полками 1,1 — 1,2 м у газовій частині й у промывателе 0,75—0,85 м. Горизонтальні полки газової частини мають сегментні вирізи, до яких приварені планки для підтримки на них визначеного рівня рідини. Сегментні вирізи чергуються в діаметрально протилежних напрямках. Полки мають отвору 10—12 мм. Швидкість газу в живому перетині 4—5 м/с.
Вода, що надходить для охолодження газу, стікає по полицях холодильника зверху вниз, прохолоджує газ і вимиває з нього нафталін. Вода з нафталіном з верхньої частини холодильника надходить у нафталіновий промыватель, у якому маються полки з отворами, завдяки чому досягаються перемішування смоли з водою і вимивання нафталіну.
На мал. 38 приведений кінцевий газовий холодильник із плоскопараллельной насадкою. Верхня частина холодильника служить для охолодження коксового газу водою, що надходить з чи градирні з кожухотрубного холодильника.
Одночасно з охолодженням газу і пар води, що містяться в ньому, відбувається вимивання нафталіну.
Нижня частина холодильника — экстракционная: у ній відбувається виділення з води нафталіну шляхом промивання гарячої (75—80°С) кам'яновугільною смолою. Ця частина називається нафталинопромывателем.
Верхня частина холодильника заповнена плоскопараллельной насадкою 7, покладеної чотирма ярусами. У ярусі 4 блоки насадки блок збирається з окремих пакетів. Кожен ярус насадки покладений на опорні ґрати 8, до якої кріпиться розподільний корпус 9, призначений для напрямку рідини, що стікає по стінках апарата на насадку.
У штуцера Д входу газу перед першим ярусом насадки встановлений перфорований газораспределитель (дифузор) 6 для газу. Усередині дифузора встановлені направляючі радіальні пластинки. Для подачі води передбачений зрошувальний пристрій 12 з форсунками н штуцером ДО, над верхнім ярусом насадки мається розподільник //, що складається з горизонтально розташованих трубок з вертикальними пластинами. Для зменшення віднесення води з газом верхня частина корпуса 10 має діаметр більше, ніж у зоні установки насадки.
У штуцері Е для виходу охолодженого газу з холодильника установлена форсунка 13 для видалення нафталіну шляхом періодичного промивання гарячою олією, подаваним у штуцер Ж. Коксовий газ і охолодна вода' рухаються противотоком.
У нижньої экстракционной частини апарата встановлені перфоровані полки 4, призначені для інтенсифікації контакту між водою і смолою. Рівчак води з верхньої частини холодильника в экстракционную здійснюється по центральній трубі 5, що кріпиться до конічного днища 14, що розділяє охолодну і экстракционную частини. Гаряча смола для промивання подається через штуцери ПРО, П, Р и Г на полки й у центральну трубу, що запобігає її забивання нафталіном.
Для підтримки температури в цій частині апарата передбачені штуцери Т и С для висновку смоли до выносному циркуляційного підігрівника і введення її в апарат після підігріву. Холодильник установлюється на фундамент за допомогою обичайки 2 і кільцева опори 1.
Вода і смола в экстракционной частини рухаються противотоком-смола зверху вниз, а вода — знизу нагору. Смола, насичена нафталіном, виводиться через штуцер А в нижньої частини еліптичного днища 3 і надходить у смолоотводчик, а вода, промита від нафталіну, віддаляється через штуцер Н в верхньої частини нафталинопромывателя. Для зниження у воді концентрації солей (ціанідів, роданидов і ін.), що приводять до підвищення корозії апаратів бензольного відділення, у нафталинопромыватель подається вода із сепараторів бензольного відділення через штуцер В. Холодильник постачений монтажними і ремонтними люками М, Л, 3, штуцерами для СТОСІВ, воздушниками В, Я в охолодної і экстракционной частинах. Скрубери для уловлювання бензольних вуглеводнів. Скрубери для уловлювання бензольних вуглеводнів поглинальною олією при звичайних умовах являють собою вертикальні циліндричні апарати діаметром 4—6 м і висотою 34—45 м. Скрубери розрізняються по конструкції зрошувального пристрою, типу насадки, призначеної для створення необхідної поверхні кіт акта між газом і поглиначем (поглинальною олією) і наявності подскруббергюго збірника для прийому поглинача.
У коксохімічній промисловості велике поширення одержали два види насадки — дерев'яна хордова і металева (плоскопараллельная, 2,-образна й ін.).
Дерев'яну хордову насадку виготовляють із соснових рейок товщиною 10—12 мм і висотою 100—120 мм. Рейки збирають у пакети. Відстань між рейками 20—25 мм. Конфігурація пакетів підбирається такий, щоб коло, складений з пакетів, перекривав усіх поперечних переріз скрубера. Рейки в пакетах скріплюються металевими шпильками. Питома поверхня дерев'яної хордової насадки 50 мг/мэ газу. Насадку укладають секціями по 20—25 кіл з відстанню між секціями до 0,5 м.
Опір проходу газу дорівнює 196—294 Па на 10 м висоти насадки. В останні роки значно збільшилися масштаби коксування і, отже, обсяг коксового газу, що підлягає переробці. Тому бензольні скрубери описаних конструкцій стають дуже громіздкими і малоефективними. Запропоновано нові конструкції скруберів, що відрізняються значним зниженням габаритів і більш ефективними пристроями. До них відносяться скрубери без насадочные з форсунками, із плоскопараллельной насадкою, із хвилястою, 2-образною насадкою, апарати тарілчастого типу.
На мал. 39 приведений скрубер із плоскопараллельной насадкою. У пакетах плоскопараллельной насадки металеві аркуші розташовуються вертикально па відстані 35—40 мм друг від друга. Рідина стікає по поверхні аркушів у виді тонкої плівки. Газ рухається противотоком до рідини між аркушами.
Скрубер являє собою циліндричну обичайку 3 із днищем 2. змонтовану па опорних балках !. Укладання насадки скруберів роблять окремими ярусами 5 висотою по 3 м. Кожен ярус має свою опору 6, виготовлену з чи швелерів двотаврових балок і куточків. Відстань між ярусами 0,3—0,4 м. Між ярусами насадки до корпуса приварюються ділильні конуси 4, призначені для напрямку рідини, що стікає по стінці корпуса і не взаємодіючої з газом, у центр насадки.
Насадка скрубера зрошується поглинальною олією, що за допомогою розподільного пристрою рівномірно розподіляється по поперечному перерізі скрубера. Скрубери діаметром 5,0—6,0 м зрошуються вісьма форсунками/, прикріпленими до труб //, що введені 8 скрубери через труби 10, приварені до кришки 12.
Коксовий газ входить у скрубер через штуцер Б, рухається по насадці знизу нагору і виходить у штуцер В. Поглинь гельное олію подаємося в колектор Г зрошувального пристрою, зрошує пи-садку і стікає зверху вниз, поглинає з газу бензольні вуглеводні і нафталін і виходить через штуцер А.
Для запобігання віднесення поглинальної олії з коксовим газом над форсунками зрошувального пристрою встановлюється насадка, що осушує, 9 висотою 300--700 мм із керамічних чи кілець кількох кругів дерев'яної хордової насадки. При русі газу па насадці, що осушує, поглинальна олія змочує насадку і відокремлюється від газу. Насадка, що осушує, укладається па опору, що складається з ґрат 8, опорних балок і куточків.
Скрубер має монтажні і ремонтні люки Д, переливний штуцер Ж, штуцер для введення пари Е, люк для обслуговування днища И.
Достоїнством плоскопараллельной насадки є низький гідравлічний опір, що дозволяє збільшити швидкість газу. Плівковий режим руху рідини і турбулентний режим руху газу забезпечують високий коефіцієнт массообмена. Застосування плоскопараллельной насадки дозволяє зменшити розміри скрубера. Дані експлуатації такого скрубера показали їхня надійність і стабільність у роботі; так, сталість опору свідчить про його низку «заеоряемости» в умовах експлуатації. Один такий скрубер може замінити 4—6 скруберів з дерев'яною хордовою насадкою,
Більш ефективним різновидом плоскопараллельной насадка є хвиляста. Абсорбер із хвилястою насадкою являє собою багатоступінчастий апарат, ступіні якого розділені перерозподільними пристроями. Апарат складається з декількох пакетів насадки і перерозподільних пристроїв. Верхня ступінь, зрошувана вихровою форсункою, має жалюзійний отбойник для зменшення брыз гоуноса поглинальної олії.
Дистиляційні колони. Виділення бензольних вуглеводнів з насиченої поглинальної олії виробляється в дистиляційних бензольних колонах конструкції Гипрококса продуктивністю до 180 м3 олії в годину.
У дистиляційній колоні бензольні вуглеводні відганяються гострою парою, з попередньо нагрітої олії.
В установках, з паровим підігрівом олії застосовуються колони діаметром 2,6—3,2 м з Ню тарілками, що мають ковпачки тунельного типу. В установках з вогневим підігрівом олії набули застосування колони, що мають 23 тарілки з ковпачками капсульного типу. Діаметр колони 2,6—2,8 м. Корпус колони виготовляється з двошарової сталі, тарілки і ковпачки — зі сталі спеціальних марок.
Дистиляційна колона складається з вертикального циліндричного корпуса, що складає зі зварених обичайок, виготовлених зі сталевих аркушів товщиною 8 мм. Для відгону бензольних вуглеводнів з поглинальної олії при паровому нагріванні тарілки колони виконані зі штампованих сталевих жолобів,покладених на опорній балці. Желобы покривають ковпаками подовжньої форми з прорізами і зубцюватими краями, зануреними в поглинальну олію, що протікає по тарілці. Пари, що догори піднімаються, проходячи через щілини між ковпаками, попадають спочатку під ковпаки, а потім барботируют через шар олії і попадають на тарілковий простір.
Олія з верхньої тарілки на нижню надходить по переливних трубах, кінці якого для утворення гідрозатвора опушені в олію.
Штуцер для впуску обезбензоленного олії (після підігрівника) розташований над третьої, вважаючи зверху, тарілкою. На двох верхніх тарілках, не зрошуваних гарячою олією, що піднімаються пари звільняються від захопленої олії. Олія по переливних склянках тарілок стікає вниз. Назустріч олії йде потік парии, що десорбирует бензольним вуглеводням з олії і несе їх у верхню частину колони. Отже, нижня частина колони служить для звільнення олії від бензольних вуглеводнів і називається вичерпної.У верхній частині колони відбувається конденсація масляних пар, що у такий спосіб відокремлюються від більш легких бензольних вуглеводнів і водяних пар. Ця частина колони називається зміцнювальної, чи дефлегмацонной.
Гостра водяна пара надходить у нижню частину колони через розподільну занурену в олію трубу з отворами. Збезводнена олія з нижньої частини колони надходить самопливом у збірник гарячої олії, розташований під колоною, а з пего откачивается насосом через теплообмінну апаратуру в збірник обезбензоленного олії.
З верхньої частини колони приділяються пари сирого бензолу. У верхній частині колони передбачений штуцер для добору поглинальної олії на регенерацію й у нижній частині — штуцер для пар регенерованої олії.
Швидкість пар у колоні звичайно знаходиться в межах 0,6—0,7 м/с. Рівень обезбензоленного олії в колоні підтримується автоматично.
Дистиляційні колони для відгону бензольних вуглеводнів з кам'яновугільної поглинальної олії при вогневому нагріванні в трубчастій печі мають тарілки з барботажнъши ковпаками капсульного типу. На мал. 40 показана дистиляційна колона з барботажным ковпаками капсульного типу. Зміцнювальна частина колони має 10 тарілок і вичерпна— 13.
Циліндричний вертикальний корпус 6 колони звареної конструкції. До корпуса приварюються, эллиптичен киснув днище // і кришка 10. Корпус, днище і кришка виготовляються з двошарової сталі (Всгзт! і 08X13).' Внутрішні вузли колони, що стикаються з робітничим середовищем, виготовляються зі сталі 08X13.
Опора колони складається з обичайки 2, що приварюється до днища і спирається на кільце. Колона має дві технологічні частини: вичерпну і зміцнювальну. У зміцнювальній частині колони встановлюються сталеві розбірні тарілки 9 з ковпачками. Розбірна конструкція дозволяє вести монтаж і демонтаж через люки. У вичерпній частині встановлені двухсливные тарілки. Тарілки 5 мають по двох центральних зливальних порога, а тарс™хн. 4 — два бічних. Кожна тарілка прикріплена шпильками до опорної рами й опорних балок. Раму приварюють до корпуса, а балки кріплять болтами до кронштейнів, привареним до рами.
Тарілка складається з підстави 12, парових патрубків 13, ковпачків 14. Ковпачки кріпляться до шпильок 15, що приварюється до патрубків.
Однакова глибина занурення ковпачків у рідину регулюється гайками 16. Для створення необхідного рівня Рідини тарілка постачена однієї чи двома зливальними перегородками 17, до яких гвинтами прикріплена регулювальна планка 18. На тарілці встановлюють один чи дві кишені 7 для прийому рідини з вышележащей тарілки. Зливальна труба 8 занурюється в кишеню, утвориться гидрозатзор, що не дозволяє парам прорватися через зливальну трубу. Рідина з нижньої тарілки зливається через кишені 3.
Колона постачена люками Б, У, 3, И, Л, М, Н, П, використовуваними при монтажі і ремонті колони.
Олія, нагріта в трубчастій печі до 180°С, надходить па верхню тарілку вичерпної частини колони по штуцері К- У нижню частину але штуцеру Про подається гостра пара. Олія стікає по тарілках зверху вниз, а гостра пара, піднімаючи знизу нагору, барботирует через шар рідини на тарілках і захоплює із собою пари бензольних вуглеводнів. Олія, звільнена від бензольних вуглеводнів, стікає в нижню частину колони і приділяється по штуцері А. Пари бензольних вуглеводнів, води і низкокипящие погони олії надходять у верхню, зміцнювальну частину колони, що зрошується флегмою (штуцер Г), у результаті чого відбувається часткова конденсація пар олії, підтримується задана температура пар, що залишають колону і, отже, їхній склад.
Для виділення вузької рідкої фракції, що складає з нафталіну і легких потопів олії, передбачаються штуцери на 17—21 тарілках зміцнювальної частини колони. Пари з нафталінової колони подають в основну колону через штуцер на 22-ю тарілку.
Поглинальна олія на регенерацію відбирають з 13-й тарілки, а пари регенерованої олії вводять під другу тарілку вичерпної частини колони. У дах колони уведений воздушник Е, використовуваний при пропарюванні колони. Для підтримки постійного рівня олії в нижній частині колони встановлюється автоматичний регулятор рівня.
Розділова колона застосовується для одержання двох, фракцій сирого бензолу: легкої, чи бензолу I, і важкої, чи бензолу II. Колона складається з двох частин: нижньої — випарної і верхній — ректифікаційної. У залежності від прийнятого способу підігріву, парової чи трубчастої печі, колони мають діаметр 2,2—1,6 м, колначковых тарілок 14—18 шт, висоту 13,7—18,1 м, швидкість пар у вільному перетині 0,5—0,6 м/с; колони виготовляють зі сталі. Пари бензольних вуглеводнів з дистиляційної колони, пройшовши дефлегматор, надходять у розділову колону, колона зрошується рефлюксом, за допомогою якого підтримується температура пар на виході близько 73°С. При цьому з колони виходять пари бензолу 1. У нижній частині розділової колони розташований підігрівник (він може бути выносным). Розділова колона обладнана сепаратором, у який приділяється частина рідини для відділення від води. Відділений продукт із сепаратора повертається в колону. Для остаточного підігріву обезбензоленного поглинальної олії перед дистиляцією широко використовуються парові підігрівники циліндричної форми з горизонтальної трубчастої, укладеної в сталевий кожух. Олія рухається по трубах, пара подають у межтрубное простір. Поверхня тепловіддачі 140 м2 . В останні роки для остаточного нагрівання обезбензоленного олії перед дистиляцією набули застосування трубчасті печі з панельними беспламенными пальниками. Печі мають високий коефіцієнт корисної дії: 0,80—0,85 проти 0,80—0,78 у печей з полум'яними пальниками (мал. 41). Поверхня нагрівання трубчастої печі виконана у виді змійовиків, складених із труб, по яких прокачивается продукт, що нагрівається. Труби з'єднані спеціальними двійниками. Вертикальні випромінюючі стіни печі зібрані з чотирьох рядів панельних пальників беспламенного горіння, зібраних на болтах; стіни кріплять до каркаса.
Пальник являє собою панель розміром 500X500X244 мм і складається з ежектора, розподільної камери і керамічних призм. Паливний газ під тиском надходить до сопел ежекторів пальників, подсасывает атмосферне повітря, змішується й у виді газоповітряної суміші подається в розподільну камеру пальника, а з її — у тунелі. Так. як згоряння палива відбувається в самих тунелях, то поверхня пальника розжарюється без еидкмого полум'я. Інтенсивність тепловіддачі від випромінюючих стін у 2—3 рази більше, ніж від смолоскипа. Газ у пальники через кілька колекторів. Коефіцієнт надлишку повітря повинний бути в межах 1,02—1,10.
Між вертикальними випромінюючими стінами міститься трубчастий екран на відстані 600—1000 мм від панелей пальників. Основна частина тепла передається трубчастому екрану радіацією від поверхні пальників, випромінюваних стін і деяка кількість від випромінювання продуктів згоряння і конвекцією.
Вище цього дворядного екрана розташовується конвективная поверхня, що одержує тепло конвекцією від продуктів згоряння. Поглинальна олія надходить у труби конвективной частини, а потім направляється в радіальну частину і далі надходить у дистиляційну колону. Трубчаста піч відрізняється компактністю і меншою витратою металу і кераміки в порівнянні з іншими трубчастими печами; має високу рівномірність теплового навантаження труб радіанного екрана, що приводить до високої ефективності теплопередачі і зниженню температури димових газів, що залишають радіальну частину пені. У цих печах можливе використання конвекційної частини печі для нагрівання олії перед регенератором, а також для перегріву пари, необхідного для технологічних нестатків.
Регенератор поглинальної олії — вертикальний циліндричний апарат діаметром 2800 мм, обладнаний у нижній частині висувними трубчатками для нагрівання олії глухою парою. Під ними розташований пристрій для подачі в регенератор гострої пари. Не відігнана олія і нелетучі полімери приділяються з нижньої частини регенератора.
Паромасляные теплообмінники (дефлегматори) служать для виділення із суміші пар, що надходять з бензольної колони, высококипящих частин і конденсації можливо більшої кількості водяних пар. Найбільш сучасними є чотирьох- і трехсекционные трубчасті дефлегматори системи Гипрококса.
Конденсатори-холодильники для сирого бензолу складаються з трубчаток із загальною поверхнею тепловіддачі ~250 мг. Пари бензольних вуглеводнів і пари води з роздягнули тельной колони надходять у межтрубное простір апарата і прохолоджуються технічною водою, що рухається по трубах противотоком. Температура води в трубахсоставляет 25—45°С.
Холодильники для обезбензоленного олії. Для остаточного охолодження обезбснзолепного поглинальної олії можуть застосовуватися зрошувальні повітряно-водяні холодильники, зібрані з чавунних трехвитковых радіаторів, з'єднаних у секції; кожухотрубные холодильники; апарати повітряного охолодження АВО.
Перевагами апаратів повітряного охолодження є їхня компактність, скорочення зразкове на 80% споживання води, відсутність необхідності будівництва градирень для охолодження води, здійснення захисту навколишньої території від забруднень.
На мал. 42 приведений апарат повітряного охолодження з горизонтальним розташуванням труб, у якому рідина, що підлягає охолодженню, рухається по трубах і прохолоджується шляхом обдува труб повітрям.
Апарат складається з трьох секцій 5 з горизонтально розташованими трубами. Кінці труб кожної секції розвальцьовані в двох трубних ґратах прямокутної форми. До трубних ґрат кріпляться кришки 4, 6 зі штуцерами Лий для введення і висновку охолоджуваної рідини. Трубні секції монтуються на рамі 7, що спирається на опорні стійки 8. Сівши кріпляться до рам жорстко тільки з одного кінця, що забезпечує вільне теплове розширення елементів секції при нагріванні. До рами і стійок кріпляться усмоктувальний колектор / і дифузор 3 вентилятори. На Окремому фундаменті і рамі 12 змонтований осьовий вентилятор, робоче колесо 9 якого типу ЦАГИ насаджено на вертикальний вал конічного редуктора 13. Вентилятор приводиться в дію електродвигуном 10, що з'єднується з редуктором муфтою II.
Вентилятор проганяє повітря через межтрубное простір секцій, за рахунок чого прохолоджується рідина в трубах. Для зниження температури повітря в літній період його воложать. Вода в увлажнитель 2 подається через штуцер В. У зимовий період апарат може працювати з відключеним вентилятором, тобто продукт у трубах прохолоджується за рахунок природної конвекції.
Технологічний режим витягу бензолу і нафталіну з коксового газу, усунення його порушень, шляху зниження витрати поглинальної олії й енергетичних витрат при виробництві сирого бензолу
Уловлювання бензолу і нафталіну з коксового газу і виділення їх з поглинальної олії за своїм характером є типовими массообменными процесами, суть яких складається в абсорбції бензольних вуглеводнів з коксового газу і наступної десорбції їхній з поглинальної олії. Суть процесу полягає в утворенні фізико-хімічних зв'язків між молекулами бензольних вуглеводнів і поглинальної олії. Міцність цих зв'язків визначається концентрацією бензольних вуглеводнів у паровий (газової) і рідкої (поглинальна олія) фазах, температурою і тиском: чим вище температура, тим більше концентрація (парціальний тиск) бензольних вуглеводнів у паровий (газової) фазі, тим менше вона в рідкій фазі, (поглинальній олії); чим вище тиск, тим більше концентрація бензольних вуглеводнів у рідкій фазі. Ця обставина робить процес оборотним. У визначених умовах температури і тиску йде процес поглинання, уловлювання бензолу, процес абсорбції, зміна цих умова-підвищення температури, зниження тиску — змінює напрямок процесу, відбувається виділення, випар бензолу, процес десорбції. Таким чином, кожному значенню температури, тиску відповідає своя рівноважна концентрація бензольних вуглеводнів у паровій і рідкій фазах, і зрушення цієї рівноваги і ту чи іншу сторону може бути досягнуть зміною чи температури тиску в зоні реакції. На цьому заснований процес уловлювання бензольних вуглеводнів (мінімальна температура максимальний тиск), виділення їх з поглинальної олії (максимальна температура, мінімальний тиск).
Хід процесу визначається, крім тиску і температури, поверхнею контакту рідкої і парової фаз, концентрацією бензольних вуглеводнів у газі, що очищається, і олії, що надходить на уловлювання, концентрацією бензолу в олії, що надходить на десорбцію, і в парах дистиляційної колони.
Зазначені положення визначають технологічний режим кінцевого охолодження газу, уловлювання бензолу і нафталіну, виділення бензолу і нафталіну з поглинальної олії.
Як указувалося вище, оптимальною температурою уловлювання бензолу і нафталіну є температура 25—30°С, при якій забезпечуються достатня рухливість поглинальної олії, відносно низька його в'язкість, найкращі умови для змочування всієї поверхні насадки в бензольних скруберах.
Тому що газ у бензольне відділення надходить після сульфатного відділення з температурою 55—60°С и містить при цьому 110--120 г/м3 водяних пар, то при його охолодженні до 25°С необхідно скондесувати 85—95 г/м3 водяних пар, приблизно 1 г/м3 нафталіну, знизити загальний зміст тепла газу приблизно на 376—480 кдж/мэ . Для цього необхідно на кожні 1000 м3 /год гази подавати в кінцевий холодильник 6—6,5 м3 охолодної води з температурою 23—25°С, з огляду на нагрівши в холодильнику до 40—45°С. Для забезпечення необхідних умов контакту води з газом швидкість газу в газовій частині холодильника повинна складати 4—4,5 м/с, а обсяг газової частини — 6 м3 /год на 1000 м газу.
Таким чином, на газовий потік 100 тис, м3 /год (годинна кількість газу двох батарей з обсягом камер 41,6 м3 і 65 печами в кожній) необхідно мати один холодильник з обсягом газової частини близько 600 м3 , подавати на охолодження газу 600—650 м3 /год води з температурою 23—25°С, у смолопромыватель — 8—9 т смоли в годину з температурою 70—80°З, забезпечити відстій води, охолодження відстояної води (на градирні при відкритому чи циклі в кожухотрубных холодильниках при закритому циклі) від 40—45 до 23— 25°С.
Основними порушеннями режиму кінцевого охолодження газу можуть бути: відкладення нафталіну на полках газової частини кінцевого холодильника, у стопці відводу газу нз холодильника й і газопроводі до бензольних скруберів; улучення великих шматків нафталіну в гідрозатвор, через який виходить охолоджена вода з газової частини холодильника (при выносном смолопромывателе) чи в центральну трубу, по якій вода з газової частини стікає в нижню экстракционную частина кінцевого холодильника. Ознаками такого порушення є ріст опору холодильника проходу газу понад звичайний 0,98— 0,147 кпа. При відкладенні нафталіну на полках, у чи стояку газопроводі перед скруберами опір наростає поступово, з плин декількох доби, тижнів. При забиванні лінії стоку охолодної води опір зростає дуже швидко, протягом декількох хвилин, тому що зменшення стоку води приводить до заповнення нею газової частини холодильника до штуцера входу газу і потім до заповнення газопроводу від сатуратора до кінцевого холодильника.
При повільному наростанні опору спочатку промивають протягом декількох годин стояк кінцевого холодильника і газопровід до бензольних скруберів гарячою олією, подаваною насосом у форсунку, розташовану з верхньої частини стояка. Якщо опір холодильника не знижується, припиняють подачу охолодної води в холодильник і подають гостра пара доти, поки температура газу після холодильника не досягне 70—80°С. При цій температурі практично весь нафталін, що відклався па полках, сублімується і несеться з газом у бензольні скрубери, де уловлюється поглинальною олією. Звичайно пропарювання ведуть протягом 5—6 ч, потім подачу пари припиняють і після охолодження газу на виході з холодильника до 50—60С С поступово починають подавати на холодильник охолодну воду.
Варто мати на увазі, що при подачі в розігрітий послу пропарювання холодильник відразу великої кількості охолодної коди в холодильнику може утворитися вакуум у результаті швидкого охолодження газу і газова частина може бути зім'ята чи зруйнована. Особливо часто таке явище відбувається, якщо під час пропарювання холодильник відключають і по воді, і по газі (на виході газу) і пропарювання ведуть при закритої воздушке. Варто вказати, що після пропарювання найбільш ймовірне забивання чи гідрозатвора центральної труби шматками розплавленого нафталіну, тому протягом 1—2 змін після пропарювання необхідний особливо ретельний контроль за стоком охолодної води з холодильника і його опором. З появою ознак забивання (швидкий ріст опору холодильника) подачу води припиняють і подають пара в чи гідрозатвор у центральну трубу для стоку води. В особливо складних випадках, якщо пропарювання не дає ефекту, приходиться розкривати гідрозатвор і очищати його механічним шляхом. При дотриманні заданого режиму пропарювання холодильника потрібно раз у 3—6 мес. Якщо приходиться пропарку робити, частіше це значить, що на холодильник надходить менше розрахункової кількості охолодної води або вода не цілком очищена від нафталіну. У цьому випадку необхідно перевірити, чи достатні кількість і температура смоли, що надходить на екстракцію, і ефективність роботи смрлопромывателя по змісту нафталіну у воді до і після пего, а також відповідність кількості охолодної в;;ы заданому.
Основними показниками технологічного режиму уловлювання бензолу і нафталіну є температури газу й олії, що надходять на уловлювання, їхня кількість, зміст бензолу в газі й олії перед уловлюванням і після нього, опір бензольних скруберів. Виходячи з приведених вище даних оптимальними є наступні параметри режиму уловлювання:
Приведені показники технологічного режиму забезпечують досить повний витяг з га та бензольних вуглеводнів до залишкового змісту 2—3 г/и3 . При існуючих схемах витяг бензолу до більш низького змісту його в газі (наприклад, 0,1 — 0,5 г/м3 ) технічно й економічно недоцільно. У разі потреби більш повного витягу процес повинний вестися під тиском 15—30 МП а чи з застосуванням низьких температур (виморожуванів). Так, зокрема, здійснюється доочищення газу при використанні його для синтезу аміаку.
Найбільш характерними відхиленнями технологічного режиму, що ведуть до погіршення витягу бензольних вуглеводнів з газу, є: підвищена температура чи газу олії; підвищений зміст бензолу в олії, що надходить на уловлювання; підвищене опорі бензольних скруберів, що веде до збільшення швидкості газу в живому перетині скрубера, а головне, до зменшення поверхні контакту між газом і олією; недостатня кількість олії, подавана на зрошення скруберів, чи погіршення його якості.
Температура газу, що надходить на скрубери, знижується до норми шляхом приведення до заданого режиму охолодження газу в кінцевому холодильнику, що може бути досягнуто зниженням температури охолодної води за рахунок поліпшення її розподілу на градирні або (при замкнутому циклі) включенням додаткових чи холодильників очищенням поверхонь теплообміну діючих кожухотрубных холодильників; збільшенням кількості води, подаваної на кінцеве охолодження газу; поліпшенням контакту між водою і газом шляхом пропарювання кінцевого холодильника, якщо відзначений ріст його опору. Визначальної в температурному режимі уловлювання є температура газу; температура олії повинна підтримуватися на 2—3°С вище температури газу щоб уникнути конденсації водяних пар з газу при зустрічі з холодним олією. Тому що газ, проходячи послідовно два — три скрубери, улітку нагрівається, а узимку прохолоджується, а олія завжди прохолоджується, те різниця температур газу й олії звичайно улітку встановлюється 2—3°С, а узимку 7— 8°С. В даний час запропоновано подавати на перший але ходу газу скрубер частина найбільш нагрітої олії, що надходить на перший по ходу олії скрубер. Це дозволить скоротити різницю температур газу й олії в зимовий час і трохи знизити середню температурячиуловлювання. Зниження температури олії досягається або збільшенням чи кількості зниженням температури води; охолодної олія в зрошувальних чи кожухотрубных холодильниках, або збільшенням поверхні теплообміну шляхів включення резервних чи очищення діючих холодильників, або при наявності апаратів повітряного охолодження олії збільшенням кількості подаваемогона його повітря.
Підвищення опору бензольних скруберів веде не тільки до збільшення швидкості газу і погіршенню умов його контакту з олією, але й у більшості випадків є ознакою утворенні відкладень на насадці, тобто зменшення поверхні контакту газу й олії. Зниження опору досягається промиванням стояків скруберів гарячою олією, якщо ці відкладення утворилися в стояках, або промиванням розчинником насадки бензольних скруберів. У цьому випадку скрубер виключається, але олії і по газі і протягом декількох доби промивається спеціально підібраним гарячим розчинником. Украй важливе значення в цьому випадку має вибір розчинника. При роботі на нафтовій олії на насадці відкладається шлам, що утворився внаслідок осмоления і полімеризації олії. Гарний ефект може бути отриманий при промиванні гарячою смолою, сульфоналом. При роботі на кам'яновугільній олії на насадці найчастіше відкладаються полімери, высококипящие продукти, що містяться в смолі (антрацен, карбазол, аненафтен і ін.); найбільш придатним у цьому випадку розчинником є смола, що скондесувалася в первинних холодильниках, нафталінова фракція смоли після витягу з її нафталіну, сольвент цеху ректифікації и т.п. Головними умовами ефективного промивання є досить висока температура розчинника (80—90°С) і висока щільність зрошення, у всякому разі не менша, чим при подачі олії на уловлювання бензолу. Недостатня кількість олії на уловлювання бензолу визначається підвищенням змісту бензолу в насиченій олії у випадку, якщо температурний режим уловлювання не мінявся. Збільшення концентрації бензолу в насиченій олії понад 2,5% для кам'яновугільного і 2% для нафтової олії свідчить про недостатню кількість подаваної чи олії те через збільшення кількості чи газу змісту в ньому бензолу, чи те через підвищений зміст бензолу в олії, що надходить на уловлювання. Разом з тим збільшення кількості подаваної олії може у визначеній мері компенсувати вище мені температури уловлювання. Так, збільшення температури уловлювання від 25 до 35°С вимагає збільшення витрати олії від 1,8—1,9 до 2,5—2,6 м3 /1000 м3 газу. Тому бажано працювати не на максимальному, а на оптимальній витраті олії для того, щоб зміною витрати , олії мати можливість регулювати режим уловлювання бензолу. Технологічний режим дистиляції бензолу визначається його основною задачею — максимальним витягом бензолу і нафталіну з газу. Варто мати на увазі необхідність одержання сирого бензолу необхідної якості при мінімальних утратах поглинальної олії і мінімальних енергетичних витрат. Виходячи з них, визначають основні показники технологічного режиму. Нижче приведений технологічний режим дистиляції бензолу при нагріванні олії в підігрівнику (I) і трубчастої печі (П):
Приведенийвище режим повинний забезпечити одержання бензолу БС зі змістом бензольних вуглеводнів, що википають до 180°С, не менш 90% чи при одержанні двох бензолів: бензолу БС-1 зі змістом бензольних вуглеводнів, що википають до 150°С, не менш 93—95% і бензолу БС-11, що википає в інтервалі 150—200°С. При цьому зміст бензолу в обезбепзоленном олії не повинне перевищувати 0,3—0,4% при роботі на кам'яновугільному і 0,2—0,3% при роботі на нафтовій олії.
Найбільш характерними відхиленнями технологічного режиму від заданого є:
обводнювання поелтительного олії, що надходить у теплообмінну апаратуру і дистиляційну колону; ознаками цього є: спад температури олії після підігрівників, підвищення тиску в нижній частині дистиляційної колони; причиною обводнювання олії може бути порушення режимного співвідношення температур газу й олії при уловлюванні (температура газу вище температури олії) і як наслідок конденсація в олію водяних пар з газу;
підвищений зміст бензолу в обезбензоленном олії через низьку температуру олії перед дистиляційною чи колоною недостатньої кількості гострої пари, подаваного в колону; можливими причинами такого явища можуть бути порушення щільності труб у масляних "теплообмінниках і змішання насиченого й обез-бензоленного олій; ознакою недостатньої кількості пари, подаваного в колону, є значна (більш 3—5°С) різниця температур олії, що надходить у колону й іде з її; зниження змісту в сирому бензолі відгону до 180°С нижче 90% чи в БС-1 нижче 93—95% відгону до 150°С, З появою ознак обводнювання олії необхідно підвищити температуру олії, подаваного на скрубери, чизнизити температуру газу, скоротити подачу гострої пари в колону до нормалізації температурного режиму уловлювання, не допускаючи підвищення тиску в колоні.
При збільшенні змісту бензолу в обезбензолснном олії: 1) відновлюють температурний режим нагрівання олії перед колоною; 2) збільшують витрата па ра в колону до досягнення різниці температур вхідного і вихідного олії 3—5°С; 3) перевіряють зміст бензолу в обезбензолснном олії після колони і кожного теплообмінника і виключають несправний.
При зниженні відгону бензолу до 180°С зменшують температуру після дефлегматора до 88- 89°С доти, поки не буде отриманий бензол необхідної якості; при зниженні відгону до 150°С в першому бензолі збільшують кількість рефлкжса, подаваного у верхню частину розділової колони, і знижують температуру пар після її до 71—72°С або температуру нагрівання на підігрівниках у нижній частині колони.
Варто особливо підкреслити тісний взаємозв'язок показників технологічного режиму бснзольно-скрубберного відділення, необхідність обліку всіх наслідків їхнього порушення. Наприклад, погіршився відстій води циклу кінцевого охолодження від смоли і нафталіну. Вода, забруднена смолою, надходить на чи градирню в кожухотрубные холодильники, смола відкладається у форсунках водорозподільних пристроїв чи градирні па поверхні трубок холодильників, погіршується охолодження води, підвищується її температура. Слідом за цим підвищується температура газу після кінцевого холодильника, починається конденсація масті водяних пар в олію, олію обводнюється, знижується його температура перед колоною, збільшується кількість водяних пар перед дефлегматором, росте температура пар, після чого зменшується нижче 90% відгону бензолу до 180П С, одночасно підвищується зміст бензолу в обезбензоленном олії. У бензольних скруберах тепер не тільки підвищена температура уловлювання через погане охолодження газу в кінцевому холодильнику, але н підвищений зміст бензолу в ненасиченій олії. У цьому випадку варто було б збільшити подачу олії на скрубери, однак зробити цього не можна, тому що подача на підігрівники ще більшої кількості обводненої олії ще більш ускладнить режим роботи бензольної колони, підвищить зміст бензолу в, обезбензоленом олії. Приходиться піднімати температуру олії для припинення його обводнювання, підвищуючи ще більше температуру уловлювання, а виходить, і втрати бензольних вуглеводнів зі зворотним газом. І тільки після відновлення нормального режиму дистиляції вживають заходів по зниженню температури води циклу кінцевого охолодження, зниження температури газу і відновлення нормального режиму уловлювання.
Порівнюючи показники технологічного режиму, можна зробити висновок про те, що при нормальному режимі найбільш економічними з погляду витрати енергоресурсів на уловлювання 1 т бензолу є схеми з вогневим підігрівом поглинальної олії і застосуванням кам'яновугільної олії. Кількість цієї олії, необхідне для уловлювання бензолу з 1000 м3 газу в годину, на 20—25% менше, ямі нафтового, відповідно на 20—25% менше витрати електроенергії на його транспортування і на 15—20% менше витрату пари на його нагрівши. Застосування трубчастої печі для нагрівання олії майже вдвічі знижує витрата гострої пари на дистиляцію бензолу, більш повно використовується тепло олії, поїло колони (у масляних теплообмінниках насичене бензолом олія нагрівається на 80—90 замість 30°С), менше витрата охолодної води. Таким чином, основним шляхом зниження енерговитрат при виробництві бензолу є застосування кам'яновугільного поглинача і вогневого підігріву олії перед колоною, Разом з тим витрата свіжої кам'яновугільної олії на 1 т бензолу в півтора разу більше, ніж нафтового, тому задача зниження витрати свіжої кам'яновугільної олії дуже важлива. Рішення її досягається зменшенням утрат легень ногонов олії із сирим бензолом за рахунок підвищенні в бензолі відгону до 180°С до 92—93%, своєчасної й ефективної регенерації олії, зниження віднесення олії зворотним газом за рахунок підтримки режимного опору скруберів і швидкості в них газу, а також за рахунок зниження змісту у свіжій олії высококипящих з'єднань.
ТЕХНОЛОГІЯ Й УСТАТКУВАННЯ ПРОЦЕСУ ПЕРЕРОБКИ ФРАКЦІЇ КАМ'ЯНОВУГІЛЬНОЇ СМОЛИ
Переробка фракцій кам'яновугільної смоли має на меті виділення з цих фракцій у виді продуктів з досить високою концентрацією основної речовини нафталіну, антрацену, сумішей высококипящих гомологів піридину і фенолів, а також одержання технічних мастил і композицій з пеку й олій різного призначення. У залежності від асортименту заданої продукції технологічні схеми переробки окремих фракцій можуть змінюватися, передбачати витяг із фракцій усіх чи частини вищезгаданих продуктів, одержання тих чи інших технічних чи мастил композицій цих олій з пеком. Однак технологія й устаткування процесів переробки фракцій у сучасних смолоперерабатывающих цехах повинні забезпечувати здійснення всіх перерахованих вище задач.
Принципова технологічна схема переробки фракцій кам'яновугільної смоли повинна передбачати виконання наступних операцій: кристалізацію антраценової і нафталінової фракцій з виділенням із кристалізованого продукту антрацену і нафталіну; хімічне очищення важкої, фенольної і нафталіновий (після виділення з її нафталіну) фракцій від фенолів і піридинових основ з одержанням із продуктів очищення концентрованого розчину фенолятів натрію і важких піридинових основ: змішання хімічно очищених фракцій з откристаллизованной антраценовою фракцією; змішання антраценової фракції з пеком іноді з додаванням у цю суміш хімічно очищених поглинальної і нафталінової фракцій, пекових дистилятів і ін.
Окремі фракції, наприклад антраценова 11, фенольная, можуть бути товарними продуктами і не піддаватися в цеху подальшій переробці. Легка фракція з випарників I і II ступіней і після конденсатора-холодильника поєднуються разом і у виді легкої олії передаються на переробку в цех ректифікації. Важка фракція після хімічного очищення також є товарним продуктом, і частина її чи уся фракція використовується як поглинальну олію для уловлювання бензольних вуглеводнів.
Як правило, кінцевими продуктами процесу переробки фракцій є: технічний нафталін з концентрацією основної речовини 97—58%, сирий антрацен з концентрацією основної речовини 2б—<30% (іноді 40%), феноляти натрію з концентрацією основної речовини 21— 22%, важкі піридинові підстави з концентрацією основної речовини 25—30%; технічні мастила: поглинальне, для просочення деревини, виробництва сажі, обмасливания шихти; композиції пеку з оліями, дорожні дьогті, кам'яновугільні лаки, препаровані смоли. Усі технічні мастила, крім поглинального, так само як і всі композиції, є продуктами змішання підготовлених фракцій між собою чи цими фракціями з пеком у заданих співвідношеннях, що забезпечують одержання кінцевих продуктів, що задовольняють вимогам відповідних Дст і технічних умов.
Технологічні схеми переробки фракцій кам'яновугільної смоли
Технологічна схема переробки нафталінової фракції повинна забезпечити максимальний витяг з її нафталіну й одержання нафталіну з досить високим змістом основної речовини з мінімальними забрудненнями його домішками, особливо домішками тионафтена (нафталін, у якому одна ВІН група в ядрі замінена атомом сірки).
Тионафтен через присутність у ньому атома сірки є отрутою для каталізаторів, застосовуваних у процесах органічного синтезу на основі нафталіну, тому видалення його з нафталіну є украй важливою задачею. Зміст його в смолі, а потім і в нафталіні залежить від змісту сірки в коксуемой шихті; у технічному нафталіні, отриманому зі смол заводів, що переробляють донецькі вугілля, зміст тионафтена 2—2,2%; у нафталіні зі смол заводів, що переробляють низкосернистые вугілля східних і північних басейнів, менш 1%. Температури кипіння нафталіну і тионафтена близькі між собою (218 і 220°С), тому при ректифікації смоли вони зосереджуються в нафталіновій фракції і тільки завдяки істотній різниці в температурах плавлення (80,3°С у нафталіни і 31,3°С у тионафтена) удається їх розділити в процесі кристалізації. При температурі 35°С нафталін кристалізується, а велика частина тионафтена залишається в розчині. Однак свойствотионафгека давати з нафталіном тверді розчини веде до того, що такий поділ не відбувається і практично для всієї нафталінової фракції (мова йде про 82—85%-ний фракції сучасних установок). Відділення тионафтена від нафталіну відбувається вже в процесі пресування при 55—57°С. Незважаючи на це технічний нафталін південних заводів містить до 2—2,2% тионафтена. При одержанні очищених сортів нафталіну на Фенольному заводі технічний нафталін піддається хімічному очищенню сірчаною кислотою і формаліном за аналогією з хімічним очищенням фракцій ВТК.
Розходження у швидкостях реакцій сульфирования нафталіну і тионафтена, конденсації тионафтена і нафталіну з формальдегідом дозволяє знизити зміст тионафтена в 2—3 рази й одержати очищений нафталін вищої якості. Застосування формальдегідного очищення нафталіну дозволяє відмовитися від громіздкої і складної схеми кристалізації і пресування нафталіну й одержати очищений нафталін шляхом формальдегідного очищення концентрованої нафталінової фракції і її наступної ректифікації, У смолоперерабатывающих цехах переробка нафталінової фракції з застосуванням кристалізації здійснюється по одній з наступних схем: механічний кристаллизатор — центрифуга — прес або ребристий барабанний кристаллизатор — прес. По першій схемі переробляється нафталінова фракція зі змістом нафталіну до 70 /про, по другий -з змістом нафталіну 80% і більш.
На переважній більшості смолоперерабатывающих цехів вітчизняних коксохімічних заводів одержують высоко-концетттрированпые нафталінові фракції зі змістом нафталіну не менш 80—82%. Тому переробка таких фракцій робите:!?, основному за схемою бзпабанпый ірис таллизатор прес. Технологічна схема процесу приведена на рис, 54. Нафталінова фракція при 85—95°С зі збірників відділі пия дистиляції перекачується насосом у напірні баки 1, а при надлишку частина її передається в сховище, відкіля в міру необхідності також перекачується в ці напірні баки.
З напірних баків після часткового охолодження до 70—75°С фракція надходить у ванни барабанних кристаллизаторов 2, де відбувається інтенсивна кристалізація нафталіну у виді кірки по зовнішній поверхні обертового барабана, охолоджуваного водою, тому що при кристалізації відбувається виділення тепла. Необхідна температура фракції у ванні підтримується подачею гарячої води.
З поверхні барабанів кірка нафталіну знімається спеціальними ножами і подається на скребковий конвеєр 3, що харчує мішалки 5 пресів; для нагрівання шихти до потрібної температури (54—55°С) у мішалки пресів подається гаряча нафталіновафракція з напірних баків 1. Потім ця маса перемішується і подається на гаряче пресування в прес 4.
Пресування нафталіну здійснюється під тиском 400—600 Мпа за допомогою автоматичних гідропресів I типу ДО-140А.
Спресовані брикети нафталіну виштовхуються в тічку 10 і конвеєром 11 подаються в плавильник. Плавлений нафталін откачивается в сховище, з якого завантажується в спеціальні залізничні цистерни і направляється до споживача.
Відтечи пресування з фільтрів пресів, що містять 50—60% нафталіну, надходять у збірник оттеков у, відкіля насосом 7 перекачуються в механічні кристаллизаторы періодичної дії 8, охолоджувані водою. Откристаллизовавшаяся маса з кристаллизаторов направляється в автоматичні центрифуги 9 періодичної дії.
Після центрифуг кристалічна маса через елеватор надходить на скребковий конвеєр, де шихтується з нафталіном після барабанних кристаллизаторов, а потім подається в мішалки пресів 5. Відтечи після фугування надходять у збірник, а потім на хімічне очищення від фенолів і піридинових основ.
Тому що вторинні відтечи після фугування виводяться з циклу переробки, це дає можливість одержувати пресований (технічний) нафталін, цілком придатний для виробництва фталевого ангідриду Основним продуктом процесу є технічний плавленый нафталін з температурою кристалізації 78,85"З, змістом чистого нафталіну 97,5%, тионафтена до 2,0%, золи не більш 0,15% і вологи не вище 2,0%. Вихід нафталіну від фракції складає 90—92%.
Застосування гарячого пресування (температура прессуемой маси 50—60°С) обумовлене тим, що при цій температурі олія має невелику в'язкість і порівняно легко відокремлюється від кристалів нафталіну. Тому що при цій температурі розчинність нафталіну в олії дуже висока (понад 50%), та олія, що віджимається, (пресові відтечи) захоплює із собою багато нафталіну. Звичайно склад пресових оттеков характеризується наступними . даними:
Якість пресованого нафталіну залежить в основному від концентрації домішок, головним чином тиопафтена, з підвищенням змісту якого температура кристалізації нафталіну знижується. При гарячому пресуванні за схемою кристаллизатор — прес основна маса тионафтена, що міститься у вихідній нафталіновій фракції, переходить у відтечи, і тому що останні на деяких заводах повертаються в смолу, то значна кількість тионафтена переходить потім у нафталінову фракцію.
Недолік, властивій такій схемі, полягає в тім, що відтечи після гарячого пресування можуть повертатися в смолу не нескінченно, а лише до граничного нагромадження тионафтена у фракції, вище якого неможливо одержати пресований продукт необхідної температури кристалізації.
Спосіб одержання технічного нафталіну шляхом ректифікації митої нафталінової фракції, минаючи стадії кристалізації, фугування і пресування, уже набув промислового застосування за рубежем. У СРСР цей спосіб впроваджений у смолоперерабатывающем цеху одного з заводів, що переробляє низкосернистые вугілля. Переробка антраценової фракції
Антраценова фракція на відміну від нафталінової містить нерозчинні речовини, що знаходяться в зваженому стані, що утрудняє поділ твердої і рідкої фаз методом фільтрування. На установках періодичної дистилляциии і ректифікації смоли на заводах середовищ пеп потужності переробка антраценової фракції ведеться за схемою: механічний кристаллизатор — вакуум-фільтр — центрифуга. Вихід продуктів у процесі переробки складає: олія після фільтра 65--75% від фракції; антрацену фугованного &,0—15%, оттеков після центрифуги до 10%, залишку в панні вакуум-фільтра 7% (залишок повертається в цикл переробки). В установках фракціонування смоли, де передбачений добір двох антраценових фракцій, процесу кристалізації піддають тільки 1 антраценову фракцію. Основна маса I фракції зовсім ие містить включень пеку і высококипящих компонентів хризеновой фракції. Відгін до 360°С у I антраценової фракції складає до 90%, тому при її переробці виключається процес фільтрування откри-сталлизованной фракції й у схемі передбачені тільки два процеси: кристалізація і центрифугирование.
За схемою механічний кристаллизатор - центрифуга (рис, 55) для поділі отриманої в результаті кристал лизации гетерогенної системи застосовують високопродуктивну автоматичну центрифугу типу А1-120-4у З відділення фракціонування I антраценова фрацпя насосом подається в напірний бак, відкіля самоеком надходить у механічний кристаллизатор I із впецшил! охолодженням. У кристаллизатор зі збірника 4 насосом 9 подається поглинальна олія в кількості 20% до антраценової фракції, що переробляється, отримане після промивання сіток центрифуг.
У присутності розчинника — поглинальної олії ефективність кристалізації підвищується і якість сирого антрацену поліпшується.
Фракція в кристаллизаторе прохолоджується до 35—40°С, струм як при більш низькій температурі з її виділяються інші речовини, що є домішкою.
Процес кристалізації в механічному кристаллизаторе протікає періодично. Завантажена в кристаллизатор фракція протягом визначеного часу піддається охолодженню при повільному перемішуванні механічною мішалкою. Тривалість кристалізації в літню пору складає 25—28 ч.
З кристаллизатора 1 открлсталлизованная антраценова фракція у виді густої мулистої маси надходить у мішалку 2, де підігрівається глухою парою до заданої температури, перемішується механічною мішалкою і подається в центрифугу 3 типи Аг-ыоо-4у. Відділення твердої фази від рідкої завжди важко через мелкокристаллической структуру твердої фази.
Сирий антрацен з центрифуги по транспортері 5 подається в бункер 10, відкіля у ваги 11, потім після розфасовки в паперові мішки надходить на зашивочную машину 12 і передається на склад сирого антрацену. Фугат насосом 9 зі збірника 6' подається на склад олій.
Для нормальної роботи центрифуг типу АГ має значення якість антраценової фракції, зміст антрацену повинен бути не менш 70%. Робота центрифуг значно поліпшується при фугуванні в суміші з поглинальною олією. Промите від фенолів і піридинових основ поглинальна олія з відділення мийки насосом перекачується в збірник 8, відкіля насосом 9 — у збірник 4 на промивання сіток центрифуг 3. Після промивання сіток центрифуг поглинальна олія самопливом надходить у збірник 7, з якого насосом 9 подається в кристаллизатор 1, де змішується з кристалізації, що піддається, 1 антреценовой
фракцією. Цей спосіб кристалізації позволяет поліпшити гранулометрический склад откристалли-зованной фракції.
Фугування откристаллизованной суміші I антраценової і поглинальної фракцій скорочує тривалість операцій просушки і регенерації; поліпшується якість фільтрату і фугованного антрацену, знижується зміст у ньому олії і продукт виходить сипучим, легко піддається транспортуванню і розфасовці. Таким чином, продуктами переробки I антраценової фракції є сирий антрацен і антраценова олія.
Одержуване після центрифуг антраценова олія (відтечи фугування) може служити сировиною для одержання олій для просочення деревини.
Сирий антрацен є сировиною для одержання чистого антрацену.
Сирий антрацен з вугіль Донецького басейну — це твердий маслянистий продукт, що містить антрацену 25—26%, карбазола до 30%, фепантрена близько 30%, а також кам'яновугільні олії і высококипящие з'єднання.
У сирому антрацені з вугіль Кузнецького басейну міститься антрацену 14—22%, карбазола 25—30%, фенан-трена 15-—24%.
Вихід сирого антрацену от смоли складає 2,2—2%. Хімічне очищення застосовується для виділення фенолів і піридинових основ із фракцій кам'яновугільної смоли, у яких вони зосереджені. Як показане вище, зосередження фенолів і піридинових основ у фенольной, нафталіновій і поглинальній фракціях досягає 99%. Отже, тільки ці фракції доцільно піддавати хімічному очищенню. Процес хімічного очищення фракцій заснований на найпростіших хімічних реакціях зв'язування фенолів з лугом з утворенням фенолятів натрію і піридинових основ із сірчаною кислотою з утворенням сульфату піридинових основ. Різниця в щільності фракцій, що промиваються, і розчинів фенолятів натрію і сульфату піридинових основ забезпечує досить ефективне відділення фракцій від цих розчинів при тривалому відстої, однак звичайно між шарами фенолятів і олії утвориться проміжний шар луго-масляної емульсії. Нафталінова фракція може очищатися до чи кристалізації після виділення нафталіну (фуга нафталінових центрифуг 9). Технологічна схема хімічного очищення важкої і нафталінової фракцій представлена на мал. 56. Б цьому випадку сульфат піридину з важкої фракції нейтралізується окремо, а отримані піридинові підстави використовуються як засіб, що запобігає корозію металу при травленні його сірчаною кислотою. Сульфат піридину з нафталінової фракції після нейтралізації поєднується з легкими піридиновими підставами. Через низький зміст найбільш коштовних лсгкокипящих фенолів у важкій фракції іноді обесфеноливание цієї фракції не виробляється, а необесфеноленная фракція використовується в готуванні масла для просочення деревини з підвищеним змістом фенолів, необхідних деяким споживачам.
Іноді для спрощення процесу очищення, а також через відсутність стійкого збуту важких піридинових основ обеспиридинивапис узагалі не роблять, хоча очищення піридинових основ є обов'язковою умовою стабільності властивостей оборотної поглинальної олії. Технологічна схема одержання піридинових основ із сульфату піридину зводиться до нейтралізації розчину сульфату піридину 20%-ний синтетичною аміачною водою. Воду зі збірника насосом через спеціальне барботажтюе пристрій подають у нейтралізатор, заповнений сульфатом піридину. Аміак витісняє піридинові підстави із сульфату піридину й утворить розчин сульфату амонію, що через нижній злив нейтралізатора виводять з нього і передають у сатуратора аміачно-сульфатного відділення, а відстояні важкі піридинові підстави передають на склад.
Технологічна схема готування олій і композицій з олії і пеку зводиться до дозування заданих по рецептурі кількостей чи олій і пеку в ємності і ретельному тривалому їхньому перемішуванню лопатевими чи мішалками насосом.
Як приклад можна привести технологічну схему готування дорожнього дьогтю. Антраценова олія після виділення з нього антрацену надходить у сховище складу, відкіля насосом подається в мерник, розташований на висоті 5—6 м над рівнем землі. У такий же мерник з пекового парку подається гарячий рідкий пек. Мерники обладнані пьезометрическими чи ізотопними покажчиками рівня, каліброваними в чи тоннах кубометрах. З мерника через нижній злив олія і пік у заданих кількостях випускаються в розташоване під ними чи сховище мішалку. З нижньої частини сховища суміш цих компонентів забирається насосами і подасться у верхню частину сховища. Така циркуляція продовжується кілька годин до одержанні готового однорідного продукту, що цим же насосом подається в напірний бак для навантаження.
Аналогічний процес відбувається й у мішалці, але не насосом, а лопатевим пристроєм, що перемішує, що приводиться в обертання електродвигуном. Обов'язковою умовою змішання олій з рідким гарячим пеком є відсутність у них води. Змішання обводненої олії з рідкими гарячими пеками веде до її інтенсивного випару, вспениванию пеку і викиду продукту з воздушек і лазів па територію цеху.
Устаткування для переробки фракцій кам'яновугільної смоли
Для кристалізації антраценової фракції застосовуються механічні кристаллизаторы періодичного дії з зовнішнім водимым охолодженням (мал. 57). Механічний кристаллизатор являє собою сталевий горизонтальний циліндр I діаметром 1,6 і довжиною 6,56 м, усередині якого проходить обертовий вал 2 з лопатками 3.
Обертання вала здійснюється від мотора 4 через редуктор 5 і проміжну шестеренну передачу. При обертанні вала шкребки мішалки видаляють що утворяться настыли кристалів із внутрішньої поверхні барабана. Число оборотів мішалки 7,65 у хвилину.
Відвід тепла, що виділяється при кристалізації й охолодженні розчину, виробляється шляхом зрошення зовнішньої поверхні апарата водою. Для цієї мети над барабаном передбачений водяний колектор. Поверхня зрошення 25 м"2 , витрата води на охолодження 2—2,5 м3 /год, температура нагрівання води — на 2°С.
Антраценова маса після кристаллизатора має вид густого шламу, у якому міститься 5—7% чистого антрацену. Ця маса піддається фільтруванню в чи центрифугах вакуум-фільтрах.
Для кристалізації нафталінової фракції, що містить до 80% нафталіну, застосовується барабанний кристаллизатор (охолоджувач). В даний час набув застосування вальцевой кристаллизатор.
Вальцевой кристаллизатор складається з обертаючого вальца (барабана), станини, ванни, кожуха, привода обертання вальца, системи охолодження вальца, системи обігріву ванни, пристроїв для зрізання нафталіну з ребристої поверхні вальца, дискового транспортера і вузлів системи автоматики (мал. 58).
Барабан призначений для безупинної кристалізації нафталіну на його охолоджуваній поверхні. Він складається з циліндричної обичайки, зовнішня поверхня якої виконана ребристої. Це дозволяє збільшити поверхню кристалізації і продуктивність кристаллизатора. До обичайки приварюються стінки, до яких приварені цапфи. Торцеві стінки укріплені радіальними ребрами і постачені люками для обслуговування системи охолодження вальца при експлуатації.
Цапфи встановлені на підшипниках качения, корпуса яких установлені на станині.
Обертання барабана здійснюється механічним приводом, що складається з електродвигуна, клиноремеппой передачі, редукторів, відкритої зубчастої передачі. Станина є опорною конструкцією для кріплення основних складальних одиниць кристаллизатора. Вона складається з вертикальних швелерних стійок, з'єднаних поперечними швелерними балками.
Барабан кристаллизатора нижньою частиною опушений у ванну, прикріплену до станини. Заданий рівень нафталиннойфракции у ванні підтримується автоматично за допомогою пневматичного вимірника рівня і регулирущого клапана, установленого па лінії подачі нафталінової фракції у ванну. Максимальний рівень обмежується переливною трубкою.
Ванна кристаллизатора обігрівається гарячою водою, подаваної в сорочку, що запобігає кристалізації нафталінової фракції у ванні і забивання її тафта. Охолодження барабана виробляється шляхом розбризкування по його внутрішній поверхні води форсунками, розташованими в центральній трубі. Вода збирається в нижній частині барабана і відсмоктується насосом через вертикальний відвід і кільцевий простір між конически розташованими трубами.
Нафталін, що кристалізується на ребристій поверхні барабана, зрізується при його обертанні ножем, установленим на плитах удалину вальца.
Ножові плити шарнірно прикріплені до рами і подпружинены пружинними амортизаторами.
Нафталін, що кристалізується на торцевих стінах вальца, зрізується бічними ножами, що встановлені на кронштейнах, приварених до торцевих стін ванни, і постачені паровими сорочками.
Нафталін, що зрізується ножами, падає в шнек, встановлений уздовж барабана і призначений для транспортування нафталіну до преса.
При роботі кристаллизатора нафталінова фракція безупинно подається у ванну. На поверхні барабана нафталін кристалізується у виді суцільної кірки, що зрізується ножами.
При переробці ! антраценової фракції в суміші з 20% поглинальної олії за схемою механічний кристаллизатор — центрифуга, а також откристаялизованных у механічних кристаллизаторах оттеков пресування застосовується високопродуктивна центрифуга з автоматичним завантаженням і вивантаженням осаду.
Звичайно застосовують центрифугу типу АГ-200-4ц. Ценрафуга автоматичної, горизонтальної, фільтруючої, періодичної дії, з ножовим зніманням осаду. Всі операції — завантаження, фільтрація, вивантаження, промивання сита — виконуються автоматично.
Центрифуга АГ (мал. 59) складається з наступних основних вузлів: станини, кришки, очного вала, ротора рівня
ТЕХНОЛОГІЯ Й УСТАТКУВАННЯ ДЛЯ ОЧИЩЕННЯ КОКСОВОГО ГАЗА ВІД СІРКОВОДНЮ
Уловлювання сірководню є завершальним процесом витягу з коксового газу хімічних продуктів коксування і підготовки газу до його подальшого використання. Складність і різноманіття процесів очищення коксового газу від сірководню й одержання кінцевих продуктів — чи сірки сарною кислоти — обумовили виділення цього процесу в самостійний цех, розташований після цеху уловлювання.; В останні роки виявляється тенденція до розташування сірчаних скруберів перед бензольними, сполученню процесів очищення газу від аміаку і сірководню, що веде до об'єднання цих цехів п єдиний цех уловлювання.
Необхідність очищення газу від сірководню диктується як прагненням максимально використовувати коштовні хімічні продукти коксування, що містяться в коксовому газі, так і необхідністю очищення зворотного газу від сірководню, що перешкоджає кваліфікованому використанню його в металургійних процесах, тому що сірководень у контакті з розплавленим чи нагрітої д0 високої температури металом погіршує його механічні властивості. Поряд з цим спалювання коксового газу з високим змістом сірководню веде до утворення сірчистого ангідриду, що забруднює навколишнє середовище і викликає інтенсивну корозію металу.
У зв'язку з цим вимоги до ефективності очищення визначаються не тільки кількістю витягнутого з газу коштовного продукту, але і залишковим змістом сірководню в зворотному газі. Існуючі вимоги до очищеного від сірководню газу допускають зміст у ньому сірководню не більш 3,5 г/м3 при використанні газу в металургійних процесах (нагрівши металу) і як паливо. Однак з розумінь зниження викидів в атмосферу усе більш твердим стає вимога очищення до 0,5 г/м3 для процесів синтезу аміаку, удмухування коксового газу в доменні печі, ці вимоги досягають 0,02 г/м3 . Очищення коксового газу від сірководню здійснюється в даний час тільки на заводах, що переробляють высокосернистые донецькі вугілля, чи на заводах, де газ використовується для синтезу аміаку. Широко застосовуваним методом очищення є так називаний вакуум-карбонатний з одержанням сірчаної кислоти, менш розповсюджений мышьяково-содовый з одержанням елементарної сірки, що забезпечує більш глибоке очищення газу, однак він більш складний, більш энерго- і материалоемок.
Технологічні схеми уловлювання сірководню з одержанням сірчаної кислоти й елементарної сірки
Сутність вакуум-карбонатного методу уловлювання сірководню з коксового газу складається в поглинанні сірководню розчином карбонатів чи калію натрію, регенерації насиченого розчину при нагріванні під вакуумом, спалюванні сірководню, що виділився при регенерації, у сірчаний ангідрид і конденсації останнього з водяними парами з одержанням сірчаної кислоти. Одночасно із сірководнем з газу поглинаються ціаністий водень і диоксид вуглецю.
Процеси поглинання є оборотними й описуються наступними хімічними реакціями:
М е2 З3 + Н2 S ⇆М е НСО3 + М е НS;
М е 2 З3 + HС ⇆ М е СN + М е НСО3 ;
М е2 З3 + З2 + Н2 ПРО ⇆ 2 M е НСО3 .
Поряд з вищенаведеними йдуть і необоротні реакції:
2 М е НS + 2 ПРО2 → /M е2 S2 ПРО3 + Н2 ПРО;
2М ес + 2 H2 S + ПРО2 → 2Mе СNS + 2 Н2 O .
Крім того, у поглинальному розчині утворяться сульфати, сульфіти чи калію натрію, а також ферроцианид калію ДО4 [Fе (СN)6 ]. Названі необоротні реакції ведуть до нагромадження в розчині поглинача нерегенерируемых з'єднань, випаданню частини їхній у виді опадів у трубопроводах і апаратурі. У зв'язку з цим граничний зміст ферроцианида калію не повинне перевищувати 30 г/л, а роданидов 100—120 г/л, для цього з циклу виводиться частина працюючого розчину, і цикл поповнюється свіжим.
Серед трьох паралельно йдуть реакцій поглинання сірководню, ціаністого водню і диоксида вуглецю найменшу швидкість має остання, разом з тим поглинання диоксида вуглецю знижує зміст у розчині гідросульфату, а отже сероемкость розчину, тому час контакту поглинального розчину з газом в абсорбері не повинне перевищувати 30 с. Сероемкость розчину визначається також концентрацією в ньому вільного лугу; тому що розчинність соди менше, ніж поташу, прагнуть підвищити сероемкость розчину за рахунок збільшення в поглиначі частки поташу. Разом з тим, чим більше в поглиначі поташу, тим більше випадає опадів ферроцианида калію, тим частіше потрібно очищення апаратури і комунікації. Оптимальним вважається співвідношення соди і поташу 1:1. Щоб уникнути випадання опадів поглинального розчину концентрацію його підтримують на рівні 3—5%. Кількість поглинача визначається змістом у ньому сірководню, температурою абсорбції, початковим і кінцевим змістом сірководню в газі.
Як і для всякої оборотної реакцій, умови рівноваги реакції абсорбції — десорбції сірководню визначаються температурою, тиском, концентрацією сірководню в парах і розчині. Тому процес абсорбції йде при мінімальній температурі, максимальному тиску і концентрації сірководню в газі і мінімальній концепті-рації його в розчині. Зрушення реакції в напрямку десорбції (регенерації розчину) досягається нагріванням поглинача, застосуванням вакууму, видаленням сірководневого газу з зони реакції.
Одержання сірчаної кислоти із сірководневого газу по так називаному методі мокрого каталізу здійснюється в три стадії:
- спалювання сірководню в сірчистий ангідрид H2 S + 1,5ПРО2 ⇆ SО2 + H2 O + 5,4 ּ104 кдж/кмоль;
- каталітичне окислювання сірчистого ангідриду в сірчаний
SО2 + 0,5 ПРО2 = SО3 + 9,6 • 104 кдж/кмоль
- охолодження і спільна конденсація пар сірчаного ангідриду і води з утворенням сірчаної кислоти.
S03(газ) + Н2 ПРО(пара) = H2 SО4(газ) + 2,4-103 кдж/кмоль
Н3 S04 (газ) = Н2 SО4 (жидк) + 5 ּ104 кдж/кмоль.
Спалювання сірководню ведуть із придухою щоб уникнути утворення на цій стадії SО3 і оксидів азоту за рахунок окислювання ціаністого водню (при придусі ціаністий водень окисляється тільки до азоту), при цьому до 2,5% сірководню згоряє тільки до елементарної сірки. Дожигание сірки здійснюється в камері дожига. Процес згоряння SО2 у S03 ведеться з надлишком повітря над каталізатором, БАВ бариево-алгоминиево-ванадиевой контактною масою наступного складу: V2 ПРО5 ּ 12SiО2 ּ 0,5А12 03 ּВаО 2КС1.
Технологічна схема вакуум-карбонатного методу сероочистки представлена на мал. 27. Коксовий газ після бензольних скруберів надходить у сірчані скрубери 1, де зрошується поглинальним розчином; газ і розчин послідовно проходять два скрубери, рухаючи назустріч один одному (противотоком). Очищений газ після другого по ходу газу скрубера направляється споживачам, а насичений сірководнем поглинальний розчин насосом 2 подається у верхні секції конденсаторів-холодильників 3, розташованих над регенератором 6, де нагрівається за рахунок тепла сірководневого газу і пар, що виходять з регенератора; подальше нагрівання розчину здійснюється в рідинному теплообміннику 4 за рахунок тепла регенерованого розчину після регенератора. Остаточне нагрівання розчину перед регенерацією виробляється в паровому підігрівнику 5., після якого розчин досягає режимної температури 68—70°С с допомогою глухої пари і надходить на одну з верхніх тарілок регенератора 6.
У регенераторі розчин стікає по тарілках зверху вниз, при цьому він продувається парами, що утворяться в нижній частині регенератора за рахунок нагрівання розчину у выносных циркуляційних підігрівниках 7 глухою парою. З регенератора водяні нари разом із сірководнем, що виділився з поглинача, ціаністим воднем і диоксидом вуглецю через конденсатор-холодильник 3 і сепаратор-отбойник відсмоктуються
вакуум-насосом 11. У верхніх секціях конденсатора-холодильника пари з регенератора прохолоджуються насиченим розчином, у нижніх секціях — технічної подій. Конденсат з конденсатора-холодильника, сепараторов-отбойников і трубчастих холодильників 12, у яких відбувається остаточне охолодження сірководневого газу після вакуум-насоса, збирається в збірник регенерованого розчину 8, куди надходить також регенерований розчин з нижньої частини регенератора 6. Регенерований розчин зі збірника 8 насосом 9 подається в рідинні теплообмінники, де прохолоджується насиченим розчином, потім прохолоджується в повітряно-водяних зрошувальних холодильниках 10 і подасться на другий по ходу газу скрубер для уловлювання сірководню.
Сірководневий газ після вакуум-насоса і газового холодильника надходить у відділення мокрого каталізу, схема якого показана на мал. 28. Сірководневий газ через мембранний клапан надходить у пек-казан 1, де згоряє в SО2 у суміші з повітрям, подаваним повітродувкою 1. Тепло, що утвориться при спалюванні сірководневого газу в печі-казані, використовується для одержання технологічної пари в казані-утилізаторі, що складає невід'ємну частину печі-казана. Температура продуктів згоряння сірководневого газу складає 1100—1150°С, після проходження казана-утилізатора вона знижується до 780—800°С. Тому що в печі-казані згоряння ведеться при придусі, і частина сірководню не встигає згоріти до SО2 , до продуктів згоряння додається необхідна кількість повітря і вони дожигаются в камері дожигания 2.1 Для охолодження продуктів згоряння після камери дожигания до них у камері змішання 3 додається необхідна кількість повітря. Після камери змішання продукти згоряння надходять у контактний апарат 4, де відбувається окислювання сірчистого ангідриду в сірчаний на трьох шарах контактної маси. Тому що й у цьому випадку, окислювання супроводжується нагріванням газів, між другим і третім шарами контактної маси в апарат подається холодне повітря, що знижує температуру продуктів окислювання.
Газ після контактного апарата надходить у зрошуваний кислотою абсорбер 5, у якому пари води і сірчаного ангідриду прохолоджуються і, спільно конденсуючи, утворять сірчану кислоту. Відвід тепла, що виділяється в процесі охолодження і конденсації пар води і сарною кислоти, досягається шляхом подачі па зрошення абсорбера холодної сірчаної кислоти зі збірника 11. Для охолодження нагрітої сірчаної кислоти після абсорбера використовуються повітряно-водяні зрошувальні холодильники 8. Кислота після них надходить у збірники 11, з якого частина насосом 12 повертається на зрошення абсорбера, а надлишок, що утворився при спільній конденсації пар S03 і води, перетікає в збірник 10, відкіля насосом откачивается на склад. Газ після абсорбера 5 надходить у электрофильтр 7 для уловлювання тумана сірчаної кислоти, що образовались при охолодженні пар.
З метою економії пари і використання вторинних ресурсів тепла нагрівши насиченого розчину з регенератора може здійснюватися не в циркуляційних підігрівниках, а у верхніх трубчатках первинних газових холодильників, куди цей розчин подасться замість технічної чи води в рідинних теплообмінниках аміачною водою газосборпикового циклу. Для уловлювання тумана сірчаної кислоти з газів абсорбера після электрофильтра 7 може установлюватися волокнистий фільтр зі стеклоткани, що практично цілком очищає ці гази від тумана і бризів сірчаної кислоти. Зм'якшена вода для харчування казана-утилізатора зі збірника 15 подається в казан насосом 16.
Сутність мышьяково-содовогопроцесу сероочистки складається в хімічному зв'язуванні сірководню оксисульфо-мышьяковой сіллю натрію з утворенням сульфомышья ковой солі натрію, що при регенерації киснем повітря знову окисляється в оксисульфомышьяковую сіль натрію і виділяє елементарну сірку по реакціях:
Кг а4 Аз3 5А + Н2 5 = КгиАзПРО + Н2 ПРО ; №4 Аз2 5у + Н2 5 = №4 Ав2 й, + НВ 0 ; №4 Азг 5й О + 0,5 02 = Ыа4 А52 36 03 -т 3 ; Ма4 Аз2 5т + 0,5 Оа = КзПРО -|- 5 .
Поряд з основними реакціями в процесі поглинання і регенерації протікають і побічні реакції, зокрема при надлишку лугу утвориться сульфогидрат натрію по реакціях:
На2 СОа + 11,5 №Н5 + №НСО;( ; НаНСОд -| • 11,5 КаНЗ + З0а + На О ; КаОМ 4-1128 ч* N3115 + Н3 0 .
При регенерації розчину сульфогидрат частково окисляється в гипосульфит:
2 ЫаНЗ + 2 ПРО2 = N30, + Н2 0 .
Ціаністий водень, що міститься в газі, сода і сірка утворять роданистый натрій:
2 НСК + ЫаСОз ** 2 №СЫ + СОа + На О; НаСН + 5 = СМ5 .
Гипосульфит і роданистый натрій, що накопичуються в поглинальному розчині, є нерегенерируемыми баластовими з'єднаннями.
Вихідними матеріалами для готування поглинального розчину мышьяково-содовой сероочистки є білий миш'як Аз2 ПРО3 і кальцинована сода N32003. Білий миш'як — кристалічний порошок білого кольору зі змістом А52 ПРО3 90—95%, упаковується в залізні барабани з завальцованной кришкою, є сильнодіючою отрутою. При змішанні миш'яку з розчином соди утвориться мышьяковистый натрій по реакції
2 N303 + Ава О3 + Н2 ПРО = 2 ЫаНАзОз + 2 СОа .
Отриманий розчин обробляється на окремій установці коксовим газом, що містить сірководень, при цьому йде реакція
2 Кт аа НА503 + 5 НЗ = Ыа4 А5м 5а + 6 Н2 О. .
Продувка отриманого розчину повітрям дозволяє одержати оксисульфомышьяковуюсіль натрію, при цьому миш'як із тривалентного переходить у пятивалентный;
№4 А5м 55 + Ог = Ыа4 Аз55 ПРО2 .
Концентрація миш'яку в поглинальному розчині визначається в залежності від змісту сірководню в коксовому газі, питома витрата розчину — змістом у газі сірководню і концентрацією миш'яку. Що утворяться в процесі очищення газу і регенерації розчину не-регеперируемые баластові солі підвищують в'язкість розчину і знижують його поглинальну здатність, граничним є зміст балласгпых солей 300—350 г/л. При досягненні цієї межі частина розчину після уловлювання сірководню нейтралізують сірчаною кислотою по реакціях
Ма4 Аз56 ПРО + На5ПРО4 - 2 №г 5ОБ4 + Аз2 55 + Н3 5 + Н3 ПРО; Ыа4 Аз5, + На5ПРО4 = 2 Маа 5ПРО4 + АвА -ДО 2 Н2 8.
При цьому частина Азз переходить в Аз2 5.ч (тривалентну форму миш'яку) з виділенням елементарної сірки. Що випали в осад Азай і сірку отфильтровывают, розчиняють у содовому розчині і повертають у цикл, фільтрат, що містить до 0,05 г/л №2 НА5ПРО4 , обробляють залізним купоросом і содою для зв'язування миш'яку в малорастворимые солі заліза РеЛвО і РеАзО які отфильтровывают і вивозять у відвал, "а фільтрат використовують для гасіння коксу.
Технологічна схема очищення газу від сірководню по мышьяково-содовому методу представлена на мал. 29. Коксовий газ після скруберів надходить у электрофильтр 1 для очищення від поглинальної олії, виведеного через збірник 40, потім у нижню частину сірчаного скрубера 2, зрошуваного поглинальним розчином з регенератора 3. Газ після скрубера, очищений від сірководню, через каплеуловитель 41, у якому він звільняється від крапель насиченого розчину, направляється споживачу. Насичений розчин з нижньої частини скрубера через гідрозатвор надходить у проміжний збірник 5, відкіля насосом 7 через паровий підігрівник 6 подається в розподільний бак 4. З напірного бака 4 розчин надходить у нижню частину регенератора 3. Іноді частина розчину (20—25%) з бака направляють разом з регенерованим розчином через регулятор рівня 8 на зрошення скрубера, щоб запобігти випадання в скрубері сірки, тому що частина абсорбованого растворов регенераторі кисню не встигає в ньому прорегеперировать і регенерація закінчується в скрубері.
Регенерацію розчину в регенераторі роблять повітрям, подаваним компресором 37; повітря попередньо проходить маслоотбойник 38 і повітрозбірник 39 і надходить у нижню частину регенератора. Перед компресором повітря очищається від пилу в спеціальному фільтрі. У регенераторі повітря барботирует через шар розчину, флотирует сірку, що виділилася при регенерації розчину, що у виді сірчаної піни збирається на поверхні розчину і через переливну кишеню приділяється в пеносборник 9, а повітря через випускний штуцер іде в атмосферу. У пеносборнике сірчана піна руйнується, і сірчана суспензія надходить па вакуум-фільтр 15, де сірчана паста відокремлюється від розчину. Фільтрат після вакуум-фільтра через вакуум-збірник 24 повертається в поглинальний розчин, сірчана паста, розведена содовим розчином для розчинення сірчистого миш'яку, що забруднює сірку, надходить через розріджувач пасти 16 шпеком 17 у плавильник 18, що обігрівається глухим пором через сорочку і гостру пару, подаваним у нього. Розплавлена сірка надходить у нонжус плавленой сірки 19, з якого стисненим повітрям вичавлюється в збірник плавленой сірки 20, установлений перед барабанним охолоджувачем 2. На барабакпом охолоджувачі, охолоджуваному технічною водою, сірка прохолоджується, покриваючи зовнішню поверхню охолодження тонкою кіркою (2—3 мм), що знімається встановленим • на охолоджувачі шкребком (ножем) і у виді ламаних пластинок неправильної форми накопичується в бункері 22 і передається на склад і в залізничні вагони 23.
У схемі застосовуються: збірники розчинів 12, 13, 33, 35; насоси 14, 26, 29, 32, 34, 36; змішувачі 11, 25, 31; напірні бачки 10, 43; кристаллизатор1 27.
Для виділення миш'яку з баластових солей частина поглинального розчину насосом 7 подається в нейтралізатор I ступіні 25, у який з напірного бака 42 подасться сірчана кислота. У нейтралізаторі випадає осад у виді сірчистого миш'яку. Розчин з нейтралізатора подається па вакуум-фільтр 28, де з нього виділяються миш'якова паста і фільтрат. Паста знімається шкребком з вакуум-фільтра і надходить у збірник-розчинник сірчистого миш'яку 30, де він розчиняється в содовому розчині при підігріві пором. З розчинника насосом 29 подається в пеносборпик, де змішується з робочим розчином. Фільтрат після вакуум-фільтра направляється на нейтралізатор II ступіні 28, де обробляється розчином соди і залізного купоросу. Після нейтралізаторів розчин направляють на фільтр-прес. Осад, що утворився па ньому, Реазоз і Геазо вивозять у відвал, а фільтрат подають на гасіння коксу. На деяких заводах зі стічних вод після нейтралізації И ступіні одержують сульфат натрію, роданистый чи натрій суміш цих солей. В усіх випадках розчин упаривают, кристалізують, осад отфуговывают на центрифузі. Якщо метою процесу є одержання тільки сульфату натрію, розпарювання ведуть до утворення кристалів сульфату натрію, що залишився в розчині після фугування роданистый натрій після подальшої упарки може бути окислений прожарюванням у печі в сульфат натрію, або спрямований на подальшу переробку для одержання технічного роданида натрію. Можливий варіант розпарювання, кристалізації і фугування з одержанням змішаних солей, що містять 45—46% гипосульфата, 18% сульфата натрію і 17% роданистого натрію. Нарешті, найбільший інтерес представляє одержання змішаної солі тіосульфату, сульфату натрію і чистого роданистого натрію, придатного для виробництва синтетичного волокна нітрон. Процес ведуть шляхом выпарки під вакуумом, кристалізації і відділення кристалів при 25 і 0°С, очищення фугата активованим вугіллям, повторної упарки під вакуумом, кристалізації і фугування при 40—50°С и наступній перекристалізації з этанола і води. Такі установки працюють па одному з заводів України.
Переробка стічних вод цехів мышьяково-содовой сероочистки являє приклад ресурсосберегающей, безвідхідної технології в коксохімічному виробництві. Як указувалося вище, готування свіжого поглинального розчину є дуже відповідальною самостійною операцією. Барабан з білим миш'яком поміщають у закриту судину, де його розкривають механічним ножем. Миш'як з барабана вимивають сильним струменем води в розчинник 30, постачений мішалкою і паровим підігрівом, у розчинник з бункера подається сода. Розчин з розчинника надходить у монжус, з якого повітрям вичавлюється в збірник, а потім на скрубер, після якого розчин знову повертається в збірник, частину розчину подають у другий скрубер, де він продувається повітрям. Розчин після цього скрубера направляють у робочий цикл поглинального розчину.
Для забезпечення сільського господарства засобом боротьби зі шкідниками рослин частина сірки, одержуваної в цехах мышьяково-содовой сероочистки, переробляється в колоїдну ( тонкодисперсную) сірку, здатну при розчиненні утворювати колоїдний розчин. Колоїдна сірка виходить шляхом змішання сірчаної пасти із сульфат-спиртової бардой {відходом лісохімічного виробництва), зневоднювання і висушування суміші.
Устаткування для очищення коксового газу від сірководню й одержання сірки і сарною кислоти
Незалежно від способу уловлювання сірководню з коксового газу основними апаратами для поглинання сірководню є скрубери різної конструкції і розмірів; для регенерації насиченого поглинального розчину — регенератори; для підігріву розчинів широко використовують кожухотрубныс теплообмінники,. парові підігрівники; для остаточного охолодження поглинач нього розчину використовуються повітряно-водяні зрошувальні холодильники і повітряні холодильники типу АВО. Крім того, у кожнім з методів у залежності від; одержуваного продукту застосовуються спеціальні апарата й устаткування.
Скрубери для уловлювання сірководню з коксового газу по конструкції подібні зі скруберами для уловлювання бензолу. Це вертикальні циліндричні апарати висотою 26—32 м, діаметром 4—6 м, заповнені дерев'яної хордовий ттасадкой, поверхня насадки для уловлювання вакуум-карбонатним методом 15—26 тис. мг, мышьяково-содовым 15 тис. м2 і 36 тис. м2 в одному скрубері, діаметр скрубера визначають величиною газового потоку, виходячи зі швидкості газу у вільному перетині скрубера 0,8—1 м/с (вакуумкарбонатный метод) і 0,3—0,9 м/с у загальному перетині скрубера (мышьяково-содовый метод). Необхідна поверхня насадки визначається з розрахунку 0,5 м8 насадки па 1 м3 газу, відповідно визначається число скруберів прийнятого діаметра. Дерев'яна насадка набрана з рейок товщиною 10 мм, висотою 120 мм, із зазорами між рейками 19 мм. У типовий скрубер укладається 113—125 кіл робочої насадки і 6 кіл насадки, що осушує, розташованої над зрошувальним пристроєм. В даний час як робочу насадку усе більш широке застосування знаходять 2-образна алюмінієва і керамічна типу «ипталакс» насадки. Як зрошувальні пристрої в скруберах застосовуються форсунки типу турбинка, а також спеціальний зрошувальний пристрій у виді форсунки діаметром 40—80 мм із п'ятьма тарілками. Діаметр форсунки визначається необхідною щільністю зрошення (при мышьяково-содовом способі 20—45 м3 /год розчини на 1 м2 загального перетину скрубера, при вакуум-карбонатному 7—10 м3 /год на 1 ма перетину), напором розчину на вході у форсунку. Нижня поднасадочная частина скрубера є переточною шухлядою для розчину.
Регенератор. Для регенерації насиченого поглинального розчину мышьяково-содовой сероочистки застосовується регенератор--порожній сталевий циліндр із конічним днищем і плоским дахом, діаметром 2,5 м і висотою 42,0 м (мал. 30).
Верхня частина регенератора розширена і служить для збору сірчаної піни. Розчин подається в нижню частину регенератора і виводиться через штуцер, розташований у верхній його частині; піна приділяється через спеціальну кишеню в пеносборник. Повітря в регенератор подається через барботер 8 нижню частину, а відпрацьоване повітря приділяється через штуцер, розташований на його даху. Корисна ємність регенератора (до шгуцера для виходу регенерованого розчину) визначає час перебування в ньому розчину, що залежить від концентрації в ньому триоксида миш'яку Ль2 0а і складає від 45—50 хв при концентрації його 10 кг/м3 до 70—80 хв при концентрації 15—16 кг/м3 .
Регенератор поглинального розчину у вакуум-кароонатной сероочистке (мал. 31) являє собою теплоизолированную циліндричну колону діаметром . 3,0— 3,2 м, висотою 20,7 і ЗОЛ м, у якій розташовано 18—22 тарілки, відстань між ними 700 і 750 мм. Корпус і тарілки виготовляють з углеродистой стали. Нижня частина регенератора - резервуар для поглинального розчину, що підігрівають пором при природній циркуляції його через выносные циркуляційні підігрівники. У регенераторі діаметром 3,2 м кожна тарілка має 10 тонельных ковпачків довжиною по 1810 мм і 9 довжиною по 2520 мм. Подача розчину на регенерацію передбачена на першу чи третю тарілку. У регенераторі діаметром 3,0 м на кожній тарілці по 30 коробчатых ковпаків довжиною 850 мм. Подача поглинального розчину передбачена на першу, другу і третю тарілку.
Для інтенсифікації процесу регенерації, поглинального розчину застосовують також регенератори з плоскими-провальними тарілками. У регенераторі два метром 3,0 м і висотою 3,2 м установлюється 20 тарілок із щелевидпыми отверсиями.
У верхній частині апарата перед виходом пар і газів з регенератора розташований жалюзійний отбойник для затримки крапель розчину.
У місці виходу пар з парового циркуляційного нагрівача розчину для Т зменшення брызгоупоса, нарушающего роботу тарілок, пари, що утворяться при кипінні розчину, проходять жалюзійний сепаратор-отбойник. Корпус регенератора теплоизолирован. Включаються регенератори паралельно. Регенератор працює під вакуумом, що створюється в системі вакуум-насосом.
Холодильник для сірководневих газів прохолоджує вологий газ після вакуум-насоса, він складається з трьох, з'єднаних послідовно трубчаток із загальною поверхнею теплопередачі 48 X 3 = 144 ма , має 132труби довжиною 5500 мм, число ходів у трубному просторі 4, у межтрубном.
Казан-пек-казан для спалювання сірководневого газу (мал. 32). У ньому сполучають дві операції: спалюють сірководневий газ і утилізують тепло продуктів згоряння, що утворилися, для одержання водяної пари. Пек-казан складається з циліндричного сталевого кожуха, футерованного вогнетривким матеріалом. У печі знаходяться труби екранованої системи казана. Кінці труб входять у нижній і верхній колектори. На верху печі поміщений барабан казана, з'єднаний з колектором екранованої системи. Пальники можуть бути розташовані чи угорі внизу і відповідно продукти згоряння виводяться чи знизу зверху. Топка печі-казана постачена вибуховим клапаном і оглядовими стеклам». Діаметр казана 3,820—4,828 м, висота 7,8—13,1 м.
Продуктивність по 100%-ному сірководню 2100 кг/з, по парі 3,1—8,0 т/ч, екранна система печі складається з 138 трубок діаметром 60X4,5 мм.
Контактний апарат. Для окислювання сірчистого ангідриду 5ПРО2 у сірчаний 503 застосовують контактні апарати, що заповнюють каталізатором марки БАВ (бариево-алюминиево-ванадиевой контактною масою). Контактну масу в апараті розташовують трьома (чотирма) ярусами, відокремлюваними друг від друга порожніми просторами і шарами з керамічних кілець Рашига 25X25X4 мм.
Охолодження контактируемых газів після першого і другого шарів контактної маси досягається шляхом безпосереднього змішання з холодним повітрям, подаваним у межсловное простір. У деяких апаратах використовують спеціальні трубчасті теплообмінники. Контактний апарат футерован шамотною цеглою, зовнішня поверхня апарата теплоизолирована.
Температура газу перед кожним шаром контактної маси і кількість подаваного повітря регулюються автоматично. Опір апарата при свіжій масі складає 490—1960 Па, при роботі 3920—6370 Па.
Абсорбер-вежа-абсорбер (рис, 33) являє собою циліндричний сталевий апарат, заповнений керамічними кільцями розміром 150x150 і 50X50 мм рядовий укладанням. У верхній частині абсорбера розташований зрошувальний пристрій для подачі сірчаної кислоти, вище якого покладена насадка, що осушує, з керамічних кілець.
Внутрішня поверхня абсорбера футерована кислототривкою цеглою на діабазовій замазці, дах— армованим кислотостойким бетоном. Абсорбери бувають двох типорозмірів відповідно з діаметром 4,0—4,5 м, висотою 13,81—14,00 м, поверхнею насадки робочої 6635—7925 м* і що осушує 765—1000 ма .
Підігрівники поглинального розчину, пік-теплообмін-пік для поглинального розчину, холодильники регенерованого розчину й інша теплообмінна апаратура принципово не відрізняються від аналогічного устаткування інших хімічних цехів, за винятком деяких вузлів і апаратів з легованих, нержавіючих сталей, чавуна й інших коррозионноустойчивых матеріалів.
Не мають істотних відмінностей від типових барабанні вакуум-фільтри для фільтрації сірчаної пасти, барабанні охолоджувачі плавленой сірки, нейтралізатори стічних вод і інші види загальхімічного устаткування.
Технологічний режим процесів очищення коксового газу від сірководню і виробництва сірки і сарною кислоти. Шляху зниження матеріалоємності й енергоємності виробництва
Карбонатний-вакуум-карбонатний і мышьяко-содовыйспособи очищення коксового газу є типовими хемисорбцион-ными процесами, тобто процесами, що йдуть у результаті утворення хімічного зв'язку між молекулами речовини, що поглинається, і поглинача. У цьому їхню принципову відмінність від процесу уловлювання бензолу, при якому зв'язку між бензольними вуглеводнями і поглиначем здійснюються не по іонному валентному механізмі, а за рахунок фізико-хімічних зв'язків, абсорбційного поглинання бензолу і його гомологів поглиначем. Як відомо, хімічні, валентні зв'язки значно прочтгее хімічний-фізико-хімічних, ковалептных, отже, і полпота очищення методами, при яких утворяться хімічні зв'язки, може бути більш високої. Разом з тим_характер хімічного зв'язку і її міцність різні у вакуум-карбонатного і мышьяково-содового способів. Реакції карбонатів легких металів (К и \а) із сірководнем є оборотними, напрямок їхній істотний залежить від температури процесу, тиску в зоні реакції, швидкості побічних реакцій, особливо з З; реакція сірководню з натрієвою сіллю оксисульфомышьяковой кислоти є необоротної, тому вона практично не залежить від температури, тиску, концентрації в газі інших компонентів. Відповідно ступінь очищення газу за інших рівних умов по вакуум-карбонатному методі складає 85— 90%, по мышьяково-содовому при одноступінчатому очищенні 90—95%, а при двоступінчастій до 97%. Для обох процесів характерним є утворення баластових солей у поглинальному розчині, що є продуктами побічних реакцій з кислими компонентами коксового газу, киснем газу, а також повітря, якщо останній подсасывается в систему. Баластові Солі не тільки знижують поглинальну здатність робочого розчину поглинача, по і відкладаються в апаратурі, комунікаціях і перешкоджають нормальному веденню процесу. Тільки своєчасний висновок цих солей з робочого розчину, регенерація цього розчину і поповнення циклу свіжим розчином забезпечують підтримку сероемкости розчину на необхідному рівні, а отже, і необхідне очищення газу. Таким чином, обидва методи вимагають особливо ретельного дотримання заданого технологічного режиму і тільки за умови виконання всіх його вимог дозволяють досягти необхідного ступеня очищення газу. 1 Технологічний режим уловлювання сірководню вакуум-карбонатним способом визначається наступними основними параметрами:
Електроенергії, квт.ч 600—700 I Найбільше що часто зустрічаються порушеннями технологічного режиму є: зниження поглинальної здатності (сероемкости) розчину, що може бути визвано погіршенням його регенерації (підвищене содержание Н2 5 у регеперировартном розчині) через зниження нагрівання розчину в підігрівниках (парових і циркуляційних) ; зниження вакууму в системі (несправність вакуум-насоса), забивання баластовими солями тарілок, у першому випадку вакуум угорі регенератора падають, у другому росте); нагромадження в розчині баластових солей вище 250— 300 г/л, у т.ч. роданидов більш 100—120 г/л і ферроциапидов калію більш 30 г/л (для запобігання такого нагромадження з циклу повинне виводитися приблизно 0,2 м3 робітника розчину на 1 т уловленого сірководню). Одним з факторів, що ведуть до інтенсивного утворення баластових солей, є підсмоктування повітря у вакуумну систему регенератора. Надлишок кисню веде до інтенсивного утворення тіосульфатів №2 52 ОЭ і роданидов; у звичайних умовах зміст тіосульфату складає 15—25 г/л робочого розчину, інтенсивне зростання його змісту — явне свідчення підсмоктування повітря. Однієї з причин зниження сероемкости розчину може з'явитися порушення співвідношень погаш —сода у свіжому розчині: чим більше соди, тим менше сероемкость розчину, тим більша питома витрата його потрібно для збереження заданого ступеня очищення. Зниження питомої витрати розчину на уловлювання може бути наслідком інтенсивного відкладення ферроциапидов калію і муравьинокислого калію в комунікації, форсуночных зрошувальних пристроях, насосах. Це може бути викликане як порушенням режиму висновку баластових солей з розчину, так і підвищеним змістом поташу в суміші його із содою при готуванні робочого розчину.
В усіх випадках зниження поглинальної чи здатності питомої витрати розчину, що надходить на скрубери, необхідно в першу чергу привести хімічний склад ненасиченого розчину у відповідність із заданим технологічним режимом шляхом відновлення ступеня регенерації сірководню до заданої, висновком підвищених кількостей баластових солей, поповнення циклу свіжим розчином із заданими властивостями, промивання, очищення комунікацій і апаратури від опадів баластових солей.
Відхиленні режиму по температурних параметрах усуваються зміною чи витрати температури енергоносіїв, очищенням і промиванням поверхонь теплообменной апаратури. Питома витрата поглинача визначається не тільки ето сероемкостью, але і кількістю очищеного газу і змістом у ньому сірководню. Зміни цих параметрів, особливо тривалі повинні компенси роваться чи збільшенням зменшенням питомої витрати поглинача.
Технологічний режим відділення мокрого каталізу з одержанням сірчаної кислоти визначається наступними параметрами:
У процесі мокрого каталізу повинна бути отримана кислота концентрації 93—94% з мінімальним змістом оксидів азоту.
Основними факторами, що визначають повноту окислювання сірководню в сірчану кислоту і якість сірчаної кислоти, є: кількість повітря, подаваного на різні ступіні окислювання, і температура сірководневого газу, подаваного в пек-казан. Чим нижче температура сірководневого газу, насиченого парами води, тим менше вноситься пар води в систему мокрого каталізу, тим вище концентрація сірчаної кислоти. Кількість повітря па різних стадіях процесу окислювання визначає повноту окислювання й у той же час зміст у кислоті оксидів азот( а, наявність яких перешкоджає її застосуванню в деяких виробництвах. З погляду максимального використання вторинних ресурсів тепла варто було б усе тепло реакції окислювання сірководню до сірчистого ангідриду одержати в печі-казані. При цьому окислювання повинне йти зі значним надлишком повітря, що приведе до часткового окислювання 5ПРО2 у 5ПРО3 , що володіє значно більшою корозійною активністю, чим 5ПРО2 , а також до окислювання ціаністого водню в оксид азоту, що у контактному апараті окисляється до диоксида азоту, що розчиняється в сірчаній кислоті. Тому процес окислювання в печі-казані ведуть із придухою, у цьому випадку ціаністий водень окисляється тільки до елементарного азоту, практично не утвориться 803 , однак і сірководень окисляється не цілком і частину його (до 2,5%) залишається в продуктах чи згоряння окисляється до елементарної сірки. У Зв'язку з цим виникає необхідність допалити його в спеціальній камері дожигания, розташованої після казана-утилізатора. У цю камеру дається повітря в кількості, необхідному для повного окислювання, що залишилося в газі чи сірководню сірки, при цьому кількості повітря окислювання азоту в N0 не відбувається, а незначна кількість 503 , що тут може утворитися, уже не приведе до корозії казана-утилізатора. Показником, що свідчить про те, що повітря в камеру дожигания подають у необхідній кількості, є ріст температури продуктів окислювання на 25—30°С; якщо ріст температури менше, повітря мало, більше — занадто багато.
Наступним етапом змішання продуктів окислювання з повітрям є камера змішання. У неї надходять продукти окислювання після камери дожигания з температурою 805—810°С. При такій температурі процес контактування йде погано через сильний розігрів контактної маси, тому в камеру подають така кількість повітря, що забезпечує зниження температури суміші до 420—450 С. Суміш, що надходить, при окислюванні 802 у 5ПРО 3 на двох верхніх шарах контактної маси розігрівається за рахунок тепла реакції окислювання, до 460-470 С, що погіршує умови " контактування, тому після другого шару контактної маси в продукти контактування знову подають холодне повітря і знижують їхню температуру до 425-430 С. Таким чином, головною задачею персоналу у відділенні мокрого каталізу є підтримка заданого температурного режиму процесу шляхом зміни кількості повітря, подаваного на різні його стадії.
Істотне значення має і температура кислоти після абсорбера: чим нижче ця температура, тим більше пар сірчаної кислоти конденсується в абсорбері, тим менше їхня кількість надходить у электрофильтр, тим більше повне очищення вихлопних газів досягається в ньому. Зниження цієї температури може бути досягнуте за рахунок поліпшення охолодження кислоти в зрошувальних холодильниках.
Аналіз технології очищення газу і виробництва сірчаної кислоти по вакуум-карбонатному способі показує, що в процесі закладені визначені можливості зниження енерговитрат і рактивов. Крім розглянутих вище шляхів використання тепла коксового чи газу аміачної води замість пари для пагрева поглинального розчину до них варто віднести збільшення частки поташу в содопоташтгой чи суміші перехід па уловлювання сірководню поташным розчином. Це різко підвищить сероемкость розчину, знизить його питома витрата і відповідно питомі витрати пари, води, електроенергії на 1 т уловленого сірководню. Цьому перешкоджають дві обставини: дефіцит поташу й утворення значних кількостей ферроцианида калію і 'муравьинокислого калію. Рішення цієї задачі може бути знайдене шляхом регенерації поташу з баластових солей. Відома схема, по якій поглинальний розчин, виведений з циклу, упаривают під вакуумом, кристалізують, з виділенням в опадах ферроциапида і сульфату калію, матковий розчин повторно упаривают і кристалізують, причому в осад випадає до 60% поташу, що міститься в розчині, що повертають у робочий розчин. Осад ферроцнанида і сульфату калію спалюють разом з матковим розчином, що залишився, у спеціальній печі у відбудовній атмосфері й одержують розплав, що містить 40-60% Кас03, 25-35% Кзз, 15-20% ДО 2504, 2-3% КСМ5 і 10-15% 82 82ПРО 3, що псується в робочий цикл.
Технологічний режим мышьяково-содовой сероочист-I визначається наступними основними параметрами.
Вихідними матеріалами для готування робітника 1створу є: білий миш'як Ай2 Оз, ангідрид мышья-шистой кислоти, зміст Аз2 03 у технічному проекті повинне бути не менш 95 (I сорт) і 90% (II сорт), летучого залишку відповідно 5 і 10%; кадьниниро-шная сода.
Концентрація миш'яку в робочому розчині поглинь-?ля установлюється відповідно до змісту се-1водню у вихідному газі, при цьому співвідношення 5203 до Н2 5 підтримують близько 15, тобто процес ведуть зі збитком Аз3 0а.
Питома витрата поглинального розчину також визначається змістом сірководню в газе и концентрацією миш'яку в розчині. Так, для найбільше що часто зустрічаються значень змісту сірководню в газі 10, 16 і 20 г/м3 концентрація миш'яку в розчині складає відповідно 10, 16 і 16 г/л, а питома витрата розчину—15, 16 і 19 г/м3 газу. Таким чином, для коксового газу зі змістом сірководню 16—18 г/м3 (звичайне для шихт із донецьких вугіль) концентрація миш'яку повинна підтримуватися на рівні 16 г/л, а витрата розчину—18—19 л/м3 . Поглинальний розчин відрізняється помітною корозійною активністю, що трохи знижується при надлишку миш'яку; важливу роль у зниженні корозійної активності розчину грає величина • лужності розчину, що повинна підтримуватися на рівні рН = 7,8ч-7,9. Зниження лужності веде до зменшення кількості нерегенерируемых баластових солей і до росту корозійної активності розчину. У робочому розчині завдяки протіканню поряд з основними побічних реакцій відбувається безупинне нагромадження баластових солей — гипосульфата натрію МаЕ Й2 ПРО3 і роданистого натрії.
Нагромадження цих солей у розчині веде до росту його в'язкості і зниженню сероемкости. Тому частина розчину повинна безупинно виводитися з циклу на нейтралізацію баластових солей для того, щоб граничний зміст їх у розчині не перевищувало 300—350 г/л.
Таким чином, робітник поглинальний розчин повинний містити приблизно 16 г/л А52 ПРО3 , 12—14 г/л КагСОя, не більш 300 г/л баластових солей, в основному, гипосульфита і роданида натрію, мати лужність рН = = 7,8ч-7,9; питома витрата такого розчину повинний складати 18—19 г/м3 газу.
Важливим фактором, що обумовлює ефективність уловлювання сірководню, є повне очищення газу від бензолу, нафталіну й особливо бризів поглинальної олії, уносимых з газом з бензольних скруберів. Для очищення газу від слідів поглинальної олії газ перед уловлюванням з пего сірководню очищається від слідів олії в спеціально встановленому для цієї мети электрофильтре.
Щоб уникнути конденсації з газу в розчин пар поды, олій, смолистих речовин поглинальний розчин перед подачею на скрубери підігрівають до 40—42"С.
Регенерація розчину виробляється продувкою його повітрям,
У регенератор повітря надходить через спеціальні барбснажные пристрої, що розбивають струмінь повітря на дрібні пухирці. Під дією кисню повітря відбувається окислювання сульфо-мышьяковой солі з виділенням елементарної сірки. Цей процес можна значно інтенсифікувати шляхом збагачення повітря киснем до 30—35%. Разом з тим пухирці повітря, подымаясь нагору черз шар розчину, захоплюють за собою частки елементарної сірки, що утворилися; відбувається так називаний процес флотації сірки, що веде до утворення на поверхні розчину в регенераторі шаруючи сарною піни, що містить до 100 г/л елементарної сірки. Процес флотації надзвичайно чуттєвий до наявності в чи розчині в повітрі, подаваному на регенерацію, маслянистих, смолистих і інших домішок. Ці домішки перешкоджають спливанню (флотації) сірки, вона залишається в регенерованому розчині і відкладається в комунікаціях, апаратурі, на насадці скруберів. Тому украй важливим для успішного проведення процесу регенерації є не тільки очищення газу від слідів олій перед уловлюванням з нього сірководню, але і повне очищення повітря від слідів олій і пилу перед його надходженням у регенератор.
Витрата повітря в процесі регенерації 6—7 м3 на 1
Процес пеногашения і зневоднювання сірки на вакуум-фільтрах протікає, як правило, без яких-небудь ускладнень з одержанням сірчаної пасти вологістю 40—45%.
Плавлення цієї пасти в плавильнику ведеться при 130— 135°С, тому що при цьому виділяється деяка кількість сірчистого миш'яку, що забруднює плавленую сірку, у плавильник подається кальцинована сода з розрахунку 2—3 кг на 100 кг Н2 5.
Б результаті плавлення і наступного охолодження виходить елементарна сірка, що містить 99% сірки. 0,02% миш'яку, до 0,1% золи і 0,1% вологи. На виробництво 1 т елементарної сірки затрачається:
Кількість стічних вод, що утворяться в процесі, 3—4 м3 /т сірки.
Найбільш істотними відхиленнями в режимі є: нагромадження баластових солей у розчині, що знижує його сероемкость і підвищує в'язкість через несвоєчасний висновок розчину па нейтралізацію баластових солей; показником є підвищення змісту гипосульфита в робочому розчині більш 150 г/л; погіршення флотації сірки в регенераторі через забруднення розчину оліями, показником цього є істотне зменшення кількості сірчаної пасти, що надходить па плавлення.
Можливостей порушення режиму в цьому процесі значно менше, ніж у вакуум-карбонатному, та й сам процес порівняно простіше. Разом з тім висока энерго- і матеріалоємність процесу обумовлюють його застосування лити у випадках, коли потрібно підвищений ступінь очищення чи газу одержання як кінцевий продукт елементарної чи колоїдної сірки. Контрольные питання
1.На яких хімічних процесах засновані вакуум-карбонатний і мышья до воно-содового способи очищення коксового газу?
2.У чому сутність процесу одержання серпом кислоти методом мокрого каталізу?
3.Як утворяться баластові солі в поглинальних розчинах цехів сероочистки, які имекпся методи нейтралізації і регенерації з них реактивів?
4.Роль температурного режиму в процесі уловлювання сірководню і виробництва сірчаної кислоти по вакуум-карбонатному методі.
л. Порівняльна характер исшка апаратури для уловлювання сірководню і регенерації розчину по вакуум-карбонатному і мышь-яково-содсвому способах.
6. Шляху зниження матеріалі- і днергоемкосги процесів сероочистки.
ТЕХНОЛОГІЯ Й УСТАТКУВАННЯ ВИТЯГУ БЕНЗОЛУ І НАФТАЛІНУ З КОКСОВОГО ГАЗА
Технологічні схеми витягу бензела і нафталіну з коксового газу
Кінцеве охолодження коксового газу
По розповсюдженій у вітчизняної промышленности технологічній схемі цеху уловлювання хімічних продуктів коксування, що має напівпрямий спосіб одержання сульфату амонію (сатураторний чи бессатураторный), кінцеве охолодження коксового газу розташовується по газовій трасі після сульфатного відділення.
Коксовий газ після сульфатного відділення має температуру в межах 52—60°С, містить значні кількості нафталіну (1,2—1,5 г/м3 ) і водяників пар.
Для уловлювання бензольних вуглеводнів у скруберах у відділенні кінцевого охолодження газ потрібно: остудити до температури 25—30°С, очистити його від нафталіну і скондесувати частина воднпых пар. Холодильники, у яких прохолоджується газ, називаються кінцевими і розташовуються по газовій трасі цеху уловлювання перед бензольними скруберами. Для кінцевого охолодження коксового газу застосовують холодильники безпосередньої дії. У холодильниках газ безпосередньо стикається з охолодною водою, що вимиває з нього нафталін, ціаніди, роданиды, залишки аміаку й інші компоненти.
Очищення води циклу кінцевого холодильника від забруднень обмежується видаленням з її нафталіну відстоюванням або екстракцією (промиванням) смолою. Очищення газу від нафталіну ускладнюється тим, що частина выпадающего з газу у твердому виді нафталіну несуться з газом з кінцевого холодильника у видеаэрозолей. Широке застосування одержала схема кінцевого охолодження коксового газу з екстрагуванням нафталіну з води смолою і замкнутим циклом охолодної води. Охолодження води циклу кінцевого охолодження газу здійснюється па градирнях звичайного тину, однак задача захисту навколишнього середовища вимагає інших технічних _ рішень.
Па мал. 34 приведена схема кінцевого охолодження коксопого газу з застосуванням гарячої смоли для вимивання нафталіну з води. Верхня газова частина кінцевого холодильника обладнана полками і служить для охолодження газу. У полках мається значна кількість отворів діаметром 10 мм. Нижня частина холодильника служить промывателем і тому обладнана вісьма полками з отвором 3 мм.
Коксовий газ з температурою 52—60°С надходить у газову частину холодильника I, піднімаючи нагору, прохолоджується технічною водою до 25—30°С и направляється в бензольні скрубери. Охолодження газу виробляється оборотною технічною водою, що знаходиться в замкнутому циклі: холодильник — смолопромыватель — відстійник — градирня — насос — холодильник.
Охолоджена в градирні 7 вода з температурою 20— 25°С насосом 6 подасться на верхню газову частину холодильника / і прохолоджує що йде противотоком коксовий газ. При охолодженні газу одночасно з конденсацією водяних пар з нього вимиваються кристали нафталіну. Вода з нафталіном стікає по центральній трубі (чи бічний) у нижню частину холодильника, що служить промывателем 2.
У промыватель на одну из верхних чи полиць на кожну безупинно подається смола з температурою 70—80°С. Смола, стикаючись з водою, розчиняє міститься в кей нафталін.
Промыватель постачений паровим підігрівником для підігріву стікаючої смоли. Обсяг цієї частини промывателя дозволяє робити відстій смоли від води за 5— 8 ч. Відстояна смола з нижньої частини промывателя при 50—60°С виводиться через смолоотводчик у збірник 3, а потім передається насосом 4 у сховище відділення конденсації.
Вода з верхньої частини промывателя перетікає у відстійник 5, де остаточно, свобождается від незначної кількості уносимой нею смоли, і надходить на охолодження в градирню. Охолоджена вода знову надходить у холодильник, тобто знаходиться в замкнутому циклі. У воді після промывателя міститься незначна кількість нафталіну, що знижує витрати праці на очищення зрошувальних пристроїв градирні. Для розчинення наф талшта, що відкладається в газопроводі на ділянці від кінцевого холодильника до першого бензольного скрубера, газопровід періодично промивають гарячою поглинальною олією, що вводять у форсунку, розташовану на стояку виходу газу з кінцевого холодильника в газопровід.
Приведена схема кінцевого охолодження коксового газу як з нафталіновим промывателем, убудованим у корпус кінцевого холодильника, так і з выносным нафталіновим промывателем реалізована на більшості діючих підприємств. Найбільш істотним її недоліком є охолодження води циклу кінцевого охолодження газу в градирні примусового дуття. Ця вода, насичена ціаністими і роданистыми з'єднаннями, солями аміаку, розчиненими у воді органічними сполуками, зокрема фенолами, відрізняється високою корозійною активністю, тому охолодження її в градирнях примусового дуття сучасної конструкції з отсосом паров вентиляторами ВГ-25 і ВГ-50 приводить до інтенсивного руйнування цих вентиляторів і металоконструкцій градирень. У зв'язку з цим приходиться застосовувати або баштові, безвентиляторні градирні, або градирні спеціальної конструкції, у яких вентилятори, що подають повітря для охолодження води, розташовані на одній із причілків градирні і не відсмоктують повітря і водяні пари з робочої зони градирні, а навпаки, нагнітають повітря в цю золу, забезпечуючи віднесення водяних пар з робочої зони і охолодження за рахунок їхнього випару основної маси води. Обмежена кількість повітря, подаваного цими вентиляторами, не дозволяє досить ефективно остудити воду в жаркий час.
Головним недоліком такої схеми є інтенсивне забруднення атмосферного повітря в районі градирні ціаністими і роданистыми з'єднаннями аміаку, парами нафталіну і фенолів, що видуваються з охолодженої води при продувці її повітрям.
На нових і реконструируемых заводах застосовують технологічні схеми кінцевого охолодження газу з замкнутим стосовно атмосфери циклом охолодження водах.
Одним з варіантів такої схеми є охолодження оборотної води циклу кінцевого охолодження в кожухо-трубных холодильниках технічною водою. У цьому випадку оборотна вода циклу кінцевого охолодження не зі спілкується з атмосферою. Надлишок, що утвориться, її скидається у фенольну каналізацію і надходить на біохімічну установку, а технічна вода, що прохолоджує оборотну воду циклу кінцевого охолодження, не містить шкідливих домішок і прохолоджується на звичайних градирнях оборотного водопостачання. При достатній чистоті поверхонь теплообміну до жухо трубних холодильників і ефективному охолодженні технічною водою така схема забезпечує необхідний рівень охолодження коксового газу й очищення його від нафталіну. Однак головним недоліком цієї схеми є те, що а відмінність від звичайної схеми оборотна вода циклу кінцевого охолодження до межі насичена ціаністими, роданистыми й іншими з'єднаннями і не вимиває їх з коксового газу. Коксовий газ, що містить ці з'єднання, при уловлюванні бензолу погіршує якість поглинальної олії; дистиляція цієї олії веде до інтенсивної корозії устаткування бензольного відділення; очищення такого газу від сірководню, викликає підвищену витрату реагентів (кальцинованої чи каустичної соди), утворення значних кількостей баластових солей, інтенсивну корозію устаткування сероочистки.
Зазначені недоліки цієї схеми змусили шукати інші технічні рішення по замиканню циклу оборотної води кінцевого охолодження.
Одне з них передбачає установку після кінцевого холодильника ще одного апарата такої ж конструкції. Призначення цього апарата — десорбція роданистых, ціаністих і інших з'єднань з води замкнутого циклу кінцевого охолодження. Ця вода після кожухотрубных холодильників подається в десорбср зверху за звичайною схемою, знизу також за звичайною схемою в нього подається коксовий газ після очищення його від бензолу і сірководню. Коксовий газ видуває з води ціаністі, роданистые й інші з'єднання і направляється на спалювання в споживачів. Вода, значною мірою очищена від цих з'єднань, подасться на кінцевий газовий холодильник.
Така схема, упроваджена на одному з заводів, значною мірою усуває недоліки схеми з замкнутими циклами води кінцевого охолодження, тому що кінцеве охолодження газу ведеться водою, не насиченої ціаністими і роданистыми з'єднаннями, отже, охолоджений газ очищається і від цих з'єднань.
Іншим варіантом закриття циклу води кінцевого охолодження є розташування апарата уловлювання сірководню перед бензольними скруберами. У „том випадку газ після сатуратора прохолоджується в кінцевому холодильнику I ступіні до 38—40°С, що прохолоджується вода знаходиться в замкнутому циклі і прохолоджується в кожухотрубных холодильниках оборотною технічною вірою. Після кінцевого холодильника I ступіні газ надходить на уловлювання сірководню, при цьому він одночасно очищається від ціаністих і роданистых з'єднань і надходить на кінцевий холодильник II ступіні, що працює з відкритим циклом охолодної води, де прохолоджується до 25—27°С и потім надходить на уловлювання бензолу. При такій схемі забезпечується достатнє охолодження коксового газу, виключаються погіршення поглинальної олії і корозія устаткування бензольного відділення. Разом з тим зберігаються підвищені витрату реактивів і утворення баластових солей при очищенні газу від сірководню.
У проектах нових і реконструируемых заводів передбачається охолодження коксового газу сумішшю води і поглинальної олії. Передбачається, що в цієї випадку весь нафталін з коксового газу буде уловлюватися поглинальною олією, суміш води й олії буде надходити у відстійник місткістю, що забезпечує досить повне відділення олії від води. Охолодження води буде здійснюватися в кожухотрубных холодильниках, олія з відстійника буде направлятися в збірник олії після скруберів, насиченого бензолом, і потім надходити у відділення дистиляції бензолу, у якому в цьому випадку встановлюється додаткова колона для виділення нафталінової фракції з олії. Пропонована схема повинна істотно поліпшити очищення газу від нафталіну, однак у промислових масштабах вона ще не впроваджена, що не дозволяє оцінити се ефективність.











Похожие рефераты:
Впровадження безсатураторного методу отримання сульфату амонію
Проект улавливания бензольных углеводородов из газа
Производство циклогексана из бензола
Методи аналізу рідких, твердих і газоподібних речовин
Переработка и очистка сырого бензола
Подготовки добываемой газо-водонефтяной эмульсии
Разработка САПР трубчатых реакторов для производства малеинового ангидрида
Анализ сополимеризации индена с малеиновым ангидридом
Извлечение сульфит натрия из отходов процесса производства тринитротолуола
Проект реконструкции цеха первичной переработки нефти и получения битума на ОАО «Сургутнефтегаз»
Проект ковбасного цеху продуктивністю 6,8 тонн за зміну
Теоретичні основи теплотехніки
Программа для поступающих в вузы (ответы)
Анализ и технологическая оценка химического производства