| Скачать .docx |
Реферат: №10: контрольно-измерительные приборы
Из учебного пособия «Автоматизации технологических процессов и производств» М.Ю. Богдан, В.Ф. Дунаев.
…
ТЕМА №10: КОНТРОЛЬНО-ИЗМЕРИТЕЛЬНЫЕ ПРИБОРЫ
| 10.1. Введение |
| 10.2. Измерение температуры |
| 10.3. Измерение давления и вакуума |
| 10.4. Измерение расхода и количества |
| 10.5. Измерение уровня |
| 10.6. Измерение концентрации растворов |
| 10.7. Контроль состава и влажности газов |
| Вопросы по теме №10 |
10.1. Введение
Конец ХХ столетия ознаменовался стремительным развитием электронной техники, обновлением парка средств измерения, применяемых в целлюлозно – бумажном производстве. Появились приборы, использующие новые принципы измерения технологических параметров. Информация о новых разработках не всегда вовремя доходит до учебных заведений. Авторы этого учебного пособия понимают, что их работа отстает от новейших требований промышленности, поэтому в тему «Контрольно – измерительные приборы» включили наиболее доступные материалы.
10.2. Измерение температуры
Температурой называют физическую величину, характеризующую степень нагретости тела. Это понятие связано со способностью тела с более высокой температурой передавать свою теплоту телу с более низкой температурой до тех пор, пока их температуры не сравняются. Одновременно с изменением температуры тел меняются и их физические свойства.
Приборы для измерения температуры классифицируют в зависимости от того, какой метод измерения положен в основу их конструкции: контактный (метод непосредственного соприкосновения измерительного прибора с измеряемой средой) и неконтактный (метод, основанный на расположении измерительного прибора на расстоянии от измеряемой среды).
К приборам, основанным на контактном методе измерений, относят жидкостные стеклянные термометры, термометры расширения твердых тел, манометрические термометры, термоэлектрические термометры (термопары), термопреобразователи (термометры) сопротивления. Для целей автоматизации применимы только два последних вида термометров.
Термоэлектрические термометры (термопары) являются первичными преобразователями, выходной сигнал которых измеряют магнитоэлектрическими милливольтметрами или автоматическими потенциометрами.
Термоэлектрический термометр, простейшая цепь которого показана на рис. 10.1, а, представляет собой чувствительный элемент, выполненный в виде двух проводников из разных металлов (или полупроводников) со спаянными концами. Сущность термоэлектрического эффекта заключается в том, что в месте соединения двух проводников из разных металлов возникает электродвижущая сила, называемая термоэлектродвижущей (сокращенно термо-ЭДС).
Термо-ЭДС зависит от материала проводников А и Б, составляющих термоэлектрический термометр, а также от температуры холодного спая, называемого свободным концом 1. Свободный конец термоэлектрического термометра должен находиться в зоне постоянной температуры, имеющей определенное (известное) значение. При этом условии термо-ЭДС термоэлектрического термометра, а значит, и показания измерительного прибора будут зависеть только от температуры рабочего конца 2. Фактически свободный конец термоэлектрического термометра, как правило, находится в зоне переменной температуры, поэтому в качестве соединительных применяют так называемые компенсационные провода, позволяющие перенести свободный конец в зону с постоянной известной температурой.
Для предохранения от повреждений термоэлектрические термометры заключают в защитную арматуру (рис. 10.1, б).
Термоэлектрические термометры имеют стабильную характеристику: термо-ЭДС, развиваемая ими, стандартизована, что делает термоэлектрические термоменты взаимозаменяемыми.
Современные средства микроэлектроники позволяют сигналы от термопар не только усиливать до нормального уровня, но и оцифровывать.

Рис. 10.1. Простейшая термоэлектрическая цепь (а) и общий вид термоэлектрического термометра (6): 1 - свободный конец; 2 - рабочий конец; 3 - термоэлемент; 4 - жароупорный наконечник; 5 - металлический чехол; 6 - фарфоровые изоляторы; 7 - головка термометра с зажимами; А, Б - проводники из разных металлов
Предусмотрено изготовление пяти типов термоэлектрических термометров; вольфрамрений (5% рения) —вольфрамрениевые (20% рения) типа ТВР; платинородий — платиновые типа ТПП; платинородий (30% родия) — платинородиевые (6% родия) типа ТПР; хромел ь-алюмелевые типа ТХА; хромель-копелевые типа ТХК. Кроме того, промышленность изготовляет нестандартные вольфраммолибденовые термоэлектрические термометры типа ВМ.
Верхний предел температур, измеряемых термоэлектрическими термометрами, зависит от их типа. Так, термометр ТВР применяют для измерения температур до 2200°С, ТПП —до 1300, ТПР —до 1600, ТХА —до 1000, ТХК —до 600°С.
Термопреобразователи сопротивления (термометры сопротивления) широко применяют во всех отраслйх промышленности для измерения температуры в трубопроводах, технологическом оборудовании, электрических вращающихся машинах, нагревательных печах, а также в производственных помещениях.
Действие термопреобразователей сопротивления основано на свойстве применяемых в них проводниковых материалов (химически чистой платины или меди) изменять свое электрическое сопротивление при изменении температуры.
Платиновые термопреобразователи сопротивления применяют для измерения температуры от —260 до 1100°С. Чувствительный элемент такого термопреобразователя (рис. 10.2) изготовлен из платиновой проволоки /диаметром 0,05...0,08 мм, намотанной на слюдяную пластинку 4 (каркас) с зубчатой нарезкой, и помещен в защитную арматуру 8.
Медные термопреобразователи сопротивления для измерения температуры от —50 до 200°С изготовляют из медной изолированной проволоки диаметром 0,1. .0,2 мм, а выводы—из медной луженой проволоки диаметром 1... 1,5 мм.

Рис. 10.2. Платиновый термопреобразователь сопротивления: 1 - платиновая проволока; 2 - каркас; 3 - серебряная лента; 4 - слюдяная пластинка; 5 - выводы; 6 - чувствительный элемент; 7 - оксид аммония; 8 - защитная арматура; 9 - зажим; 10 - крышка; 11 - головка; 12, 13 - штуцера под кабель и штуцер для крепления оправы; 14 - изоляторы
Вторичными измерительными приборами для термопреобразователей сопротивления служат такие же нормирующие усилители и аналого- цифровые преобразователи, применяемые для термопар.
Пирометры излучения применяют для измерения температуры твердых и расплавленных тел в пределах от 400 до 4000°С. Интенсивность излучения накаленных тел зависит от температуры их нагрева. Чем выше эта температура, тем больше излучение.
Пирометры, измеряющие температуру по яркости накаленного тела, известны под названием пирометров частичного излучения; к ним относятся оптические и фотоэлектрические пирометры. Оптические пирометры для стационарных измерений не применяют, поэтому в данном учебнике они не рассматриваются. Для измерения мощности полного излучения накаленных тел, т. е. суммарного теплового и светового, служат радиационные пирометры, их называют еще пирометрами полного излучения.
Фотоэлектрические пирометры . В них использовано свойство фотоэлемента образовывать под действием ярко накаленного тела фотоэлектрический ток, значение которого пропорционально интенсивности падающего на фотоэлемент светового потока.
Фотоэлектрический пирометр (рис. 10.3, а) состоит из визирной головки б, силового блока 2, стабилизатора напряжения 1, электронного потенциометра 14 и разделительного трансформатора 15. В визирной головке, являющейся первичным прибором пирометра, помещен фотоэлемент 12. Для измерения температуры визирную головку устанавливают так, что световой поток от излучателя 5 направляется через линзу 4 объектива на фотоэлемент. Правильная наводка визирной головки на излучатель производится с помощью окуляра 11 и зеркального отражателя 7. Перед кассетой установлен электромагнитный вибратор 8, заслонка которого вибрирует с частотой электрического тока 50 Гц и попеременно открывает отверстия кассеты Р, пропуская на фотоэлемент световой поток то от излучателя, то от лампы накаливания 3, являющейся эталоном.
Под влиянием световых потоков от излучателя и лампы накаливания на фотоэлементе образуется переменный фотоэлектрический ток, сила которого зависит от разности световых потоков. Переменное напряжение фотоэлектрического тока вначале усиливается электронным усилителем Д, расположенным в визирной головке, а затем в силовом блоке.
Лампа накаливания подключена к выходному каскаду силового блока. Если световые потоки от излучателя и лампы накаливания одинаковы, то одинаковы и электрические импульсы, посылаемые фотоэлементом в измерительную цепь. Если температура излучателя увеличится, то импульсы, посылаемые фотоэлементом, будут также увеличиваться, вследствие чего ток в лампе накаливания возрастет до восстановления равновесия. Таким образом, схема, реагируя на неравновесие (разбаланс) импульсов фотоэлемента, будет непрерывно изменять значения тока, протекающего через лампу, обеспечивая равенство потоков лампы накаливания и излучателя. Измеряя силу тока, протекающего через лампу накаливания, можно определять температуру излучателя.
Для измерения силы тока использован самопишущий электронный потенциометр 14, подключенный к шунту, который находится в цепи лампы накаливания.

Рис. 10.3. Фотоэлектрический (а) и радиационный (б) пирометры излучения:
1 - стабилизатор напряжения; 2 - силовой блок; 3 - лампа накаливания; 4 - линза; 5 - излучатель; 6 - визирная головка; 7 - зеркальный отражатель; 8 - электромагнитный вибратор; 9 - кассета; 10 - светофильтр; // - окуляр; 12 - фотоэлемент; 13 -электронный усилитель; Ц - электронный потенциометр; 15 - разделительный трансформатор; 16 - диафрагма; 17 - объектив телескопа; 18 - термоприемник; 19 -стеклянная колба; 20 - медный кожух; 21 - цоколь; 22 - вторичный прибор; 23 -медные провода
Фотоэлектрические пирометры применяют для автоматического контроля так называемой яркостной температуры в пределах от 600 до 4000° С (например, прокатываемого металла).
Радиационные пирометры состоят из следующих основных частей: телескоп вторичного измерительного прибора и панели с катушками сопротивления. В зависимости от конструктивного выполнения телескопы, являющиеся первичным прибором (преобразователем), разделяются на рефлекторные и рефракторные. В пирометрах с рефлекторным телескопом поток излучения концентрируется на чувствительном элементе с помощью сферического зеркала-рефлектора, а в пирометрах с рефракторным телескопом—с помощью двояковыпуклой схеклянной линзы объектива.
Рассмотрим принципиальную схему радиационного пирометра с рефракторным телескопом (рис. 10.3, б), получившего наиболее широкое применение. Объектив 17 телескопа направляют (визируют) на излучатель 5 (в данном случае — отверстия в кладке печи) так, чтобы поток лучей от него проходил через линзу 4 объектива и концентрировался на термоприемнике 18— чувствительном элементе телескопа. Термоприемник представляет собой термобатарею, состоящую из десяти миниатюрных термоэлектрических термометров, соединенных последовательно для увеличения термо-ЭДС.
Линза окуляра 11 предназначена для правильной наводки (визирования) телескопа на нагретое тело, защитное стекло — для предохранения глаз наблюдателя, а диафрагма 16—для подгонки напряжения на зажимах телескопа при его градуировке.
Телескоп применяют для измерения температуры нагретых тел в пределах от 400 до 2500°С. Оптическая система (линзы объектива и окуляра), чувствительный элемент (термобатарея), диафрагма и защитное стекло помещены в литой цилиндрический корпус, снабженный штуцером для крепления телескопа.
Наиболее распространенным радиационным пирометром является пирометр РАПИР, основным элементом которого является телескоп ТЭРА-50 с термобатареей, преобразующей тепловое излучение нагретого тела в термо-ЭДС, измеряемую вторичным прибором.
Кроме телескопа ТЭРА-50 в комплект пирометра РАПИР входят панель с катушками сопротивлений, защитная арматура ЗАРТ-53, один или два вторичных прибора (милливольтметры или потенциометры) и соединительные медные провода. Арматура ЗАРТ-53 защищает телескоп от возможных механических повреждений, загрязнений и главным образом от высокой температуры окружающей среды.

Рис. 10.4. Общий вид телескоп ТЭРА-50: 1 - зажимы для подключения измерительного прибора; 2 - линза окуляра; 3 - корпус телескопа; 4 - термобатарея; 5 - фланец; 6 - линза объектива; 7 - диафрагма; 8 - штуцер
При измерении радиационным пирометром температуры расплавленного металла применяют так называемые калильные трубы (защитные огнеупорные чехлы).
Агрегатный комплект стационарных пирометров АПИР-С (ГСП) относится к пирометрам полного и частичного излучения и предназначен для бесконтактного измерения и контроля радиационной температуры поверхностей от 100 до 2500°С.
Преобразователи этих пирометров работают в комплекте с вторичными измерительными преобразователями ПВ-0.
В комплект АПИР-С входит несколько первичных преобразователей, предназначенных для измерения различных температур.
Рассмотрим устройство и принцип действия одного из наиболее распространенных первичных преобразователей ППТ-121 (рис. 10.5) для измерения температуры полного излучения.

Рис. 10.5. Пирометрический преобразователь ППТ-121:
1 - кронштейн; 2 - приемный элемент (термобатарея); 3 - конденсор; 4 - конденсорные линзы; 5 - полевая диафрагма; 6 - апертурная диафрагма; 7 - линза объектива; 8 - защитное стекло; 9 - наружная труба; 10 -разъем
Он состоит из двух основных узлов: объектива, предназначенного для передачи энергии излучения от объекта измерения в приемное устройство, и приемного устройства, преобразующего энергию излучения в электрический сигнал термо-ЭДС. Объектив собран на кронштейне 1 и состоит из завальцованной в металлической втулке линзы 7 объектива, полевой диафрагмы 5, апертурной диафрагмы 6 и конденсора 3.
Линза служит для получения изображения объекта в плоскости полевой диафрагмы, которая укреплена на кронштейне с помощью винта. Конденсор, состоящий из втулки и двух одинаковых конденсорных линз 4, передает изображение от полевой диафрагмы в плоскость приемного элемента 2 приемного устройства.
Приемный элемент представляет собой термобатарею из миниатюрных фольговых хромель-копелевых термоэлектрических термометров (термопар), соединенных последовательно для увеличения термо-ЭДС.
Термо-ЭДС, развиваемая термобатареей, зависит от разности температур горячих спаев, нагреваемых сфокусированным излучением, и холодных спаев, имеющих хороший тепловой контакт через медную шайбу с корпусом преобразователя. Температура холодных спаев зависит от температуры окружающей среды и, в частности, от температуры корпуса преобразователя, в котором находится термобатарея.
Для настройки стандартной градуировочной характеристики термобатареи используют апертурную диафрагму 6, которую перемещают до подгонки градуировочной характеристики преобразователя до номинальной.
Наружную трубу 9 пирометра надевают на объектив и закрепляют крышкой со стеклом 8, предохраняющим объектив от загрязнения. Подключают преобразователь ППТ-121 в измерительную схему с помощью разъема 10.
Вторичный измерительный преобразователь ПВ-0 предназначен для усиления и преобразования в выходной сигнал ГСП напряжения низкого уровня, поступающего от первичного пирометрического преобразователя полного излучения ППТ-121.
Сигнал низкого уровня, пропорциональный измеряемой температуре объекта, от первичного пирометрического преобразователя полного излучения ППТ поступает на вход преобразователя ПВ-0, где он преобразуется и усиливается до напряжения 0...2 В.
10.3. Измерение давления и вакуума
Все тела, находящиеся на земной поверхности, испытывают со всех сторон одинаковое давление атмосферы, окружающей земной шар. Это давление называется атмосферным. Кроме того, различают абсолютное pабс , избыточное pизб давления и вакуум pвак . Абсолютным называют полное давление с учетом давления атмосферы, отсчитываемое от абсолютного нуля. Избыточным называют давление сверх атмосферного, равное разности между абсолютным и атмосферным давлением pизб = pабс - рот . Избыточное давление отсчитывается от условного нуля, за который принимается атмосферное давление.
Если из закрытого сосуда откачать часть воздуха, то абсолютное давление внутри сосуда понизится и станет меньшим, чем атмосферное. Такое давление внутри сосуда называют вакуумом. Вакуум равен разности между атмосферным и абсолютным давлениями.
Для измерения избыточного давления газа, пара и жидкости применяют манометры; небольших давлений и вакуума — напоромеры и тягомеры; вакуума — вакуумметры; давления и вакуума — тягонапоромеры и мановакуумметры.
Манометры, вакуумметры и мановакуумметры изготовляют по ГОСТ 2405—Ј8, а напоромеры, тягомеры и тягонапоромеры — по техническим условиям предприятий-изготовителей.
Манометры. По принципу действия их подразделяют на жидкостные (трубные), пружинные, мембранные, сильфонные, пьезоэлектрические, поршневые и проволочные (тензоманометры). Рассматрим лишь тензорезисторные манометры, пригодные для автоматизации технологических измерений.
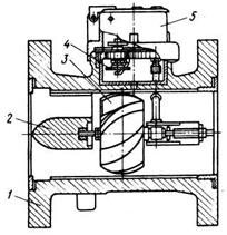
Манометр САПФИР-22ДИ (рис. 10.6) для измерения избыточного давления состоит из измерительного блока 4 и унифицированного электронного устройства 5. Внутри основания 2 блока 4 размещен мембранный тензопреобразователь 7, полость 8 которого заполнена кремнийорганической жидкостью и отделена от измеряемой среды металлической гофрированной мембраной 10. Мембрана приварена по наружному контуру к основанию 2.

Рис. 10.6. Мембранный манометр САПФИР-22ДИ: 1 - прокладка; 2 - основание; 3 -полость; 4 - измерительный блок; 5 - электронное устройство; 6 -гермовывод; 7 - мембранный тензопреобразователь; 8 - полость тензопреобразователя; 9 - фланец; 10 - мембрана; 11 - камера
Чувствительным элементом тензопреобразователя является пластина из монокристаллического сапфира с кремниевыми пленочными тензорезисторами, прочно соединенная с мембраной 10. Основное свойство тензорезисторов — способность изменять свое электрическое сопротивление в зависимости от степени прогиба мембраны тензопреобразователя.
Измеряемая величина (давление среды в технологическом аппарате или трубопроводе) подается в камеру 11 фланца 9 измерительного блока и через жидкость, заполняющую тензопреобразователь, воздействует на мембрану, вызывая ее прогиб и изменение электрического сопротивления тензорезисторов.
Электрический сигнал от тензопреобразователя передается из измерительного блока в электронное устройство 5 по проводам через вывод 6. Электронное устройство преобразует этот сигнал в токовый выходной сигнал манометра, значение которого зависит от измеряемого давления.
10.4. Измерение расхода и количества
В промышленности учет расхода жидкостей, пара и газа ведут с помощью двух групп приборов: расходомеров, измеряющих расход вещества, т. е. его количество, протекающее по трубопроводу в единицу времени, и счетчиков количества, измеряющих суммарный объем или массу вещества, протекающего по трубопроводу.
Часть расходомеров оборудована счетными устройствами, служащими как для измерения расхода, так и для определения суммарного расхода за определенный промежуток времени. Наиболее широко применяют расходомеры переменного и постоянного перепада. Расход вязких жидкостей, например мазута, измеряют ультразвуковыми расходомерами. Однако они сложны и дороги, поэтому их применяют сравнительно редко (в данной книге они не рассматриваются). Расходомеры, основанные на других принципах действия, пока еще не получили широкого распространения.
Расходомеры переменного перепада. Принцип действия расходомеров переменного перепада основан на измерении давления по перепаду, который создается в трубопроводе установленным внутри него сужающим устройством. В суженном сечении увеличиваются скорость, а следовательно, и кинетическая энергия потока, что вызывает уменьшения его потенциальной энергии. Соответственно статическое давление потока после сужающего устройства будет меньше, чем перед ним. Разность между статическими давлениями потока, взятыми на некоторых расстояниях до и после сужающего устройства, называют перепадом давления.
Простейшая схема измерения расхода по методу переменного перепада давления (рис. 10.7) включает в себя сужающее устройство (диафрагму) 2, установленное в трубопроводе 1, соединительные трубки 3 для отбора давления до сужающего устройства и после него и передачи этого давления к U-образному манометру 4.

Рис. 10.7. Принципиальная схема измерения расхода по методу переменного перепада давления: 1 - трубопровод; 2 - сужающее устройство (диафрагма); 3 - соединительные трубки; 4 - U-образный манометр
Перепад давления р будет тем больше, чем больше скорость потока, т. е. чем больше расход. Следовательно, перепад давления на сужающем устройстве является мерой расхода жидкости, газа или пара, протекающих через трубопровод.
К достоинствам расходомеров переменного перепада относится возможность использования их при различных температурах и давлениях измеряемой среды, а к недостаткам — потеря давления потока и относительная трудность промышленного применения расходомеров при малых расходах.
Для измерения расхода по методу переменного перепада давления в качестве сужающих устройств применяют стандартные диафрагмы и сопла, изготовленные в соответствии с требованиями специальных правил.
В качестве стандартных сужающих устройств используются:
- трубки Вентури;
- трубки Пито;
- расходомерные сопла;
- диафрагмы.
Наиболее часто в качестве сужающего устройства используются диафрагмы.
Расходомерная диафрагма представляет собой диск с отверстием. Диафрагмы бывают бескамерные и камерные. Бескамерная диафрагма 2 (ГОСТ 26969—86) представляет собой стальной диск, имеющий концентрическое (симметричное оси) отверстие с острой кромкой со стороны входа потока и коническую часть со стороны выхода. Толщина диска не должна превышать 0,05 внутреннего диаметра трубопровода. Бескамерные диафрагмы применяют в трубопроводах диаметром более 400 мм. Отбор давления производится непосредственно перед диафрагмой и после нее по ходу потока в трубопроводе. При этом отборное устройство, установленное перед диафрагмой, обозначают знаком «+», а расположенное за диафрагмой —знаком «—».
Камерная диафрагма (рис. 10.8) состоит из диска 1 и двух кольцевых камер 2 и для отбора давления до диафрагмы и после нее. Камеры соединяются с внутренним пространством трубопровода через кольцеобразные щели А и Б, расположенные непосредственно у торцовой поверхности диафрагмы. Таким образом, отбор давления в камерных диафрагмах производится по периметру трубопровода для измерения среднего давления в трубопроводе. К камерам присоединяют трубки 5 и 6, передающие перепад давления от диафрагм к дифманометру.

Рис. 10.8. Камерная диафрагма: 1 - диск; 2, 3 - кольцевые камеры; 4, 7 - фланцы; 5, 6 - соединительные трубки; 8 - прокладки; 9 -болты
Камерные диафрагмы применяют в трубопроводах с внутренним диаметром от 50 до 400 мм. Диафрагму и кольцевые камеры изготовляют из материалов, устойчивых к длительным воздействиям измеряемой среды. Чаще всего диск делают из нержавеющей, а камеры—из углеродистой стали. К качеству механической обработки поверхностей камерных диафрагм и других сужающих устройств предъявляют повышенные требования. Отверстие диска со стороны входа потока цилиндрическое на длине по оси не более 0,02 внутреннего диаметра трубопровода, а далее расточено на конус под углом 45° у выхода потока. Кромка отверстия диска у входа потока острая, без закруглений, вмятин и заусенцев. Угол между торцовой поверхностью диафрагмы и цилиндрической частью отверстия 90°.
Камерные диафрагмы устанавливают на прямолинейных участках трубопроводов между двумя фланцами 4 и 7, стягиваемыми болтами 9. Для уплотнения соединения между фланцами и кольцевыми камерами, а также между камерами и диском ставят прокладки 8. Материал для прокладок выбирают в зависимости от химических свойств и давления измеряемой среды.
Расходомерное сопло (рис. 10.9) состоит из плавно сужающейся части на входе и цилиндрической — на выходе.
Кромка цилиндрической части острая, без фасок, закруглений и заусенцев. Очертание профильного отверстия сопла подобно очертанию струи при входе ее в сужающее устройство, поэтому в нем образуется значительно меньше завихрений, приводящих к безвозвратной потере давления потока, чем в диафрагме. Кроме того, сопла более стойки к истиранию и менее подвержены загрязнению. Но из-за сложности изготовления их применяют редко.

Рис. 10.9. Расходомерное сопло
Давление отбирают до начала сужения потока и в начале цилиндрической части сопла. На рисунке показаны два варианта отбора давления через кольцевые камеры (вверху) и через отдельные отверстия непосредственно у сужающего устройства (внизу).
Достоинства метода переменного перепада давления
1. Универсальность. Данный метод применяется для измерения расход практически любых сред: жидкостей, газа, пара. Для вязких жидкостей применяются сужающие устройства специальной формы.
2. Низкая первоначальная стоимость. Стоимость расходомера, основанного на методе переменного перепада давления, складывается, исходя из стоимости сужающего устройства, импульсных линий и датчика дифференциального давления.
3. Беспроливная методика поверки. Для периодической поверки расходомеров на СУ требуется измерить геометрические размеры сужающего устройства и поверить датчик дифференциального давления.
4. Отсутствие движущихся частей.
5. Измерение расхода в условиях высокого давления. Давление в трубопроводе может достигать 40МПа.
6. Измерение расхода в условиях высоких и низких температур. Диапазон температуры измеряемой среды лежит в пределах от -200 до +1000°С.
7. Широкий диапазон типоразмеров. Метод переменного перепада давления используется как на трубопроводах с малым диаметром условного прохода (Ду = 15 мм), так и на больших трубопроводах (Ду = 2000 мм).
Недостатки метода переменного перепада давления
1. Узкий динамический диапазон. Стандартный динамический диапазон сужающих устройств приблизительно 1:3. Такое ограничение связано, в первую очередь, с квадратичной зависимостью между расходом и перепадом давления на СУ. Использование высокоточных датчиков дифференциального давления позволяет увеличить динамический диапазон.
2. Высокая стоимость эксплуатации. Расходомеры на сужающих устройствах требуют периодического обслуживания: измерение геометрических размеров сужающего устройства, прочистка импульсных линий, прогрев импульсных линий, установка нуля на датчике дифференциального давления.
3. Небольшой межповерочный интервал. Стандартный межповерочный интервал расходомера на СУ составляет – 1 год.
4. Низкая точность измерений. Погрешность измерений обычно менее 3,0-3,5 %.
Камерный метод измерения расхода. Камерные расходомеры измеряют объемный расход напрямую путем повторяющегося захвата порции жидкости. Общий объем жидкости, проходящей через расходомер в заданный промежуток времени, – это произведение объема порции на количество порций. Камерные расходомеры часто суммируют расход напрямую на встроенный счетчик, но они также могут генерировать импульсный выход, который может быть прочитан на местном ЖКИ или передан в комнату управления. Так как каждый импульс представляет дискретный объем жидкости, они хорошо подходят для автоматического дозирования и учета. Снижение точности камерных расходомеров связано с просачиванием через внутреннюю изолированную поверхность. Три основных типа таких расходомеров: поршневые счетчики, счетчики с овальными шестернями и дисковые счетчики.
Достоинства камерного метода измерения расхода
1. Невысокая стоимость. Простота метода измерения определяет невысокую себестоимость камерных расходомеров.
2. Возможность измерения малых расходов.
Недостатки камерного метода измерения расхода
1. Наличие движущихся частей. Износ движущихся механизмов приводит к снижению точности измерений или к возможному выходу из строя расходомера.
2. Сложность ремонта. Обычно ремонт камерных расходомеров возможен только в заводских условиях.
Вихревые расходомеры. При определенных условиях движения потока среды, часть кинетической энергии потока может преобразовываться в пульсации (завихрения). Частота следования этих пульсаций пропорциональна скорости потока.
Общие характеристики для большей части вихревых расходомеров:
1. Стандартный выходной частотный сигнал.
2. Широкий динамический диапазон (от 1:10 до 1:40).
3. Достаточно высокая точность измерений.
4. Независимость точности измерения расхода от изменений температуры, давления и плотности измеряемой среды.
5. Высокая повторяемость и стабильность показаний.
6. Простота конструкции, легкость в монтаже, низкая стоимость обслуживания.
7. Универсальность принципа – измерение жидкостей, газа и пара.
Существует несколько основных типов вихревых расходомеров, отличающихся по способу образования вихрей. Наиболее распространенный тип, у которого поперек потока измеряемой среды установлено плохообтекаемое тело (тело обтекания, вихревое тело, вихреобразователь), за которым поочередно с разных сторон образуются вихри.
Принцип действия. При обтекания потоком неподвижного препятствия (тела обтекания) образуются вихри. Образование вихрей и их отрыв от тела обтекания происходит поочередно с разных его сторон.

Рис. 10.10. Принцип работы вихревых расходомеров
Развитие вихря с одной стороны препятствует его образованию с противоположной стороны. За телом обтекания образуется двойная дорожка из вихрей, называемая «дорожкой Кармана».
Частота вихреобразования (частота отрыва вихрей) пропорциональна скорости потока, а значит и расходу. Зависимость между частотой вихреобразования и скоростью (расходом) определяется критерием Струхаля:
St = f*d/W,
где f – частота вихреобразования,
d – характерный размер тела обтекания,
W – средняя скорость потока.
Частота вихреобразования определеяется формулой:
f = St*W/d.
Для характеристики вихревых расходомеров вместо числа Струхаля используется К-фактор. Производители под К-фактором подразумевают либо:
- число вихрей, приходящихся на единицу объема среды:
Кф = n/V
- объем среды, приходящийся на один вихрь:
Кф = V/n,
где n – число вихрей за время t;
V – объем среды за время t.
Основное уравнение вихревого расходомера:
f = Kф*W/d.
К-фактор условно постоянен в определенном диапазоне чисел Re и не зависит от плотности, вязкости, скорости потока и др. свойств среды. Диапазон чисел Рейнольдса, при которых К-фактор постоянен называется рабочей областью (областью измерений) вихревых расходомеров.

Рис.10.11. К-фактор
Конструкция вихревых расходомеров. В общем виде, вихревой расходомер состоит из двух частей: первичного преобразователя и вторичного преобразователя (электронного блока или конвертера).

Рис.10.12. Общие элементы конструкции вихревых расходомеров
Первичный преобразователь включает в себя вихреобразователь (тело обтекания) и устройство детектирования вихрей (сенсор). Электронный блок состоит из фильтра, усилителя, АЦП и схемы выходных сигналов. С развитием микропроцессорной электроники появились интеллектуальные вихревые расходомеры, в которых сигнал с АЦП проходит обработку. Помимо улучшения точности измерения и сведения к минимуму влияний факторов температуры, давления, нелинейности К-фактора, неравномерности потока и др., появилась возможность использования цифровой коммуникации и добавления дополнительной функциональности (например, функции вычислителя-счетчика) в расходомере.
Вихреобразователь или вихревое тело – это один из главных компонентов первичного преобразователя, во многом определяющий метрологические характеристики расходомера (линейность и повторяемость, пределы измерения) и потери давления. В целом, при выборе оптимального вихреобразователя, производители расходомеров руководствуются следующими требованиями:
1. вихри не должны пересекатья для их однозначного детектирования;
2. генерация вихрей должна быть стабильна (постоянство числа Струхале) в широком диапазоне чисел Рейнольдса;
3. вихри должны быть достаточно сильными для детектирования, должно быть высокое соотношение сигнал-шум;
4. форма и структура тела обтекания должна быть достаточно простой и технологичной;
5. геометрия и материал исполнения тела обтекания должны исключать влияние коррозии и температуры на метрологические характеристики прибора;
6. спектр частот вихрей как жидкостей так и газов не должен перекрываться со спектром естественных и промышленных частот (вибрация трубопровода, частота самовозбуждения сенсора и др.).
Существует достаточно большое число разновидностей вихреобразователей, которые можно разделить на две группы: состоящие из одной части и состоящие из двух и более частей.
Наиболее распространенными являются вихревые тела, состоящие из одной части, такие, как цилиндрическое, прямоугольное, треугольное и трапециевидное тела.

Рис.10.13. Простые тела обтекания
Некоторые производители используют более сложные многосоставные тела обтекания.

Рис.10.14. Сложные составные тела обтекания
Методы детектирования вихрей, получивших наибольшее распространение:
1. Детектирование пульсации вихрей (вихревые расходомеры пульсаций давления и вихревые расходомеры изгибных напряжений).
2. Детектирование вихрей с помощью изменения электрической емкости чувствительного элемента (вихревые емкостные расходомеры).
3. Детектирование вихрей с помощью ультразвуковых волн (вихреакустические расходомеры).
4. Терморезистивный и термоанемометрический метод детектирования (термальные вихревые расходомеры).
5. Электромагнитное детектирование вихрей (вихревые электромагнитные расходомеры).
Вихревые расходомеры изгибных напряжений. Для детектирования вихрей за телом обтекания (или внутри него) устанавливается подвижное тело (крыло или трубка), на которое поочередно с разных сторон воздействуют вихри потока. Под действием давления вихрей выступающее тело изгибается и передает воздействие на чувствительный элемент. В качестве чувствительного элемента преимущественно используются пьезокерамические элементы, преобразующие механическое воздействие в электрический сигнал, который в дальнейшем усиливается и фильтруется.
Сенсоры на основе пьезоэлементов отличаются быстродействием, хорошим уровнем сигнала, высокой технологичностью, низкой стоимостью изготовления, отсутствием контакта с измеряемой средой и высокой повторяемостью.
Вихревые расходомеры изгибных напряжений отличаются широким температурным диапазоном, универсальностью, высокой стабильностью и надежностью, что сделало их наиболее распространненым типом вихревых расходомеров.
Тем не менее, такие приборы весьма чувствительны к вибрациям трубопровода, что является их главным недостатком последние несколько лет. Несмотря на разработки некоторых производителей в направлении улучшения структуры сенсора и последующей интеллектуальной обработки сигнала, в условиях сильной вибрации расходомер может не работать.
Емкостные вихревые расходомеры.Пульсации давления вихрей воздействуют на емкостные ячейки сенсора, деформируя их поверхность, и, соответственно, изменяя емкость ячеек. Дифференциальная схема обработки сигнала позволяет существенно снизить влияние внешних источников вибрации за счет взаимоподавления шумов, приходящих с разных емкостей. Несмотря на невозможность изготовления абсолютно идентичных конденсационных ячеек, способных полностью исключить влияние вибрации, виброустойчивать вихревых расходомеров с емкостным способом съема сигнала достаточно высокая (порядка 1g).
Другим преимуществом таких расходомеров является возможность работы на высоких температурах до 400ºС. С ростом температуры изменяются диэлектрическая проницаемость и геометрия электродов, а также растут токи утечки за счет температурной эмиссии электронов. Однако эксперименты показывают, что описанные эффекты практически не влияют на работу приборов.
Вихреакустические расходомеры
Принцип действия вихреакустических расходомеров показан на рис.10.15.

Рис.10.15. Принцип действия вихреакустического расходомера
Для детектирования вихрей используются пары излучатель-приемник (одна или две), установленные в стенки корпуса прибора. При этом излучатели постоянно излучают высокочастотные акустические сигналы, пересекающиеся в центре проточной части.
Каждый из чередующихся вихрей отличается направлением вращения от предыдущего. При пересечении с вихрем, происходит модуляция ультразвуковой волны по фазе, которая фиксируется приемниками сигнала, преобразовывается в электрический сигнал и обрабатывается.
Приборы отличаются высокой чувствительностью, что позволяет их использовать для измерений на низких расходах. При этом зависимость точности измерений от температуры среды (особенно для газов) и влияние механических и газовых включений на процесс измерений, ограничили область использования вихреакустических расходомеров, сузив ее до чистых жидкостей и небольшого числа разновидностей газов.
Вихревые электромагнитные расходомеры. Особенности конструкции вихревых расходомеров с электромагнитным съемом сигнала представлен на рис.10.16. При движении электропроводной жидкости (проводника) в поле постоянного магнита наводится ЭДС. Вихри создают возмущение или пульсации ЭДС, которые фиксируются электродом, установленным за телом обтекания. Частота пульсаций ЭДС соответствует частоте вихреобразования. Такие расходомеры отличаются простой конструкции, возможностью автономного батарейного питания, низкой стоимостью, возможностью проведения имитационной поверки.

Рис. 10.16. Принцип действия вихревого электромагнитного расходомера
При этом приборы склонны к образованию отложений в проточной части вблизи магнита, имеют нестабильные метрологические характеристика и могут работать только в электропроводных средах. ![]()
Счетчики количества
Счетчики количества жидкости по принципу действия подразделяют на скоростные, объемные и весовые. Скоростные бывают со спиральной горизонтальной (для измерения больших расходов) и с вертикальной (малых расходов) вертушкой. Счетчики с вертикальной вертушкой, а также весовые не получили широкого распространения в промышленности, поэтому их рассматривать не будем.
Скоростные счетчики со спиральной горизонтальной вертушкой устанавливают в закрытых трубопроводах таким образом, чтобы через них проходил весь поток измеряемой жидкости. Протекающий через счетчик поток измеряемой жидкости воздействует на вертушку: чем больше средняя скорость протекающей жидкости, а, следовательно, и ее количество, тем быстрее вращается вертушка. Вертушка механически связана со счетным механизмом, шкала которого отградуирована в единицах количества (как правило, в м3 ).
Счетный механизм прибора может быть помещен непосредственно в измеряемой жидкости или защищен от нее сальником. В приборах, счетный механизм которых находится в измеряемой жидкости, показания отсчитывают через защитное стекло, отделяющее камеру расходомера от наружной среды. Такие приборы по своей конструкции более просты, однако их детали быстро изнашиваются от воздействия жидкости.
Поток поступающей жидкости выравнивается струевыпрямителем 2 (рис. 10.17) и направляется на лопатки вертушки 3, которая выполнена в виде многозаходного винта. Вращение вертушки через червячную пару и передаточный механизм 4 передается счетном механизму 5.

Рис. 10.17. Скоростной счетчик со спиральной горизонтальной вертушкой: 1 - корпус; 2 - струевыпрямитель; 3 -вертушка; 4 - передаточный механизм; 5 - счетный механизм
Объемные счетчики делятся на приборы с овальными шестернями, поршневые и дисковые. Рассмотрим принцип действия наиболее распространенного в промышленности счетчика с овальными шестернями (рис. 10.18). Его действие основано на вытеснении из измерительной камеры 1 прибора определенных объемов жидкости вращающимися овальными шестернями 2.
Обе шестерни находятся в непрерывном зацеплении и обкатывают друг друга. При этом на них действует разность давлений: между большим со стороны входа жидкости и меньшим со стороны выхода. В результате перепада давлений в трубопроводе (до и после счетчика) образуется сила, заставляющая шестерни вращаться. При этом каждая из шестерен при полном обороте проталкивает половину объема жидкости, поступающей в камеру, а обе шестерни за один оборот пропускают количество жидкости, равное полному объему камеры прибора.

Рис. 10.18. Схемы ( I- III) работы объемного счетчика с овальными шестернями: 1 - камера; 2 - шестерни
Частота вращения овальных шестерен неравномерна и зависит в каждый момент времени от их взаимного расположения. Но это не влияет на процесс измерения, так как счетчик подсчитывает только число оборотов шестерен.
Вращение шестерен передается посредством магнитной муфты и передаточного механизма стрелочному указателю и счетному механизму. Магнитная муфта отделяет внутренние полости камеры от внешней среды, что дало возможность отказаться от сальниковых уплотнений, которые увеличивают трение.
Счетчики количества газа делятся на барабанные (для лабораторных измерений), клапанные (в основном используют в быту) и ротационные (для измерения больших количеств газа). Последние широко применяют в промышленности.
Механизм вращения лопастей ротационного газового счетчика аналогичен механизму вращения овальных шестерен для счетчиков количества жидкости. Валы каждой из лопастей вне корпуса имеют на конце шестерни, находящиеся в зацеплении, благодаря чему движение одной лопасти передается другой.
Благодаря тщательной обработке внутренней поверхности корпуса и трущихся поверхностей лопастей, а также точной их подгонке утечки газа в таких счетчиках минимальны. По сравнению с остальными газовыми счетчиками ротационные имеют меньшие габариты при одних и тех же пределах измерения.
Электромагнитные расходомеры (ЭМР). В основу работы ЭМР положен закон электромагнитной индукции Майкла Фарадея, согласно которому изменение полного магнитного потока Ф порождает в проводнике пропорциональную ему
индукционную электродвижущую силу (э.д.с.Е)
![]()
При этом э.д.с. возникает независимо от причины изменения магнитного потока – как от изменения самого поля, так и от движения проводника. Поэтому при движении проводящей жидкости в магнитном поле на ней наводится э.д.с. пропорциональная скорости изменения магнитного потока, а значит скорости движения жидкости.
Конструкции первичных преобразователей. Конструктивно первичный преобразователь расхода (ППР) электромагнитного типа состоит из проточной части – трубы из немагнитной стали, имеющей изоляционное покрытие, электродного узла, включающего два или более электродов и индуктора, состоящего из двух катушек и создающего магнитное поле.
Кроме трубы с футеровкой существуют конструкции с трубой из непроводящего материала и даже из металлической трубы без изолирующего покрытия. В последнем случае ППР, кроме изолированных от трубы измерительных электродов, имеет также две пары токовых и потенциальных электродов, с помощью которых сервоусилители, задают ток в трубе, пропорциональный расходу, поддерживая потенциал проводящей трубы равный потенциалу измерительного электрода.
Футеровка является самым практичным и применяемым элементом конструкции ППР. Материал футеровки определяет как технические параметры (стабильность геометрических размеров и формы), так и технологические (диапазон допустимых температур и давлений рабочей среды), и, кроме того, эксплутационные характеристики (надежность, долговечность). В качестве изоляционного покрытия используются: твердая резина, полиэтилены, полипропилены, эмаль, стекловолокно, фторопласты, в том числе армированные сеткой из нержавеющей стали для повышения прочности, керамика и т.п.
Для ППР больших диаметров при измерении водных растворов используется также твердые и обычные резины на базе фторкаучуков и бутиленовых каучуков.
Электродная система – весьма ответственный узел ЭМР, определяющий возможность утечек рабочей среды по электродам вследствие термоударов, вакуумирования и других причин. Электроды выполняются из различных металлов, обладающих высокой коррозионной стойкостью к измеряемой среде: никельсодержащие аустенитные стали (316L, 12Х18Н10Т), сплавы Ni-Mo (HastelloyÔ B, C, F), Ni-Cu (MonelÔ) Pt, Ti, Ta, Zr. Для компенсации термического и усталостного расширения применяют пружинные компенсаторы, а для контроля утечек – контрольные контакты. Поскольку наличие уплотнений имеет теоретическую возможность утечек, предпринимаются попытки исключить этот элемент, например, изготовлением цельной конструкции электрод-труба. 99,9%) к керамической трубе с помощью припоя на основе сплава Au-Ti.
ППР оснащают также дополнительными конструктивными элементами, например заземляющими кольцами или фланцами, которые выполняют как функцию центрирования ППР относительно трубопровода, так и обеспечивают электрическую связь с рабочей средой. При отсутствии заземляющих колец или фланцев, в трубу ППР вводится дополнительный (третий) электрод, который, кстати, может использоваться также для целей диагностики состояния процесса, неполного заполнения или опустошения канала.
Радикальное решение проблем утечек это отказ от контакта со средой и переход к бесконтактному (емкостному) принципу съема сигнала, позволяющий не только избежать утечки по электродам, но и исключить коррозию электродов, какое-либо искажение потока, позволяет измерять расходы жидкости с крайне низкой проводимостью. Недостатком такой конструкции следует считать несколько большую погрешность измерений, менее устойчивый измерительный сигнал и ограниченный ряд Ду используемых первичных преобразователей с проточной частью, выполненной из керамики.
Значительное потребление электроэнергии ЭМР по сравнению с другими принципами измерения расхода является, пожалуй, одним из главных недостатков метода. Самодиагностика узлов ЭМР и линий связи, предполагалась как одна из опций повышающая потребительские свойства ЭМР, но не более того. Диагностика работоспособного состояния ЭМР, включая метрологическую достоверность измерений, имеет крайне важное значение при учетных операциях (custody transfer), так как является основой для взаимных расчетов и предъявления претензий. Система диагностики новейших ЭМР серии Optiflux фирмы Krohne de facto задает новый стандарт для ЭМР нового поколения. Она охватывает не только практически все внутренние устройства ЭМР, но и состояние процесса и смежных устройств.
Неисправности и методы их обнаружения
Загрязнение электродов.
Короткое замыкание и обрыв цепи электродов (и линий связи для раздельного исполнения ППР и измерительного преобразователя).
Проводимость электродов/рабочей среды вне допустимых пределов для ЭМР или рабочей среды
· - смена рабочей среды (ЭМР сигнализирует о смене рабочей среды на, например, моющий раствор при технологии неразборной очистке трубопроводов).
· - качество процесса очистки, например, для сточных вод.
Контроль измерительного тракта осуществляется кратковременной подачей тестового сигнала в измерительную цепь и проверка на соответствие заданному значению.
Контроль искажения профиля скорости потока измеряемой среды с помощью создания инверсного магнитного поля в одной из катушек индуктора. При наличии искажений профиля (отсутствия осесимметричности) сигнал на измерительных электродах будет отличным от нулевого.
Обнаружение шумов производится с помощью перемножения сигнала с измерительных электродов с тестовым сигналом удвоенной частоты с паузой для установления процесса. При отсутствии помех сумма этих произведений за каждую полуволну измерительного сигнала должна быть равна нулю.
Линейность магнитной цепи индуктора и отсутствие внешнего магнитного поля сторонней природы проверяется с помощью уменьшения сигнала индуктора, а следовательно и магнитного поля в два раза, при этом измеренный сигнал должен быть также в два раза меньше. Если магнитная цепь индуктора имеет остаточное намагничивание или существует внешнее магнитное поле, то из-за насыщения сердечника при максимальном сигнале уменьшение сигнала при снижении тока в два раза будет меньшим, чем в два раза.
Тенденции в развитии ЭМР. В то время как за рубежом развитие ЭМР идет по пути создания все более совершенных приборов, оснащенных массой дополнительных функций, в России наблюдается обратный процесс - предельное упрощение схемотехники электронных схем и конструкции первичных преобразователей ЭМР с целью повышения их конкурентоспособности. Последняя цель уже достигнута – некоторые простые модели ЭМР имеют стоимость сравнимую не только с ультразвуковыми или вихревыми расходомерами, но даже с тахометрическими (турбинными и крыльчатыми) водосчетчиками. К сожалению, не все простое – гениально, поэтому рассчитывать на выдающиеся характеристики таких средств измерений не приходится. Так пределы относительной погрешности измерения расхода и объема ±2% обеспечиваются в динамическом диапазоне немногим более 1:10, а сервисные возможности и самодиагностика - минимальны. Впрочем, есть примеры, когда новые разработки идут «нога в ногу» с передовыми мировыми тенденциями. Так, фирма Интелприбор (г. Жуковский Московской области) недавно анонсировала комбинированный модуль М111, объединяющий в едином конструктиве ЭМР, термопреобразователь и датчик давления.
?.?.?.Метрологические характеристики
Типичный динамический диапазон измерений расхода ЭМР в несколько раз превышает динамические диапазоны ультразвуковых, вихревых и тахометрических расходомеров. При этом, для осесимметричных потоков показания ЭМР не зависят от характера движения, что позволяет измерять очень низкие скорости, соответствующие ламинарному режиму. Диапазон измеряемых скоростей потока ЭМР простирается от единиц миллиметров в секунду до 10-15 м/с, однако некоторые производители ограничивают этот диапазон из технологических или метрологических соображений. Например, фирма Foxboro рекомендует измерять расход при скорости потока в диапазоне 0,9-4,6 м/с, при возможности эрозии канала ППР ограничивать верхний предел скорости (0,9 - 1,8 м/с), при возможности выпадения осадков – нижний предел скорости (1,8-4,6 м/с).
Типичная погрешность измерений находится в пределах ±0,5% от измеряемой величины. Многие производители предлагают в качестве опции калибровку ЭМР с погрешностью ±0,2% и/или по более, чем трем точкам задаваемого расхода. Динамический диапазон измерения расхода многими западными производителями не указывается, а если указывается, то обычно он охватывает скорости потока, при которых относительная погрешность составляет 5 и более процентов.
Воспроизводимость показаний ЭМР изготовленных в дальнем зарубежье обычно не превышает ±0,1% от текущего значения расхода, производители ЭМР в России и ближнем зарубежье обычно не нормируют этот метрологический параметр.
ЭМР давно стали основой поверочных расходоизмерительных установок сличения, обеспечивая в сравнительно узком диапазоне расходов и эталонных условиях предельную точность в пределах относительной погрешности ±0,15%. Принимая во внимание, что большинство западных ЭМР имеет воспроизводимость показаний на уровне ±0,1%, то, видимо, этот уровень и определяет предел погрешности для настоящего уровня развития ЭМР.
?.?.?.Ультразвуковые преобразователи расхода
Еще одним типом преобразователем расхода для теплосчетчиков является преобразователь ультразвукового типа. Им оснащен, например, теплосчетчик UFM 001.
Принцип действия преобразователя поясняется на рисунке 10.19. Пьезоэлектрические преобразователи ПЭП1 и ПЭП2 работают попеременно в режиме приемник-излучатель.

Рис10.19. Принцип действия преобразователя расхода ультразвукового типа
Скорость распространения ультразвукового сигнала в воде, заполняющей трубопровод, представляет собой сумму скоростей ультразвука в неподвижной воде и скорости потока в проекции на рассматриваемое направление распространения ультразвука. Время распространения ультразвукового импульса от ПЭП1 к ПЭП2 и от ПЭП2 к ПЭП1 зависит от скорости движения воды в соответствии с формулами:

где t1, t2 – время распространения ультразвукового импульса по потоку и против потока;
Lа – длина активной части акустического канала;
Lд- расстояние между мембранами ПЭП;
Со- скорость ультразвука в неподвижной воде;
V- скорость движения воды в трубопроводе;
α - угол в соответствии с рис 10.19.
Расход жидкости, протекающей на месте установки ПЭП:
![]()
где Δt - разность времени распространения ультразвуковых импульсов по потоку и против потока;
Д- диаметр трубопровода на месте установки ПЭП;
К- программируемый коэффициент коррекции.
У этого типа преобразователей расхода соотношение максимального и минимального измеряемых расходов не превышает величину ~ 100:1.
Теплосчетчики с ультразвуковыми преобразователями расхода наиболее удобно применять в переносных приборах, служащих для экспресс – измерений, т.к. проведение измерения расхода ультразвуковым методом не требует нарушения целостности трубопровода.
Измерение частотных или временных характеристик ультразвукового сигнала менее чувствительно к возможным изменениям условий измерений. На эти характеристики могут влиять изменение амплитуды сигнала, вызванное появлением газовой фазы или твердых примесей, зафиксированное в виде «пропуска» сигнала, но данные изменения рассматриваются как нештатная ситуация, а не как изменение метрологических характеристикк. В том смысле, что прибор не выдает в качестве достоверной искаженную информацию: если показания есть, то они метрологически точны. Если происходит «зарастание» примесями датчика, то снижается амплитуда сигнала (вплоть до исчезновения), но это также не является изменением метрологических характеристик. Поэтому декларируемые преобразователями точность и динамический диапазон (1:100-1:200) сохраняютсяся в течении всего межповерочного периода измерений (МПИ).
Показания ультразвуковых расходомеров с времяимпульсным методом измерений могут не зависеть ни от температуры, ни от давления теплоносителя. В таких расходомерах скорость распространения ультразвуковых колебаний постоянно измеряется или рассчитывается при помощи аппроксимирующих полиномов.
Показания ультразвуковых расходомеров не подвержены манипуляциям с магнитом. Такие расходомеры могут применятся как в системах водоснабжения, так и в составе теплосчетчиков в отопительных системах на большинстве объектов, обеспечивая метрологически точные показания в широком диапазоне и в течение всего МПИ. Однако на передприятиях Архангельской области данные приборы пока не получили широкого применения. Одной из причин является высокие требования к измерительному участку и сложности при проведении поверочных работ.
10.5. Измерение уровня
Проверка уровня является одной из важных операций в системе контроля технологических процессов. Так, в химической и нефтехимической промышленности непрерывное измерение и сигнализация уровня составляют до 40% всех измерений.
При этом условия для выполнения таких измерений бывают самые разные — от неагрессивных жидкостей в резервуарах высотой 15... 20 м и более, агрессивных жидкостей (растворы солей, щелочи, кислоты и др.) в емкостях объемом 10...20 тыс. м3 и, наконец, кипящих жидкостей (барабаны энергоблоков, выпарные установки и др.).
Наибольшее применение для измерения уровня жидкостей получили поплавковый и гидростатический методы измерения. Для первого используют поплавковые уровнемеры, действие которых основано на следящем положении поплавка, а у второго—на измерении гидростатического давления жидкости, зависящего от высоты ее уровня в резервуаре. Как правило, гидростатическое давление жидкости измеряют при помощи дифманометров, устанавливаемых ниже резервуара. Чтобы исключить влияние столба жидкости в импульсных линиях на результаты измерения, применяют уравнительные сосуды, в которых поддерживается постоянный уровень жидкости относительно измеряемого уровня жидкости в резервуаре.
Для измерения уровня жидкости широко используют также буйковые и реже пьезометрические уровнемеры. Акустический, индуктивный, высокочастотный и другие методы измерения уровня не получили распространения и в учебнике не рассматриваются.
10.6. Измерение концентрации растворов
Концентрацией раствора называют содержание вещества в единице объема воды, выраженное в процентах или в единицах массы (мг/л). В производственных условиях для непрерывного контроля концентрации растворов применяют специальные приборы, которые в зависимости от назначения и группы измеряемых веществ делятся на солемеры (определяют концентрацию растворов солей) и концентратомеры (определяют концентрацию растворов кислот и щелочей).
Солемеры применяют в паросиловых установках для непрерывного контроля за солесодержанием насыщенного пара. Насыщенный пар в пароперегревателе полностью испаряется, при этом соли, содержащиеся в котловой воде, осаждаются на трубках пароперегревателя и вызывают их перегорание. Некоторую часть солей пар уносит в паровую турбину, засоряя ими клапаны турбины и лопатки. Все это вызывает необходимость непрерывно контролировать солесодержание пара.
Принцип действия солемера (рис. 10.20) основан на изменении электропроводности конденсата в зависимости от концентрации соли.
Пар через пароотборное устройство 11 поступает в дегазационный холодильник 8. На входе в холодильник установлен патрубок 7 с большим числом мелких отверстий внутри (паровое сито), служащий, для очистки пара от случайных механических примесей и обеспечивающий равномерное распределение его по всему сечению холодильника. Контроль за состоянием парового сита осуществляют по манометру 10. Увеличение разности между давлением пара в котле и холодильнике сигнализирует о загрязнении сита.
Холодильник соединен с пароотборным устройством стальной трубкой 14 х 2 мм. Длина трубки при измерении солесодержания насыщенного пара 8... 10 м, перегретого пара 14... 16 м. Холодильник расположен ниже пароотборного устройства, а трубка, подводящая пар, соответственно наклонена, что обеспечивает скопление всего конденсата, образовавшегося в холодильнике, в нижней его части, откуда он через конденсаторное сито и дроссель 6с проходным отверстием диаметром 0,5 мм попадает в расширитель 2, сообщающийся с атмосферой. На крышке холодильника установлен дроссель 9 для удаления скопляющихся в холодильнике газов. Вместе с газом выходит небольшое количество пара, что предотвращает чрезмерное накопление газов в холодильнике и ограничивает их растворение в конденсате.
При выходе из холодильника в расширитель температура конденсата снижается до 100°С. Из расширителя конденсат поступает в преобразователь 3, а пар, образующийся в расширителе и попадающий в него из холодильника, выходит в атмосферу через отверстие в верхней части расширителя. Конденсат заполняет в преобразователе кольцевое пространство между двумя цилиндрическими электродами, пар отделяется сепаратором и через трубку выводится в атмосферу, а конденсат — в сливной бачок 5, откуда удаляется через сливную линию. Бачок создает подпор, обеспечивающий заполнение междуэлектродного пространства конденсатом. Преобразователь снаружи закрыт теплоизолирующим экраном и включен проводами, присоединенными к зажимам 4, в одном из плеч вторичного прибора электронного уравновешенного моста 1.
Электрическое сопротивление преобразователя находится в определенной зависимости от концентрации солей в конденсате пара. При его изменении нарушается равновесие и появляется напряжение в диагонали моста, которое усиливается электронным усилителем до значения, достаточного для приведения в действие

Рис. 10.20. Солемер: 1 - уравновешенный мост; 2 - расширитель; 3 -преобразователь; 4 - зажимы; 5 - сливной бачок; 6, 9 - дроссели; 7 - патрубок; 8 - дегазационный холодильник; 10 - манометр; 11 - пароотборное устройство
реверсивного электродвигателя. Электродвигатель, вращаясь, перемещает движок реохорда до наступления нового равновесия, после чего электродвигатель останавливается. С движком реохорда связана печатающая каретка с указателем. Так как каждому сопротивлению преобразователя соответствует определенное положение движка реохорда, при котором мост уравновешен, то положение указателя покажет содержание соли.
Концентратомеры. Действие их основано на зависимости электрического сопротивления раствора от его концентрации. Рассмотрим схему установки для измерения концентрации серной кислоты (рис. 10.21). Из кислотопровода 7 серная кислота проходит по соединительной трубе 4 через вентиль 2 и фильтр 3 в преобразователь 5. Внутри чугунного корпуса преобразователя установлен открытый снизу стакан 6 с рядом отверстий. Вверху стакана находится перегородка, в ней закреплены два измерительных электрода 7 и сравнительный электрод 8У устраняющий влияние температуры раствора на показания прибора. Электрод 8 заполнен кислотой постоянной известной концентрации.
Измерительные и сравнительные электроды медными проводниками соединены с электрическими зажимами, расположенными на стакане. Для улучшения контакта измерительных электродов с медными проводниками контактные трубки этих электродов заливают ртутью.
Кислота из преобразователя сливается через воронку 12 в кислотосборник (на рисунке не показан). Преобразователь соединен тремя проводами с измерительным устройством 9. При изменении концентрации раствора меняется его электрическое сопротивление. Это приводит к увеличению или уменьшению разности потенциалов между измерительными электродами, вследствие чего на измерительное устройство поступает соответствующий сигнал, который затем передается на показывающий 10 и самопишущий 11 милливольтметры. Шкалы этих приборов пересчитаны в единицах концентрации раствора (мг/л).

Рис. 10.21. Схема установки для измерения концентрации серной кислоты: 1 - кислотопровод; 2 - вентиль; 3 - фильтр; 4 - соединительная труба; 5 - преобразователь; 6 - стакан; 7 - измерительные электроды; 8 - сравнительный электрод; 9 -измерительное устройство; 10. 11 - милливольтметры; 12 - воронка
Приборы для измерения концентрации водородных ионов в растворах (рН-метры). На предприятиях химической, нефтехимической, нефтеперерабатывающей, текстильной (при крашении тканей) и других отраслей промышленности кислотность или щелочность растворов в значительной степени влияет на ход технологического процесса и качество получаемой продукции. Кислотность и щелочность растворов определяются концентрацией в них водородных ионов. Для удобства измерения концентрацию водородных ионов характеризуют условным числом и обозначают символом рН. Значение рН чистой воды и нейтральных растворов равно 7. Раствор, рН которого более 7, является щелочным, менее 7—кислым. Приборы для измерения рН называют рН-метрами, в основу которых положен электрический способ измерения. При погружении в раствор электродов из определенных материалов на границе между электродом и раствором возникает электрический потенциал, зависящий от температуры и концентрации водородных ионов в растворе. Подобное же явление наблюдается на границе соприкосновения двух разнородных или однородных, но с разной концентрацией жидкостей, разделенных полупроницаемой перегородкой.
Число рН определяют путем измерения разности потенциалов между двумя электродами, из которых один (измерительный) погружен в исследуемый раствор, а другой (сравнительный) — в раствор с известным числом рН.
В качестве измерительного применяют стеклянный электрод (рис. 10.22, а) —толстостенную стеклянную трубку 2 с тонкостенным стеклянным шариком 1 на конце.
Шарик заполнен раствором бромистоводородной кислоты. В трубку вставлен вспомогательный электрод (серебряная проволока, покрытая слоем бромистого серебра) для снятия потенциала с внутренней поверхности шарика.
В качестве сравнительного применяют насыщенный каломельный электрод (рис. 10.22, б), который состоит из двух стеклянных трубок, вставленных одна в другую. Во внутренней трубке помещена перегородка с проходящей через нее платиновой (или серебряной) проволочкой. Под перегородкой находится химически чистая ртуть 4 и слой 5пасты из каломели (хлористой ртути), которые удерживаются ватным тампоном 6. Нижняя часть внутренней трубки заполнена раствором определенной концентрации и закрыта пробкой 7. Внешняя трубка заполнена тем же раствором и в дно ее впаян асбестовый фитилек для контакта с исследуемым раствором.

Рис.10.22. Электроды преобразователя pH-метра: а – измерительный электрод; б – сравнительный электрод; 1 – шарик; 2 – трубка; 3 – перегородка; 4 – ртуть; 5 – слой каломельной пасты; 6 – ватный тампон; 7 - пробка
При промышленном применении рН-метров два рассмотренных выше электрода помещают в специальный сосуд, через который непрерывно протекает испытываемый раствор. Такое устройство носит название преобразователя рН-метра.
Концентрацию водородных ионов раствора, протекающего в трубопроводе под давлением, определяют с помощью погружных преобразователей, имеющих оба электрода специальной конструкции, защищенные от механических повреждений и погружаемые непосредственно в трубопровод.
10.7. Контроль состава и влажности газов
Для правильного проведения различных технологических процессов необходимо определять содержание в газовой смеси углекислого газа, оксида углерода, водорода, кислорода, сероводорода, метана, хлора и других компонентов. Кроме того, воздух производственных помещений контролируют на содержание ядовитых и взрывоопасных примесей.
Состав газа выражают в процентах от общего объема газовой смеси. Приборы для контроля состава газовой смеси подразделяют на переносные неавтоматические газоанализаторы, используемые в лабораторной практике, а также для контрольных измерений и проверки стационарных автоматических газоанализаторов (в данном учебнике не рассматриваются), и стационарные автоматические, применяемые в промышленных условиях. По принципу действия стационарные газоанализаторы подразделяют на химические, электрические, магнитные и оптико-акустические. Последние применяют редко, поэтому они в учебнике не рассматриваются.
Химические газоанализаторы для определения процентного содержания отдельных компонентов в анализируемой газовой смеси основаны на поглощении компонентов газовой смеси соответствующими химическими реактивами. По сокращению объема смеси определяют процентное содержание в ней компонента. Горючие газы (например, сернистые) выделяют из смеси методом дожигания с последующим поглощением продуктов их сгорания реактивами.
Автоматический химический газоанализатор (рис. 10.23) предназначен для определения содержания углекислого газа СО2 в газовой смеси.

Рис. 10.23. Автоматический химический газоанализатор: 1 - электрический привод; 2 - редуктор; 3 - плунжер; 4 - цилиндр; 5 - волюметр; 6, 16, 17 - клапаны; 7- увлажнитель; 8 - фильтр; 9, 14 - колокола; 10 - диаграммная лента; 11 - перо; 12 - винт; 13 - воронка; 15 - поглощающий сосуд
Электрический привод 1 через редуктор 2 периодически перемещает вверх и вниз плунжер 3 в цилиндре 4. Перемещаясь вниз, плунжер вытесняет ртуть в сообщающийся с ним сосуд — волюметр 5 (сосуд для первичного отмеривания анализируемого газа) — и в выхлопной клапан 17. При повышении уровня ртути газ из волюметра вытесняется и через клапан 16 поступает в сосуд 15 с раствором щелочи, которая поглощает из него весь диоксид углерода, остальной газ удаляется в атмосферу через клапан 17.
Когда ртуть в волюметре 5 поднимется до суженной части и перекроет клапан 17, анализируемый газ из верхней части, имеющей определенный объем, пропускается через сосуд 15 и поступает под колокола 9 и 14 измерительной части прибора, находящиеся в жидкости. Первым поднимается колокол 14, наполняемый постоянным объемом газа. Остаток газа поступает под колокол 9, уровень поднятия которого зависит от объема газа, оставшегося непоглощенным. Количество этого остатка характеризуется прямой линией на диаграммной ленте 10, которая перемещается часовым механизмом. Высота отрезка прямой линии, записанной пером 11 на диаграммной ленте от нулевой линии, указывает концентрацию диоксида углерода CО2 в анализируемой газовой смеси.
При ходе плунжера 3 вверх ртуть в клапане 17 и волюметре 5 опускается и засасывается новая порция газовой смеси, которая последовательно пропускается через фильтр 8, увлажнитель 7 и клапан 6. Одновременно открывается клапан 17, через который газ из-под колоколов 9 и 14 удаляется в атмосферу. Плунжер 3, достигнув верхнего положения, направляется вниз, и цикл измерения повторяется. Высоту подъема колокола 14 регулируют винтом 12. Жидкость в камеры колоколов 14 и 9 и волюметр 5 заливают через воронки 13.
Автоматические химические газоанализаторы имеют ряд недостатков, основными из которых являются периодичность действия и значительный расход реактивов, теряющих после
нескольких анализов свою поглотительную способность, вследствие чего их приходится заменять новыми.
Электрические газоанализаторы на диоксид углерода. Действие газоанализаторов на диоксид углерода основано на сравнении теплопроводности газовой смеси и воздуха при одинаковой температуре. Теплопроводность газовой среды зависит от содержания в ней СО2 , которое определяют измерением сопротивления нагретых проводников, помещенных в воздушную и газовую среды.
Определение содержания в газах суммы оксида углерода и водорода основано на измерении сопротивления электрического проводника, изменяющегося вследствие его нагревания при сгорании этих газов. Эти газоанализаторы применяют редко, поэтому в данном учебнике их не рассматривают.
При наличии в дымовых газах водорода и диоксида серы электрические газоанализаторы дают значительную погрешность. Поэтому в некоторых приборах этого типа предусматривается дополнительная электропечь для дожигания несгоревшего водорода, а диоксид серы из анализируемой смеси удаляют с помощью сернистого фильтра.
Для правильной работы газоанализатора температура анализируемой смеси должна быть близка к температуре помещения, в котором установлен преобразователь прибора. Перед поступлением в преобразователь газовая смесь охлаждается в холодильнике, а образующийся при этом конденсат удаляется в конденсационный сосуд.
Комплект типовой установки электрического газоанализатора на диоксид углерода показан на рис. 10.24.

Рис. 10.24. Типовая установка электрического газоанализатора на диоксид углерода: 1 - керамический фильтр; 2 - газозаборная трубка; 3 - газовый кран: 4, 5 - водяной и ватный фильтры; 6 - печь для дожигания водорода; 7 - холодильник; 8 - преобразователь для анализа газа на содержание СО2 ; 9 - показывающий прибор; 10 -источник питания; 11 - миллиамперметр; 12 - водяной предохранитель; 13 - водоструйный насос-эжектор; 14 - U-образный манометр; 15 - отвод для заливки воды; 16 - дренажный сосуд
Электрохимические газоанализаторы на кислород. Действие их основано на электрохимической реакции, вызывающей образование тока в электролите при взаимодействии кислорода газовой смеси с электродом. Ток, протекающий по внешней цепи электролита, пропорционален концентрации кислорода в газовой смеси. В составе газовой смеси не должно быть электрохимически активных газов (хлора, оксидов азота, сероводорода).
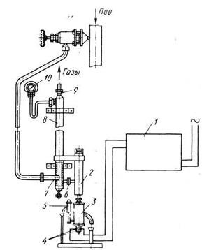
Электрохимический газоанализатор ГЛ-5108 (рис. 10.25) состоит из преобразователя, увлажнителя с гидрозатвором, реакционной камеры теплообменника со сборником конденсата, электролизера, электроблока и вторичного прибора.

Рис. 10.25. Электрохимический газоанализатор на кислород типа 171-5108: 1 - баллон с водородом; 2 - ареометр; 3 - кран-переключатель; 4 - реактор; 5 -теплообменник со сборником конденсата; 6 - контрольный электролизер; 7 - преобразователь; 8 - увлажнитель; 9 - электролизер; 10 - реакционная камера с измерительным патроном и анодом; 11 - гидрозатвор; 12 - бак с дистиллированной водой
В преобразователе анализируемая или контрольная газовая смесь проходит через гальваническую камеру, состоящую из увлажнителя 8, предназначенного для сокращения концентрации электролита в реакционной камере, и реакционной камеры, заполненной электролитом. В камере находится измерительный патрон с серебряным катодом и свинцовым анодом, с которыми взаимодействует кислород газовой смеси.
После преобразователя 7 газ проходит через гидрозатвор 11, сообщающийся с баком 12 дистиллированной воды, и через кран-переключатель 3 возвращается в технологическую газовую линию. Гидрозатвор защищает реакционную камеру 10 от попадания в нее атмосферного кислорода.
В корпусе размещены поддон для слива электролита из преобразователя гальванической камеры и нагреватель. В состав электроблока входят стабилизатор напряжения, усилитель или компенсационный мост.
Магнитные газоанализаторы на кислород применяют для непрерывного определения процентного содержания кислорода в продуктах горения промышленных печей и топок, в системах воздушно-кислородного дутья мартеновских и других печей, а также в газовой смеси на кислородных станциях. Работа этих приборов основана на так называемом парамагнитном свойстве кислорода втягиваться в магнитное поле в отличие от других газов (диамагнитных), обладающих значительно меньшей магнитной восприимчивостью. Магнитные газоанализаторы измеряют не саму магнитную восприимчивость, а ее изменение при повышении температуры.
В основе преобразователя (рис. 10.26) газоанализатора — схема моста с двумя платиновыми резисторами: активным 1 и сравнительным 2. Два других плеча образуются из двух секций обмотки трансформатора, питающего схему. Резисторы помещены в камеры постоянного магнита NS, установленного таким образом, что в магнитном поле находится только активный резистор, а сравнительный находится вне его.
Анализируемая газовая смесь проходит через камеру с постоянной скоростью. Вследствие этого платиновые проволоки в двух плечах моста нагреваются электрическим током до определенной одинаковой температуры. Часть потока газовой смеси, содержащей кислород, притягивается магнитным полем к нагретому активному резистору. Кислород, нагреваясь, теряет свои магнитные свойства и выходит из камеры с общим потоком газа. Камера непрерывно пополняется новыми порциями анализируемой смеси.

Рис. 10.26. Электрическая схема (а) и общий вид (б) преобразователя магнитного газоанализатора на кислород: 1 - активный платиновый резистор; 2 -сравнительный платиновый резистор; NS- постоянный магнит; ИП - измерительный прибор
В результате температура активного резистора понижается. Степень его охлаждения будет тем больше, чем выше процентное содержание кислорода в анализируемой смеси. С понижением температуры понижается и его электрическое сопротивление, вследствие чего нарушается равновесие измерительного моста: в диагонали его появляется напряжение разбаланса, соответствующее процентному содержанию кислорода в газовой смеси. Разбаланс измеряется автоматическим электронным потенциометром ИП, отградуированным в процентах содержания кислорода.
Кроме преобразователя и автоматического потенциометра в комплект газоанализатора входят стабилизатор напряжения, холодильник, конденсационный сосуд, керамический и контрольный фильтры, гидрокомпрессор (только для приборов со шкалой 0... 10% кислорода), а также шланги, трубы и арматура.
Хроматографы. Хроматографией называют разделение газовой смеси на отдельные компоненты при ее движении через слой поглотителя (сорбента).
Определенное количество контролируемой газовой смеси вместе с газом-носителем пропускают через поглотитель, находящийся в разделительной колонке. Так как адсорбционные свойства компонентов газовой смеси различные, то и скорости их прохождения через разделительную колонку разные. Это приводит к разделению анализируемой газовой смеси на отдельные компоненты, которые и выходят из колонки в виде так называемой бинарной смеси с газоносителем.
Из колонки бинарная смесь попадает в измерительную ячейку (камеру) детектора, через другую его ячейку — сравнительную — непрерывно проходит чистый газ-носитель. Принцип действия детектора основан на разной теплопроводности анализируемой газовой смеси и чистого газа-носителя.
В качестве чувствительных элементов детектора используют терморезисторы, размещенные в каждой из двух ячеек детектора (измерительной и сравнительной). При пропускании через обе ячейки газа одного и того же состава температура нагрева обоих терморезисторов будет одинаковой; при пропускании через ячейки газов разного состава температура нагрева терморезисторов, а следовательно, и их электрическое сопротивление будут разными. Если терморезисторы включить в схему электрического уравновешенного моста постоянного тока, то при пропускании газов разного состава равновесие моста нарушится. Разбаланс моста пропорционален концентрации отдельных компонентов в смеси пробы газа, что фиксируется на картограмме регистрирующего прибора.
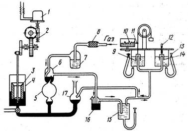
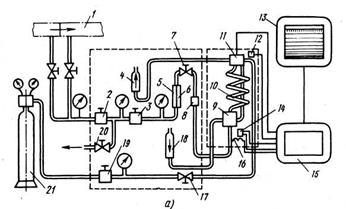
Автоматический хроматограф (рис. 10.27) — прибор для периодических анализов газовых смесей на технологических установках. Контролируемый газ из пробоотборной линии 1 проходит через редукторы 2 и 3 низкого давления, в которых его давление понижается до 0,12... 0,15 МПа.


Рис. 10.27. Схема автоматического хроматографа (а) и общий вид преобразователя хроматографа, конструктивно объединенного с блоком подготовки газов (б): 1 - пробоотборная линия; 2, 3, 19 - редукторы; 4, 18 -ротаметры; 5, 6 - фильтры; 7, 17, 20 - дроссели; 8 -трехходовой кран; 9 - пробоотборный кран; 10 - разделительная колонка; 11 -детектор; 12, 14- термопреобразователи сопротивления; 13 - автоматический электронный потенциометр; 15 - электронный усилитель; 16 - электронагреватель; 21 - баллон с азотом
Между редукторами расположен регулируемый дроссель 20, позволяющий сбрасывать газ в атмосферу, если это необходимо для поддержания постоянного давления на входе в редуктор 3 низкого давления. Газ, выходящий из редуктора J, поступает в один из двух фильтров 5 или 6 с поглотителем для удаления влаги и сернистых соединений. Фильтры работают поочередно.
Из фильтров газ через дроссель 7 тонкой регулировки расхода и трехходовой кран 8 попадает в пробоотборный кран 9, пропускающий газ в преобразователь (на схеме не показан). Кран 9 устроен таким образом, что скорость протекания газа соответствует допустимому расходу, который в хроматографе должен составлять 2... 5 л/ч. Расход газа контролируется ротаметром 4.
Отмеренную пробу контролируемого газа вносит в разделительную колонку 10 поток газа-носителя (азота), находящегося в баллоне 21 в сжатом виде. Азот проходит через редуктор 19 и дроссель 17, откуда поступает в сравнительную ячейку (камеру) детектора 11, а из нее в пробоотборный кран 9, откуда через ротаметр 18 сбрасывается в атмосферу.
Пробоотборный кран 9 перестанавливается электродвигателем в два положения. В первом положении газ-носитель, пройдя через кран, вытесняет пробу контролируемого газа, находящуюся в дозировочной трубке (на рисунке не показана), и подает ее в колонку для анализа. Во втором положении газ-носитель проходит через измерительную ячейку детектора, разделительную колонку, кран 8 и выходит через ротаметр 18 в атмосферу.
Когда через ячейки проходит газ одного состава, температура обоих терморезисторов детектора одинакова. Мост в этом случае находится в равновесии. Если через измерительную ячейку проходит газ-носитель, содержащий какой-либо компонент контролируемого газа, то температура в ней повышается, так как теплопроводность чистого азота выше теплопроводности газовой смеси. Поэтому отдача теплоты терморезистором понижается, а температура его и электрическое сопротивление увеличивается. Мост выходит из равновесия, что фиксируется в виде пики на картограмме регистрирующего прибора—автоматического электронного потенциометра 13. Площадь пики характеризует количество компонента в анализируемой смеси.
Температура в преобразователе поддерживается регулятором, включающим и выключающим электронагреватель 16. Измеряют температуру термопреобразователи сопротивления 12 и 14.
Преимущество хроматографов перед другими видами газоанализаторов в том, что они позволяют определять процентный состав многих компонентов пробы газовой смеси.
Психрометры. Действие таких приборов основано на психрометрическом эффекте, который заключается в том, что при испарении воды с увлажненной поверхности тела последнее охлаждается.
Простейший психрометр состоит из двух термометров: сухого и влажного. Измерение относительной влажности сводится к определению разности температур сухого и влажного термометров, а эта разность зависит от относительной влажности, барометрического давления, температуры окружающей среды и скорости обтекания ею влажного термометра.
Психрометры дают возможность производить как местное, так и дистанционное измерение относительной влажности. В промышленности для измерения относительной влажности воздуха и газов применяют автоматические психрометрические влагомеры.
Автоматический психрометрический влагомер состоит из первичного прибора (преобразователя) и вторичного (электронного автоматического моста переменного тока).
Корпус первичного прибора — цилиндрической формы, в передней его части предусмотрен фланец для крепления вторичного прибора. Сухой и влажный термопреобразователи сопротивления установлены в двух каналах теплоизоляционной втулки, запрессованной в металлический цилиндр, находящийся в корпусе первичного прибора. Внутри корпуса находится резервуар с водой для смачивания хлопчатобумажного чехла, надетого на влажный термопреобразователь. Контролируемый воздух или газ проходит в первичный прибор через отверстия в задней части корпуса. Скорость потока воздуха или газа регулируют, меняя число отверстий, для чего часть отверстий закрывают с помощью рукоятки. Для устранения механических примесей в контролируемом газе служат фильтры, которые представляют собой обоймы, заполненные коксом. Фильтры помещены в гнезде теплоизоляционной втулки.
Для измерения влажности воздуха применяют вытяжное устройство, состоящее из крыльчатки и электродвигателя переменного тока напряжением 200 В. Воздух просасывается через каналы вытяжного устройства, в которых установлены термопреобразователи, и выходит из отверстий в задней стенке корпуса первичного прибора.
Первичный прибор психрометра устанавливают горизонтально по уровню. Бачок с дистиллированной водой с примесью сулемы располагают на высоте 250... 500 мм над резервуаром преобразователя. Бачок герметически закрыт крышкой и имеет два ниппеля для соединения соответственно с нижним и верхним ниппелями резервуара первичного прибора. При уменьшении уровня воды в резервуаре (за счет ее испарения с поверхности влажного термопреобразователя) обнажается нижний конец трубки, опущенной в резервуар первичного прибора, и в верхнюю полость бака проникает воздух. Это приводит к увеличению давления в бачке с водой и к повышению уровня воды в резервуаре.
Первичный прибор соединяют с вытяжным устройством резиновой трубкой, проложенной горизонтально. Вытяжное устройство устанавливают на расстоянии 100... 150 мм от преобразователя и на одном уровне с ним.
Измерительное устройство (рис. 10.28) вторичного прибора состоит из двух мостов: I и II. В одно из плеч моста I включен сухой термопреобразователь сопротивления Rтс , а в одно из плеч моста II — влажный термопреобразователь сопротивления RTM .

Рис. 10.28. Принципиальная схема измерительного устройства вторичного прибора психрометра: Rтс - сухой термопреобразователь сопротивления; Rтм – влажный термопреобразователь сопротивления; Rp - реохорд; Rт - подгоночный резистор; Rл - уравнительный резистор; RH - резистор, определяющий начало шкалы; Rn - резистор, определяющий конец шкалы; гн , гп , г2 , г4 - подгоночные резисторы; R1-R4 - постоянные резисторы плеч моста; Rd - добавочный резистор; Rb , Rb 1 - балластные резисторы; Rщ - шунтовый резистор; В - однополюсный выключатель; П - предохранитель; У -электронный усилитель; РД - реверсивный двигатель; СД - синхронный двигатель; Ср.Д и Сi р.Д - емкости в цепи реверсивного двигателя
На вершинах а и b диагонали моста I возникает разность потенциалов, пропорциональная температуре сухого термопреобразователя сопротивления. Разность потенциалов, возникающая на вершинах а и с диагонали моста II, пропорциональная температуре влажного термопреобразователя сопротивления. Следовательно, падение напряжения между вершинами b и с двойного моста пропорционально разности температур сухого и влажного термопреобразователей сопротивления, т. е. психрометрической разности температур.
Посредством движка реохорда Rp, перемешаемого реверсивным электродвигателем РД, автоматически устанавливается равновесие измерительной схемы. Таким образом, положение движка реохорда служит мерой психрометрической разности температур, характеризующей относительную влажность измеряемой среды.
При измерении относительной влажности на вершинах b и с двойного моста появляется напряжение разбаланса, которое усиливается электронным усилителем У до значения, необходимого для работы реверсивного электродвигателя. Вал электродвигателя, вращаясь, приводит в движение через зубчатую передачу рычаг, перемещающий движок по реохорду. Движение рычага передается через механическую передачу перу прибора и стрелке, которая перемещается по шкале. При наступлении равновесия вращение реверсивного электродвигателя прекращается.
Вопросы по теме №10
1. Назовите принципы измерения температуры.
2. Какие из них применятся для автоматизации процесса измерения?
3. Назовите принципы измерения давления, перепада и вакуума.
4. Как измеряют расход и количество?
5. Назовите принципы измерения уровня.
6. Назовите принципы измерения концентрации растворов.
7. Что такое рН – метр?
8. Назовите принципы измерения состава и влажности газа.
9. Чем измеряют содержание диоксида углерода?
10. Чем измеряют содержание кислорода?
11. Что измеряет хроматограф?
12. Что измеряет психрометр?
…