| Скачать .docx |
Реферат: Измерение высоты нижней границы облаков
Неблагоприятная экологическая обстановка на территории Российской Федерации требует уделения особого внимания вопросам охраны природы и экологического воспитания. Контроль за воздействием от хозяйственной деятельности человека на окружающую среду и природный комплекс - необходимая составная часть мероприятий по улучшению использования природных ресурсов. Многие отрасли промышленности, сельского хозяйства в большой степени зависят от четкости, оперативности работы и надежности прогнозов федеральной системы наблюдений и контроля за окружающей средой. Оперативность и своевременность подачи штормовых предупреждений, заблаговременный прогноз опасных и особо опасных явлений погоды являются неотъемлемой частью успешной и безопасной работы многих отраслей хозяйства и транспорта, а долгосрочные метеорологические прогнозы играют решающую роль в организации сельскохозяйственного производства.
Одним из важнейших параметров, определяющих возможность прогнозирования опасных погодных явлений, является высота нижней границы облаков.
Принцип измерения высоты нижней границы облаков, использующийся в измерители высоты облачности ИВО-1М и регистраторе РВО-2.
Под высотой облаков в метеорологии понимают высоту их нижней границы над поверхностью земли. В основном измеряют высоту облаков среднего и нижнего ярусов ( не выше 2500 м.). При этом определяется высота самых нижних облаков. При тумане высота облаков принимается равной нулю, и в аэропортах в данных случаях измеряется “вертикальная видимость”. В основу измерения высоты нижней границы облаков в ИВО-1М и РВО-2 положен метод светолокации.
Этим методом высота нижней границы облаков определяется по времени прохождения светом пути от излучателя света до облака и обратно.
Световой импульс посылается излучателем и после отражения принимается приемником. Излучатель и приемник располагаются в непосредственной близости друг от друга.
Принцип работы измерителя и регистратора нижней границы облаков.
1. Измеритель высоты нижней границы облаков ИВО-1М.
ИВО-1М состоит из передатчика и приемника световых импульсов, пульта управления и комплекта соединительных кабелей. Приемник и передатчик устанавливаются на открытой площадке на расстоянии 8-10 метров друг от друга. Передатчик и приемник аналогичны по конструкции и содержат параболические зеркала, защитные стекла и крышки, которые перед измерениями поднимаются при помощи электродвигателей.
В качестве источника световых импульсов используется троботрон типа ИСШ-100. Мощные световые импульсы прямоугольной формы длительностью около 1мс и частотой 20Гц излучаются вертикально вверх. Часть рассеянной облаком энергии( световые импульсы с гармониками, кратными основной частоте сигнала) возвращается к приемнику и преобразуется фотоэлектронным умножителем ФЭУ-1 в электрические импульсы. Непосредственно в приемнике расположен предварительный широкополосный усилитель. который позволяет уменьшить влияние помех при передаче сигнала к пульту управления, расположенному в помещении на расстоянии до 50 м. от приемопередатчика.
С помощью пульта управления, содержащего электронно-лучевую трубку, оператор может вручную измерять время запаздывания эхо-сигнала, отраженного облаком, относительно зондирующего сигнала, излученного передатчиком. Измерение производится с помощью схемы компенсации, которая содержит регулируемый источник питания и позволяет менять напряжение на правой по схеме пластине ЭЛТ (рис.1).
Поворачивая ручку потанциометра , на которой закреплен указатель шкалы высот, оператор компенсирует напряжение, поступающее от генератора развертки на левую пластину ЭЛТ. Напряжение на выходе генератора развертки за один период излучения возрастает пропорционально времени, прошедшему с момента излучения зондирующего сигнала, и по достижении некоторого уровня, соответствующего диапазону измерения, возвращается к исходному уровню. В соответствии с этим электронный луч пробегает вдоль экрана ЭЛТ слева на право с частотой излучения 20 раз в секунду.

Рис.1 Блок- схема ИВО-1М.
Такая частота повторения ЭЛТ позволяет наблюдать на экране непрерывно-светящуюся картину развертки луча трубки. При наличии эхо-сигнала. поступающего на нижнюю пластину ЭЛТ от видеоусилителя, на линии развертки появится импульс, положение которого относительно линии развертки соответствует запаздыванию эхо-сигнала по отношению к зондирующему. Это запаздывание пропорционально высоте облаков. Отсчет высоты облаков производится оператором после установки середины переднего фронта эхо-сигнала на вертикальную черту в центре экрана.
В пульте управления имеется также схема АРУ, которая позволяет поддерживать неизменной амплитуду эхо-сигналов во всем диапазоне измерения. Генератор меток предназначен для периодической проверки сохранности градуировки шкалы высот в условиях эксплуатации.
Приемник и передатчик должны устанавливаться на расстоянии не менее 200 метров от радиолокационных станций и не менее 500 метров от средневолновых радиостанций.
2.Регистратор нижней границы облаков РВО-2.
Регистратов высоты облачности РВО-2 является усовершенствованным вариантом ИВО-1М, имеет лучшие эксплуатацинно-технические характеристики и более широкие возможности применения.
В РВО-2 улучшена шкала высот. Она разбита на десятки метров, что позволяет произвести считывание показаний о ВНГО с погрешностью не более 5 метров. За счет уменьшения длительности светового импульса, увеличения напряжения на конденсаторе основного разряда импульсной лампы, увеличения крутизны фронтов светового импульса передний фронт сигнала на ЭЛТ пульта управления круче - это обеспечивает более точное измерение ВНГО. Но указанный режим питания импульсной лампы значительно снижает ее ресурс.
РВО-2 электромагнитно совместим с радиотехническими средствами и не имеет таких ограничений по установки приемника и передатчика, как ИВО-1М.
Для устранения запотевания и обмерзания стекол приемника и передатчика обеспечено их подогревание обогревательным элементом мощностью порядка 200 Вт.
РВО-2 комплектуются в 3-х вариантах:
в первый вариант (РВО-2) входят: передатчик, приемник световых импульсов и пульт управления;
во второй вариант(РВО-2-01) входят: передатчик и приемник световых импульсов, пуль управления, регистратор. Этот вариант обеспечивает измерение ВНГО до 2000 метров и автоматическую регистрацию ее до 1000 метров при расположении пульта управления и регистратора на расстоянии до 50-70 метров от места установки передатчика и приемника;
в третий вариант (РВО-2-02) входят: передатчик и приемник световых импульсов, пульт управления, регистратор и выносной пульт. Этот вариант дает возможность измерять и регистрировать ВНГО так же, как и РВО-2-01, и измерять и регистрировать ВНГО до 1000 м. по самописцу выносного пульта при расположении последнего на расстоянии до 8 км. от места установки передатчика и приемник.
Погрешность измерений ВНГО у РВО-2 такая же, как и у ИВО-1М. РВО-2-01 и РВО-2-02 обеспечивают автоматическое измерение и регистрацию ВНГО через 15, 30 или 60 минут в соответствии с установкой “интервал”, при необходимости возможна регистрация ВНГО с интервалом в 3 минуты и непрерывная регистрация втечение 1,5 минуты.
3. Приставка ДВ-1М.
Дистанционная приставка ДВ-1М предназначена для дистанционного измерения ВНГО в комплекте с ИВО-1М или РВО-2 и передачи в канал связи результатов измерений (структурная схема на рис. 2).Основными узлами приставки являются: блок преобразования и блок логической обработки.
Блок преобразования позволяет получить на логическом выходе напряжение постоянного тока, прямопропорциональное времени запаздывания эхо-сигнала относительно зондирующего импульса. С этой целью в блоке преобразования последовательно соединены ждущий мультивибратор, генератор пилообразного напряжения и пиковый детектор.
Особенностью схемы ДВ-1 является наличие дополнительного пикового детектора и схемы сравнения выходных напряжений двух пиковых детекторов. Такая схема позволяет осуществлять логическую фильтрацию результатов измерений на выходе устройства по критерию отношения сигнал/помеха. При отсутствии помехи и наличии эхо-сигнала на входе устройства на выходе обоих пиковых детекторов оказываются равными. Если же облаков нет и отсутствует шумовая помеха (например, при измерениях ночью), то различие напряжений на выходах детекторов будет максимальным. При этом пиковый детектор 1 отключен от ГПИ, который в этом случае формирует импульсы максимальной амплитуды на входе пикового детектора 2. При наличии эхо-сигнала и помехи разность напряжений на пиковых детекторах будет тем больше, чем больше уровень помехи. Такая структурная схема обеспечивает надежную защиту от шумов фоновой засветки без снижения чувствительности к полезным сигналам. Это происходит потому, что при наличии низкой облачности уровень фоновой засветки резко снижается, что и гарантирует достаточно высокий уровень отношения сигнал/шум.
Удаление ДВ-1М от места установки ИВО-1М или РВО-2 до 5 километров.
Основные нормативно-технические характеристики ИВО и РВО.
| Параметры | Значения |
| Диапазон измерений расстояния до светоотражающей поверхности твердой мишени, м | от 50 до 450 |
Предел допускаемой погрешности измерителя, м 50-150 м 150-500 м |
не более (0,1Н+5) не более (0,074Н+10) |
| Диапазон измерения времени ( ) прохождения световым импульсом расстояние Н до отражающей поверхности и обратно, нс | от 333 до 3000 |
Предел допускаемой погрешности в диапазоне 333-1000 нс 1000-3000 нс |
не более (0,1 +33) не более (0,07 +67) |
| Полный диапазон измерений расстояния до НГО, м | от 50 до 2000 |
Поверка светолокационного преобразователя ИВО.
При проведении поверки выполняются следующие операции:
внешний осмотр;
опробование;
определение метрологических параметров.
Средства и условия поверки.
При проведении поверки применяются следующие средства поверки:
комплект образцовых линий задержки электрического сигнала на 200, 333, 533, 867, 1400, 2133 и 3000 нс, с погрешностью указанной в таблице (см. ниже);
вольтметр переменного тока для измерения напряжений питающей сети 1-го класса.
Нормативно-технические характеристики комплекта образцовых кабельных линий задержки для поверки преобразователей типа ИВО и РВО.
| время задержки сигнала, нс | предел допускаемой погрешности определения, нс | имитируемая высота, м |
| 200 | 13 | 28-32 |
| 333 | 16 | 48-52 |
| 533 | 21 | 77-83 |
| 867 | 26 | 126-134 |
| 1400 | 41 | 204-216 |
| 2133 | 54 | 312-328 |
| 3000 | 73 | 439-461 |
При проведении поверки должны выполнятся следующие условия:
преобразователь предъявляемый на периодическую поверку должен быть в исправном состоянии;
к проведению поверки допускают лиц, прошедших специальную подготовку и имеющих право проведения ведомственной или государственной поверок;
при проведении поверки должны соблюдаться условия, обеспечивающие сохранность метрологических характеристик преобразователя и контрольно-поверочной аппаратуры;
при проведении поверки допускается нахождение приемника и передатчика в естественных условиях открытой атмосферы, при отсутствии сильных и умеренных осадков и туманов;
при проведении поверки должны соблюдаться требования техники безопасности.
Подготовка к поверки и проведение поверки.
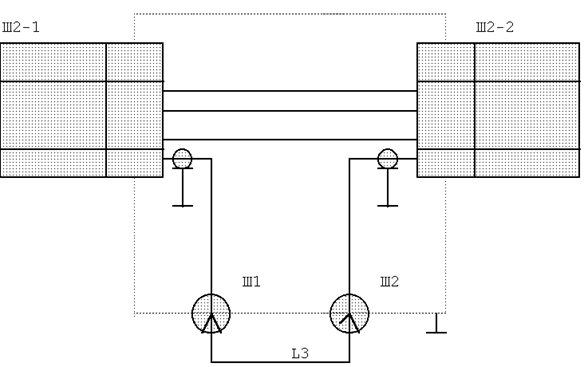
Перед проведением поверки проверяется наличие и полнота комплекта и преобразователя и сопроводительной документации, Затем необходимо развернуть приемник и передатчик на местах их установки и замкнуть световой канал с помощью полуоткрытых крышек (ИВО) или наклонных щитов (РВО).
Затем отсоединяется кабель приемника от пульта управления преобразователя и в разрыв включается кабельная вставка с подсоединенным к ней замыкателем. С помощью вольтметра переменного тока проверяется наличие напряжения питания преобразователя, которое должно быть в установленных пределах. Необходимо заранее подготовить протоколы поверки, зафиксировать в них метеорологические параметры окружающей Среды, данные приемника, передатчика и пульта управления, напряжение сети.

Рис. 3Схема замыкания светового канала преобразователя типа ИВО или РВО для проведения поверки.
Проведение поверки начинается с внешнего осмотра. Маркировка всех частей преобразователя должна должна быть отчетливо различима. органы регулировки и настройки должны вращаться плавно, без заеданий, кнопки при нажатии не должны западать. Защитные стекла и отражатели не должны иметь загрязнений, трещин и дефектов. Части разъемов должны легко соединяться и размыкаться. Крышки приемника и передатчика должны свободно открываться и закрываться как в ручную, так и автоматически.
Следующая стадия поверки - опробование. При включении преобразователя в работу должна мигать лампа передатчика. и на экране ЭЛТ появиться линия развертки и сигнал. При включенном обогреве (РВО) защитные стекла приемника и передатчика будут теплыми.
После опробования определяются метрологические параметры преобразователя. Для этого отсоединяют от кабельной вставки замыкатель L3 (см. рис. 4) и на его место подключают к разъемам Ш1 и Ш2 кабельные линии задержки, начиная с линии с минимальной временной задержкой, имитирующей расстояние до НГО, и далее последовательно подключаются линии на 533 нс(80 м), 867 нс(130 м), 1400 нс(210 м), 2133 нс(320 м) и 3000 нс(450 м). Затем операцию повторяют и обратной последовательности.

Рис. 4 Схема подключения при поверки ИВО и РВО .

Рис.5 Кабельная вставка для проверки преобразователя типа ИВО или РВО .
| Обозначение | Наименование |
| Ш2-1 | Розетка ШР32ПК12НГ |
| Ш2-2 | Вилка ШР32ПК12НШ |
| Ш1, Ш2 | Соединитель радиочастотный СР-50 |
| L3 | Кабальный замыкатель из кабеля РК-50 длиной 0,2 м |
Полученные результаты заносятся в протокол. Протокол должен содержать информацию о составе поверяемого прибора (заводские номера всех поверяемых приборов, а так же номера ДВ-1 и стрелочного указателя), о метеорологических условиях в которых проходила поверка (температура окружающего воздуха, температура в помещениях, где были установлены пульт управления, ДВ-1 и стрелочный указатель. Кроме того, указываются средства и устройства поверки с заводскими номерами (термометры, вольтметр, рулетка измерительная, комплект линии задежки).
В протоколе указывается и погрешность преобразователя. Рассмотрим определяемые погрешности на примере.
| имитируемое расстояние(Н), м | результат измерения(Н*),м | разность а=Н-Н*, м | (а- ), м |
| 59 | 60 | -1 | 1 |
| 117 | 120 | -3 | 1 |
| 138 | 140 | -2 | 0 |
| 217 | 220 | -3 | 1 |
| 329 | 330 | -1 | 1 |
| 217 | 220 | -3 | 1 |
| 138 | 140 | -2 | 0 |
| 117 | 120 | -3 | 1 |
| 59 | 60 | -1 | 1 |
n=11 |
Максимальное значение суммарной погрешности не превышает-4 м.- не превышает предельно допускаемой погрешности. следовательно преобразователь годен к эксплуатации.
Предел допускаемой погрешности:
| Имитируемая высота, м | 50 | 110 | 130 | 210 | 320 | 450 |
| Значение предела, м | 10 | 16 | 18 | 25 | 32 | 42 |
На преобразователь, пригодный к эксплуатации, выдается свидетельство о поверке или делается соответствующая запись в формуляре прибора. При отрицательной поверки, прибор снимается с эксплуатации и в его документах делается запись о непригодности и о ее причинах.
Своевременная поверка приборов предохраняет от дополнительных и неоправданных расходов. Если допустить, что аэропорт г.Омска был временно закрыт, то ближайшие аэропорты, которые могут принять самолеты находятся в Тюмени и Новосибирске, и при нынешней стоимости авиатоплива, это обернется большими неоправданными затратами.
Принятые сокращения:
ИВО-измеритель высоты облачности
РВО-реистратор высоты облачности
ЭЛТ-электронно-лучевая трубка
АРУ-автоматическая регулировка усиления
ВНГО - высота нижней границы атмосферы
ГПН-генератор пилообразного напряжения
МУ-методические указания
СИ-средства измерений.