| Скачать .docx | Скачать .pdf |
Реферат: Включение 3-х фазного двигателя в однофазную сеть
Включение 3-х фазного двигателя в однофазную сеть
Среди различных способов запуска трехфазных электродвигателей в однофазную сеть, наиболее простой базируется на подключении третьей обмотки через фазосдвигающий конденсатор. Полезная мощность развиваемая двигателем в этом случае составляет 50…60% от его мощности в трехфазном включении. Не все трехфазные электродвигатели, однако, хорошо работают при подключении к однофазной сети. Среди таких электродвигателей можно выделить, например, с двойной клеткой короткозамкнутого ротора серии МА. В связи с этим при выборе трехфазных электродвигателей для работы в однофазной сети следует отдать предпочтение двигателям серий А, АО, АО2, АПН, УАД и др.
Для нормальной работы электродвигателя с конденсаторным пуском необходимо, чтобы емкость используемого конденсатора менялась в зависимости от числа оборотов. На практике это условие выполнить довольно сложно, поэтому используют двухступенчатое управление двигателем. При пуске двигателя подключают два конденсатора, а после разгона один конденсатор отключают и оставляют только рабочий конденсатор.
Расчет параметров и элементов электродвигателя.
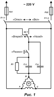
Если, например, в паспорте электродвигателя указано напряжение его питания 220/380, то двигатель включают в однофазную сеть по схеме, представленной на рис. 1

Принципиальная схема включения трехфазного электродвигателя в сеть 220 В
С р – рабочий конденсатор;
С п – пусковой конденсатор;
П1 – пакетный выключатель
После включения пакетного выключателя П1 замыкаются контакты П1.1 и П1.2, после этого необходимо сразу же нажать кнопку "Разгон”. После набора оборотов кнопка отпускается. Реверсирование электродвигателя осуществляется путем переключения фазы на его обмотке тумблером SA1.
Емкость рабочего конденсатора Ср в случае соединения обмоток двигателя в "треугольник” определяется по формуле:
, где
Ср – емкость рабочего конденсатора в мкФ;
I – потребляемый электродвигателем ток в А;
U -напряжение в сети, В
А в случае соединения обмоток двигателя в "звезду” определяется по формуле:
, где
Ср – емкость рабочего конденсатора в мкФ;
I – потребляемый электродвигателем ток в А;
U -напряжение в сети, В
Потребляемый электродвигателем ток в выше приведенных формулах, при известной мощности электродвигателя, можно вычислить из следующего выражения:
, где
Р – мощность двигателя в Вт, указанная в его паспорте;
h – КПД;
cos j – коэффициент мощности;
U -напряжение в сети, В
Емкость пускового конденсатора Сп выбирают в 2..2,5 раза больше емкости рабочего конденсатора. Эти конденсаторы должны быть рассчитаны на напряжение в 1,5 раза больше напряжения сети. Для сети 220 В лучше использовать конденсаторы типа МБГО, МБПГ, МБГЧ с рабочим напряжением 500 В и выше. При условии кратковременного включения в качестве пусковых конденсаторов можно использовать и электролитические конденсаторы типа К50-3, ЭГЦ-М, КЭ-2 с рабочим напряжением не менее 450 В. Для большей надежности электролитические конденсаторы соединяют последовательно, соединяя между собой их минусовые выводы, и шунтируют диодами (рис. 2)

Принципиальная схема соединения электролитических конденсаторов для использования их в качестве пусковых конденсаторов.
Общая емкость соединенных конденсаторов составит (С1+С2)/2.
На практике величину емкостей рабочих и пусковых конденсаторов выбирают в зависимости от мощности двигателя по табл. 1
Таблица 1. Значение емкостей рабочих и пусковых конденсаторов трехфазного электродвигателя в зависимости от его мощности при включении в сеть 220 В.
Мощность трехфазного двигателя, кВт
0,4
0,6
0,8
1,1
1,5
2,2
Минимальная емкость рабочего конденсатора Ср, мкФ
40
60
80
100
150
230
Минимальная емкость пускового конденсатора Ср, мкФ
80
120
160
200
250
300
Следует отметить, что у электродвигателя с конденсаторным пуском в режиме холостого хода по обмотке, питаемой через конденсатор, протекает ток на 20…30 % превышающий номинальный. В связи с этим, если двигатель часто используется в недогруженном режиме или вхолостую, то в этом случае емкость конденсатора Ср следует уменьшить. Может случиться, что во время перегрузки электродвигатель остановился, тогда для его запуска снова подключают пусковой конденсатор, сняв нагрузку вообще или снизив ее до минимума.
Емкость пускового конденсатора Сп можно уменьшить при пуске электродвигателей на холостом ходу или с небольшой нагрузкой. Для включения, например, электродвигателя АО2 мощностью 2,2 кВт на 1420 об/мин можно использовать рабочий конденсатор емкостью 230 мкФ, а пусковой – 150 мкФ. В этом случае электродвигатель уверенно запускается при небольшой нагрузке на валу.
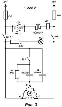
Переносной универсальный блок для пуска трехфазных электродвигателей мощностью около 0,5 кВт от сети 220 В.
Для запуска электродвигателей различных серий, мощностью около 0,5 кВт, от однофазной сети без реверсирования, можно собрать переносной универсальный пусковой блок (рис. 3)

Принципиальная схема переносного универсального блока для пуска трехфазных электродвигателей мощностью около 0,5 кВт от сети 220 В без реверса.
При нажатии на кнопку SB1 срабатывает магнитный пускатель КМ1 (тумблер SA1 замкнут) и своей контактной системой КМ 1.1, КМ 1.2 подключает электродвигатель М1 к сети 220 В. Одновременно с этим третья контактная группа КМ 1.3 замыкает кнопку SB1. После полного разгона двигателя тумблером SA1 отключают пусковой конденсатор С1. Остановка двигателя осуществляется нажатием на кнопку SB2.
Детали.
В устройстве используется электродвигатель А471А4 (АО2-21-4) мощностью 0,55 кВт на 1420 об/мин и магнитный пускатель типа ПМЛ, рассчитанный на переменный ток напряжением 220 В. Кнопки SB1 и SB2 – спаренные типа ПКЕ612. В качестве переключателя SA1 используется тумблер Т2-1. В устройстве постоянный резистор R1 – проволочный, типа ПЭ-20, а резистор R2 типа МЛТ-2. Конденсаторы С1 и С2 типа МБГЧ на напряжение 400 В. Конденсатор С2 составлен из параллельно соединенных конденсаторов по 20 мкФ 400 В. Лампа HL1 типа КМ-24 и 100 мА.

Пусковое устройство смонтировано в металлическом корпусе размером 170х140х50 мм (рис. 4)
1- корпус
2 – ручка для переноски
3 – сигнальная лампа
4 – тумблер отключения
пускового конденсатора
5 -кнопки "Пуск” и "Стоп”
6 – доработанная электровилка
7- панель с гнездами разъема
На верхней панели корпуса расположены кнопки "Пуск” и "Стоп” – сигнальная лампа и тумблер для отключения пускового конденсатора. На передней панели корпуса устройства находится разъем для подключения электродвигателя.
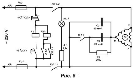
Для отключения пускового конденсатора можно использовать дополнительное реле К1, тогда надобность в тумблере SA1 отпадает, а конденсатор будет отключаться автоматически (рис.5)

Принципиальная схема пускового устройства с автоматическим отключением пускового конденсатора.
При нажатии на кнопку SB1 срабатывает реле К1 и контактной парой К1.1 включает магнитный пускатель КМ1, а К1.2 – пусковой конденсатор Сп. Магнитный пускатель КМ1 само блокируется с помощью своей контактной пары КМ 1.1, а контакты КМ 1.2 и КМ 1.3 подсоединяют электродвигатель к сети. Кнопку "Пуск” держат нажатой до полного разгона двигателя, а после отпускают. Реле К1 обесточивается и отключает пусковой конденсатор, который разряжается через резистор R2. В это же время магнитный пускатель КМ 1 остается включенным и обеспечивает питание электродвигателя в рабочем режиме. Для остановки электродвигателя следует нажать кнопку "Стоп”. В усовершенствованном пусковом устройстве по схеме рис.5, можно использовать реле типа МКУ-48 или ему подобное.
2. Использование электролитических конденсаторов в схемах запуска электродвигателей.
При включении трехфазных асинхронных электродвигателей в однофазную сеть, как правило, используют обычные бумажные конденсаторы. Практика показала, что вместо громоздких бумажных конденсаторов можно использовать оксидные (электролитические) конденсаторы, которые имеют меньшие габариты и более доступны в плане покупки. Схема эквивалентной замены обычного бумажного дана на рис. 6

Принципиальная схема замены бумажного конденсатора (а) электролитическим (б, в).
Положительная полуволна переменного тока проходит через цепочку VD1, С2, а отрицательная VD2, С2. Исходя из этого можно использовать оксидные конденсаторы с допустимым напряжением в два раза меньшим, чем для обычных конденсаторов той же емкости. Например, если в схеме для однофазно сети напряжением 220 В используется бумажный конденсатор на напряжение 400 В, то при его замене, по вышеприведенной схеме, можно использовать электролитический конденсатор на напряжение 200 В. В приведенной схеме емкости обоих конденсаторов одинаковы и выбираются аналогично методике выбора бумажных конденсаторов для пускового устройства.
2.1. Включение трехфазного двигателя в однофазную сеть с использованием электролитических конденсаторов.
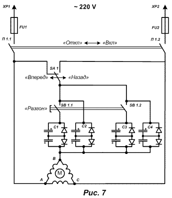
Схема включения трехфазного двигателя в однофазную сеть с использованием электролитических конденсаторов приведена на рис.7.

Принципиальная схема включения трехфазного двигателя в однофазную сеть при помощи электролитических конденсаторов.
В приведенной схеме, SA1 – переключатель направления вращения двигателя, SB1 – кнопка разгона двигателя, электролитические конденсаторы С1 и С3 используются для пуска двигателя, С2 и С4 – во время работы.
Подбор электролитических конденсаторов в схеме рис. 7 лучше производить с помощью токоизмерительных клещей. Измеряют токи в точках А, В, С и добивается равенства токов в этих точках путем ступенчатого подбора емкостей конденсаторов. Замеры проводят при нагруженном двигателе в том режиме, в котором предполагается его эксплуатация. Диоды VD1 и VD2 для сети 220 В выбираются с обратным максимально допустимым напряжением не менее 300 В. Максимальный прямой ток диода зависит от мощности двигателя. Для электродвигателей мощностью до 1 кВт подойдут диоды Д245, Д245А, Д246, Д246А, Д247 с прямым током 10 А. При большей мощности двигателя от 1 кВт до 2 кВт нужно взять более мощные диоды с соответствующим прямым током, или поставить несколько менее мощных диодов параллельно, установив их на радиаторы.
Следует обратить ВНИМАНИЕ на то, что при перегрузке диода может произойти его пробой и через электролитический конденсатор потечет переменный ток, что может привести к его нагреву и взрыву.
3. Включение мощных трехфазных двигателей в однофазную сеть.
Конденсаторная схема включения трехфазных двигателей в однофазную сеть позволяет получить от двигателя не более 60% от номинальной мощности, в то время как предел мощности электрифицированного устройства ограничивается 1,2 кВт. Этого явно недостаточно для работы электрорубанка или электропилы, которые должны иметь мощность 1,5…2 кВт. Проблема в данном случае может быть решена использованием электродвигателя большей мощности, например, с мощностью 3…4 кВт. Такого типа двигатели рассчитаны на напряжение 380 В, их обмотки соединены «звездой» и в клеммной коробке содержится всего 3 вывода. Включение такого двигателя в сеть 220 В приводит к снижению номинальной мощности двигателя в 3 раза и на 40 % при работе в однофазной сети. Такое снижение мощности делает двигатель непригодным для работы, но может быть использовано для раскрутки ротора вхолостую или с минимальной нагрузкой. Практика показывает, что большая часть электродвигателей уверенно разгоняется до номинальных оборотов, и в этом случае пусковые токи не превышают 20 А.
3.1. Доработка трехфазного двигателя.
Наиболее просто можно осуществить перевод мощного трехфазного двигателя в рабочий режим, если переделать его на однофазный режим работы, получая при этом 50 % номинальной мощности. Переключение двигателя в однофазный режим требует небольшой его доработки. Вскрывают клеммную коробку и определяют, с какой стороны крышки корпуса двигателя подходят выводы обмоток. Отворачивают болты крепления крышки и вынимают ее из корпуса двигателя. Находят место соединения трех обмоток в общую точку и подпаивают к общей точке дополнительный проводник с сечением, соответствующим сечению провода обмотки. Скрутку с подпаянным проводником изолируют изолентой или поливинилхлоридной трубкой, а дополнительный вывод протягивают в клеммную коробку. После этого крышку корпуса устанавливают на место.
Схема коммутации электродвигателя в этом случае будет иметь вид, показанный на рис. 8.

Принципиальная схема коммутации обмоток трехфазного электродвигателя для включения в однофазную сеть.
Во время разгона двигателя используется соединение обмоток «звездой» с подключением фазосдвигающего конденсатора Сп. В рабочем режиме в сеть остается включенной только одна обмотка, и вращение ротора поддерживается пульсирующим магнитным полем. После переключения обмоток конденсатор Сп разряжается через резистор Rр. Работа представленной схемы была опробована с двигателем типа АИР-100S2Y3 (4 кВт, 2800 об/мин), установленном на самодельном деревообрабатывающем станке и показала свою эффективность.
3.1.1. Детали.
В схеме коммутации обмоток электродвигателя, в качестве коммутационного устройства SA1 следует использовать пакетный переключатель на рабочий ток не менее 16 А, например, переключатель типа ПП2-25/Н3 (двухполюсный с нейтралью, на ток 25 А). Переключатель SA2 может быть любого типа, но на ток не менее 16 А. Если реверс двигателя не требуется, то этот переключатель SA2 можно исключить из схемы.
Недостатком предложенной схемы включения мощного трехфазного электродвигателя в однофазную сеть можно считать чувствительность двигателя к перегрузкам. Если нагрузка на валу достигнет половины мощности двигателя, то может произойти снижение скорости вращения вала вплоть до полной его остановки. В этом случае снимается нагрузка с вала двигателя. Переключатель переводится сначала в положение «Разгон», а потом в положение «Работа» и продолжают дальнейшую работу.
Для того, чтобы улучшить пусковые характеристики двигателей кроме пускового и рабочего конденсатора можно использовать еще и индуктивность, что улучшает равномерность загрузки фаз. Обо всем этом написано в статье Устройства запуска трехфазного электродвигателя с малыми потерями мощности.