| Похожие рефераты | Скачать .docx | Скачать .pdf |
Реферат: Загальна технологія виготовлення безалкогольних напоїв
Загальна технологія виготовлення безалкогольних напоїв
План
1. Асортимент безалкогольних напоїв.
2 Настої спиртові - тархунний, м'ятний, кавовий та ін.
3. Віджимання соків
4. Характеристика процесів фасування, упорядкування та ін.
1. Асортимент безалкогольних напоїв
Безалкогольні напої є одним з широко розповсюджених і популярних видів харчових продуктів.
Асортимент безалкогольної продукції як на світовому ринку, так і в Україні постійно розширюється в основному за рахунок використання нових, нетрадиційних видів сировини, а також різних харчових добавок, що додають напоям бажаного смаку, кольору, зовнішнього вигляду та підвищують їхню стійкість.
Безалкогольні напої за зовнішнім виглядом підрозділяються на: рідкі напої - прозорі та замутнені; концентрати напоїв у споживчій тарі.
Рідкі напої за ступенем насичення двоокисом вуглецю підрозділяються на такі типи: сильногазовані, середньогазовані, слабогазовані, негазовані.
За способом обробки рідкі напої можуть бути непастеризованими і пастеризованими; напої Із застосуванням консервантів, напої без застосування консервантів; напої холодного розливу; напої гарячого розливу.
Залежно від використовуваної сировини, технології виробництва і призначення напої підрозділяються на групи: соковмісні; напої на зерновій сировині; напої на пряно-ароматичній сировині; напої на ароматизаторах (есенціях та ароматних спиртах); напої шумування; напої спеціального призначення; штучно мінералізовані води.
У даний час вітчизняними заводами і цехами з виробництва безалкогольних напоїв випускаються: напої безалкогольні газовані з низькою калорійністю, а також для хворих діабетом із застосуванням аспартаму, ксиліту, сорбіту та інших замінників цукру, їх відносять до напоїв спеціального призначення; напої газовані, що являють собою насичені двоокисом вуглецю водяні розчини цукру, з додаванням продуктів переробки плодово-ягідної сировини (соків, екстрактів тощо), пряно-ароматичної, утому числі рослинної (настоїв трав, коренів, цедри цитрусових тощо), сировини ароматичних речовин (есенцій, ефірних олій), фарбників органічних кислот, напої на зерновій сировині, що являють собою насичені диоксидом вуглецю розчини концентрату квасного сусла, сахарози, харчових кислот та інших ароматичних і смакових речовин; напої шумування, до яких відносять хлібний квас, плодово-ягідні кваси; води штучно мінералізовані, що виготовляються із сумішей солей та насичені диоксидом вуглецю; напої негазовані, утому числі сухі напої, шипучі і нешипучі, виготовлені з цукру, виннокам'яної кислоти, соди, есенцій, екстрактів і фарбників.
Різноманітний асортимент безалкогольних напоїв визначається великою кількістю різних видів сировини, що входять до складу напоїв.
Сировина, використовувана для виробництва безалкогольних напоїв, вода, цукор, сорбіт, ксиліт тощо повинні відповідати вимогам нормативно-технічної документації.
Останнім часом велику популярність здобувають низькокалорійні напої, у яких цукор, що визначає енергетичну цінність, замінено на низькокалорійні сполучення, що мають солодкий смак, який за Інтенсивністю у багато разів перевищує солодкість сахарози, прийняту за умовну одиницю.
Найчастіше використовують підсолоджувач (аспартам) - похідні двох амінокислот - аспарагінової та фенілаланіну, солодкість якого складає 200 од.-Його недоліком є низька стабільність у розчинах, що залежить від рН і температури. Період піврозпаду при рН4,2 і температурі 25°С складає 260 діб. Кількість добового споживання — допустимого вмісту продукту (ДВП) -до 7,5 мг/кг маси тіла.
Фарбники застосовуються для підфарбовування напоїв. Вони підрозділяються на натуральні та синтетичні. До натуральних харчових барвників відносяться фарбники з ягід бузини, витяжок черешні, кизилу, вишні та Інших плодів і ягід, а також коренеплодів. До синтетичного відносяться тартразин та індигокармін. Колер — розчин паленого цукру. За зовнішнім виглядом - густа рідина темно-коричневого кольору, гіркого смаку, з масовою часткою сухих речовин 70,0+2% , кислот у перерахуванні на лимонну — не менше 0,8%.
Фарбники натуральні харчові залежно від вигляду використовуваної сировини випускають концентрованими чи порошкоподібними. Концентровані: бузиновий, вишневий, виноградний, ожинний, чорничний, чорноплодно-горобиновий, чорно-порічковий, фітолакковий; порошкоподібний -буряковий. За зовнішнім виглядом концентровані — густа сиропоподібна рідина, кисло-солодкого і слабо-кислого смаку; порошкоподібні мають інтенсивний червоний або темно-червоний кольори. Масова частка сухих речовин залежно від найменувань -35-68%.
Ароматичні речовини. Як ароматичні речовини використовують настої, екстракти, есенції, розчини запашних речовин, що залежно від способу одержання підрозділяються на виготовлені з рослинної сировини, виготовлені із синтетичних запашних речовин, а також комбіновані, одержувані із суміші натуральних І синтетичних запашних речовин. Ряд смакових та ароматичних добавок можна готувати безпосередньо на підприємстві за діючими технологічними інструкціями. До таких добавок належать: настої лаврового листа, кориці, гвоздики, трави райхон тощо.
Настої спиртові - тархунний, м'ятний, кавовий та ін. добового споживання — допустимого вмісту продукту (ДВП) -до 7,5 мг/кг маси тіла.
Фарбники застосовуються для підфарбовування напоїв. Вони підрозділяються на натуральні та синтетичні. До натуральних харчових барвників відносяться фарбники з ягід бузини, витяжок черешні, кизилу, вишні та Інших плодів і ягід, а також коренеплодів. До синтетичного відносяться тарт-разин та індигокармін. Колер — розчин паленого цукру. За зовнішнім виглядом - густа рідина темно-коричневого кольору, гіркого смаку, з масовою часткою сухих речовин 70,0+2% , кислот у перерахуванні на лимонну — не менше 0,8%.
Фарбники натуральні харчові залежно від вигляду використовуваної сировини випускають концентрованими чи порошкоподібними. Концентровані: бузиновий, вишневий, виноградний, ожинний, чорничний, чорноплодно-горобиновий, чорно-порічковий, фітолакковий; порошкоподібний -буряковий. За зовнішнім виглядом концентровані — густа сиропоподібна рідина, кисло-солодкого і слабо-кислого смаку; порошкоподібні мають інтенсивний червоний або темно-червоний кольори. Масова частка сухих речовин залежно від найменувань -35-68%.
Ароматичні речовини. Як ароматичні речовини використовують настої, екстракти, есенції, розчини запашних речовин, що залежно від способу одержання підрозділяються на виготовлені з рослинної сировини, виготовлені із синтетичних запашних речовин, а також комбіновані, одержувані із суміші натуральних І синтетичних запашних речовин. Ряд смакових та ароматичних добавок можна готувати безпосередньо на підприємстві за діючими технологічними інструкціями. До таких добавок належать: настої лаврового листа, кориці, гвоздики, трави райхон тощо.
2 Настої спиртові - тархунний, м'ятний, кавовий та ін.
Ефірні олії - продукти, отримані екстракцією чи перегонкою з водяною парою з ефірно-олійної сировини: лавра, евкаліпта, троянди, цедроцитрусових плодів, гвоздики полиню лимонного та ін. Виробляються за різними нормативними документами. Використовуються у вигляді спиртових розчинів. У деякі напої додають ванілін, пряності, мед, продукти бджільництва (апілак, екстракти квіткового пилка), молочні продукти (згущена і суха молочна сироватка, сухе знежирене молоко).
До напоїв на зерновій основі та напоїв шумування відносяться квас, отриманий шумуванням, та кваси пляшкового розливу, що виробляються за технологією газованих безалкогольних напоїв. Основна сировина для квасів шумування - концентрат квасного сусла, цукор, вода.
Концентрат квасного сусла - продукт, отриманий шляхом затирання з водою житнього та ячмінного солодів, житнього чи кукурудзяного борошна або свіжозростаючого томленого (ферментованого) житнього солоду з додаванням житнього борошна і ферментних препаратів, з наступним освітленням, згущенням отриманого сусла у вакуум-апараті І теплової обробки продукту. Використовуються також для готування концентратів квасів.
Останніми роками напої на імпортних концентратах різних фірм ("Кока-кола", "Пепсі-кола", "Делер", "Еса-ром", "Милеста"та ін.) потіснили напої на вітчизняній сировині. Концентрати закордонних фірм, як правило, поставляються у вигляді суміші смакових та ароматичних речовин, включаючи фарбники. Вони добре зберігаються і транспортуються, використовуються для виготування напоїв у невеликих дозах. Ці фактори визначили їх широке розповсюдження.
Основні дефекти безалкогольних напоїв пов'язані з виникненням у них осадів. Порушення стійкості викликається причинами біологічного і небіологічного характеру. Біологічні помутніння з'являються в результаті розвитку різних видів мікроорганізмів, що у напоях можуть споживати цукор, органічні кислоти, інші розчинні речовини.
Безалкогольні напої являють собою добре живильне середовище для дріжджів, бактерій, цвілевих грибів, у них присутні у невеликих концентраціях азотисті речовини, вітаміни; рН напоїв - 2,5-5.
Ознаками мікробіолочного псування напоїв є:
- зовнішні зміни: поява муті, слизу осаду, зміна фарбування, поява на поверхні кілець плівок;
- підвищення тиску в пляшці через нагромадження вуглекислого газу. При відкриванні утворюється велика кількість піни, спостерігається викид напою, маслянистий присмак (ознака розвитку лейконостоку), смак цвілі та ін.
Найчастіше у напоях розвиваються дріжджі. Вони розмножуються за наявності хоча б невеликої кількості кисню. Викликають шумування в основному напої на фруктових соках. ОсмофІльнІ, стійкі до високих концентрацій цукру дріжджі викликають псування сиропів, концентратів. Інфікують напої також молочнокислі та оцтовокислі бактерії. Оцтовокислі бактерії потребують присутності кисню, віддають перевагу рН не нижче 4, частіше розмножуються у негазованих напоях і квасі, зброджуваному у відкритих ємностях, з утворенням плівок на поверхні. Молочнокислі бактерії утворюють стійку муть і призводять до збільшення кислотності у продукті. До них відносять І слизоутворюючі бактерії - лейконосток, що перетворюють сахарозу в слизуватий продукт - декстран. Вони потрапляють у напій в основному з цукром.
Особливе місце серед бактерій-шкідників виробництва займає кишкова паличка, її присутність звичайно безпосередньо не впливає негативно на продукт, але підвищені концентрації цих бактерій свідчать про забруднення напоїв, недотримання санітарно-гігієнічного режиму на підприємстві.
Запобігти мікробіологічному псуванню напоїв можна шляхом забезпечення належного санітарно-гігієнічного стану підприємства, устаткування, трубопроводів, якісної водо підготовки для виробництва напоїв, якісного миття та дезінфекції устатковання, а також застосування термічної обробки цукрових, купажних сиропів, створення необхідної кислотності та ступеня насичення диоксидом вуглецю готового продукту.
Зі спеціальних методів підвищення біологічної стійкості використовують пастеризацію напоїв на зерновій сировині та застосування консервантів, в основному бензойної та сорбінової кислот, а також їхніх солей.
Крім біологічних помутнінь, у напоях можуть утворюватися осади колоїдної природи. Вони пов'язані з порушенням стабільності колоїдної системи напоїв: дубильних, пектинових речовин та Ін., а також з хімічними реакціями між складовими частинами продукту. При взаємодії карбонату кальцію, що міститься у воді, з лимонною кислотою утворюється осад лимоннокислого кальцію або з'являється опалесценція напою.
Помутніння та осади можуть також утворюватися при взаємодії солей заліза з дубильними речовинами соків і вин, з колером. У присутності міді й кисню активізуються окисні процеси, у результаті яких осмолюються ефірні олії цитрусових настоянок. Пектинові, білкові, дубильні І фарбові речовини, що містяться у напоях у вигляді колоїдних розчинів, під впливом різних факторів (зміна кислотності середовища, вплив тепла тощо) можуть коагулювати з утворенням суспензії.
Запобігання колоїдним помутнінням зводиться до усунення причин їх появи, за допомогою технологічних прийомів: пом'якшення води, фільтрування компонентів чи купажу купажного сиропу, добре насичення напою диоксидом вуглецю, що зменшує окисні процеси.
Огляд застосовуваних видів сировини дозволяє побачити, що виробництво безалкогольних напоїв використовує як натуральну, такі синтетичну сировину, причому в теперішній час спостерігається тенденція до поступового скорочення натуральних компонентів, заміна їх синтетичними. Незважаючи на те, що основною вимогою до сировини, використовуваній у виробництві безалкогольних напоїв, є її безпека, таку тенденцію не можна назвати благополучною. І це пов'язано, насамперед, з віковою структурою споживачів напоїв. Відомо, що найбільш популярними безалкогольні напої є у дітей, анатомо-фізіологічні особливості яких сприяють підвищеному споживанню рідини. Особливості організму, що розвивається, обумовлюють обережність при оцінці доцільності використання харчових добавок під час виготовлення харчових продуктів для дітей (у тому числі й напоїв).
Проблема збалансованого раціонального харчування передбачає розвиток виробництва низь калорійних, дієтичних продуктів, у тому числі безалкогольних напоїв, у яких цукор, як головний носій калорійності, частково або цілком замінений на низькокалорійні чи некалорійні речовини V даний час частка таких напоїв у світовому виробництві складає понад 60%.
Дані Комітету експертів ВООЗ по харчових добавках підтверджують, що найчастіше використовувані заразу виробництві безалкогольних напоїв підсолоджувані (аспартам, сахарин, ацесульфам.) у рекомендованих припустимих концентраціях є безпечними для споживача. Крім того, застосування у виробництві суміші цих речовин дозволяє досягти синергічного ефекту з одночасним зниженням рівня споживання окремих Інгредієнтів. Однак, дане положення в основному стосується сумішей, зроблених фабрично, що представляють собою гомогенізоване середовище.
З огляду на розходження у зовнішньому вигляді та фізико-хімічних властивостях різних підсолоджувачів однорідну суміш у кустарних умовах зробити дуже важко. Як вважають фахівці, такі спроби призведуть до кінцевого поділу компонентів і зміни смакових якостей напоїв.
На жаль, не вирішеним залишається питання лабораторного контролю за вкладенням сировини у безалкогольні напої. Визначення масової частки ароматизаторів, фарбників, багатоком понентних сумішей підсолоджувачів надзвичайно ускладнено, оскільки вимагає наявності сучасної високоточної і дорогої апаратури, розробки методик з визначення.

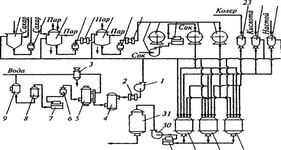
Рис. Апаратурно-технологічна схема виробництва безалкогольних напоїв та мінеральних вод
У цьому випадку не тільки чесність І порядність виробника забезпечує якість продукції. Зростає роль органів нагляду за дотриманням вимог нормативних документів, рецептур, технологій виробництва, а також серйозного підходу з дентифікації та контролю якості сировини та допоміжних матеріалів, застосовуваних у виробництві безалкогольних напоїв, організації системи лабораторного контролю за виробництвом.
3. Віджимання соків
Найбільш поширеним способом віджимання соків є пресування. При цьому одночасно відбувається фільтрування. Найбільш поширеними є пакетні гідравлічні преси періодичної дії з горизонтально чи вертикально розміщеними пакетами. В Україні також є імпортні преси. Так, пак-прес РОК-200 /Польща/ обробляє яблучну мезгу, складається з каруселі з трьома платформами, гідравлічної системи та сокозбірника. На одній з трьох платформ формуються пакети, для чого спочатку вкладається дренажна решітка, на неї фільтрувальна тканина-салфетка, на яку вкладають стільки мезги, щоб шар, який пресується, становив не більше 3-4 см. Краї серветки загортають, далі кладуть дренажну решітку і .на неї знову - серветки з мезгою. Загальна кількість таких шарів визначається відстанню від нижньої платформи до пресуючої головки пресу - це й буде складати разом пакет. Після формування пакетів карусель повертається на 120°С, і пакет подається до пресуючого пристрою, а відпресований пакет в цей час подається на розвантажувальну платформу. Просування здійснюється гідравлічною системою, "яка розвиває тиск 16 МПа. Сік з піддону пресу збігає в сокозбірник. Вихід соку складає 65-70%. Мезга відводиться шнековим чи стрічковим транспортером.
В поточних лініях переробки плодів та ягід використовуються преси безперервної дії. Апарат для стікання соку найчастіше шнекового типу. Від останніх вимагається, щоб стікання соку проводилося з мінімальною аерацією та максимальною чистотою. Зустрічаються барабанні, ротаційні і стрічкові апарати для стікання.
Вихід соку залежить не тільки від преса, а й від ступеню подрібненості сировини, а також від способів підготовки матеріалу, наявності чи відсутності бланшування, підігрівання, внесення ферментів. Останнім часом стали застосовувати дію електроструму. Очистка соків Методи очистки поділяють на:
відстоювання;
центрифугування;
фільтрацію;
флотацію.
Відстоюванням /седиментацією/ очищають соки, але це потребує тривалого часу. Найпоширенішим методом є очистка центрифугами. Центрифугування буває:
осаджу вальне: камерне, тонкошарове /сепарування/ та зверх центрифугування;
відцетрове.
Сепаратори за їх призначенням та ознаками, діляться на декілька груп:
За технічними ознаками на:
а) класифікатори /освітлювачі/;
б) пурифіктори /очищувачі/;
в) концентратори.
По типу барабана сепаратори поділяються на а/тарілкові та б/багаторамерні з циліндричним ротором.
За способом облаштування сепаратори бувають відкритого, напіввідкритого та закритого типу.
В консервній промисловості зустрічаються, в основному, два останніх, для обмеження доступу кисню до сокоматеріалів. Вітчизняний сепаратор Г9-КОВ є напівзакритим з еріодичним вивантаженням осаду. Процес фільтрації базується на затриманні твердихчастинок пористою перегородкою. Фільтрацію можна вести в двох режимах: з постійною швидкістю та при постійному тиску. На практиці використовується останній. Тиск створюється насосом. Апарати є періодичної та безперервної дії.
Для проціджування свіжо відтиснутого соку використовують КС-12, який має сито з нержавіючої сталі. Освітлені соки одержують на камерних та рамних фільтрпресах.
Для одержання стабільної прозорості готових соків при центрифугуванні, фільтрації, осадженні склеюють /желатином чи мінеральними речовинами/. Найбільш поширеним є бентоніт /порошок світло-сірого кольору, що мас 80% колоїдної фракції, яка складається з гідрату алюмінієвої солі кремнієвої кислоти, І що є природним мінералом/. Бентоніт має здатність до набухання, завдяки чому адсорбційна поверхня збільшується. 1 г набухлого бентоніту вбирає 10г води. Катіони бетоніту адсорбують білкові, пектинові речовини, ферменти, прості білки, складні, заряджені сполуки, якщо рН соку нижче рН точки білку. Обробка бентонітом включає три процеси: адсорбцію, коагуляцію та седиментацію. Адсорбція відбувається миттєво, особливо коли йде переміщування. Коагуляція відбувається тоді, коли бентоніт знаходиться в колоїдному стані. Перед використанням розмелений на колоїдних машинах бентоніт заливають на добу для набухання, потім перемішують і готують з нього 5-10% - ну суспензію, | цідять через металеву сітку з отворами 3 мм. Витрата бентоніту на освітлення яблучного та виноградного сокоматеріалу /сусла/ складає 0,5-1 г/л.
Сік з недозрілих яблук, в якому міститься до 2% крохмалю освітлюється погано. Тому застосовують ферментний гідроліз амілозами, які активно діють при рН 4,5-5 в нагрітому до 58-60°С соку, в якому крохмаль клейстеризується. Кінець гідролізу крохмалю встановлюють дією 0,1Н розчину йоду /на 5 мл соку 1 мл йоду/ по зникненню синьо-фіолетового забарвлення.
Обробка пектолітичними ферментами здійснюється періодичним додаванням 5-10% розчину при наповненні резервуара соком /для досягнення 0,03-0,2% концентрації/. При температурі 20°С процес освітлення закінчується за 3-4 год., при температурі 5 0-5 5 °С-за 1 год. Яблучний сік освітлюваний комбінованою обробкою ферменту і розчину желатину. І % розчин желатину вносять в сік через 30-40 хв. після добавлення ферментного препарату і ретельно перемішують. Після витримки сік центрифугують та фільтрують.
Для організації безперервної роботи є ряд установок, які включають теплообмінник, змішувач, резервуари, центрифуги. Освітлення можна зробити на 20/30 хв. швидше підігрівом соку до температури 75-80°С, при якій денатурують білки, з послідуючим охолодженням до температури 20-40°С. Це здійснюється в двох послідовних теплообмінниках. Денатуровані /©коагульовані/ частинки потім відділяють центрифугами.
І При зберіганні навіть освітлені соки можуть утворювати муть внаслідок збільшення частинок колоїдного ступеня дисперсності. Основною причиною вважають окислювальну дію розчиненого в соку кисню на хімічні компоненти соку /дубильні, барвні, пектинові, білкові/. Крім того, можлива окислювальна післядія, тобто при подрібненні сік окислюється, утворюючи перекиси, що пізніше приводить до окислення інших, компонентів. В зв'язку з цим, тривалість зберігання, в процесі якого соки мутніють, дуже не визначена, бо залежить від багатьох факторів.
Деаерація соків проводиться в установці, яка складається з приймального бачка, який обладнаний поплавком та клапаном деаератора, що є вертикальним циліндром, всередині якого знаходиться циліндр з перфорованих листків. Сік розбризкується форсункою, і вакуум в циліндрі сприяє видаленню кисню. Процес ведеться при температурі не вище 3 5 °С і тиску 700-73 О мм рт.ст.
Концентрування рідких та пюреподібних продуктів проводиться шляхом випарювання, виморожування та зворотним осмосом.
Випарювання — видалення води при кипінні продукту. Є складні системи, в яких, крім розчинених речовин є суспендовані частинки різного ступеня дисперсності.
В процесі випарювання проходять фізико-хімічні зміни продукту: збільшується щільність та в'язкість продукту, йде коагуляція білків, гідроліз складних сполук, реакція меланоїдного утворення, карамелізації і властивості продукту весь час змінюються. Тому вибір режиму є важливою ланкою в технологічному процесі концентрування.
Установка складається зі збірника, насоса, яким подається сік в підігрівач, а з нього - в випарний апарат. Пара подається в простір підігрівача, і випарний апарат, горищна пара /від кипіння соку/ разом з повітрям направляється в краплеуловлювач, конденсатор, де конденсується, а потім відкачується вакуум-насосом. Згущений до потрібної концентрації розчин відкачується в збірник готового продукту.
Перед скасуванням підбирається відповідна тара, проводиться миття тари, підготовка кришок.
4. Характеристика процесів фасування, упорядкування та ін.
Фасування здійснюється на автоматичних та напівавтоматичних машинах, а також /густих мас/ вручну. Для наповнення циліндричних консервних банок рідкими харчовими продуктами застосовують наповнювальні та дозувально-наповнювальні автомати.
З самого початку при стерилізації наявність повітря сприяє підвищенню тиску в -банках. Все це викликає потребу знижувати величину тиску в банці шляхом теплового чи механічного екстрагування: банки з продуктом та не закатаними кришками пропускають через ексгаустери протягом 8-10 хв., обробляють парою, а далі негайно укупорюють. Перспективним для екстрагування є використання інфрачервоних променів. Різновидністю теплового екстрагування є попереднє підігрівання продукту /томатної пасти, овочевої ікри/ продукту перед скасуванням або заповнення гарячою заливкою /сиропом, соусом, розсолом/ - цим створюється вакуум після остаточного охолодження продукту в банці.
Механічне екстрагування проводиться шляхом створення вакууму при укупорювальні на вакуум-закаточних машинах.
Відповідальним технологічним процесом є укупорювання банок Тільки повна герметичність дозволяє провести подальшу стерилізацію і тривале зберігання. Металічні банки герметизують подвійним закаточним швом. Герметизація банок з продуктом здійснюється автоматичними чи напівавтоматичними закаточними машинами /для металевих банок, для склянок типу І/ та укупорювальними машинами/ для скляних банок типу П, Ш, РТ, "Омніл"/.
Після укупорювання банки направляють для миття, щоб видалити рештки жиру та інших забруднень. Якщо на банках нема жиру, то їх обмивають гарячою водою під душем. Якщо не видалити жир з поверхні банок, то при стерилізації він розкладається, виділяючи вільні кислоти, які реагують з солями заліза, кальцію, магнію, утворюють нерозчинні сполуки - мила, що міцно тримаються на поверхні жесті.
Для видалення жиру банки миють в машинах типу МЖУ-125 або МЖУ-250 0,5%-ним розчином лугу, до якого інколи додають рідке калійове мило. Мийний розчин підігрівають до температури 70-80 °С. Після миття лугом банки промивають чистою водою.
Транспортування, зберігання сировини та продукції Консервний цех чи завод повинен мати навіс /з асбошиферу/, відкритий з 3-х боків для доброї циркуляції повітря та зручності роботи транспорту. Підлогу роблять водонепроникною з нахилом до каналізаційних труб. Розміри сировинного майданчику визначаються продуктивністю заводу. Одночасне навантаження приймається приблизно на їм2 300-600 кг сировини. Ящикові піддони розраховані на установку 6 ярусів /4-5,5 м/. В залежності від виду сировини термін зберігання її коливається від години до декількох діб
Похожие рефераты:
Економiчна ефективнiсть виробництва зерна
Комплексний заклад ресторанного господарства
Проект цеху по виробництву сичужних сирів з чеддеризацією
Загальна технологія виробництва цукру-піску та цукру рафінаду
Розробка технології нових видів загартованого морозива
Виробництво картопляного крохмалю
Проект ковбасного цеху продуктивністю 6,8 тонн за зміну
Виготовлення лікарських препаратів на основі амілолітичних ферментів
Проект цеху по виробництву швидкозаморожених продуктів для дитячого харчування
Настої та відвари з сировини, що містить глікозиди
Якість борошняних кондитерських виробів із використанням йодовмісної сировини
Технологія виробництва сметани 30%
Технологія виробництва спирту на спиртовому заводі "Nemiroff"