| Похожие рефераты | Скачать .docx | Скачать .pdf |
Реферат: Организация работы производства предприятия пищевой промышленности
ОГЛАВЛЕНИЕ
ВВЕДЕНИЕ
1. Общая характеристика предприятия
2. Организация снабжения и складского хозяйства
3. Организация работы производства на предприятии
3.1 Характеристика технического оснащения и комплексной механизации цеха
3.2 Ассортимент выпускаемых продуктов и кулинарных изделий
3.3 Анализ состояния и эффективности использования трудовых ресурсов предприятия
4. Организация работы производства на предприятии
4.1 Сертификация общественного питания
4.2 Осуществление инспекционного контроля за сертифицированной продукцией
5. Анализ соблюдения правил техники безопасности и противопожарной защиты
6. Индивидуальное задание
6.1 История
6.1.1 Античность
6.1.2 Квас на Руси
6.1.3 Квас в Российской империи
6.2 Сорта кваса
6.3 Приготовление кваса в домашних условиях
6.3.1 О внутренних процессах при приготовлении
6.4 Блюда на основе кваса
6.5 Производства кваса в промышленности
6.5.1 Производство плодово-ягодных квасов
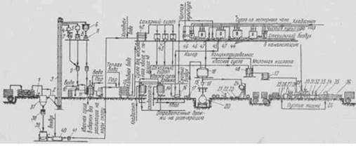
6.5.2 Схема производства «Хлебного кваса» и «Московского кваса»
6.6 Оборудование для производства кваса
6.7 Требование к качеству безалкогольных напитков
ЗАКЛЮЧЕНИЕ
БИБЛИОГРАФИЧЕСКИЙ СПИСОК
ВВЕДЕНИЕ
Производственная практика является продолжением учебного процесса в предприятиях пищевой промышленности.
Основными целями прохождения данного вида практики, являются:
1. Закрепление и углубление теоретических знаний в рамках пройденного материала по следующим дисциплинам «Оборудование предприятий общественного питания», «Общие принципы переработки сырья и введение в технологии производства продуктов питания», «Пищевые и биологически активные добавки», «Процессы и аппараты пищевых производств», «Безопасность продовольственного сырья и продуктов питания», «Пищевая химия», «Физиология питания» и т.д.;
2. Получение практических навыков при производстве пищевых продуктов питания, полуфабрикатов и кулинарных блюд;
3. Ознакомление с наличием, состоянием и эффективностью использования оборудования и поточных линий, их соответствие требованиям нормативно- технической документации;
4. Приобретение практических навыков решения практических задач на уровне работы предприятий пищевой промышленности в современных условиях;
5. Приобретение навыков по анализу и сравнению выпускаемой продукции с нормативно- технической документацией;
6. Ознакомление с составом (рецептурами) на выпускаемую продукцию и установление его влияния на качество готовой продукции;
7. Изучение системы материально- технического снабжения предприятия;
8. изучение ассортимента выпускаемой продукции и ее состава.
Основными задачами данного вида практики, являются:
1. Ознакомление с производственными процессами на предприятии в целом и в отдельных цехах;
2. Освоение технологии производства пищевых продуктов, полуфабрикатов и кулинарных блюд;
3. Изучение оборудования и техники по производству пищевых продуктов, полуфабрикатов и кулинарных блюд;
4. Ознакомление с правилами техники безопасности, охраны труда и личной гигиены работников;
5. Анализ соблюдения определенных требований при производстве пищевых продуктов;
6. Повышение качества пищевых продуктов и расширение ассортимента.
Место прохождения практики на производстве пищевой промышленности предоставила компания ООО «Командор».
Компания « Командор» начала свою деятельность в 1994г. Первоначально занималась оптовой торговлей непродовольственными товарами зарубежных производителей, главным образом из Кореи. В 1996г. расширила сферу товаров, начав торговать кухонными гарнитурами зарубежных производителей.
В 1998г. попробовала себя в новом виде деятельности — производстве мебели (кухонные гарнитуры, обеденные группы, шкафы-купе, мебель для детских комнат, для офисов, мягкая мебель).
В 1999г. принято решение об открытии новой сферы деятельности — розничной торговли в формате супермаркета.
Первый супермаркетбыл открыт 24 апреля 1999г. по адресу ул. Партизана Железняка, 50. Одновременно там же был открыт и мебельный салон. Данный супермаркет и мебельный салон стали новым шагом в развитии розничной торговли всего Красноярска. Следующий супермаркет был открыт 17 апреля 2001г. по адресу пр. Металлургов, 53.
В декабре 2002 г. компания « Командор» попробовала себя в новой сфере деятельности — собственное производство салатов.
9 апреля 2005 года был открыт флагман компании « Командор» — Торгово-Развлекательный Комплекс с офисными помещениями. Арендаторами комплекса являются: продуктовый гипермаркет с большими производственными цехами (кондитерские изделия, салаты, готовые полуфабрикаты и т.д.); мебельный мегаполис, являющийся самым крупным мебельным салоном в Красноярском крае; магазин по продаже керамической плитки и сантехники; салон элитных подарков; кофейня; аптека; салоны связи и т.д.
В 2008 году торговая сеть «Командор» приобрела пустующие корпуса завода «Шелен». В этом здании компания «Командор» открыла завод для собственного производства кулинарной продукции, полуфабрикатов и т.д.
В настоящее время Группа Компаний « Командор» включает в себя: завод собственного производства, 1 продуктовый гипермаркет; 47 супермаркетов формата «магазин у дома» в 7 городах Красноярского края и республики Хакасия; мебельный салон площадью более 10 000 м2 ; более 20 точек по продаже шкафов-купе, кухонь и другой мебели; производственные цеха в которых изготавливаются кухни, шкафы-купе, мягкая мебель, обеденные группы, а также мебель по индивидуальным заказам; коммерческая недвижимость.
организация производство предприятие продукт питание
1. Общая характеристика предприятия
ООО «Командор» достаточно самостоятельная компания с организационно-правовой статус общества с ограниченной ответственностью, а также имеющая частную форму собственности. Основными видами деятельности компании ООО «Командор» являются: производство мебельной продукции; сеть супермаркетов «Командор», осуществляющих реализацию продуктов общественного питания и непродовольственных товаров, а также реализацию кулинарных и кондитерских изделий собственного производства; завод пищевой промышленности по производству полуфабрикатов, кулинарных и кондитерских изделий и блюд.
В данной работе идет речь о заводе собственного производства компании ООО «Командор», находящегося по адресу: г. Красноярск, ул. Вавилова 1/стр.39. Данное предприятие является заготовочным, осуществляет производство полуфабрикатов, готовой кулинарной, кондитерской продукции. Завод собственного производства компании ООО «Командор» находиться в отдельном здании, двухэтажной планировки.
Прилегающая к зданию территория обустроена и содержится в чистоте. На территории здания на расстоянии 25 м находятся мусорные контейнеры, установленные на площадке с твердым покрытием, для сбора мусора и пищевых отходов.
Основным видом деятельности кулинарного цеха является производство кулинарной продукции, кондитерских изделий и полуфабрикатов.
Анализируя объем выпускаемой продукции (см. рис. 1), ясно выражено, что он не соответствует потребностям населения города Красноярска и других районов Красноярского края, где расположены торговые предприятия компании ООО «Командор», поэтому рекомендую увеличить объем выпускаемой продукции, а также увеличить ассортимент выпускаемой продукции.

Рисунок 1- Объем выпускаемой продукции, в кг
В перспективе завод собственного производства планирует заключить договора с другими супермаркетами и небольшими магазинами продукции общественного питания для реализации продукции собственного производства.
Покупателями данной продукции являются клиенты супермаркетов «Командор», расположенные в нескольких городах Красноярского края и Республики Хакассии, большинство супермаркетов и один гипермаркет находятся в городе Красноярске.
Завод компании ООО «Командор» подразделяется на следующие помещения: кулинарный цех, мясной цех, овощной цех, разгрузочная, загрузочная, моечные, холодильные камеры, складские помещения, столовая для персонала, Сан. узлы, душевые, на втором этаже здания располагаются кабинеты администрации завода и раздевалки для персонала.
Для прохождения практики был выбран кулинарный цех, который имеет следующий набор помещений:
1. Холодный цех,
2. Горячий цех,
3. Кондитерский цех,
4. Цех по производству мучных полуфабрикатов;
5. Моечное помещение;
6. Холодильная камера для хранения готовой кулинарной продукции;
7. Холодильная камера для хранения кондитерских изделий;
8. Холодильная камера для хранения мучных полуфабрикатов;
9. Холодильные камеры для хранения поступающих на предприятие мясных, рыбных, гастрономических продуктов;
10. Холодильная установка шоковой заморозки;
11. Складские помещения.
На предприятии имеются: санитарные правила, аптечка с набором необходимых медикаментов для оказания первой помощи. Созданы необходимые условия для соблюдения санитарных норм и правил на всех этапах приготовления блюд, изделий, гарантирующих качество и безопасность для здоровья потребителей.
На предприятии ведется необходимая документация. В бракеражном журнале отмечается оценка качества полуфабрикатов, готовых кулинарных блюд и изделий, а также кондитерских изделий. Также имеется специальный журнал с отметками осмотра открытых частей тела работников предприятия на наличие гнойничковых заболеваний.
Лица, поступающие на работу, проходят медицинские осмотры, профессиональную, гигиеническую подготовку и аттестацию в установленном порядке.
На каждого работника заведена личная медицинская книжка установленного образца, в которую внесены результаты медицинских обследований лабораторных исследований, отметка о прохождении гигиенической подготовки и аттестации.
Конкуренты данного предприятия не многочисленны, так как предприятие занимается производством кулинарной и кондитерской продукции в больших размерах. Но не стоит забывать о конкурентах, которые занимаются собственным производством в малых количествах, таких как сеть супермаркетов «Красный Яр» и «Каравай». «Красный Яр» является главным конкурентом компании «Командор» не только в собственном производстве, но и в организации торговли среди населения Красноярского края.
Деятельность завода собственного производства компании ООО «Командор» целесообразна в городе Красноярске, так как в городе проживает практически один миллион человек и до покупателей доходит свежая продукция.
2. Организация работы снабжения предприятия сырьем. Организация складского хозяйства
Основными поставщиками продукции являются: ООО «Красноярский хлеб» (хлебобулочные и кондитерские изделия); «Сибирский крупяной центр» (мучная продукция); ООО «Делси-С» (рыбная продукция); ООО «ЯРСК» (гастрономическая продукция); Овощная, фруктовая компания «Ванда», ОАО «Бархатовской» (яйцо), «Сибирская Губерния» (мясо птицы).
Все предприятия-поставщики являются специализированными предприятиями, имеющими специализированный автотранспорт для перевозки пищевых продуктов. На автотранспорт, используемый для перевозки пищевых продуктов, оформлены в установленном порядке санитарные паспорта.
Ассортимент поступающего сырья и продуктов поступающих на предприятие представлен в Приложение Б.
Завоз продуктов и сырья осуществляется следующим образом:
· для гастрономии – 2 раза в месяц;
· для яиц и яйцепродуктов – 1 раз в неделю;
· для овощей – 1 раз в 3 дня;
· для фруктов – 1раз в 5 дней;
· для зелени – 1 раз в 5 дней.
На заводе собственного производства ООО «Командор» загрузка и погрузка осуществляется с торца здания, завоз пищевых продуктов организован в дневные часы с 8.00 до 18.00 часов, погрузка готовой кулинарной продукции и кулинарных изделий осуществляется также в дневные часы.
Основным предназначением складских помещений является концентрация и хранение запасов, а также ответственность за бесперебойное и ритмичное выполнение заказов потребителей. Задача уборки помещений важна для каждого собственника складских объектов.
Технологический и производственный процесс промышленного предприятия не сможет обойтись без такого важного звена, как склад, а для оптовых и розничных фирм склад является фундаментом, поэтому предприятия, намеренные превзойти конкурентов, должны позаботиться о соответствующей организации складских помещений, а также об обеспечении складов последними технологиями и квалифицированными кадрами. В зависимости от назначения, склады подразделяются:
1. производственные (к ним относятся склады готовой продукции и готовых изделий, склады материалов, комплектующих и сырья);
2. сезонного или длительного хранения (склады для товаров, имеющих сезонный характер: овощей и фруктов, поступающих на склад после уборки урожая);
3. резервные (для сохранения запасов в случае происшествия чрезвычайного обстоятельства); В зависимости от условий хранения, складские объекты подразделяются на склады общего назначения, сейфы для опасных веществ, резервуары, склады-хранилища специализированного назначения. Для хранения товаров, с учетом их физико-химических параметров, на складах создают необходимые условия. В некоторых случаях складские объекты оборудованы мощностями по упаковке, расфасовке, тестированию и прочим операциям. В зависимости от деятельности предприятия, склад может обслуживать товары в компании или предоставлять потребителям сервис ответственной сохранности товаров в рамках отдельной компании. Но, несмотря на выполняемую роль, любой склад выполняет такие основные функции, как:
· прием, хранение, обработку и отгрузку товаров;
· обеспечение сохранности товаров;
· учет движения товаров.
Приемка товаров в предприятии питания представлена на рисунке 2. Приемка является важной составной частью технологического процесса. Приемку проводят в два этапа.
Предварительный этап. Приемка продуктов по количеству производится по товарно-транспортным накладным, счетам-фактурам, путем пересчета тарных мест, взвешивании. Если товар поступил в исправной таре, кроме проверки веса брутто предприятие имеет право потребовать вскрытия тары и проверки веса нетто. Второй этап – окончательная приемка. Масса нетто и количество товарных единиц проверяют одновременно со вскрытием тары. Масса тары проверяется одновременно с приемкой товара.
При обнаружении недостачи составляется односторонний акт о выявленной недостаче, этот товар хранится отдельно, обеспечивается его сохранность и вызывается поставщик. После окончательной приемки составляется акт в 3 экземплярах.
Одновременно с приемкой товаров по количеству товар принимается также и по качеству. Приемка товаров по качеству производится органолептически (по виду, цвету, запаху, вкусу). При этом проверяют соответствие стандартам, ТУ. К транспортным документам прикладываются сертификаты или удостоверения качества.
В целях предупреждения возникновения и распространения массовых инфекционных заболеваний транспортирование сырья и пищевых продуктов осуществляется специальным, чистым транспортом, на который в установленном порядке выдается санитарный паспорт.
Кузов автотранспорта изнутри обивается материалом, легко поддающимся санитарной обработке, и оборудуется стеллажами.
Лица, сопровождающие продовольственное сырье и пищевые продукты в пути следования и выполняющие их погрузку и выгрузку, пользуются санитарной одеждой (халат, рукавицы и др.), имеют личную медицинскую книжку установленного образца с отметками о прохождении медицинских осмотров, результатах лабораторных исследований и прохождении профессиональной гигиенической подготовки и аттестации. Скоропортящиеся и особо скоропортящиеся продукты перевозят охлаждаемым или изотермическим транспортом, обеспечивающим сохранение

Рисунок 2- Входной контроль продукции
температурных режимов транспортировки. Количество поставляемых скоропортящихся продуктов должно соответствовать емкостям имеющегося в организации холодильного оборудования.
Транспортная тара маркируется в соответствии с нормативной и технической документацией, соответствующей каждому виду продукции.
Для предотвращения возникновения и распространения инфекционных заболеваний и массовых неинфекционных заболеваний (отравлений) в организации запрещается принимать:
- продовольственное сырье и пищевые продукты без документов, подтверждающих их качество и безопасность;
- мясо и субпродукты всех видов сельскохозяйственных животных без клейма и ветеринарного свидетельства;
- рыбу, раков, сельскохозяйственную птицу без ветеринарного свидетельства;
- непотрошеную птицу (кроме дичи);
- яйца с загрязненной скорлупой, с насечкой, "тек", "бой", а также яйца из хозяйств, неблагополучных по сальмонеллезам, утиные и гусиные яйца;
- консервы с нарушением герметичности банок, бомбажные, "хлопуши", банки с ржавчиной, деформированные, без этикеток;
- крупу, муку, сухофрукты и другие продукты, зараженные амбарными вредителями;
- овощи и фрукты с наличием плесени и признаками гнили;
- грибы несъедобные, некультивируемые съедобные, червивые, мятые;
- пищевые продукты с истекшими сроками годности и признаками недоброкачественности;
- продукцию домашнего изготовления.
Продукты хранят в таре производителя (бочки, ящики, фляги, бидоны и др.), при необходимости - перекладывают в чистую, промаркированную в соответствии с видом продукта производственную тару.
Продукты без упаковки взвешивают в таре или на чистой бумаге.
Продукты хранят согласно принятой классификации по видам продукции: сухие (мука, сахар, крупа, макаронные изделия и др.); хлеб; мясные, рыбные; молочно-жировые; гастрономические; овощи и фрукты.
Сырье и готовые продукты хранят в отдельных холодильных камерах. В небольших организациях, имеющих одну холодильную камеру, а также в камере суточного запаса продуктов допускается их совместное кратковременное хранение с соблюдением условий товарного соседства (на отдельных полках, стеллажах).
При хранении пищевых продуктов соблюдают правила товарного соседства, нормы складирования, сроки годности и условия хранения. Продукты, имеющие специфический запах (специи, сельдь и т.д.), следует хранить отдельно от продуктов, воспринимающих посторонние запахи (масло сливочное, сыр, яйцо, чай, соль, сахар и др.).
Холодильные камеры для хранения продуктов оборудованы стеллажами, легко поддающимися мойке, системами сбора и отвода конденсата.
Охлажденные мясные туши, полутуши, четвертины подвешены на крючьях так, чтобы они не соприкасались между собой, со стенами и полом помещения. Мороженое мясо хранят на стеллажах или подтоварниках штабелями.
Субпродукты хранятся в таре поставщика на стеллажах или подтоварниках.
Птицу мороженую или охлажденную хранят в таре поставщика на стеллажах или подтоварниках, укладывая в штабеля; для лучшей циркуляции воздуха между ящиками (коробами) рекомендуется прокладывать рейки.
Рыбу мороженую (филе рыбное) хранят на стеллажах или подтоварниках в таре поставщика.
Масло сливочное хранят в заводской таре или брусками, завернутыми в пергамент, в лотках, масло топленое - в таре производителя.
Крупные сыры хранят без тары на чистых стеллажах. При укладке сыров один на другой между ними прокладываются картон или фанера.
Мелкие сыры хранят в потребительской таре на полках или стеллажах.
Готовые мясопродукты (колбасы, окорока, сосиски, сардельки) хранят в таре поставщика или производственной таре.
Яйцо в коробах хранят на подтоварниках в сухих прохладных помещениях. Яичный порошок хранят в сухом помещении, меланж - при температуре не выше минус 6°С.
Крупу и муку хранят в мешках на подтоварниках в штабелях на расстоянии до пола не менее 15 см.
Макаронные изделия, сахар, соль хранят в таре поставщика на стеллажах или подтоварниках.
Хлеб хранят на стеллажах, в шкафах. Для хранения хлеба выделена отдельная кладовая. Ржаной и пшеничный хлеб хранят раздельно.
Дверцы в шкафах для хлеба имеют отверстия для вентиляции. При уборке шкафов крошки сметают с полок специальными щетками и не реже 1 раза в неделю тщательно протирают полки с использованием 1%-ного раствора уксусной кислоты.
Картофель и корнеплоды хранят в сухом, темном помещении; капусту - на отдельных стеллажах, в ларях; квашеные, соленые овощи - в бочках, при температуре не выше 10°С. Плоды и зелень хранят в ящиках в прохладном месте при температуре не выше 12°С.
Состав складского помещения и его площадь соответствует мощности предприятия. Складское помещение располагается на производственном этаже. Складские помещения, предназначенные для хранения сырья и продуктов, поступающих на предприятие: кладовая сухих продуктов, кладовая для хранения овощей, блок охлаждаемых камер (мясо – рыбная; молочно-жировая; фруктов, ягод, зелени).
Складские помещения для хранения и отпуска готовой продукции, выпускаемой на предприятии: блок охлаждаемых камер для хранения салатов, полуфабрикатов, горячих блюд, кондитерских изделий.
Режимы и сроки хранения готовой продукции выпускаемой на предприятии предоставлены в приложении Б. Предложение по организации производства: расширить торговые связи с поставщиками сырья для производства продукции.
3. Организация работы производства на предприятии
3.1 Характеристика технического оснащения и комплексной механизации цеха
Завод собственного производства ООО«Командор» присоединен к централизованным сетям холодного питьевого и горячего водоснабжения. Все производственные цеха оборудованы раковинами для мытья рук персонала.
В кулинарном цехе для мытья кухонной посуды установлены две двухсекционные ванны. Ко всем моечным ваннам и раковинам имеется подводка горячей и холодной воды через смеситель. Раковины для мытья рук персонала оборудованы устройствами, исключающими дополнительное загрязнение рук после их мытья.
Отведение производственных и хозяйственно-бытовых сточных вод осуществляется в централизованную систему канализации. Внутренняя система канализации производственных и хозяйственно-бытовых сточных вод раздельная с самостоятельными выпусками во внутриплощадочную сеть канализации.
Также кулинарный цех оборудован приточно-вытяжной системой вентиляции. Освещение в кулинарном цехе искусственное выполнено за счет люминесцентных ламп, ламп накаливания и т.д. Осветительные приборы содержатся в чистоте.
Кулинарный цех обеспечен достаточным количеством оборудования (см. таб. 1) и предметами материально-технического оснащения. Технологическое оборудование, инвентарь, посуда выполнены из материалов, разрешенных органами государственной санитарно - эпидемиологической службы. Все оборудование находится в рабочем состоянии и размещено с учетом возможности соблюдения поточности технологического процесса и свободного доступа для проведения его обработки. Разделочный инвентарь приобретен в достаточном количестве, маркировка выполнена. Техническая оснащенность предприятия представлена в таблице 1. Все холодильное и тепловое
Таблица 1 - Техническая оснащенность производства
| Наименование цеха и наименование оборудования, линии конвейера | Марка оборудования | Страна, город и фирма производителя | Мощность оборудования, кг/ч | Количество обслуживающих работников, чел | Число машин, линий, оборудования, шт | Время работы оборудования, линии, машин, ч |
| 1 | 2 | 3 | 4 | 5 | 6 | 7 |
Цех вареников Конвейер для производства вареников. |
DM-120-5B |
KARMA GLOBAL LTD, торговая марка JEJU, Тайвань (Китай) |
144 |
1 |
1 |
8 |
| Горячий цех, пароконвектомат | Rational SCC101 | Германия Rational |
15 | 1 | 4 | 24 |
| Горячий цех, электрическая плита | Abat | ОАО «Чувашторгтехника», Чувашской Республики, г. Шумерля | 10 | 1 | 2 | 24 |
| Горячий цех, фритюр | Atesy | «КБ ГРУПП» Россия Г. Москва |
3 | 1 | 1 | 12 |
| Салатный цех, robotcoupe | CL-50 | «Ресторация» г. Москва Нагорный проезд, д.7. |
10 | 1 | 1 | 24 |
Салатный цех, Весы Cas |
LR11-15 | г. Москва, Софийская набережная 34В | - | 1 | 3 | 24 |
Салатный цех, Упаковка (горячий стол) |
Cas hand wpapper | г. Москва, Софийская набережная 34В | - | 1 | 3 | 24 |
Салатный цех, слайсер |
Meat slicer | Россия, Московская область, г.Королев, пр-т Космонавтов, д. 43б, ООО "АНТЕС" | 5 | 1 | 1 | 24 |
| Цех чистки вареных овощей и яйца, robotcoupe | CL-60 | 15 | 1 | 1 | 12 | |
| Цех чистки вареных овощей и яйца, robotcoupe | R-30 | 15 | 1 | 1 | 12 | |
| Цех чистки вареных овощей и яйца, robotcoupe | CL-50 | 15 | 1 | 1 | 12 | |
| Цех чистки сырых овощей, картофелечистка | МОК-300М | Белоруссия, г.Вароновичи, госпредприятие «ТОРГМАШ» | 30 | 1 | 3 | 12 |
| Цех упаковки, конвейер упаковки | Термопак | Россия, г.Москва, ул. Кольская, 1 | 50 | 1 | 1 | 6 |
оборудование в рабочем состоянии, обеспечено термоизмерительными приборами: горячий цех оборудован электроплитами, фритюром,
пароконвектоматом (4 единицы), разделочными досками, ножами,
производственными столами.
Схема кулинарного цеха представлена в приложении А1.
Для приготовления холодных блюд выделен участок, оборудованный раковиной для мытья рук, холодильной установкой с режимом работы +4°С. Продукция готовится партиями по заявке от супермаркетов и гипермаркета.
Оборудованы сушильные полки для сушки чистой посуды. К моечным ваннам подведена вода питьевого качества: горячая и холодная. На рабочем месте посудомойщицы наглядно оформлена инструкция по обработке кухонной посуды и инвентаря.
В холодном цехе имеется следующее технологическое оборудование: производственные столы, умывальная раковина для мытья рук, холодильные камеры с автоматическим режимом работы, электропечь, ванна моечная 2-х секционная, шкафы для хранения посуды, поддоны, слайсер, весы , упаковка (горячий стол).
Водоснабжение централизованное, горячее и холодное. Сбор сточных вод осуществляется в городскую систему канализации. Отопление центральное от городских сетей. Освещение искусственное, посредством люминесцентных ламп и ламп накаливания.
Предложение по организации производства: механизировать большую часть работы, которая на данный момент выполняется в ручную, что повысит количество выпускаемой продукции и полностью употребит потребности потребителей.
3.2 Ассортимент выпускаемых продуктов и кулинарных изделий
Широкий ассортимент, выпускаемый предприятием, не полностью соответствует требованиям потребителей, так как производится в небольших количествах. Полный ассортимент, состав его рецептур, а также режимы, сроки хранения и пищевая ценность представлены в приложении Б. Технологические схемы приготовления некоторых блюд и кулинарных изделий, производимых на предприятии, указаны в приложении В2,В3,В4.
Для того чтобы приготовить кулинарное блюдо или изделие сначала нужно сделать механическую обработку сырья. Схема механической кулинарной обработки сырья представлена на примере обработки овощей (см. рис. 3).
Характеристика сырья, используемого на предприятии для производства кулинарных блюд и изделий:
1. Картофель - клубни здоровые без видимых болезней, не проросшие, не гнилые внутри, не подмороженные, упругие, не дряблые, чистые, не зачищенные, поверхность сухая. Круглой или овальной формы. Светло-желтого цвета. Диаметр клубня от 9 см.
2. Морковь - Клубни здоровые без видимых болезней, не проросшие, не гнилые внутри, не кормовые, не дряблые, чистые, не зачищенные, на разломе сочные, поверхность сухая. Вытянутая конусообразная форма. Цвет от оранжевого до темно-оранжевого. Длина от 15 см.

Рисунок 3 – Схема механической кулинарной обработки овощей
3. Свекла - Клубни здоровые без видимых болезней, не проросшие, не гнилые внутри, не кормовые, не дряблые, чистые, не зачищенные, на разломе сочные, поверхность сухая. Круглой или овальной формы. От бордового до темно-бордового цвета. Диаметр от 10 см.
4. Капуста белокочанная - На вид здоровая, плотная, не «кудрявая». Круглой формы. Светло-зеленого цвета. Диаметр от 20 см.
5. Лук репчатый - Здоровый, не гнилой, не проросший, не подмороженный. Сладкого сорта. Диаметр от 7 см.
6. Помидоры свежие - Здоровые, без видимых болезней, не гнилые, не мятые, не подмороженные. Плотной консистенции, сочная мякоть не вытекает при разрезе. Круглой формы. Насыщенно-красного цвета. Диаметр от 7 см.
7. Огурцы свежие - Здоровые, без видимых болезней, не гнилые, не подмороженные. Плотной консистенции, минимум сока. Овально-вытянутой формы. Светло-зеленого цвета. Длина от 25 см.
8. Перец болгарский - Здоровый, без видимых болезней, не гнилой, не подмороженный. Плотной консистенции. Красного цвета. Размер от 10 см.
9. Капуста китайская - Здоровая, без видимых болезней. Светло-зеленого цвета. Размер от 20 см.
10. Чеснок - Здоровый, без видимых болезней, не гнилой, не подмороженный. Круглой формы. Размер средний.
11. Лимон - Здоровый, без видимых болезней, не гнилой, не подмороженный. Овальной формы. Размер средний.
12. Яблоки - Здоровые, без видимых болезней, не гнилые, не мятые, не подмороженные, сочные для сока. Плотной консистенции. Диаметром от 8 см.
13. Лук зеленый - Не вялый, не подмороженный, чистый, не мятый. Зеленого цвета.
14. Лист салата - Не вялый, не подмороженный, чистый, не мятый. Светло-зеленого цвета. Ширина листа от 15 см.
15. Укроп - Не вялый, не подмороженный, чистый, не мятый, без корней. Зеленого цвета
Основными приемами и методами переработки сырья на предприятии являются:
· Сортировка, перемешивание, дозирование, формование, прессование, измельчение, взбивание.
· Замачивание, промывание, фильтрование, осаждение.
· Пассерование, бланширование, обжарка, жарение, припускание, нагревание, охлаждение и т.д.
Около 80 % пищевых продуктов употребляются после термической обработки, что способствует их размягчению и повышению усвояемости. Кроме того, температурная обработка приводит к гибели вредных микроорганизмов и разрушению токсинов, что обеспечивает безопасность продуктов, в первую очередь животного происхождения и корнеплодов. Важно также, что тепловая обработка позволяет разнообразить вкус многих продуктов. Примеры тепловой обработки плодовоовощного сырья при производстве кулинарных блюд и изделий и полуфабрикатов:
· Бланширование
Бланшированием плодоовощного сырья называется кратковременная тепловая обработка при определенном температурном режиме в воде, паром или в водных растворах солей, сахара, органических кислот, щелочей. Бланширование является очень важной предварительной операцией, от которой в значительной мере зависят качество продукта п потери в производстве. Бланширование преследует основную цель — разрушение ферментной системы, основой которой являются белки. Для этого обычно достаточно прогревания до температуры 70—75 °С.
Бланширование свеклы производят для размягчения ткани и сохранения цвета. Бланшируют свеклу паром в течение 15—20 мин при температуре 120 °С. Различные сорта картофеля, белокочанной капусты и некоторых корнеплодов бланшируют при температуре 80—85 °С 3—4 мин
Например, для удаления горечи у баклажанов их бланшируют в кипящей воде, а для улучшения вкуса белокочанную и краснокочанную капусту бланшируют в кипящей воде 1—2 мин, отдельные соцветия цветной капусты — 2—3 мин. Спаржу бланшируют в кипящем 2%-ном растворе поваренной соли в течение 1—3 мин.
Продолжительность и температура бланширования зависят от вида, сорта, степени зрелости, качества сырья, его дальнейшего применения.
· Обжарка и пассерование овощей
Обжаркой называется тепловая обработка овощей в жирах до уменьшения массы сырья свыше 30 % при определенном температурном режиме. Пассерование — обжарка овощей с уменьшением массы до 30%.
Обжарку или пассерование проводят в растительном масле или животном жире при сравнительно высоких температурах. Растительное масло или животный жир в данном случае не только выполняет технологические функции, но и является промежуточным теплоносителем, передающим тепло от поверхности нагрева к продукту.
Продолжительность обжарки и пассерования зависит от многих факторов и прежде всего от вида овощей, степени измельчения, температуры активного слоя масла, способа обжарки, начального и конечного влагосодержания продукта и др., а также от удельной поверхности нагрева и составляет для овощей 5—16 мин. Обжарка овощей ведется при определенной температуре, различной для разных видов овощей. Максимальная температура при обжарке баклажанов 135—140°С, кабачков — 125—135, корнеплодов - 120-125, лука - 140 °С. Продолжительность обжарки зависит от вида сырья, температуры активного слоя масла, удельной поверхности нагрева печи и др. и составляет для овощей 5—16 мин.
Обжарка сырья в масле при пониженной температуре не рекомендуется. Прокаливают подсолнечное масло при температуре 160—180 °С, хлопковое—при 180—190 °С до прекращения пенообразования.
Нетрадиционных и новых видов сырья, например, таких как соя, казеин, свекольный шрот, зародыш кукурузы и т.д., в состав рецептур кулинарных блюд и изделий, а также полуфабрикатов, не входит.
Предложение по организации производства: Начать использовать нетрадиционные виды сырья для производства кулинарных изделия и блюд, что повысит спрос на производимую продукцию. А также рационально использовать пищевые отходы при производстве продукции.
3.3 Анализ состояния и эффективности использования трудовых ресурсов предприятия
Штатное расписание работников кулинарного цеха представлено в таблице 2. Анализируя данные таблицы 2, ясно что в кулинарном цехе работает 123 человека. Большая часть персонала делится на 4 смены с графиком работы 2 в день/ 2 в ночь/ 4 выходных, из них в 1 смену:
· Холодный цех – 8 человек (Технолог – универсал , старший комплектовщик, кладовщик – универсал, повар – универсал 5 человек).
· Горячий цех - 8 человек (Технолог – универсал , старший комплектовщик, кладовщик – универсал, повар – универсал 5 человек)
· Грузчик – 1 человек.
· Уборщик – 1 человек.
Таблица 2 - Штатное расписание
| Наименование цеха | Вид исполняемой работы | Количество человек | Режим работы, ч |
| 1 | 2 | 3 | 4 |
| Кулинарный цех | Заместитель директора по кулинарному производству | 1 | пятидневка |
| Кулинарный цех | Технолог | 1 | пятидневка |
| Кулинарный цех | Технолог-универсал | 4 | 2д/2н/4вых. |
| Кулинарный цех | Оператор- учетчик | 1 | пятидневка |
| Кулинарный цех | Кладовщик | 2 | 4/4 |
| Кулинарный цех | Кладовщик-универсал | 4 | 3/3 |
| Кулинарный цех | Старший повар-комплектовщик(салаты) | 4 | 2д/2н/4вых |
| Кулинарный цех | Старший повар-комплектовщик(горячее) | 4 | 2д/2н/4вых |
| Кулинарный цех | Повар-универсал(салаты) | 20 | 2д/2н/4вых |
| Кулинарный цех | Повар ночной смены(салаты) | 2 | 3/3 |
| Кулинарный цех | Повар- универсал(горячее) | 20 | 2д/2н/4вых |
| Кулинарный цех | Повар ночной смены(горячее) | 2 | 3/3 |
| Кулинарный цех | Повар(горячее) | 4 | пятидневка |
| Кулинарный цех | Старший повар | 1 | пятидневка |
| Кулинарный цех | Фасовщик гриля | 3 | пятидневка |
| Кулинарный цех | Оператор свежевыжатых соков | 2 | 3/3 |
| Кулинарный цех | Фаршесоставитель | 1 | пятидневка |
| Кулинарный цех | Изготовитель варенников | 1 | пятидневка |
| Кулинарный цех | Изготовитель блинов | 4 | пятидневка |
| Кулинарный цех | Кухонный работник | 24 | 2д/2н/4вых |
| Кулинарный цех | Грузчик | 4 | 2д/2н/4вых |
| Кулинарный цех | Грузчик-универсал | 2 | 3/3 |
| Кулинарный цех | Грузчик- комплектовщик | 3 | 4/4 |
| Кулинарный цех | Мойщик | 2 | 3/3 |
| Кулинарный цех | Уборщик помещений | 1 | пятидневка |
| Кулинарный цех | Уборщик ночной смены | 2д/2н/4вых | |
| Итого: | 123 |
На рисунке 4 показан приблизительный график выхода на работу производственных работников на примере холодного цеха, кроме грузчика и уборщика.

Рисунок 4 - График выхода на работу производственных работников в смену
Права и обязанности работника и работодателя:
Каждый работник имеет право на охрану труда (ст. 37 Конституции РФ, ст. 21 Кодекса и ст. 4 Закона об охране труда).
Содержание права на охрану труда включает ряд прав (возможностей) работника (как бы право в праве):
1) на безопасное рабочее место, защищенное от воздействия опасных или вредных производственных факторов, которые могут вызвать производственную травму, профессиональное заболевание или снижение работоспособности;
2) на возмещение вреда, если произошло повреждение здоровья работника в связи с исполнением им трудовых обязанностей;
3) на получение достоверной информации от работодателя или государственных и общественных органов о состоянии охраны труда на его рабочем месте, о имеющемся риске повреждения здоровья и принятых мерах по его защите от этого;
4) на отказ от выполнения работ в случае возникновения непосредственной опасности для его жизни и здоровья до устранения этой опасности;
5) на обеспечение его бесплатно средствами коллективной и индивидуальной защиты в соответствии с законодательством за счет работодателя;
6) на обучение безопасным методам и приемам труда за счет работодателя;
7) на бесплатную переподготовку за счет работодателя, если приостанавливается или закрывается предприятие, цех, участок либо ликвидируется рабочее место из-за неудовлетворительных условий труда, а также в случае производственной травмы;
8) на проведение инспектирования соответствующими органами условий и охраны труда, в том числе по запросу работника на его рабочем месте;
9) на обращение с жалобой в соответствующие органы власти и профсоюзы о неудовлетворительных условиях и охране труда;
10) на участие в проверке и рассмотрении вопросов об улучшении условий и охраны труда.
Первая из указанных возможностей — получить безопасное рабочее место — отражает и требование дифференциации регулирования труда женщин и молодежи.
Статья 9 Закона об охране труда и ст. 220 ТК закрепляют следующие гарантии права работника на охрану труда:
1) государство гарантирует работникам защиту их права на труд в условиях, соответствующих требованиям охраны труда;
2) условия трудового договора должны соответствовать требованиям охраны труда: компенсации и льготы за тяжелые работы с вредными и опасными условиями труда;
3) при приостановке работы из-за нарушения законодательства об охране труда за работником сохраняется место работы, (должность) и средний заработок;
4) при приостановке деятельности или закрытии предприятия из-за нарушения охраны труда, что подтверждается органами государственного надзора и контроля, работник обеспечивается рабочим местом в соответствии с действующим законодательством;
5) при ликвидации цеха, участка, рабочего места по требованию органов государственного надзора и контроля вследствие невозможности обеспечения здоровых и безопасных условий труда работодатель обязан предоставить работнику новое рабочее место, соответствующее его квалификации, или обеспечить его бесплатное обучение новой профессии (специальности) с сохранением на период переподготовки среднего заработка;
6) отказ работника от выполнения работ в случае возникновения непосредственной опасности для его жизни и здоровья либо от выполнения тяжелых работ и работ с вредными или опасными условиями труда, не предусмотренных трудовым договором, не влечет для него каких-либо необоснованных последствий привлечения к дисциплинарной ответственности.
Нельзя ограничивать гарантии права на охрану труда лишь указанными в ст. 220 Кодекса и в ст. 9 соответствующих Основ. Правовыми гарантиями права работника на охрану труда будут все нормы института охраны труда об ее организации, предупредительном и текущем надзоре за охраной труда, а также обязанности работодателя по обеспечению охраны труда. Глава III этих Основ, названная “Обеспечение охраны труда”, целиком является такими гарантиями.
Запрещается допуск к работе лиц, не прошедших в установленном порядке инструктаж, обучение и проверку знаний правил, норм и инструкций по охране труда.
Статья 14 указанного Закона довольно широко закрепила обязанности работодателя по обеспечению безопасных условий и охраны труда. Эти обязанности закрепляет и ст. 212 Кодекса.
Работодатель обязан обеспечить:
1) безопасность работников при эксплуатации зданий, сооружений, оборудования, осуществлении технологических процессов, а также при использовании применяемых в производстве сырья и материалов;
2) применение средств индивидуальной и коллективной зашиты работников;
3) условия труда на каждом рабочем месте, соответствующие требованиям охраны труда;
4) режим труда и отдыха работников в соответствии с трудовым законодательством;
5) приобретение за счет собственных средств и выдачу по установленным нормам специальной одежды, специальной обуви и других средств индивидуальной защиты (очки, респираторы и т. п.), смывающих и обезвреживающих веществ работникам с вредными и опасными условиями труда, а также с особыми температурными условиями или связанных с загрязнением;
6) обучение безопасным методам и приемам выполнения работ, инструктаж по охране труда, инструктаж, стажировку и проверку знаний требований охраны труда;
7) организацию контроля за состоянием условий труда на рабочих местах и применением работником средств индивидуальной и коллективной защиты;
8) проведение аттестации рабочих мест по условиям труда с последующей сертификацией работ по охране труда в организации;
9) инструктирование работников об условиях и охране труда на рабочих местах, о существующем риске повреждения здоровья и полагающихся им средствах индивидуальной защиты и компенсациях;
10) принятие мер по предотвращению аварийных ситуаций, сохранению жизни и здоровья работников при их возникновении, в том числе по оказанию пострадавшим первой помощи;
11) расследование в установленном законодательством порядке несчастных случаев на производстве и профессиональных заболеваний;
12) санитарно-бытовое и лечебно-профилактическое обслуживание работников в соответствии с требованиями охраны труда;
13) обязательное социальное страхование работников от несчастных случаев на производстве и профессиональных заболеваний.
Эти и другие обязанности работодателя в то же время означают и права работников на их обеспечение в сфере охраны труда.
В соответствии с Типовым договором о полной индивидуальной материальной ответственности работник обязан: бережно относиться к переданному ему для осуществления возложенных на него функций (обязанностей) имуществу работодателя и принимать меры к предотвращению ущерба; своевременно сообщать работодателю либо непосредственному руководителю обо всех обстоятельствах, угрожающих обеспечению сохранности вверенного ему имущества; вести учет, составлять и представлять в установленном порядке товарно-денежные и другие отчеты о движении и остатках вверенного ему имущества; участвовать в проведении инвентаризации, ревизии, иной проверке сохранности и состояния вверенного ему имущества.
В свою очередь работодатель обязан: создавать работнику условия, необходимые для нормальной работы и обеспечения полной сохранности вверенного ему имущества; знакомить его с действующим законодательством о материальной ответственности, а также нормативными правовыми актами, регламентирующими порядок хранения, приема, обработки, продажи, перевозки и применения в процессе производства переданного ему имущества; проводить в установленном порядке инвентаризацию, ревизии и другие проверки сохранности и состояния имущества. Невыполнение работодателем обязанностей, возлагаемых на него договором, если это способствовало возникновению материального ущерба, может служить основанием для уменьшения размера взыскиваемого с работника ущерба или освобождения его от материальной ответственности.
Санитарно – гигиенические требования к личной гигиене персонала организации
· Лица, поступающие на работу в организации общественного питания, проходят предварительные при поступлении и периодические медицинские осмотры, профессиональную гигиеническую подготовку и аттестацию в установленном порядке.
· Выпускники высших, средних и специальных учебных заведений в течение первого года после их окончания допускаются к работе без прохождения гигиенической подготовки и аттестации в установленном порядке.
· На каждого работника заводится личная медицинская книжка установленного образца, в которую вносятся результаты медицинских обследований и лабораторных исследований, сведения о перенесенных инфекционных заболеваниях, отметка о прохождении гигиенической подготовки и аттестации.
· Работники организации обязаны соблюдать следующие правила личной гигиены:
- оставлять верхнюю одежду, обувь, головной убор, личные вещи в гардеробной;
- перед началом работы тщательно мыть руки с мылом, надевать чистую санитарную одежду, подбирать волосы под колпак или косынку или надевать специальную сеточку для волос;
- работать в чистой санитарной одежде, менять ее по мере загрязнения;
- при посещении туалета снимать санитарную одежду в специально отведенном месте, после посещения туалета тщательно мыть руки с мылом;
- при появлении признаков простудного заболевания или кишечной дисфункции, а также нагноений, порезов, ожогов сообщать администрации и обращаться в медицинское учреждение для лечения;
- сообщать обо всех случаях заболеваний кишечными инфекциями в семье работника;
- при изготовлении блюд, кулинарных изделий и кондитерских изделий снимать ювелирные украшения, часы и другие бьющиеся предметы, коротко стричь ногти и не покрывать их лаком, не застегивать спецодежду булавками;
- не курить и не принимать пищу на рабочем месте (прием пищи и курение разрешаются в специально отведенном помещении или месте).
· Ежедневно перед началом смены в холодном, горячем и кондитерском цехах, медработник или другие ответственные лица проводят осмотр открытых поверхностей тела работников на наличие гнойничковых заболеваний. Лица с гнойничковыми заболеваниями кожи, нагноившимися порезами, ожогами, ссадинами, а также с катарами верхних дыхательных путей к работе в этих цехах не допускаются.
· На предприятии имеется аптечка с набором медикаментов для оказания первой медицинской помощи. Учащиеся средних общеобразовательных школ, профессионально- технических училищ, студенты специальных учебных заведений и техникумов перед прохождением производственной практики в организации и его сети в обязательном порядке проходят медицинское обследование и гигиеническую подготовку в установленном порядке.
· Слесари, электромонтеры и другие работники, занятые ремонтными работами в производственных и складских помещениях, работают в цехах в чистой санитарной (или специальной) одежде, переносят инструменты в специальных закрытых ящиках. При проведении работ на предприятии обеспечено исключение загрязнения сырья, полуфабрикатов и готовой продукции.
На предприятии существует текучесть кадров, причиной этого, по моему мнению, является незначительная заработная плата и продолжительность смены по времени, а также график выхода на работу.
Предложения по организации производства: увеличить зарплаты работников предприятия, поощрять премиями и грамотами, а также пересмотреть график выхода на работу.
4. Организация работы производства на предприятии
4.1 Сертификация общественного питания
Несмотря на то, что общественное питание не подлежит обязательной сертификации, контроль за состоянием качества и безопасности услуг общественного питания ведется. Сертификации подлежат следующие виды услуг общественного питания: услуги ресторанов, столовых, кафе, закусочных и баров, предприятий общедоступной сети, услуги кулинарии и кондитерского производства, реализация кулинарной продукции.
Порядок сертификации общественного питания следующий: подача заявления на проведение сертификации, принятие решения о возможности сертификации, оценка соответствия услуг требованиями, нормам, стандартам. На этом этапе проводится проверка организации технологии и порядка оказании услуги на месте оказания услуги, кроме этого проверяются документы, которые могут подтвердить качество технологии и услуг. После проверки принимается решение о возможности выдачи сертификата, в случае положительного решения выдается сертификат соответствия и лицензия на применения знака соответствия. В дальнейшем, орган сертификации контролирует качество услуг, в течении времени действия сертификата.
При проведении сертификации общественного питания проверяются следующие характеристики: идентификация услуги, и проверка ее принадлежности к классификационной группе ОКП, на базе нормативных документов. Определяется качество услуги на безопасность для жизни и здоровья людей.
Для сертификации общественного питания потребуются следующие документы: документы регистрационные (Устав, ОГРН, ИНН, выписка из ОГРН с указанием кодов классификации деятельности), справка Госкомстата, договор владения или аренды помещения, документы собственности на основные средства, санитарно-эпидемиологическое заключение на вид деятельности, перечень и ассортимент реализуемой продукции, заключение Госпожнадзора на сертифицируемый объект, лицензия на право реализации алкогольной продукции, сертификаты соответствия на продукцию (берутся выборочно, согласно ассортимента), договоры со сторонними организациями на обслуживание: ремонт оборудования, коммунальные услуги, дезинфекции и т.д., технологические документы и техническая документация на оборудование, список оборудования и средств измерения, акты проверки оборудования и средств измерения, список персонала с квалификационными свидетельствами, протоколы испытания продукции по микробиологическим показателям, а так же физико-химическим показателям.
Список документов для проведения добровольной сертификации общественного питания очень широкий, и позволяет оценить документально качество производства. Это вытекает из требований стандарта на оказание услуг общественного питания. Кроме этого в некоторых регионах, в дополнении к действующему законодательству, правительство регионов, например, Москвы, принимает правила по сертификации общественного питания, например Постановление правительства Москвы№684 от 16.09.97. Это говорит о внимании со стороны государства к качеству общественного питания.
Перечень основных документов для сертификации услуг
· Устав (копия)
· Свидетельство о внесении в реестр юридических лиц МНС (копия)
· Свидетельство о регистрации ИНН в МНС (копия)
· Справка Госкомстата (копия)
· Договор аренды (субаренды) или на право собственности (копия)
· Санитарно-эпидемиологическое заключение ЦГСЭН на вид деятельности (копия)
· Ассортимент изготовляемой и реализуемой продукции общественного питания (копия)
· Заключение органа Госпожнадзора на объект сертификации (копия)
· Лицензия на розничную реализацию алкогольной продукции (копия)
· Сертификаты соответствия, декларации о соответствии, санитарно-эпидемические заключения на товары (выборочно копии)
· Договоры с обслуживающими организациями (на предоставление коммунальных услуг, вывоз мусора, дезобработку, ремонт оборудования)
· Технические и технологические документы организации (копии)
· Список оборудования, в т.ч. средств измерения
· Список персонала (производственного и обслуживающего)
· Протоколы лабораторных испытаний продукции в АИЛ (по микробиологическим и физико-химическим показателям)
4.2 Осуществление инспекционного контроля за сертифицированной продукцией
Организация контроля качества выпускаемой продукции на предприятии производится в соответствии со Стандартом предприятия СТП СМК 2-2009, введенным в действие 5 мая 2009г. и действительным до 5 мая 2011 г. Настоящий стандарт устанавливает порядок контроля качества выпускаемой продукции.
Инспекционный контроль за сертифицированной продукцией проводится (если это предусмотрено схемой сертификации) в течение всего срока действия сертификата соответствия не реже одного раза в год в форме периодических и внеплановых проверок, включающих испытания образцов продукции и другие проверки, необходимые для подтверждения, что реализуемая продукция продолжает соответствовать установленным требованиям, подтвержденным при сертификации.
Критериями для определения периодичности и объема инспекционного контроля являются степень потенциальной опасности продукции, стабильность производства, объем выпуска, наличие системы качества, стоимость проведения инспекционного контроля и т.д.
Объем, содержание и порядок проведения инспекционного контроля устанавливают в порядке сертификации однородной продукции.
Внеплановые проверки могут проводиться в случаях поступления информации о претензиях к качеству продукции от потребителей, торговых организаций, а также органов, осуществляющих общественный или государственный контроль за продукцией, на которую выдан сертификат.
Инспекционный контроль, как правило, содержит следующие виды работ:
· Анализ поступающей информации о сертифицированной продукции;
· Создание комиссии для проведения контроля;
· Проведение испытаний и анализ их результатов;
· Оформление результатов контроля и принятие решений.
Результаты инспекционного контроля оформляют актом, в котором дается оценка результатов испытаний образцов и других проверок, делается заключение о состоянии производства сертифицированной продукции и возможности сохранения действия выданного сертификата. Акт инспекционного контроля хранится в органе по сертификации, а его копии направляются заявителю (изготовителю, продавцу) и в организации, принимавшие участие в инспекционном контроле.
По результатам инспекционного контроля орган по сертификации может приостановить или отменить действие сертификата в случае несоответствия продукции требованиям нормативных документов, контролируемых при сертификации, а также в случаях:
· Изменения нормативного документа на продукцию или метода испытаний;
· Изменения конструкции (состава), комплектности продукции;
· Изменения организации и (или) технологии производства;
· Изменения (невыполнения) требований технологии, методов контроля и испытаний, системы обеспечения качества - если перечисленные изменения могут вызвать несоответствие продукции требованиям, контролируемым при сертификации.
Решение о приостановлении действия сертификата соответствия принимается в том случае, если путем корректирующих мероприятий, согласованных с органом, его выдавшим, заявитель может устранить обнаруженные причины несоответствия и подтвердить без повторных испытаний в аккредитованной лаборатории соответствие продукции нормативным документам. Если этого сделать нельзя, сертификат соответствия аннулируется.
Информация о приостановлении действия или отмене действия сертификата доводится органом, его выдавшим, до сведения заявителя, потребителей и Госстандарта России. Порядок и сроки доведения этой информации устанавливаются порядком сертификации однородной продукции.
5. Анализ соблюдения правил техники безопасности и противопожарной защиты
Требования к производственному оборудованию, размещению и организации рабочих мест, а также требования безопасности, предъявляемые к организации производственных процессов и направленные на предупреждение производственного травматизма, закрепляются в правилах по технике безопасности.
Охрана труда и техника безопасности – это основные понятия нормальной деятельности на любом предприятии. Промышленная безопасность определяет не только уровень работы компании, но и ее статус.
ОБЯЗАННОСТИ БРИГАДИРА (МАСТЕРА, ПРОРАБА) В ОБЛАСТИ ОХРАНЫ ТРУДА
1. Руководство охраной труда в бригаде;
2. Проверка оборудования на предмет соответствия его требованиям безопасности и гигиены труда;
3. Подготовка персонала в области охраны труда;
4. Участие в работе комиссии по охране труда;
5. Проведение проверок состояния охраны труда в бригаде;
6. Представление работников для повышения квалификации по охране труда;
7. Внедрение передовых методов организации труда;
8. Внедрение требований документов по охране труда в своей бригаде;
9. Руководство подчиненными при выполнении ими функций по охране труда;
10. Выработка предложений по совершенствованию охраны труда и представление их Главному инженеру;
11. Контроль за обеспеченностью работающих средствами защиты от воздействия опасных и вредных производственных факторов;
12. Оказание помощи работникам в области охраны, условий труда, по профилактике производственного травматизма и профессиональной заболеваемости;
13. Проведение анализа производственного травматизма в бригаде и выработка предложений по их предупреждению;
14. Внедрение передового опыта по обеспечению безопасных условий труда;
15. Информирование работников об изменениях или дополнениях, вносимых в действующие нормативные документы по охране труда; о вводе в действие новых нормативов по охране труда;
16. Участие в проведении расследований аварий, пожаров, травм и других происшествий, повлекших за собой материальный ущерб предприятию;
17. Истребование денежных и материальных средств для выполнения мероприятий по охране труда;
18. Представление работников для поощрения за хорошую работу по созданию безопасных и здоровых условий труда;
19. Отстранение от работ лиц, нарушивших нормативы по охране труда, если в результате этих нарушений создается угроза безопасности людей, целостности оборудования, состоянию окружающей среды;
20. Выработка предложений по совершенствованию технологического оборудования и повышению безопасности его обслуживания;
21. Отстранение от работы лиц, не имеющих соответствующего допуска к работе или грубо нарушающих нормативы по охране труда;
22. Контроль за соблюдением законодательства о труде и отдыхе, правильное применение отраслевых норм бесплатной выдачи спецодежды, спецобуви и индивидуальных средств защиты.
ОБЯЗАННОСТИ РАБОЧЕГО В ОБЛАСТИ ОХРАНЫ ТРУДА
В процессе работы рабочий обязан:
1. Строго соблюдать правила внутреннего трудового распорядка;
2. Соблюдать положения полученных им инструкций по охране труда (при производстве работ повышенной опасности кроме инструкций – правил и норм по охране труда) в соответствии с возложенными на него обязанностями, приказами и указаниями руководителя предприятия;
3. Выполнять только те работы и только в том объеме, который определен заданием (распоряжением) непосредственного руководителя;
4. Выполнять распоряжения только своего непосредственного руководителя;
5. Использовать только по назначению выданные ему средства защиты, приспособления, инструмент, приборы контроля и безопасности; не пользоваться средствами защиты и пр., полученными или взятыми на стороне;
6. Беречь и сохранять принадлежащее предприятию имущество, выданные средства защиты, инструмент, приспособления, приборы контроля и безопасности;
7. Сообщать своему непосредственному руководителю о выходе из строя или об отсутствии средств защиты, инструмента, приспособлений
8. Принимать меры по предупреждению несчастных случаев и заболеваний на производстве в отношении товарищей по работе;
9. Немедленно сообщать своему непосредственному руководителю обо всех случаях неисправности оборудования и нарушениях требований безопасности, аварийных ситуациях, загораний и пожарах, несчастных случаях и заболеваниях в процессе производства;
10. При возникновении пожара немедленно с помощью любого или установленных в организации средств связи, или через окружающих людей сообщить об этом пожарной службе; принять, по возможности, меры по тушению пожара (загорания);
11. В случае несчастного случая немедленно оказать на месте первую помощь пострадавшему (или себе) и вызвать скорую помощь любым средством связи или через окружающих;
12. Немедленно прекратить работу в случае появления аварийной ситуации, опасности повреждения своего здоровья или здоровья окружающих людей или их гибели;
По окончании работы:
1. Убрать рабочее место от посторонних предметов, отходов, ненужных материалов;
2. Восстановить ограждения опасных зон, защиты, блокировки, закрыть на замки оборудование повышенной опасности, в необходимых случаях вывесить предупредительные надписи и плакаты;
3. Сдать средства защиты, инструмент, приспособления, приборы контроля, материалы;
4. Доложить об окончании работ и о том, что сделано непосредственному руководителю.
Перечень основных документов по охране труда, которые должны быть разработаны в организации:
Организационные документы по охране труда:
1. Перечень основных законодательных, нормативных и правовых актов, определяющих нормативные основы управления охраной труда, распространяющиеся на деятельность Общества.
2. Политика общества в области охраны труда.
3. Цели и задачи общества в области охраны труда.
4. Алгоритм обучения работников по охране труда.
5. Организация подготовки и допуска работников к эксплуатации электроустановок.
Обучение работников
1. Контрольный лист прохождения инструктажа по охране труда .
2. Программы обучения работников по охране труда.
3. Приказ о допуске к обучению по специальности и безопасным методам работы.
4. План проведения обучения по специальности и безопасным методам работы.
5. Приказ о допуске к стажировке.
6. План проведения стажировки.
7. Приказ о допуске к самостоятельной работе.
8. Перечень контрольных вопросов для проверки знаний норм и правил охраны труда, содержащихся в законодательных, директивных и нормативных актах.
9. Протокол проверки знаний по технике безопасности.
10. Программы обучения и проверки знаний по охране труда работников, к профессиям которых (или при выполнении работ) предъявляются дополнительные (повышенные) требования безопасности труда.
Средства защиты:
1. Личная карточка учета выдачи средств индивидуальной защиты (форма).
2. Журнал учета и содержания защитных средств.
3. График проведения испытаний и освидетельствований средств защиты.
4. Перечень и нормы обеспечения бесплатной спецодеждой в соответствии с Постановлением Минтруда № 51 от 18.12.98 г. "Об утверждении правил обеспечения работников специальной одеждой, специальной обувью и другими средствами индивидуальной защиты" и Типовыми отраслевыми нормами бесплатной выдачи спецодежды, спецобуви и других средств индивидуальной защиты.
Пожарная безопасность
1. Приказ об обеспечении пожарной безопасности.
2. Инструкция по правилам пожарной безопасности.
3. Программа инструктажа по пожарной безопасности.
4. Разрешение на производство огневых работ (форма).
Положения:
1. Положение о комиссии по охране труда (проверке знаний по охране труда) .
2. Положение об уполномоченных (доверенных) лицах по охране труда.
3. Правила внутреннего трудового распорядка.
4. Положение о службе охраны труда (если она предусмотрена штатом).
Журналы по технике безопасности
1. Журнал регистрации вводного инструктажа.
2. Журнал регистрации первичного инструктажа.
3. Журнал регистрации несчастных случаев на производстве.
4. Журнал выдачи документации по охране труда.
5. Журнал распоряжений.
6. Журнал приемки и осмотра лесов и подмостей.
7. Журнал регистрации проверки знаний по безопасности труда.
8. Журнал инструктажа по электробезопасности.
9. Журнал инструктажа по правилам пожарной безопасности.
Списки
1. Перечень должностей ИТР и электротехнического персонала, которые должны иметь квалификационную группу по электробезопасности.
2. Перечень профессий неэлектротехнического персонала, требующих присвоения 1 группы по электробезопасности.
3. Перечень тяжелых работ и работ с вредными условиями труда, на которых запрещается применение труда женщин и лиц моложе 18 лет.
Конкретный перечень разрабатываемых документов по охране труда уточняется в зависимости от осуществляемых видов деятельности, штата организации, пожеланий заказчика и других условий.
Организация обучения и проверки знаний безопасности труда регламентируется ГОСТ 12.0.004-90, Постановлением Минтруда и Минобразования № 1/29 от 13.01.2003 г. "Об утверждении порядка обучения по охране труда и проверки знаний требований охраны труда работников организаций".
ВИДЫ ИНСТРУКТАЖЕЙ.
Инструктажи по безопасности труда по характеру и времени проведения подразделяются на:
- вводный инструктаж;
- первичный инструктаж на рабочем месте;
- повторный инструктаж;
- внеплановый инструктаж;
- целевой инструктаж.
Все инструктажи по охране труда завершаются устной проверкой приобретенных работником знаний и навыков безопасных приемов и методов работы лицом, проводившим инструктаж.
Общие положения
1. На предприятии разработана следующая документация по пожарной безопасности:
1.1. Общеобъектовая инструкция о мерах пожарной безопасности предприятия.
1.2. Инструкция по пожарной безопасности зданий, помещений и сооружений.
1.3. Инструкция по обслуживанию установок, пожаротушения.
1.4. Инструкция по обслуживанию установок пожарной сигнализации.
1.5. Оперативный план пожаротушения для предприятия, корпуса, здания или сооружения.
1.6. План ликвидации возможных чрезвычайных происшествий (взрыв, авария, пюжар) с привлечением работников служб главного энергетика, главного механика, главного технолога, пожарной и военизированной (войсковой) охраны.
1.7. Планы и графики проведения противопожарных тренировок, обучения, и проверки знаний персонала, технического надзора за системами пожарной защиты, а также другая документация я соответствии с требованиями настоящих Правил
2. Разрабатываемые на предприятии инструкции по пожарной безопасности, обслуживанию установок обнаружения и тушения пожара и другие документы должны основываться на действующих правилах и инструкциях и находиться в соответствующих структурных подразделениях
3. Общеобъектовая инструкция утверждается руководителем предприятия
4. Инструкции о мерах пожарной безопасности зданий, помещений и сооружений разрабатываются руководством соответствующих подразделений, согласовываются с пожарной охраной и утверждаются руководителем предприятия.
5. Инструкции по эксплуатации систем водоснабжения, установок обнаружения и тушения пожара должны разрабатываться на основе действующих инструкций, типовых правил технического содержания установок пожарной автоматики, а также проектной документации и паспортных данных на установленное оборудование и утверждаться руководством предприятия.
6. Индивидуальное задание
6.1 История
Квас — слабоалкогольный напиток с объёмной долей этилового спирта не более 1,2 %, изготовленный в результате незавершённого спиртового или спиртового и молочнокислого брожения сусла.
6.1.1 Античность
Квас — очень древний напиток. Первые прототипы, представлявшие нечто среднее между квасом и пивом, появились ещё в Египте в 3 тысячелетии до н. э., описания весьма похожих на квас напитков сделали также Гиппократ, Геродот и Плиний Старший. Фруктовые квасы известны также в Вавилоне, хотя и не получили распространения в Междуречье.
6.1.2 Квас на Руси
Славянам квас известен более тысячи лет. Известно, что восточные славяне владели рецептами изготовления задолго до образования Киевской Руси. Первое же упоминание о квасе в русских письменных источниках датируется 989 годом: после крещения князь Владимир I Святославич приказал раздать народу «пищу, мёд и квас». Умели готовить квас также в Польше и Литве.
На Руси квас был повсеместным и каждодневным напитком: его готовили и крестьяне, и помещики, и военные, и монахи, а его наличие в доме считалось признаком благополучия. Русские крестьяне, отправляясь на работу в поле или другую тяжёлую работу, брали с собой квас, так как считали, что он восстанавливает силы и снимает усталость. Это подтверждают не только народные пословицы и высказывания, но и современные исследования.
«Квас, как хлеб, никогда не надоест»
«Русский квас много народу спас»
«И худой квас лучше хорошей воды»
«Щи с мясом, а нет — так хлеб с квасом»
«Кабы хлеб да квас, так и все у нас»
К XV веку на Руси существовало более 500 сортов кваса.
В 1913 году В. С. Сотников доказал, что в квасе гибнут тифозные и паратифозные микроорганизмы. Квас даже считали чудодейственным напитком, помогающим при всех болезнях. В посты, особенно в летнее время, главную пищу простого народа составлял квас с зелёным луком и чёрным хлебом.
Квас почитался почти священным напитком и обязательно присутствовал в многочисленных обрядах. Например, перед свадьбой в обряде мытья невесты в бане девушки лили на каменку квас с хмелем, остатки которого потом допивали. После венчания родители жениха встречали молодых хлебом и квасом (соль появилась значительно позже).
Квас был также как оберег. При пожаре, вызванным молнией, считалось, что потушить его можно только молоком или квасом. И чтобы огонь такого пожара не шёл дальше, в пламя обязательно бросали обруч с квасной шайки.
Согласно Брокгаузу и Ефрону различные сорта хлебного кваса называются русским квасом (готовится из ржаной муки и такового же солода), баварским квасом (готовится из красного ячменного солода, пшеничной муки и патоки), кислыми щами (готовится из ржаного и ячменного солода и пшеничной муки) и др. Фруктовые и ягодные квасы или представляют хлебный квас, сдобренный соком плодов или ягод, или приготавливаются непосредственно из сока ягод с помощью дрожжей.
6.1.3 Квас в Российской империи
Неизменной сохранялась широкая распространённость кваса среди всех сословий. Вот что пишет о русском квасе Казанова: «У них [русских] есть восхитительный напиток, название которого я позабыл. Но он намного превосходит константинопольский шербет. Слугам, несмотря на всю их многочисленность, отнюдь не дают пить воду, но этот лёгкий, приятный на вкус и питательный напиток, который к тому же весьма дёшев, так как за один рубль его дают большую бочку».
Квас был в почёте у царственных особ. Например, разжалованный в шуты князь Голицын в числе прочих обязанностей должен был подавать императрице Анне квас. Отсюда и пошло его прозвище — Квасник.
Русская госпитальная гигиена, приспособляясь к народному вкусу, сделала квас обязательным продуктом продовольствия больных в лазаретах и госпиталях. Уже тогда было известно его благотворное влияние на организм — повышение тонуса, улучшение пищеварения. Также квас входил в обязательное довольствие армии, флота и даже заключённых.
Весьма распространена была в России профессия «квасника». Квасники обычно специализировались на определённых сортах кваса и часто именовались ячнёвыми, грушёвыми, яблочными и т. д. «Квасники» придумали массу разновидностей кваса: сладкий, кислый, мятный, с изюмом, с хреном, густой, квас-щи, суточный, душистый, белый, окрошечный, ароматный, с пшеном, с перцем… (например, в конце XIX века москвичи очень сильно полюбили квас из вареных груш). Продажу «квасники» осуществляли каждый в своём определённом районе, выход за пределы которого был чреват неприятностями. В Москве больше всего торговцев квасом было летом в Охотном ряду.
Искусство изготовления кваса стало утрачиваться в середине XIX века, когда началась индустриализация России. Возникла необходимость в сохранении наследия, Российское общество охранения народного здоровья даже взялось за покровительство в изготовлении напитка, а при госпиталях открывались производства обязательного диетического продукта — госпитального кваса. Менделеев вёл агитацию за возрождение народного опыта приготовления кваса: «…русский квас с его кислотностью и его здоровым сытным вкусом нужен теперь, когда искусство домашней заготовки кваса начало исчезать».
Впрочем, до середины XX века было много сортов бездрожжевых квасов (и соответственно абсолютно безалкогольных), безопасных для употребления как взрослыми так и детьми.
В СССР квас наливали в специальные, легко узнаваемые небольшие цистерны жёлтого цвета и продавали в розлив на улицах. Этот способ продажи кваса распространён и в современной России, а также в странах СНГ.
6.2 Сорта кваса
Существуют разнообразные фруктовые и ягодные сорта кваса: грушёвый, клюквенный, вишнёвый, лимонный и другие. Квасы этого рода представляют или обыкновенные хлебные квасы, сдобренные соком или вареньем из упомянутых ягод и фруктов, или же их приготовляют непосредственно из сока ягод, без прибавления хлеба или муки.
Ранее были распространены следующие сорта хлебного кваса: русский квас, приготовляемый из ржаной муки и такого же солода, баварский квас — из красного ячменного солода, пшеничной муки и патоки, кислые щи — из ржаного и ячменного солода и пшеничной муки, белый сахарный квас — из ржаных сухарей, пшеничного солода и сахара.
Сейчас промышленно выпускаются также множество синтетических суррогатов кваса. Как правило, они состоят из раствора углекислого газа, подсластителей, ароматизатора и продаются в пластиковых бутылках.
6.3 Приготовление кваса в домашних условиях
Квас легко готовится и в промышленных, и в домашних условиях. Для приготовления дрожжевого кваса в домашних условиях обычно используются дрожжи, сухари (а лучше — квасное сусло) и сахар. Для придания напитку особенных оттенков вкуса в квас также часто добавляют ягоды, мяту, хмель, яблоки, груши, изюм и другие продукты. Отдельную группу незлаковых квасов (сырьём для которых служат свёкла, облепиха и др.) используют преимущественно в кулинарии и народной медицине. Лечебные и диетические свойства таких квасов были изучены и описаны Б. В. Болотовым.
Квас готовится из различных сортов муки и хлеба, воды и солода и представляет продукт молочнокислого и отчасти спиртового брожения сахаристых веществ, образующихся из крахмала, содержащегося в исходных материалах. Муку употребляют ржаную, ячменную, пшеничную, гречневую и овсяную; хлеб берут и ржаной, и пшеничный; солод идёт большею частью ржаной и ячменный. Иногда квас делают и без прибавления солода. Наиболее распространённым является хлебный квас.
Для приготовления безалкогольного кваса используется практически любой растительный продукт, заливаемый водой и оставленный на сутки (например, для редечного кваса — тёртая редька).
Сущность традиционных способов приготовления кваса заключается в следующем: смесь солода, ржаной, пшеничной или какой-либо другой муки, взятые в определённых, разнообразных для разных сортов кваса пропорциях, засыпают в деревянную кадку и заваривают кипящей водою; при заварке берут обыкновенно около 1/10 части общего количества имеющей быть употреблённой для кваса воды. Образующуюся густую тестообразную массу (затор) перемешивают веслом до тех пор, пока в ней не появится сладкий вкус; после этого затор перекладывают в чугуны и ставят последние в русскую, истопленную предварительно, печь на сутки. По истечении этого времени чугуны вынимают из печи и затор перемещают в большие чаны, затем разводят водою, оставляют стоять 2-3 часа и отстоявшуюся жидкость по прибавлении к ней дрожжей (не более 1 % всех исходных материалов) разливают в приготовленные бочки. Вместо дрожжей иногда употребляют забродивший ржаной хлеб. Бочки с квасом помещают на ледник или в подвал, вообще в помещение, имеющее низкую температуру.
Рецептов для приготовления кваса существует громадное число. Различие их между собою заключается как в количествах и сортах исходных материалов, так и в деталях самой техники приготовления; например, воду для разведения затора берут и холодную, и горячую; время пребывания затора в печи и сусла в чанах в различных способах различно. Некоторые сорта хлебного кваса перед разливанием в бочки сдабриваются сахаром, хмелем, мятой, изюмом, патокой, мёдом, вораином (остатки мёда, получающиеся как побочный продукт при выделке свечного воска из пчелиных сот) и проч.
Для примера опишем способ приготовления хлебного кваса, практикуемый в клиническом военном госпитале в Санкт-Петербурге:
4 пуда 10 фунтов ржаного солода, 1 1/2 пуда ржаной муки и 4 пуда ячменного солода всыпают в чан, заливают кипячёной водой и, тщательно перемешав, разливают тесто в чугуны, которые затем ставят в печь на 9 часов. Затем содержимое чугунов выливают в особый чан, доливают кипятком до 80 вёдер и оставляют стоять в течение 8 часов, после чего сусло переливают в другой чан, совершенно чистый, и уже из него разливают по бочкам. Затем 5 фунтов мяты завариваются в продолжение 7 часов в чугуне, переливают в другой больший, где разведено предварительно 3/4 фунта дрожжей и 2 фунта пшеничной муки, всё это смешивают и поровну разливают в каждую бочку. По прошествии 2-3 дней квас готов для употребления.
Продажный бутылочный квас приготовляется в Москве следующим образом: берётся в равных частях ржаной, ячменный и пшеничный солод и таковая же мука, всё это размешивается в корчагах, заваривается кипящей водою до получения теста и ставится в печь на сутки. Затем через сутки тесто помещают в окоренки, наливают воды, размешивают и дают стоять в течение 4 часов, после чего отстоявшуюся жидкость сливают в кадушку, кладут дрожжей и оставляют бродить до появления пены. Когда последнее произошло, прибавляют сахару, мяты и разливают в бутылки.
Последнее время изготовление кваса в домашних условиях стало гораздо проще, благодаря появившимся в продаже квасным концентратам .
6.3.1 О внутренних процессах при приготовлении
При разнообразии способов приготовления хлебного кваса сущность происходящих при этом химических изменений в общем заключается в следующем. Как уже упомянуто, смесь муки и солода с водой, так называемый затор, выдерживается продолжительное время при умеренно высокой температуре в печи, вследствие чего содержащийся в муке или хлебе крахмал под влиянием неорганизованного фермента диастаза, который находится в солоде, превращается в это время в сахар и декстрин. При последующем разбавлении теста водою в чанах и после прибавления дрожжей образовавшийся сахар и другие растворимые части муки и солода подвергаются брожению под влиянием главным образом, двух видов организованных ферментов: спиртово-бродильного грибка и бациллы молочнокислого брожения, результатом чего является образование алкоголя и молочной кислоты. Так как затор не кипятят, сусло долгое время выдерживается при невысокой температуре и охлаждение происходит медленно, то этим даются все условия для закисания сусла, то есть для развития молочнокислого брожения; несмотря на прибавление дрожжей, алкогольное брожение в сусле происходит лишь в слабой степени, так как спиртово-бродильный грибок не выдерживает вышеописанных условий приготовления сусла, при которых молочнокислое брожение является преобладающим и идёт настолько энергично, что препятствует сильному развитию алкогольного брожения.
Кроме названных веществ, молочной кислоты и алкоголя, при брожении возникают и другие побочные продукты, как то: углекислота, кислоты уксусная, муравьиная и др., затем маннит, декстрин, эфиры кислот с алкоголем и пр. вещества, сообщающие квасу его своеобразный вкус. После разлива кваса в бочки и бутылки брожение в нём не останавливается. Образование молочной кислоты энергичнее всего происходит в течение первых 4-5 дней, а затем возникает уксуснокислое брожение; впоследствии чем более возрастает процентное содержание в квасе молочной кислоты, тем медленнее происходит молочнокислое брожение и на первый план выступает брожение уксуснокислое. Чем выше температура помещения бочек с квасом, тем быстрее развивается уксусная кислота.
При приготовлении кваса должны соблюдаться гигиенические нормы: бочки и чаны должны быть тщательно пропариваемы, воду для разбавления сусла следует брать кипячёную — иначе наряду с образованием молочной кислоты возникает маслянокислое брожение, а такой квас при употреблении производит и усиливает развитие масляной кислоты в кишечнике и может служить причиной серьёзных расстройств органов пищеварения. Хранение кваса должно быть обставлено возможно лучшими условиями — чистое, хорошо вентилируемое помещение, чистые бочки. Рационально приготовленный и тщательно сохраняемый квас может оставаться неизменённым в течение 2-3 месяцев. При небрежном хранении в квасе скоро наступают процессы разложения; уксуснокислое брожение выступает на первый план, и квас приобретает неприятный кислый вкус. Иногда квас приобретает свойства тянуться в нити, что зависит от образования особого камедистого вещества; часто квас покрывается грибками плесени. В таком квасе д-р Георгиевский нашёл кислоту жирного ряда, высшего порядка, напоминающую по запаху капроновую.
6.4 Блюда на основе кваса
· Окрошка — холодный суп на основе кваса.
· Ботвинья — холодный суп на основе кваса, который готовят из рыбы и отварного и протёртого щавеля, шпината, зелёного лука, крапивы, лебеды и другой съедобной травы.
· Тюря — старорусское блюдо из хлеба и лука, накрошенного в квас.
· Путря — каша из ячменя, яровой пшеницы, гречихи или проса, заправленная квасом и солодом.
· Чорба — блюдо молдавской кухни, кислый суп с мясом или птицей, в состав которого входят квас из отрубей, морковь, лук, петрушка, сельдерей, помидоры и пряная зелень.
· Зама — суп на основе кваса, от чорбы отличается прежде всего тем, что в её состав входит сырое яйцо, взбитое вместе со сметаной.
6.5 Производство кваса в промышленности
6.5.1 Производство плодово-ягодных квасов
Плодово-ягодные квасы представляют собой слабоалкогольные напитки; они получаются путем сбраживания дрожжами сахарных сиропов, разбавленных водой, и натуральных плодово-ягодных соков. Квасу дается название соответствующего плода или ягоды в зависимости от применяемого для его изготовления сока или морса.
Из различных плодово-ягодных квасов приготовляют «Яблочный», «Клюквенный» и «Вишневый», которые характеризуются следующими основными показателями: концентрация - не ниже 5,2%; содержание алкоголя - 0,5% об.; кислотность «Яблочного кваса»-1,3-2,2, «Клюквенного кваса» - 2,0-4,0 и «Вишневого кваса» 1,5-2,5 мл нормального раствора щелочи на 100 мл напитка.
Технологическая схема производства яблочного кваса приведена на рис. 113.
«Яблочный квас» готовят в бродильно-купажном аппарате 4.
Рис.1-Технологическая схема производства «Яблочного кваса»:1 - чан с паровым барботером; 2 - центробежный насос; 3 - теплообменник; 4 - бродильно-купажный аппарат; 5 - фильтр; 6 - сборник яблочного сока; 7 - чан для молочнокислой закваски; 8 - чан для дрожжей; 9 - монжю для дрожжей и молочнокислой закваски; 10 - дозатор для сиропа; 11 - сироповарочный котел; 12 - воздушный компрессор; 13 - сборник-переохладитель для кваса; 14 - разливочная машина; 15 - укупорочный полуавтомат; /6 - этикетпровочнын автомат; 17 - бракеражный фонарь.
Для приготовления сусла предварительно подготовляют пастеризационную воду, нагревая ее в чане / с паровым барботером до 90° С. Пастеризационную воду перекачивают центробежным насосом 2 через теплообменник 3 в бродильно-купажный аппарат 4, в который через монжю 9 пневматически подают расчетное количество (согласно рецептуре) чистой культуры винных дрожжей из чана 8 и молочнокислой закваски из чана 7; из дозатора 10 в аппарат 4 вводят также сахарный сироп концентрацией 62-63%, содержащий 25-30% расчетного количества сахара. Затем все вентили закрывают, открывают шибер ложного дна аппарата и на 2-3 мин включают электродвигатель мешалки; после этого через пробный краник отбирают среднюю пробу для определения начальной концентрации и кислотности сбраживаемой среды.
В бродильно-купажном аппарате 4 происходит комбинированное (спиртовое и молочнокислое) брожение, которое протекает в анаэробных условиях и продолжается 36-48 ч в зависимости от температурного режима и активности возбудителей брожения.
При брожении температуру сбраживаемой среды поддерживают в пределах 25-30° С, а абсолютное давление в аппарате не выше 0,24 Мн/м2 (2,5 кГ/см2 ). Для интенсификации брожения через каждые 2 ч включают на 1-2 мин мешалку. К концу брожения абсолютное давление в бродильно-купажном аппарате находится в пределах 0,24-0,29 Мн/м2 (2,5-3 кГ/см2 ).
Брожение считается законченным при видимом отброде сусла 1 -1,2% и кислотности 2,20-2,40 мл нормального раствора щелочи на 100 мл сусла.
Сброженное сусло охлаждают до 10-12° С, подавая рассол в охлаждающую рубашку и во внутренний змеевик аппарата. После этого перекрывают ложное дно, перекрывая таким образом камеру дрожжеотделителя с осевшими в пей дрожжами. Затем, не снижая давления в аппарате, производят купаж, подавая в него при включенной мешалке яблочный сок из сборника 6 и сахарный сироп из дозатора 10. По окончания купажирования открывают камеру дрожжеотделителя и продолжают охлаждение купажа до 4-5° С.
Купажированный квас выдерживают в аппарате при открытом шибере камеры дрожжеотделителя 12 ч. За это время выпадают в камеру не осевшие ранее дрожжи, а также мезга и пектиновые вещества, введенные с яблочным соком. По окончании 12-часовой выдержки ложное дно аппарата перекрывают шибером и под давлением сжатого воздуха квас подают через шелковый фильтр 5 в сборник 13.
Сборник для кваса представляет собой герметически закрытый резервуар с охлаждающей рубашкой, мерным устройством и манометром на крышке люка. Он имеет вводную и сливную коммуникации и трубопровод для ввода сжатого воздуха.
Готовый яблочный квас из сборника 13 подается под давлением в разливочную машину 14 (12-рожковый полуавтомат). В бутылки, подаваемые транспортером, до налива закладывают по две изюмины. Бутылки с квасом последовательно подвергаются укупорке полуавтоматом 15, этикетировке автоматом 16 и бракеражу при помощи фонаря 17. Разлитый и укупоренный в бутылках квас для дображивания с изюмом выдержизают в экспедиции при температуре до 12° С в течение 6-8 ч.
Готовый квас представляет собой непрозрачный напиток светло-желтого цвета с кисло-сладким вкусом и яблочным ароматом. Действительная концентрация его при выпуске не ниже 5,2%, а кислотность - 2,20 мл нормального раствора щелочи на 100 мл напитка.
Расход сырья на 1 дал яблочного кваса составляет:
сахар (включая сахар на колер) в кг .....................................0,67
сок яблочный спиртованный в л ............................................ 0,7
изюм в кг .................................................................................... 0,02
дрожжи винные (раса Штейнберг-6) в кг ............................. 0,2
молочнокислая закваска (бактерии расы 11 и 13) в л ..... 0,5
6.5.2 Схема производства «Хлебного и Московского квасов»
Рассмотрим технологическую схему производства «Хлебного кваса» (рис. 2).
Хлебоприпасы - ржаной и ячменный солод и ржаная мука - с автомашин поступают на сотенные весы /, затем в приемный бункер 2, из которого норией 3 передаются в бункера 4, 5 и 6. Из бункеров ячменный и ржаной солоды раздельно поступают в дробилку 8, а мука - в просеиватель 7. Необходимое для затора количество ржаного солода и ржаной муки отмеривают на автоматических весах 9 и подают их в запарник 10\ здесь солод имука смешиваются с водой, иполученная смесь подвергается термической обработке. По окончании запаривания под влиянием давления пара запаренная масса по стационарной коммуникации передается в заторный чан, наполненный водой. После перемешивания заторной массы в заторный чан набирают дополнительно потребное количество воды и засыпают дробленый ячменный солод для осахаривания.

Рис. 2. Технологическая схема производства «хлебного кваса
Осахаренное и отстоявшееся сусло центробежным насосом 12 перекачивают через противоточный холодильник 13 в бродиль-но-купажный аппарат 14. Второе и третье сумело, полученное выщелачиванием заторной гущи водой, аналогичным образом передают в бродильно-купажный аппарат, в который из сборников 43 поступает сахарный сироп.
Для приготовления сахарного сиропа сахар взвешивают на складских весах / и направляют его в бункер 37. Из этого бункера сахар подают для взвешивания на цеховые весы 38, после чего передают его в сироповарочный аппарат 39. Готовый сахарный сироп посредством монжю 40 прокачивают через сетчатый фильтр 41, противоточный холодильник 42 и направляют для хранения в сборник 43.
После введения в бродильно-купажный аппарат сахарного сиропа задают дрожжи посредством насосов 47 или монжю 16.
Молочнокислую дрожжевую закваску готовят в аппарате Ганзена или в установке Грейнера. При отсутствии таких аппаратов в сборниках 44 разводят молочнокислые бактерии, в сборнике 45 готовят комбинированную закваску и в сборниках 46 разводят дрожжи.
Готовый квас насосом 17 передают в сборник 18, куда при недостаточной цветности кваса задают сахарный колер. Из этого сборника через мерник 19 и гребенку 15 квас поступает самотеком в автотермоцистерны 20 или в бочки; предварительно бочки подвергаются мойке в бочкомоечной машине 21 при помощи шприцев 22 и 23; затем бочки направляются под налив к изобарическому аппарату 24.
Для приготовления «Московского кваса» сусло направляют в купажный сборник 48, в который вводят сахарный сироп и молочную кислоту. Через противоточный холодильник 13 готовый купаж направляют к дозировочному автомату 28, которым он разливается определенными дозами в бутылки, предварительно вымытые в бутылкомоечной машине 27; затем бутылки доливают газированной водой на разливочных автоматах 29. Ящики с бутылками подаются к бутылкомоечной машине рольгангом 25.
Наполненные бутылки укупоривают на автомате 30, и перемешивают содержимое на автомате 31; затем бутылки подвергают бракеражу на автомате 32 и этикетировке на машине 33. Автомат 35 укладывает бутылки в ящики, которые подаются к этому автомату транспортером 26. Все названные автоматы связаны пластинчатым транспортером 34, который перемещает бутылки от одного автомата к другому.
Готовый продукт в бутылках, уложенных в тару, посредством рольганга 36 направляется в экспедицию.
В приведенную технологическую схему студенты при проектировании могут вносить те или иные изменения на основе новейших достижений техники и технологии данного производства. Вероятно, в ближайшие годы найдет широкое применение новый способ производства кваса из концентратов квасного сусла, что значительно снизит потери экстрактивных веществ, улучшит качество готового продукта, уменьшит эксплуатационные расходы и повысит производительность труда. К тому же применение концентрата квасного сусла позволит организовать производство кваса и на небольших предприятиях, имеющих только оборудование для брожения и розлива.
Известны также другие новые предложения, направленные на дальнейшее усовершенствование технологии кваса. Так, например, ставится вопрос о применении метода непрерывного брожения при сбраживании квасного сусла. А. Ф. Федоров и С. П. Жупикова даже графически представили технологическую схему непрерывного процесса производства «Хлебного кваса». Но это предложение находится еще в стадии лабораторных исследований.
6.6 Оборудование для производства кваса
Оборудование для производства кваса подчинено объемам его выпуска. На мелких предприятиях, где есть доступ к чистой воде, в квасном цеху стоят резервуары для брожения, для готового кваса, автоматы для перемешивания, перелива напитка и для мытья всего оборудования. На больших заводах уже идёт подготовка воды, приготовление сусла, его перекачка в чаны для брожения и многое другое, что делает производство более дорогим. Ферментаторы, где квас сбраживается, бывают из нержавеющей стали (для крупных производств), а для небольших заводов применяются ёмкости из пищевого пластика.
Ёмкости для дображивания герметично закрываются, туда помещают квас, чтобы он дошёл до готового состояния (созрел). Герметизация нужна для того, чтобы углекислый газ, вырабатываемый квасом во время брожения, не улетучивался, и квас сохранял свои «шипучие» свойства.
Созревание кваса может допускаться и в бутылках, а также кегах. Чтобы приумножить срок хранения кваса, его фильтруют, а затем разливают в бутылки. Так он может храниться около 60 дней. Кеги используют для реализации разливного кваса. Использованные кеги моют под давлением и дезинфицируют.
Небольшие заводы задействуют кеги объёмом 18 литров, в них поставляют газированные напитки (пиво, квас) используя давление углекислого газа. Самые удобные баллоны – из пищевого пластика. Их используют для «живых» напитков, где они дображивают и доходят до кондиции. Такие ёмкости удобные, лёгкие, дешёвые и простые в эксплуатации.
Для производства кваса используются также фильтры очистки воды, весы для взвешивания сырья (на мелких предприятиях вместо весов применяют мерную посуду), также необходимы кастрюли и котлы для варки и хранения сиропа, шланги для переливания жидкостей, ванны для стерилизации, автоматы для наклеивания этикеток, розлива в бутылки.
Могут понадобиться насосы (это для более крупных предприятий). Обязательно должны быть холодильники.
Небольшие цеха по производству кваса можно расположить в подвалах или одноэтажном здании. Подвалы чаще используют для дображивания. Стены в помещениях обкладывают керамической плиткой, потолки – или белят мелом, или красят водоэмульсионкой. На полу – плитка (можно желелезобетонное покрытие). Непременно: вентиляция, отопление, обеспечение электроэнергией и водой; сток в канализацию.
Оборудование для производства 10000 л кваса.
1. Система подготовки воды. Емкость с ТЭНами, с фильтрующим элементом 2000л
2. Варочный котел. Трехстенная емкость из нержавеющей стали \/общ=3000л, с рубашкой, с термоизоляцией, дно - конус, крышка 1/3, на опорах. Мешалка рамная с мотор - редуктором. Мерная трубка. Тэны
3. Сироповарочный котел. Трехстенная емкость V общ.=800л. из нержавеющей стали, с рубашкой (теплоноситель - глицерин), с термоизоляцией, дно - конус, крышка 1/3, на опорах. Мешалка рамная с фторопластовыми скребками и мотор. Тэны.
4. Бродильный аппарат. Емкость одностенная из нержавеющей стали \/общ=5000л , P=до 0,17 МПа
дно - конус, крышка на барашках, на опорах, внутри емкости змеевик для охлаждения.
5. Купажная емкость. Одностенная емкость из нерж. стали \/общ=5000л, дно - конус, крышка 1/3. Мешалка рамная с мотор –редуктором.
6.Насосы.
7. Трубопроводная и запорная арматура.
8. Пульт управления общий.
6.7 Требование к качеству безалкогольных напитков
Качество негазированных безалкогольных напитков регламентируется ОСТ 18117-82, соответствующими РСТ и ТУ. Согласно ОСТ 18117-82 напиток Горячий вишневый по внешнему виду прозрачная жидкость без осадка и посторонних взвешенных частиц, допускается легкая опалесценция. Цвет - красный, вкус и аромат - свойственные вишне. Напиток Лимонный - прозрачная жидкость без осадка светло-желтого цвета, вкус и аромат - свойственные лимону. Массовая доля сухих веществ в напитке Лимонном- 6,9%, в Горячем вишневом- 11,2. Кислотность, моль/л (мл 1 н. раствора щелочи на 100 мл напитка), напитка Лимонного - 4,0, Горячего вишневого - 3,0. Температура напитка Горячего вишневого при отпуске с завода должна быть 65-70°С, а при реализации населению - 40°С.
Согласно РСТ МССР 711-82 напитки негазированные по внешнему виду прозрачные жидкости без осадка и посторонних включений, цвет - характерный для каждого напитка от бледно-желтого до розового (в зависимости от окраски сырья), вкус и аромат - свойственные сырью. Массовая доля сухих веществ - от 6,6 до 8,3%. Кислотность, моль/л (мл 1 н. раствора щелочи на 100 мл напитка), - от 1,5 (Крем-сода) до 4 (Лимонный) ±0,3. Кол-титр - не менее 300, общее количество колоний микроорганизмов в 1 мл - не более 100. Стойкость негазированных напитков (по ОСТ 18117-82, РСТ МССР 711-82) при 20°С - не менее 2 суток, а Горячего вишневого - 5 суток со дня выработки. Качество хлебных квасов нормируется ОСТ 18118-82, других квасов - соответствующими РСТ и ТУ (табл. 122).
Дефекты. Дефекты безалкогольных напитков и кваса могут быть вызваны болезнями, пороками и недостатками.
Болезнями в результате развития жизнедеятельности микроорганизмов вызываются следующие дефекты:
ослизнение - проявляется у напитков, кроме минеральных вод. Напиток приобретает густую консистенцию, тягучесть, резко снижаются вкусовые ощущения сладости; к. потреблению напиток не пригоден. Возбудитель - слизеобразующие бактерии, в процессе жизнедеятельности которых из сахара образуется слизистое вещество - декстрин; уксусное скисание кваса - резко нарастает кислотность напитка, ухудшается вкус, снижается плотность, появляются помутнение, тонкая пленка вследствие уксуснокислого брожения при длительном контакте с воздухом; гнилостный запах кваса - напиток мутнеет и приобретает гнилостный запах вследствие развития гнилостных термобактерий; микодерма (цвель кваса) - на поверхности образуется белая складчатая пленка в результате развития диких пленчатых дрожжей при доступе воздуха; вкус ухудшается, при оседании пленка вызывает помутнение кваса; плесневелые запах и вкус - появляются при поражении плесенью сырья, оборудования, аппаратов и готового напитка, на котором образуется пленка плесени; дрожжевое помутнение - характерно для напитков, кроме минеральных вод. Напиток приобретает дрожжевой вкус, появляются муть и осадок вследствие развития диких дрожжей из-за нарушения технологических режимов, требований санитарии и условий хранения;
бактериальное загрязнение - возникает при наличии в напитке микроорганизмов выше допустимых норм ввиду нарушения санитарных условий обработки и режимов обеззараживания минеральной воды, использования в производстве загрязненной воды. Развитие микроорганизмов может сопровождаться помутнением, изменением вкуса и запаха напитка;
молочнокислое брожение - у напитков, кроме минеральных вод, в результате сбраживания молочнокислыми бактериями повышается кислотность, ухудшаются вкус и аромат. Напиток тускнеет, появляется привкус квашеной капусты.
ЗАКЛЮЧЕНИЕ
После прохождения практики на заводе собственного производства у нас остались незабываемые впечатления. Со студентами практикантами обращались хорошо, показывали новые приемы в приготовлении кулинарной и кондитерской продукции, во время практики кормили обедом. Коллектив просто замечательный, все сотрудники общительные, коммуникабельные, относятся с уважением как к будущим коллегам.
Мы приобрели опыт в приготовлении готовых кулинарных блюд и кондитерских изделий. Изучили ассортимент выпускаемой продукции, технологические процессы, используемые при приготовлении блюд. А также изучили торгово-технологическое оборудование и ознакомились с нормативной документацией, регламентирующей качество продукции.
Предложения по улучшению организации работы производства в кулинарном цехе:
· Усовершенствовать используемое оборудование в цехе;
· Приобрести оборудование для механизации некоторых видов ручного труда, что повысит производительность, а следовательно количество выпускаемой продукции.
· Повысить ассортимент мучных кондитерских изделий.
БИБЛИОГРАФИЧЕСКИЙ СПИСОК
1. Постановление Главного государственного санитарного врача РФ от 14 ноября 2001 г. N 36 "О введении в действие санитарных правил" (с изм. и доп. от 31 мая, 20 августа 2002 г., 15 апреля 2003 г.). Санитарно-эпидемиологические правила и нормативы СанПиН 2.3.2.1078-01 "2.3.2. Продовольственное сырье и пищевые продукты "Гигиенические требования безопасности и пищевой ценности пищевых продуктов" (утв. Главным государственным санитарным врачом РФ 6 ноября 2001 г.)
2. Санитарно-эпидемиологические правила и нормативы СанПиН 2.3.2.1153-02 "2.3.2. Продовольственное сырье и пищевые продукты" Дополнение 1 к СанПиН 2.3.2.1078-01 "Гигиенические требования безопасности и пищевой ценности пищевых продуктов" (утв. Главным государственным санитарным врачом РФ 20 августа 2002 г.)
3. Санитарно-эпидемиологические правила СП 2.3.6.1079-01 "Санитарно-эпидемиологические требования к организациям общественного питания, изготовлению и оборотоспособности в них пищевых продуктов и продовольственного сырья" (Приложение к постановлению Главного государственного санитарного врача РФ от 8 ноября 2001 г. N 31)
4. Болотов Борис Васильевич «Здоровье человека в нездоровом мире», серия «Исцели себя сам», 2000
5. Королев Дмитрий Амосович «Русский квас», издательство «Пищевая промышленность», 1967
6. Симонов Л. Н. «Пивоварение (заводское и домашнее), квасоварение и медоварение». СПб, типография Е. Евдокимова, 1898
7. Стефанович. «К вопросу о госпитальном квасе» («Медицинские прибавления к Морскому Сборнику», июль 1882)
8. Н. Г. Бутейкис «Организация производства предприятий общественного питания» Издательство «Высшая школа» 1998 год.
9. А. А. Анфимова, Т. И. Захарова, А. А. Татарская «Кулинария». Москва 2000 год.
10. М. А. Болданова, З. М. Смирнова, Г. А. Болданов, «Оборудование предприятий общественного питания». Москва · Экономика · 2000 год.
Похожие рефераты:
Основы стандартизации, метрологии и сертификации
Выделение чистых культур дрожжевых грибов из шишек хмеля
Понятие о пищевых добавках и их характеристика
Товароведение и экспертиза качества безалкогольных напитков
Технология производства и товароведная оценка светлых сортов пива
Технология производства сухих дрожжей
Технология приготовления хлеба
Разработка отварочной технологии производства пива
Технология продуктов общественного питания
Методы исследования свойств сахара-песка и сухого солода