| Скачать .docx |
Курсовая работа: Разработка электронного устройства
Министерство образования Республики Беларусь
Белорусский государственный технологический университет
Пояснительная записка к курсовой работе
на тему: Разработка электронного устройства
Минск 2007
Введение
В результате поисков способов использования электрических явлений появилась электроника. Первые попытки были предприняты сразу после изобретения А. Вольтой источника тока.
Изобретение радио вызвало необходимость для создания чувствительных индикаторов электрических колебаний и устройств для их усиления.
В 1916 г. Русским ученым М.П. Бонч-Бруевичем было установлено, что двух каскадный реостатный усилитель с положительной обратной связью может создавать скачки напряжений и токов. Это открытие явилось основой для разработки регенеративных импульсных устройств.
В 1947 г. Американские исследователи создали и испытали первый германиевый точечный транзистор. В 1960 г. Колбин и Нойс (США) сообщили об изобретении интегральных схем, составляющих основу современной электроники.
Использование интегральных микросхем обеспечивает улучшение характеристик, разрабатываемых устройств, малое потребление энергии, расширяет функциональные возможности, что позволяет их использовать во всех сфера.
Эффективное применение интегральных аналоговых и цифровых микросхем невозможно без знания принципа их действия и основных параметров. Физические принципы и особенности работы микросхем наиболее доступно объясняется при моделировании с помощью дискретных элементов и схем
Все электронные устройства можно разделить на две группы – аналоговые и цифровые. Преимущество устройств – простота, надёжность и быстродействие, они получили широкое распространение, не смотря на менее высокую точность обработки сигналов.
Использование усилителей позволяет преобразовать форму и величину напряжения. Аналоговый сигнал может быть превращён в импульсный для последующей обработки цифровым устройством.
Развитие связи в послевоенные годы тесно связано с появлением полупроводниковой электроники.
В 1947 г. Американские исследователи создали и испытали первый германиевый точечный транзистор. В 1960 г. Колбин и Нойс (США) сообщили об изобретении интегральных схем, составляющих основу современной электроники.
Использование интегральных микросхем обеспечивает улучшение характеристик, разрабатываемых устройств, малое потребление энергии, расширяет функциональные возможности, что позволяет их использовать во всех сфера.
Эффективное применение интегральных аналоговых и цифровых микросхем невозможно без знания принципа их действия и основных параметров. Физические принципы и особенности работы микросхем наиболее доступно объясняется при моделировании с помощью дискретных элементов и схем.
Все электронные устройства можно разделить на две группы – аналоговые и цифровые. Преимущество устройств – простота, надёжность и быстродействие, они получили широкое распространение, не смотря на менее высокую точность обработки сигналов.
Использование усилителей позволяет преобразовать форму и величину напряжения. Аналоговый сигнал может быть превращён в импульсный для последующей обработки цифровым устройством.
1. Выбор элементной базы
Элементная база, примененная при разработке данного устройства, не содержит каких-либо специализированных элементов, поскольку к работе данного устройства не предъявляются особые требования, в том числе и температурные. Устройство выполнено на широко доступных компонентах, которые производятся отечественными предприятиями радиоэлектронной промышленности. Использование же импортных комплектующих, как и применение в качестве компараторов специально предназначенных для этого микросхем, ведет к удорожанию устройства, без какого-либо значительного улучшения его параметров. Все использованные при разработке данного устройства элементы, могут быть заменены любыми другими, подходящие по параметрам без ухудшения работы изделия. При этом возможна корректировка номиналов некоторых элементов.
Элементы, используемые в данном устройстве:
· резисторы: МЛТ-0.25±5% или ОМЛТ-0.25±5%
· конденсаторы КМ-4±5%
· транзисторы КТ686Г, KT630E, 2Т709А, КТ315Е
· операционные усилители 140УД6
· диоды КА536И-6, 2Д202Т, 2С456А
· стабилитроны 2C456A
2. Синтез электрической принципиальной схемы
2.1 Расчет усилительных каскадов на транзисторах
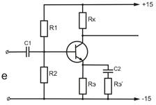
Поскольку необходимо усилить сигнал по напряжению, то в качестве схемы нормирующего усилителя выбираем схему с общим эмиттером. Однако схеме присущи следующие недостатки:
1) даже при отсутствии переменного сигнала через нагрузку протекает постоянный ток;
2) схема является температурно-нестабильной, т.к. при увеличении температуры транзистора на 10°, ток коллектора увеличивается в 2 раза, что приводит к дальнейшему увеличению температуры транзистора. В результате транзистор либо сгорает, либо переходит в режим насыщения;
3) в данной схеме большие нелинейные искажения сигнала.
Схема усилителя с ОЭ:

Выбираем из справочника транзистор, например, КТ315E.
Его параметры:
![]()
![]()
![]()
![]()
2.2 Р асчет по постоянному току (одинаков для всех усилителей)
Выбираем ![]()
![]()
![]()
Так как выходное напряжение будет сниматься с коллектора, тогда
, а на
падает 5.215В
.
![]()
![]()
![]()
![]()
Рассчитаем конденсаторы
и
:
Конденсатор
выбираем из условия (сопротивление конденсатора
рассчитывается на частоте среза в 10 раз меньше, чем частота основного сигнала):
,
где
для первых четырёх каналов и
для пятого канала.
Конденсатор
выберем из следующего соотношения (сопротивление конденсатора
на частоте основного сигнала должно быть в 10 раз меньше, чем сопротивление резистора
):
,
где
для 1-4 каналов и
для 5 канала.
Тогда для первых четырёх каналов
,
для пятого канала
.
Для первого канала
.
Рассчитаем
и
:
,
.
Для остальных каскадов расчет производится по аналогичным формулам.
1 каскад.
Входные напряжения: ![]()
![]()
![]()
Выходные напряжения: ![]()
Рассчитаем коэффициент усиления по напряжению.
,
![]()
![]()

![]()
Рассчитаем
и
:
,
.
2 каскад .
Входные напряжения: ![]()
![]()
![]()
Выходные напряжения: ![]()
Рассчитаем коэффициент усиления по напряжению.
,
![]()
![]()
![]()
![]()
Рассчитаем
и
:
![]()
![]()
3 Каскад
Входные напряжения: ![]()
![]()
![]()
Выходные напряжения: ![]()
Рассчитаем коэффициент усиления по напряжению.
,
![]()
![]()
![]()
![]()
Рассчитаем
и
:
![]()
![]()
4 Каскад
Входные напряжения: ![]()
![]()
![]()
Выходные напряжения: ![]()
Рассчитаем коэффициент усиления по напряжению.
,
![]()
![]()
![]()
![]()
Рассчитаем
и
:
![]()
![]()
2.3 Расчет усилителей на ОУ
Необходимо, чтобы усилитель на ОУ преобразовывал напряжение последующему закону: входному напряжению на 0В должно соответствовать выходное напряжение 3В, а входному напряжению 1.99В — выходное напряжение -1В.
Т. е. между входным и выходным сигналом должна быть следующая выходная зависимость:
![]()
Каскад усилителя выполним на базе дифференциального усилителя на ОУ.

Выходное напряжение усилителя зависит от входных в соответствии с уравнениями:

При
и
получаем:
Получаем:
![]()
;
.
Принимаем
;
.
Так как частота сигналов на пятом каскаде больше, чем на остальных то для операций с ним выберем операционный усилитель К140УД5Б, а для всех остальных каналов – К140УД6.
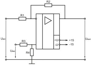
2.4 Расчет сумматора на ОУ
Для сложения сигналов первого и третьего каналов используем сумматор выполненный на базе операционного усилителя.

Выходное напряжение усилителя зависит от входных в соответствии с уравнениями:
![]()
![]()
Резисторы
,
,
выбираем из условия
![]()
Принимаем
и
.
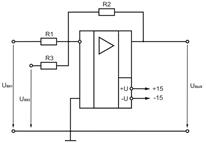
2.5 Расчет инвертирующего ОУ
Для инвертирования сигнала второго канала используем инвертирующий операционный усилитель.

Выходное напряжение усилителя зависит от входного в соответствии с уравнениями:
![]()
Принимаем
.
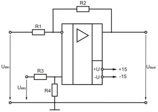
2.6 Расчет операционного усилителя, выполняющего вычитание сигналов
Для вычитания сигнала третьего канала из второго, используем операционный усилитель.

Выходное напряжение усилителя зависит от входных в соответствии с уравнениями:

![]()
Принимаем
,
![]()
![]()
![]()
![]()
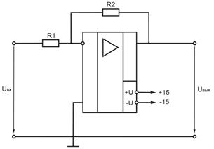
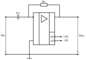
2.7 Расчет дифференциатора на ОУ
Для дифференцирования сигнала второго канала с постоянной времени τ= 0.0046с используем дифференциатор на базе операционного усилителя.

Выходное напряжение усилителя зависит от входного в соответствии с уравнениями:
.
Отсюда
и
выбираем из условия
.
Принимаем
,
.
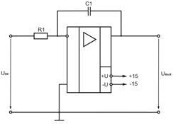
2.8 Расчет интегратора на ОУ
Для интегрирования сигнала первого канала с постоянной времени τ= 0.0046с используем интегратор на базе операционного усилителя.

Выходное напряжение усилителя зависит от входного в соответствии с уравнениями:
.
Отсюда
и
выбираем из условия
.
Принимаем
,
.
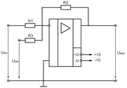
2.9 Расчет сумматора на ОУ
Для сложения сигналов интегратора первого канала и пятого канала используем сумматор выполненный на базе операционного усилителя К140УД6Б.

Выходное напряжение усилителя зависит от входных в соответствии с уравнениями:
![]()
Резисторы
,
, R4,
выбираем из условия
Принимаем
.
2.11 Расчет компаратора
Компаратор должен обеспечивать на выходе уровень логического нуля для ТТЛ или КМОП при Uвх Î[-1;0.55] В и уровень логической единицы при Uвх Î[0.55;3] В.

Для обеспечения этого условия необходимо подать на инвертирующий вход напряжение
, а на неинвертирующий вход подать Uвх
(выходное напряжение операционного усилителя).
Рассчитываем делитель напряжения
и
.
Пусть через резистор
протекает ток;
;
![]()
Недостатком компаратора является то, что уровни выходных напряжений, определяемые напряжениями источников питания, обычно не соответствуют логическим уровням цифровых ИМС. Это затрудняет их совместную работу, и требуется специальное согласующее устройство, преобразующее выходные уровни компаратора в логические уровни цифровых ИМС. В данном компараторе необходимо поставить на выходе стабилитрон (обратно включенный), который будет подключен к общей точке. Возьмем стабилитрон КС147А, для которого
При подключении этого стабилитрона отрицательное напряжение будет проходить через него как через обычный диод, а при превышении положительным напряжением величины напряжения стабилизации он будет открыт в обратном направлении и напряжение на выходе не превысит уровня логической единицы для ТТЛ.
Компараторы следует выполнить на операционном усилителе К140УД6 – Для I –IV каналов, и К140УД6Б – для пятого канала
3. Составление кары Карно и ее минимизация
1) составляем карту Карно, располагая по вертикали и горизонтали значения входных переменных таким образом, что при переходе от одного квадрата к другому изменялось значение только одной переменной (по аналогии с кодом Грея);
2) записываем в квадраты карты Карно значение выходных переменных, соответствующей данным наборам значений выходных переменных.
3) описываем обведенные квадраты как произведения входных функций или их инверсные значения;
4) производим минимизацию карты Карно и, используя булеву алгебру, представляем искомую логическую функцию суммой значений соответствующих квадратов;
5) по полученному выражению изображаем принципиальную схему, пользуясь элементами “ИЛИ-НЕ”.
Составим карту Карно по таблице истинности:
Выходная переменная Y |
Входные переменные | |||||
| Х1 | Х2 | Х3 | Х4 | Х5 | Х6 | |
| 1 | 0 | 0 | 0 | 1 | 1 | 1 |
| 1 | 0 | 0 | 1 | 1 | 1 | 1 |
| 1 | 0 | 1 | 1 | 1 | 0 | 0 |
| 1 | 0 | 1 | 1 | 1 | 0 | 1 |
| 1 | 1 | 1 | 0 | 0 | 0 | 1 |
| 1 | 1 | 1 | 1 | 0 | 0 | 1 |
| 1 | 1 | 1 | 1 | 1 | 0 | 1 |
| 1 | 1 | 1 | 1 | 1 | 1 | 1 |
Для остальных наборов X значение Y=0.
Тогда карта Карно выглядит следующим образом:
X4X5X6 X1X2X3 |
000 | 001 | 011 | 010 | 110 | 111 | 101 | 100 |
| 000 | 0 | 0 | 0 | 0 | 0 | 0 | 0 | 0 |
| 001 | 0 | 0 | 0 | 0 | 1 | 1 | 0 | 0 |
| 011 | 0 | 0 | 0 | 0 | 0 | 0 | 0 | 0 |
| 010 | 0 | 0 | 0 | 0 | 0 | 0 | 0 | 0 |
| 110 | 0 | 0 | 0 | 0 | 0 | 0 | 0 | 0 |
| 111 | 1 | 1 | 0 | 0 | 0 | 1 | 0 | 0 |
| 101 | 0 | 0 | 1 | 0 | 0 | 1 | 0 | 0 |
| 100 | 0 | 0 | 1 | 0 | 0 | 0 | 0 | 0 |
На основании полученных результатов построим логическую схему.

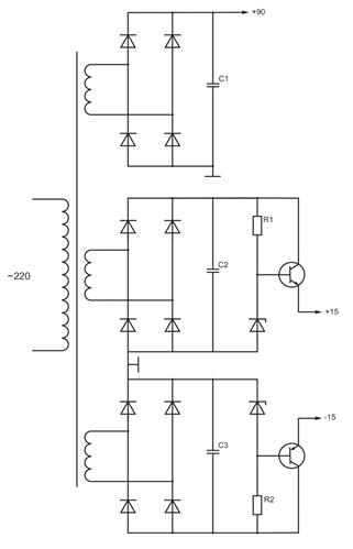
4. Расчет блока питания

Разработаем трансформаторный источник питания от сети 220В.
Исходные данные:
,
,
.
Рассчитаем ток нагрузки блока питания
Усилитель на биполярном транзисторе
![]()
![]()
Усилители на ОУ, повторители, компараторы, сумматоры, дифференциатор, интегратор, выбрали из справочника, и их марки К140УД7 и К140УД6Б.
![]()
Логические схемы
![]()
Общий потребляемый ток
![]()
Выберем стабилитрон для источника питания ±15В.
Выбираем 2 стабилитрона КС215Ж с напряжением стабилизации ![]()
Для КС215Ж с напряжением стабилизации ![]()
![]()
![]()
![]()
![]()
![]()
Рассчитаем выпрямитель для питания ±15В
![]()
![]()
Выберем диод Д229В
![]()
![]()
Выберем стабилитрон для источника питания +90В.
Выбираем Д817Г с напряжением стабилизации ![]()
Для Д817Г с напряжением стабилизации ![]()
![]()
![]()
![]()
![]()
![]()
Рассчитаем выпрямитель для питания +90В
![]()
![]()
Выберем диод Д229Г
![]()
![]()
Рассчитаем коэффициент трансформации
![]()
Рассчитаем мощности, потребляемые всеми усилителями и микросхемами.
Усилитель на биполярном транзисторе:
![]()
Усилители на ОУ, повторители, компараторы, сумматоры, дифференциатор, интегратор, выбрали из справочника, и их марка 140УД7
![]()
![]()
Все резисторы
![]()
![]()
Так как логические схемы потребляют очень малую мощность, то ею можно пренебречь.
Общая потребляемая мощность
![]()
Заключение
Для реализации электронной схемы управления понадобится 6 каскадов усилителей на биполярном транзисторе КТ315Е, 23 операционных усилителей 140УД7, 3 элемента «ИЛИ-НЕ» (К561ЛЕ10), 1 элемент «НЕ» (К561ЛН2), 1 элемент «И-НЕ» (К561ЛА7).
Список литературы
1. В.И. Галкин, А.Л. Булычев, В.А Прохоренко Полупроводниковые приборы. -2-е изд., перераб. и доп.-Мн.: Беларусь, 1987.-285 с.
2. П. Хоровиц, У.Хилл, Искусство схемотехники. В 2 т. Изд. 3-е, стереотип.- М.:1986.- 598 с.,ил.
3. Ю.С. Забродин, Промышленная электроника: Учебник для вузов. - М.: Высш. школа, 1982- 496 с., ил.
4. Сацукевич М. Ф. Справочные данные по электротехнике.- Мн.: Беларусь. 1983.-95с.
5. Гусев В. Г., Гусев Ю. М. Электроника.-Мн.: Высш. Шк. 1991.-622с.
6. Электронные приборы. В. Н. Дулин, Г. Г. Шишкин М.: 1989. 496 с.
7. Жеребцов И. П. Основы электроники. Л.:-1990.-352 с.
8. Конспект лекций.
9. Интернет.