| Скачать .docx |
Курсовая работа: Курсовая работа: Моделирование многокаскадного транзисторного усилителя
КАЗАНСКИЙ ГОСУДАРСТВЕННЫЙ ТЕХНИЧЕСКИЙ УНИВЕРСИТЕТ
имени А.Н. ТУПОЛЕВА
Кафедра КиПМЭА
КУРСОВАЯ РАБОТА
«МОДЕЛИРОВАНИЕ МНОГОКАСКАДНОГО ТРАНЗИСТОРНОГО УСИЛИТЕЛЯ»
Выполнил:
Валеев Ильдар Исмагилович
Казань 2010
Оглавление
Задание
Введение
Основная часть
Расчет первого каскада
Расчет второго каскада
Расчет третьего каскада
Расчет устройства
Вывод
Приложения
Список литературы
Задание
Смоделировать трехкаскадный транзисторный усилитель по схеме с ОЭ в системе PSPICE-AD. Вид сигнала экспоненциальный, напряжение питания 9в, коэффициент усиления 1000000.
Введение
Моделирование в среде PSPICE-AD позволяет производить анализ статического режима, анализ переходных процессов, анализ рабочих точек, Фурье-анализ, анализ чувствительности и допусковый анализ, производить расчет температурной стабильности, анализ рабочих точек активных схем; большой объем библиотек электрорадиоэлементов позволяет моделировать работу схем как на отечественной, так и на зарубежной элементной базе.
Основная часть
В качестве транзистора для всех трех каскадов выберем 2N2218. Величину входного сигнала примем равной 2 мкВ. Система PSPICEAD позволяет провести температурный анализ схемы. Воспользовавшись этой возможностью, проанализируем работу схемы при трех различных температурах: 0, 25, 100 C.
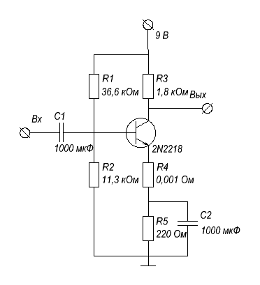
Расчет первого каскада
Схема:

Описаниев PSPICE AD:
*1 kaskad*
r1 3 4 36600
r2 4 0 11253
r3 3 5 1800
r4 6 7 1e-3
r5 7 0 220
c1 1 4 1e-3
c2 7 0 1e-3
c3 5 8 1e-3
q1 5 4 6 q2n2218
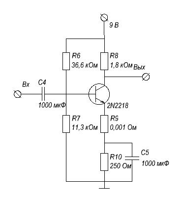
Расчет второго каскада
Схема:

Описаниев PSPICE AD:
*2 kaskad*
r6 3 8 36600
r7 8 0 11253
r8 3 9 1800
r9 10 11 1e-3
r10 11 0 250
c4 11 0 1e-3
c5 9 12 1e-3
q2 9 8 10 q2n2218
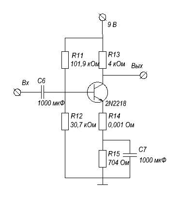
Расчет третьего каскада
Схема:

Описаниев PSPICE AD:
*3 kaskad*
r11 3 12 101900
r12 12 0 30740
r13 3 13 4000
r14 14 15 1e-3
r15 15 0 704
rl 2 0 20000
c6 15 0 1e-3
c7 13 2 1e-3
q3 13 12 14 q2n2218
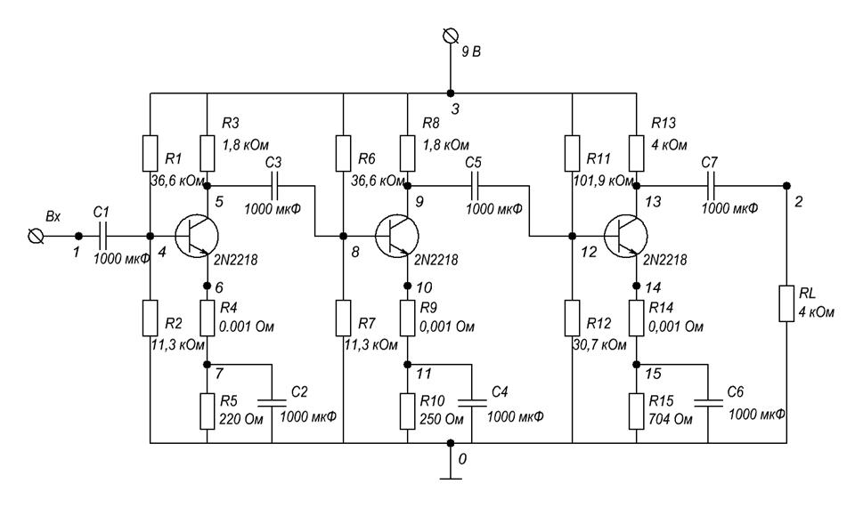
Расчет устройства
Описание в PSPICEAD:
***cxema Valeev Ildar 5309***
**** CIRCUIT DESCRIPTION
*****************************************************************************
*1 kaskad*
r1 3 4 36600
r2 4 0 11253
r3 3 5 1800
r4 6 7 1e-3
r5 7 0 220
c1 1 4 1e-3
c2 7 0 1e-3
c3 5 8 1e-3
q1 5 4 6 q2n2218
*2 kaskad*
r6 3 8 36600
r7 8 0 11253
r8 3 9 1800
r9 10 11 1e-3
r10 11 0 250
c4 11 0 1e-3
c5 9 12 1e-3
q2 9 8 10 q2n2218
*3 kaskad*
r11 3 12 101900
r12 12 0 30740
r13 3 13 4000
r14 14 15 1e-3
r15 15 0 704
rl 2 0 20000
c6 15 0 1e-3
c7 13 2 1e-3
q3 13 12 14 q2n2218
v1 3 0 9
v2 1 0 exp(0 -2e-6 0 1e-8 1e-8)
.tran 5e-6 1e-4
.print tran v(1) v(2)
.plot tran v(2)
.probe v(1) v(2)
.temp 0 25 100
.model q2n2218 npn
.lib c:/bipolar.lib
.end
Схема:

Вывод
Мной был смоделирован трехкаскадный усилитель по схеме с ОЭ. Был получен коэффициент усиления – 1350000. Все графики и таблицы приведены в приложениях.
**** 04/27/10 23:16:56 *********** Evaluation PSpice (Nov 1999) **************
***cxema Valeev Ildar 5309***
**** CIRCUIT DESCRIPTION
******************************************************************************
*1 kaskad*
r1 3 4 36600
r2 4 0 11253
r3 3 5 1800
r4 6 7 1e-3
r5 7 0 220
c1 1 4 1e-3
c2 7 0 1e-3
c3 5 8 1e-3
q1 5 4 6 q2n2218
*2 kaskad*
r6 3 8 36600
r7 8 0 11253
r8 3 9 1800
r9 10 11 1e-3
r10 11 0 250
c4 11 0 1e-3
c5 9 12 1e-3
q2 9 8 10 q2n2218
*3 kaskad*
r11 3 12 101900
r12 12 0 30740
r13 3 13 4000
r14 14 15 1e-3
r15 15 0 704
rl 2 0 20000
c6 15 0 1e-3
c7 13 2 1e-3
q3 13 12 14 q2n2218
v1 3 0 9
v2 1 0 exp(0 -2e-6 0 1e-8 1e-8)
.tran 5e-6 1e-4
.print tran v(1) v(2)
.plot tran v(2)
.probe v(1) v(2)
.temp 0 25 100
.model q2n2218 npn
.lib c:/bipolar.lib
.end
**** 04/27/10 23:16:56 *********** Evaluation PSpice (Nov 1999) **************
***cxema Valeev Ildar 5309***
**** BJT MODEL PARAMETERS
******************************************************************************
q2n2218
NPN
IS 100.000000E-18
BF 100
NF 1
BR 1
NR 1
CN 2.42
D .87
**** 04/27/10 23:16:56 *********** Evaluation PSpice (Nov 1999) **************
***cxema Valeev Ildar 5309***
**** TEMPERATURE-ADJUSTED VALUES TEMPERATURE = 0.000 DEG C
******************************************************************************
**** BJT MODEL PARAMETERS
NAME BF ISE VJE CJE RE RB
BR ISC VJC CJC RC RBM
IS ISS VJS CJS GAMMA RCO
VO
q2n2218 1.000E+02 0.000E+00 7.965E-01 0.000E+00 0.000E+00 0.000E+00
1.000E+00 0.000E+00 7.965E-01 0.000E+00 0.000E+00 0.000E+00
1.084E-18 0.000E+00 7.965E-01 0.000E+00 1.000E-11 0.000E+00
1.000E+01
**** 04/27/10 23:16:56 *********** Evaluation PSpice (Nov 1999) **************
***cxema Valeev Ildar 5309***
**** INITIAL TRANSIENT SOLUTION TEMPERATURE = 0.000 DEG C
******************************************************************************
NODE VOLTAGE NODE VOLTAGE NODE VOLTAGE NODE VOLTAGE
( 1) 0.0000 ( 2) 0.0000 ( 3) 9.0000 ( 4) 1.7613
( 5) 1.5728 ( 6) .9169 ( 7) .9168 ( 8) 1.7925
( 9) 2.2260 ( 10) .9503 ( 11) .9502 ( 12) 1.7697
( 13) 3.6458 ( 14) .9518 ( 15) .9518
VOLTAGE SOURCE CURRENTS
NAME CURRENT
v1 -9.694E-03
v2 0.000E+00
TOTAL POWER DISSIPATION 8.72E-02 WATTS
**** 04/27/10 23:16:56 *********** Evaluation PSpice (Nov 1999) **************
***cxema Valeev Ildar 5309***
**** TRANSIENT ANALYSIS TEMPERATURE = 0.000 DEG C
******************************************************************************
TIME V(1) V(2)
0.000E+00 0.000E+00 0.000E+00
5.000E-06 -7.454E-07 1.355E+00
1.000E-05 -2.762E-07 5.309E-01
1.500E-05 -1.009E-07 1.950E-01
2.000E-05 -3.737E-08 6.950E-02
2.500E-05 -1.365E-08 2.214E-02
3.000E-05 -5.058E-09 4.912E-03
3.500E-05 -1.848E-09 -1.528E-03
4.000E-05 -6.845E-10 -3.858E-03
4.500E-05 -2.501E-10 -4.726E-03
5.000E-05 -9.264E-11 -5.037E-03
5.500E-05 -3.384E-11 -5.150E-03
6.000E-05 -1.254E-11 -5.187E-03
6.500E-05 -4.580E-12 -5.198E-03
7.000E-05 -1.697E-12 -5.198E-03
7.500E-05 -6.198E-13 -5.195E-03
8.000E-05 -2.296E-13 -5.190E-03
8.500E-05 -8.388E-14 -5.185E-03
9.000E-05 -3.108E-14 -5.180E-03
9.500E-05 -1.135E-14 -5.175E-03
1.000E-04 -4.131E-15 -5.166E-03
**** 04/27/10 23:16:56 *********** Evaluation PSpice (Nov 1999) **************
***cxema Valeev Ildar 5309***
**** TRANSIENT ANALYSIS TEMPERATURE = 0.000 DEG C
******************************************************************************
TIME V(2)
(*)---------- -1.0000E+00 0.0000E+00 1.0000E+00 2.0000E+00 3.0000E+00
_ _ _ _ _ _ _ _ _ _ _ _ _ _ _ _ _ _ _ _ _ _ _ _ _ _ _
0.000E+00 0.000E+00 . * . . .
5.000E-06 1.355E+00 . . . * . .
1.000E-05 5.309E-01 . . * . . .
1.500E-05 1.950E-01 . . * . . .
2.000E-05 6.950E-02 . .* . . .
2.500E-05 2.214E-02 . * . . .
3.000E-05 4.912E-03 . * . . .
3.500E-05 -1.528E-03 . * . . .
4.000E-05 -3.858E-03 . * . . .
4.500E-05 -4.726E-03 . * . . .
5.000E-05 -5.037E-03 . * . . .
5.500E-05 -5.150E-03 . * . . .
6.000E-05 -5.187E-03 . * . . .
6.500E-05 -5.198E-03 . * . . .
7.000E-05 -5.198E-03 . * . . .
7.500E-05 -5.195E-03 . * . . .
8.000E-05 -5.190E-03 . * . . .
8.500E-05 -5.185E-03 . * . . .
9.000E-05 -5.180E-03 . * . . .
9.500E-05 -5.175E-03 . * . . .
1.000E-04 -5.166E-03 . * . . .
- - - - - - - - - - - - - - - - - - - - - - - - - - -
**** 04/27/10 23:16:56 *********** Evaluation PSpice (Nov 1999) **************
***cxema Valeev Ildar 5309***
**** TEMPERATURE-ADJUSTED VALUES TEMPERATURE = 25.000 DEG C
******************************************************************************
**** BJT MODEL PARAMETERS
NAME BF ISE VJE CJE RE RB
BR ISC VJC CJC RC RBM
IS ISS VJS CJS GAMMA RCO
VO
q2n2218 1.000E+02 0.000E+00 7.535E-01 0.000E+00 0.000E+00 0.000E+00
1.000E+00 0.000E+00 7.535E-01 0.000E+00 0.000E+00 0.000E+00
7.350E-17 0.000E+00 7.535E-01 0.000E+00 1.000E-11 0.000E+00
1.000E+01
**** 04/27/10 23:16:56 *********** Evaluation PSpice (Nov 1999) **************
***cxema Valeev Ildar 5309***
**** INITIAL TRANSIENT SOLUTION TEMPERATURE = 25.000 DEG C
******************************************************************************
NODE VOLTAGE NODE VOLTAGE NODE VOLTAGE NODE VOLTAGE
( 1) 0.0000 ( 2) 0.0000 ( 3) 9.0000 ( 4) 1.7528
( 5) 1.3950 ( 6) .9388 ( 7) .9388 ( 8) 1.7847
( 9) 2.0630 ( 10) .9731 ( 11) .9731 ( 12) 1.7615
( 13) 3.5072 ( 14) .9764 ( 15) .9764
VOLTAGE SOURCE CURRENTS
NAME CURRENT
v1 -9.918E-03
v2 0.000E+00
TOTAL POWER DISSIPATION 8.93E-02 WATTS
**** 04/27/10 23:16:56 *********** Evaluation PSpice (Nov 1999) **************
***cxema Valeev Ildar 5309***
**** TRANSIENT ANALYSIS TEMPERATURE = 25.000 DEG C
******************************************************************************
TIME V(1) V(2)
0.000E+00 0.000E+00 0.000E+00
5.000E-06 -7.454E-07 7.645E-01
1.000E-05 -2.762E-07 -3.491E-02
1.500E-05 -1.009E-07 -3.541E-01
2.000E-05 -3.737E-08 -4.721E-01
2.500E-05 -1.365E-08 -5.162E-01
3.000E-05 -5.058E-09 -5.317E-01
3.500E-05 -1.848E-09 -5.371E-01
4.000E-05 -6.845E-10 -5.387E-01
4.500E-05 -2.501E-10 -5.388E-01
5.000E-05 -9.264E-11 -5.384E-01
5.500E-05 -3.384E-11 -5.378E-01
6.000E-05 -1.254E-11 -5.372E-01
6.500E-05 -4.580E-12 -5.365E-01
7.000E-05 -1.697E-12 -5.359E-01
7.500E-05 -6.198E-13 -5.352E-01
8.000E-05 -2.296E-13 -5.345E-01
8.500E-05 -8.388E-14 -5.338E-01
9.000E-05 -3.108E-14 -5.332E-01
9.500E-05 -1.135E-14 -5.325E-01
1.000E-04 -4.131E-15 -5.318E-01
**** 04/27/10 23:16:56 *********** Evaluation PSpice (Nov 1999) **************
***cxema Valeev Ildar 5309***
**** TRANSIENT ANALYSIS TEMPERATURE = 25.000 DEG C
******************************************************************************
TIME V(2)
(*)---------- -1.0000E+00 0.0000E+00 1.0000E+00 2.0000E+00 3.0000E+00
_ _ _ _ _ _ _ _ _ _ _ _ _ _ _ _ _ _ _ _ _ _ _ _ _ _ _
0.000E+00 0.000E+00 . * . . .
5.000E-06 7.645E-01 . . * . . .
1.000E-05 -3.491E-02 . * . . .
1.500E-05 -3.541E-01 . * . . . .
2.000E-05 -4.721E-01 . * . . . .
2.500E-05 -5.162E-01 . * . . . .
3.000E-05 -5.317E-01 . * . . . .
3.500E-05 -5.371E-01 . * . . . .
4.000E-05 -5.387E-01 . * . . . .
4.500E-05 -5.388E-01 . * . . . .
5.000E-05 -5.384E-01 . * . . . .
5.500E-05 -5.378E-01 . * . . . .
6.000E-05 -5.372E-01 . * . . . .
6.500E-05 -5.365E-01 . * . . . .
7.000E-05 -5.359E-01 . * . . . .
7.500E-05 -5.352E-01 . * . . . .
8.000E-05 -5.345E-01 . * . . . .
8.500E-05 -5.338E-01 . * . . . .
9.000E-05 -5.332E-01 . * . . . .
9.500E-05 -5.325E-01 . * . . . .
1.000E-04 -5.318E-01 . * . . . .
- - - - - - - - - - - - - - - - - - - - - - - - - - -
**** 04/27/10 23:16:56 *********** Evaluation PSpice (Nov 1999) **************
***cxema Valeev Ildar 5309***
**** TEMPERATURE-ADJUSTED VALUES TEMPERATURE = 100.000 DEG C
******************************************************************************
**** BJT MODEL PARAMETERS
NAME BF ISE VJE CJE RE RB
BR ISC VJC CJC RC RBM
IS ISS VJS CJS GAMMA RCO
VO
q2n2218 1.000E+02 0.000E+00 6.191E-01 0.000E+00 0.000E+00 0.000E+00
1.000E+00 0.000E+00 6.191E-01 0.000E+00 0.000E+00 0.000E+00
8.509E-13 0.000E+00 6.191E-01 0.000E+00 1.000E-11 0.000E+00
1.000E+01
**** 04/27/10 23:16:56 *********** Evaluation PSpice (Nov 1999) **************
***cxema Valeev Ildar 5309***
**** INITIAL TRANSIENT SOLUTION TEMPERATURE = 100.000 DEG C
******************************************************************************
NODE VOLTAGE NODE VOLTAGE NODE VOLTAGE NODE VOLTAGE
( 1) 0.0000 ( 2) 0.0000 ( 3) 9.0000 ( 4) 1.6860
( 5) 1.1769 ( 6) .9672 ( 7) .9672 ( 8) 1.7607
( 9) 1.5609 ( 10) 1.0435 ( 11) 1.0435 ( 12) 1.7363
( 13) 3.0809 ( 14) 1.0522 ( 15) 1.0522
VOLTAGE SOURCE CURRENTS
NAME CURRENT
v1 -1.043E-02
v2 0.000E+00
TOTAL POWER DISSIPATION 9.39E-02 WATTS
**** 04/27/10 23:16:56 *********** Evaluation PSpice (Nov 1999) **************
***cxema Valeev Ildar 5309***
**** TRANSIENT ANALYSIS TEMPERATURE = 100.000 DEG C
******************************************************************************
TIME V(1) V(2)
0.000E+00 0.000E+00 0.000E+00
5.000E-06 -7.454E-07 5.114E-01
1.000E-05 -2.762E-07 2.652E-02
1.500E-05 -1.009E-07 -1.618E-01
2.000E-05 -3.737E-08 -2.309E-01
2.500E-05 -1.365E-08 -2.566E-01
3.000E-05 -5.058E-09 -2.658E-01
3.500E-05 -1.848E-09 -2.690E-01
4.000E-05 -6.845E-10 -2.700E-01
4.500E-05 -2.501E-10 -2.702E-01
5.000E-05 -9.264E-11 -2.700E-01
5.500E-05 -3.384E-11 -2.698E-01
6.000E-05 -1.254E-11 -2.695E-01
6.500E-05 -4.580E-12 -2.692E-01
7.000E-05 -1.697E-12 -2.689E-01
7.500E-05 -6.198E-13 -2.686E-01
8.000E-05 -2.296E-13 -2.683E-01
8.500E-05 -8.388E-14 -2.680E-01
9.000E-05 -3.108E-14 -2.677E-01
9.500E-05 -1.135E-14 -2.673E-01
1.000E-04 -4.131E-15 -2.670E-01
**** 04/27/10 23:16:56 *********** Evaluation PSpice (Nov 1999) **************
***cxema Valeev Ildar 5309***
**** TRANSIENT ANALYSIS TEMPERATURE = 100.000 DEG C
******************************************************************************
TIME V(2)
(*)---------- -1.0000E+00 0.0000E+00 1.0000E+00 2.0000E+00 3.0000E+00
_ _ _ _ _ _ _ _ _ _ _ _ _ _ _ _ _ _ _ _ _ _ _ _ _ _ _
0.000E+00 0.000E+00 . * . . .
5.000E-06 5.114E-01 . . * . . .
1.000E-05 2.652E-02 . * . . .
1.500E-05 -1.618E-01 . * . . . .
2.000E-05 -2.309E-01 . * . . . .
2.500E-05 -2.566E-01 . * . . . .
3.000E-05 -2.658E-01 . * . . . .
3.500E-05 -2.690E-01 . * . . . .
4.000E-05 -2.700E-01 . * . . . .
4.500E-05 -2.702E-01 . * . . . .
5.000E-05 -2.700E-01 . * . . . .
5.500E-05 -2.698E-01 . * . . . .
6.000E-05 -2.695E-01 . * . . . .
6.500E-05 -2.692E-01 . * . . . .
7.000E-05 -2.689E-01 . * . . . .
7.500E-05 -2.686E-01 . * . . . .
8.000E-05 -2.683E-01 . * . . . .
8.500E-05 -2.680E-01 . * . . . .
9.000E-05 -2.677E-01 . * . . . .
9.500E-05 -2.673E-01 . * . . . .
1.000E-04 -2.670E-01 . * . . . .
- - - - - - - - - - - - - - - - - - - - - - - - - - -
JOB CONCLUDED
TOTAL JOB TIME .03
Список литературы
Аксенов И.Б., Кузнецов Д.И., Русяев Н.Н., Тюхтит М.Ф. Моделирование объектов РЭС в системе PSPICEAD: Учебное пособие/ Казань: Изд-во Казан. гос. техн. ун-та, 2006. 52 с.