| Скачать .docx |
Реферат: Становление радиотехнической теории: от теории к практике. На примере технических следствий из открытия Г. Герца
Горохов Виталий Георгиевич - доктор философских наук, Институт философии РАН
Фундаментальные и прикладные исследования в технических науках: понятие технической теории
Классические технические науки, как хорошо известно, тесно связаны с естественными науками. Они испытывают их влияние и в процессе своего функционирования, получая от них исходные теоретические представления, а именно: идеальные объекты и понятия, способы математических описаний, а также сами идеалы научности. В то же время в технических науках все эти взаимосвязанные в новую техническую теорию элементы существенно трансформируются и в результате формируется новый тип организации теоретических знаний. Можно с полным правом сказать, что и технические науки, в свою очередь, стимулируют развитие естествознания, ставя перед ними новые проблемы и темы для исследования.
Особенность научно-технических дисциплин состоит в том, что в них инженерная деятельность часто не только дополняет эксперимент, но и заменяет его, выполняя его функцию. Именно в ней проверяется адекватность теоретических выводов и выявляется новый эмпирический материал для исследования. Поэтому научно-технические дисциплины должны доводить теоретические знания до уровня практических инженерных рекомендаций. Специфика технической теории выражается не столько в использовании ее выводов для объяснения природных процессов, протекающих в технических устройствах, или даже не только в необходимости доказательства применимости ее результатов на практике, сколько в их регулярном практическом использовании для создания этих технических устройств.
Российский ученый С.А. Христианович, исследуя движение грунтовых вод через крупнозернистые пески или щебень, показал, что в данном случае закономерность, установленная в рамках естественно-научной дисциплины, для соотношения между уклоном и скоростью фильтрации однородной несжимаемой жидкости, становится неверной, так как в ней не учитывается целый ряд важных для решения практических инженерных задач факторов. Чтобы вывести более адекватные уравнения движения грунтовых вод, Христианович строит новый идеальный объект, используя полученные в инженерной практике данные: "Пусть фильтрация происходит через грунт, заключенный в трубке настолько тонкой, что в плоскости ее поперечного сечения напор можно считать постоянным". Причем рассматривается идеализированный "случай однородного грунта, изотропного в отношении фильтрационных свойств". Для решения сформулированной таким образом теоретически проблемы привлекаются данные технически подготовленного идеализированного эксперимента. "Закон фильтрации для такого грунта, т.е. зависимость между падением напора и расходом или скоростью фильтрации, может быть установлен, например, из опытов над фильтрацией через образцы, заключенные в трубках" [1]. Далее Христианович от теоретически созданного идеального объекта переходит к исследованию грунтовых вод в земляном массиве, т.е. к реальным условиям.
В технических науках проводятся специальные теоретические (иначе говоря, специфические фундаментальные) исследования. Анализ этих исследований становится одной из важных задач современной методологии науки. Поэтому важно провести различение теоретического и эмпирического уровней технического знания. Эмпирические технические знания включают в себя практико-методические, технологические и конструктивно-технические знания. Первые связаны с деятельностью субъекта по созданию определенного продукта, вторые - это знания о взаимодействии преобразуемого объекта и используемых для этого орудий труда, т.е. в широком смысле о методах создания артефактов и принципах их применения. Конструктивно-технические знания отражают структурные и функциональные особенности различных конструктивных элементов технического устройства.
В структуре технической теории можно выделить три типа теоретических схем: функциональные схемы, имеющие целью математическое описание; "процессуальные" схемы, выделяющие в техническом устройстве протекающие в нем естественные (в особенности физические) процессы, т.е. процессы функционирования; структурные схемы, представляющие параметры и расчеты конструкции, т.е. структуры этого устройства.
В процессе становления технической теории функциональные схемы возникают на основе исходных математических моделей, а процессуальные схемы строятся на базе представлений соответствующей базовой естественнонаучной теории.
Формирование технической теории происходит, как правило, следующим образом. В начале возникает задача создания технического устройства определенного типа. Прежде всего эта задача формулируется в виде определенной структурной схемы, которая затем редуцируется до представления о физическом процессе, протекающем в данном устройстве.
Инженерная задача переформулируется в виде научной проблемы, а затем математической задачи, решаемой дедуктивным путем. Этот путь "снизу вверх" называется анализом схем, а противоположный ему - синтезом схем, он позволяет на базе уже имеющихся конструктивных элементов, точнее соответствующих им идеальных объектов, синтезировать новое техническое устройство (вернее, его идеальную модель или теоретическую схему) по определенным правилам дедуктивного преобразования, рассчитать его основные параметры и проимитировать его функционирование. Выработанное на идеальной модели решение затем последовательно переносится на уровень инженерной практики. Главная задача технической теории состоит в разработке разных типов структурных схем для различных (всевозможных) требований и условий. Тем самым заранее теоретически обеспечивается создание соответствующих технических устройств.
Математические модели выполняют в технической теории разные функции, без них, в частности, невозможны инженерные расчеты. Кроме того, в развитой технической теории эти модели используются для анализа и синтеза теоретических схем. Применение математических методов для конструирования идеальных объектов служит развитию технической теории. Исследование математических моделей позволяет получать новые знания о процессах, протекающих в технических устройствах, без обращения к инженерной практике или эксперименту, а математические методы в процессе их применения и сами претерпевают определенные изменения. Они приспосабливаются к решению специфических научно-технических задач. Именно таким образом, например, возникло операционное исчисление, развитое первоначально для решения практических инженерных задач и получившее свою совершенную логическую форму значительно позже.
Операционное исчисление было создано английским инженером Оливером Хевисайдом (1850-1925). Он значительно упростил уравнения Максвелла, записав их в векторной форме вместо использовавшейся ранее кватернионной. На практике это означало, что вместо 20 уравнений с 20 переменными, надо было решать четыре уравнения для двух переменных - векторов электрического и магнитного поля. Благодаря этому векторы вошли в обиход у физиков. Впоследствии он сумел решить задачу передачи электромагнитного сигнала по проводам [2]. "Между 1880 и 1887 гг. Хевисайд разработал операционное исчисление [...] метод решения дифференциальных уравнений с помощью преобразования их в обычные алгебраические [...] Ему принадлежит знаменитая фраза: "Математика - экспериментальная наука, а определения появляются не вначале, а значительно позже". Этой фразой он ответил на критику использования операторов до того, как они ясно определены" [3]. "О. Хевисайд при исследовании в конце XIX в. переходных явлений в телефонных линиях связи разработал и применил операционное исчисление, явившееся эффективным аппаратом математического исследования многих прикладных вопросов [...] Однако этот метод не был им строго обоснован с математической точки зрения [...] Простота и эффективность этого метода при исследовании переходных явлений в электрических цепях были разительным очевидным фактом. Метод Хевисайда в 1920-х гг. стал предметом специальных математических исследований, и его строгое обоснование в трудах Д. Карсона, Т. Бромвича, К. Вагнера, П. Леви положило начало операционному исчислению как области математики" [4]. Хевисайд внес "большой вклад в дальнейшее развитие теории электрических цепей. При этом он придавал огромное значение именно эффективным методам расчета. В особенности он увлекся "алгебраическими формулировками". Но уровень развития алгебраических методов в то время был еще не достаточен, и их успех не мог быть полным. Операционное исчисление принесло Хевисайду бессмертную славу, но это потом, а для начала он попал под огонь бешеной критики. Он не дожил до воплощения в жизнь своих идей. Прежде всего Вагнер, Кэмпбелл и Бромвич обосновали в 1916 году с помощью вспомогательных алгебраических средств метод Хэвисайда. Позже Ван дер Пол (начиная с 1929 г.), Кэмпбелл, Вагнер, Дойч (начиная с 1937 г.) и др. пытались обосновать его метод с помощью теории функций [...] Но выбранный ими путь вел в прямо противоположном направлении, чем то, на которое указывал Хевисайд. Лишь Й. Микусинский (в 1950 г.) впервые показал в своих работах [...], как можно реализовать алгебраические идеи Хевисайда. Затем Йошида (1980) доработал важнейшую для теории систем и теории электрических цепей часть его идей. Предварительный итог развитию этого направления дают работы, выполненные автором данной книги в сотрудничестве с математиком В. Мартеном на основе некоторых работ Г. Вунша [...] При этом стало возможным показать, что восходящий еще к Ч. Штейнмецу [...] символический метод может быть заменен алгебраическим исчислением [...], которое по своей алгебраической структуре аналогично доработанному исчислению Хевисайда-Йошида" [5].
Применение математики хотя бы для проведения инженерных расчетов уже требует определенной идеализации технических систем. Исследователь - представитель технической науки - работает одновременно с теоретическими схемами, как физической, так и технической теории, а также с математическими моделями, которые интерпретируются, с одной стороны, с точки зрения их физического смысла, а с другой - с позиций содержания инженерной деятельности. Его собственная деятельность заключается в поиске научного обоснования средств идеального описания стоящих перед ним познавательных задач, которые, однако, выявляются в процессе инженерной деятельности. Данная идеализация строится так, чтобы теоретические схемы оказались согласованы друг с другом, будто слои единого целого, и так, чтобы было возможно, переходя от слоя к слою, прийти к математической модели, которую проектировщик мог бы использовать в расчетах новой техники.
Последовательную универсальную для исследования различного рода механизмов теоретическую схему разработал в конце прошлого столетия российский машиновед В. Л. Ассур (1878-1920) исходя из единых принципов их структурной классификации. Такая схема давала возможность не только распределять механизмы на группы по общим признакам, но и применять общие методы решения задач. Некоторые из них были разработаны самим Ассуром, например, методы "особых точек", "ложных картин скоростей" и т.п., иные же, разработанные другими учеными и инженерами ранее, он включил в контекст своей классификации. Эти методы заключались в установлении соответствия между геометрическими представлениями механизма (функциональными схемами) и его кинематическими (поточными) схемами. Тогда с помощью некоторых дополнительных графических построений (построения годографов скоростей и ускорений), а также решения некоторых систем уравнений удается определить опасные значения напряжений и методами теории механизмов и машин изменить в нужном направлении создавшееся положение. Иными словами, инженерная задача разработки надежного, прочного и длительно действующего механизма сводится к научной проблеме исследования, что в контексте физического представления означает определить силы, действующие на его звенья. При этом сам механизм рассматривается как некоторое физическое тело, в естественном, а не искусственном модусе рассмотрения. Далее модифицируя эту научную проблему в математическую задачу, необходимо представить механизм и его движения уже не как движения физического тела, а как ряд геометрических фигур, каждая из которых соответствует определенному положению элементов механизма, причем его элементы рассматриваются теперь в виде математических точек, а силы, на них действующие, - в виде векторов [6]. Таким образом, в работах Добровольского и Артоболевского впервые было осуществлено проецирование теоретической модели на класс потенциально возможных (гипотетических) технических систем определенного типа - механизмов. Сам Артоболевский следующим образом характеризует полученные результаты: "1. Законы структурного образования являются общими для всех механизмов. 2. Анализ общих законов структуры механизмов позволяет установить все возможные семейства и роды механизмов, а также создать единую общую классификацию механизмов. 3. Структурный и кинематический анализ механизмов одного и того же семейства и класса может быть проведен аналогичными методами [...] 4. Проведенные исследования показывают, что современная техника использует очень малое количество механизмов. Предлагаемый [...] метод структурного анализа дает возможность обнаружить огромное число новых механизмов, до сих пор не применявшихся в технике. Эти новые виды механизмов могут быть рекомендованы к использованию на практике" [7].
Таким образом, современные научно-технические дисциплины нельзя рассматривать лишь как прикладные области соответствующих естественных наук, так как в них построены собственные технические теории.
Исследуем далее, каким образом из электродинамики в результате модификации ее исходной теоретической схемы, развитой в первую очередь в работах Генриха Герца, формируется подобная ей, но отличающаяся от нее структура радиотехнической теории [8]. К моменту появления теоретических основ радиотехники еще не было соответствующей ей развитой отрасли промышленности, которая формировалась параллельно с разработкой теоретических схем радиотехники. Поэтому в этом случае теоретическая радиотехника может служить своего рода идеализированным объектом - идеальным типом - историко-научного и методологического анализа генезиса теоретических схем технических наук в процессе модификации теоретических схем соответствующей базовой физической теории (электродинамики).
Экспериментальное доказательство Герцем теории Максвелла и его технические следствия
Заимствованная из механики и акустики теоретическая схема естественного волнового процесса позволяла транслировать для случая электромагнитных волн и соответствующую математическую схему - геометрическое изображение стоячей волны с ее узлами, пучностями, периодом, фазой и длиной. Пользуясь этой схемой Генрих Герц поставил соответствующие эксперименты и произвел необходимые измерения: в частности, изменения фазы и амплитуды электромагнитных волн при отражении и показателя преломления асфальтовой призмы. Герц также, как и Максвелл, использовал Фарадеево представление об электрических и магнитных силовых линиях, детализировав его. Например, он приводит изображения так называемого процесса "отшнуровывания" силовых линий от вибратора (колебательного контура), ставшего затем очень важным для радиотехники элементом радиопередающего устройства, анализируя распределение сил для различных моментов времени. Он называет такое изображение "наглядной картиной распределения силовых линий" (см. рис. 1) [9].

Герц строит особые структурные теоретические схемы и соответствующий им концептуальный аппарат (например, понятия вибратора и резонатора). Скрупулезное описание конструкции опытного оборудования (в том числе, материала, из которого изготовлены зеркала, их формы и размеров) сочетается у него с обобщенным теоретическим описанием экспериментально-измерительных ситуаций в виде структурных схем, которые являются прообразом будущих электрических схем радиоприемного и радиопередающего устройств и входят в состав физической теории (вибратор и резонатор). Для регистрации искры он искал сначала позицию микрометра, соединенного проводом с вибратором, а затем отсоединенного от него, что позволило ему открыть беспроводную передачу электромагнитных волн (см. рис. 2-А) [10].

При исследовании явления электромагнитного резонанса Герцу приходилось подбирать нужные параметры различных компонентов его установки, включавших индукционную катушку, разрядник, конденсатор и т.д. Он измерял длину искры и расстояние между вибратором и резонатором, на основе этих измерений вычерчивал резонансные кривые и проводил необходимые расчеты. Разрабатывая новое экспериментальное оборудование, он действовал как инженер, хотя и не имел в виду какого-либо технического применения своих экспериментальных устройств. И математический аппарат, и опыты служили ему лишь средством к пониманию и объяснению физического процесса - распространения электромагнитных волн в пространстве. Но благодаря именно его работам электродинамика смогла дать жизнь новой сфере инженерной деятельности и соответствующей ей технической теории.
Свою хорошо оснащенную лабораторию в университете Карлсруэ Герц унаследовал от Фердинанда Брауна, профессора электротехники, модернизировавшего в 1883-1885 гг. курсы соответствующих дисциплин в этом университете. Уже "в его ранних исследованиях, которые он проводил задолго до возникновения беспроволочной телеграфии, можно обнаружить зародыши важнейших разработок в этой области [...] Он обладал огромным даром и необыкновенным искусством создания вспомогательного экспериментального оборудования. Именно таким образом появилась измерительная аппаратура, имеющая большое самостоятельное значение, которая нашла применение в качестве физической исследовательской и измерительной техники", - писали о Брауне Мандельштам и Папалекси в 1928 г. [11]
Когда Герц прибыл в Карлсруэ, перед ним "была поставлена задача читать лекции по физическому эксперименту для студентов инженерных специальностей. Для решения этой задачи у него в распоряжении было все необходимое физическое оборудование, которое он мог также использовать и для исследовательских целей" [12]. Позже Герц писал:
"В физическом арсенале высшей технической школы Карлсруэ, где я проводил эти опыты, я нашел и использовал для лекционных целей пару так называемых спиралей Рисса [13]. У меня вызвал удивление тот факт, что не было необходимости разряжать большую батарею через эту спираль, чтобы сохранить искру в другой спирали, что было вполне достаточно использовать для этого, напротив, маленькие лейденские банки, ведь искрение небольшого индуктора происходило, сразу же после разряда искрового промежутка. Я заметил, что при изменении расстояния [между спиралями] появляется сопутствующая искра, и взял это явление как исходное для моего последующего исследования. Сначала я считал эти электрические движения слишком стремительными и нерегулярными для дальнейшего использования; но когда я обнаружил появление узлов [14] в середине рядом расположенного провода и тем самым ясное и чистое явление, я убедился, что теперь задача, поставленная Берлинской академией, может быть решена, а далее этого мое честолюбие тогда и не распространялось. Мое убеждение, естественно, усилилось после того, как я понял, что имею дело с регулярными колебаниями" [15].
В письме швейцарскому физику профессору Эмилю Эдуарду Саразэну Герц пишет в 1889 г. уже из Бонна:
"Приборы, с которыми я работал, были сделаны не каким-то искусным механиком элегантным способом по хорошо вычерченным эскизам, а частично мной самим, отчасти же лаборантом физического кабинета университета Карлсруэ. Они были кое-как склеены из кусков дерева, прикручены проволокой, приляпаны сургучом, и переделывались помногу раз. Шаровые полюса, например, были взяты от другого прибора и после того, как я уехал из Карлсруэ, были снова на него возвращены; некоторые части, которые можно было легко транспортировать, я прихватил с собой сюда, но по большей части все осталось в Карлсруэ".
Лаборант из Карлсруэ в принципе мог бы, по мнению Герца, создать копию этого прибора, но "он, скорее всего, не будет знать, как ему это сделать. Поскольку не сможет создать те приборы точно такими, какими были тогда" [16].

Своими исследованиями Герц установил следующее: электромагнитные волны, подобно свету, могут распространяться в непроводящей среде (эфире); они так же, как и свет, распространяются с конечной скоростью; в свободном пространстве интенсивность электромагнитных колебаний убывает обратно пропорционально первой степени расстояния от вибратора (а не третьей, как это происходит вблизи него); при подходящей частоте электрических колебаний в цепи вибратор может излучать в пространство электромагнитные волны (путем "отшнуровывания" силовых линий); электромагнитные волны и свет имеют одну и ту же физическую природу. Этих основных теоретических положений оказалось вполне достаточно для сознательного изобретения практических технических устройств. "С 1886 г. по 1888 г. Герцу удалось с искровым промежутком в качестве элемента, создающего колебания, и с настроенными колебательными контурами создать свободные (независимые от проводника) электромагнитные волны и доказать распространение этих волн в пространстве. Заимствованные из оптики опыты по преломлению, дифракции и отражению электромагнитных волн придали электромагнитной теории Максвелла уже определенное эмпирическое значение" [17].
Герц так характеризует следствия своих экспериментов:
"В оптике аналогией нашему опыту является опыт Ллойда с зеркалами Френеля. В оптике и акустике эти опыты используются как доказательства волновой природы света и звука, поэтому описанные здесь явления следует рассматривать как доказательство волнового распространения индуктивного действия электромагнитных колебаний" [18].
Герц ставил свои опыты, чтобы доказать наличие связи между светом и электричеством. В письме Герману фон Гельмгольцу от 30 ноября 1888 г. из Карлсруэ он пишет, что ему посчастливилось доказать регулярное отражение излучения. Для этого Герц установил рядом два зеркала таким образом,
"чтобы не было влияния А на В, а напротив этих зеркал поставил металлическую стенку так, чтобы искры сразу же проявлялись в В, которые еще были распознаваемы, если стенка отстояла от зеркал на 10 м. Точно так же я смог получить отражение под углом в 45°, причем я использовал две соседние комнаты, как показано на чертеже (рис. 6). Деревянные двери ничуть не мешали появлению искр" [19].
В. Кайзер замечает по этому поводу: "Волны Герца были приняты не только физиками как доказательство теории Максвелла. С волнами Герца само ядро теории Максвелла, а именно токи смещения и их электродинамическое влияние, несомненно привлекло внимание электротехников, которые уже почти в течение двадцати лет фиксировали его на сильноточной электротехнике" [20]. Однако создаваемая им аппаратура была еще недостаточно совершенной для практического применения.
Совершенствование экспериментального оборудования
После публикации результатов Герца развернулись исследования по усовершенствованию экспериментального оборудования и разработки новых, более простых и надежных способов получения и регистрации электромагнитных волн. "Не только профессиональные физики, преподаватели и изучающие физику, но также электротехники, получившие научное образование, пытались познакомиться с основными положениями этой теории" [21]. Эти работы фактически еще не выходили за пределы экспериментальной деятельности в естественной науке, но вели к техническому использованию электродинамики. П.Н. Лебедев в своей работе 1895 г. "О двойном преломлении лучей электрической силы" писал: "После того как Герц дал нам методы экспериментально проверить следствия электромагнитной теории света [...], естественно появилась потребность делать его опыты в небольшом масштабе, более удобном для научных изысканий" [22]. Именно эта деятельность и сделала возможным появление первых радиопередающего и радиоприемного устройств, хотя она и не выходила за пределы детальной разработки и конкретизации теоретической схемы электродинамики.
Прежде всего требовалось устранить основные недостатки вибратора Герца, в том числе быстрое затухание колебаний и быстрое обгорание контактов. Первый был довольно быстро устранен благодаря введению трех искровых промежутков вместо одного. Для уменьшения обгорания контактов предлагали помещать центральные сферы, соединяемые с внешними сферами разрядом, в масляную жидкость. Это позволило увеличить длину искры, не полируя каждый раз шарики, а также легко изменять период колебаний путем сближения или удаления обкладок конденсатора, включенного в первичный контур, или самих шаров вибратора. Риги, например, использовал для увеличения разности потенциалов искрового промежутка вазелин (рис. 7) [23].

Еще одним недостатком вибратора Герца была малая величина получаемой искры, что затрудняло ее регистрацию. Поиски более надежного способа наблюдения искр производились сразу многими исследователями. В качестве регистратора ими использовалась газоразрядная трубка, электроскоп, термоэлемент и т. д. Однако наиболее перспективным оказался когерер - прибор для обнаружения электрических колебаний, действие его основывалось на изменении сопротивления "плохого контакта" под действием электрических колебаний в цепи, частью которой он являлся. "Когерер" (или "фриттер") был разработан французским физиком Эдуардом Бранли. Когерер состоял из стеклянной трубки, наполненной прессованными металлическими опилками (рис. 8) [24].
Бранли показал, что электрическое сопротивление когерера, обычно довольно высокое, становится нулевым, если вблизи появляется искра. Сам он не сразу заметил здесь связь с электромагнитными волнами, но многие другие исследователи сразу же использовали его идею для беспроволочной телеграфии [25]. Когерер со своей способностью внезапно изменять состояние изолятора на состояние проводника был "полностью неопределенным конструктивным элементом" радиоприемника, который "не давал никакой возможности дать ему теоретическое описание" [26].
При помощи когерера английский ученый и инженер Оливер Лодж продемонстрировал отражение, преломление и поляризацию электромагнитных волн. Как сообщает сам Герц:
"Профессор Оливер Лодж в Ливерпуле в те же годы, когда была сделана мной описанная работа, рассматривал теорию грозового разрядника и при этом провел ряд опытов по разряду весьма малых конденсаторов, которые привели его к наблюдению колебаний и волн в проводах. Поскольку он действовал полностью на основе максвелловских представлений и весьма усердно стремился доказать эти представления, несомненно, если бы я не опередил его, он также пришел бы к наблюдению волн в воздушной среде и таким образом получил бы доказательство распространения электрической силы во времени" [27].
Работа с когерером имела свои сложности. Для возвращения его в состояние изолятора опилки у него внутри требовалось встряхивать, для чего в цепь включался автоматический встряхиватель опилок. Поначалу встряхиватель включали в цепь самого когерера, а затем во вторичную цепь с более мощным источником энергии. Так возникло первое радиоприемное устройство. Его работа основывалась на том, что пришедшая электромагнитная волна делает металлические опилки или никелевый порошок проводником и таким образом активирует вспомогательный вторичный контур. "Оливер Лодж уже в начале 90-х гг. смог значительно усовершенствовать оборудование Герца. Однако это оборудование все еще не выходит за пределы лабораторного применения" [28]. Маркони конструктивно улучшил уже имеющееся оборудование, создал технологичную конструкцию. Для ее производства и продвижения на рынок он основал в 1897 г. компанию "Wireless Telegraphy and Signal", положившую начало трансферту этой новой техники ("телеграфа без проводов") в хозяйственную сферу.
Интересно сравнить описания опытов Попова и Маркони. В книге "Царство изобретений", впервые опубликованной в 1901 г., передача сигналов на расстояние, осуществленная Маркони, описывается следующим образом [29].
В 1898 г. для проведения опытов с телеграфией без проводов было выбрано предгорье на юго-восточном побережье Англии. (Первый опыт был проведен в 1896 г. на относительно небольшом расстоянии, примерно в 13 км через Бристольский канал. - В.Г.) Это место уже было и раньше связано с историей электричества: там на маяке испытывали свои первые машины переменного тока Б. Хопкинсон и Адамc. "Именно перед этим маяком была воздвигнута мачта высотой в 350 м, составленная из трех частей, передатчик и приемник электрических волн, которые являются носителями беспроволочной телеграфии" (рис. 9). Станция состояла из большой катушки индуктивности, когерера и аппарата для приема телеграмм (рис. 10) [30]. "Улучшенная конструкция позволила сделать так, чтобы приемный аппарат включался автоматически, как только передавались депеши, и чтобы тем самым станция всегда была готова к приему телеграфных сообщений. Принятая телеграмма вычерчивалась [...] в виде четких точек и тире с помощью специального карандаша на движущейся бумажной ленте; кроме того, можно было включать электрический звонок, по его сигналам телеграфист мог принимать депешу непосредственно на слух. Даже неопытные телеграфисты с помощью этого аппарата могли достичь скорости от четырнадцати до пятнадцати слов в минуту, а опытные - более двадцати". После того как успешно была осуществлена связь между английским и французским побережьями на расстоянии 50 км, аппарат решили дальше улучшать [31].

Что же, собственно говоря, нового сделал Маркони, если все, что он применил в своем аппарате, было известно до него?
"Вклад Маркони следует искать в ином направлении. В действительности ему удалось, в отличие от его предшественников, с помощью в принципе уже известных мероприятий и на основе интуиции относительно технических характеристик прийти к функционирующему целому; достаточным физическим образованием он, однако, не обладал" [32]. Собственный изобретательский вклад Маркони был минимальным. "Если ставить вопрос относительно оборудования, то на него легко ответить: он привнес очень мало в то, что уже существовало. [...] Он перевел уже сделанные другими научные открытия в полезное и потенциально прибыльное устройство. Говоря аналитически, Маркони был заключительной ступенькой в простой линейной прогрессии - заключительной в том смысле, что вместе с ним и подобными ему экспериментаторами (Поповым в России; Дюкрете во Франции; Слаби, Арко и Брауном в Германии; Стоуном, Фесседеном и де Форестом в США; до некоторой степени Лоджем в Англии) линия научного прогресса, ведущая свое начало от Фарадея и Максвелла до Герца, достигла теперь стадии коммерческой эксплуатации. Передача нового знания происходила до этой точки исключительно в одну сторону: от науки к технике и затем к коммерческому использованию. Теперь, однако, зародился противоположный поток информации, когда Маркони, стремясь к достижению все большего расстояния, вышел за пределы той сферы знания, в какой исследования современных ученых могли бы ему помочь, и начал исследовать проблемы, решения которых у науки не было. Функция Маркони становилась более сложной. Кроме использования уже имеющегося научного знания для практических целей, он, словно в порядке обмена, стал и сам предлагать науке проблемы, которые ей следовало решать [...]
Как занимающийся новыми технологиями предприниматель и рационализатор Маркони достиг той проблемной сферы, где наука не имела готовых ответов. Подобная поставка новой информации из "сферы опыта" оказалась бы значительно более медленной, если ее источником служили ученые, давно занимающиеся этой проблематикой, и, вероятно, было бы меньше неожиданных результатов, если Маркони удовлетворился бы работой с волнами очень короткой длины. Следует отметить, что Лодж в своих экспериментах и демонстрациях между 1894 и 1896 гг. не находил ничего, что его удивляло бы, никаких явлений, которые он как ученый считал бы аномальными или странными. Маркони, напротив, уже с 1895 г. начал уходить от этого упорядоченного и хорошо организованного пастбища в область неизведанного. Рассмотрим, например, что ему потребовалось, чтобы полностью понять полученные им результаты, оперируя со своей новой антенной и когерером. Ему требовалось создать теорию проектирования антенны; не считая фундаментальной теории линейного диполя, здесь ничего не было сделано. Ему была нужна теория распространения радиоволн и в особенности теория, которая позволила бы ему распознавать и использовать различия между характеристиками распространения разных диапазонов частот. Но такой теории не существовало [...] Ему нужна была также такая теория линий передачи, которая помогла бы ему согласовать его передатчик и приемник с антенной. В этой области были выработаны некоторые эмпирические соотношения, но систематически организованного знания не существовало. В каждой из этих областей работа Маркони заключалась в генерации новых данных и проблем" [33].
Точно также экспериментировал в России с беспроводной передачей сигналов Александр Попов: "Летом 1897 г. Попов увеличил возможное расстояние передачи. На средства Морского министерства Попов построил новые приборы и достиг 5-километровой дальности передачи сигнала. Этот первый российский опыт с радио, имевший в первую очередь военное значение, сохранялся в тайне, но открытое при этом свойство отражения радиоволн от предметов (а именно от кораблей) послужило основой для будущего радара. В 1898-1899 гг. Попов руководил экспериментами на Балтийском и Черном морях и разработал способ преобразования принятых радиоволн в звуковые сигналы (ранее модно было их регистрировать лишь на бумаге). В 1900 г. дальность передачи сообщений достигла уже 112 километров" [34] (см. рис. 11) [35].

Чиновники того времени плохо понимали, чем занимается Попов, и весьма незначительно поддерживали его работу. Он умер в 1906 г. после очередной бессмысленной беседы с министром. Важность его исследований стали правильно оценивать лишь спустя некоторое время после его смерти. В 1910 г. для разработки морских радиостанций в Санкт-Петербурге Морское министерство России основало "Радиотелеграфное депо" (позже ставшее радиотелеграфным заводом). Но действительно серьезную государственную поддержку радиотехнические исследования - как теоретические, так и прикладные - получат только в Советское время. Такой же поддержкой будет пользоваться и радиопромышленность.
Маркони, рассчитывая на коммерческий успех, активно пользовался результатами других исследователей и изобретателей, демонстрируя при этом необыкновенную смекалку. Но очень скоро оказалось, "что для достижения большей дальности передачи сигналов требуется непропорциональное увеличение высоты антенны. Так, в 1897 г. Слаби для передачи сигнала на расстояние в 21 км использовал антенный провод длиной 300 м, прикрепленный к воздушному шару. Совершенно очевидно, что по такому пути новое блестящее изобретение Маркони развиваться дальше не могло, требовались новые идеи и лучшее понимание происходящих в нем физических процессов. [...] И то и другое обеспечил Ф. Браун" [36]. Он разработал так называемый сдвоенный передатчик (первичный контур - конденсаторный контур с искровым промежутком, вторичный контур - антенна), в то время как Маркони использовал антенну с включенным в нее искровым промежутком. Какие физические процессы происходили в антенне Маркони, никто себе ясно не представлял. В противоположность Маркони Браун сознательно работал с большими длинами волн.
14 октября 1898 г. Браун запатентовал это изобретение. Его ассистент и ближайший сотрудник Ценнек провел серию опытов на Северном море и доказал явное преимущество передатчика, созданного Брауном. Маркони моментально перенял новое изобретение, что позволило ему реализовать беспроводную телеграфную связь между Европой и Америкой в 1901 г. Интересно, что сам Маркони после первых успешных опытов по передаче сообщений на сравнительно небольшое расстояние не верил в возможность реализации беспроводной телеграфии на большие расстояния (как, например, между Европой и США). Он называл распространяемые тогда в прессе по этому поводу рассуждения как необоснованные фантазии. "...Сам [Маркони] ни в коем случае не соглашается с фантастическими сообщениями прессы, которые видят в его изобретении знаки телеграфии будущего и считают реализацию беспроводной телеграфной связи между Америкой и Европой лишь вопросом времени. Эти сообщения прессы вызвали легко объяснимое беспокойство кабельных компаний. По его же мнению, беспроволочная телеграфия не сможет вытеснить провод и кабель, если речь идет о тысячах километров" [37]. Другой немецкий ученый Адольф Слаби, принимавший участие в опытах Маркони в мае 1897 г., после этого сам провел эксперименты по беспроволочной телеграфии.
А. Слаби улучшил аппаратуру: он использовал в качестве передатчика искровой индуктор (катушку Румкорфа), так чтобы его искровой промежуток располагался в антенном контуре, индуктивно с ним связанном. Когерер же и соответствие антенного провода различным частотам были также последовательно улучшены (рис. 12) [38].

Спор за приоритет между Поповым и Маркони демонстрирует нам различия в "философии техники" сообществ ученых и инженеров. В то же время становится ясным, что для внедрения новой техники в жизнь важную роль играют не только открытие, изобретение и их патентирование, но и их приспособление к промышленному производству этой новой техники, а также распространение вновь созданного продукта (нововведения) на рынке. Такую способность соединить воедино все эти области лучше всего продемонстрировал Фердинанд Браун, "блестящий физик-теоретик и практик", он развивал беспроволочную телеграфию "одновременно со своими контактами в области промышленности". Он не только вовремя и грамотно патентовал и защищал свои изобретения, но также создал фирму для продвижения своих изобретений и патентов на рынок. Он доказал, например, что его патенты на замкнутый колебательный контур и рамочную антенну, без которых вряд ли возможно было бы перейти к передаче сигналов на большое расстояние, появились существенно раньше патентов Маркони.
В Германии продолжалась борьба за приоритет между Брауном и Слаби, но они смогли ее прекратить. Слаби и его бывший ассистент Граф Арко работали на фирму "АЭГ", а Браун - на фирму "Сименс". Браун разработал и усовершенствовал также целый ряд измерительных инструментов. Коммерческое распространение всех этих приборов Брауна на рынке взяла на себя фирма "Хартманн и Браун", руководителем которой был брат Ф. Брауна. В связи с ростом значения радиотелеграфии, чтобы создать противовес деятельности фирмы Маркони, в 1903 г. с помощью "АЭГ", а также "Сименс и Гальске", которые до того находились в конкуренции друг другу, было основано "Общество беспроволочной телеграфии" (Телефункен) [39]. "Для телеграфии в водной среде он работал совместно с инвестором Стольверком. Это сотрудничество привело его в июле 1900 г. к созданию нового "Общества Браун-Сименс-Гальске", которое позже слилось с другими предприятиями и до сих пор производит свою продукцию под именем "Телефункен". Впрочем, с технической точки зрения новая фирма "Телефункен" еще долгое время уступала британскому "Обществу Маркони". Ей, правда, удалось благодаря демпинговым ценам получить у российского правительства заказ на оснащение Российского военно-морского флота системами Арко-Слаби. Но во время морской битвы при Цусиме (против японского морского флота) она отказала в работе, а несколько станций Маркони надежно работали" [40].
Развитие электродинамики проходило далее в двух основных направлениях: 1) дальнейшее обобщение и систематизация физической теории; 2) совершенствования структурных схем эксперимента, стимулировавшего появление беспроволочной телеграфии (радиотехники). Второе направление носило в основном инженерный характер.
Возникновение радиотехники
Институализация инженерной деятельности в области радиотехники осуществлялась лишь после изобретения радио, когда начала формироваться новая отрасль промышленности. Эта деятельность была направлена на разработку конструктивных вариантов радиотехнических устройств. Она дала толчок к появлению радиотехнической теории, обозначившему начало собственной истории радиотехники. С этого времени она становится связанной в основном с развитием новых схем радиотехнических устройств (например, схема с заземленной сеткой, рефлексная система, супергетеродинный приемник и т. д.). Фердинанд Браун положил начало деятельности именно такого рода. "Передатчик для беспроволочной телеграфии должен был удовлетворять двоякому требованию: прежде всего, в нем должен был возникать по возможности сильный высокочастотный переменный электрический ток, чтобы затем то же самое произошло и с излучением, т.е. электромагнитными волнами. Передатчик Маркони, который в противоположность конденсаторному контуру представляет собой не "закрытый", а "открытый" колебательный контур, превосходно излучает (радиоволны. - В. Г.). Конденсаторный контур, который сам практически ничего не излучает, напротив, с точки зрения создания сильных токов высокой частоты намного превосходит открытый колебательный контур. На основе объединения обеих схем и возник знаменитый передатчик Брауна. [...] Аналогичная двойственная задача возникает и перед приемником. Прежде всего пришедшие от передатчика электрические волны должны быть приняты, причем они должны быть преобразованы в высокочастотные токи, которые затем со своей стороны вызывают воспроизведение знаков в телефоне или записывающем устройстве. И здесь тоже для приема волн нужен подвешенный провод, как это превосходно и аналогичным образом сделали Попов и Маркони. Однако он в меньшей степени подходит для целевого использования полученной энергии, для чего, как распознал Браун, лучше всего подходит конденсаторный контур. Именно таким образом с помощью соединения этого провода с одним или многими конденсаторными контурами и возник связанный приемник Брауна" [41] (см. рис. 13) [42].

Ф. Браун был первым, кто действительно понял, какие электрические процессы происходят в радиопередатчике и радиоприемнике. Исходя из теоретических рассуждений, Браун пришел к выводу, что нужно индуктивно соединить искровой промежуток в передающем устройстве, а также когерер с антенной. Это сделало его передатчик гораздо более действенным и тем самым позволило осуществить радиосвязь через Атлантику. Изобретенный Брауном кристаллический детектор скоро заменил предложенный Бранли когерер. "Вся техника передачи с того времени, как Браун ввел в практику замкнутый контур, претерпела множество изменений. Передатчик с взрывным искровым разрядом был заменен передатчиком Вина после основополагающего открытия искры замыкания. [...] Использование электронных ламп привело к полному видоизменению и появлению совершенно новых возможностей, которые в первые годы становления этой области вообще трудно было себе даже представить" [43].
В первые же годы после изобретения радио начинается бурное развитие радиотехники. Инженерная деятельность становится главным стимулом теоретических изысканий. Основное внимание многочисленных изобретателей концентрируется на совершенствовании конструктивных элементов (детекторов [44], трансформаторов и машин высокой частоты, катодных ламп, прерывателей, рамочной антенны и т. д.) и схем (дуговых генераторов, передатчиков с ударным возбуждением, замкнутого колебательного контура и т.п.) радиотехнических устройств. Применение замкнутого колебательного контура имело особое значение. "Для принятия электрических волн следовало использовать закрытые колебательные контуры в противоположность до сих пор используемых открытых контуров. В опытах 1913 г. в Страсбурге появляется рамочная антенна, наиболее распространенная сегодня. Прием на рамочную антенну в отличие от приема с помощью открытого колебательного контура имеет существенные преимущества. В этом случае можно освободиться от помех, которые появляются вполне с определенных направлений, и тем самым получить большую свободу от помех. Кроме того, появляется возможность радиопеленга и т.п. Эти преимущества, которые сегодня всем известны, были впервые выявлены Брауном" [45]. Изобретение Брауном рамочной антенны было очень важным для дальнейшего развития телеграфии без проводов. "В 1890 г. впервые примененная рамочная антенна сделала возможным направленное излучение и направленный прием. При этом были подавлены атмосферные помехи и нежелательный прием других станций. Маркони перенес эту новую схему Брауна в свои приборы. В 1901 г. он осуществил радиосвязь между Европой и Америкой, в результате чего беспроволочная телеграфия смогла завоевать мир" [46].
Радиотехнические устройства усовершенствовались благодаря увеличению их мощности, дальности действия, удобства эксплуатации, экономичности, а также освоения все новых диапазонов электромагнитных волн для осуществления радиопередачи и радиоприема и достижения их все более наглядного представления. Последнее осуществлялось, например, с помощью электронно-лучевой трубки, или трубки Брауна.
"В силу ее практически безынерционного функционирования она давала возможность исследовать временные характеристики переменных токов и напряжений весьма высокой частоты. Эта особенность трубки, ее особое место среди иных осциллографических устройств, подчеркивалась Брауном буквально в самых первых публикациях. Для отображения быстрых колебаний, которые использует радиотехника, трубка Брауна является единственным средством детального исследования временных характеристик" [47]. Это был, однако, только лишь прототип современного осциллографа, который стал сегодня "одним из основных измерительных приборов в электронике (см. рис. 14 а), который позволяет сделать видимым на экране в графической форме изменяющееся во времени напряжение (прохождение и форму сигнала), а также измерить или представить его амплитуду в зависимости от времени" [48] (см. рис. 14 б) [49].


Браун хотел "с помощью своей электронно-лучевой трубки сделать видимым переменный ток, которым снабжался город Страсбург. Он заказал ее у наследника фирмы "Франц Мюллер Гайслер". [...] На связанном с его электронно-лучевой трубкой поворотным зеркалом появилась синусоидальная кривая. Переменный электрический ток вновь созданной электростанции города Страсбурга стал виден на экране электронно-лучевой трубки. [...] В последующие годы Браун и Ценнек добавили к этому дополнительные устройства, обеспечившие прежде всего горизонтальную развертку и некоторые иные улучшения. [...] Роговский в Аахене доработал это устройство, введя в него в 1905 г. нагреваемый катод и электростатическую развертку" [50]. Изображение кривой тока было видно непосредственно на флуоресцирующем экране. Луч следовал непосредственно за изменениями электрического тока, и Браун смог сфотографировать картину колебаний и опубликовать ее. Было очень важно уметь представлять переменные токи, измерять их и геометрически конструировать [51].
Каждому такому изобретению сопутствовали определенные теоретические и экспериментальные исследования. Например, для создания катодного вентиля (двухэлектродной лампы) был использован эффект Эдисона (электронная эмиссия), установившего в 1883 г. во время опытов со своей лампой накаливания, что "если вблизи нити накаливания расположить металлический стерженек и соединить его с положительным полюсом батареи, то через него потечет электрический ток" [52]. Однако для достижения технического применения этого эффекта понадобилось провести целый ряд дополнительных исследований.
Американский физик Ли де Форест установил, что раскаленное тело может вести себя как излучатель. Он начал разогревать не два, а один электрод и против него расположил холодный анод в виде пластинки. Ли де Форест "вполне сознательно начал поиск замены для "когерера" в качестве радиоприемника. [...] Он получил патент 15 января 1907 г. [...] и сначала продемонстрировал трехэлектродную лампу с управляющим электродом, как раннюю форму триода" (см. рис. 15) [53]. "Но этот управляющий электрод не был расположен еще между катодом и анодом [...] Только несколько позже [...] [он] начал вводить управляющий электрод между катодом и анодом, а именно - чтобы не разорвать электронный поток - в форме сетки" [54].

(на рисунке - явная путаница! - V.V.)
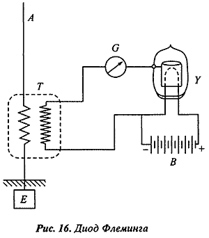
Английский инженер сэр Джон Флеминг изобрел вакуумный диод, названный им "пустотным клапаном", и предложил использовать его в качестве детектора в радиоприемном устройстве (см. рис. 16) [55]. Он использовал открытый Эдисоном эффект "для создания двухэлектродной выпрямительной электронной лампы" и в 1905 г. получил на нее британский и американский патенты. Однако "права на его изобретения находились в собственности фирмы Маркони, консультантом которой он был". Тем не менее диод Флеминга "так никогда и не сыграл какой-либо значащей практической роли, поскольку он явно проигрывал в качестве выпрямляющего элемента кристаллическому детектору Брауна" [56].

Открытое ранее свойство двух находящихся в соприкосновении кристаллов пропускать ток в одном направлении послужило основой для изобретения кристаллического детектора. После ряда специальных исследований Браун и Пиккар нашли подходящие пары для кристаллических детекторов. "Уже в 1874 г. Браун пишет об открытых им явлениях следующее: если пропустить электрический ток через медный колчедан, пирит (железный колчедан), галенит (свинцовый блеск), блеклую руду и т.п. минералы, то наблюдается тот факт, что сила тока не пропорциональна ЭДС. Если же при этом электроды находятся в различных минералах, тогда сила тока зависит от знака приложенной разности потенциалов. Браун обнаружил в своей первой экспериментальной конфигурации тридцатипроцентное различие в силе тока при смене полярности. В усовершенствованном варианте эксперимента можно было говорить об отсутствии обратного тока вообще. Это явление, которое представляет собой отклонение электропроводности от закона Ома и характерно для однополярной проводимости, нашло свое важное применение: на нем основываются открытые Брауном и введенные в практику телеграфии без проводов кристаллические детекторы" [57].
Формирование новых теоретических схем радиотехники идет по двум основным направлениям: 1) в плане развития и конкретизации "универсальной" теоретической схемы электромагнитных взаимодействий путем заполнения диапазона практически используемых радиоволн (с одновременным развитием методов исследования их физических свойств); 2) в аспекте разработки специфической обобщенной теоретической схемы радиотехники на базе анализа конструкций различных радиотехнических систем, включая развитие средств их синтеза.
Построение технической теории - теоретической радиотехники
"Телеграфия без проводов" первоначально представляла собой прикладное исследовательское направление электродинамики. Позже она стала рассматриваться как новый раздел (область исследования) электротехники, задача которого заключалась в совершенствовании приема электромагнитных волн, борьбе со всевозможными видами помех, использовании тока высокой частоты. В ранних курсах по радиотехнике еще значительное место занимает электротехническая часть, так как радиотехника пользуется различными стандартными электротехническими устройствами и элементами. Поэтому радиотехнические цепи рассматриваются первоначально как разновидность электротехнических цепей, работающих на токах высокой частоты. В данном случае можно говорить о переносе исходной теоретической схемы и соответствующих ей понятий, представлений и методов анализа из смежной технической теории.
В процессе переработки этой схемы, взятой из электротехники, на основе нового эмпирического материала (иных конструктивных элементов) происходит ее коренное преобразование. Радиотехнические схемы имеют ряд существенных отличий от электротехнических цепей. А это влечет за собой и необходимость изменения их исходной электротехнической модели. Так, для получения токов высокой частоты в радиотехнике стали применяться методы, неизвестные в электротехнике, свободные колебания, не связанные с проводами и совершенно новые приборы и устройства. "Методы измерения силы тока, напряжения и т.д. невозможно было непосредственно заимствовать из тогдашней электротехники. Появлялись совершенно новые устройства новой измерительной техники: измерение частоты или длины волны и логарифмического декремента" [58]. Кроме того, изменяется и масштаб многих электротехнических величин. Радиотехнику приходится учитывать такие величины, которые слишком малы и не представляют интереса при изучении техники медленных изменений электрического тока. Другими словами: достигается соответствие двух слоев технической теории - поточных (описывающих физические процессы, протекающие в радиотехнических устройствах) и структурных (задающих конструктивно-технические параметры этих устройств) схем.
Параллельно разрабатываются частные теоретические модели, такие, как теория усилителей, теория пустотных (ламповых) генераторов переменного тока и т.п., образующих отдельные островки теоретического исследования. Все частные теоретические вопросы, касающиеся конструктивных элементов радиотехнических систем (например, электровакуумных приборов), и более детальное описание конструкции их подсистем (радиоприемников, радиопередатчиков, антенн [59] и т.д.) постепенно выносятся в специальные курсы. В результате выделились некоторые вопросы, представляющие общий интерес для всякого радиотехнического устройства. Частные теоретические схемы перерабатываются и систематизируются с одновременным их обобщением.
Проблема введения однородных идеальных объектов радиотехнической теории, позволяющих установить соответствие ее функциональной, поточной и структурной схем, на уровне традиционных электротехнических элементов решалась относительно просто.
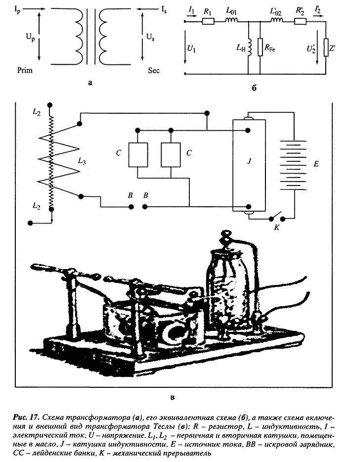
Во-первых, уже в электротехнике было установлено однозначное соответствие между всеми этими идеальным объектами (емкостью, индуктивностью, сопротивлением) и конструктивными элементами реальных электрических схем (конденсаторами, катушками индуктивности, резисторами). Во-вторых, цепь, построенная из идеальных объектов, с помощью специально разработанных в электротехнике приемов может быть представлена в виде произведения некоторого количества операторов. Рассмотрение радиотехнических систем с точки зрения теории цепей значительно упрощает задачу их исследования, поскольку огромное разнообразие конструктивных элементов, отличающихся своими характеристиками, принципом действия, конструктивным оформлением и т.д., заменялось сравнительно небольшим количеством идеальных элементов и их соединений, представляющих реальные элементы и связи. Любая электротехническая цепь может рассматривается как совокупность идеализированных двухполюсников, действие каждого из которых может быть описано линейным оператором, преобразующим входящий ток в выходящий - и тот и другой представляются в этом случае вектором, характеризующим максимальное (или действующее) значение силы тока и его фазу. Одна из наиболее распространенных электротехнических схем - это трансформатор, преобразователь тока и/или напряжения, "в простейшем случае состоящий из 2 обмоток, первичной и вторичной, снабженный, как правило, ферромагнитным сердечником. Прохождение переменного электрического тока в первичной обмотке трансформатора индуцирует ЭДС во вторичной обмотке".
Американский инженер сербского происхождения Никола Тесла (1856-1943) пытался использовать этот принцип для беспроводной передачи энергии. Для этого в цепь первичной обмотки трансформатора включался колебательный контур с искровым прерывателем. В 1897 г. в Нью-Йорке он получил патент на "Электрический преобразователь", известный также под названием "трансформатора Теслы" (см. рис. 17) [60].

Несколько сложнее обстоит дело с нелинейными элементами радиотехнических цепей (например, радиолампами). Но и они для токов и напряжений, соответствующих линейным участкам их вольт-амперных характеристик, могут быть рассчитаны с помощью традиционных электротехнических методов.
К началу 20-х гг. телеграфия без проводов из полулюбительского изобретательства, где преобладали интуиция и искусство, превратилась в инженерную дисциплину, покоящуюся на твердом фундаменте технических расчетов и проектирования. Электрическая телеграфия "использует лишь слабые электрические токи и низкие напряжения по сравнению с сильноточной электротехникой. Тем не менее законы распространения электрического тока остаются в обеих этих областях одни и те же" [61]. В дополнение к этому разрабатываются новые методы и теории, например теория электрических цепей. "Доминирующая до конца XIX столетия сильноточная электротехника (машиностроительный период развития электротехники) была в основном ориентирована на практический опыт и поэтому не могла решающим образом помочь развитию теории электрических цепей. [...] Впервые в начале нашего столетия быстро развивающаяся слаботочная электротехника (телефонии и беспроволочной телеграфии) дала решающий импульс становлению самостоятельной теории электрических цепей и стала в этом виде исходным пунктом для многочисленных математических подходов" [62].
В радиотехнических системах постепенно выделились качественно иные, нежели в электротехнике, конструктивные блоки-подсистемы: колебательные и связанные контуры, фильтрующие цепи, усилители низкой, промежуточной и высокой частоты, модуляторы, детекторы, мультивибраторы, генераторы, ограничители, линии задержки и т.п. Эти конструктивные блоки, однако, могут иметь различную физическую основу, не обязательно сводимую к электротехническим элементам. Вокруг каждого такого блока группируются особые теоретические знания. Другими словами эти блоки сами представляют собой различные частные теоретические схемы, являющиеся, в свою очередь, обобщением конструктивных схем конкретных радиотехнических устройств, Например, главное свойство дроссельных фильтров (низких частот) и фильтров верхних частот - "явно выраженное предпочтение или подавление определенных диапазонов частот. Именно поэтому их называют "сепараторами" или "фильтрами". Вагнер выделил четыре основных типа фильтров: низких частот, высоких частот, полосовой фильтр и полосовой заграждающий фильтр. Кэмпбелл независимо от Вагнера пришел к аналогичным результатам, но опубликовал их лишь в 1922 г. Частотные характеристики этих цепей, состоящих из катушек индуктивности и конденсаторов (реактивных четырехполюсников) могут быть рассчитаны с помощью теории Вагнера. Возникший при этом "анализ электрических цепей" был настолько успешным, что стал применяться для расчета акустических и других механических колебательных систем. В то время как техника связи еще несколько десятилетий прежде должна была заимствовать аналогии из других научно-технических дисциплин, теперь ее теоретический аппарат настолько расширился, что она смогла возвратить полученное с процентами" [63]. Все эти блоки радиотехнических систем могут быть исследованы едиными методами в специально развитой для этого теории четырехполюсников. Монолитную или твердотельную схему, изготовленную как единый блок с помощью планарной технологии, можно теоретически представить как электронную схему, состоящую из резисторов, конденсаторов и т.п. Например, четырехполюсную интегральную схему можно представить в виде линии передачи с дискретными или распределенными элементами, т.е. состоящей из двухполюсников (см. рис. 18) [64]. Эта модель представляет собой схематическое "описание в форме соответствующей схемы замещения".

На рис. 18 а представлена дискретная схема замещения "сначала для длины р" (см. рис. 18 в). "В данном случае индуктивность и омические потери цепи электрического тока высокой частоты учитываются с помощью введения элементов L и R и за счет непроводимости диода в одном направлении, для рассматриваемой полосы высоких частот через последовательное включение зависимой от напряжения емкости перехода C(U) и электронной проводимости G. Периодическая нелинейная линия передачи (NLTL) в целом [см. рис. 18 в] представляется с помощью цепочки нескольких таких схем замещения, которые также обозначают ячейки", что на рис. 18 в показано пунктиром. "При пренебрежении сопротивлением элементов циклическое повторение подобных ячеек (с чередованием последовательного и параллельного включения ветвей) приводит к схеме замещения в форме многозвенной LC-цепи с характеристикой фильтра низких частот. Для вывода волнового уравнения примененной здесь модели примем теперь, что при распространении волн по нелинейной линии передачи длина любых появляющихся в ней волн является достаточно большой по сравнению с длиной периода р" (рис. 18 в). Тогда схема замещения с распределенными элементами на рис. 18 б "будет полезной для описания нелинейного распространения волн по всей нелинейной линии передачи. На этой схеме замещения описывается с помощью индуктивности, последовательно включенного резистора, а также зависимой от напряжения емкости перехода и электронная проводимость проводника через соответствующие проводящие пластины" [65].
Теоретическое исследование схем с включенными в них реактивными элементами (сопротивлениями, конденсаторами, катушками индуктивности, трансформаторами) позволяет устанавливать соотношения между силой тока и напряжением в какой-либо электрической цепи в соответствии с правилами, сформулированными Кирхгофом и Гельмгольцем. Распространение этих правил на случай переменного тока сделало "принципиально возможными расчеты электрических цепей, содержащих не только [омические] сопротивления, но и конденсаторы (емкости) и катушки индуктивности (индуктивности)" [66]. Последние зачастую стали называть соответственно емкостными и индуктивными сопротивлениями. Любой проводник (например, кусок медной проволоки) может быть представлен на эквивалентной схеме для цепи постоянного тока омическим сопротивлением. Для цепи переменного тока низкой частоты должно быть добавлено индуктивное сопротивление, для переменного тока высокой частоты - еще и емкостное сопротивление. В русском языке термин "сопротивление" (или эквивалентное сопротивление) означает в первую очередь идеализированный элемент (абстрактный объект технической теории - физическую величину) идеализированной электрической цепи (поточной схемы) в отличие от "сопротивления" как конструктивного элемента (радиодетали) реальной электрической цепи (структурной, или конструктивной схемы), называемого "резистором" (от англ. "resistor"). Таким образом одна и та же реальная электрическая цепь, состоящая из резисторов, конденсаторов и катушек индуктивности, соединенных между собой проволочными проводами, может быть представлена для разных режимов функционирования этой электрической цепи различными эквивалентными схемами: для постоянного тока достаточно представить ее в виде (поточной) эквивалентной схемы - схемы замещения, состоящей только из омических сопротивлений. Для переменного тока низкой частоты к ним добавляются индуктивные сопротивления, а на высокой частоте следует учитывать и емкостное сопротивление данной цепи.
На примере последовательного соединения омического сопротивления, индуктивности и емкости видно, каким образом могут строиться эквивалентные схемы пассивного двухполюсника (последовательного колебательного контура, изображенного в виде двухполюсника), где индуктивность заменяется индуктивным сопротивлением, а емкость - емкостным сопротивлением (см. рис. 19) [67].

Для проведения расчетов с использованием законов Ома и Кирхгофа эквивалентная схема должна быть сведена к еще более простой эквивалентной (функциональной, или математической) схеме, т.е. определенным образом идеализированной электрической цепи - схеме замещения более высокого уровня абстракции [68]. Первые экспериментальные и теоретические результаты были получены Омом еще в 1824 г. Всего три года спустя позже он издал книгу под названием "Математически обработанные гальванические цепи", которая содержит все существенные законы электрических цепей. Однако он интересовался в первую очередь открытием физических закономерностей, а поэтому не использовал свои достижения для расчета больших электрических цепей. Гораздо больший вклад в становление теории расчета электрических цепей внес Кирхгоф. Он сформулировал в своей первой работе 1845 г. названные его именем законы в несколько более общей форме, чем у Ома. Собственно, рож дение теории электрических цепей следует, однако, отнести к 1847 г., когда Кирхгоф опубликовал свою работу под названием "О решении уравнений, с помощью которых проводится исследование линейного распределения гальванических токов". В этой работе впервые дается методика анализа электрических цепей с применением теории графов. В работах «О сохранении силы» (1847) и «О некоторых законах распределения электрических токов в телесных проводниках с применением для опытов с животным электричеством» (1853) Гельмгольц заложил основы динамической теории электрических цепей и «теории двухполюсников». Окончательную форму теория приобрела благодаря Флемингу и Штейнмецу, перенесшим на «линейные RLC-цепи с синусоидальным возбуждением» методы, развитые для линейных электрических цепей, состоящих из омических сопротивлений [69].
Любой реактивный двухполюсник можно представить в виде омического сопротивления, индуктивности и емкости, а можно - в виде комплексного сопротивления (Z). Активный двухполюсник может быть заменен эквивалентной ЭДС с внутренним сопротивлением z. Выделяя в электрической цепи замкнутые контуры и производя соответствующие замены активных и реактивных двухполюсников, можно получить систему линейных уравнений для всех токов и напряжений в сети (см. рис. 20) [70]. Число независимых контуров определяется соотношением n - р - q + 1, где р - число ветвей в графе, представляющем сеть, q - число его узлов. В каждом контуре вводятся свои токи. Первое правило Кирхгофа требует равенства нулю суммы всех токов в каждом узле графа, второе - равенство нулю суммарного падения напряжения в каждом контуре.

Например, схема, представленная на рис. 21 я, может быть сведена к графу, имеющему 3 узла (q = 3) и 5 ветвей (п = 5) (рис. 21 б) [71].

"Каждому физическому процессу будет точно соответствовать определенная математическая операция. Электрическая цепь, состоящая из омических сопротивлений имеет при данных ЭДС лишь одну единственную схему распределения напряжений или токов, т.е. ее линейные уравнения имеют единственное решение. Такая однозначность выводится уже из законов Кирхгофа, которые в свое время быстро приобрели права гражданства.
Однако всё, о чем говорилось выше, позволяет лишь анализировать схемы. Техническая же теория только тогда может считаться построенной, если в ней становится возможным также синтез схем - создание нового технического устройства на основе имеющихся конструктивных элементов. Очень важно теоретически рассчитать основные параметры нового технического устройства и проимитировать его функционирование. Именно таким образом Кэмпбелл, работавший тогда в белловских телефонных лабораториях, и Вагнер, сотрудник германского почтамта, смогли создать первый эскиз теории синтеза LC-фильтров, в общих чертах завершенной несколько позже Форестом и Дарлингтоном в США [72].
Радиотехническая система может быть представлена в виде цепочки блоков, каждый из которых преобразует один из параметров электромагнитных колебаний. К таким блокам относятся: генератор (преобразует какой-либо вид энергии в электромагнитные колебания), модулятор (позволяет изменять соответствующую характеристику электромагнитного колебания по определенному закону, скажем, амплитуду, частоту или фазу), фильтр (отфильтровывающий помехи), усилитель (устройство, увеличивающее колебания только по амплитуде, их фазовые и частотные соотношения должны передаваться без изменений) и т.д. В теории четырехполюсников разрабатывается специальный математический аппарат, основанный на матричном исчислении, доказываются специальные теоремы, анализируются различные типы четырехполюсников, даются их обобщенные уравнения и параметры. Теория четырехполюсников дает возможность осуществлять анализ и синтез различных многокаскадных радиотехнических устройств на теоретическом уровне и транслировать на уровень инженерной деятельности важнейшие результаты.
Таким образом в теоретической радиотехнике динамическая физическая картина электромагнитных взаимодействий (колебаний, волн, полей) совмещается со структурным изображением радиотехнических систем, в которых эти естественные (в данном случае физические, точнее электродинамические) процессы протекают и искусственно поддерживаются. Именно их органическое сочетание и образует обобщенную теоретическую схему технической науки.
На первых этапах своего развития радиотехника отличалась скорее описательными, чем расчетными методами исследования. Однако о появлении технической науки можно говорить в полной мере лишь тогда, когда в ней построена математизированная техническая теория. В ней должны быть выработаны процедуры перехода от структурных теоретических схем к "процессуальным" и функциональным схемам и обратно (другими словами процедуры анализа и синтеза). Только после того, как в технической науке заданы процедуры теоретического синтеза технических систем, которые позволяют распространить полученные теоретические результаты на целый класс гипотетических технических систем (с возможностью выработки на их основе практических методических рекомендаций для еще неосуществленной инженерной деятельности), построенная в этой технической науке обобщенная теоретическая схема может рассматриваться как универсальная относительно данного класса технических систем. Другими словами, именно тогда она получает статус "универсальной" Теоретической схемы определенной научно-технической дисциплины (точнее/ "семейства" такого рода дисциплин) и соответствующего им вида инженерйой деятельности.
С 1895 по 1905 гг. беспроводная телеграфия развивалась преимущественно эмпирически. Ф. Браун - сторонник развития университетской технической науки - пытался открыть в Страсбургском университете технический факультет. Он считал, что с открытием технического факультета в рамках университета и с помощью нескольких успешно работающих вне его электротехнических предприятий можно развить экспериментальную и педагогическую практику как новую техническую науку, которую еще предстоит создать, с ясно определенными целями и содержанием обучения. Он ориентировался не на теорию, а на необходимость технических применений и разработал программу модернизации физики как технической физики. К сожалению, этому проекту не было суждено осуществиться. Техническая физика вела в университетах лишь своего рода теневое существование, хотя большинство физиков и работало в области техники [73]. Эти идеи, однако, оказали влияние не только в Германии, но и в России. Ближайшие сотрудники Брауна из России Л.И. Мандельштам и Н.Д. Папалекси стали развивать радиотехнику в России в духе идей Ф. Брауна.
Леонид Исаакович Мандельштам (1897-1944) учился на физико-математическом факультете Новороссийского университета в России, но из-за участия в студенческих волнениях вынужден был продолжить свое образование в Страсбурге, которое закончил в 1902 г. Мандельштам в 1902 г. защитил у Брауна кандидатскую диссертацию, а в зимнем семестре 1906/07 гг. получил докторскую степень. Он изучал колебания в электрическом контуре и открыл принципы слабых взаимодействий, которые до сегодняшнего дня являются весьма важными для радиотехники. Мандельштам в течение 10 лет был ассистентом Брауна. Он также работал "несколько недель на почте и в лаборатории фирмы "Сименс", чтобы изучить технику связи и телеграфии", а в 1911 г. получил постоянное место преподавателя прикладной физики. Позже ему было присвоено звание профессора.
Николай Дмитриевич Папалекси (1880-1947) "происходил из богатой семьи российского помещика в Крыму, так что у него не было необходимости работать в Страсбурге, чтобы обеспечить себе пропитание". Он защитил кандидатскую диссертацию в 1904 г., а докторскую - в 1911 г. Затем он работал приват-доцентом у Брауна. В начале Первой мировой войны Мандельштам и Папалекси как российские граждане были вынуждены покинуть Германию [74] и возвратиться в Россию. С 1923 г. они работали вместе в научном отделе Центральной радиолаборатории Электротехнического треста заводов слабого тока в Ленинграде. Мандельштам с 1924 г. стал заведовать кафедрой теоретической физики в Московском университете. Папалекси оставался сначала в Ленинграде, работая профессором в Политехническом университете, а с 1934 г. перешел на работу в Физический институт (и, кроме того, в Электротехнический институт) Академии наук СССР. В 1937 г. Мандельштам также перешел на работу в Физический институт, где проводил исследования в области оптики, радиофизики, радиотехники и теоретической физики (часто совместно с Папалекси). Мандельштам и Папалекси были избраны действительными членами Академии наук [75].
Теоретические исследования в радиотехнике исходили первоначально из экспериментальных работ Герца и все время опережали практику. Теоретическая систематизация появляющихся новых результатов становится безотлагательно необходимой тогда, когда возникает потребность обучения нового поколения инженеров. "Частичные проблемы, которые были решены к концу первых десятилетий развития техники телефонной связи и техники высоких частот, как кажется на первый взгляд, были внутренне мало взаимосвязаны. В 1910 г. Франц Брейсиг поэтому поставил перед собой задачу попытаться эти многочисленные вопросы рассмотреть на единой базе уравнений Максвелла. Он начал свою книгу "Теоретическая телеграфия" с общих основ теоретической электротехники, вывел из них следствия для проблем телефонии и телеграфии и в конце задал перспективу теоретической радиотехники. Книга Брейсига ясно показывает, что проводная телефония и телеграфия, так же как и молодая радиотехника, выдвинули многочисленные технические вопросы, но они разрушили математически обоснованные решения, взорвали рамки физических представлений. Он впервые указал на расширение телеграфии (как синонима "слаботочной техники", т.е. техники связи) в техническую науку" [76].
В предвоенные годы в России происходит довольно быстрое распространение радиотехнических знаний. В 1907 г. в Санкт-Петербурге начали выходить "Научные основы беспроволочной телеграфии" ученика Попова А.А. Петровского. Во втором издании 1913 г. Петровский приводит уже точные математические представления также и для решения инженерных задач. Он пишет, что "радиотелеграфия превратилась в новую научную дисциплину, которая занимается приложением электричества и магнетизма к практике" [77].
Уроки истории
В 1902-1903 гг. Петровский продолжил читать спецкурс "Телеграфирование без проводов", начатый до этого Поповым в Санкт-Петербургском политехническом институте. Еще один ученик Попова профессор И.Т. Фрейман создал и возглавил в 1917 г. кафедру радиотехники в этом институте. Несколько позже он издал первые учебники по радиотехнике - "Краткий очерк основ радиотехники" и "Общий курс радиотехники" (1 изд. - 1924 г., 2 изд. - 1928 г.). Посвященные радиотехнике периодические издания стали выходить в разных странах Старого и Нового света. В 1913 г. в США вышел в свет первый номер ежемесячного журнала "Труды Института радиоинженеров". В Германии в 1907 г. появился "Журнал слаботочной техники", в 1908 г. - "Ежегодник беспроволочной телеграфии и телефонии", а в 1911 г. - как последнее нововведение перед Первой мировой войной - "Телеграфная техника и техника связи". Заняла радиотехника подобающее место и в высших технических школах: в 1911 г. первая высшая техническая школа в Германии - Высшая техническая школа Дрездена - образовала самостоятельный Институт слаботочной техники. Другие высшие технические школы последовали этому примеру. Подводя итог можно констатировать, что к 1914 г. закончился период становления техники связи как технической науки.
* * *
Вышеописанная история теоретической радиотехники представляет собой образцовый пример (исторический идеальный тип) того способа формирования технической теории, когда исходным пунктом, с одной стороны, развития новой техники и отрасли промышленности, а с другой - технической теории и научно-технической дисциплины, является взаимодействие теории и эксперимента в физике.
Список литературы
1 Христианович С.А. Механика сплошной среды. М: Наука, 1981. С. 302-303.
2 См.: Семенов А. Забытый пророк // История электросвязи. Виртуальный компьютерный музей (www.computer-museum.ru/connect/heaviside.htm).
3 Цит. по: oliver-heaviside.search.ipupdater.com.
4 Симоненко О. Д. Электротехническая наука в первой половине XX века. М.: Наука. 1988. С 125.
5 Mathis, W. Theorie nichtlinearer Netzwerke. Berlin; Heidelberg: Springer, 1987. S. 26.
6 Артоболевский И. И., Боголюбов А. Н. Леонид Владимирович Ассур. 1878-1920. М.: Наука, 1971. С. 130.
8 В своем анализе технической теории мы опираемся на результаты содержательного методологического анализа естественно-научной теории, полученные в ряде основополагающих работ В. С. Степиным (см., например: Степин В. С. Теоретическое знание. Структура, историческая эволюция. М.: Прогресс-Традиция, 2000). Мы рассматриваем радиотехнику как особую научно-техническую дисциплину.
9 Hertz, H. (Uber die elektrodynamischen Wellen im Luftraume und deren Reflexion // Annalen der Physik und Chemie. Neue Folge. Bd. XXXIV. N 8. Fig. 1-4.
10 Gerhard-Mulhaupt, R. Die experimentelle Bestatigung der Maxwellschen Theorie durch Hertz in den Jahren 1886 bis 1889 // Heinrich Hertz: Festschrift anlasslich die Erforschung der elektromagnetischen Wellen vor 100 Jahre. Berlin: Heinrich-Hertz-Institut, 1988. S. 44, 46.
11 Mandelstam, L. N., Papalexi, L. Ferdinand Braun zum Gedachtnis // Die Naturwissenschaften.1928. Heft 32 (цит. по: www.oneillselectronicmuseum.com/germanfiles/page8b.htm).
12 Friedburg, H. Funkenspriinge. Die Entdeckung der elektromagnetischen Wellen // Baden-Wurttemberg Themenheft "Funkenspriinge. 100 Jahre Radiowellen. Heinrich Hertz". 1988. Nr. 1. S. 9.
13 Все витки спирали Рисса располагались в одной плоскости. Для опытов брались две спирали, расположенные параллельно друг другу (рис. 5). См.: Опыты Г. Герца - основополагающая предпосылка к изобретению радиосвязи // Проект: От электрической искры до мировой компьютерной сети (radiomuseum.ur.ru/index4.html).
14 То есть определил по наличию и интенсивности искр положения пучностей и узлов генерируемых электромагнитных волн.
15 Hertz, H. Uber Strahlen elektrischer Kraft // Annalen der Physik und Chemie. Neue Folge. Bd. XXXVI. N 4. S. 2.
16 Brief HS 03154 (здесь и далее цит. по: Briefe von Heinrich Hertz. Archiv. Deutsches Museum, Munchen).
17 Kaiser, W. Die Entwicklung der Elektrotechnik in ihrer Wechselwirkung mit der Physik // Naturfassungen in Philosophie, Wissenschaft, Technik / Hrsg. von L. Schafer, E. Strocker. Bd. Ill; Aufklarung und spate Neuzeit. Freiburg; Munchen: Karl Alber, 1995. S. 97.
18 Hertz. Uber die elektrodynamischen Wellen... S. 145.
20 Kaiser. Die Entwicklung der Elektrotechnik... S. 97.
21 Foppl, A. Einfuhrung in die Maxwellsche Theorie der Elektrizitat. Leipzig: B. G. Teubner, 1904. S. VI.
22 Цит. по: 50 лет радио. Вып. 1: Из предыстории радио. Сборник оригинальных статей и материалов / Ред. С. М. Рытов. М.; Л.: Мысль, 1948. С. 398.
23 См.: Aitken, H. G. J. Syntony and spark - the origin of radio. N.Y.: John Willey & Sons, 1976. P. 185.
24 Ibid. P. 143. Рисунок воспроизводится по: Опыты Г. Герца - основополагающая предпосылка к изобретению радиосвязи // Проект: От электрической искры до мировой компьютерной сети (radiomuseum.ur.ru/index4.html).
25 См.: www.pit.physik.uni-tuebingen.de/braun.html.
26 См.: Hars, F. Ferdinand Braun (1850-1918). Ein wilhelminischer Physiker. Berlin; Diepholz Verlag fur Geschichte der Naturwissenschaft und Technik, 1999. S. 151.
27 Hertz, H. Untersuchungen iiber die Ausbreitung der elektrischen Kraft. Leipzig: Johann Ambrosius Barth, 1892. S. 3.
28 Nesper, E. Die ersten deutschen Versuche mit Funkentelegraphie 1897 // Jahrbuch der drahtlosen Telegraphie und Telephonic Zeitschrift fur Hochfrequenztechnik. 1922. Bd. 19. H. 2. S. 130.
29 Reich der Erfindungen / Hrsg. von H. Gamter. Reprint von 1901. Bindlach: Gondrom, 1998. S. 256-257.
30 Описание станции см. в: Климин А. И., Уралов В. А. Фердинанд Браун - лауреат Нобелевской премии в области физики // Электросвязь. 2000. № 8 (цит. по: www.computer-museum.ru/connect/histral3.htm).
31 Aitken. Syntony and spark... P. 195.
32 Kurz, P. Weltgeschichte des Erfmdungsschutzes. Koln; Berlin: Carl Heymanns. 2000. S. 445.
33 Aitken. Syntony and spark... P. 198-200.
34 Alexander Stepanowitsch Popow // de.wikipedia.org/wiki/Alexander_Stepanowitsch_Popow
35 Рисунок воспроизводится по: Морозов И. Д. Что изобрел Попов и на что получил патент Г. Маркони // www.lseptember.ru/ru/fiz/2002/20/no20_l.htm.
36 Mandelstam, Papalexi. Ferdinand Braun zum Gedachtnis...
37 Reich der Erfindungen... S. 257.
38 Рисунок воспроизводится по Funkentelegraphie... S. 130-131. кн.: Nesper. Die ersten deutschen Versuche mit...
39 См.: Кип, P. Weltgeschichte des Erfindungsschutzes. Koln; Berlin: Carl Heymanns, 2000. S. 446.
40 Frick, G. Ferdinand Braun (1850-1918). Nobelpreistrager der Physik (1909). StraBburg: GNT Verlag, 1997. S. 13-15,19,21.
41 Mandelstam, Papalexi. Ferdinand Braun zum Gedachtnis...
42 Рисунок воспроизводится по: Климин, Уралов. Фердинанд Браун - лауреат Нобелевской премии...
43 Mandelstam, Papalexi. Ferdinand Braun zum Gedachtnis...
44 "Одной из существенных частей приемника является, как известно, детектор, т.е. устройство, которое под влиянием пришедшей в приемник волны регистрирует появляющиеся токи высокой частоты. В качестве детектора в самом начале развития беспроволочной телеграфии использовался так называемый когерер. Он остается, несмотря на усилия целого ряда изобретателей, весьма неудобным и непостоянным устройством, совсем не подходящим для технических целей. Поэтому понятно, что многие исследователи стремились найти более подходящие детекторы" (Там же).
46 Цит. по: www.pit.physik.uni-tuebingen.de/braun.html.
47 Mandelstam, Papalexi. Ferdinand Braun zum Gedachtnis...
48 Der Oszillograph - Prinzip // www.abe-si.de/ET/oszi.html.
49 Различные части этого рисунка воспроизведены по: Der Oszillograph - Prinzip...; Климин, Уралов. Фердинанд Браун - лауреат Нобелевской премии...; письма Генриха Герца швейцарскому физику Эмилю Саразину от 12 апреля 1891 года (HS 03141) и профессору Л. Ценлеру от 29 апреля 1893 года (HS 03169).
50 Ferdinand Braun (1850-1918) // www.pit.physik.uni-tuebingen.de/braun.html.
51 См.: Hats, F. Ferdinand Braun (1850-1918). Ein wilhelminischer Physiker. Berlin; Diepholz: Verlag fur Geschichte der Naturwissenschaft und Technik, 1999. S. 114-116.
52 Кип. Weltgeschichte des Erfindungsschutzes... S. 452.
53 Искровой беспроволочный телеграф как эпоха ранней радиосвязи // Проект: От электрической искры до мировой компьютерной сети (radiomuseum.ur.ru/index5.html).
54 Кип. Weltgeschichte des Erfindungsschutzes... S. 451.
55 Радиолампа. Основы радиовещания XX века // Проект: От электрической искры до мировой компьютерной сети (radiomuseum.ur.ru/index6.html).
56 Киn. Weltgeschichte des Erfindungsschutzes... S. 452.
57 Mandelstam, Papalexi. Ferdinand Braun zum Gedachtnis...
58 Mandelstam, Papalexi. Ferdinand Braun zum Gedachtnis...
59 Уже Браун "окончательно определил, что антенна не является пассивным конструктивным элементом" (см.: Hars. Ferdinand Braun... S. 138).
60 См.: Tesla-Transformator // de.wikipedia.org/wiki/Tesla-Transformator.
61 Herzog, J., Feldmann, С. Die Berechnung elektrischer Leitungsnetze in Theorie und Praxis. Berlin: Springer, 1921. S. 12.
62 Mathis. Theorie nichtlinearer Netzwerke... S. 26.
63 Geschichte der Technikwissenschaften / Hrsg. von G. Buchheim, R. Sonnemann. Basel; Boston; Berlin: Birkhauser, 1990. S. 393.
64 См.: Huelsewede, R. Erzeugung ultrakurzer elektrischer Impulse auf nichtlinearen Leitungsstrukturen. Dissertation (цит. по: www.ub.uni-duisburg.de/ETD-db/theses/available/duett-09172001-120734/unrestricted/inhalt.htm).
65 Huelsewede. Erzeugung ultrakurzer elektrischer Impulse...
66 Geschichte der Technikwissenschaften... S. 392-393.
69 См.: Mathis. Theorie michtlinearer Netzwerke... S. 25-26.
70 См., например: Теория сигналов и цепей (учебное пособие) // media.karelia.ru/~keip/circuit/theor.htm.
71 См.: Элементы электрических цепей // www.ups-info.ru/elementy_elektritcheskih_tsepey.html.
74 Ibid. S. 203,204, 211, 222.
75 См.: Горелик Г. Е. Леонид Мандельштам и его школа // Вестник российской академии наук. 2004. № 10. С. 932-940 (цит. по: ggorelik.narod.ru/ADS_Babochki/LIM_VRAN_).
76 Geschichte der Technikwissenschaften... S. 318.
77 Петровский А.А. Научные основания беспроволочной телеграфии. СПб., 1-е изд. 1907; 2-е изд., 1913. С. 1. После выпуска первых книг по теоретической радиотехники в России публикуется целая серия работ в этой области, среди которых назовем лишь самые первые: Фрейман Н. Г. Курс радиотехники. Л., 1924; Берг А. И. Общая теория радиотехники. Л., 1925.