| Скачать .docx | Скачать .pdf |
Реферат: Газометрия скважин во время бурения
1. Газометрия скважин во время бурения. Аппаратура, записываемые кривые, их интерпретация.
При изучении разрезов скважин, особенно для выделения нефтегазоносных пластов, применяют ряд физико-химических методов, объединяемых под названием геохимических. Наибольшее распространение получили газометрия скважин и методы-изучения шлама, относящиеся к числу прямых методов исследования разрезов скважин.
Газометрия скважин
При проведении газометрии скважин исследуют содержание углеводородных газов в буровом растворе, выходящем из скважины на поверхность. Наибольшую информацию о продуктивности пород дают предельные углеводороды от метана СН4 до гексана Сб Нн. Определенную информацию несут некоторые другие углеводороды (непредельные, изомерные соединения).
При разбуривании продуктивных пластов нефть и газ, находившиеся в порах коллектора, поступают в буровой раствор и выносятся с ним на поверхность.
Концентрация углеводородов в буровом растворе прямо пропорциональна объему породы, разрушаемой долотом в единицу времени, произведению коэффициентов пористости kn
и нефте![]()
![]()
газонасыщения kН
г, пластовому давлению рпл
(в газоносных пластах) или газовому фактору Gпоровой жидкости (в нефте-, во-донасыщенных породах) и обратно пропорциональна расходу Q •бурового раствора в единицу времени. Чтобы при интерпретации вычислить содержание газа в единице объема пласта, необходимо параллельно с газосодержанием выходящего бурового раствора Гвых
регистрировать его расход Qвых
и скорость бурения иб
, учитывать диаметр скважины.
Существуют две разновидности газометрии: в процессе бурения и после бурения. В первом методе газосодержание выходящего бурового раствора исследуют одновременно с бурением. При исследовании вторым методом скважина должна предварительно простоять в течение времени, необходимого для обогащения газом неподвижного бурового раствора, заполняющего пробуренный ранее ствол, вследствие диффузии газов из пластов.
Осложняет интерпретацию результатов газометрии наличие растворенного газа в водоносных пластах, являются помехами для газометрии в процессе бурения также послевлияние вышележащих продуктивных пластов и опережающее проникновение фильтрата бурового раствора в пласт, оттесняющее часть нефти и газа из породы еще до ее разбуривания.
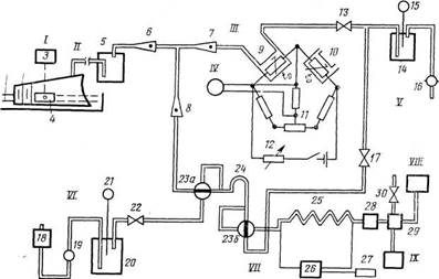
Основной вид газометрии — газометрия в процессе бурения (рис. 1), которая заключается: 1) в непрерывной дегазации части выходящего бурового раствора с помощью дегазатора, устанавливаемого на поплавках вблизи устья скважины; 2) в определении компонентного состава газовой смеси, выделенной дегазатором; 3) в определении глубин поступления газа в буровой раствор.
Дегазация бурового раствора осуществляется дегазаторами различного типа. Наиболее распространенные типы дегазаторов представляют собой небольшую камеру, удерживаемую двумя поплавками на плаву в желобе, по которому течет буровой раствор, выходящий из скважины. Газовая смесь, выделяющаяся в результате естественной дегазации жидкости вместе с некоторым количеством воздуха, отсасывается под действием слабого вакуума, создаваемого установкой. Для увеличения поверхности дегазируемой жидкости внутри камеры имеются ребра; для этой же цели проводится дробление потока с помощью лопастной вертушки 4, приводимой в действие электродвигателем.
Для сглаживаний пульсаций газосодержания газовоздушной смеси в новейших дегазаторах предусмотрен интегральный контур. Извлеченная из бурового раствора газовоздушная смесь снова поступает в дегазируемую порцию жидкости через интегрирующий контур с аэратором, который представляет собой сосуд или трубку с большим числом мелких отверстий, обеспечивающих барботирование газовоздушной смеси через буровой раствор.

Рис. 1. Схема газометрии скважин.
/ — дезагазотор: / — желоб буровой; 2 — корпус дегазатора; 3 — электродвигатель дегазатора; 4 — лопастная вертушка; // — газовоздушная линия от дегазатора к станции;. /// — суммарный газоанализатор: 5 — отстойник с водой для очистки газовоздушной смеси от механиечских примесей; 6 — ротаметр для измерения расхода смеси через камеру-детектора; 7 — ротаметр для регулирования расхода смеси; 8 — ротаметр для измерения* расхода смеси через хроматермограф; 9, 10 — камеры с рабочим и компенсирующим элементами катарометра; 11 — реохорд для балансировки измерительного моста; 12 — переменный резистр для регулирования напряжения питания моста; 13 — вентиль для регулирования расхода смеси по ротаметру 7; IV— регистратор суммарных газопоказаний; V — установка вакуум-насоса: 14 — ресивер (емкость вакуум-насоса); 15 — вакуумметр; 16 — вакуум-насос; 17 — вентиль для регулирования расхода смеси по ротамет-Ру 6; VI— установка компрессора: 18 — фильтр для очистки воздуха; 19 — компрессор; 20 — ресивер компрессора; 21 — манометр; 22 — вентиль для регулирования давления в: пневматической линии; VII — хромотермограф; 23а и 236 — краны дозатора; 24 — дозатор; 25 — разделительная колонка; 26 — командный прибор для регулирования нагрева колонки и ее охлаждения; 27 — синхронный электродвигатель командного прибора; 28 — фильтр; 29 — плазменно-ионизационный детектор; 30 — вентиль для регулирования расхода воздуха через детектор; VIII— регистрирующий прибор хромотермографа; IX — генератор водорода для питания детектора хромотермографа
В результате происходит усреднение состава газовоздушной смеси за некоторое время и, следовательно, сглаживание кратковременных пульсаций. Часть газа из интегрирующего контура направляется на газоанализаторы газометрических (газокаротажных) станций, устанавливаемых на специальных автомобилях или прицепах. Суммарное содержание углеводородов в газовой смеси определяется в пульте суммарного газоанализатора с помощью катарометра. Он устанавливает содержание углеводородных газов (имеющих большую теплопроводность по сравнению с воздухом) по различию теплопроводности газовоздушной смеси, проходящей через рабочую камеру 9, и чистого воздуха, подаваемого в компенсационную камеру 10. Чувствительные элементы (резисторы), помещенные в эти камеры, служат плечами моста постоянного тока и несколько нагреваются током питания моста. С помощью реохорда И мост балансирует при пропускании через обе камеры чистого воздуха. При наличии в исследуемой смеси углеводородных газов, повышающих теплопроводность в рабочей камере, изменяется степень охлаждения ее чувствительного элемента, а значит, и электрическое сопротивление последнего, т. е. равновесие мостика нарушается. Связь величины тока, появляющегося при этом в измерительной диагонали места, с содержанием углеводородных газов смеси устанавливают путем калибровки, продувая камеру 9 смесями известного состава. Регистрирующий прибор, включенный в диагональ моста, фиксирует суммарное содержание углеводородных газов на диаграммной ленте в функции истинных глубин, вычисляемых специальным блоком станции, называемым запоминающим устройством. Компонентный состав углеводородов определяют с помощью газовой хроматографии. Основная часть хроматографа — разделительная хроматографическая колонка — трубка из нержавеющей стали, заполненная сорбентом — тонкоизмельченным пористым веществом, например силикагелем. При пропускании анализируемой смеси через колонку метан практически не сорбируется и проходит вместе с воздухом, выступающим здесь в роли инертного для детектора хроматографа газоносителя. Остальные, лучше сорбирующиеся углеводородные газы проходят через колонку с запаздыванием тем большим, чем выше номер предельного углеводорода. Для ускорения процесса и улучшения разделения отдельных компонентов газа применяют способ хроматермографии: колонку нагревают по заданной программе, а после выделения последнего компонента охлаждают. Таким образом, работа хроматографа дискретна. Длительность цикла 6 мин. Анализируемая смесь подается в трубку периодически с помощью кранов дозатора. Объемы компонентов газа, выходящих из разделительной трубки, измеряют пламенно-ионизационным детектором. Он содержит водородную керамическую горелку, сопло которой помещено между двумя цилиндрическими электродами, поддерживаемыми под высоким напряжением. При прохождении через горелку чистого воздуха его ионизации в водородном пламени практически не происходит. Если в потоке воздуха имеются углеводороды, то появляется интенсивная ионизация и возникает ток между электродами. Преимущество такого детектора — нечувствительность к наличию в анализируемой смеси водорода, обычно присутствующего в буровом растворе из-за коррозии бурильных труб. Непрерывно регистрируя ток на выходе детектора, получают хроматограмму, представляющую собой кривую с рядом пиков, площади которых пропорциональны содержанию соответствующих компонентов газовой смеси. Для повышения производительности анализов в современных газометрических станциях предусмотрены электронные блоки, измеряющие непосредственно площади под пиками или регистрирующие их амплитуды. Значения амплитуд для шести компонентов (C—С6 ) фиксируют на диаграммной ленте дискретно с некоторым шагом по глубине.
Истинная глубина скважины, откуда вынесла информацию анализируемая порция бурового раствора, меньше глубины забоя в момент анализа на величину отставания ее по глубинам, т.е. на величину проходки за время движения бурового раствора от забоя до поверхности. Чтобы обеспечить регистрацию диаграмм газометрии в функции истинной глубины, сигнал от анализаторов задерживают с помощью линии задержки (запоминающие устройства) на величину отставания по глубинам. Эту величину вычисляют исходя из информации о расходе бурового раствора и скорости бурения, получаемой с помощью специальных датчиков глубин и измерителя объема бурового раствора, эвакуируемого из скважины. Эту же информацию используют для автоматического вычисления коэффициента разбавления Е, равного объему бурового раствора, приходящегося на единицу объема выбуренной породы. Разделив результаты определения газосодержания бурового раствора на этот коэффициент, учитывают зависимость данных газометрии от режимов бурения и переходят к величине, пропорциональной приведенному газосодержанию, т.е. содержанию газов в единице объема разбуренной породы. Для определения этой величины необходимо учесть степень дегазации (коэффициент дегазации) дегазатора и некоторые другие характеристики газометрической станции. Результаты газометрии используют: а) для оперативного выделения интервалов поглощения и притока, прогнозирования нефтегазовых пластов непосредственно в процессе исследований с целью перевода бурения на режим, установленный для вскрытия продуктивных пластов (предварительная интерпретация, оперативное заключение); б) для оценки характера насыщения коллекторов, выделенных другими методами на этапе комплексной интерпретации всех данных ГИС.Появление поглощения или притока определяют по диаграммам расхода бурового раствора на выходе скважины Qвых и дифференциального расхода Qn , равного разности расходов на выходе и входе скважины. Рост Qвых и Qn говорит о притоке, а уменьшение Qвых и Qn — о поглощении бурового раствора.
Прогнозирование продуктивных пластов до их вскрытия основано на обогащении углеводородами пород-покрышек, перекрывающих продуктивные пласты, причем поле легких углеводородов распространяется выше, чем поле тяжелых. При приближении к залежи газосодержание бурового раствора и доля тяжелых компонентов возрасают, что можно обнаружить при высокочувствительном анализе.
Для определения продуктивных пластов на этапе предварительной интерпретации выделяют аномалии на диаграммах суммарного газосодержания и приведенного газосодержания, которые приближенно вычисляют с помощью станции путем введения поправки за значения коэффициентов разбавления и дегазации, но без учета фонового газосодержания в буровом растворе, закачиваемом в скважину. Для каждого аномалийного интервала строят кривые компонентного состава газа и сравнивают их с эталонными кривыми компонентного состава для типовых залежей данного района (рис. 2). Если фактическая и одна из эталонных, кривых близки, то делают предварительный вывод о соответствующем насыщении пласта (водоносный нефтеносный и т. п.).

Далее средние приведенные газопоказания для исследуемого аномалийного интервала сравнивают с аналогичными величинами, полученными для продуктивных пластов залежей, изученных ранее, залегающих на близких глубинах.
Окончательную интерпретацию результатов газометрии на этапе комплексной интерпретации всех материалов ГИС осуществляют следующим образом. Сопоставляя диаграммы приведенных газопоказаний с данными других методов ГИС, на диаграмме отмечают интервалы коллекторов, выделяемых по> комплексу данных ГИС. Затем переходят к определению характера насыщения тех интервалов коллекторов, к которым приурочены аномалии приведенных газосодержаний. Усредняя результаты компонентного анализа газа в интервале пласта-коллектора, строят усредненную кривую компонентного состава для каждого пласта. Вычисляют более точные значения приведенных газопоказаний, внося поправку в кривую газопоказаний: за наличие фоновых газопоказаний Гф в буровом растворе, закачиваемом в скважину, и за размыв аномалии при подъеме-раствора на поверхность. Для этого из измеренных суммарных показаний вычитают фоновые, а среднее значение разностных величин против аномалии умножают на отношение мощности аномалии к мощности коллектора. Умножив далее полученную величину на коэффициенты дегазации и разбавления, находят приведенные газопоказания Гпр .
Если кривая компонентного состава подобна кривой для газовых пластов, вычисляют газосодержание пласта (в %) по формуле Гсум = =0,037Г пр zТ / Рпл, где Т — пластовая температура, К; Рпл — пластовое давление, МПа; z— коэффициент сверхсжимаемости газа.
Полученная величина Гсум может быть ниже истинного газосодержания пласта (равного kn kr ) из-за явления опережающего проникновения фильтрата в пласт. Для оценки характера насыщения пласта суммарное газосодержание Гсум сравнивают с его значениями для типичных водоносных и газоносных пластов. Если кривые компонентного анализа близки к таковым для нефтеносных или нефтегазоносных пластов, вычисляют остаточное (после опережающего проникновения фильтрата) неф-тегазосодержание пласта Гнг по формуле Гнг =100 Гпр B/G, где В— коэффициент увеличения объема нефти в пластовых условиях; G— газовый фактор нефти.
Расчетную величину Гнг сравнивают с величинами, типичными для водоносных и нефтеносных пластов данного района. В большинстве районов нефтеносным пластам соответствуют значения Гнг более 5%, для водоносных — менее 5%.
2. Профилеметрия скважин. Аппаратура, записываемые кривые и их интерпретация.
Наряду с кавернометрией в практике глубокого бурения скважин используется профилеметрия. Профилемеры отличаются от каверномеров лишь тем, что в них диаметры, измеряемые в двух взаимно перпендикулярных направлениях парами противоположных рычагов, не осредняются электрической схемой прибора, как это происходит в каверномере, а регистрируются в виде вертикальных профилей стенок независимо друг от друга. Каверномером измеряют
dc. м + dс. Б d= 2 ,
где dc .б — диаметр скважины, больший номинального dH ; dc .м — то же меньший номинального.Таким образом, кавернограмма — результат осреднения двух профиле-грамм аппаратурным способом. Профилеграмма и кавернограмма могут быть получены одновременно путем суммирования сигналов, идущих по двум профилеметрическим каналам, не увеличивая времени задалживания скважины под геофизические работы.
Основным назначением профилеметрии является выделение желобов на стенках бурящейся скважины. На процессе желобо-образования сказываются различные факторы: лито логическийсостав пород, угол наклона и интенсивность искривления скважины, свойства промывочной жидкости, технология бурения число спуско-подъемных операций и др. Интерпретация профилеграмм сводится к оценке формы и размеров поперечного сечения скважины. Точное решение этой задачи затрудняется из-за недостаточности четырех точек, измеренных с помощью рычагов, для установления конфигурации сечения скважины, и вследствие неопределенности положения в пространстве взаимно перпендикулярных большой и малой осей желоба (dc .6 и dC .M ).При интерпретации профилеграмм важное значение имеет их воспроизводимость при повторных замерах. Воспроизводимость может быть достигнута при относительно одинаковом взаимном положении рычагов профилемера в скважине. Экспериментально доказано, что при произвольном вращении прибора в скважине в большем числе случаев одна из пар измерительных рычагов занимает положение, соответствующее максимально возможному их раскрытию, что способствует однозначности замера.

Рис. 3. Конфигурация сечения скважины по профиле грамме, определяемая геофизическим построением.
d3 — диаметр замкового сечения
Конфигурацию сечения скважины по профилеграмме определяют графически (рис. 3). Такое построение дает лишь приближенное представление о конфигурации сечения скважины. Легко заметить, что наиболее узкая часть желоба не всегда контролируется диаметром замкового сечения. В зависимости от положения центра прибора в скважине (возможность смещения которого заложена в его конструкции) форма сечения может существенно меняться при одинаковых значениях dc . б и dc . м (рис. 4)
Таким образом, профилеграмма служит в основном как качественный индикатор желобов, которые влекут за собой прихват бурильных инструментов и вызывают тяжелые формы аварий при бурении. Кроме того, профилеграмму используют при реше-нии и других задач: предупреждении осложнений при спуске обсадных колонн, выборе интервалов пакеровки при работе пласто-испытателями на бурильных трубах и т. п.
На интенсивность желобообразования значительное влияние оказывает литологический состав пород. Под интенсивностью процесса желобообразования в скважине понимают отношение суммарной длины lж фактически выделенных в рассматриваемом интервале желобов к мощности исследуемого интервала h, выраженное в процентах. Установлено, что в большинстве случаев желоба приурочены к глинистым породам: глинам, глинистым алевролитам, мергелям; интенсивность достигает здесь 30—40%. Значительно реже желобообразование наблюдается в песчаниках и известняках, где интенсивность составляет 3—10%. В геохимических породах (ангидриты, гипс, соль) желоба не образуются. Масштабы регистрации профилеграмм выбирают такие же, как и для кавернограмм. Профилеграммы на копиях совмещают По линии номинального диаметра. Здесь же вычерчивают и ка-вернограмму.
3. Опишите, как определяется коэффициент нефтегазонасыщения по данным методов сопротивлений.
а) Определение коэффициентов нефтенасыщения, газонасыщения и нефтегазонасыщения по данным метода сопротивлений для гидрофильных межзерновых коллекторов
По удельному сопротивлению рп продуктивного коллектора получают коэффициент водонасыщения kB пор, не устанавливая фазового состояния углеводородов, присутствующих в порах. Следовательно, в нефтенасыщенном коллекторе определяют коэффициент нефтенасыщения kн =1—kB , в газонасыщенном — коэффициент газонасыщения kT =\—kB , в нефтегазонасыщенном — коэффициент нефтегазонасыщения kнг =1—kB (при выражении значений всех коэффициентов в долях единицы).
Коэффициент водонасыщения kB по величине рп определяют следующим образом.
1.Определяют рп исследуемого пласта по данным БЭЗ или индукционного метода.
2.Устанавливают kn пласта одним из рассмотренных выше способов; затем находят по корреляционной связи Рп —kn соответствующее значение Рп и с учетом рв вычисляют рвп . Если скважина пересекла пласт в водонефтяной зоне содержит полностью водонасыщенную часть, величину рвп определяют непосредственно по диаграммам БЭЗ или индукционного метода в этой части коллектора.
3.3. Рассчитывают Рн.
4. По зависимости PH =f (kB ) для данного класса коллектора , которую получают экспериментально в лаборатории на образцах данного коллектора, находят величину kB , соответствующую значению PH
5. Вычисляют параметры kE , kT или kur (в зависимости от фазового состояния углеводородов) как 1—kB .
Существуют два способа получения зависимостей PH =f(kB )y которые различаются способами моделирования kB в исследуемом образце коллектора. В первом способе на каждом образце изменяют kB в пределах от kB , =100% до kB min =kB св, далее получают для крайних (1 и kB св) и двух-трех промежуточных значений kB соответствующие им величины Рн и составляют для каждого образца экспериментальный график PH =f{kB ). Затем, получив множество зависимостей PH = f(kB , ) для индивидуальных образцов коллектора, группируют их по классам коллекторов и для каждого класса составляют усредненный график Рн = = f(kB ) с характерным для этого класса значением п .
Зависимости первого типа моделируют условия, близкие к условиям переходной зоны, и могут быть применены в первую очередь для определения kB в коллекторах, расположенных в переходной зоне.
Зависимости второго типа составляют на основе семейства графиков Pn = f(kB ) для различных классов коллекторов. Эти зависимости PH max = f (kB , св) являются геометрическим местом точек, ограничивающих семейства графиков слева и имеющих координаты Рн mах и kB св , характерные для данного класса коллекторов. Такие зависимости моделируют условия в зоне предельного насыщения нефтяной или газовой залежи и могут быть применены в первую очередь для определения kB CB в коллекторах, расположенных в этой части залежи.
Определить по рп коэффициент kB можно в необсаженных скважинах, заполненных РВО, по данным БЭЗ и индукционного метода; в скважинах, обсаженных стеклопластиковыми трубами при заполнении их РВО или РНО, и в скважинах необсаженных, заполненных РНО, получить kB , можно только по диаграммам индукционного зонда.
В настоящее время метод сопротивлений — основной метод ГИС, дающий информацию о параметрах kH , kT , kH Г на стадии оперативной интерпретации данных ГИС в разведочных скважинах, законченных бурением, на стадии завершения разведки и подсчета запасов и, наконец, на стадии разработки месторождения в эксплуатационных необсаженных скважинах.
Метод сопротивлений используют для определения йн , kr , kHr в межзерновых терригенных коллекторах — чистых и глинистых песчаниках и алевролитах, в карбонатных коллекторах с межзерновой или преимущественно межзерновой пористостью с
Kп общ, >6—10%.
б)Определение коэффициентов нефтенасыщения, газонасыщения и нефтегазонасыщения для слоистых глинистых терригенных коллекторов по данным методов сопротивлений .
Слоистый глинистый терригенный коллектор представлен чередованием тонких прослоев коллектора (продуктивного или водоносного) и глины. Удельное сопротивление продуктивного слоистого коллектора рп определяется из уравнения

где рН
п, ргл
— удельное сопротивление нефте-газонасыщенного прослоя коллектора и глинистого прослоя; Хгл
— доля общей мощности слоистого коллектора, приходящаяся на глинистые прослои.
Прослои коллекторов и глин в пачке глинистого продуктивного коллектора настолько малы по мощности, что выделяются они в лучшем случае только на диаграммах микроэлектрических методов (МБК и др.), которые ие дают информации о неизмененной части коллектора. По диаграммам БЭЗ, особенно больших зондов (АО>4 м), и индукционного метода удается определить лишь интегральное значение удельного сопротивления пачки рп .

Рис. 6. Палетка для определения величины рнп по значению рп пачки и Хгл в слоистом глинистом коллекторе.
Шифр кривых — Рнп /Ргл
Величину рнп можно определить и графическим путем по палетке, представленной семейством расчетных графиков рп /ргл = f(Хгл) для различных отношений рНП /рГЛ =const (рис. 6).
Описанными способами получают параметр kB и соответствующие ему значения kн , kT или kHr (в зависимости от фазового состояния углеводородов) в прослоях продуктивного коллектора глинистой пачки. Эти значения относятся, естественно, только к суммарной эффективной мощности hэф сумм , и в формуле подсчета запасов для такого коллектора присутствует произведение кн hэф или КГ hэф сумм . Иногда рассчитывают значения kB и соответствующие ему величины kH , kT или kH Г для всей мощности пачки hп сумм :
КВ =kB hэф сумм /hп сумм

Значение kn всегда будет меньше kнг . При использовании kН , kГ или kНГ в формуле подсчета запасов применяют произведение kН hп сумм или kГ hп сумм и т. д.
Библиографический список:
1. Добрынин ВМ., Вендельштейн БЮ., Пезванов РА., Африкян А.Н., Промысловая геофизика. М.: Недра, 1986
2. Итенберг С.С., Интерпретация результатов каротажа скважин. М.: Недра, 1978.