| Похожие рефераты | Скачать .docx | Скачать .pdf |
Курсовая работа: Реализация технологии некаталитической очистки дымовых газов от оксидов азота на мусоросжигательном заводе
Введение
Очистка воздуха, загрязненного выхлопными выбросами автотранспорта, теплоэлектростанций, химических и нефтехимических производств, является актуальной проблемой. Наиболее опасными токсичными примесями, содержащимися в газовых выбросах, являются монооксид углерода (СО), углеводороды (СН) и оксиды азота (NOx ).
Метод каталитической очистки в настоящее время признан наиболее эффективным. Особенностью экологического катализа являются низкие концентрации веществ в газовых системах и необходимость обеспечения высокой степени превращения токсичных веществ, до уровня предельно допустимых концентраций (ПДК). К катализаторам очистки газовых выбросов предъявляют жесткие требования: высокая каталитическая активность, селективность, термостабильность, механическая прочность, небольшое гидравлическое сопротивление, стабильность в течение длительного времени работы, эффективность при больших объемных скоростях газового потока.
Глава 1. Методы получения азотной кислоты
Различают производство слабой (разбавленной) азотной кислоты и производство концентрированной азотной кислоты. Процесс производства разбавленной азотной кислоты складывается из трех стадий:
1) конверсии аммиака с целью получения оксида азота
4NH3 + 5О2 → 4NO + 6Н2 О
2) окисления оксида азота до диоксида азота
2NO + О2 → 2NO2
3) абсорбции оксидов азота водой
4NO2 + О2 + 2Н2 О → 4HNO3
Суммарная реакция образования азотной кислоты выражается
NH3 + 2О2 → HNO3 + Н2 О
Производство азотной кислоты по схеме АК-72.
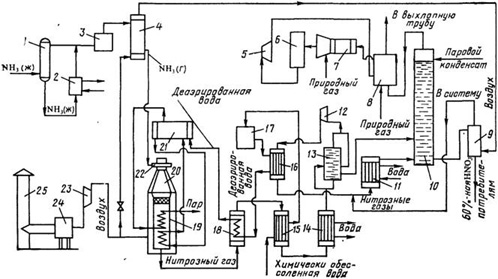
В основу схемы АК-72, разработанной в СССР, положен замкнутый энерготехнологический цикл с двухступенчатой конверсией аммиака и охлаждением нитрозных газов под давлением 0,42–0,47 МПа и абсорбцией оксидов азота при давлении 1,1—1,26 МПа; продукция выпускается в виде 60%-ной HNO3 . Первый агрегат АК-72 мощностью 380 тыс. т/год был пущен в 1976 г. Принципиальная технологическая схема процесса приведена на рисунке 1.1.

Рисунок1.1 –Технологическая схема производства азотной кислоты АК-72: 1 – ресивер; 2 – испаритель; 3, 24 – фильтры; 4, 15 – подогреватели; 5 – рекуперационная турбина; 6 – реактор каталитической очистки; 7 – смеситель; 8 – топочное устройство; 9 – продувочная колонна; 10 – абсорбционная колонна, 11, 14 – водяные холодильники; 12, 23 – компрессоры; 13 – газовый промыватель; 16, 18 – холодильники нитрозных газов; 17 – деаэрационная колонна; 19 – котел-утилизатор; 20 – контактный аппарат; 21 – барабан с сепарационным устройством; 22 – смесительная камера; 25 – труба для забора воздуха
Воздух забирают из атмосферы через трубу 25, очищают от пыли в фильтре 24, сжимают воздушным компрессором 23 до 0,42 МПа и, разделив на два потока, подают в контактный аппарат и подогреватель аммиака. Жидкий аммиак (парожидкостная смесь) через ресивер 1 поступает в испаритель 2, где испаряется при 10–16 °С и давлении 0,6 МПа.
После испарителя газообразный аммиак очищают от масла и механических примесей в фильтре 3 и направляют в подогреватель аммиака 4, где он нагревается до 80–120 °С воздухом.
Очищенный воздух и аммиак поступают в смесительную камеру 22 контактного аппарата 20. Образующаяся аммиачно-воздушная смесь содержит 9,6–10,0% NH3 . Пройдя тонкую очистку в фильтре, встроенном в контактный аппарат, аммиачно-воздушная смесь поступает на двухступенчатый катализатор, состоящий из трех платиноидных сетоь и слоя неплатинового катализатора. Нитрозные газы при температуре 840–860 °С поступают в котел-утилизатор 19, расположенный под контактным аппаратом, где за счет их охлаждения получают пар давлением 40 МПа с температурой 440 °С. Котел питают химически очищенной водой, деаэрированной в колонне 17. Деаэрированная вода проходит теплообменник 16, где нагревается нитрозными газами до 150 °С, экономайзер 18 и затем поступает в барабан котла-утилизатора 21.
Нитрозные газы после котла-утилизатора охлаждаются в экономайзере 18, отдают свою теплоту в подогревателе 15 и затем поступают в водяной холодильник 14 для дальнейшего охлаждения до 55 СС. При охлаждении нитрозных газов происходит конденсация паров воды с образованием 40–45%-ной азотной кислоты, которая подается в газовый промыватель 13. Сюда же поступают нитрозные газы.
В промывателе происходит одновременно с охлаждением промывка нитрозных газов от нитрит-нитратных солей и дальнейшая конденсация азотной кислоты. Кислота из нижней части промывателя подается в абсорбционную колонну 10, а нитрозные газы сжимаются в компрессоре 12 до 11–12,6 МПа, нагреваясь при этом до 210–230 °С. После сжатия нитрозные газы охлаждают в холодильнике 16 до 155–165 °С. в холодильнике 11 второй ступени до 60–65 °С и подают в абсорбционную колонну 10. На тарелках колонны расположены земеевики для охлаждения кислоты. Сверху в колонну поступает паровой конденсат (Н2 O) с температурой не выше 40 °С. Снизу колонны выводится 58–60%-ная азотная кислота; она поступает в продувочную колонну 9 для удаления растворенных в ней оксидов азота и далее направляется в хранилище.
Отходящий газ из абсорбционной колонны нагревается в подогревателе (топочном устройстве) 8, смешивается в смесителе 7 с природным газом и подогретый до 480 °С направляется на каталитическую очистку от оксидов азота в реактор. Катализатором очистки служит алюмопалладиевый катализатор АПК-2. После каталитического разложения выхлопные газы, содержащие до 0,008% оксидов азота при температуре 750 °С, поступают в рекуперационную турбину 5, входящую в состав газотурбинного агрегата. Здесь тепловая энергия выхлопных газов преобразуется в механическую с одновременным снижением давления газа до 0,95–1,05МПа. Энергия, вырабатываемая в газовой турбине, используется для привода компрессоров 12 и 23 (нитрозного и воздушного).
Производство слабой азотной кислоты под повышенным давлением.
В 1960-х годах разработан агрегат по производству азотной кислоты мощностью 120 тыс. т год под давлением 0,716 МПа с использованием высокотемпературной каталитической очистки выхлопных газов, выпускающий продукцию в виде 53-58%-ной HNO3 [1]. При разработке этой схемы были пересмотрены вопросы экономической эффективности производства по схеме АК-72, в результате чего уменьшена мощность установки с 380 тыс. тонн до 120 тыс. тонн в год и снижено давление во всей схеме. В частности, абсорберы работают при давлении 0,5–0,7 МПа. Улучшена схема очистки хвостовых газов.
Производство концентрированной азотной кислоты прямым синтезом из оксидов азота.
Прямой синтез HNО3 основан на взаимодействии жидких оксидов азота с водой и газообразным кислородом под давлением до 5 МПа по уравнению 2N2 O4 + O2 + 2H2 O → 4HNO3
100%-ный диоксид азота при атмосферном давлении и температуре 21,5 °С полностью переходит в жидкое состояние. При окислении аммиака полученный NO окисляется в NO2 , содержание которого в газовой смеси составляет около 11%. Перевести диоксид азота такой концентрации в жидкое состояние при атмосферном давлении не представляется возможным, поэтому для сжижения оксидов азота применяют повышенное давление.
Концентрирование азотной кислоты с помощью водоотнимающих веществ. Получить концентрированную азотную кислоту перегонкой разбавленной кислоты невозможно. При кипении и перегонке разбавленной азотной кислоты ее можно упарить лишь до содержания 68,4 % HNO3 (азеотропная смесь), после чего состав перегоняемой смеси не изменится [1].
В промышленности перегонку разбавленных водных растворов азотной кислоты осуществляют в присутствии водоотнимающих веществ (концентрированная серная кислота, фосфорная кислота, концентрированные растворы нитратов и др.). Применение водоотнимающих веществ дает возможность понизить содержание водяных паров над кипящей смесью и увеличить содержание паров азотной кислоты, при конденсации которых получается 98%-ная HNО3 .
Технологическая схема концентрирования азотной кислоты с применением серной кислоты показана на рисунке 1.2.

Рисунок 1.2 – Схема концентрирования разбавленной азотной кислоты в присутствии серной кислоты: 1, 4 – напорные баки для азотной и серной кислоты; 2 – контрольные фонари; 3 – испаритель разбавленной азотной кислоты; 5 – коробка для регулировании подачи кислоты,;6 – концентрационная колонна, 7 – холодильник конденсатор; 8 – холодильник кислоты, циркулирующей в башне; 9 –вентилятор: 10 – поглотительная башня; 11 – сборник; 12 – насос; 13 – холодильник концентрированной азотной кислоты, 14 – холодильник отработанной серной кислоты
Разбавленная азотная кислота из напорного бака 1 подается в колонну 6 через два расходомера 2, включенные параллельно. Один поток кислоты проходит в испаритель 3 и подается в виде смеси жидкости и пара на 10-ю тарелку колонны 6, другой поток без подогрева поступает на вышележащую тарелку [1].
Серная кислота из напорного бака 4 через регулятор 5 подается в верхнюю часть колонны 6 выше ввода холодного потока азотной кислоты. В нижнюю часть колонны вводится острый пар, при нагревании которым из тройной смеси начинает испаряться азотная кислота.
Пары азотной кислоты при температуре 70–85 °С, поднимаясь вверх, выходят через штуцер в крышке колонны и поступают в холодильник-конденсатор 7. В этих парах имеются примеси оксидов азота и воды.
В холодильнике-конденсаторе пары азотной кислоты при температуре около 30 °С конденсируются с образованием 98–99%-ной HNО3 , при этом оксиды азота частично поглощаются этой кислотой. Концентрированная азотная кислота, содержащая оксиды азота, направляется на две верхние тарелки и проходит их последовательно, причем оксиды выдуваются из раствора парами азотной кислоты, поступающими в конденсатор 7. Несконденсировавшиеся пары азотной кислоты и выделившиеся оксиды азота направляют на абсорбцию в башню 10, орошаемую водой. Полученная 50%-ная кислота поступает в сборник 11 и вновь направляется на концентрирование. Концентрированную азотную кислоту после охлаждения направляют на склад готовой продукции.
Отработанная серная кислота, содержащая 65–85% H2 SO4 , поступает на концентрирование. При концентрировании азотной кислоты с применением 92–93%-ной серной кислоты расход последней значительно сокращается при подаче на концентрирование 59–60%-ной HNO3 вместо 48–50%-ной. Поэтому в некоторых случаях выгодно проводить предварительное концентрирование 50%-ной HNO3 до 60%-ной путем простого упаривания.
Большим недостатком концентрирования азотной кислоты с помощью серной кислоты является высокое содержание паров и тумана H2 SO4 в выхлопных газах после электрофильтров (0,3–0,8 г/м3 газа). Поэтому серную кислоту заменяют, например, нитратом магния или цинка.
Концентрирование азотной кислоты с помощью нитрата магния.
Этот способ концентрирования обеспечивает получение чистой концентрированной азотной кислоты без вредных выбросов в атмосферу. Однако у него есть ряд существенных недостатков, не позволяющих использовать такой способ повсеместно. В первую очередь это связано с повышенной по сравнению с другими способами себестоимостью получаемого продукта и проблемы утилизации трудно перерабатываемых твердых отходов.
Одним из способов уменьшения выбросов и повышения эффективности производства аммиака является применение энерготехнологической схемы с парогазовым циклом, в котором в качестве рабочей теплоты используется не только теплота водяного пара, но и продуктов сгорания топлива.
Такая схема реализована в ряде производств химической технологии. К достоинствам этого химико-технологического процесса относятся: 1) использование теплоты промежуточных реакций для сжатия сырья (рекуперация энергии); 2) возможность организовать тщательную очистку отработанных газов [1].
Технологическая схема производства азотной кислоты под давлением 0,7 МПа.
Атмосферный воздух проходит тщательную очистку в двухступенчатом фильтре 1 (первая ступень фильтра выполнена из лавсановой ткани, вторая – из ткани Петрянова). Очищенный воздух сжимают двухступенчатым воздушным компрессором. В первой ступени 18 воздух сжимают до 0,35 МПа, при этом он нагревается до 165–175 °С за счет адиабатического сжатия. После охлаждения воздух направляют на вторую ступень сжатия 16, где его давление возрастает до 0,716 МПа.

Рисунок 2. -Схема производства азотной кислоты под давлением 0,7 МПа: 1 – фильтр воздуха; 2 – реактор каталитической очистки; 3 – топочное устройство; 4 – подогреватель метана; 5 – подогреватель аммиака; 6 – смеситель аммиака и воздуха; 7 – холодильник-конденсатор; 8 – сепаратор; 9 – абсорбционная колонна: 10 - продувочная колонна; 11 – подогреватель отходящих газов; 12 – подогреватель воздуха; 13– сосуд для окисления нитрозных газов; 14 – контактный аппарат; 15 – котел-утилизатор; 16, 18 – двухступенчатый турбокомпрессор: 17 – газовая турбина
Основной поток воздуха после сжатия нагревают в подогревателе воздуха 12 до 250–270 °С теплотой нитрозных газов и подают на смешение с аммиаком в смеситель 6.
Газообразный аммиак, полученный путем испарения жидкого аммиака, после очистки от влаги, масла и катализаторной пыли через подогреватель 5 при температуре 150 °С также направляют в смеситель 6. Смеситель совмещен в одном аппарате с поролитовым фильтром. После очистки аммиачно-воздушную смесь с содержанием NH3 не более 10% подают в контактный аппарат 14 на конверсию аммиака.
Конверсия аммиака протекает на платинородиевых сетках при температуре 870–900 °С, причем степень конверсии составляет 96%. Нитрозные газы при 890–910 °С поступают в котел-утилизатор 15, расположенный под контактным аппаратом. В котле за сжег охлаждения нитрозных газов до 170 °С происходит испарение химически очищенной деаэрированной воды, питающей котел-утилизатор; при этом получают пар с давлением 1,5 МПа и температурой 230 °С, который выдается потребителю.
После котла-утилизатора нитрозные газы поступают в окислитель нитрозных газов 13. Он представляет собой полый аппарат, в верхней части которого установлен фильтр из стекловолокна для улавливания платинового катализатора. Частично окисление нитрозных газов происходит уже в котле-утилизаторе (до 40%).
В окислителе 13 степень окисления возрастает до 85%. За счет реакции окисления нитрозные газы нагреваются до 300–335 °С. Эта теплота используется в подогревателе воздуха 12. Охлажденные в теплообменнике 12 нитрозные газы поступают для дальнейшего охлаждения в теплообменник 11, где происходит снижение их температуры до 150 ºС и нагрев выхлопных (хвостовых) газов до 110–125 °С. Затем нитрозные газы направляют в холодильник-конденсатор 7, охлаждаемый оборотной водой. При этом конденсируются водяные пары и образуется слабая азотная кислота. Нитрозные газы отделяют от сконденсировавшейся азотной кислоты в сепараторе 8, из которого азотную кислоту направляют в абсорбционную колонну 9 на 6–7-ю тарелку, а нитрозные газы – под нижнюю тарелку абсорбционной колонны. Сверху в колонну подают охлажденный паровой конденсат.
Образующаяся в верхней части колонны азотная кислота низкой концентрации перетекает на нижележащие тарелки. За счет поглощения оксидов азота концентрация кислоты постепенно увеличивается и на выходе достигает 55–58%, причем содержание растворенных в ней оксидов азота достигает ~1%. Поэтому кислота направляется в продувочную колонну 10, где подогретым воздухом из нее отдувают оксиды азота, и отбеленная азотная кислота поступает на склад. Воздух после продувочной колонны подается в нижнюю часть абсорбционной колонны 9.
Степень абсорбции оксидов азота достигает 99%. Выходящие из колонны хвостовые газы с содержанием оксидов азота до 0,11% при температуре 35 °С проходят подогреватель 11, где нагреваются до 110–145 °С и поступают в топочное устройство (камера сжигания) 3 установки каталитической очистки. Здесь газы нагреваются до температуры 390–450 °С за счет горения природного газа, подогретого предварительно в подогревателе 4, и направляются в реактор с двухслойным катализатором 2, где первым слоем служит оксид алюминия, с нанесенным на него палладием, вторым слоем – оксид алюминия. Очистку осуществляют при 760 °С.
Очищенные газы поступают в газовую турбину 17 при температуре 690–700 °С. Энергия, вырабатываемая турбиной за счет теплоты хвостовых газов, используется для привода турбокомпрессора 18. Затем газы направляют в котел-утилизатор и экономайзер (на схеме не показаны) и выбрасывают в атмосферу. Содержание оксидов азота в очищенных выхлопных газах составляет 0,005–0,008%, содержание СО2 – 0,23%.
Глава 2. Реализация технологии некаталитической очистки дымовых газов от оксидов азота на мусоросжигательном заводе
Процессы термического обезвреживания отходов сопровождаются образованием комплекса загрязняющих веществ, которые выбрасываются с дымовыми газами в атмосферу. В их числе оксиды азота (NOx ), хлорид и фторид водорода, оксиды серы, зола, сажа, диоксины и фураны. В связи с этим, наряду с максимально полным использованием энергетического потенциала органической составляющей отходов возникает необходимость снижения до требуемых норм содержания опасных загрязняющих веществ в дымовых газах мусоросжигательных установок. С этой целью современные установки термического обезвреживания отходов должны быть оборудованы многоступенчатыми системами газоочистки. В соответствии с нормативами ЕС содержание NOx в дымовых газах мусоросжигательных установок не должно превышать 200 мг/м3 (в пересчете на NO2 при содержании 11 об. % О2 в сухом газе). Фактическая концентрация NOx достигает 600 мг/м3 и более. В мировой практике для очистки от NOx дымовых газов тепловых агрегатов, в том числе мусоросжигательных котлов, в основном используются технологии селективного каталитического восстановления (СКВ) или селективного некаталитического восстановления (СНКВ). Они основаны на восстановлении NOx аммиаком или карбамидом до молекулярного азота:
4NH3 + 4NO + O2 = 4N2 + 6H2 O,
2CO(NH2 )2 + 4NO + O2 = 4N2 + 2CO2 + 4H2 O.
Принципиальное различие технологий СКВ и СНКВ заключается в том, что в процессах СКВ эффективное восстановление NOx происходит на поверхности катализатора при температуре 200–400 °С, а в процессах СНКВ — в газовой фазе при температуре 850–1 050 °С. Основное преимущество методов СНКВ — отсутствие необходимости использования катализатора и оборудования для его размещения. В связи с этим, по разным оценкам, стоимость строительства систем СНКВ примерно на порядок ниже, чем установок СКВ. В РГУ нефти и газа имени И. М. Губкина разработаны процессы некаталитической очистки с использованием аммиака и карбамида в качестве восстановителя оксидов азота. Системы очистки используются в тепловых агрегатах с объемом дымовых газов от 10 000 до 400 000 м3 /ч. Эффективность очистки газов в промышленных условиях составляет от 75 до 90 %. Система некаталитической очистки газов с использованием в качестве восстановителя карбамида реализована на трех технологических линиях Московского мусоросжигательного завода № 2. Технологическая схема системы очистки приведена на рис. 1.

Рис. 1. Технологическая схема системы очистки дымовых газов от NOx на Московском мусоросжигательном заводе № 2
Твердый карбамид из хранилища с помощью винтового питателя поступает в емкость для приготовления раствора, куда одновременно подается химически очищенная вода. Приготовленный раствор карбамида по сигналу датчика уровнемера автоматически перекачивается в рабочие емкости, затем насосами-дозаторами подается в смесители. Полученная в смесителях восстановительная смесь посредством специальной распределительной системы вводится в расчетную зону топочной камеры мусоросжигательных котлов. Процесс восстановления NOх карбамидом в случаях перерасхода восстановителя, неэффективного смешения его с дымовыми газами или снижения температуры в зоне ввода восстановителя ниже оптимальных значений может сопровождаться проскоком непрореагировавшего аммиака. Содержание NH3 в дымовых газах регламентируется и в соответствии с европейскими нормами не должно превышать 10 мг/нм3 . Для контроля содержания NOх и NH3 в дымовых газах используются автоматические газоанализаторы GM 31 фирмы SICK (Германия), которые позволяют определять содержание каждого компонента в режиме реального времени непосредственно в газовом потоке. Процесс очистки полностью автоматизирован и управляется с помощью системы АСУТП. Эффективность очистки газов составляет от 70 до 85 % в зависимости от режима работы котлов. Концентрация аммиака в очищенных газах не превышает 10 мг/нм3 и составляет, как правило, 3–5 мг/нм3 .
На рис. 2 приведен пример рабочей диаграммы, отражающей изменения основных параметров процесса очистки газов во времени.

Рис. 2. Технологические показатели процесса очистки в режиме реального времени: 1 — концентрация NH3 в дымовых газах, мг/нм3 ; 2 — концентрация NОx в дымовых газах, мг/нм3 ; 3 — расход раствора карбамида, кг/ч; 4 — расход пара, кг/ч; 5 — расход дымовых газов, нм3 /ч
По основным технологическим показателям (степени очистки газов от оксидов азота и содержанию аммиака в очищенных газах) система очистки превосходит зарубежные аналоги, а ее стоимость примерно на порядок ниже. Внедрение технологии очистки на Московском мусоросжигательном заводе № 2 сэкономило около 4 млн дол. США. Полученные результаты показывают, что использование в мусоросжигательных установках и других тепловых агрегатах технологии СНКВ обеспечивает:
– выполнение современных нормативов по выбросам оксидов азота с дымовыми газами;
– достижение перспективных, более жестких нормативов.
В связи с переводом подавляющего большинства ТЭС и котельных Европейской части России на природный газ одним из основных загрязняющих атмосферу компонентов дымовых газов становятся оксиды азота (NO,), которые, обладая высокой токсичностью, способны образовывать еще более токсичные комплексы, а также способствовать образованию фотохимических туманов (смогов). Если переход на сжигание "чистых" с точки зрения загрязнения воздушного бассейна топлив позволяет резко сократить, а иногда полностью ликвидировать все прочие выбросы токсогенов, то на сокращение оксидов азота это не существенно не влияет. В то же время единственным способом получения оксидов азота для промышленного производства азотной кислоты является каталитическое окисление аммиака кислородом воздуха с последующим поглощением полученных оксидов азота водой. При этом стоимость азотной кислоты, полученной на основе этих процессов, является высокой, а произвоство энергозатратным и экологически опасным. осударственного технического университета разработаны периодический и непрерывный способы получения азотной кислоты из дымовых газов, которые основаны на процессах очистки дымовых газов теплогенераторов, работающих на безсернистом топливе (природном газе), от оксидов азота с утилизацией их в форме азотной кислоты. Они позволяют резко снизить расход тепловой и электрической энергии на проведение процесса, утилизовать тепло дымовых газов и повысить экологические и экономические показатели котельной установки (Заявки на изобр. РФ №2008128622, №2008138783, 2008). В основу получения азотной кислоты при очистке дымовых газов, образуемых при сжигании природного газа, положен их состав, в котором отсутствуют оксиды серы (SO,) (природный газ предварительно очищают от серосодержащих компонентов), а основным вредным компонентом являются оксиды азота (NO,), возникающие в процессе горения. Количество NO, определяется режимом горения [1], возможностью их быстрого окисления и поглощения конденсатом водяных паров в присутствии озона с образованием раствора сильно разбавленной азотной кислоты (кислого конденсата) [2], а также значениями температур замерзания чистой азотной кислоты и ее комплексов с водой, которые значительно ниже температуры замерзания воды (температура плавления чистой HN03 равна -42,0 "С; гидратного комплекса Н2 0 HNO, - -38 °С; H2 0-3HN03 - -18,47 °С) [3].
Глава 3. Утилизация теплоты и снижение выбросов оксидов азота котлами путем использования контактной комбинированной теплоутилизационной установки
Комбинированная технология предназначена для снижения выбросов оксидов азота, понижения температуры и утилизации теплоты уходящих газов агрегатов, сжигающих газообразное топливо. Основу системы составляет комбинированный теплообменник, который включает в себя контактный экономайзер и контактный воздухоподогреватель, объединенные в общий водяной контур с циркуляционным насосом и промежуточным теплообменником. Технология предусматривает снижение образования оксидов азота за счет подачи в топочную камеру увлажненного и подогретого в контактном воздухоподогревателе дутьевого воздуха. Дальнейшая очистка происходит за счет промывания продуктов сгорания в контактном водяном экономайзере (абсорбере) и выведения из цикла СО2 в декарбонизационной колонне. В процессе утилизируется как явная теплота продуктов сгорания, так и скрытая теплота конденсации содержащегося в них водяного пара. Внедрение этой технологии позволяет снизить выбросы оксидов азота в атмосферу не менее чем на 50-60%, уменьшить на 8-10% расход топлива (природного газа) и получить конденсат, пригодный для подпитки теплосети. Стоимость изготовления такой системы "под ключ", например, для котла производительностью 10 Гкал составляет около 20 тыс. долларов США; срок окупаемости составляет 1 - 1,5 года.

Система теплоутилизации с контактным комбинированным теплообменником предназначена для снижения выбросов оксидов азота, понижения температуры и утилизации тепла уходящих газов агрегатов, сжигающих газообразное топливо.
Система представляет собой комбинированный теплообменник, который включает в себя расположенные в одном корпусе один над другим контактный экономайзер и воздухоподогреватель, объединенные в общий водяной контур с циркуляционным насосом и промежуточным теплообменником. Работает система следующим образом. Уходящие продукты сгорания подаются в контактную камеру экономайзера, где при непосредственном контакте с нагреваемой водой охлаждаются и через каплеуловитель дымососом удаляются в дымовую трубу. Часть продуктов сгорания проходит по байпасному газоходу мимо экономайзера для поддержания "сухого" режима дымовой трубы.
Нагретая в экономайзере вода собирается в поддоне и насосом подается частично на водораспределитель контактного воздухоподогревателя, откуда поступает на насадку контактной камеры, где при непосредственном контакте с холодным воздухом охлаждается и стекает в поддон. Остальная часть нагретой воды насосом подается через промежуточный теплообменник на систему защиты от обмерзания, а оттуда сливается в поддон. В теплообменнике происходит нагрев воды, подаваемой на внешние потребители (химводоочистку, систему горячего водоснабжения и т.п.). Охлажденная вода из поддона воздухоподогревателя через патрубки с гидрозатворами, соединенными с водораспределителем, подается для нагрева на насадку контактной камеры экономайзера.
Нагретый и увлажненный в контактном воздухоподогревателе воздух подается через каплеуловитель на всосдутьевого вентилятора. Для подсушки насыщенного влагой нагретого воздуха из верхней зоны котельной. Увлажнение дутьевого воздуха позволяет в 2-2,5 раза снизить выбросы оксидов азота.
Конструктивное исполнение аппаратов (экономайзера и воздухоподогревателя) один над другим уменьшает площадь их установки. Монтаж производится блоками квадратного сечения, что позволяет по условиям компоновки изменять расположение газовых и воздушных патрубков с шагом 90о.
Схема теплоутилизации и конструкция теплообменника ЭКТ разрабатываются конкретно для каждого объекта и постоянно совершенствуются. Дымовые газы из транзитного газохода направляются в зону обработки А, где смешиваются с озоновоздушной смесью в камере предварительного окисления I, в которой происходит окисление монооксидов азота (NO), находящихся в дымовых газах, до диоксидов (N02 ) озоном и кислородом воздуха. После этого в теплобменно-конденсационной и абсорбционно-конденсационной секциях II и III происходит охлаждение их до температуры ниже температуры точки росы, конденсация водяных паров в трубчатых теплообменниках, абсорбция диоксидов азота образовавшимся конденсатом с получением кислого конденсата (раствора разбавленной азотной кислоты с концентрацией около 1 % по массе), стекающего в поддон. При этом в условиях конденсации скорость кислотообразования возрастает по сравнению с обычной абсорбцией оксидов азота в 2,6 — 9,4 раза [4]. Кислый конденсат из поддонов секций II и III зоны обработки А насосом Б подают в камеру 1 утилизатора В, работающую в холодном режиме, через штуцер 3 на верхнюю наклонную щелевую полку 7, на которой он контактирует с поднимающимся снизу потоком холодного воздуха температурой -5--15 "С, поступающим в камеру 1 через патрубок 6. В камере 1 в результате многократного противоточного контакта кислого конденсата на наклонных щелевых полках 7, стекающего с полки на полку под действием силы тяжести, с потоком холодного воздуха, происходит охлаждение конденсата от температуры 50 — 60 °С до О °С и ниже, сопровождаемое образованием льда из воды, который остается на полках 7, а оставшаяся незамерзшая часть кислого конденсата, представляющая собой смесь гидратных комплексов азотной кислоты (H2 OHN03 и H2 0-3HN03 ), стекает в поддон камеры 1, откуда его через патрубок 4 направляют в емкость для хранения азотной кислоты (на рисунке не показана). Уходящий поток нагретого воздуха нагревается до температуры 10 — 15 "С и через патрубок 5 добавляется в дутьевой воздух перед подачей его в зону обработки А на охлаждение дымовых газов. При этом время работы камеры 1 в холодном режиме определяется концентрацией получаемой азотной кислоты, которую принимаютравной известной концентрации гидратного комплекса H2 0-3HN03 с меньшей температурой замерзания, а именно 53 % по массе. Параллельно описанному процессу выделения азотной кислоты из кислого конденсата в камере 1 утилизатора В, работающей в холодном режиме, очищенные дымовые газы подают в камеру 2 утилизатора В, работающую в горячем режиме (регенерации). Ее наклонные полки покрыты льдом, который в результате многократного контакта с горячими дымовыми газами тает, талая вода стекает в поддон, откуда через патрубок 4 ее направляют в сборник конденсата (на рисунке не показан), а дымовые газы в результате многократного контакта со льдом охлаждаются, дополнительно очищаются от оксидов азота и конденсата и через патрубок 6, газоход и дымовую трубу (на рисунке не показаны) выводятся в атмосферу. Время работы камеры 2 в горячем режиме принимают равным времени работы в холодном режиме камеры 1. По окончании работы камеры 1 в холодном режиме и опорожнении поддона от азотной кислоты ее переключают на горячий режим работы, направляя в патрубок 5 очищенные дымовые газы из зоны обработки А. Камеру 2 переключают на холодный режим работы, направляя в нее кислый конденсат из поддонов зоны обработки А через штуцер 3 и поток холодного воздуха через патрубок 5, после чего цикл повторяется. При этом в зимнее время используется наружный воздух, а при температуре выше -5 "С его охлаждают в холодильной установке, холодопроизводительность которой определяют по максимальной летней температуре в течение пяти дней.
Схема установки для очистки дымовых газов от оксидов азота и получения азотной кислоты непрерывным способом отличается от рассмотренной схемы конструкцией утилизатора В. В качестве утилизатора В при непрерывном способе используется вращающийся роторный утилизатор, состоящий из цилиндрического короба, разделенного плитой на холодный и горячий сектор. В короб помещен ротор с радиальными ячейками, заполненными насадкой, изготовленной из кислотостойкого материала с развитой поверхностью, в которых непрерывно происходят вышеописанные процессы замораживания и размораживания кислого конденсата с выделением раствора 50 %-ной азотной кислоты. Экономическая и экологическая эффективность предлагаемого способа получения азотной кислоты при очистке дымовых газов от оксидов азота подтверждается следующим примером. При конденсации водяных паров дымовых газов в зоне обработки А выделяется теплота в количестве 10,764 ккал/моль (2630 кДж/кг), тогда как расход холода на замерзание воды кислого конденсата в утилизаторе Б равен 1,4363 ккал/моль (348 кДж/кг) [3], т. е. количество утилизированной энергии в 7,5 раз превышает энергию, затраченную на получение холода для охлаждения воздуха в теплое время года (в холодное время холодильная установка не используется). Кроме того, при снижении концентрации оксидов азота в дымовых газах, например, от 0,35 до 0,1 г/м3 конденсатом водяных паров поглощается 0,25 г/м3 NO„ состоящих на 95 — 99 % из NO [3], молекулярная масса которых и соответственно масса после их окисления до N02 и поглощения водой увеличивается до 0,5 г на 1 м3 . Расчет и справочные данные показывают, что при сжигании природного газа и коэффициенте избытка воздуха в уходящих газах аух =1,33 средний расход дымовых газов на единицу мощности котла (1 мВт) составляет приблизительно 1500 м/ч [6], из чего следует, что удельное количество получаемой HNO. (в пересчете на 100 %-ную концентрацию) составит 0,5 кг/ч, или 1 кг/ч 50%-ной азотной кислоты на 1 мВт установленной мощности котла. При времени работы котла, оснащенного предлагаемой установкой, 8000 ч в год получаем, что I мВт установленной мощности теплогенератора обеспечит получение 8 т/год 50 %-ной азотной кислоты. Соответственно средняя ТЭС мощностью 1000 мВт, работающая на природном газе, при относительно небольших затратах на оборудование предлагаемой установкой очистки и утилизации обеспечит, наряду с очисткой дымовых газов от оксидов азота и удушением экологических характеристик окружающей атмосферы в месте своего расположения, получение практически бесплатной азотной кислоты в количестве 8000 т/год, что позволит окупить все расходы на очистку и получить дополнительную прибыль от ее реализации. Кроме того, попутное получение азотной кислоты хотя бы на нескольких ТЭС позволит сократить производство азотной кислоты на специализированных предприятиях, являющихся крупнейшими загрязнителями окружающей среды, и дополнительно (в масштабе региона или страны) снизить выбросы вредных веществ в окружающую среду.
Таким образом, совместный процесс очистки дымовых газов от оксидов азота с выделением из продуктов очистки азотной кислоты повышает экономическую и экологическую эффективность процесса очистки дымовых газов и работы теплогенерирующей установки в целом.
Литература
очистка воздух автотранспорт теплоутилизационный
1. Зельдович Я.Б. Окисление азота при горении. М.-Л.: АН СССР, 1947.
2. Ежов B.C. Снижение вредных газообразных выбросов источников центрального теплоснабжения // Промышленная энергетика. 2006. № 12.
3. Справочник химика. Т. I. М.-Л.: Химия, 1965.
4. Производство азотной кислоты в агрегатах большой единичной мощности /Под ред. В.М. Олевского. М.: Химия, 1985.
Похожие рефераты:
Проект реконструкции цеха первичной переработки нефти и получения битума на ОАО «Сургутнефтегаз»
Разработка технологии концентрирования серной кислоты
Программа для поступающих в вузы (ответы)
Перевод на природный газ котла ДКВР 20/13 котельной Речицкого пивзавода
Проектирование мастерской по производству 3,5-динитробензойной кислоты мощностью 13 тонн/год
Перевозка природного газа морем
Переработка нефти и газа на ОАО "Татанефтегазопереработка"
Биохимическая очистка сточных вод нефтеперерабатывающих предприятий
Очистка сточных вод поселка городского типа производительностью 6000 м3 сутки