| Скачать .docx |
Реферат: Расчёт ректификационной колонны 6непрерывного действия для разделения бинарной смеси бензол - у
ЗАДАНИЕ НА КУРСОВОЙ ПРОЕКТ
Рассчитать ректификационную колонну непрерывного действия для разделения бинарной смеси бензол - уксусная кислота по следующим данным:
1. Расход исходной смеси GF = 5,0 кг/с.
2. Содержание низкокипящего компонента - бензола в процентах по массе:
· В исходной смеси – xF = 35%;
· В дистилляте – xD = 90 %;
· В кубовом остатке – xW = 6 %.
3. Колонна работает под атмосферным давлением.
4. Тип ректификационной колонны – тарельчатая колпачковая.
Рассчитать холодильник дистиллята для ректификационной колонны (кожухотрубчатый теплообменник), если известно, что для охлаждения используется вода, начальная температура 15 0 С, конечная - 35 0 С.
СОДЕРЖАНИЕ
ВВЕДЕНИЕ 4
1. ТЕХНОЛОГИЧЕСКАЯ СХЕМА РЕКТИФИКАЦИИ 5
2. ПОДБОР МАТЕРИАЛА 7
3. ИСХОДНЫЕ ДАННЫЕ 8
4. ТЕХНОЛОГИЧЕСКИЙ РАСЧЕТ РЕКТИФИКАЦИОННОЙ КОЛОННЫ 10
5. МЕХАНИЧЕСКИЙ РАСЧЕТ УСТАНОВКИ 19
6. РАСЧЕТ КОЖУХОТРУБЧАТОГО ТЕПЛООБМЕННИКА 2 6
ЗАКЛЮЧЕНИЕ 30
СПИСОК ЛИТЕРАТУРЫ 3 1
ВВЕДЕНИЕ
Ректификация – многократная дистилляция, проводимая таким образом, что восходящий поток пара взаимодействует с нисходящим потоком жидкости, обогащенной легколетучим компонентом. В результате массопередачи поднимающийся пар обогащается легколетучим компонентом, а стекающая жидкость труднолетучим. Ректификация заключается в противоточном взаимодействии паров, образующихся при перегонке, с жидкостью, получающейся при конденсации паров.
Разделение осуществляется обычно в колонных аппаратах при многократном или непрерывном контакте фаз. При каждом контакте из жидкости испаряется преимущественно низкокипящий компонент, которым обогащаются пары, а из паровой - конденсируется преимущественно высококипящий компонент, переходящий в жидкость. В результате обмена компонентами между фазами в конечном счете пары представляют собой почти чистый низкокипящий компонент. Эти пары выходящие из верхней части колоны после их конденсации в отдельном аппарате дают дистиллят (верхний продукт) и флегму - жидкость, возвращающуюся для орошения колоны и взаимодействия с поднимающимися в колоне парами. Снизу удаляется жидкость представляющая собой почти чистый высококипящий компонент - кубовый остаток (нижний продукт). Часть остатка испаряют в нижней части колоны для получения восходящего потока пара.
Ректификация известна с начала девятнадцатого века, как один из важнейших технологических процессов главным образом спиртовой и нефтяной промышленности. В настоящее время ректификацию всё шире применяют в самых различных областях химической технологии, где выделение компонентов в чистом виде имеет весьма важное значение (в производных органического синтеза, изотопов, полупроводников и различных других веществ высокой чистоты).
1. ТЕХНОЛОГИЧЕСКАЯ СХЕМА РЕКТИФИКАЦИИ
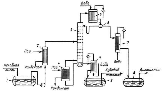
Схема ректификационной установки непрерывного действия

1 – емкость для исходной смеси; 2 – подогреватель; 3 – колонна;
4 – кипятильник; 5 – дефлегматор; 6 – делитель флегмы; 7 – холодильник; 8 – сборник дистиллята; 9 – сборник кубового остатка
Рис. 1.1.
Исходную смесь из емкости 1 центробежным насосом подают в теплообменник 2 , где она подогревается до температуры кипения. Нагретая смесь поступает на разделение в ректификационную колонну 3 , где состав жидкости равен составу исходной смеси xF . Стекая вниз по колонне, жидкость взаимодействует с поднимающимся вверх паром, образующимся при кипении кубовой жидкости в кипятильнике 4 . Начальный состав пара примерно равен составу кубового остатка xW ,т. е. обеднен легколетучим компонентом. В результате массообмена с жидкостью пар обогащается легколетучим компонентом. Для более полного обогащения верхнюю часть колонны орошают в соответствии с заданным флегмовым числом жидкостью (флегмой) состава х D , получаемой в дефлегматоре 5 путем конденсации пара, выходящего из колонны. Часть конденсата выводится из дефлегматора в виде готового продукта разделения - дистиллята, который охлаждается в теплообменнике 7 и направляется в емкость 8 .
Из кубовой части колонны насосом непрерывно выводится кубовая жидкость - продукт, обогащенный труднолетучим компонентом, который охлаждается в теплообменнике 7 и направляется в емкость 9 .
Таким образом, в ректификационной колонне осуществляется непрерывный неравновесный процесс разделения исходной бинарной смеси на дистиллят (с высоким содержанием легколетучего компонента) и кубовый остаток (обогащенный труднолетучим компонентом).
2. ПОДБОР МАТЕРИАЛА
При конструировании химической аппаратуры следует применять стойкие металлические и неметаллические конструкционные материалы в заданных агрессивных средах. Материалы должны быть химически и коррозионностойкими в заданной среде при её рабочих параметрах, обладать хорошей свариваемостью и соответствующими прочностными и пластическими характеристиками в рабочих условиях, допускать холодную и горячую механическую обработку, а также иметь возможно низкую стоимость и быть недефицитными. При выполнении прочностных расчетов в первую очередь сталкиваются с необходимостью оценки общей поверхностной коррозии выбираемого конструкционного материала, характеризующегося проницаемостью П мм/год.
Всегда нужно стремиться к выбору конструкционных материалов, характеризующихся минимальной проницаемостью.
В расчетах аппаратуры на прочность потеря по толщине материала на коррозию учитывается соответствующей прибавкой С, определяемой амортизационным сроком службы аппарата и проницаемость по формуле:
С = ПТа = 0,1·20 = 2мм. , где П ≤ 0,1 мм/год .
С – прибавка к расчетным толщинам; П = 0,1мм/год – скорость коррозии; Та = 20лет – срок службы аппарата.
Принимаем сталь Х18Н1ОТ, для которой
= 134МПа. [4]
[
] - допускаемое напряжение.
[
] =
η
= 1·134 = 134МПа
η = 1 – поправочный коэффициент, учитывающий вид заготовки.
Сталь Х18Н1ОТ применяется для обечаек, днищ, фланцев, трубных решеток, болтов, шпилек, валов, патрубков штуцеров, корпусов крышек, тарелок, фланцев и других деталей сварной, кованной, литой химической аппаратуры, работающих со средами средней и повышенной стоимости в пределах t -254 до +6000 С и неограниченным давлением.
Остальные детали, не соприкасающиеся с токсичной, коррозионной средой, изготовляются из стали ст3.
3. ИСХОДНЫЕ ДАННЫЕ
Таблица 3 . 1
Данные о равновесном составе пара над жидкостью. [3]
| x |
y |
t |
P |
| 0,00 6,47 8,91 12,72 19,23 24,97 29,93 38,04 45,39 64,51 100,00 |
0,00 31,49 38,82 47,82 57,76 64,43 68,59 74,21 77,52 85,04 100,00 |
118,7 109,51 106,82 103,71 99,44 96,23 93,99 90,85 88,96 84,72 80,2 |
760 |
По данным таблицы строим линию равновесия и диаграмму равновесия между жидкостью и паром при постоянном давлении.
Линия равновесия.

Рис. 3.1.
Диаграмма равновесия между жидкостью и паром при постоянном давлении.

Рис. 3.2.
4. ТЕХНОЛОГИЧЕСКИЙ РАСЧЕТ РЕКТИФИКАЦИОННОЙ КОЛОННЫ
4.1. Материальный баланс
Уравнение материального баланса.
GF = GD + GW ;
GF xF = GD xD + GW xW ,
где GF , GD ,, GW – производительность по исходной смеси, дистиллята и кубового остатка; XF , XD , XW – содержание легколетучего компонента в исходной смеси, дистилляте и кубовом остатке, массовые доли.
Для дальнейших расчетов выразим концентрации в мольных долях.
Исходная смесь:
,
где M Б , M У.К. – молярная масса бензола и уксусной кислоты
Дистиллят:
Кубовый остаток:
Относительный мольный расход питания F :
Определим минимальное число флегмы Rmin :
y
=0,68
–
мольная доля бензола в паре, равновесном с жидкостью питания, определяем по рис. 3.1.
Определим рабочее число флегмы:
R
= 1,3· К
+ 0,3 = 1,3· 0,501 + 0,3 = 0,951
Уравнения рабочих линий:
а) верхней (укрепляющей) части колонны:
б) нижней (исчерпывающей) части колонны:
4.2. Определение скорости пара и диаметра колонны.
Средние концентрации жидкости:
а) в верхней части колонны
б) в нижней части колонны:
Средние концентрации пара находим по уравнению рабочих линий:
а) в верхней части колонны
б) в нижней части колонны
Средние температуры пара определяем по диаграмме t – ( x , y ) рис. 3.2.
а) при
y
`
= 0,734
t
`
= 91,5 0
C
б) при
y
``
= 0,317
t
``
= 109 0
C
Средние мольные массы и плотности пара:
а)
б)
Средняя плотность пара в колонне:
Температура вверху колонны при
xD
= 0,874 равняется
tD
= 81,7 0
C, а в кубе
–
испарителе при
x
= 0,046 равняется
t
= 111,7 0
C. (см. рис. 3.2.)
Плотность уксусной кислоты при 111,7 0
C
ρ
У.К.
= 936,94 кг/м
, а бензола при 81,7 0
C
ρ
Б
=813.13 кг/м
. [
5
]
Принимаем среднюю плотность жидкости в колонне:
Определяя скорость пара ω в колонне по данным принимаем расстояние между тарелками h = 300мм, С = 0,032.
Объемный расход проходящего через колонну пара при средней температуре в колонне
t
= (91,5 + 109)/2 = 100,25 0
C
где М D - молярная масса дистиллята, равная
MD
= 0,
874
·78 + 0,
126
·
60
=
75
,7кг/кмоль.
Диаметр колонны:
По [2] принимаем D = 1600мм, тогда скорость пара в колонне будет:
4.3. Гидравлический расчет колпачковой тарелки.
Принимаем следующие размеры колпачковой тарелки:
Высота сливного порога
h
= 50мм.
Диаметр патрубка принимают из ряда: 50, 75, 100, 125, 150.
Задаемся диаметром патрубка 75мм.
Диаметр колпачка находим из условия равенства скорости пара в газовом патрубке и в кольцевом сечении колпачка (т.е. если скорости пара равны, то равны их площади).
Примем толщину стенки патрубка 3мм.
Принимаем ширину прорези b пр =5 мм,
высоту прорези h пр =20 мм.
Количество колпачков на тарелке
Принимаем n = 45 штук.
Длина окружности колпачка:
Количество прорезей
где а - расстояние между прорезями, а=4 мм
Принимаем n пр. = 38
Схема колпачка.
Рис. 3.1.
На каждой тарелке колонны расположено по 45 колпачков, каждый из которых имеет по 38 прямоугольных прорезей размером
b![]()
h
= 5
20мм. Расстояние между прорезями 4мм; расстояние между тарелкой и верхним краем прорезей
h
= 30мм.
Определяем скорость пара в прорезях:
Гидравлическое сопротивление тарелки в колонне рассчитывается по формуле:
∆
p
=
∆
p
+
∆
p
+
∆
p
Сопротивление сухой тарелки:
ξ – коэффициент сопротивления колпачковой тарелки, равен 3,0;
ω
- скорость пара в прорезях, м/с;
- средняя плотность пара в колонне.
Сопротивление вызываемого силами поверхностного натяжения:
σ = 19,8 ·10-3 H/ м
σ – поверхностное натяжение, Н/м;
d
- эквивалентный диаметр отверстия
, где
f
–
площадь свободного сечения прорези; П
–
периметр прорези.
Тогда
.
Сопротивление столба жидкости на тарелке:
k – относительная плотность газожидкостного слоя, 0,5;
- средняя плотность жидкости в колонне, кг/м3
;
l – расстояние от верхнего края прорези до конца порога, 20мм;
∆ h – градиент уровня жидкости, 10мм.
Общее сопротивление тарелки в колонне:
∆ p общ = 230 + 10 + 223 = 463 Н/м2
4.4. Определение числа тарелок и высоты колонны.
На диаграмму х-у (см. рис.3.1.) наносим рабочие линии верхней и нижней части колонны и находим число теоретических тарелок. В верхней части колонны
n
`
= 3, в нижней части колонны
n
``
= 3, всего 6 тарелок.
Число тарелок рассчитываем по уравнению:
Для определения среднего к.п.д.
η
тарелок находим коэффициент относительной летучести разделяемых компонентов,
и динамический коэффициент вязкости исходной смеси
μ
при средней температуре в колонне, равной 100,25 0
С.
При этой температуре давление насыщенного пара бензола
P
Б
= 1344 мм.рт.ст., уксусной кислоты
P
У.К.
= 420 мм.рт.ст. , откуда
.
Динамический коэффициент вязкости при 100,25 0
С бензола
μ
Б
=0,26·10
Па·с и уксусной кислоты
μ
У.К.
= 0,46·10
Па·с.
Принимаем динамический коэффициент вязкости исходной смеси
μ
= 0,36·10
Па·с.
Тогда αμ = 3,2· 0,36 = 1,15.
По графику находим ηср = 0,48 [5, стр. 323].
Длина пути жидкости на тарелке
l = D – 2 b = 1600 – 2·300 = 1000 мм = 1,0 м.
По графику находим ∆ =0.03 [ 5 , стр. 324]
Тогда
η
=
η
(1+
∆)
=0,48(1+0,03)= 0,5
Число действительных тарелок:
· в верхней части колонны
;
· в нижней части колонны
;
Общие число тарелок n = 12, с запасом n Т = 14, из них в верхней части колонны 7 и в нижней части 7 тарелок.
Высота тарельчатой части колонны:
, с учетом добавки на люк:
Общее гидравлическое сопротивление тарелок:
4.5. Тепловой расчет установки.
Расход теплоты, отдаваемой охлаждающей воде в дефлегматоре – конденсаторе:
где:
где r Б , r У.К. - удельные теплоты конденсации бензола и уксусной кислоты при 81,7 0 С.
r Б =391 кДж/кг, r У.К. =388 кДж/кг [5, табл. XLV , стр. 541-542]
Расход теплоты, получаемой в кубе – испарителе от греющего пара:
Здесь тепловые потери приняты в размере 3% от полезно затрачиваемой теплоты: удельные теплоемкости взяты соответственно при
tD
= 81,7 0
С,
t
= 111,7 0
С,
t
= 93,5 0
С, которые определены по рис. 3.2. [5, рис.
XI
, стр. 562]
Расход теплоты в паровом подогревателе исходной смеси:
Здесь тепловые потери приняты в размере 5%, удельная теплоемкость исходной смеси с
=2011,2 Дж/кг·К взята при средней температуре
(93 , 5 + 20)/2 = 57 0 С.
Расход теплоты, отдаваемой охлаждающей воде в водяном холодильнике дистиллята:
где удельная теплоемкость дистиллята с D = 1885,5 Дж/кг·К взята при средней температуре (82 + 30)/2 = 56 0 С.
Расход теплоты, отдаваемой охлаждающей воде в водяном холодильнике кубового остатка:
где удельная теплоемкость кубового остатка с
=2178,8 Дж/кг·К взята при средней температуре (111,7 + 30)/2 = 71 0
С.
Расход греющего пара, имеющего давление р
=3 кгс/см2
и влажность 5%:
а) в кубе – испарителе:
б) в подогревателе исходной смеси:
Всего: 0,74 + 0,38 = 1,12 кг/с или 4 т/ч
Расход охлаждающей воды при нагреве её на 20 0 С:
а) в дефлегматоре
б) в водяном холодильнике дистиллята
в) в водяном холодильнике кубового остатка
Всего: 0,0877 м3 /с или 316 м3 /час.
5. МЕХАНИЧЕСКИЙ РАСЧЕТ УСТАНОВКИ
5.1.Расчет толщины обечаек.[4]
Исполнительную толщину стенки аппарата, нагруженной внутренним избыточным давлением, рассчитывают по формуле:
где p – внутреннее избыточное давление
р = ρ · g · h = 2,275·9,81·11,7 = 261,1 Па
ρ – средняя плотность пара в колонне; h – высота колонны.
Так как среда является слабо агрессивной, то принимаем сталь
Х18Н10Т
, для которой
= 134МПа.
С – прибавка к расчетным толщинам; С = ПТа = 0,1·20 = 2мм; П = 0,1мм/год – скорость коррозии; Та = 20лет – срок службы аппарата.
[
] - допускаемое напряжение.
[
] =
η
= 1·134 = 134МПа
η = 1 – поправочный коэффициент, учитывающий вид заготовки.
φ = 1 – коэффициент сварных швов.
По [4] толщину обечайки примем s = 6мм.
5.2. Расчет толщины днища и крышки.[4]
Эллиптические днище и крышка
Рис. 5.1.
Толщина стенки днища и крышки определяется по формуле:
R – радиус кривизны в вершине днища.
R = D – для эллиптических днищ с H = 0,25· D
H = 0,25·1600 = 400мм.
R = 1600мм.
Принимаем толщину крышки и днища равной толщине стенки 6мм.
Длину цилиндрической отбортованной части днища по [4] принимаем равной h 1 = 50мм.
5.3. Расчёт изоляции колонны. [4]
Определим необходимую толщину слоя изоляции аппарата, внутри которого температура 111,7 0
С. Примем температуру окружающего воздуха
t
=10 0
С. Изоляционный материал
–
совелит.
Найдем коэффициент теплоотдачи в окружающую среду лучеиспусканием и конвекцией:
α =9.74+0.07( t ст - t возд )= 9.74 + 0.07(35-10)=11.49 Вт/м2 *К
t ст - температура со стороны окружающей среды, t ст = 35 0 С;
Найдем удельный тепловой поток:
q = α( t ст - t возд )=11.49(35-10)= 287.25 Вт/м2
Принимая, что все термическое сопротивление сосредоточено в слое изоляции, можно записать:
q = la ( t ст - t возд )/ b
где la = 0.098 – теплопроводность совелита,
b = la ( t ст - t возд )/ q = 0.098(111,7-10)/287,25 = 0,035 м
Т.к. наиболее горячая часть колонны – это куб, то для всей колонны можно принять ту же толщину изоляции.
5.4. Расчет штуцеров. [4]
Расчет штуцеров сводится к диаметру штуцера:
ω – скорость жидкости 2м/с, скорость пара 20м/с.
Штуцер с приварным фланцем.

Рис. 5.2.
5.4.1 Штуцер для ввода исходной смеси.
VF = GF / r F = 5,0/900,5 = 0,005 м3 /с
где
.
По ОСТ 26-1404-76 примем штуцер с наружным диаметром_____________________________________________________________________________________________________________________________ 89мм, с условным проходом D у =80 мм.
5.4.2 Штуцер для ввода флегмы.
![]()
По ОСТ 26-1404-76 примем штуцер с наружным диаметром_____________________________________________________________________________________________________________________________ 45мм, с условным проходом D у =40мм.
5.4.3 Штуцер для отвода кубового остатка.
V w = Gw = 3,28 м3 /с
По ОСТ 26-1404-76 примем штуцер с наружным диаметром_____________________________________________________________________________________________________________________________ 57мм, с условным проходом D у =50мм.
5.4.4 Штуцер для вывода паров дистиллята.
V = GD ( R +1)/ ρ П
r П = r ' = 2,45 кг/м3 - плотность пара вверху колонны
V = 1,72(0,951+1)/2,45= 1,37м 3 /с
По ОСТ 26-1404-76 примем штуцер с наружным диаметром_____________________________________________________________________________________________________________________________ 325мм, с условным проходом D у =300мм.
5.4.5 Штуцер для ввода паров кубовой смеси.
V = GW / r П
r П = r ″ = 2,1кг/м3 - плотность пара внизу колонны
V =3,28/2,1=1,56 м3 /с
По ОСТ 26-1404-76 примем штуцер с наружным диаметром_____________________________________________________________________________________________________________________________ 377мм с условным проходом D у =350мм.
Все штуцера снабжаются плоскими приварными фланцами по ГОСТ 1255-67
Фланец штуцера
.

Рис. 5.3.
Табл.5.1.
Список штуцеров
| Назначение штуцера |
Условный проход, мм |
Наружный диаметр, мм |
Число болтов, шт |
Размер болтов |
| Ввод исходной смеси |
80 |
89 |
8 |
М16 |
| Ввод флегмы |
40 |
45 |
4 |
М16 |
| Вывод кубового остатка |
50 |
57 |
4 |
М16 |
| Вывод паров дистиллята |
300 |
325 |
12 |
М20 |
| Ввод паров кубовой остатка |
350 |
377 |
16 |
М22 |
5.5. Расчет весовых характеристик и высоты аппарата. Расчет толщины стенки опоры и катета сварного шва, соединяющего опору с корпусом.
5.5.1. Расчет высоты аппарата. [ 2 ]
H общ = 3900(высота тарельчатой части) + 2000(опора) + 2800(до 1-ой тарелки) + 1600 (от последней тарелки) + 600(высота крышки) + 200(вылет штуцера) + 2·50(высота отбортовки) + 500(добавка на люк) = 11700 мм = 11,7 м
H цил = 2800 + 1090 + 3900 + 2·50 = 7890 мм = 7,89 м
H ж = n · h пор + 1.3(переливной порог) = 14·0,05 + 1,3 = 2,0 м
5.5.2. Расчет веса аппарата. [4]
Общий вес аппарата оценим путем расчета веса его частей:
Q
- вес корпуса;
Q
- вес жидкости в колонне;
Q
- вес тарелок.
Вес корпуса:
Q
=
Q
+
Q
где Q ц - вес цилиндрической части корпуса;
Q
- вес днища и крышки.
D – внутренний диаметр колонны;
s – толщина обечайки;
Н
- высота цилиндрической части корпуса;
ρ м - плотность стали, 7850кг/м3 .
Q
=
m
дн
·
g
= 5
19
·9,81 =
5091,39
Н
Вес жидкости:
V
- объем днища, 2,037м3
[
4
]
ρ ж - плотность воды, 715,36кг/м3 .
Вес тарелок:
5.5.3 Катет сварного шва.
L
- длина шва;
τ
- допустимое напряжение материала, 80МПа.
Примем
h
= 5мм, т.к. катет шва технологически не может быть меньше половины наименьшей толщины свариваемых деталей.
5.5.4 Толщина стенки цилиндрической опоры:
- допустимое напряжения сжатия стали, 100МПа
Принимаем толщину цилиндрической опоры 6мм.
6. РАСЧЕТ КОЖУХОТРУБЧАТОГО ТЕПЛООБМЕННИКА
6.1. Тепловой и материальный расчет. [1]
Горячий раствор в количестве GD = 1,72 кг/с охлаждается от t 1н = 82 ˚ C до t 1к = 30 ˚ С. Начальная температура воды t 2Н = 15 ˚ С, в результате охлаждения горячего раствора вода нагревается на 20 ˚ С, конечная температура воды t 2К = 35 ˚ С. Горячая жидкость при средней температуре t 1ср = 56 ˚ С имеет следующие физико-химические характеристики: ρ 1 = 840 кг/м3 , λ 1 = 0,14 Вт/м. К, μ 1 = 0,4078. 103 Н. с/м2 , с1 = 1885,5 Дж/кг. К. Вода при средней температуре t 2ср = 25 ˚ С имеет следующие физико-химические характеристики: ρ 2 = 997 кг/м3 , λ 2 = 0,6 Вт/м. К, μ 2 = 0,894. 103 Н. с/м2 , с2 = 4190 Дж/кг. К.
6.1.1. Определение тепловой нагрузки аппарата.
6.1.2. Расход воды.
6.1.3. Определение среднелогарифмической разности температур.
∆ t = [(82-30)-(35-15)]/ ln (52/20)= 34 ˚ С
6.1.4. Ориентировочный выбор теплообменника:
Примем ориентировочное знечение кр. Рейнольдса Re 1ОР = 15000, определим соотношение n / z для труб диаметром d = 20х2мм, 25х2мм:
где n – общее число труб,
z – число ходов по трубному пространству,
d – внутренний диаметр труб.
Примем минимальное ориентировочное значение коэффициента теплопередачи, соответствующее турбулентному течению Кор = 600Вт/м2 ·К. При этом ориентировочное значение поверхности теплообмена составит:
6.2.1 Уточненный расчет поверхности теплопередачи.
Примем диаметр кожуха
D
= 400 мм, диаметром труб 25
2мм, числом ходов
z
= 2 и общим числом труб
n
= 100
n / z = 100/2 = 50.[1, стр.60]
Реальное значение числа Рейнольдса Re 1 равно:
Pr
1
=
Коэффициент теплоотдачи к воде, пренебрегая поправкой (
Pr
/
Pr
)
:
Площадь сечения потока в межтрубном пространстве между перегородками S мтр = 0,025м2 , тогда:
Pr
2
=
Коэффициент теплоотдачи к жидкости, движущейся в межтрубном пространстве, составит:
Сумма термических сопротивлений стенки и загрязнений:
Коэффициент теплопередачи:
Требуемая поверхность теплопередачи:
Из выбранного ряда подходит теплообменник с длинной труб 4,0м и номинальной поверхностью F 1 = 31,0 м2 .
Рассчитаем запас по площади:
6.2.2 Гидравлическое сопротивление.
Скорость жидкости в трубах:
Коэффициент трения равен:
Е = Δ/ d , Δ = 0,2мм – высота выступов шероховатостей.
Диаметр штуцеров в распределительной камере:
d тр.ш = 100 мм = 0,1м
Скорость в штуцерах:
Гидравлическое сопротивление трубного пространства:

Число рядов труб m = 10, число сегментных перегородок х = 18. Диаметр штуцеров к кожуху d мтр.ш = 0,1 м, скорость потока в штуцерах
Скорость жидкости в наиболее узком сечении межтрубного пространства площадью S мтр = 0,012м2 равна:
Гидравлическое сопротивление межтрубного пространства:

Длина труб теплообменника 4,0 м.
Macca теплообменника 820 кг.
Число сегментных перегородок 18 шт.
ЗАКЛЮЧЕНИЕ
В результате курсового проекта рассчитана ректификационная колонна непрерывного действия для разделения бинарной смеси бензол - уксусная кислота, а также холодильник дистиллята (кожухотрубчатый теплообменник) для данной установки.
Колонна имеет диаметр 1600 мм, 45 колпачковых тарелок, высоту 11,7 м, толщину обечайки, крышки и днища 6 мм.
Теплообменник имеет диаметр 325 мм; 100 труб диаметром 25•2 мм, длиной 4,0 м и поверхностью теплопередачи 31,0м2 .
К достоинствам колпачковых тарелок относятся: высокая интенсивность работы вследствие большой поверхности контакта, устойчивость работы при значительных изменениях нагрузок по газу и жидкости
К недостаткам относятся: высокое гидравлическое сопротивление, сложны по устройству, большие затраты металла, малая предельно допустимая скорость газа.
СПИСОК ЛИТЕРАТУРЫ
1. Аристова Н. А., Ноговицына Е.В. Процессы и аппараты химической технологии. Метод. указания к выполнению и оформлению курсовых проектов; Нижнетагил. технол. ин-т (фил.) УГТУ-УПИ.- Нижний Тагил: НТИ (ф) УГТУ-УПИ, 2007. – 68 с.
2. Каталог: Колонные аппараты. М.: ЦИНТИНХИМНЕФТЕМАШ, 1987. 28 с.
3. Коган В.Б., Фридман В.М., Кафаров В.В. Равновесие между жидкостью и паром. Кн.2. М.Л.: Наука, 1966. 1426 с .
4. Лащинский А.А., Конструирование сварных химических аппаратов: Справочник под ред. канд. техн. наук А.Р. Толчинского Л.: Машиностроение. Ленингр. отд-ние, 1981. – 382 с., ил.
5. Павлов К. Ф., Романков П. Г., Носков А. А. Примеры и задачи по курсу процессов и аппаратов химической технологии: Учебное пособие для вузов по ред. чл. - корр. АН России П. Г. Романкова. - 13-е изд., стереотипное. Перепечатка с издания 1987г. М.:ООО ТИД "Альянс",2006.-576с.