| Скачать .docx |
Реферат: Способы получения радионуклидов для ядерной медицины
Обнинский институт атомной энергетики
ГНЦ РФ физико-энергетический институт им. ак. Лейпунского
Кафедра общей и специальной химии
Отчет по преддипломной практике.
Выполнил : студент гр. ФХП-93г. Юрлов Антон Сергеевич
Консультант : Шаповалов В.В.
Руководитель: зав. лаб. N71 Нерозин Н.А.
Работа выполнена в Горячей лаборатории ГНЦ РФ ФЭИ
ОИАтЭ, ФЭИ 1998 г
-1-
Общие положения .
Введение.
В настоящее время известно 106 химических элементов. Из них только 81 элемент имеет как стабильные, так и радиоактивные изотопы. Для остальных 25 элементов известны только радиоактивные изотопы. В общей сложности в настоящее время доказано существование около 1700 нуклидов, причем число изотопов, известных для отдельных элементов, колеблется от 3 (для водорода) до 29 (для платины). Из этих нуклидов только 271 нуклид стабилен, остальные радиоактивные. Около 300 из них находят или могут найти практическое применение в различных сферах человеческой деятельности.
Областью массового использования радионуклидов является ядерная медицина. На ее нужды расходуется более 50 % годового производства радионуклидов во всем мире. Как известно. В состав живого организма входят, помимо 5 основных элементов (кислорода, водорода, углерода, азота и кальция), еще 67 элементов периодической системы Менделеева, поэтому в настоящие время трудно представить клинику у нас или за рубежом, в которой при установлении диагноза заболевания не использовались бы различные радиоактивные препараты и меченные ими соединения. Учитывая большие перспективы использования радионуклидной диагностики, растет и расширяется число методов исследования, в которые входят как давно апробированные, использующие хорошо известные радиоактивные нуклиды, так и совершенно новые способы, в которых применяются ранее не встречавшиеся в клинической практике радионуклиды.
Радионуклиды применяются в ядерной медицине в основном в виде радиофармацевтических препаратов (РФП) для ранней диагностики заболеваний различных органов человека и для целей терапии. Радиофармацевтическим препаратом (РФП) называется химическое соединение, содержащие в своей молекуле определенный радиоактивный нуклид, разрешенное для введения человеку с диагностической или лечебной целью. Отличительной особенностью диагностического РФП при этом является отсутствие фармакологического эффекта.
Облучение в медицине направлено на исцеление больного. Однако нередко дозы оказываются неоправданно высокими. Пациент должен получать минимальную дозу при обследовании. В связи с этим одной из важнейших задач, стоящих перед разработчиками РФП, является снижение доз облучения пациентов во время проведения различных исследований с использованием радионуклидов, то есть выбор таких радионуклидов и меченных ими соединений, применение которых позволяет получать необходимую диагностическую информацию при минимально возможных дозах облучения пациентов.
Радиофармацевтические препараты. Области применения, выбор и последствия от их применения.
Систематически радионуклиды для медицинских целей стали применять с начала 40-х годов. Именно тогда была установлена строгая закономерность распределения радиоактивного йода при различных патологических состояниях щитовидной железы. В дальнейшем, использование соединений, меченных радиоактивными нуклидами, позволило определить локализацию и размеры первичных опухолей, выявить распространение опухолевых процессов, контролировать эффективность лекарственного лечения. Это позволило со временем выделить главные аспекты использования радионуклидной диагностики в ядерной медицине. Во-первых, это исследование функционального состояния органов и физиологических систем, во-вторых, изучение топографических особенностей органов, морфологических систем и объемных образований. Благодаря большому разнообразию радионуклидов и меченных ими препаратов в настоящее время можно изучать практически любую физиологическую и морфологическую системы организма человека: сердечно-сосудистую и кроветворную, мочевыделительную и водно-солевого обмена, дыхательную и пищеварительную, костную и лимфатическую и т.п. С помощью органотропных препаратов можно выявить объемные процессы (опухоли и метастазы, воспалительные очаги и глистную инвазию) в печени, почках, костях, легких, головном и спинном мозге.
Радиоактивный нуклид, который тем или иным способом был введен в структуру препарата, выполняет роль его маркера. Излучения радионуклида становятся переносчика ми координированной информации от исследуемого пациента к информационно-измерительному комплексу. Физическая характеристика излучений радионуклида решающим образом предопределяет объем и глубину залегания подлежащего исследованию участка тела. В этом случае радиоактивное излучение, исходящее из организма пациента, в неявном виде несет сведения о функциональном состоянии различных физиологических механизмов и структурно-топографических особенностях различных органов и систем. Наблюдая за особенностями распределения радиоактивного препарата во времени (динамику распределения), либо в выбранном объеме тела (органа), или в целом организме, мы получаем возможность судить о функциональном состоянии органов и систем. Изучая же характер пространственного распределения. Мы приобретаем сведения о стуктурно-топографических особенностях той или иной части тела, органа или системы. По этому по своим функциональным свойствам РПФ могут быть разделены на физиологически тропные и инертные. Из чего следует, что первые являются оптимальным средством для проведения структурно – топографических исследований, каждое из которых проводится, начиная с момента установления более или менее стабильного распределения РФП в исследуемом органе или системе. Вторые, которые часто называют индикаторами ” транзита ” , используются главным образом для исследования методами гамма – хронографии. При этом высокая удельная активность припарата и приемлимая энергия гамма – квантов, испускаемых радионуклидом – меткой, гарантируют хорошие пространственное разрешение, а быстрый распад радионуклидов позволяет проводить серию диномических наблюдений через минимальный интервал времени при отсутствии органного фона от предшествовавшего радионуклидного обследования.
Выбор радиоактивного нуклида осуществляется со следующими требованиями: низкая радиотоксичность, приемлемый период полураспада (от нескольких минут до нескольких часов), удобное для регистрации гамма – излучение.
В развитых странах удвоение числа радионуклидных обследований происходит каждые 3 – 5 лет. В немалой мере этому способствует внедрение в медицинскую практику этих стран исследований РФП 99m Tc, а также короткоживущих циклотронных радио нуклидов (67 Ga, 111 In, 113 I, 201 Tl)и ультракороткоживущих позитроноизлучающих радионуклидов (11 C,13 N, 15 O, 18 F).
Число обследованных с помощью методов радионуклидной диагностики составило в расчете на 1000 человек населения в Канаде – 59, в США – 32, в Австрии – 18, в Японии и Швеции – 15, в Англии – 10, и в бывшем СССР – 7 [8]
В США в 1990 году было проведено 10 млн. диагностических процедур с радионуклидами. Количество процедур по изучению перфузии Миокарда с 201 Tl увеличилось с 700 000 в 1988 году до 1 000 000 в 1989 году и до 1 300 000 в 1990 году.
В нашей стране до последнего времени РФП с 99m Tc применялись только у 15% пациентов, тогда как меченные 131 I и 198 Au препараты, создающие значительные дозы облучения, - у 80%. В коллективной дозе, вызванной применением радионуклидов в диагностике в нашей стране, препараты на основе 131 I обеспечивают 30 – 40% облучения гонад, 20 – 30% облучения почек и печени, 40 – 50% облучения всего тела.[9]
Таблица 1
Коллективная эффективная доза и возможный риск отдаленных последствий.
Вид обследования |
Доза, чел-Зв./год. | Возможное число дополнительных смертей, случай/год. |
| Рентгенография | 1,03*105 | 1700 |
| Рентгеноскопия | 2,12*105 | 3500 |
| Флюрография | 0,68*105 | 1120 |
| РФП | 0,09*105 | 132 |
| Всего | 3,92*105 | 6452 |
-2-
Способы получения радионуклидов для ядерной медицины.
Основные источники производства радионуклидов для ядерной медицины следующие: ядерные реакторы, ускорители заряженных частиц, как правило, циклотроны и радионуклидные генераторы (как вторичный источник). В мировом объеме производства радионуклидов громадная его часть -–на ускорителях заряженных частиц, которые в большинстве своем являются циклотронами различных типов и уровней. Этот факт обычно связывают с большим количеством исследовательских их доступностью в самые первые годы развития ядерной медицины на рубеже 40-х и 50-х годов, а также с дешевизной производства на них большинства радионуклидов. К середине 80-годов ежегодная наработка радионуклидов только для ядерной медицины на реакторах всего мира достигла в стоимостном выражении 500 млн. долларов.[Many R. S. Research reactor production of radioisotopes for medical use. Radiopharm. Labell. Comp., 1984, Proc. Ser., IAEA,Vienna, 1985, pp. 3-21. IAEA-CN-45-10.] Однако за последние два десятилетия обнаруживается существенный рост в использовании ускорителей заряженных частиц для указанных целей, который обьясняется более приемлемыми ядерно-физическими характеристиками получаемых с их помощью нейтронодефицитных радионуклидов[10]
-3-
Реакторные радионуклиды.
Первые 20-25 лет производство радионуклидов было сконцентрировано вокруг крупных реакторных установок. наиболее часто при облучении в реакторах использовали потоки тепловых нейтронов с интенсивностью несколько единиц на 1013 н/см2 *с и реже – чуть более 1015 н/см2 *с, а также инициируемые этими нейтронами реакции радиационного захвата нейтронов (n,g). Выходы этой реакции, как правило, уменьшаются с увеличением энергии нейтронов. Вот почему облучение стартовых материалов (мишеней), а это чаще всего термически и радиационно-стойкие материалы, например, металлы, простые вещества, термостойкие окислы и соли, содержащие стартовый нуклид в природной или изотопно-обогащенной форме, осуществляют в каналах производственных или исследовательских реакторов с преобладанием тепловой компоненты нейтронов. Еще одним типом реакции, используемым для масштабного производства радионуклидов для медицины, является реакция деления (n,f).Основные радионуклиды, образующиеся в результате деления 235 U под действием нейтронов и применяемые в медицине 137 Cs, 131 I,90 Sr и 99 Мо.
-4-
Генераторные системы радионуклидов .
В тех случаях, когда пользователи находятся вдали от исследовательских ядерных и ускорителей заряженных частиц и местах, куда затруднена регулярная доставка РФП, тогда прибегают к использованию радионуклидных генераторов. Кроме того, значительные потери короткоживущих радионуклидов становится неизбежными вследствие их распада во время транспортировки. В этой связи давно стали привлекать внимание системы двух генетически связанных между собой радионуклидов, когда один из них – более короткоживущий (дочерний) постоянно образуется (генерируется) в результате распада другого (материнского), имеющего больший период полураспада, а сам при распаде превращается в стабильный нуклид. При этом короткоживущий нуклид, являющийся изотопом другого по сравнению с материнским элементом, может быть быстро и многократно извлечен из небольшого устройства-генератора, например, посредством пропускания жидкости (элюата) определенного состава через это устройство. Представляющее собой в большинстве случаев колонку, заполненную сорбентом и оборудованную фильтром, предотвращающем его вымывание. Полученный раствор (элюат), как правило, стерилен, не содержит материнского нуклида и имеет форму, пригодную для непосредственного применения в клинике.Такой генератор обеспечен защитным свинцовым кожухом и системой коммуникаций. Он прост и безопасен в эксплуатации в условиях больницы или клиники. Активность дочернего нуклида при элюировании из генератора определяется общими закономерностями, обусловленными кинетикой накопления и распада нуклидов. Началом истории применения генераторных систем в медицине принято считать начало20-х годов нашего века, когда G.Faila предложил использовать генератор 222 Rn (3,8сут.) на основе природной пары радионуклидов 226 Ra—222 Rn.
Позднее поиски подобных систем проводили в BNL, США, среди искусственных радионуклидов и первой в начале 50-х годов была пара 132 Te—132 I, которая послужила затем прототипом целой серии генераторных систем и, в частности, поистине золотой находки этой лаборатории была пара 99 Mo—99m Tc, на основе которой в конце 50-х был сконструирован генератор 99m Tc, играющий и сегодня ведущую роль в ядерной медицине . Теоретически таких пар существует очень много. Несколько факторов предопределяют выбор идеальной пары для использования в качестве генератора в медицинской практике. Они связаны с получением материнского радионуклида необходимого качества и количества по приемлемой цене, периодом полураспада, а также некоторыми техническими характеристиками самого генератора, а именно: воспроизводимостью высокого выхода дочернего радионуклида в течение периода эксплуатации, сохранением профиля кривой элюирования радионуклида, радиационной стойкостью сорбента и жизнеспособностью самого генератора. В своё время были опробованы и регулярно используются в клинической практике следующие пары:28 Mg—28 Al,68 Ge-68 Ga, 87 Y—87m Sr, 90 Sr—90 Y, 99 Mo—99m Tc, 113 Sn—113m In, 132 Te—132 I, и др. Ядерный реактор является главным источником большинства радионуклидов, используемых в качестве материнских для приготовления генераторов. Стоимость производства здесь ниже, чем на циклотроне.
При работе с генераторами в клиниках используют специальные наборы нерадиоактивных реагентов, которые содержат химические вещества в стерильном виде. Методы приготовления РФП на основе наборов реагентов просты и в большинстве случаев сводятся к добавлению элюата из генератора, содержащего, например 99 m Тс, во флакон со смесью реагентов, предназначенный для проведения определенного диагностического теста. После чего полученный раствор вводят пациенту и проводят сцинтиграфию скелета. Разработка новых наборов реагентов к генераторам короткоживущих нуклидов является одной из развивающихся областей радиофармацевтики.
-5-
Генераторы
Началом истории применения генераторных систем в медицине принято считать 20-е годы нашего века. Всего было предложено около 118 таких систем, но только немногие из них применяются в клинической практике.
Радиофармацевтическая промышленность практически всех промышленно развитых стран использует молибден-99 для изготовления радионуклидных генераторов 99m Tc, который применяется почти в 80% всех диагностических процедур ядерной медицины. В конце 80-х годов мировой объем выручки от продажи этого генератора составил 100 млн. $/год. Технология производства генераторов 99m Tc развивается сразу по 3 направлениям : хроматография на колонке. Сублимация и жидкостная экстракция.
Приведем некоторые радионуклиды применяемые для генераторных систем.
Таблица 2
Радионуклиды для генераторных систем .
Материнский нуклид |
Период полураспада. | Дочерний нуклид. | Период полураспада. | Энергия излучения, кэВ |
| Mg-28 | 20.9 ч. | Al-28 | 2,2 мин. | 1780 |
| S-38 | 2,8 ч. | Cl-38 | 37,2 мин. | 2170 |
| Ca-47 | 4,5 сут. | Sc-47 | 3,3 сут. | 159 |
| Fe-52 | 8,3 ч. | Mn-52m | 21,1 мин. | 511 |
| Zn-62 | 9,3 ч. | Cu-62 | 9,7 мин. | 511 |
| Ge-68 | 271сут. | Ga-68 | 68,1 мин. | 511 |
| Se-72 | 8,4 сут. | As-72 | 26 ч. | 511 |
| Br-77 | 57 ч. | Se-77m | 17,5 с. | 162 |
| Rb-81 | 4,6 ч. | Kr-81m | 13 с. | 190 |
| Sr-82 | 83 сут. | Kr-83m | 1,86 ч. | 9 |
| Y-87 | 26 сут. | Rb-82 | 1,25 мин. | 511 |
| Zr-89 | 3,3 сут. | Sr-87m | 2,8 ч. | 388 |
| Mo-90 | 78,5 ч. | Y-89m | 16,1 с. | 909 |
| Mo-99 | 5,7 ч. | Nb-90m | 18,8 с. | 122 |
| Pd-103 | 2,75 сут. | Tc-99m | 6,0 ч. | 140 |
| Cd-109 | 17 сут. | Rh-103m | 56 мин. | 40 |
| In-111 | 462 сут. | Ag-109m | 39,6 с. | 88 |
| Sn-113 | 2,83 сут. | Cd-111m | 48,6 мин. | 151 |
| Cd-115 | 115 сут. | In-113m | 1,66 ч. | 392 |
| Te-118 | 63,5 ч. | In-115m | 4,49 ч. | 336 |
| Xe-122 | 6,0 сут. | Sb-118 | 3,6 мин. | 511 |
| Te-132 | 20,1 ч. | I-122 | 3,6 мин. | 511 |
| Ba-128 | 3,26 сут. | I-132 | 2,3 ч. | 668 |
| Cs-137 | 2,43 сут. | Cs-128 | 3,9 мин. | 511 |
| Ce-134 | 30 лет. | Ba-137m | 2,55 мин. | 662 |
| Nd-140 | 73 ч. | La-134 | 6,5 мин. | 511 |
| Ce-144 | 3,4 сут. | Pr-140 | 3,4 мин. | 511 |
| Hf-172 | 285 сут. | Pr-144 | 17,3 мин. | 696 |
| W-178 | 1,87 года | Lu-172 | 6,7 сут. | 901 |
| Ta-183 | 21,7 сут. | Ta-178 | 9,3 мин. | 93 |
| Os-191 | 5,1 сут. | W-183m | 55,2 с. | 108 |
| Hg-195m | 15,4 сут. | Au-195m | 4,9 с. | 129 |
| Hg-197m | 41,6 ч. | Au-197m | 30,6 с. | 261 |
| Rn-211 | 23,8 сут. | At-211 | 7,8 с. | 130 |
| Pb-212 | 14,6 ч. | Bi-212 | 7,2 ч. | 569 |
Напомним, что лишь немногие из этих систем используются в медицинской практике.
-6-
Генератор Y- 90
ЭКСТРАКЦИОННЫЙ ГЕНЕРАТОР 90 Y
90 Y – был одним из первых радионуклидов, используемых для терапии открытыми источниками. В настоящее время более чем 30 радионуклидов используется для этой цели, но интерес к 90 Y по-прежнему не убывает. Это обусловлено его удобными ядерными физическими свойствами: период полураспада 64,2 часа и максимальная b- энергия 2,27 МэВ. 90 Y используется для различных терапевтических целей, включая радиоиммунотерапию с мечеными антителами, лечение опухолей печени и ревматоидного артрита.
В течение последних 12 лет Институт биофизики производит и поставляет по специальному заказу коллоидные радиофармпрепараты 90 Y для терапии неоперабельных и больных краниофарингитом.
Этот радионуклид получается в процессе распада продукта деления 90 Sr. Основной проблемой безопасного клинического использования 90 Y является его полное отделение от 90 Sr, 90 Sr может вызывать депрессию костного мозга накапливаясь в скелете. Кроме того, как и в других случаях получения радионуклидов для медицинских целей, имеются строгие требования к количеству химических примесей, которые могут подавлять процесс лечения. Невозможно получить конечный продукт с такими строгими требованиями в одну стадию. Поэтому технология отделения 90 Y от 90 Sr включает несколько стадий разделения и очистки. Wire and comp. (1990) кратко описывают применение различных многостадийных систем для производства 90 Y высокого качества для применения в медицине. Каждый из этих методов имеет собственные ограничения. Так использование органических ионообменников ограничивается низкой радиационной стабильностью сорбента. Применение метода соосаждения требует добавления носителя (нерадиоактивногоY). Авторы описывают технологию получения больших количеств 90 Y (около 50 Ки за операцию), используя экстракцию 90 Y из 90 Sr c последующей дополнительной очисткой конечного продукта на ионообменных сорбентах. Экстракция 90 Y осуществляется 1,0 М раствором Д2ЭГФК в додекане из 0,1 М раствора соляной кислоты, содержащего 90 Sr. Затем экстракт трижды промывают равными объемами 0,1 М раствора соляной кислоты для удаления следов 90 Sr. 90 Y реэкстрагируется двумя порциями 6,0 М НСl при соотношении фаз 1:1. После реэкстракции водная фаза испаряется и осадок растворяется в 0,1 М НСl. Затем 90 Y снова экстрагируется 1,0 М раствором Д2ЭГФК в додекане и 4 раза промывается 0,1 М НСl. Две порции по 30мл. 9 М НСl используется для второй реэкстракции. Полученный водный раствор 90 Y пропускается через анионо-обменный сорбент для удаления примесей. Элюат испаряется, растворяется в 0,1 М НСl и пропускается через колонку с катионо-обменным сорбентом для удаления органических примесей и фосфатов. Элюат и промывные растворы (НСl) объеденяются вместе, испаряютися до суха и растворяются для получения конечного продукта в соответствии с требованиями потребителя. Выше описанный метод регулярно исплользуется с1987 г. в Окриджской Национальной Лаборатории. Обычно получают от 5 до15 Ки 90 Y в 10 мл. 0,1 М НСl. Примесь 90 Sr в конечном продукте не превышает 0,015 %, а общее количество примесей тяжелых металлов меньше чем 20 ppm.
Экстракция фосфороорганическими экстрагентами, особенно Д2ЭГФК считается наиболие эффективным методом выделения 90 Y. Коэффициент разделения может быть 106
В 70-80 г. г. Малинин использовал экстракционно-хроматографический метод для разделения 90 Y - 90 Sr . Тефлон, пропитанный Д2ЭГФК, используется как сорбент. Вследствие различных коэффициентов распределения радиоактивный Y полностью отделяется от Sr с помощью маленьких обьемов экстрагентов и концентрируется в верхнем слое колонки. Коэффициент распределения (Д) составляет около 104 в 0,1 М НCl для более полного удаления следов Sr . Реэкстракция 90 Y из колонки осуществляется 6 М НСl. Скорости подачи растворов составляют 1-5 мл/мин. Этот метод разделения не менее 10 3 . Коэффициент разделения может достигать (103 )3 =109 . Когда разделение повторяется еще раз. Из нашего опыта многолетнего использования этого метода мы можем заключить, что коэффициент разделения может быть не менее чем 2,5*1011 , когда очистка повторяется 3 раза, так что содержание 90 Sr в конечном продукте не превышает 4*1010 % . Количество примеси 90 Sr в этих экспериментах определялось (после каждой колонки) как прямыми измерениями 90 Sr после выдержки образцов до полного распада 90 Y в течении 2-3 месяцев, так и путем добавления 85 Sr как g-индикатора на каждой стадии очистки. Метод получения 90 Y, описанный выше, был очень простым в работе. Но выход продукта на каждой стадии очистки был равен 60-80%. Поэтому конечный выход как правило составлял 35-40%. Кроме того, общее время выделения составляло 18-20 часов, что приводило к значительным потерям 90 Y вследствии распвда.
Мы решили использовать полупротивоточный центрифужный экстрактор для улучшения разделения. Вышеупомянутая методика обеспечивает наиболее эффективное обеспечение всех рутинных экстракционных операций, таких как выделение, концентрирование и разделение с наименьшим количеством экстрвкционных стадий.
Характеристические особенности полупротивоточного метода экстракции.
Этот метод заклучается в непрерывной подаче экстрагента в исходный водный раствор, содержащий компоненты, которые должны быть экстрагированы. Проходя через смешанную камеру и сепаратор ( см. рис.1) экстрагент экстрагирует последовательно компоненты смеси в соответствии с уменьшением их коэффициентов распределения (Д2 ,Д1 ). Органическая фаза может промываться таким же образом, но в током случае менее экстрагируемый компонент вымывается первым (1/ Д1, 1/Д2 ). Оба процесса могут быть описаны следующими уравнениями:
W Д2
s ag = C/C0 = exp(-——————) (1)
V0 (1+rag * Д2 )
Промывка
V*1/ Д1
s 0 = с/c0 = exp ( - ———————— ) (2)
W0 (1+r0 *1/ Д1 )
Где:s ag, , s 0 – относительные концентрации экстрагируемых или промываемых компонентов в водной (в случае экстракции) и в органической ( в случае промывки) фазах;
С,C0 - исходная и конечная концентрации экстрагируемых компонентов;
с , c0 - исходная и конечная концентрации промываемого компонента;
Д1 ,Д2 – коэффициенты распределения;
W – скорость подачи экстрагента;
W0 – исходный объем экстрагента;
V0 - исходный объем водной фазы;
V – скорость подачи промывного раствора;
rag r0 , - фазовоеотношение в эмульсии при экстракции и промывке соответственно:
rag = W / V0 ; r0 = V / W0
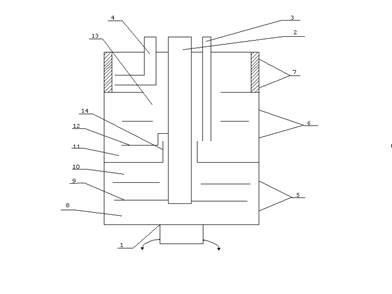
Рис.1 Первый центрифужный экстрактор генератора Y-90 (экстракция промывка)

1. Вращающийся корпус.
2. Центральная фиксированная трубка для подачи и удаления исходного раствора 90 Sr
3. Трубка для подачи и удаления промывного реагента
4. Трубка для удаления экстракта.
5. Экстракционная камера
6. Промывная камера
7. Камера удаления экстракта
8. Камера смешения
9. Мешалка
10. Сепаратор экстракционной камеры
11. Камера смешения
12. Мешалка
13. Сепоратор промывной камеры
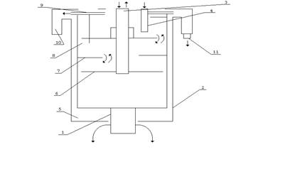
Рис. 2 Второй центрифужный экстрактор генератора 90 Y (промывка и реэкстракция)

1. Вращающийся корпус
2. Фиксированная оболочка
3. Центральная фиксированная трубка для подачи экстракта и промывного раствора и удаления отработанного экстракта
4. Трубка гидрозатвора
5. Экстракционная камера
6. Мешалки
7.и 8. Сепаратор с гидрозатвором
9. Проход для удаления промывного раствора и реэкстракта
10. Коллектор для удаления промывного раствора и реэкстракта
11. Патрубок для удаления промывного раствора и реэкстракта
Основным преимуществом полупротивоточного экстрактора является то, что наименее экстрагируемый или промываемый компонент может быть отделен с любой частотой в одну стадию.
Операции:
1. Экстракция основного продукта.
2. Промывка экстракта.
3. Сбор экстракта.
4. Полупротивоточная промывка от примесей.
5. Удаление промывного раствора и конечного продукта.
Радионуклиды и реагенты
Использовались 0,5 М раствор азотной кислоты, 0,1 М и 6,0 М растворы соляной кислоты. Они были приготовлены из комерческих химически чистых (chemical grade) реактивов и дважды дионизированной воды. Раствор 90 Sr без носителя был поставлен В/О “Изотоп”. Раствор 90 Sr был предварительно очищен экстракцией Д2ЭГФК : он был пропущен через колонку с тефлоном с нанесенной Д2ЭГФК или центрифужный экстрактор после первого контакта с Д2ЭГФК, как будет описано ниже. Растворы 85 Sr и 88 Y, поставленныеВ/О
“Изотоп” были использованы для более точного определения коэффициентов распределения иттрия и стронция в системах HNO3 - Д2ЭГФК и Д2ЭГФК – HCl, а также для определения коэффициента очистки 90 Y от 90 Sr.
-7-
Выделение и очистка 90 Y
Таблица 3 .
Распределение 90 Y (88 Y) в опытах на центрифужном экстракторе.
| Характеристика растворов после каждой стадии разделения | Относительная активность,% |
| Исходный раствор 90 Y в 0,5 М НNО3 , 130 мКи | 100 |
| Исходный раствор 90 Y после экстракции | 0,01 |
| Экстракт – 0,25 М Д2ЭГФК в додекане | »100 |
| Экстракт после реэкстракции 90 Y | 0,75 |
| Промывка 0,1 м НСl | 6*10-4 |
| Реэкстракция 6,0 М НСl | 98 |
Таблица4.
Распределение 90 Sr (85 Sr)в опытах на центрифужном экстракторе .
| Характеристика растворов после каждой стадии разделения | Относительная активность,% |
| Исходный раствор 90 Sr в 0,5 М НNО3 , 120 мКи | 100 |
| Исходный раствор 90 Y после экстракции | 99,99 |
| Экстракт – 0,25 М Д2ЭГФК в додекане | 0,01 |
| Экстракт после промывки 0,5 М НNО3 | »1*10-4 |
| Промывка 0,1 м НСl | »1*10-7 |
| Реэкстракция 6,0 М НСl | <1*10-9 |
Таблица 5.
Определение 90 Y от 90 Sr методом полупротивоточного центрифугирования.
| Исходная активность 90 Sr, мКи. | Выход 90 Y из 1экстрактора, % | Выход 90 Y из 2экстрактора, % | Примесь 90 Sr *109 ,% | Потери 90 Y после испарения,% | Конечная активность 90 Y, мКи. |
| 88,1 | 99,3 | 97,8 | 4,4 | 9,8 | 83,1 |
| 166,2 | 98,9 | 97,7 | 1,2 | 13,1 | 139,6 |
| 127,0 | 96,8 | 98,3 | 0,8 | 8,8 | 110,2 |
| 132,4 | 94,3 | 97,2 | <0,2 | 7,5 | 112,2 |
| 265,9 | 93,6 | 98,5 | 7,0 | 11,4 | 218,0 |
| 121,6 | 97,0 | 97,3 | <0,2 | 10,5 | 192,7 |
Это средние результаты из 8-12 опытов после загрузки нового раствора 90 Sr. Коэффициенты очистки 90 Y от 90 Sr расчитанные после добавления 85 Sr на каждой стадии.
-8-
Генератор Y-90 Высокой радионуклиднои частоты на основе колонки с катионитом .
Часто для разделения Y-90 и Sr-90 используют генераторные системы.Один изтипов генератора представляет собой колонку с катионитом, на котором сорбирован Sr-90. Y-90 вымывают 100 мл. 0.5 % раствора лимонной кислоты с рН=5.5. Выход Y-90 около 98%. Примесь Sr-90 возрастает вследствие радиационного разрушения смолы. В другом варианте генератора колонку заполняют катионитом дауэкс 50*4 и насыщают пиридин-итратным буферным раствором с рН=4. Sr-90 сорбируют на колонке и смывают накопившийся Y-90 мл. такого же буферного раствора. Выход Y-90 95%, примесь Sr-90 меньше 10-4 %. Для более глубокой очистки элюат пропускают через вторую колонку такого же типа. При этом примесь Sr-90 снижается до 10-5 %.
В работе [11] Sr-90 сорбировали на смоле дауэкс-50W и вымывали Y-90 раствором трилона Б с рН=6-9 и концентрацией 0.5 мг./мл. Выход Y-90 составлял (60-70)%, примесь Sr-90 в элюате »10-4 % . В этой работе в качестве сорбента использовали хроматографическую окись алюминия. В колонке было два слоя сорбента активный и защитный. Активный слой приготавливали взбалтыванием окиси алюминия с водно-спиртовым или водно- .етоновым раствором с рН=5-7, в котором находился Sr-90 без носителя. Сорб.ия стронция происходила количественно. В качестве элюента для Y-90 применяли трибутилфосфат, насыщенный 13 моль/л раствором азотной кислоты. Выход - Y 90 составлял 90%, радионуклидная чистота 99.9%.
В основу технологии разделения Sr-90 и Y-90 мы положили экстрак.ионно-хроматографический метод, обеспечивающий многократное экстрагирование с помощью растворителя, распределенного тонким слоем на поверхности зерен инертного наполнителя колонки. В качестве такого наполнителя использовали зерна фторопласта-4, а в качестве экстрагента - Д2ЭГФК. Разделение Y и Sr основано на большом различии коэффициентов распределения этих элементов между экстрагентом и слабым солянокислым водным раствором. При кислотности раствора »0.1 моль/л. коэффициент распределения между органической и водной фазами для Y достигает 10 4 ,а для Sr он составляет лишь около 10-2 . В результате Y концентрируется в тонком верхнем слое колонки, а Sr практически не экстрагируется, оставаясь в растворе. После промывания колонки 0.1 моль/л. раствором соляной кислоты для удаления следов Sr элюируют Y 90 6 моль/л. раствором соляной кислотой.
Одна колонка обеспечивает очистку Y в »103 раз. При повторении очистки на второй и третей колонках коэффициент очистки составит не менее 109 . Эффективность очистки Y-90 от Sr-90 мы проверяли вначале на отдельных колонках . исходный раствор Sr-90 + Y-90 в 0.1 моль/л. НСl пропускали со скоростью 60-70 капель/мин. Y-90 элюировали 60 мл. 6 моль/л. раствора НСl. Количество примеси Sr-90 определяли после распада Y -90 на 4pb-счетчике. Результаты представлены в таблице 6.
Таблица 6
Результаты экспериментов по разделению Y-90 Sr -90 на отдельных колонках (фторопласт-4 + Д2ЭГФК)
| Характеристика исходного раствора Sr-90 +Y-90 | Характеристика раствора Y-90 после разделения на колонке (на момент отделения от Sr-90) | Выход Y-90 ,% | Коэффициент очистки Y-90 от Sr-90 |
||
| Объем, мл | Объемная активность мКи/мл | Объем, мл | Объемная активность мКи/мл | ||
| 1 | 5,0 | 10 | 0,51 | 100,0 | 1,6*104 |
| 5 | 2,7 | 10 | 1,1 | 81,4 | 5,0*103 |
| 5 | 2,7 | 6 | 1,7 | 75,5 | 8,0*103 |
| 6 | 2,0 | 4 | 2,0 | 66,0 | 1,8*103 |
| 5 | 2,7 | 7 | 1,4 | 81,5 | 4,3*103 |
| 6 | 2,0 | 3 | 3,21 | 80,0 | 4,1*103 |
Выбор того или иного генератора можно делать исходя из того какие цели преследует потребитель.
Пять лет эксплуатации оборудования описано выше позволяет сделать вывод о надежности работы центрифужных экстракторов. В течении всего этого времени мы не имели каких либо отрицательных результатов при получении радиофармпрепаратов и их клиническом использовании. Принимая во внимание литературные данные о радиоционной стабильности Д2ЭГФК можно надеется, что имеется возможность использования этого метода для выделения гораздо больших количеств Y-90 .
Довольно короткое время переработки наряду с удовлетворительным качеством получаемого продукта можно считать главным преимуществом этого метода. Кроме того, этот процесс может быть полностью автоматизирован.
Описание технологического процесса получения Y-90 в ГЛ.
Исходным для выделения иттрия-90 является раствор стронция-90 в 0,1 М азотной кислоте, объем 135 мл., активность стронция-90 от5 до10 Ки выдержка между переработками от 10 до 12 дней. В ГК-117 хранисся 5 порций.
Предварительно сорбционным методом спектрометрическим анализа в растворе стронция-90 посторонние радионуклиды не обнаружены.
Иттрий-90 извлекают из исходного водного раствора стронция-90 экстракцией 0,25 М раствором Д"ЭГФК в додекане на центрифужном экстракторе. В этом же экстракторе на его второй ступени производят отмывку органического экстракта иттрия-90 от следовых количеств стронция-90, после чегоэкстракт иттрия-90 поступает во второй экстрактор. В этом экстракторе производят глубокую отмывку иттрия-90 от стронция-90 из азотной кислоты 0,
1 М раствором соляной кислоты изотермической чистоты.
Далее, на этом экстракторе иттрий-90 реэкстрагируют 6 М соляной кислотой также изотермической.
Объемы :
· Исходный-135 мл
· Промывной 0,1 М азотная кислота от 35 - 40 мл
· Экстрагент 50 мл
· Промывной растворт 0,1 М солянай кислота -100 мл
Реэкстрагент 6 М соляная кислота 50 мл
Реэкстракт иттрия-90 поступает на операцию отгонки соляной кислоты методом упарки, после чего раствор разбавляют от 0,05 до 0,1 М соляной кислоты.
Для доочистки иттрия-90 от химических примесей проводят сорбционную очистку иттрия-90 с использованием катионита КРС-6 спец.
очистки, а также 0,1 М и 6,0 М соляной кислоты изотермированной в кварце.
Десорбат иттрия-90 передают в БТ (бокс тяжелый) где производят отбор проб для проведения радиохимического анализа, упарку под разряжением для отгонки соляной кислоты, доведение кислотности до 0,05-0,1 М по соляной кислоте и расфасовку.
Технологическая инструкция
Иттрий-90 является b-излучателем Еmax = 2,27 МэВ, T1/2 = 64 ч., группа "В" радиационной опасности по НРБ-96.
Иттрий-90 является дочерним продуктом b-распада стронция-90 (T1/2 = 28,88 лет.) и выделяется из растворов стронция выдерженных от 10 до 12 сут.
Производительность
Разовая операция по переработке до 10 Ки стронция-90.
В год 52 переработки с поставкой заказчику от 2 до 10 Ки иттрия-90 ( 100-500 Ки/год)
Сырье
Стронций-90 выдержанный в течении 10-12 сут. Стронций-90 предварительно очищен сорбционным методом от посторонних радионуклидов.
Активность стронция-90 от5 до 10 Ки в объеме 135 мл в 0,1 М р-ре азотной кислоты.
Участок
ГК-117 вГЛ и ее операторская два бокса БТ и БЛ типа 1БП1-ОС
БТ - оснащен шпаговыми манипуляторами.
БЛ - оснащен резиновыми перчатками.
В ГК
- хранение
- Экстракционное выделение Y-90 на центрифужном полупротивоточном экстракторе.
- Отмывка Y-90 4 М соляной кислотой, на ЦППЭ2
- Сорбционная доочистка Y-90 на катионите КУ-2
- Упарка раствора Y-90 и передача в БТ.
В БТ
- Отбор проб и передача в БЛ
- Упаковка готового продукта к отправкеY-90 в первичную гермоемкость
В БЛ
- РХ анализ Y-90
- Упаковка
![]() |
-11-
Список литературы
1. Н.В. Куренков, Ю.Н. Шубин; Радионуклиды в ядерной медицине, (получение и использование),Обнинск;ФЭИ-1993г.
2. А.Б. Малинин, Л.Н. Курчатова. И.Н.Тронова и др. Генератор Y-90 высокой радионуклидной частоты,Радиохимия,N 4,1984г.
3. Mark L. Dietz and E. Philip Horwitz, Improved Chemistri for the Production of Y-90 for Medical Application, Appl. Radiat. Isotops. Vol.43,No.9. pp. 1093-1101.,1992.
4. Н.В.Куренков, Ю.Н. Шубин, Радионуклиды в ядерной медицине, реферат
5. G.E.Kodina,G.V.Korpusov,A.T.Filynin, Extractive Y-90-Generator, abstract.
6. В.А. Халкин, В.В. Цупко-Ситников,Н.Г.Зайцева, Радионуклиды для радиотерапии. Актиний-225; свойства,получение,применение.,Радиохимия,1997,т.39,N6.
7. J.S.Wike,C.E.Guyer,D.W.Ramey,B.P.Philips,Chemistri for Commercial Scale Production of Y-90 for Medical Research, Appl. Radiat. Isotops. Vol.41,No.9. pp. 861-865,1990.
8. Тарасов Н. Ф. Состояние и проблемы отечественной радиофармацевтики. Медрадиология, 1989, №6, стр. 3-8
9. Звонова И.А. и др. Лучевые нагрузки от радиофармацевтики.] Москва. ЦНИИатоминформ, 1984.
10. Ruth T. J., Pate B.D., Robertson r., Porter J.K.Radionuclide Production for Biosciencec. Review. Nucl.
11. Михеев Н.Б. Радиохимия 1969 т.11 N1 с. 126-127.
12. Med. Biol.,1989, v.16, №4, pp. 323-336.
