| Скачать .docx |
Реферат: Проект установки процесса гидроочиски дистилятного сырья дизельного топлива мощностью по сырь
ФЕДЕРАЛЬНОЕ АГЕНТСТВО ПО ОБРАЗОВАНИЮ
ГОСУДАРСТВЕННОЕ ОБРАЗОВАТЕЛЬНОЕ УЧРЕЖДЕНИЕ ВЫСШЕГО ПРОФЕССИОНАЛЬНОГО ОБРАЗОВАНИЯ
«ТЮМЕНСКИЙ ГОСУДАРСТВЕННЫЙ НЕФТЕГАЗОВЫЙ УНИВЕРСИТЕТ»
ТЕХНОЛОГИЧЕСКИЙ ИНСТИТУТ
Кафедра химии и технологии нефти и газа
ПОЯСНИТЕЛЬНАЯ ЗАПИСКА
к курсовому проекту по дисциплине «Химическая технология топлив и углеродных материалов »
на тему «Проект установки процесса гидроочиски дистилятного сырья (дизельного топлива) мощностью по сырью 800т.т./год. Реактор процесса гидроочистки. »
Выполнил: студент гр. ХТТ-01-1
Барабаш Е.В.
Проверил: Дроздова С.Н.
Тюмень 2005г.
Реферат
Пояснительная записка к курсовому проекту содержит, 1 рисунок, 5 таблиц, 5 источников.
Объектом проектирования является реактор процесса гидроочистки. Мощность установки составляет 800 тыс. т/год.
Цель проекта – выполнить технологический и гидравлический расчёт реактора.
В результате проведенного расчета получили, что для установки мощностью 800 тыс. т/год потребуется реактор: диаметр 2,1 метров, высота 4,2 метра.
Содержание.
Перечень единиц, используемых в проекте, в системе СИ……………………4
Введение…………………………………………………………………………..5
| 1. | Литературный обзор……………………………………………………… | 6 |
| 1.1 Химизмреакций гидрогенолиза гетероорганических соединений сырья…………………………………………………. | 6 |
|
1.2 Термодинамика и кинетика гидрогенолиза гетероорганических соединений сырья……………………………………………… |
7 |
|
| 1.3. Катализаторы гидрогенизационных процессов………………... | 10 | |
| 2. | Исходные данные…………………………………………………………. | 14 |
| 3. | Технологический расчет…………………………………………………. | 15 |
| 3.1 Выход гидроочищенного топлива………………………………. | 15 | |
| 3.2 Расход водорода на гидроочистку………………………………. | 15 | |
| 3.3 Потери водорода с отдувом……………………………………… | 17 | |
| 3.4 Материальный баланс установки………………………………... | 18 | |
| 3.5 Материальный баланс установки гидроочистки………………. | 19 | |
| 3.6 Материальный баланс установки реактора гидроочистки……. | 19 | |
| 3.7 Тепловой баланс реактора……………………………………….. | 20 | |
| 4. | Гидравлический расчет…………………………………………………... | 26 |
| 4.1 Расчет потери напора в слое катализатора……………………… | 26 | |
| 5. | Заключение……………………………………………………………....... | 29 |
| 6. | Список используемой литературы………………………………………. | 30 |
Перечень единиц, используемых в проекте, в системе СИ
Наименование |
Обозначение |
Единица измерения |
| Давление | Р | МПа |
| Температура | T | °С, К |
| Тепловой поток | Ф | Вт |
| Молярная масса | М | кг/кмоль |
| Плотность | ρ | кг/м3 |
| Массовый расход | G | кг/час |
| Энтальпия | I | кДж/кг |
| Объемный расход | V | м3 /с |
| Площадь сечения | S | м2 |
| Диаметр, высота | D, H | м |
Введение
Гидроочистка проводится с целью удаления из нефтяных фракций таких нежелательных компонентов как сера, азот, кислород и металлорганические соединения, а также для гидрирования олефинов и диеновых углеводородов.
Сырьем гидроочистки может быть бензиновая фракция прямой перегонки нефти термического коксования, керосино газойливые фракции прямой перегонки и деструктивного происхождения, а также вакуумрыйгазойль.
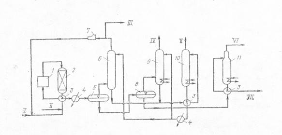
Принципиальная технологическая схема гидроочистки практически одинакова для всех видов перерабатываемого сырья.

Схема установки гидроочистки дизельного топлива:
1 — печь; 2 — реактор; 3 — теплообменники; 4 — холодильник; 5 — газосепаратор высокого давления; 6 — абсорбер для моноэтаноламиновой очистки циркулирующего водородсодер-жащего газа; 7 — циркуляционный компрессор; 8 — газосепаратор низкого давления; 9 — абсорбер для моноэтаноламиновой очистки углеводородного газа; 10 — колонна регенерации моноэтаноламина (десорбер); 11 — колонна отгонки бензина;
I — свежий водородсодержащий газ; II — сырье; III— отдув (водородсодержащий газ); IV — углеводородный газ; V — сероводород; VI — бензин; VII — дизельное топливо гидроочищенное
1.Литературный обзор.
1.1 Химизм реакций гидрогенолиза гетероорганических соединений сырья.
Гидрогенолиз гетероорганических соединений в процессах гидрооблагораживания происходит в результате разрыва связей C-S, C-N,С-О и насыщенияводородом образующихся гетероатомов и двойнойсвязи у углеводороднойчасти молекул нефтяного сырья. При этом сера, азот и кислород выделяются в виде соответственно H2 S, NH3 иH2 O. Содержащиеся в сырье непредельные гидрируютсядопредельных парафиновых углеводородов. В зависимости от и процессов возможны частичное гидрирование и гидрокрекинг полициклических ароматических и смолисто асфальтеновых углеводородов. Металлоорганические соединения сырья разрушаются, и выделяющиеся металлы отлагаются на катализаторе.
Гидрогенолиз сераорганических соединений.
Меркаптаны гидрируются до сероводорода и соответствующего углеводорода:
RSH + H2 → RH + H2 S
Сульфиды гидрируются через образование меркаптанов:
RSR + H2
→ RSH + Rl
H
Rl
H + RH + H2
S
Дисульфиды гидрируются аналогично:
RSSRl
+ H2
→ RSR + Rl
SH
RH + Rl
H + 2H2
S
Циклические сульфиды, например тиофан и тиофен, гидрируются с образованием соответствующих алифатических углеводородов:

Бенз- и дибензтиофены гидрируются по схеме:

Гидрогенолиз азоторганических соединений.
Азот в нефтяном сырье находится преимущественно в гетероциклах в виде производственных пиррола и пиридина. Гидрирование их протекает в общем аналогично гидрированию сульфидов:

Гидрогенолиз кислородсодержащих соединений.
Кислород в топливных фракциях может быть проедставлен соединениями типа спиртов, эфиров, и нафтеновых кислот. В газойлевых фракциях и нефтяных остатках кислород находится в основном в мостиковых связях и в циклах полициклических ароматических и смолисто-асфальтеновых соединений нефти.
При гидрировании кислородных соединений образуются соответствующие углеводороды и вода:

1.2 Термодинамика и кинетика гидрогенолиза гетероорганических соединений сырья.
В таблице 1 представлены термодинамические данные для реакций гидрогенолиза некоторых серо- и кислородсодержащих органических углеводородов.
Как видно из этих данных, реакции гидрогенолиза гетероатомных углеводородов экзотермичны и протекают либо без изменения объема или в случае гидрогенолиза непредельных гетероорганических соединений (как, например, производных тиофена) - с уменьшением объема и более высоким экзотермическим эффектом. Следовательно, реакции гидрогенолиза всех без исключения гетероорганических соединений являются термодинамически низкотемпературными. Давление либо не оказывает влияния на равновесие газофазных реакций, либо благоприятствует образованию продуктов гидрогенолиза.
Таблица 1.
Тепловой эффект и константы равновесия (Кр) реакций гидрогенолиза некоторых гетероорганических соединений (данные Ю.М.Жорова)
| Реакция | Тепловой эффект, кДж/моль | Кр | Зависимость lnKp от Т в интервале 300-800 К | ||
| при 300 К | при 800 К | при 300 К | при 800 К | ||
C3 H7 SH+H2 ↔C3 H8 +H2 S C5 H11 SH+H2 ↔C5 H12 + H2 S CH3 SC3 H7 +2H2 ↔CH4 +C3 H8 + H2 S CH3 SC4 H8 +2H2 ↔CH4 +C4 H10 + H2 S C4 H4 S+4H↔C4 H10 + H2 S C4 H8 S+2H↔C4 H10 + H2 S C3 H10 S+2H↔C3 H12 + H2 S C10 H21 +H2 ↔C10 H22 +H2 O |
+ 47,9 +58,2 +120.2 +108,6 +262,4 +112,6 +103,4 +88,3 | + 55,9 +66.6 +135,3 +124,0 +283,6 +121,8 +117,0 +92,4 | 2,6-109 3,9-1010 2,1-1022 1,1-1021 5,3-1030 5,4-1016 2,8-1016 4,5-1015 |
7,7-103 9,0-103 4,7-108 4,5-108 18,5 1,4-104 6,3-104 7,8-105 |
lnКр =0,84 + 6220/Т lnКр =0,50+7470/Т lnКр =0,37+ 1531/Т lnКр =2,06+1393/Т lnKр = 38,64 + 3282/T lnКр =7,74+1406/Т lnКр =-5.92+1313/Т lnКр =-0,09+1085/Т |
Из табл. 1 следует, что с повышением температуры константы равновесия реакций гидрогенолиза уменьшаются, особенно сильно для тиофена и его производных. Тем не менее в интервале температур, представляющем практический интерес, равновесие реакций практически нацело смещено вправо для всех гетероорганических соединений, за исключением тиофенов, для которых термодинамические ограничения все же ощутимы и их гидрирование следует проводить при пониженных температурах на высокоактивных катализаторах.
Требуемая применительно к современным процессам каталитического риформинга глубина очистки от серы до остаточного ее содержания в гидрогенизате ≈1∙10-6 для прямогонных бензинов с исходным содержанием серы (200-1000) млн-1 составит 99,8%. Таким образом, для обеспечения таковой глубины гидрогенолиза требуется проведение процесса при температурах ниже 350 °С.
На кинетику реакций гидрогенолиза сильное влияние оказывают тип и строение гетероорганических соединений. Скорость гидрогенолиза в общем возрастает в ряду тиофены < тиофаны < сульфиды < дисульфиды <меркаптаны. С увеличением числа ароматических и циклопарафиновых колец в молекуле сероорганического соединения его реакционная способность относительно гидрогенолиза падает. Так, относительная скорость гидрогенолиза при идентичных условиях для тиофена, бензтиофена и дибензтиофена составляет соответственно 2,9; 2,8 и 1,0.
При одинаковом строении реакционная способность относительно гидрогенолиза понижается в ряду гетероорганических соединений: сероорганические < кислородоорганические < азотор-ганические.
Среди азотсодержащих углеводородов циклические соединения подвергаются гидрогенолизу значительно труднее, чем содержащие азот в аминогруппах.
Скорости реакций обессеривания нефтяных фракций удовлетворительно описываются формальным кинетическим уравнением типа
где Рs и РH 2 - парциальные давления сернистых соединений и водорода.
При гидрогенолизе индивидуальных сероорганических соединений и обессеривании узких нефтяных фракций порядок гидрообес-серивания по сере обычно составляет п,= 1. При гидрообессерива-нии сырья широкого реакционного состава вследствие содержания в нем сернистых соединений, сильно различающихся по реакционной способности, кинетический порядок по сере может изменяться от 1 до 2 и более.
Порядок реакций гидрообессеривания по водороду (п2 ) может быть также различным в зависимости от свойств сырья и условий процесса. По мере роста парциального давления водорода (Рн2 ) в газофазных процессах гидрооблагораживания n2 может изменяться от 1 до 0 в интервале Рн2 от 0,1 до 3,5 МПа (то есть в зависимости от степени насыщения водородом поверхности катализатора). В жидкофазных процессах, в которых лимитирующей гидрообессеривание стадией является транспортирование водорода через пленку жидкости к поверхности катализатора, гидрогенолиз протекает по первому порядку по водороду вплоть до давлений =10 МПа.
Кинетическими исследованиями установлено, что кажущаяся энергия активации гидрообессеривания нефтяного сырья на алюмокобальтмолибденовом катализаторе в интервале температур 340 -425 °С составляет 46 - 88 кДж/моль (11-21 ккал/моль). [2]
1.3. Катализаторы гидрогенизационных процессов
Катализаторы гидрогенизационных процессов можно разделить на три группы:
металлы — платина, палладий и никель в чистом виде или на носителях, применяются в реакциях насыщения непредельных и ароматических углеводородов, используются в низкотемпературных процессах, сырье не должно содержать примесей, являющихся каталитическим ядом (особенно серы);
окислы и сульфиды металлов (возможны их сочетания) на кислотных носителях — окисях алюминия, магния или кизельгуре, применяются главным образом в реакциях насыщающего гидрирования в присутствии потенциальных каталитических ядов;
окислы и сульфиды металлов (возможны их сочетания) на кислотных носителях — алюмосиликате, магнийсиликате, окиси алюминия (кислотной) или активированной глине; применяются для проведения реакции гидроизомеризации и гидрокрекинга.
Активность металлов в некоторой степени зависит от их электронных свойств. Большинство из них представляет собой элементы VI и VIII групп периодической системы Д. И. Менделеева (хром, молибден, вольфрам, железо, кобальт, никель, платина и палладий). В некоторых случаях сульфиды и окислы в свободном состоянии (без носителей) обнаруживают кислотные свойства. Примером может служить дисульфид вольфрама, обладающий каталитической активностью в реакциях насыщения кратных связей. Так как серосодержащие соединения присутствуют практически в сырье всех видов, следует применять серостойкие катализаторы — сульфиды металлов. В большинстве современных процессов в качестве катализаторов используют кобальт или никель, смешанные в различных соотношениях с молибденом на пористом носителе (в основном окиси алюминия). Иногда применяют сульфидный никельвольфрамовый катализатор. Обычно катализаторы выпускают в окисной форме; при гидрогенизации сернистого сырья окиси кобальта (или никеля) и молибдена полностью или частично переходят в сульфидную форму. Часто после загрузки катализатор «осерняют» предварительной обработкой сероводородом или легкоразлагающимися серосодержащими соединениями в смеси с водородом.
Кобальтомолибденовые или никель-молибденовые катализаторы на окиси алюминия, а также смешанные катализаторы работают 2—3 года. Так как активность их снижается в основном в результате отложения кокса в порах, то регенерацию проводят путем выжига кокса. Особенностью катализаторов гидрокрекинга является их гидрирующая, крекирующая и изомеризующая активность в присутствии серо- и азотсодержащих соединений, как правило, присутствующих в сырье. Поэтому в состав катализаторов могут входить лишь немногие окислы.
Катализаторы для первой ступени или для одноступенчатого гидрокрекинга обычно содержат окислы никеля (или кобальта), вольфрама (или молибдена) и кристаллические формы окислов кремния и алюминия. Иногда для усиления деструкции вводят галоген. Катализаторы для второй ступени гидрокрекинга при переработке очищенного сырья (содержание серы не более 100-10-4 и азота менее 1∙10-4 ) могут не содержать молибдена (или вольфрама), но вместо никеля содержат драгоценные металлы (палладий или платину). Катализаторы для первой ступени или для одноступенчатого процесса должны быть особенно стойкими к каталитическим ядам, чтобы их можно было использовать на неочищенном сырье. Необходимо также, чтобы размеры пор катализатора соответствовали размерам молекул перерабатываемого сырья.
В ряде процессов гидрокрекинга в качестве носителя используют цеолиты (молекулярные сита), гидрирующим компонентом иногда служит палладий. При применении цеолита гидрирующую активность можно регулировать, изменяя количество каталитически активного металла, вводимого (ионный обмен) вместо натрия в решетку цеолита. Наносимый осаждением палладий распределяется в виде частиц атомных размеров. Эта особенность в известной степени уменьшает действие каталитических ядов (серо- и азотсодержащих соединений) в тяжелом сырье и позволяет проводить крекинг такого сырья при более низких температурах.
Реакции конденсации ароматических углеводородов с непредельными, так же как реакции уплотнения углеводородов, тормозятся в присутствии водорода. Увеличивая скорость гидрирования непредельных углеводородов по сравнению со скоростью их конденсации с ароматическими углеводородами или полимеризации, можно снизить образование кокса. Для этого необходимо повышать парциональное давление водорода (и общее давление в системе) и применять специальные катализаторы. Однако даже при давлении 15—20 МПа (150—200 кгс/см2 ) полностью подавить реакции коксообразования не удается, и процесс приходится вести с периодической регенерацией катализатора. При общем давлении выше 30 МПа (300 кгс/см2 ) процесс гидрокрекинга можно проводить без окислительной регенерации катализатора. [4]
2. Исходные данные.
1. Производительность установки по сырью G = 800 т тон/год.
2. Характеристики сырья :
- фракционный состав (200 – 350)0 С.
- Плотность ρ0 = 850,0 кг/м3 .
- Содержание серы S0 = 0,8 .
- Сульфидной серы Sc = 0,35.
- Дисульфидной серы Sс = 0,45.
- содержание непредельных углеводородов 10 % (масс).
3. Остаточное содержание серы в очищенном Дизельном топливе Sк = 0,05 % (масс), т.е. степень, или глубина гидрообессеривания должна быть 99,9%.
4. Гидроочистка проводится на а люмокобольтмолибденовом катализаторе при давлении Р = 4 МПа, кратности циркуляции водородсодержащего газа к сырью χ = 400 нм3 /м3 .
5. Кинетические константы процесса k0 = 4,62∙106 , Е = 67040 кДж/моль, n = 2.
3. Технологический расчет.
3.1. Выход гидроочищенного топлива.
Выход гидроочищенного дизельного топлива Вд.т. , % (масс) на исходное сырье равен:
Вд.т. = 100 – Вб – Вг – ΔS
Где Вб , Вг , Δ S – выход бензина, газа и количество удаленной из сырья серы соответственно на сырье, % (масс).
Вб = ΔS = 0,75 % (масс)
Вг = 0,3 ΔS = 0,225 % (масс)
Тогда выход гидроочищенного дизельного топлива будет равен
Вд.т. = 100 - 0,75 – 0,225 – 0,75 = 98,275
3.2 Расход водорода на гидроочистку.
Расход водорода на гидрогенолиз сероорганических соединений находим по формуле:
G1 = mΔS
Где G 1 – расход 100%-го водорода, % (масс) на сырье;
Δ S – кол-во серы удаляемой при гидроочистке, % (масс) на сырье;
m - коэффициент, зависящий от характера сернистых соединений;
G1 = 0,35∙0,125 – 0,45∙0,0938 = 0,086
Расход водорода на гидрирование непредельных углеводородов равен:
G2
= ![]()
Где G 2 - расход 100%-го водорода, % (масс) на сырье;
ΔСН - разность содержания непредельных углеводородов в сырье и гидрогенизате, % (масс) на сырье, считая на моноолефины;
М – средняя молекулярная масса ;
Среднюю молекулярную массу сырья рассчитываем по следующей эмпирической формуле:
М = 
d15 15 = ρ4 20 + 5∙а = 0,850 + 5∙0,79886 = 0,854 [3]
М =![]()
Принимая, что степень гидрирования непредельных углеводородов и гидрогенолиза сернистых соединений одинакова, находим:
G2
=![]()
Мольную долю водорода, растворенного в гидрогенизате, можно рассчитать из условий фазового равновесия в газосепараторе высокого давления:
χl H2 =yl H2 /Kp =0.8 / 30 = 0,027
где yl H 2 χl H 2 – мольные доли водорода в паровой и жидкой фазах;
Kp – константа фазового равновесия ;
Потери водорода от растворения в гидрогенизате G3 (% масс) на сырье составляют:
G3
=
Кроме этих потерь имеют место потери водорода за счет диффузии водорода через стенки аппарата и утечки через неплотности, так называемые механические потери. Механические потери G4 (% масс) на сырье равны:
G4 =χ∙0,01∙Мн2 ∙100 / (ρ∙22,4)
где χ – кратность циркуляции водородсодержащего газа, нм3 /м3 ;
ρ – плотность сырья, кг/м3 .
G4 = 400∙0,01∙2∙100 / (850∙22,4)=0,0,42%
3.3 Потери водорода с отдувом.
Общий расход водорода при гидроочистке с учетом газа отдува составит:

Расчет ведем на 100 кг. исходного сырья.
![]()
![]()
Количество абсорбированного компонента i в кг на 100 кг гидрогенизата равно:
![]()
Количество абсорбированного компонента i (vi , м3 на 100 кг гидрогенизата) составляет:
![]()
Таблица 2.
Состав водород содержащего газа.
Содержание компонента. |
H2 | CH4 | C2 H6 | C3 H8 | ∑C4 H8 | C5+ |
| % (об.) | 85,0 | 7,0 | 5,0 | 2,0 | 1,0 | - |
| % (масс.) | 29,4 | 19,4 | 26,0 | 15,2 | 10,0 | - |
Подставляя в это выражение соответствующие значения χl i = yl i /Kpi , получим объем каждого компонента, растворенного в гидрогенизате:
![]()
![]()
![]()
![]()
Суммарный объем абсорбированных газов будет равен ∑vi =2,014 м3 .
Балансовый объем углеводородных газов, поступающих в газосепаратор составляет:
V0 (1-y0 i )+Vг.к. ≤Vа
4,34 (1-0,65) + 0,33 = 0,98 . ≤Vа
Поскольку требование уравнения выполняется, возможна работа без отдува частиц циркулирующего ВСГ. Таким образом, общий расход водорода в процессе гидроочистки будет складываться из водорода, поглощаемого при химической реакции, абсорбируемого в сепараторе высокого давления и механически теряемого:
Расход свежего ВСГ на гидроочистку равен:
![]()
![]()
3.4 Материальный баланс установки.
Рассчитываем выход сероводорода:
![]()
Таким образом балансовым сероводородом поглощается 0,05% (масс) водорода (1,91-1,80=0,11%)
Количество водорода, вошедшего при гидрировании в состав дизельного топлива, равно:
G1 + G2 – 0,05 = 0,086 +0,084 – 0,05 = 0,12 % (масс)
Уточненный выход гидроочищенного дизельного топлива
98,275 + 0,12 = 98,395% (масс)
Выход сухого газа, выводимого с установки, складывается из углеводородных газов, поступающих со свежим ВСГ, газов, образующихся при гидрогенолизе, а также абсорбированного гидрогенизатом водорода:
0,82∙(1-0,29) + 0,21 + 0,026 = 0,8182 % (масс)
На основе полученного материального баланса проводим расчет реакторного блока установки гидроочистки.
2.5 Материальный баланс установки гидроочистки.
| Наименование | % масс | т/год | т/сут | кг/час |
Взято: Сырьё: Водород содержащий газ ∑ Получено: Д.Т.Очищенное Сероводород Сухой газ Бензин ∑ |
100 0,82 100,82 98,4 0,8 0,87 0,75 100,82 |
800000 6560 806560 787200 6400 6960 6000 806560 |
2352,94 19,29 2372,24 2315,29 18,82 20,47 17,65 2372,24 |
98039,17 803,75 98843,33 96470,42 784,17 852,92 735,42 98843,33 |
Установка работает 340 дней в году.
3.6 Материальный баланс установки реактора гидроочистки.
| Наименование | % масс | кг/час |
Взято: Сырьё: Свежий ВСГ Циркулирующий ВСГ ∑ Получено: Д.Т.Очищенное Сероводород Сухой газ Д.Т. Циркулирующий ВСГ ∑ |
100 0,82 15,97 116,79 98,4 0,8 0,87 0,75 15,97 116,79 |
98039 804 15657 114500 96470 784 853 736 15406 114500 |
В реактор поступает сырье, свежий водород содержащий газ (ВСГ) и циркулирующий водород содержащий газ (ЦВСГ).
Таблица 3.
Состав ЦВСГ.
Мольная доля у1 |
H2 0,720 |
CH4 0,200 |
C2 H6 0,05 |
C3 H8 0,02 |
C4 H10 0,01 |
| Массовая доля у | 0,192 | 0,427 | 0,201 | 0,103 | 0,077 |
Средняя молекулярная масса ЦВСГ Мц равна:
![]()
Расход ЦВСГ на 100 кг сырья Gц можно находим по формуле:
![]()
3.7 Тепловой баланс реактора.
Уравнение теплового баланса реактора гидроочистки можно записать так:
![]()
где Qc , Q ц — тепло, вносимое в реактор со свежим сырьем и циркулирующим водородсодержащим газом;
Qs , Q г.п. —тепло, выделяемое при протекании реакций гидрогенолиза сернистых и гидрирования непредельных соединений;
∑ Qc м. — тепло, отводимое из реактора реакционной смесью.
Средняя теплоемкость реакционном смеси при гидроочистке незначительно изменяется в ходе процесса, поэтому тепловой баланс реактора можно записать в следующем виде:
![]()
![]()
где G — суммарное количество реакционной смеси, % (масс.);
с —средняя теплоемкость реакционной смеси, кДж/(кг∙К);
ΔS ,Δ CH —количество серы и непредельных, удаленных из сырья, % (масс);
t , t 0 —температуры на входе в реактор и при удалении серы Δ S , ° C ;
qs , qH — тепловые эффекты гидрирования сернистых и непредельных соединений, кДж/кг.
1.t 0 , катализатор — сырье 350 °С.
2. Суммарное количество реакционной смеси на входе в реактор составляет 116,79 кг.
3. Количество серы, удаленное из сырья, ΔS= 0,75% (масс).
4. Количество тепла, выделяемое при гидрогенолизе сернистых соединений (на 100 кг сырья) при заданной глубине обессеривания, составит
Таблица 4
Тепловой эффект реакции гидрирования органических соединений серы*.

![]()
где qsi — тепловые эффекты гидрогенолиза отдельных сероорганических соединений, кДж/кг ;
gsi - количество разложенных сероорганических соединений, кг (при расчете на 100 кг сырья оно численно равно содержанию отдельных сероорганических соединений в % масс.).
5. Количество тепла, выделяемое при гидрировании непредельных углеводородов, равно 126000 кДж/моль. Тогда.
![]()
6. Среднюю теплоемкость циркулирующего водородсодержащего газа находим на основании данных по теплоемкости отдельных компонентов (табл. 4).
Таблица 5.
Теплоемкость индивидуальных компонентов.
| H2 | CH4 | C2 H6 | C3 H8 | C4 H10 | |
| Сp , кДж/(кг∙К) | 14,57 | 3,35 | 3,29 | 3,23 | 3,18 |
| Сp , ккал/(кг∙С0 ) | 3,48 | 0,800 | 0,786 | 0,772 | 0,760 |
![]()
где с pi —теплоемкость отдельных компонентов с учетом поправок на температуру и давление, кДж/(кг-К);
yi — массовая доля каждого компонента в циркулирующем газе.
Тогда
7. Энтальпию паров сырья при 350 °С равнаI350 =997,4 кДж/кг.
Поправку на давление находим по значениям приведенных температуры и давления.
Абсолютная критическая температура сырья Ткр =497+273=770 К,
Приведенная температура равна ТПР = 350+273/770=0,809.
Критическое давление сырья вычисляют по формуле
Ркр = 0,1ТKP /Мc = 0,1∙9,26∙770/215 = 3,32 МПа,
где 
Тогда ![]()
Для найденных значений Тпр и Рпр .
![]()
![]()
Энтальпия сырья с поправкой на давление равна I350 =997,4-34,6 = 962,8 кДж/кг.
Теплоемкость сырья с поправкой на давление равна Сс =962,8:350= =2,75кДж/(кг∙К).
8. Средняя теплоемкость реакционной смеси составляет
![]()
Имея найденные значения, находим температуру на выходе из реактора t :
![]()
Для определения температуры реакционной смеси при разных глубинах обессеривания строим график зависимости температуры реакционной смеси t от остаточного содержания серы в дизельном топливе S.
Рис.2.
Зависимость температуры реакционной смеси t от остаточного содержания серы в дизельном топливе S.
Таблица 5.
Данные для кинетического расчета процесса обессеривания.
| Показатели | 0,75 | 0,5 | 0,2 | 0,1 | 0,05 |
Т,К 108 ∙e-E/RT k=k0 ∙e-E/RT S2 r=k∙S2 1/r |
623 237,8 10,99 0,56 6,1544 0,163 |
630,8 279,1 12,89 0,25 3,2225 0,310 |
641,6 346,1 15,99 0,04 0,6396 1,563 |
644,1 346,1 16,79 0,01 0,1679 5,956 |
646 377,1 17,42 0,0025 0,0436 22,936 |
Графическим интегрированием находим площадь под полученной кривой в пределах содержания серы от 0,8 до 0,05% (масс). Эта площадь численно равна интегралу

Требуемый объем катализатора в реакторе VK вычисляем по формуле

Значение G ' находим из соотношения
G ' = G/ρ= 98039/850 = 115,34 м3 /ч
Получаем объемную скорость подачи сырья, т. е. отношение объема жидкого сырья, подаваемого на объем катализатора в час ( w , ч-1 )
w = G'/VK = 115,34/70,24 =4,64 ч-1 .
По найденному значению VK вычисляют геометрические размеры реактора гидроочистки.
Принимаем цилиндрическую форму реактора и соотношение высоты к диаметру равным 2:1 или H = 2D. Тогда
Vp = πD2 H= πD2 2D= 2πD3 .
Диаметр реактора равен

Высота слоя катализатора составляет H=2D=4,2м.
4. Гидравлический расчет.
4.1 Расчет потери напора в слое катализатора.
Потерю напора в слое катализатора вычисляем по формуле:
![]()
где ε — порозность слоя;
и — линейная скорость движения потока, фильтрующегося через глой катализатора, м/с;
μ— динамическая вязкость, Па -с;
d — средний диаметр частиц, м;
ρ — плотность газа, кг/м3 ;
g — ускорение силы тяжести, кг/с2 .
Порозность слоя вычисляем по формуле
![]()
где γ n — насыпная плотность катализатора, равная 640 кг/м3 ;
γ k —кажущаяся плотность катализатора, равная 1210 кг/м3 .
Таким образом
![]()
Линейная скорость потока равна
![]()
где V — объем реакционной смеси, включающий объем сырья Vc , и объем циркулирующего водородсодержащего газа V ц , т. е.
V = VC +Vц
Объем сырья рассчитываем по формуле:
![]()
где Gc — расход сырья в реактор, кг/ч;
Z С — коэффициент сжимаемости;
t ср — средняя температура в реакторе, °С.
Величина tср может быть найдена как средняя арифметическая между температурой ввода сырья t0 = 350С С и температурой на выходе из реактора, равной 354°С:
tcp = 0,5(350+373) = 361,5 °С
Тогда
![]()
Объем циркулирующего газа составит:
![]()
![]()
![]()
![]()
Динамическую вязкость смеси определяем по ее средней молекулярной массе, равной
По уравнению Фроста находим динамическую вязкость смеси: μ= 1,87- 106 кг∙с/м2 .
Средний диаметр частиц катализатора d = 4- l 0-3 м. Плотность реакционной смеси в условиях процесса равна:
![]()
Таким образом,

ΔP = H ∙ 341,4= 4 ∙ 341,4 = 1356,6 кг/м2
Таким образом, потеря напора катализатора не превышает предельно допустимых значений 0,2—0,3 МПа. Поэтому к проектированию принимают реактор цилиндрической формы с высотой и диаметром реакционной зоны 4,2 и 2,1 м соответственно.
Заключение
В данном курсовом проекте был рассчитан реактор с диаметром 2,1м. Высота реактора 4,2 м. Температура ввода сырья 350°С, температура вывода из реактора 380°С.
Производительность реактора по Дизельному Топливу 96470 кг/час.
Список использованной литературы
1. Альбом технологических схем процессов переработки нефти и газа. /Под ред. Б.И. Бондаренко.- М: Химия, 1983. – 128 с.
2. Ахметов С.А. Технология глубокой переработки нефти и газа.- Уфа: Гилем, 2002.- 672с.
3. Трушкова Л.В. Расчёты по химии и технологии нефти и газа: Учебное пособие/ Под ред. Р.З. Магарила.- Тюмень: ТюмГНГУ, 2001.-76 с.
4. Суханов В.П. Переработка нефти: учебник для средних прф. техн. уч. заведений. Москва. Высшая школа 1979г.-335с.
5. Технологические расчеты установок переработки нефти: Учеб. пособие для вузов/ Танатаров М.А. Ахметшина М.Ф. Фасхудинов Р.А. и др.М. Химия, 1987г. 352с.