| Похожие рефераты | Скачать .docx |
Курсовая работа: Расчет двух ректификационных установок непрерывного действия для разделения смеси этилацетат – толуол
ВВЕДЕНИЕ
Ректификация - массообменный процесс, который осуществляется в большинстве случаев в противоточных колонных аппаратах с контактными элементами (насадки, тарелки), аналогичными используемыми в процессе абсорбции. Поэтому методы подхода к расчету и проектированию ректификационных и абсорбционных установок имеют много общего. Тем не менее ряд особенностей процесса ректификации (различное соотношение нагрузок по жидкости и пару в нижней и верхней частях колонны, переменные по высоте колонны физические свойства фаз и коэффициент распределения, совместное протекание процессов массо- и теплопереноса) осложняет его расчет.
Одна из сложностей заключается в отсутствии обобщенных закономерностей для расчета кинетических коэффициентов процесса ректификации. В наибольшей степени это относится к колоннам диаметром более 800 мм с насадками и тарелками, широко применяемым в химических производствах. Большинство рекомендаций сводится к использованию для расчета ректификационных колон кинетических зависимостей, получаемых при исследовании абсорбционных процессов.
Большое разнообразие тарельчатых контактных устройств затрудняет выбор оптимальной конструкции тарелки. При этом наряду с общими требованиями (высокая интенсивность единицы объема аппарата, его стоимость и др.) ряд требований может определяться спецификой производства: большим интервалом устойчивой работы при изменении нагрузок по фазам, способность тарелок работать в среде загрязненных жидкостей, возможностью защиты от коррозии и т.п. Зачастую эти качества становятся превалирующими, определяющими пригодность той или иной конструкции для использования в каждом конкретном процессе.
Размеры тарельчатой колонны (диаметр и высота) обусловлены нагрузками по пару и жидкости, типом контактного устройства (тарелки), физическими свойствами взаимодействующих фаз.
Ректификацию жидкостей, не содержащих взвешенные частицы и не инструктирующих, при атмосферном давлении в аппаратах большой производительности часто осуществляют на ситчатых переточных тарелках.

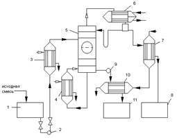
1 - емкость для исходной смеси; 2, 9 – насосы; 3 – теплообменник-подогреватель; 4 – кипятильник; 5 – ректификационная колонна; 6 – дефлегматор; 7 – холодильник дистиллята; 8 – емкость для сбора дистиллята; 10 – холодильник кубовой жидкости; 11 – емкость для кубовой жидкости
Рисунок 1 – Принципиальная схема ректификационной установки
Принципиальная схема ректификационной установки представлена на рис.1. Исходную смесь из промежуточной емкости 1 центробежным насосом 2 подают в теплообменник 3 , где она подогревается до температуры кипения. Нагретая смесь поступает на разделение в ректификационную колонну 5 на тарелку питания, где состав жидкости равен составу исходной смеси xp .
Стекая вниз по колонне, жидкость взаимодействует с поднимающимся вверх паром, образующимся при кипении в кубовой жидкости в кипятильнике 4 . Начальный состав пара примерно равен составу кубового остатка xw , т.е. обеднен легколетучим компонентом. В результате массообмена с жидкостью пар обогащается легколетучим компонентом. Для более полного обогащения верхнюю часть колонны орошают в соответствии с заданным флегмовым числом жидкостью (флегмой) состава xp , получаемой в дефлегматоре 6 путем конденсации пара, выходящего из колонны. Часть конденсата выводится из дефлегматора в виде готового продукта разделения – дистиллята, который охлаждается в теплообменнике 7 и направляется в промежуточную емкость 8 .
Из кубовой части колонны насосом 9 непрерывно выводится кубовая жидкость – продукт обогащены труднолетучим компонентом, который охлаждается в теплообменнике 10 и направляется в емкость 11 .
Таким образом, в ректификационной колонне осуществляется непрерывный неравновесный процесс разделения исходной бинарной смеси на дистиллят (с высоким содержанием легколетучего компонента) и кубовый остаток (обогащенный труднолетучим компонентом).
1. Ректификационной колонны непрерывного действия
1.1 Материальный баланс колонны и рабочее флегмовое число
Производительность колонны по дистилляту Р и кубовому остатку W определим из уравнений материального баланса колонны:
(1.1)
где F, P и W – производительность колонны по исходному веществу, по дистилляту и по кубовому остатку, соответственно, кг/с.
(1.2)
Отсюда находим:
(1.3)
где
,
и
- массовые доли по дистилляту, исходной смеси и кубового остатка, соответственно, кг/кг смеси.
Пересчитаем составы фаз из мольных долей в массовые доли по соотношению:
(1.4)
где
,
и
- мольные доли по дистилляту, исходной смеси и кубового остатка соответственно, кмоль/кмоль смеси;
,
- молекулярные массы соответственно этилацетата и толуола, кг/кмоль.
(1.5)
(1.6)
кг/кг смеси
кг/кг смеси
кг/кг смеси
Находим производительность по кубовому остатку:
кг/с
Находим производительность колоны по дистилляту:
кг/с
Нагрузки ректификационной колоны по пару и жидкости определяется рабочим флегмовым числом R; его оптимальное значение Rопт
можно найти путём технико-экономического расчёта. Ввиду отсутствия надёжной методики оценки Rопт
используют приближённые вычисления, основанные на определении коэффициента избытка флегмы (орошения)
Здесь
- минимальное флегмовое число:
(1.7)
где
и
- мольные доли легколетучего компонента соответственно в исходной смеси и дистилляте, кмоль/кмоль смеси;
- концентрация легколетучего компонента в паре, находящемся в равновесии с исходной смесью, кмоль/кмоль смеси.
Один из возможных приближённых методов расчёта R заключается в нахождении такого флегмового числа, которому соответствует минимальное произведение N(R+1), пропорциональное объёму ректификационной колонны (N – число ступеней изменения концентрации или теоретических тарелок, определяющее высоту колонны, а (R+1) − расход паров и, следовательно, сечение колонны).
![]()
Задавшись различными значениями коэффициентов избытка флегмы
, определим соответствующие флегмовые числа.
(1.8)
Графическим построением ступеней изменения концентраций между равновесной и рабочими линиями на диаграмме состав пара Y – состав жидкости X, находим число ступеней N. Равновесные данные приведены в справочнике [3 с.36].
Результаты расчётов рабочего флегмового числа, представлены на рисунке 7 и приведены ниже:
| 1,050 | 1,350 | 1,750 | 2,350 | 3,300 | |
| R | 0,903 | 1,161 | 1,505 | 2,021 | 2,838 |
| N | 11 | 7,8 | 6,8 | 6 | 5,5 |
| N(R+1) | 53,447 | 46,935 | 47,000 | 51,766 |
Рисунок 7 – Определение рабочего флегмового числа.
Минимальное произведение N(R+1) соответствует флегмовому числу R=1,21При этом коэффициент избытка флегмы β=1,210/0,860=1,4 На рисунке , изображены рабочие линии и ступени изменения концентраций для верхней (укрепляющей) и нижней (исчерпывающей) частей колоны в соответствии с найденным значением R.
Средние массовые расходы (нагрузки) по жидкости для верхней и нижней частей колонны определяют из соотношений:
![]()
(1.9)
(1.10)
где
и
- мольные массы дистиллята и исходной смеси;
и
- средние мольные массы жидкости в верхней и нижней частях колонны.
Мольную массу дистиллята в данном случае можно принять равной мольной массе легколетучего компонента – этилацетат. Средние мольные массы жидкости в верхней и нижней частях колонны соответственно равны:
(1.11)
(1.12)
где
и
- мольные массы этилацетата и толуола;
и
- средний мольный состав жидкости соответственно в верхней и нижней частях колонны:
![]()
![]()
Тогда
![]()
![]()
Мольная масса исходной смеси:
![]()
![]()
Подставим рассчитанные величины в уравнения (1.9) и (1.10), получим:
![]()
![]()
Средние массовые потоки пара в верхней
и нижней
частях колоны соответственно равны:
(1.13)
(1.14)
где
и
- средние мольные массы паров в верхней и нижней частях колонны:
(1.15)
(1.16)
где
и
- мольные массы этилацетата и толуола, [3 c.36];
и
- средний мольный состав пара соответственно в верхней и нижней частях колонны:

Тогда
![]()
![]()
Подставим численные значения в уравнение , получим:
![]()
![]()
1.2 Скорость пара и диаметр колонны
Найдём плотности жидкости
,
и пара
,
в верхних и нижних частях колонны, при средних температурах в них
.
Средние температуры паров определим по диаграмме
по средним составам фаз:
tв
=73,6 о
С
tн
=88,1 о
С [приложение А Диаграмма 1].
Тогда
(1.18)
(1.19)
Отсюда получим:
![]()
Плотность физических смесей жидкостей подчиняется закону аддитивности:
(1.20)
где
- объёмная доля компонента в смеси;
,
- плотности компонентов, при средней температуре жидкости вверху и внизу колонны, кг/м3
.
Произведём пересчёт из мольных долей в объёмные доли для этилацетата вверху колонны:
(1.21)
где
- мольная доля этилацетата в дистилляте;
,
,
,
- плотности и мольные массы этилацетата и толуола при 20 0
С соответственно,[3 c.36]..

Произведём пересчёт из мольных долей в объёмные доли для этилацетата в кубовой части колонны:

где
- мольная доля этилацетата в кубовой части колонны;
,
,
,
- плотности и мольные массы этилацетата и толуола при 20 0
С соответственно, [3 c.36].

Подставим в уравнение (1.20), получим:

Вязкость жидких смесей
находим по уравнению:
(1.22)
где
и
- вязкости жидких этилацетата и толуола при температуре смеси, Па∙с
[2 рис. Vc. 556].
![]()
![]()
![]()
Предельная скорость паров в верхней части колонны
:

![]()
Предельная скорость паров в нижней части колонны
:

![]()
Примем рабочую скорость
на 30% ниже предельной:
![]()
![]()
Диаметр колонны ректификационной колонны определим из уравнения расхода:
(1.23)
Отсюда диаметр верхней и нижней части колонны равны соответственно:
![]()
Рационально принять стандартный диаметр обечайки
[1 разд. 5.1.4 с. 197], одинаковым для обеих частей колонны. При этом действительные рабочие скорости паров в колонне равны:
![]()
![]()
что составляет соответственно 43% и 34% от предельных скоростей.
1.3 Высота насадки
Высоту насадки Н определяют по модифицированному уравнению массопередачи:
(1.24)
где
- общее число единиц переноса по паровой фазе;
- общая высота единицы переноса, м.
Общее число единиц переноса вычисляют по уравнения:
(1.25)
Решим этот интеграл методом графического интегрирования:
(1.26)
где S – площадь, ограниченная кривой, ординатами
и осью абсцисс рис. 8; Мх
, Мy
– масштабы осей координат.
Данные для графического изображения функции
приведены ниже:
| y | y*-y | 1/(y*-y) | y | y*-y | 1/(y*-y) |
| 0,020 | 0,043 | 23,26 | 0,629 | 0,096 | 10,42 |
| 0,064 | 0,060 | 16,67 | 0,703 | 0,092 | 10,87 |
| 0,097 | 0,068 | 14,70 | 0,8 | 0,075 | 13,34 |
| 0,137 | 0,079 | 12,66 | 0,837 | 0,061 | 16,39 |
| 0,265 | 0,100 | 10,00 | 0,867 | 0,05 | 20,00 |
| 0,391 | 0,084 | 11,90 | 0,899 | 0,035 | 28,57 |
| 0,500 | 0,064 | 15,62 | 0,928 | 0,027 | 37,04 |
| 0,528 | 0,072 | 13,89 | 0,953 | 0,022 | 45,45 |
| 0,545 | 0,080 | 12,50 | 0,967 | 0,018 | 55,55 |
| 0,564 | 0,086 | 11,63 | 0,970 | 0,015 | 66,67 |
Рисунок 8 – Графическое определение общего числа единиц переноса в паровой фазе для верхней (укрепляющей) части колонны в интервале изменения состава пара от уF до уР и для нижней (исчерпывающей) – в интервале от от уW до уF .
По рисунку находим общее число единиц переноса в верхней
и нижней
частях колонны:
;
.
Общую высоту единиц переноса
определим по уравнению аддитивности:
(1.27)
где
и
- частные высоты единиц переноса соответственно в жидкой и паровой фазах;
- средний коэффициент распределения в условиях равновесия для соответствующей части колоны.
Отношение нагрузок по пару и жидкости G/L, кмоль/кмоль, равно:
для верхней части колонны
(1.28)
для нижней части колонны
(1.29)
где
(1.30)
Подставив численные значения, получим:
![]()
Высота единицы переноса в жидкой фазе
(1.31)
где
- коэффициенты, определяемые по рисунку;
- критерий Прандтля для жидкости;
- высота слоя насадки одной секции, которая из условия прочности опорной решётки и нижних слоёв насадки, а также из условия равномерности распределения жидкости по насадке не должна превышать 3 м.
Высота единиц переноса в паровой фазе
(1.32)
где
- коэффициент, определяемые по рисунку ;
- критерий Прандтля для пара;
- массовая плотность орошения, кг/(м2
с);
- диаметр колонны, м;

Поверхностное натяжение
для верхней части колонны, принимаем поверхностное натяжение легколетучего компонента при температуре верха колонны, а поверхностное натяжение для нижней части колонны, принимаем поверхностное натяжение для тяжело кипящего компонента при температуре низа колонны.
Необходимо определить вязкость паров и коэффициенты диффузии в жидкой
и паровой
фазах. Вязкость паров для верхней части колонны:
(1.33)
где
и
- вязкость паров этилацетата и толуола при средней температуре верхней части колонны, [3 c.36], мПа
с;
Примечание: так как нет надёжных данных для определения вязкости паров этилацетата, поэтому берём вязкость паров для диэтилового эфира.
- средняя концентрация паров: ![]()
Подставив, получим:
![]()

![]()
Аналогично расчётом для нижней части колонны находим ![]()
(1.34)
![]()
![]()

![]()
Коэффициент диффузии в жидкости при средней температуре t (в 0 С) равен:
(1.35)
Коэффициенты диффузии в жидкости
при 20 0
С можно вычислить по приближённой формуле:
(1.36)
где А, В – коэффициенты, зависящие от свойств растворённого вещества и растворителя;
- мольные объёмы компонентов в жидком состоянии при температуре кипения, см3
/моль;
- вязкость жидкости при 20 0
С, мПа∙с,[2 табл. V c.556].
Вычислим вязкость жидкости для верхней части колонны при температуре 20 0 С:
![]()
![]()
Вычислим вязкость жидкости для нижней части колонны при температуре 20 0 С:
![]()
![]()
Тогда коэффициент диффузии в жидкости для верхней части колонны при 20 0 С равен:

![]()
Температурный коэффициент b определяют по формуле:
(1.37)
где
и
принимают при температуре 20 0
С, [2 табл. V c.556 и 3 с.36].
Плотность жидкости при 20 0 С в верхней и нижней частей колонны найдём по формуле:
![]()
Тогда
![]()
![]()
![]()
Тогда
![]()
![]()
Подставим полученные численные значения для определения температурного коэффициента:
![]()
![]()
Отсюда
![]()
![]()
Аналогично для нижней части колонны находим:
![]()
Коэффициент диффузии в жидкости для нижней части колонны при 20 0 С равен:

![]()
Температурный коэффициент b определяют по формуле:
![]()
![]()
Тогда коэффициент диффузии в жидкости для нижней части колонны:
![]()
![]()
Коэффициент диффузии в паровой фазе может быть вычислен по уравнению:
(1.38)
где Т – средняя температура в соответствующей части колонны, К;
Р – абсолютное давление в колонне, Па.
Тогда для верхней части колонны:

![]()
Аналогично для нижней части колонны получим:

Подставив численные значения, получим:

![]()
Таким образом, для верхней части колонны:

![]()

![]()
Для нижней части колонны:

![]()

![]()
По уравнению находим общую высоту единиц переноса для верхней и нижней части колонны:
(1.39)
(1.40)
Значения m=0,628 для верхней части колонны и m=1,737 - для нижней, определены арифметическим усреднением локальных значений m в интервалах изменения составов жидкости соответственно от xF до xP и от xW до xF .
![]()
![]()
Высота насадки в верхней и нижней частях колонны равна соответственно:
![]()
![]()
Общая высота насадки в колонне:
![]()
С учётом того, что высота слоя насадки в одной секции Z=2 м, общее число секций в колонне составляет 4 (2 секции в верхней части и 2 – в нижней).
Общую высоту ректификационной колонны определяют по уравнения:
(1.41)
где Z – высота насадки в одной секции, м;
n – число секций;
- высота промежутков между секциями насадки, в которых устанавливают распределители жидкости, м;
- соответственно высота сепарационного пространства над насадкой и расстояние между днищем колонны и насадкой, м.
Общая высота колонны:
![]()
![]()
1.4 Гидравлическое сопротивление насадки
Гидравлическое сопротивление насадки
находят по уравнению:
(1.42)
Гидравлическое сопротивление сухой неорошаемой насадки
рассчитывают по уравнения:
(1.43)
где
- коэффициент сопротивления сухой насадки, зависящий от режима движения газа в насадке.
Критерий Рейнолдса для газа в верхней и нижней частях колонны соответственно равен:


Следовательно, режим движения газа вверху и внизу колонны, турбулентный.
Для турбулентного режима движения коэффициент сопротивления сухой насадки в виде беспорядочно засыпанных колец Рашига находят по уравнению:
(1.44)
Для верхней и нижней частей колонны соответственно получим:
![]()
![]()
Гидравлическое сопротивление сухой насадки верхней и нижней частях колонны равно:
![]()
![]()
Плотность орошения в верхней и нижней частях колонны определим по формулам:
(1.45)
(1.46)
Подставив численные значения, получим:
![]()
![]()
Гидравлическое сопротивление орошаемой насадки в верхней и нижней частях колонны:
![]()
![]()
Общее гидравлическое сопротивление орошаемой насадки в колонне:
(1.47)
![]()
Гидравлическое сопротивление насадки составляет основную долю общего сопротивления ректификационной колонны. Общее же сопротивление колонны складывается из сопротивления орошаемой насадки, опорных решёток, соединительных паропроводов от кипятильника к колонне и от колонны к дефлегматору, Общее гидравлическое сопротивление ректификационных колонны обуславливает давление и, следовательно, температуру кипения жидкости в испарители.
2. Тепловой баланс ректификационной установки
Тепловой баланс колонны имеет вид:
(4.73)
где
- тепловая нагрузка, соответственно по исходному веществу, по кипятильнику, по дистилляту, по кубовому остатку, по дефлегматору и потери тепла, примем равными 5%.
Из баланса определяем количество тепла, которое необходимо подводить к кипятильнику.
![]()
Тепловая нагрузка по кубовому остатку, в количестве
, рассчитывается по формуле:
(4.74)
где
- теплоёмкость кубового остатка, при температуре
, [2 рис. XI с. 562],
;
- температура кубового остатка колонны.
(4.75)
где
- массовая доля кубового остатка.
![]()
![]()
![]()
![]()
Тепловая нагрузка по исходному веществу, в количестве
кг/с, рассчитывается по формуле:
(4.76)
где
- температуры смеси;
- теплоёмкость исходной смеси, при средней температуре, [2 рис. XI с. 562],
.
(4.77)
где
- массовая доля исходной смеси.
![]()
![]()
Подставим численные значения, получим:
![]()
![]()
Тепловая нагрузка аппарата по дистилляту, в количестве Р=0,352 кг/с, рассчитывается по формуле:
(4.78)
где
- температура дистиллята, взятая из диаграммы t-х,y, 0
С;
- теплоёмкость дистиллята, при температуре
, [2 рис. XI с. 562],
.
(4.79)
где
- массовая доля дистиллята.
![]()
![]()
Подставим численные значения, получим:
![]()
![]()
Для дефлегматора тепловая нагрузка аппарата составит:
(4.80)
где
- удельная теплота парообразования дистиллята, при
, Дж/кг.
(4.81)
![]()
![]()
![]()
![]()
Подставим эти численные значения в уравнение теплового баланса и определим количество тепла, которое необходимо подводить к кипятильнику:
![]()
![]()
Для подогрева используют насыщенный водяной пар давлением 0,3 МПа. Температура конденсации
Характеристики конденсации при этой температуре:
Расход греющего пара вычисляется по формуле:
(4.82)
![]()
3. Подробный расчёт подогревателя исходной смеси
Рассчитать и подобрать нормализованный кожухотрубчатый теплообменника для подогрева исходной смеси, насыщенным водяным паром. Начальная температура исходной смеси, в количестве Gсм =5000 кг/ч (1,3889 кг/с), t1н =20 0 С, конечная t1к =95 0 С.
Давление насыщенного водяного пара составляет 3 атм, температура конденсации насыщенного водяного пара составляет 133 0 С; удельная теплота парообразования равна 2171000 Дж/кг.
Потери в окружающую среду примем 5%.
Определяем тепловую нагрузку аппарата:
(5.83)
где
- теплоёмкость смеси при средней температуре, [2 рис. XI с. 562], Дж/(кг∙К).
![]()
![]()
![]()
Определение расхода горячего теплоносителя:
(5.84)
![]()
![]()
![]()
Определяем полезную разность температур:

Рисунок 10 – Зависимость изменения температуры теплоносителей от поверхности теплообмена.

![]()

Ориентировочный выбор теплообменника.
Рассчитываем ориентировочную поверхность теплопередачи Sор .
(5.85)
где Q – тепловая нагрузка аппарата, Вт;
- полезная разность температур, 0
С;
- ориентировочное значение коэффициента теплопередачи, [1 таб. 2.1 с.47], Вт/(м2
∙К).
Зададимся ориентировочным коэффициентом теплопередачи Кор =240 Вт/(м2 ∙К).
![]()
![]()
Если у одного из теплоносителей нет изменения агрегатного состояния, в данном случае у исходной смеси, то необходимо задаться турбулентным режимом движения теплоносителя, так как при этом режиме движения жидкости наибольший коэффициент теплоотдачи. Принимаем Re=12000. Стандартные диаметры труб: 25
2. Тогда при Re=12000
(5.86)
![]()
![]()
![]()
Тогда число труб на один ход составит:
(5.87)
![]()
Выбираем теплообменник [1.табл. 2.3 с. 51].
Поверхность теплообмена S=10 м2 .
Длина труб L=2,0 м.
Общее число труб n=62 шт.
Число ходов z=1
Диаметр труб d=25x2 мм.
Диаметр кожуха D=325 мм.
Пересчитываем скорость движения исходной смеси:
(5.88)
![]()
Пересчитаем критерий Рейнольдса:
(5.89)
![]()
Режим движения исходной жидкости, по трубному пространству, переходный, так как 2320<Re<10000.
Рисуем схему теплопередачи через стенку:
Рассчитываем действительное значение коэффициента теплопередачи:
(5.90)
где
и
- коэффициент теплоотдачи соответственно от горячего теплоносителя к стенке и от стенки к холодному теплоносителю, Вт/(м2
∙К);
- термическое сопротивление стенки.
Задаёмся tст1 =130 0 С. Определяем П – коэффициент теплоотдачи для пара, конденсирующегося на пучке вертикальных труб:
(5.91)


![]()
Удельное количество тепла передаваемое от пара к стенке:
![]()
Определяем термическое сопротивление стенок с учетом загрязнения:
(5.92)
где
и
- термическое сопротивление стенки соответственно со стороны насыщенного пара и со стороны смеси, [1 таб. 2.2 с. 48];
- толщина стенки, мм;
- коэффициент теплопроводности стенки, Вт/(м∙К).
![]()
Находим температуру стенки со стороны холодного теплоносителя.
(5.93)
![]()
![]()
Находим коэффициент теплоотдачи от стенки к исходной смеси - см .
(5.94)
где
- критерий Нуссельта, для переходного режима движения жидкости;
- коэффициент теплопроводности смеси при средней температуре смеси, [2 рис. X с.561], Вт/(м∙К);
![]()
![]()
![]()
![]()
- эквивалентный диаметр, мм.
Так как режим движения смеси по трубному пространству переходный, следовательно критерий Нуссельта определим из графика зависимости
от критерия Рейнольдса в переходной области.

где Pr, Prст – критерий Прандтля соответственно при температуре жидкости и при температуре стенки [2 рис.XIII с.564].
Отсюда находим критерий Нуссельта:

где
и
- критерий Прандтля соответственно при средней температуре смеси и температуре стенки:
![]()
![]()
![]()
![]()
![]()
Тогда критерий Нуссельта:

![]()
Подставляя численные значения, получим:
![]()
![]()
Рассчитываем удельный тепловой поток от стенки к холодному теплоносителю:
![]()
![]()
![]()
Условием стационарного теплообмена является q=const. q1 ≠q2 .
Снова задаёмся tст1 и повторяем расчёт.
tст1 =129 0 С. Определяем П – коэффициент теплоотдачи для пара, конденсирующегося на пучке вертикальных труб:


![]()

![]()
Удельное количество тепла, передаваемое от пара к стенке:
![]()
![]()
![]()
Находим коэффициент теплоотдачи от стенки к исходной смеси - см .
![]()
где
- критерий Нуссельта, для переходного режима движения жидкости;
- коэффициент теплопроводности смеси при средней температуре смеси, Вт/(м∙К);
- эквивалентный диаметр, мм.
Так как режим движения смеси по трубному пространству переходный, следовательно критерий Нуссельта определим из графика зависимости
от критерия Рейнольдса в переходной области.

где Pr, Prст – критерий Прандтля соответственно при температуре жидкости и при температуре стенки.
Отсюда находим критерий Нуссельта:

где
и
- критерий Прандтля соответственно при средней температуре смеси и температуре стенки:
![]()
![]()
![]()
![]()
![]()
Тогда критерий Нуссельта:

![]()
Подставляя численные значения получим:
![]()
![]()
Рассчитываем удельный тепловой поток от стенки к холодному теплоносителю:
![]()
![]()
![]()
Условием стационарного теплообмена является q=const. q1 ≠q2 .
Строим график зависимости удельного теплового потока от температуры стенки.
Из графика находим:
![]()
![]()
![]()
![]()
Находим истинное значение поверхности теплопередачи
![]()
![]()
Запас площади составляет:
![]()
Оставляем выбранный нормализованный кожухотрубчатый подогреватель исходной смеси от температуры 20 0 С до, температуры входа в колонну, 95 0 С, эта температура является температурой кипения смеси.
4. Подбор кожухотрубчатого конденсатора
Рассчитать и подобрать нормализованный вариант конструкции кожухотрубчатого конденсатора, для конденсации паров легколетучего компонента в количестве
=0,352 кг/с. Температура конденсации t1
=78 0
C, удельная теплота конденсации r = 365200 Дж/кг. Физико-химические свойства конденсации при температуре конденсации: ![]()
Тепло конденсации отводится водой, с начальной температурой t2н =25 0 С. Примем температуру воды на выходе из конденсатора t2к =33 0 С. Потери тепла примем 5%.
Тепловая нагрузка аппарата:
(6.95)
![]()
Расход воды находим из уравнения теплового баланса:
(6.96)
![]()
![]()
![]()
![]()
Средняя разность температур:

![]()
![]()
![]()
![]()

Рисунок 12 – Зависимость изменение температуры теплоносителей от поверхности теплообмена.
В соответствии Kор =650 Вт/(м2 ∙К), примем ориентировочное значение поверхности:
(6.96)
![]()
![]()
Задаваясь Числом Рейнольдса Re=15000. Определим соотношение
для конденсатора из труб диаметром dн
=25х2 мм:
(6.97)
где n – общее число труб;
z – число ходов по трубному пространству;
d – внутренний диаметр труб, м.
![]()
Выбираем кожухотрубчатый конденсатор по ГОСТ 15118-79 и ГОСТ 15120-79, со следующими конструктивными особенностями [1.табл. 2.3 с. 51]:
Поверхность теплообмена S=14,5 м2 .
Длина труб L=3,0 м.
Общее число труб n=62 шт.
Число ходов z=1
Диаметр труб d=25x2 мм.
Диаметр кожуха D=325 мм.
Запас площади составляет:
![]()
5. Подбор кипятильника
Подобрать нормализованный вариант конструкции кожухотрубчатого испарителя ректификационной колонны, с получением GW
=
паров водного раствора органической жидкости, кипящая при температуре t2
=109 0
C, удельная теплота конденсации равна r2
=363000 Дж/кг
В качестве теплоносителя используется насыщенный водяной пар давлением 0,3 МПа. Удельная теплота конденсации r1 =2171000 Дж/кг, температура конденсации t1 =1330 С.
Расход греющего пара определим из уравнения теплового баланса:
(7.98)
![]()
Средняя разность температур:

Рисунок 13 – Зависимость изменение температуры теплоносителей от поверхности теплообмена.
![]()
![]()
Примем ориентировочное значение коэффициента теплопередачи Kор =400 Вт/(м2 ∙К). Тогда ориентировочное значение требуемой поверхности составит:
(7.100)
![]()
Выбираем испаритель по ГОСТ 15119-79 и ГОСТ 15121-79, [1.табл. 2.3 с. 51].
Поверхность теплообмена S=40,0 м2 .
Длина труб L=2,0 м.
Общее число труб n=257 шт.
Число ходов z=1
Диаметр труб d=25x2 мм.
Диаметр кожуха D=600 мм.
Запас площади составляет:
![]()
6. Расчёт штуцеров
Внутренний диаметр трубопроводов определим по уравнению:
(8.101)
где
- расход пара или жидкости, кг/с;
- плотность пара или жидкости, кг/м;
- скорость пара или жидкости, м/с.
6.1 Рассчитаем диаметр штуцера для входа исходной смеси в колонну

где
- плотность жидкости при температуре входа в колонну, кг/м3
,[1 табл. IV с. 512].
![]()
![]()
![]()
Примем скорость смеси 2 м/с.
![]()
![]()
Принимаем стандартный наружный диаметр трубопровода для входа исходной смеси
с толщиной стенок
материал, из которого выполнен трубопровод – нержавеющая, углеродистая сталь.
6.2 Рассчитаем внутренний диаметр штуцера для входа флегмы

где
- количество флегмы, которое возвращается в колонну, кг/с.
Примем скорость жидкости, которая поступает в колонну на орошение, равной 1 м/с.
Тогда
![]()
![]()
Принимаем стандартный наружный диаметр трубопровода для входа флегмы
с толщиной стенки
материал, из которого выполнен трубопровод – углеродистая сталь.
6.3 Рассчитаем внутренний диаметр штуцера для выхода флегмы

где
- расход паров дистиллята, кг/с,
- плотность пара, кг/м2
.
Принимаем скорость пара 18 м/с.
![]()
Принимаем стандартный наружный диаметр трубопровода для выхода паров дистиллята
с толщиной стенок
материал, из которого выполнен трубопровод – углеродистая сталь.
6.4 Рассчитаем внутренний диаметр штуцера для выхода кубового остатка

Принимаем скорость жидкости 0,5 м/с.
![]()
![]()
Принимаем стандартный наружный диаметр трубопровода для выхода кубового остатка
с толщиной стенок
материал, из которого выполнен трубопровод – углеродистая, нержавеющая сталь.
6.5 Рассчитаем внутренний диаметр штуцера для возврата паров кубовой смеси в колонну

где
- количество пара, которое возвращается в колонну.

![]()
Принимаем стандартный наружный диаметр трубопровода, для возвращения паров кубовой смеси в колонну,
с толщиной стенок
материал, из которого выполнен трубопровод – углеродистая, нержавеющая сталь.
6.6 Рассчитаем внутренний диаметр штуцера, для входа исходной смеси в подогреватель

где
- плотность жидкости при температуре 20 0
С, принимаем равной 900 кг/м3
.
Примем скорость смеси 2 м/с.
![]()
![]()
Принимаем стандартный наружный диаметр трубопровода для входа исходной смеси
с толщиной стенок
материал, из которого выполнен трубопровод – нержавеющая сталь.
6.7 Рассчитаем внутренний диаметр штуцера, для выхода дистиллята

где
- плотность дистиллята при температуре 78 0
С.
Примем скорость дистиллята 0,5 м/с.
![]()
![]()
стандартный наружный диаметр трубопровода, для выхода дистиллята,
с толщиной стенок
материал, из которого выполнен трубопровод – нержавеющая сталь.
6.8 Рассчитаем внутренний диаметр штуцера для выхода жидкости из куба колонны

где
- количество жидкости, которое спускается вниз по колонне, кг/с;
- плотность жидкости в кубе колонны, кг/м3
.
Примем скорость дистиллята 0,5 м/с.

![]()
Принимаем стандартный наружный диаметр трубопровода, для выхода жидкости из куба колонны,
с толщиной стенок
материал, из которого выполнен трубопровод – нержавеющая, углеродистая сталь.
6.9 Определим внутренний диаметр штуцера, для входа греющего пара в подогреватель исходной смеси

где
- количество пара, кг/с;
- плотность греющего пара, кг/м3
, [1 табл. LVII с. 524]
Примем скорость пара 15 м/с.
![]()
![]()
Принимаем стандартный наружный диаметр трубопровода, для входа греющего пара в подогреватель исходной смеси,
с толщиной стенок
материал, из которого выполнен трубопровод – углеродистая сталь.
6.10 Определим внутренний диаметр штуцера, для выхода сконденсированных паров из подогревателя исходной смеси

где
- количество сконденсированных паров, кг/с;
- плотность сконденсированных паров, кг/м3
.
Примем скорость сконденсированных паров 0,5 м/с.
![]()
![]()
Принимаем стандартный наружный диаметр трубопровода, для выхода сконденсированных паров из подогревателя исходной смеси,
с толщиной стенок
материал, из которого выполнен трубопровод – углеродистая сталь.
6.11 Определим внутренний диаметр штуцера, для входа воды, для конденсатора

где
- количество воды, которое входит в конденсатор, кг/с;
- плотность воды при начальной температуре, кг/м3
.
Примем скорость воды 2,0 м/с.
![]()
![]()
Принимаем стандартный наружный диаметр трубопровода, для входа воды, для охлаждения конденсата,
с толщиной стенок
материал, из которого выполнен трубопровод – углеродистая сталь.
6.12 Определим внутренний диаметр штуцера, для выхода воды, для охлаждения конденсата

где
- количество воды, которое выходит из конденсатора, кг/с;
- плотность воды при конечной температуре, кг/м3
.
Примем скорость воды 2,0 м/с.
![]()
![]()
Принимаем стандартный наружный диаметр трубопровода, для выхода воды, для охлаждения конденсата,
с толщиной стенок
материал, из которого выполнен трубопровод – углеродистая сталь.
6.13 Определим внутренний диаметр штуцера, для входа пара в кипятильник

где
- количество пара, которое входит в кипятильник, кг/с;
- плотность пара, кг/м3
.
Примем скорость пара 15 м/с.
![]()
![]()
Принимаем стандартный наружный диаметр трубопровода, для входа пара в кипятильник,
с толщиной стенок
материал, из которого выполнен трубопровод – углеродистая сталь.
6.14 Определим внутренний диаметр штуцера, для выхода сконденсированного пара из кипятильника

где
- количество сконденсированного пара, которое выходит из кипятильника, кг/с;
- плотность сконденсированного пара, кг/м3
.
Примем скорость пара 0,5 м/с.
![]()
![]()
Принимаем стандартный наружный диаметр трубопровода, для выхода сконденсированного пара из кипятильника,
с толщиной стенок
материал, из которого выполнен трубопровод – углеродистая сталь.
7. Мероприятия по технике безопасности и оказание первой медицинской помощи
1 На нефтеперерабатывающих и нефтехимических предприятиях перерабатываются в больших количествах нефть и нефтепродукты, представляющие собой горючие, легковоспламеняющиеся и взрывоопасные жидкости и газы.
2 При работе в технологических цехах и на установках нефтеперерабатывающих и нефтехимических предприятий возможны следующие опасности:
- возникновение пожара и взрыва при разгерметизации оборудования и трубопроводов или при нарушении режима работы оборудования;
- отравление работающих парами нефтепродуктов, сероводородом и другими вредными веществами;
- обморожение работающих при попадании сжиженных газов на незащищенные участки тела;
- химические ожоги кислотой, щелочью, жидким аммиаком и другими агрессивными веществами;
- термические ожоги при соприкосновении с горячими частями оборудования, трубопроводов, водяным паром, конденсатом и т.д.
- травмирование вращающимися и движущими частями насосов, компрессоров и других механизмов в случае отсутствия или неисправности ограждений;
- поражением электрическим током в случае выхода из строя заземления токоведущих частей электрооборудования пробоя электроизоляции, неприменение средств защиты и т.д.
- возможность падения при обслуживании оборудования, расположенного на высоте.
3 Учитывая приведенные опасности, каждый работающий предприятия обязан:
- соблюдать внутренний трудовой распорядок и дисциплину труда;
- знать опасные и вредные свойства паров и газов, жидких и твердых веществ, с которыми приходится соприкасаться в процессе работы, соблюдать правила обращения с ними;
- содержать в порядке свое рабочее место, а также соблюдать чистоту в цехе и на территории предприятия;
- знать и выполнять правила техники безопасности, газовой и пожарной безопасности, производственной санитарии на предприятии и на своем рабочем месте;
- знать и выполнять свои обязанности по плану ликвидации аварий;
- уметь пользоваться средствами индивидуальной защиты, первичными средствами тушения пожаров, знать их назначение и принцип работы.
4 Колонны ректификации горючих жидкостей оснащаются средствами контроля и автоматического регулирования: уровня и температуры жидкости в кубовой части; температуры поступающих на разделение продукта и флегмы; средствами сигнализации об опасных отклонениях значений параметров, определяющих взрывоопасность процесса, и при необходимости перепада давления между нижней и верхней частями колонны. При подаче флегмы в колонну ректификации насосом, прекращение поступления которой может привести к опасным отклонениям технологического процесса, предусматриваются меры, обеспечивающие непрерывность технологического процесса.
5 Индивидуальные средства защиты:
Для защиты кожных покровов:
- спецодежда;
- спецобувь;
- спецруковици;
- наушники;
- очки.
Для защиты дыхательных путей используется:
- индивидуальный фильтрующий противогаз марки «А»;
- шланговые противогазы ПШ-1;
- кислородно-изолированные противогазы АВС-2;
- респираторы типа «Лепесток».
6 Оказание первой медицинской помощи:
Перед тем как перейти к оказанию первой помощи, необходимо устранить причины, вызвавшие тяжелые состояния пострадавшего (при отравлении газом или паром - вывести пострадавшего из загазованной зоны; при поражении электрическим током - освободить от соприкосновения с токоведущей частью и т.п.).
1. Первая помощь при потере сознание
При потере сознание необходимо пострадавшему обеспечить приток свежего воздуха, устранить в одежде все, что может стеснять или затруднять свободное дыхания, обрызгать лицо холодной водой, дать понюхать нашатырного спирта. При отсутствии дыхания немедленно приступить к проведению искусственного дыхания.
2. Первая помощь при отравлении
Если рабочий, находящийся в помещении почувствовал общую слабость, головокружения, необходимо вывести его из загазованной зоны на свежий воздух.
3. Первая помощь при термических ожогов
При термических ожогах первой степени обожженное место необходимо обильно промыть струей чистой и холодной воды, после чего наложить сухую стерильную повязку.
При средних и тяжелых ожогах на место ожога необходимо наложить стерильную повязку и направить в здравпункт.
Запрещается накладывать на обожженное место повязки с какими-либо мазями, жирами, маслами и т.п., чем-либо присыпать обожженное поверхность, прокалывать образовавшие пузыри, т.к. это увеличивает опасность инфекции.
4. Первая помощь при химических ожогов
При ожогах кислотами, щелочами и другими едкими веществами необходимо немедленно прожженный участком тела обмыть струей воды из под крана в течении 10 – 15 минут, после чего наложить стерильную повязку.
При попадании кислоты, щелочи и других едких веществ в глаза необходимо быстро промыть их большим количеством воды.
5. Первая помощь при поражении электрическим током
При поражении электрическим током, если человек остается в соприкосновении с токоведущими частями, необходимо немедленно освободить его от действия тока: выключить рубильник, выдернуть предохранительную пробку или перерубить токопроводящий провод изолированным инструментом.
Если нет возможности быстро отключить электрический ток, оказывающий помощь должен изолировать свои руки резиновыми перчатками, сухой тряпкой и отделить пострадавшего от тока. При этом нужно действовать, по возможности, одной рукой.
После освобождении пострадавшего от действия электрического тока, следует немедленно приступить к оказанию первой помощи.
6. Первая помощь при кровотечениях
Что бы остановить кровотечение, необходимо: поднять раненую конечность вверх; кровоточащую рану закрыть перевязочным материалом из индивидуального пакета, сложенным в комочек и придавить сверху, не касаясь пальцами самой раны; в таком положении, не отпуская пальцы, держать в течение 4 – 5 минут. Если кровотечение остановится, не снимая наложенного материала, поверх него наложить еще одну подушечку из другого пакета и забинтовать раненое место.
При сильном кровотечении, если оно не останавливается тугой повязкой, применить сдавливание кровеносных сосудов, питающих раненую область, для этого необходимо: наложить жгут, а при его отсутствие – закрутку из подходящего материала. Жгут накладывается выше места кровотечения, ближе к ране, на одежду или мягкую подкладку из бинта, что бы ни прищемить кожу. Под жгут закладывается записка с указанием даты и времени его наложения, ФИО положившего жгут. Во избежание омертвления конечности жгут необходимо накладывать не более чем на 30 минут.
В случае кровотечения из артерии головы или когда нет возможности сделать жгут, нужно прижать артерию выше места повреждения кости и немедленно транспортировать раннего в здравпункт.
Заключение
В задании на курсовое проектирование произвел расчет двух ректификационных установок непрерывного действия для разделения смеси этилацетат – толуол.
Определил, что тарельчатая ректификационная колонна, с ситчатыми однопоточными тарелками типа ТС, является наиболее выгоднее для разделения бинарной смеси, чем насадочная ректификационная колонна с кольцами Рашига.
Тарельчатая ректификационная колонна диаметром 1000мм, высотой 8,7 м.
Рассчитал материальный и тепловой балансы ректификационной установки, рассчитал и подобрал дополнительное оборудование: дефлегматор, подогреватель и кипятильник.
Изучил мероприятия по технике безопасности на предприятиях химической промышленности и оказание первой помощи пострадавшим.
Список использованной литературы
1 Основные процессы и аппараты химической технологии: пособие по проектированию/ Г.С. Борисов, В.П. Брыков, Ю.И. Дытнерский и др. Под ред. Ю.И. Дытнерского, 2-е изд., перераб. и дополн. М.: Химия, 1991. – 496с.
2 Павлов К.Ф., Романков П.Г., Носков А.А. Примеры и задачи по курсу процессов и аппаратов химической технологии. Изд. 8-е, пер. и доп. Л., Химия,1976. – 552с.
3 Бинарные смеси: Учеб. Справочник / Авторы-составители Ю.И. Гущин; В.К. Леонтьев. – Ярославль: Изд-во ЯГТУ, 2003. – 104 с.
Похожие рефераты:
Эксплуатационные скважины для освоения месторождений Западной Сибири
Усовершенствование технологии установки висбрекинга
Испытательная станция турбовинтовых двигателей ТВ3–117 ВМА–СБМ1 серийного производства
Проектирование предприятий по производству игристых вин
Гидроочистка дизельного топлива
Проект реконструкции цеха первичной переработки нефти и получения битума на ОАО «Сургутнефтегаз»