| Скачать .docx |
Курсовая работа: Автоматизация заводской котельной установки
Курсовая работа по дисциплине
"Автоматизация заводской котельной установки"
Введение
Автоматизация – это применение комплекса средств, позволяющих осуществлять производственные процессы без непосредственного участия человека, но под его контролем. Автоматизация производственных процессов приводит к увеличению выпуска, снижению себестоимости и улучшению качества продукции, уменьшает численность обслуживающего персонала, повышает надежность и долговечность машин, дает экономию материалов, улучшает условия труда и техники безопасности.Автоматизация освобождает человека от необходимости непосредственного управления механизмами. В автоматизированном процессе производства роль человека сводится к наладке, регулировке, обслуживании средств автоматизации и наблюдению за их действием. Если автоматизация облегчает физический труд человека, то автоматизация имеет цель облегчить так же и умственный труд. Эксплуатация средств автоматизации требует от обслуживающего персонала высокой техники квалификации.По уровню автоматизации теплоэнергетика занимает одно из ведущих мест среди других отраслей промышленности. Теплоэнергетические установки характеризуются непрерывностью протекающих в них процессов. При этом выработка тепловой и электрической энергии в любой момент времени должна соответствовать потреблению(нагрузке). Почти все операции на теплоэнергетических установках механизированы, а переходные процессы в них развиваются сравнительно быстро. Этим объясняется высокое развитие автоматизации в тепловой энергетике.Автоматизация параметров дает значительные преимущества:1) обеспечивает уменьшение численности рабочего персонала, т.е. повышение производительности его труда,2) приводит к изменению характера труда обслуживающего персонала,3) увеличивает точность поддержания параметров вырабатываемого пара,4) повышает безопасность труда и надежность работы оборудования,5) увеличивает экономичность работы парогенератора.Автоматизация парогенераторов включает в себя автоматическое регулирование, дистанционное управление, технологическую защиту, теплотехнический контроль, технологические блокировки и сигнализацию.Автоматическое регулирование обеспечивает ход непрерывно протекающих процессов в парогенераторе (питание водой, горение, перегрев пара и др.)Дистанционное управление позволяет дежурному персоналу пускать и останавливать парогенераторную установку, а так же переключать и регулировать ее механизмы на расстоянии, с пульта, где сосредоточены устройства управления.Теплотехнический контроль за работой парогенератора и оборудования осуществляется с помощью показывающих и самопишущих приборов, действующих автоматически. Приборы ведут непрерывный контроль процессов, протекающих в парогенераторной установке, или же подключаются к объекту измерения обслуживающим персоналом или информационно-вычислительной машиной. Приборы теплотехнического контроля размещают на панелях, щитах управления по возможности удобно для наблюдения и обслуживания.Технологические блокировки выполняют в заданной последовательности ряд операций при пусках и остановках механизмов парогенраторной установки, а так же в случаях срабатывания технологической защиты. Блокировки исключают неправильные операции при обслуживании парогенераторной установки, обеспечивают отключение в необходимой последовательности оборудования при возникновении аварии.Устройства технологической сигнализации информируют дежурный персонал о состоянии оборудования (в работе, остановлено и т.п.), предупреждают о приближении параметра к опасному значению, сообщают о возникновении аварийного состояния парогенератора и его оборудования. Применяются звуковая и световая сигнализация.Эксплуатация котлов должна обеспечивать надежную и эффективную выработку пара требуемых параметров и безопасные условия труда персонала. Для выполнения этих требований эксплуатация должна вестись в точном соответствии с законоположениями, правилами, нормами и руководящими указаниями, в частности, в соответствии с «Правилами устройства и безопасной эксплуатации паровых котлов» Госгортехнадзора, «Правилами технической эксплуатации электрических станций и сетей», «Правилами технической эксплуатации теплоиспользующих установок и тепловых сетей» и др.1. Технологическая часть 1.1 Описание технологического процесса Паровым котлом называется комплекс агрегатов, предназначенных для получения водяного пара. Этот комплекс состоит из ряда теплообменных устройств, связанных между собой и служащих для передачи тепла от продуктов сгорания топлива к воде и пару. Исходным носителем энергии, наличие которого необходимо для образования пар из воды, служит топливо.Основными элементами рабочего процесса, осуществляемого в котельной установке, являются:1) процесс горения топлива,2) процесс теплообмена между продуктами сгорания или самим горящим топливом с водой,3) процесс парообразования, состоящий из нагрева воды, ее испарения и нагрева полученного пара.Во время работы в котлоагрегатах образуются два взаимодействующих друг с другом потока: поток рабочего тела и поток образующегося в топке теплоносителя.В результате этого взаимодействия на выходе объекта получается пар заданного давления и температуры.Одной из основных задач, возникающей при эксплуатации котельного агрегата, является обеспечение равенства между производимой и потребляемой энергией. В свою очередь процессы парообразования и передачи энергии в котлоагрегате однозначно связаны с количеством вещества в потоках рабочего тела и теплоносителя.Горение топлива является сплошным физико-химическим процессом. Химическая сторона горения представляет собой процесс окисления его горючих элементов кислородом. проходящий при определенной температуре и сопровождающийся выделением тепла. Интенсивность горения, а так же экономичность и устойчивость процесса горения топлива зависят от способа подвода и распределения воздуха между частицами топлива. Условно принято процесс сжигания топлива делить на три стадии: зажигание, горение и дожигание. Эти стадии в основном протекают последовательно во времени, частично накладываются одна на другую.Расчет процесса горения обычно сводится к определению количества воздуха в м3, необходимого для сгорания единицы массы или объема топлива количества и состава теплового баланса и определению температуры горения.Значение теплоотдачи заключается в теплопередаче тепловой энергии, выделяющейся при сжигании топлива, воде, из которой необходимо получить пар, или пару, если необходимо повысить его температуру выше температуры насыщения. Процесс теплообмена в котле идет через водогазонепроницаемые теплопроводные стенки, называющиеся поверхностью нагрева. Поверхности нагрева выполняются в виде труб. Внутри труб происходит непрерывная циркуляция воды, а снаружи они омываются горячими топочными газами или воспринимают тепловую энергию лучеиспусканием. Таким образом, в котлоагрегате имеют место все виды теплопередачи: теплопроводность, конвекция и лучеиспускание. Соответственно поверхность нагрева подразделяется на конвективные и радиационные. Количество тепла, передаваемое через единицу площади нагрева в единицу времени носит название теплового напряжения поверхности нагрева. Величина напряжения ограничена, во-первых, свойствами материала поверхности нагрева, во-вторых, максимально возможной интенсивностью теплопередачи от горячего теплоносителя к поверхности, от поверхности нагрева к холодному теплоносителю.Интенсивность коэффициента теплопередачи тем выше, чем выше разности температур теплоносителей, скорость их перемещения относительно поверхности нагрева и чем выше чистота поверхности.Образование пара в котлоагрегатах протекает с определенной последовательностью. Уже в экранных трубах начинается образование пара. Этот процесс протекает при больших температуре и давлении. Явление испарения заключается в том, что отдельные молекулы жидкости, находящиеся у ее поверхности и обладающие высокими скоростями, а следовательно, и большей по сравнению с другими молекулами кинетической энергией, преодолевая силовые воздействия соседних молекул, создающее поверхностное натяжение, вылетают в окружающее пространство. С увеличением температуры интенсивность испарения возрастает. Процесс обратный парообразованию называют конденсацией. Жидкость, образующуюся при конденсации, называют конденсатом. Она используется для охлаждения поверхностей металла в пароперегревателях.Пар, образуемый в котлоагрегате, подразделяется на насыщенный и перегретый. Насыщенный пар в свою очередь делится на сухой и влажный. Так как на теплоэлектростанциях требуется перегретый пар, то для его перегрева устанавливается пароперегреватель, в данном случае ширмовой и коньюктивный, в которых для перегрева пара используется тепло, полученное в результате сгорания топлива и отходящих газов. Полученный перегретый пар при температуре Т=540 С и давлении Р=100 атм. идет на технологические нужды. 1.2 Описание конструкции объекта Паровые котлы типа ДЕ паропроизводительностью 6,5 т/ч, с абсолютным давлением 1,3 МПа (14 кгс/см2) предназначены для выработки насыщенного или перегретого пара, используемого для технологических нужд промышленных предприятий, на теплоснабжение систем отопления и горячего водоснабжения. Масса котельной установки 16,5 т, температура питательной воды 100 С, температура пара 210 С. В качестве сжигаемого топлива используют газ или мазут.Котлы двухбарабанные вертикально-водотрубные выполнены по конструктивной схеме «Д», характерной особенностью которой является боковое расположение конвективной части котла относительно топочной камеры.Основными составными частями котлов являются верхний и нижний барабаны 1, конвективный пучок и образующие топочную камеру 2 левый топочный экран (газоплотная перегородка), правый топочный экран, трубы экранирования фронтальной стенки топки и задний экран.Снизу в топку подается нужный для сгорания топлива воздух посредством дутьевых вентиляторов 3. Процесс горения топлива протекает при высоких температурах, поэтому экранные трубы котла воспринимают значительное количество тепла путем излучения.Продукты сгорания топлива, называемые иначе газами, поступают в котельные газоходы, при этом обогревается поверхность пароперегревателя 4, омывают трубы экономайзера 6, в котором происходит подогрев питательной воды до температуры, близкой к 200 С, поступающей в барабаны котла 1. Далее дымовые газы проходят в дымоход 5 и поступают в воздухоподогреватель 7. Из него газы через дымовую трубу выходят в атмосферу. Вода в котел подается по трубопроводу 9, газ-трубопроводу 10. Пар из барабана котла, минуя пароперегреватель 4, поступает на паропровод 11.Одним из важнейших показателей конструкции котлоагрегата является его циркуляционная способность. Равномерная и интенсивная циркуляция воды и паровой смеси способствует смыванию со стены пузырьков пара и газа, выделяющихся из воды, а так же препятствует отложению на стенках накипи, что в свою очередь обеспечивает невысокую температуру стенок (200–400 С), ненамного превышающую температуру насыщения и еще не опасную для прочности котельной стали. Паровой котел ДЕ -10–14 Г. принадлежит к котлам естественной циркуляцией.
1.3 Обоснование необходимости контроля, регулирования и сигнализации технологических параметров Регулирование питания котельных агрегатов и регулирование давления в барабане котла главным образом сводится к поддержанию материального баланса между отводом пара и подачей воды. Параметром, характеризующим баланс, является уровень воды в барабане котла. Надежность работы котельного агрегата во многом определяется качеством регулирования уровня. При повышении давления, снижение уровня ниже допустимых пределов, может привести л нарушению циркуляции в экранных трубах, в результате чего произойдет повышение температуры стенок обогреваемых труб и их пережег.Повышение уровня также ведет к аварийным последствиям, так как возможен заброс воды в пароперегреватель, что вызовет выход его из строя. В связи с этим, к точности поддержания заданного уровня предъявляются очень высокие требования. Качество регулирования питания также определяется равенством подачи питательной воды. Необходимо обеспечить равномерное питание котла водой, так как частые и глубокие изменения расхода питательной воды могут вызвать значительные температурные напряжения в металле экономайзера.Барабанам котла с естественной циркуляцией присуща значительная аккумулирующая способность, которая проявляется в переходных режимах. Если в стационарном режиме положение уровня воды в барабане котла определяется состоянием материального баланса, то в переходных режимах на положение уровня влияет большое количество возмущений. Основными из них являются. изменение расхода питательной воды, изменение паросъема котла при изменении нагрузки потребителя, изменение паропроизводительности при изменении при изменении нагрузки топки, изменение температуры питательной воды.Регулирование соотношения газ-воздух необходимо как чисто физически, так и экономически. Известно, что одним из важнейших процессов, происходящих в котельной установке, является процесс горения топлива. Химическая сторона горения топлива представляет собой реакцию окисления горючих элементов молекулами кислорода. Для горения используется кислород, находящийся в атмосфере. Воздух в топку подается в определенном соотношении с газом посредством дутьевого вентилятора. Соотношение газ-воздух примерно составляет 1.10. При недостатке воздуха в топочной камере происходит неполное сгорание топлива. Не сгоревший газ будет выбрасываться в атмосферу, что экономически и экологически не допустимо. При избытке воздуха в топочной камере будет происходить охлаждение топки, хотя газ будет сгорать полностью, но в этом случае остатки воздуха будут образовывать двуокись азота, что экологически недопустимо, так как это соединение вредно для человека и окружающей среды.Система автоматического регулирования разряжения в топке котла сделана для поддержания топки под наддувом, то есть чтобы поддерживать постоянство разряжения (примерно 4 мм.вод. ст.). При отсутствии разряжения пламя факела будет прижиматься, что приведет к обгоранию горелок и нижней части топки. Дымовые газы при этом пойдут в помещение цеха, что делает невозможным работу обслуживающего персонала.В питательной воде растворены соли, допустимое количество которых определяется нормами. В процессе парообразования эти соли остаются в котловой воде и постепенно накапливаются. Некоторые соли образуют шлам – твердое вещество, кристаллизующееся в котловой воде. Более тяжелая часть шлама скапливается в нижних частях барабана и коллекторов.Повышение концентрации солей в котловой воде выше допустимых величин может привести к уносу их в пароперегреватель. Поэтому соли, скопившиеся в котловой воде, удаляются непрерывной продувкой, которая в данном случае автоматически не регулируется. Расчетное значение продувки парогенераторов при установившемся режиме определяется из уравнений баланса примесей к воде в парогенераторе. Таким образом, доля продувки зависит от отношения концентрации примесей в воде продувочной и питательной. Чем лучше качество питательной воды и выше допустимая концентрация примесей в воде, тем доля продувки меньше. А концентрация примесей в свою очередь зависит от доли добавочной воды, в которую входит, в частности, доля теряемой продувочной воды.Сигнализация параметров и защиты, действующие на останов котла, физически необходимы, так как оператор или машинист котла не в силах уследить за всеми параметрами функционирующего котла. Вследствие этого может возникнуть аварийная ситуация. Например при упуске воды из барабана, уровень воды в нем понижается, вследствие этого может быть нарушена циркуляция и вызван пережег труб донных экранов. Сработавшая без промедления защита, предотвратит выход из строя парогенератора. При уменьшении нагрузки парогенератора, интенсивность горения в топке снижается. Горение становится неустойчивым и может прекратиться. В связи с этим предусматривается защита по погашению факела.Надежность защиты в значительной мере определяется количеством, схемой включения и надежностью используемых в ней приборов. По своему действию защиты подразделяются на действующие на останов парогенератора; снижение нагрузки парогенератора; выполняющие локальные операции.
2. Общая характеристика объекта управления и классификация переменных величин
Парогенератор представляет собой теплотехнологическое устройство, преобразующее воду в пар заданных параметров с помощью теплоты сгорания топлива.
Объектом управления является процесс преобразования воды в пар, характеризуемый входными и выходными параметрами:
Входные:
Y1 -производительность котла по воде;
Y2 -температура воды;
Y3 – уровень воды в барабане;
Y4 -давление в газовой магистрали;
Y5 -расход воздуха на горение;
Y6 -температура воздуха;
Y7 -давление воды;
Y8 -расход отходящих газов;
Y9 -давление в барабане.
Выходные:
X1 -производительность котла по пару;
X2 -температура отходящих газов;
X3 -температура факела;
X4 -расход газа.
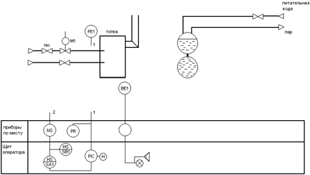
3. Функциональная схема системы стабилизации разрежения газов в топке котла
Датчик РЕ измеряет величину давления в топке котла. Выходной сигнал датчика давления РЕ подается на вторичный прибор PR, который установлен по месту. Далее сигнал передается на регулятор PIC, который сравнивает его с сигналом задатчика Н при равенстве нулю этих сигналов, выходной сигнал от регулятора отсутствует. При расхождении регулятор PIC вырабатывает сигнал, который в электронных блоках регулятора усиливается и преобразуется. Далее сигнал подается на ключ SA1, предназначенный для переключения режимов управления «автоматический – полуавтоматический». «Выходной сигнал с ключа SA1 подается на усилитель мощности NS». Усиленный сигнал поступает на исполнительный механизм М1, состоящий из размещенных в одном корпусе электродвигателя и редуктора. Исполнительный механизм М1 изменяет положение газового клапана это приводит к изменению расхода газа. При этом давление пара в парогенераторе изменяется до тех пор пока парогенератор не выйдет на заданный режим давления. Кнопочный переключатель SB1 предназначен для установленного включения электродвигателя исполнительного механизма М1 в ручном режиме управления.
4. Подбор приборов и средств автоматизации
Преобразователь измерительный разности давлений Сапфир-22М-ДВ (модель 2240):
– наибольшее отклонение действительной характеристики от номинальной статической характеристики – ±γ=0,25%;
– предел допускаемой основной погрешности – ±γ=0,5%.

![]()
α=0,716- исходный коэффициент расхода стандартных диафрагм в зависимости от m
ρ=0,6679
0,111744 кгс/см2
=11 кПА
Датчик избыточного давления Сапфир – 22-ДД (модель 2434).
При измерении избыточного давления, абсолютного давления, давления-разрежения датчиками Сапфир-22 (ДИ, ДА, ДИВ) давление рабочей среды подается в камеру «+», при этом камера «–» сообщается с атмосферой. При измерении разрежения (ДВ) убывающее давление перемещает мембрану в сторону, противоположную от избыточного давления.
При измерении разности давлений (ДД) положительное и отрицательное давления подаются в камеры «+» и «–» соответственно.
Давление (разность давлений) рабочей среды воздействует на мембраны (мембраны соединены между собой центральным штоком, который связан с концом рычага тензопреобразователя) и через жидкость воздействует на мембрану тензопреобразователя.
В датчиках Метран-22 моделей 2151, 2161, 2171, 2351, 2051, 2061 давление рабочей среды воздействует непосредственно на мембрану тензопреобразователя.
Чувствительный элемент – пластина монокристаллического сапфира с кремниевыми пленочными тензорезисторами (структура КНС), соединенная с металлической мембраной тензопреобразователя. Тензорезисторы соединены в мостовую схему. Деформация измерительной мембраны (деформация мембраны тензопреобразователя) приводит к пропорциональному изменению сопротивления тензорезисторов и разбалансу мостовой схемы. Электрический сигнал с выхода мостовой схемы датчиков с АП поступает в электронный блок, где преобразуется в унифицированный токовый сигнал.
Микропроцессорный электронный преобразователь датчиков с МП, МП1 принимает аналоговый сигнал от преобразователя давления и преобразовывает его в цифровой код.
Микроконтроллер принимает цифровой сигнал, производит коррекцию и линеаризацию характеристики преобразователя давления, передает цифровой сигнал в цифро-аналоговый преобразователь, который преобразует его в выходной токовый.
Энергонезависимая память АЦП предназначена для хранения коэффициентов коррекции характеристик преобразователя давления.
Блок регулирования и установки параметров предназначен для изменения параметров датчика.
Применение микропроцессорной электроники обеспечило возможность самодиагностики, контроля и настройки параметров датчиков непосредственно на месте эксплуатации.
Контроль и настройка параметров датчика осуществляются с помощью трехкнопочного переключателя и индикаторного устройства (жидкокристаллический индикатор ЖКИ).
Кнопки 1 и 2 переключателя используются для:
– контроля настройки параметров датчика;
– установки нуля;
– настройки единиц измерения;
– настройки времени установления выходного сигнала (демпфирования).
Кнопка 3 используется при:
– настройке диапазона измерений;
– установке «смещенного» начального значения выходного сигнала;
– выборе прямой или инверсной характеристики;
– выборе системы единиц измерения;
– калибровке датчика.

![]()

Измеритель-регулятор микропроцессорный программируемый типа ТРМ12-PIC совместно с датчиком предназначен для измерения входного параметра и импульсного управления электроприводом запорно-регулирующих и трехходовых клапанов по пропорционально-интегрально-дифференциальному (ПИД) закону. Прибор позволяет обеспечить высокую точность поддержания значения измеряемого параметра для объектов с большой инерционностью и с малым запаздыванием.
Прибор, оснащенный по желанию заказчика платой расширения ПР-01, формирует стандартный ток, пропорциональный измеряемому значению для регистрирующего устройства, например самописца, а также обеспечивает работу под управлением ЭВМ с регистрацией на ней измеряемого значения. Подключение прибора к ЭВМ производится через адаптер сети АС2, выпускаемого предприятием-изготовителем данного прибора.
Прибор предназначен для автоматизации систем отопления, горячего водоснабжения, а также управления технологическими процессами в пищевой и медицинской промышленности, сельском и коммунальном хозяйстве.
Технические характеристики
| Напряжение питания | 220 В 50 Гц | |
| Допустимое отклонение напряжения питания | -15…+10% | |
| Потребляемая мощность | не более 6 ВА | |
| Диапазон контроля при использовании на входе прибора (в скобках указана разрешающая способность) ТСМ |
-50…+200 °С (0,1 °С) | |
| Предел допустимой основной приведенной погрешности измерения входного параметра (без учета погрешности датчика) | ±0,25 или ±0,5% в зависимости от класса точности прибора |
|
| Максимально допустимый ток нагрузки |
электромагнитных реле | 8 А при напряжении 220 В и cos ф>0,4 |
| транзисторных n-p-n ключей | 0,2 А при напряжении +30 В | |
| Длительность шага регулирования | 4 сек | |
| Число шагов s, при котором длительность регулирующих импульсов остается неизменной | 1…99 | |
| Способ отображения контролируемой величины | цифровой | |
| Количество разрядов цифрового индикатора | 4 | |
| Интерфейс связи с ЭВМ через адаптер сети * | RS-232 | |
| Длина линии связи прибора с адаптером сети * | не более 1000 м | |
| Диапазон тока регистрации на нагрузке 200…1000 Ом* | 4…20 мА или 0…20 мА | |
| Предельно-допустимая основная приведенная погрешность сигнала регистрации на нагрузке 400 Ом относительно измеренного значения | не более 0,5% | |
| Допустимая температура воздуха, окружающего корпус прибора | +5… +50 °С | |
| Атмосферное давление | 86…107 кПа | |
| Относительная влажность воздуха | 30…80% | |
| Степень защиты корпуса (щитовой / настенный) | IP20/IP44 | |
| Габаритные размеры прибора (щитовой / настенный) | 96х96х160 мм/105х115х65 мм | |
| Масса прибора не более | 1,2 кг | |
5. Построение и описание обобщённой функциональной и структурной схем системы автоматизации
Обобщенная функциональная схема системы стабилизации разрежения сушильного барабана
На схеме приняты следующие обозначения: УМ–усилитель мощности; ИМ–исполнительный механизм; РУ–регулирующее устройство; РО–регулирующий орган; ОУ–объект управления; ДТ–датчик температуры.
РО, КД и ДТ образуют объект регулирования. Блоки БФЗР, УМ, ИМ составляют регулирующее устройство.
В соответствии с исходными данными для проектирования РУ должно быть ПИ-регулятором. ПИ-закон регулирования формируется блоком БФЗР.
На схеме приняты следующие обозначения: З – задатчик; ВФЗР – блок формирования закона регулирования; РП – регулятор положения; УМ – усилитель мощности; ИМ – исполнительный механизм; ДП – датчик положения; РУ – регулирующее устройство; РО – регулирующий орган; ОУ – объект управления (сушильный барабан); ДР – датчик разрежения; х – регулируемая величина; у – регулирующая величина; g – задающее воздействие; ε = g – х – отклонение регулируемой величины от задающего воздействия.
РО, КД и ДР образуют объект регулирования. Блоки БФЗР, РП, УМ, ИМ, ДП составляют регулирующее устройство.
РУ в соответствии с заданием на проектирование должно обеспечить ПИ-закон регулирования. Формирователем ПИ-закона является БФЗР. Для исключения искажения закона регулирования все последующие после БФЗР блоки РУ должны быть в динамическом отношении усилительными звеньями.
Это условие выполняется для УМ. Блок ИМ в динамическом отношении является интегрирующим звеном с передаточной функцией
![]()
где ТИМ – постоянная времени исполнительного механизма.
Для «превращения» ИМ из интегрирующего в усилительное звено и исключения вносимых им искажений в закон регулирования исполнительный механизм вместе с УМ охвачены отрицательной обратной связью. Причем, в цепи обратной связи включен датчик положения вала ИМ, а в прямой ветви – пропорциональный регулятор положения. Структурная схема ИМ, охваченного жесткой обратной связью, приведена на рис. 3.
Датчик и регулятор положения являются усилительными звеньями с передаточными функциями WДП (р) = КДП и WРП (р) = КРП соответственно.
Поскольку на практике, как правило, выполняется условие
>
, (14)
то динамические свойства рассматриваемого (см. рис. 5) встречно-параллельного соединения определяются только усилительным звеном обратной связи, а передаточная функция ИМ, охваченного жесткой обработкой связью будет равна
. (15)
![]() |
Рис. 3. Структурная схема исполнительного механизма, охваченного жесткой отрицательной обратной связью
Для улучшения выполнения условия (14) обратной связью охватывают также РП и УМ.
Динамические свойства датчика разрежения регулирующего органа характеризуются усилительным звеном, а объекта управления – апериодическим звеном с запаздыванием (см. исходные данные на проектирование).
С учетом вышеизложенного структурная схема системы автоматизации, реализующей Пи-закон регулирования, принимает вид, показанный на рис. 4, на котором обозначено:
– передаточная функция (ПФ)
усилительного звена БФЗР;
– ПФ интегрирующего звена БФЗР;
– передаточная функция
регулятора положения;
![]()
– ПФ усилителя мощности; (16)
– ПФ исполнительного механизма;
– ПФ датчика положения;
– ПФ регулирующего органа;
– ПФ объекта управления;
– ПФ датчика разрежения.
Используя принципы преобразования структурных схем, получим передаточную функцию системы автоматизации в следующей последовательности.
1. Передаточная функция БФЗР
![]()
2. ПФ регулирующего устройства
![]()
или с учетом (15)
![]() |
Рис. 4. Структурная схема системы стабилизации разрежения в топке котла
![]()
3. Передаточная функция объекта
![]()
а с учетом (16)
. (17)
4. ПФ системы автоматического регулирования
. (18)
Соотношение (17) является искомым аналитическим выражением передаточной функции системы автоматизации, укрупненная структурная схема которой приведена на рис. 5.
![]() |
Рис. 5. Укрупненная структурная схема системы автоматизации
6. Анализ динамических свойств объекта управления
Анализ динамических свойств ОУ производят по временным и частотным характеристикам.
Работа ОУ характеризуется обыкновенным дифференциальным уравнением первого порядка.
(1)
Анализ динамических свойств ОУ производят по временным и частотным характеристикам.
Временные и частотные характеристики ОУ определяем в следующей последовательности:
Преобразуем исходное уравнение (1) по Лапласу
и получаем алгебраическое уравнение
(2)
2. Находим решение алгебраического уравнения
(3)
3. Определяем аналитическое выражение передаточной функции ОУ
, которое имеет вид
(4)
4. Находим изображение переходной характеристики

где 1/p- изображение единичной функции 1 (t).
5. Используя формулу Хевисайда

где Pi – корни характеристического уравнения,
H ( Pi ) и Q ( Pi ) – соответственно полином числителя и знаменателя функции W(p).
С учетом того, что H(0)= kоу =2, Q(0)=1, pi = – 1/T = -1/12, Q’ (pi )= Tоу =12
Находим аналитическое выражение переходной характеристики.
(5)
6. Подставляя в полученное уравнение значения t от 0 до 120 с построим график переходной характеристики.

Рис. 1. Переходная характеристика ОУ.
7. Находим аналитическое выражение импульсной переходной характеристики.
(6)
Подставляя в полученное уравнение значения t от 0 до 100 с построим график импульсной переходной характеристики.

Рис. 2. Импульсная переходная характеристика ОУ.
1. Определим амплитудно-частотную характеристику объекта управления.
Запишем передаточную функцию объекта управления.

Осуществим замену комплексной переменной p
на jw
, где
и домножим выражение на комплексно сопряженное число.

Выделим из W оу ( jw ) вещественную V ( w ) и мнимую U ( w ) части.

(7)
Определим амплитудно-частотную характеристику объекта управления.

(8)
10. Определим фазочастотную характеристику объекта управления.

(9)
Подставляя в полученные выражения 8 и 9 значения w построим графики амплитудно-частотной характеристики и фазо-частотной характеристики.

Рис. 3. Амплитудно-частотная характеристика объекта управления

Рис. 4. Фазочастотная характеристика объекта управления
Частотные характеристики свидетельствуют о том, что объект регулирования является сравнительно низкочастотным, т.е. может реагировать только на медленные изменения регулирующей величины.
7. Выбор параметров настройки регулирующего устройства
Для определения коэффициента передачи датчика разрежения КДР необходимо вычислить отношение максимального значения выходной величины датчика к максимальному значению входной его величины. Для выбранного датчика имеем
![]()
(исходя из выбранного датчика).
С помощь программы VISSIM получаем:

Более точный график см. рис. 12.
Из графика видим что:
![]()
![]()
Вычисляем коэффициент передачи объекта
;
![]()
При ПИ-регуляторе и апериодическом законе регулирования имеем:



Расчёт устойчивости системы автоматизации
В соответствии с заданием, исследование устойчивости системы автоматизации проводим по критерию Найквиста.

Так как τ по заданию равно 0, то
. Тогда параметрической заменой переменной р на jω получаем выражение для комплексной частотной характеристики:
После домножения числителя и знаменателя комплексно-сопряжённую величину (1 – jωТоб ), выполнения элементарных преобразований получаем:
, где ![]()

Рис. 12. Годограф КЧХ разомкнутой системы стабилизации
Список литературы
1.Автоматика и автоматизация производственных процессов / Под общ. ред. проф. Г.К. Нечаева – Киев: Вища школа, 1985.
2.Андреев А.А. Автоматические электронные показывающие, регистрирующие и регулирующие приборы. – Л.: Машиностроение, 1981.
3.Бушуев С.Д., Михайлов В.С. Автоматика и автоматизация производственных процессов. – М.: высшая школа, 1990.
4.Промышленные приборы и средства автоматизации. Справочник / Под ред. В.В. Черенкова – Л.: Машиностроение, 1988.



