| Скачать .docx |
Реферат: Электропривод 3
Цель работы
: Исследования электромеханических ω
= f
(I
) и механических
характеристик при различных режимах работы и способах регулирования скорости электропривода с двигателем постоянного тока независимого возбуждения.

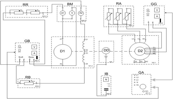
Рис. 1. Принципиальная электрическая схема для снятия характеристик в двигательном режиме

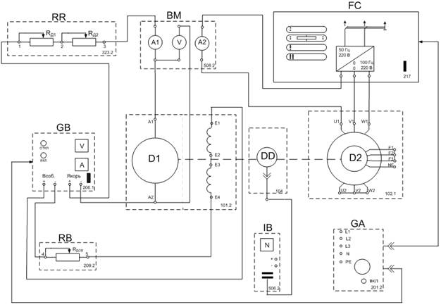
Рис. 2. Принципиальная электрическая схема для снятия характеристик в тормозных режимах
Базовые эксперименты выполняются на комплекте типового лабораторного оборудования «Электрический привод». В ходе их воспроизводятся установившиеся процессы в электроприводах постоянного и переменного тока.
Типовой комплект лабораторного оборудования предназначен для выполнения лабораторных работ по учебной дисциплине «Электрический привод (общий курс)» и смежным с ней дисциплинам.
Аппаратная часть комплекта выполнена по блочному (модульному) принципу и содержит:
- трехсоставной лабораторный стол со встроенным контейнером для хранения съемных функциональных блоков, проводников и методических материалов, рамами для установки необходимых в эксперименте функциональных блоков, выдвижной полкой для клавиатуры компьютера и подставкой для системного блока;
- электрические машины (выполненные в виде электромашинного агрегата), трансформаторы и элементы электрических цепей;
- источники питания;
- измерительные преобразователи и приборы.
Питание комплекса осуществляется от трехфазной электрической сети напряжением 380 В с нейтральным и защитным проводниками.
- Потребляемая мощность Вт, не более 500;
- Габариты (длина / ширина / высота), мм 2750´900´1600;
- Масса, кг, не более 250.
Назначение и описание функциональных блоков лабораторной установки (рис 1, рис 2.)
Трехфазный источник питания.
Предназначен для питания комплекта трехфазным переменным напряжением. Включается вручную. Имеет защиту от перегрузок, устройство защитного отключения, кнопку аварийного отключения и ключ от несанкционированного включения.
Источник питания машины постоянного тока.
Предназначен для питания обмоток якоря и возбуждения постоянным током. Включается вручную или дистанционно / автоматически (от ПЭВМ). Якорное напряжение регулируется вручную или дистанционно. Напряжение возбуждения нерегулируемое.
Возбудитель машины переменного тока.
Предназначен для питания обмотки возбуждения синхронной машины. Включается вручную или дистанционно / автоматически (от ПЭВМ). Напряжение возбуждения регулируется вручную или дистанционно / автоматически. Выходные цепи изолированы от входных.
Активная нагрузка.
Предназначена для моделирования однофазных и трехфазных потребителей активной энергии. Регулируется вручную.
Блок мультиметров.
Предназначен для измерения токов, напряжений, омических сопротивлений. Цифровой с жидкокристаллическим дисплеем.
Указатель частоты вращения.
Предназначен для отображения частоты вращения электрических машин в электромашинном агрегате в аналоговой форме.
Преобразователь угловых перемещений
Предназначен для преобразования скорости вращения электрических машин в сигнал цифрового вида.
Реостат.
Предназначен для ограничения пускового тока в цепи якоря двигателя постоянного тока.
Реостат возбуждения машины постоянного тока.
Предназначен для ручного регулирования тока возбуждения машины постоянного тока.
Преобразователь частоты.
Предназначен для регулирования частоты вращения асинхронного двигателя. Выходные частота и напряжение регулируются согласованно вручную или дистанционно / автоматически (от ПЭВМ).
Лабораторный стенд состоит из приборного блока и электромеханического агрегата на базе двух одинаковых механически связанных двигателей постоянного тока независимого возбуждения.
| Технические данные исследуемого двигателя постоянного тока с независимым возбуждением (рис.1,рис. 2 D1): |
Технические данные нагрузочного асинхронного двигателя с короткозамкнутым ротором (рис.1,рис. 2 D2): |
|
|
|
Исследуемая и нагрузочная машины жестко соединены между собой и представлены в виде электромашинного агрегата, дополненного маховиком и преобразователем угловых перемещений.
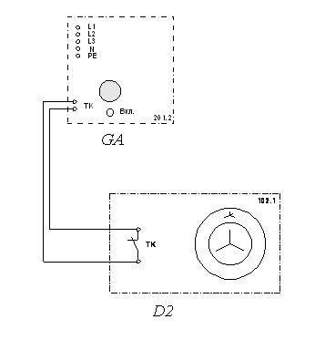
Схема тепловой защиты

Рисунок 3 - Принципиальная электрическая схема соединений тепловой защиты машины переменного тока.
Перечень аппаратуры
Таблица 1
| Обозначение |
Наименование |
Тип |
Параметры |
| D2 |
Машина переменного тока |
102.1 |
100 Вт / 230 В~ / 1500 мин-1 |
| GA |
Трехфазный источник питания |
201.2 |
400 В~ / 16 А |
Обозначения и параметры исследуемой аппаратуры
Таблица 2
| Обозначение |
Наименование |
Тип |
Параметры |
| RA |
Активная нагрузка |
306.1 |
3 ´ 0…50 Вт; 220/380 В |
| RR |
Реостат |
323.2 |
200 Ом; 0,8 А |
| RB |
Реостат возбуждения машины постоянного тока |
308.1 |
0…2000 Ом; 0,1…0,5 А |
| GA |
Трехфазный источник питания |
201.2 |
~ 400 В; 16 А |
| GB |
Источник питания двигателя постоянного тока |
206.1 |
– 0…250 В / 3 А (якорь); – 200 В / 1 А (возбуждение) |
| GG |
Возбудитель машины переменного тока |
209.2 |
– 0…40 В; 3,5 А |
| D2 |
Машина переменного тока |
102.1 |
50 Вт; ~ 230 В; 1500 мин- 1 |
| DD |
Преобразователь угловых перемещений |
104 |
6 выходных сигналов |
| D1 |
Машина постоянного тока |
101.2 |
90 Вт; – 220 В/ 0,76 А (якорь); – 220 В (возбуждение) |
| IB |
Указатель частоты вращения |
506.3 |
-2000…0…2000 мин- 1 |
| BM |
Блок мультиметров |
508.2 |
|
| FC |
Преобразователь частоты |
217 |
0...100 Гц; ~ 3´220 В; 3 А |
Принципиальные электрические схемы стендов
Принципиальная электрическая схема стенда подразделяется на два варианта (рис.1, рис.2).
Источник GА – источник синусоидального напряжения промышленной частоты.
Источник питания двигателя постоянного тока GB используется для питания регулируемым напряжением обмоток машины (двигателя) постоянного тока D1, работающей с независимым возбуждением. В этом случае половины обмотки возбуждения двигателя D1 следует соединить последовательно.
Преобразователь угловых перемещений DD генерирует импульсы, поступающие на вход указателя частоты вращения IB электромашинного агрегата.
Машина переменного тока D2, работающая в режиме генератора и обеспечивающая нагрузку на валу исследуемого двигателя, нагружена на активную нагрузку RA. Возбудитель GG питает обмотку возбуждения машины D2 регулируемым напряжением.
Реостат RR ограничивает ток цепи якоря двигателя D1. Реостат RB возбуждения машины переменного тока ограничивает ток цепи возбуждения двигателя D1.
С помощью мультиметров блока BM контролируются ток и напряжение якоря, а также ток возбуждения двигателя D1.
Для величин исследуемого двигателя D1 принят индекс 1, для нагрузочного двигателя D2-индекс 2.
Согласное или встречное включение двигателей D1 и D2 устанавливаем по изменению скорости вращения предварительно включенного двигателя. Если после пуска другого двигателя скорость возросла – двигатели включены согласно, если скорость снизилась – двигатели включены встречно.
Экспериментальная часть
Порядок экспериментального исследования электропривода:
· проверка работоспособности стенда;
· снятие естественной характеристики двигателя;
· снятие характеристик электропривода изменением напряжения питания U двигателя;
· снятие характеристик электропривода введением добавочных сопротивлений R д1 , R д2 в якорную цепь двигателя;
· снятие характеристик электропривода изменением магнитного потока Ф обмотки возбуждения двигателя;
· снятие характеристик электропривода при шунтировании якоря двигателя;
· исследование режима рекуперативного торможения
· исследование режима торможения противовключением
· исследование режима динамического торможения;
· определение коэффициента связи
исследуемого двигателя D1.
1. Снятие естественной характеристики двигателя D 1

Рис.43. Схема для снятия естественной характеристики в двигательном режиме
Таблица 1.
| I1 , A |
0,26 |
0,35 |
0,65 |
0,76 |
0,87 |
0,91 |
0,94 |
1 |
| U1 , В |
220 |
220 |
220 |
220 |
220 |
220 |
220 |
220 |
| n, мин-1 |
1800 |
1700 |
1600 |
1590 |
1510 |
1500 |
1500 |
1490 |
Угловая частота вращения w двигателя D1:
и его электромагнитного момента М 1 :
![]()
Таблица 2.
| М1 , Н∙м |
0,28 |
0,39 |
0,69 |
0,78 |
0,89 |
0,93 |
0,95 |
1 |
| ω, с-1 |
188,5 |
178 |
167,55 |
166,5 |
158,1 |
157 |
157 |
156 |
По данным таблиц 1 и 2 построим электромеханическую
(рис. 11) и механическую
(рис. 11) характеристики двигателя D1.
2. Снятие характеристик электропривода изменением напряжения питания U 1 якоря двигателя D 1
Таблица 3.
| I1 , A |
0,19 |
0,23 |
0,27 |
0,35 |
0,47 |
0,55 |
0,61 |
0,81 |
0,91 |
| U1 , В |
110 |
110 |
110 |
110 |
110 |
110 |
110 |
110 |
110 |
| n, мин-1 |
900 |
820 |
800 |
790 |
700 |
680 |
610 |
500 |
400 |
Таблица 4.
| М1 , Н∙м |
0,398 |
0,527 |
0,63 |
0,813 |
1,19 |
1,4 |
1,7 |
2,567 |
3,47 |
| ω, с-1 |
94,2 |
85,87 |
83,776 |
82,73 |
73,3 |
71,2 |
63,88 |
52,36 |
41,89 |
Пример расчета :
.
По данным таблиц 3 и 4 построим электромеханическую
(рис. 10) и механическую
(рис. 11) характеристики двигателя D1.
3. Снятие характеристик электропривода введением добавочных сопротивлений R д1 , R д2 в якорную цепь двигателя D 1

Рис. 5. Схема для снятия реостатных характеристик в двигательном режиме
Таблица 5. R Д1 =100 Ом, R Д2 =0 Ом.
| I1 , A |
0,23 |
0,39 |
0,6 |
0,73 |
0,84 |
1 |
| U1 , В |
202 |
188 |
168 |
156 |
147 |
124 |
| n, мин-1 |
1620 |
1420 |
1200 |
1000 |
900 |
600 |
Проделаем опыт для больших значений добавочных сопротивлений R Д1 и R Д2 .
Таблица 6. R Д1 =100 Ом, R Д2 =100 Ом.
| I1 , A |
0,22 |
0,33 |
0,51 |
0,62 |
0,68 |
0,7 |
0,74 |
| U1 , В |
182 |
158 |
125 |
105 |
94 |
88 |
82 |
| n, мин-1 |
1500 |
1200 |
820 |
600 |
450 |
350 |
300 |
Таблица 7 (RД1 =100 Ом, RД2 =0 Ом).
| М1 , Н∙м |
0,24 |
0,42 |
0,6 |
0,75 |
0,82 |
0,94 |
| ω, с-1 |
169,6 |
148,7 |
125,66 |
104,7 |
94,25 |
62,8 |
Таблица 8 (RД1 =100 Ом, RД2 =100 Ом).
| М1 , Н∙м |
0,225 |
0,35 |
0,54 |
0,6 |
0,7 |
0,812 |
0,8 |
| ω, с-1 |
157 |
125,66 |
85,87 |
62,8 |
47,1 |
36,65 |
31,4 |
Пример расчета :
.
По данным таблиц 5 – 8 построим электромеханическую
(рис. 11) и механическую
(рис. 11) характеристики двигателя D1.
4. Снятие характеристик электропривода изменением магнитного потока Ф обмотки возбуждения двигателя D 1

Рис. 6. Схема для снятия характеристик в двигательном режиме при
ослаблении магнитного потока
Таблица 9 (R ДОБ = 200 Ом ).
| I1 , A |
0,25 |
0,38 |
0,61 |
0,75 |
0,94 |
1 |
| U1 , В |
220 |
218 |
216 |
214 |
213 |
212 |
| n, мин-1 |
1900 |
1800 |
1700 |
1650 |
1600 |
1550 |
Проделаем опыт для большего значения добавочного сопротивления R ДОВ .
Таблица 10 (R ДОБ = 400 Ом ).
| I1 , A |
0,28 |
0,4 |
0,46 |
0,56 |
0,69 |
1 |
| U1 , В |
219 |
218 |
217 |
216 |
215 |
211 |
| n, мин-1 |
2000 |
1950 |
1900 |
1850 |
1800 |
1650 |
Таблица 11 (R ДОБ = 200 Ом ).
| М1 , Н∙м |
0,25 |
0,38 |
0,6 |
0,7 |
0,85 |
0,9 |
| ω, с-1 |
199 |
188,5 |
178 |
172,8 |
167,55 |
162,3 |
Таблица 12 (R ДОБ = 400 Ом ).
| М1 , Н∙м |
0,26 |
0,37 |
0,425 |
0,5 |
0,6 |
0,845 |
| ω, с-1 |
209,4 |
204,2 |
199 |
193,7 |
188,5 |
172,8 |
Пример расчета :
.
По данным таблиц 9 – 12 построим электромеханическую
(рис. 11) и механическую
(рис. 11) характеристики двигателя D1.
5. Снятие характеристик электропривода при шунтировании якоря двигателя D 1

Рис.7. Схема для снятия характеристик в двигательном режиме
при шунтировании якоря
Таблица 13 (R Д1 =100 Ом и R Д2 = 70 Ом).
| I1 , A |
0,21 |
0,24 |
0,31 |
0,46 |
0,53 |
0,57 |
| U1 , В |
84,8 |
83,7 |
80,8 |
74,2 |
71 |
69,3 |
| n, мин-1 |
700 |
690 |
510 |
390 |
310 |
290 |
Таблица 14
| М1 , Н∙м |
0,20 |
0,22 |
0,34 |
0,5 |
0,596 |
0,6 |
| ω, с-1 |
73,3 |
72,3 |
53,4 |
40,8 |
32,46 |
30,37 |
Пример расчета :
.
По данным таблиц 13 и 14, строим электромеханическую
(рис. 11) и механическую
(рис. 11) характеристики двигателя D1.
6. Исследование режима рекуперативного торможения при работе двигателя D 1 на реостатной характеристике

Рис.8. Схема для снятия реостатных характеристик в тормозных режимах
Таблица15 (R Д1 =100 Ом и R Д2 = 100 Ом).
| I1 , A |
0,14 |
0,23 |
0,18 |
0,08 |
0,05 |
0,01 |
-0,01 |
-0,02 |
-0,03 |
| U1 , В |
54 |
36 |
45 |
66 |
72 |
81 |
102 |
131 |
187 |
| n, мин-1 |
400 |
200 |
300 |
550 |
600 |
710 |
910 |
1200 |
1690 |
Таблица 16
| М1 , Н∙м |
0,15 |
0,23 |
0,19 |
0,08 |
0,055 |
0,011 |
-0,011 |
-0,021 |
-0,032 |
| ω, с-1 |
41,89 |
20,9 |
31,4 |
57,6 |
62,8 |
74,35 |
95,3 |
125,66 |
177 |
Пример расчета :
.
По данным таблиц 15 и 16, строим электромеханическую
(рис. 11) и механическую
(рис. 11) характеристики двигателя D1.
7. Исследование режима торможения противовключением при работе двигателя D 1 на реостатной характеристике
Режим противовключения для двигателя D1 наступает при Δw 1 >w 0 .
Таблица 17 (R Д1 =100 Ом и R Д2 = 100 Ом).
| I1 , A |
0,77 |
0,78 |
0,79 |
0,8 |
0,82 |
| U1 , В |
70 |
97 |
112 |
124 |
134 |
| n, мин-1 |
-1000 |
-1100 |
-1300 |
-1400 |
-1700 |
Таблица 18
| М1 , Н∙м |
-0,147 |
-0,314 |
-0,352 |
-0,393 |
-0,372 |
| ω, с-1 |
-104,7 |
-115,2 |
-136,1 |
-146,6 |
-178 |
Пример расчета :
.
По данным таблиц 17 и 18, строим электромеханическую
(рис. 11) и механическую
(рис. 11) характеристики двигателя D1.
8. Исследование режима динамического торможения двигателя D 1

Рис. 9. Схема для снятия характеристик динамического торможения
Таблица 19 (R Д1 =100 Ом и R Д2 = 100 Ом).
| I1 , A |
-0,03 |
-0,1 |
-0,18 |
-0,23 |
-0,3 |
-0,32 |
-0,34 |
| U1 , В |
6 |
21 |
37 |
48 |
61 |
65 |
69 |
| n, мин-1 |
100 |
300 |
500 |
600 |
780 |
800 |
850 |
Таблица 20.
| М1 , Н∙м |
-0,023 |
-0,088 |
-0,167 |
-0,23 |
-0,296 |
-0,328 |
-0,35 |
| ω, с-1 |
10,5 |
31,4 |
52,36 |
62,8 |
81,68 |
83,8 |
89 |
Пример расчета :
.
По данным таблиц 19 и 20, строим электромеханическую
(рис. 11) и механическую
(рис. 11) характеристики двигателя D1.
9. Определение коэффициента связи C 1 исследуемого двигателя D 1
Таблица 21.
| IВ , A |
0,14 |
0,12 |
0,11 |
0,1 |
0,09 |
0,08 |
0,07 |
0,06 |
| U1 , В |
101 |
101 |
102 |
102 |
102 |
102 |
102 |
102 |
| n, мин-1 |
900 |
1000 |
1020 |
1100 |
1150 |
1200 |
1300 |
1450 |
Таблица 22.
| ω0 , с-1 |
94,25 |
104,7 |
106,8 |
115,19 |
120,4 |
125,66 |
136,14 |
151,84 |
| С1 , В∙с |
1,07 |
0,965 |
0,955 |
0,885 |
0,847 |
0,812 |
0,749 |
0,672 |
Пример расчета :

По данным таблиц 21 и 22 построим характеристику C 1 =f (I В ), (рис. 10).

Рис. 10. Характеристика C 1 = f ( I В ).

Рис. 11. Электромеханические характеристики ω = ƒ( I 1 ) двигателя независимого возбуждения
1 – естественная хар-ка;
2 – искусств. U<Uн;
3 – искусств. Rд≠0, (RД1 =100 Ом, RД2 =0 Ом);
4 – искусств. Rд≠0, (RД1 =100 Ом, RД2 =0 Ом);
5 – искусств. Ф<Фн, (R=200 Ом);
6 – искусств. Ф<Фн, (R=400 Ом);
7 – искусств. с шунтиров-ем, (R Д1 =100 Ом и R Д2 = 70 Ом);
8 – рекуперативное торможение;
9 – торможение противовключением;
10 – динамическое торможение.

Рис. 12. Механические характеристики ω = ƒ(М1 ) двигателя независимого возбуждения
1 – естественная хар-ка;
2 – искусств. U<Uн;
3 – искусств. Rд≠0, (RД1 =100 Ом, RД2 =0 Ом);
4 – искусств. Rд≠0, (RД1 =100 Ом, RД2 =0 Ом);
5 – искусств. Ф<Фн, (R=200 Ом);
6 – искусств. Ф<Фн, (R=400 Ом);
7 – искусств. с шунтиров-ем, (R Д1 =100 Ом и R Д2 = 70 Ом);
8 – рекуперативное торможение;
9 – торможение противовключением;
10 – динамическое торможение.
Расчетная характеристика ω = ƒ( I 1 )
Данные для расчета:
U1 = UH = 220 В
RДОБ = R1 = 100 Ом
IB1 = 0,2 A
RЯ = 86 Ом
IH = 0,56 A
nн =1500 об/мин

При изменении добавочного сопротивления

При изменении тока возбуждения

По полученным значениям строим характеристику ω = ƒ(I1 ) (рис. 12)
Рис.13. Характеристика ω = ƒ(I1 ).
1- естественная хар-ка
2- при изменении добавочного сопротивления
3- при изменении тока возбуждения
Студентка гр. 7А86 Заостровных А.В.
Выводы:
1) Естественные механическая и электромеханическая характеристики, снятые при номинальных данных, имеют вид гиперболы бесконечно приближенной к оси ω с одной стороны, с другой – к прямой параллельной оси момента (тока).
Скорости холостого хода ДПТНВ не имеет, т.к. при малых токах (моментах) магнитный поток →0, а скорость резко увеличивается и двигатель работает вразнос.
Характеристики располагаются в первом квадранте.
Уравнение механической характеристики:
(1)
Уравнение электромеханической характеристики:![]()
![]()
(2)
2) Регулирование скорости изменением магнитного потока возможно только вверх от естественной характеристики. При уменьшении Iв (потока) скорость увеличивается, при этом скорость холостого хода увеличивается, а ток короткого замыкания уменьшается, жесткость также уменьшается. Это экономичный способ регулирования, так как регулирование производится в маломощной цепи возбуждения. Регулирование производится только в сторону уменьшения потока (увеличения скорости), так как увеличение потока возбуждения не допустимо, так как это вызовет перегрев двигателя. (см формулы (1) и (2))
3) Режим торможения противовключением в нашем случае осуществлялся при изменении активной нагрузки на валу двигателя. Так как момент на валу нагрузочной машины и их направления противоположны, то рабочая машина вращается в противоположном направлении и ее скорость условно отрицательна. Поэтому характеристика противовключения идет в четвертом квадранте.
Министерство образования и науки Российской Федерации
Государственное образовательное учреждение высшего
профессионального образования
«НАЦИОНАЛЬНЫЙ ИССЛЕДОВАТЕЛЬСКИЙ ТОМСКИЙ ПОЛИТЕХНИЧЕСКИЙ УНИВЕРСИТЕТ»
Институт - Энергетический
Направление – «Электротехника, электромеханика, электротехнологии»
Кафедра – Электрический привод и электрооборудование
статиЧеские характеристики И РЕЖИМы РАБОТЫ ЭЛЕКТРОПРИВОДА с электродвигателем постоЯнного тока независимого возбуждениЯ
Отчет по лабораторной работе №1
По дисциплине «Электропривод»
Исполнитель:
Студентка группы 7А86 _____________ Заостровных А.В.
(Дата, подпись)
Руководитель: _____________ Однокопылов И.Г.
_____________ Семенов С.М.
(Дата, подпись)
Томск – 2011