| Скачать .docx |
Курсовая работа: Расчет энергоресурсов и регулирование режимов энергопотребления в горнодобывающей промышленности
Содержание
Введение
1. Расчет освещения штрека
1.1 Расчет освещенности штрека
1.2 Расчет и выбор осветительного агрегата
1.3 Расчет и выбор осветительного кабеля
1.4 Основные правила ТБ при эксплуатации шахтных осветительных сетей
2. Выбор ВВ ячеек промежуточного РУ-6 и расчет ВВ кабельной сети
2.1 Расчет и выбор кабельной сети промежуточных РУ-
2.2 Расчет токов короткого замыкания
2.3 Выбор ВВ ячеек
2.4 Описание принципиальной схемы ячейки РВД-6 ОП
2.5 Основные правила ТБ при эксплуатации ВВ электроустановок рудника
Список используемой литературы
Горнодобывающая промышленность является одной из энергоемких производств. Основным видом энергии на горнодобывающих предприятиях является электрическая энергия. Поэтому актуальной задачей на рудниках является – экономное расходование энергоресурсов и энергии и соответственно регулирование режимов электропотребления.
Специфика электроснабжения подземных машин и механизмов определяется такими факторами как:
- ростом глубины горных работ и в связи с этим ухудшением горно-геологических условий и все большим удалением источника питания от центра электрических нагрузок;
- удлинением транспортных магистралей;
- тенденцией к росту единых мощностей подземных потребителей;
- соизмеримостью мощности электропривода горных машин с мощностью трансформаторной подстанции.
Поэтому основными направлениями улучшения электроснабжения горных машин и механизмов являются:
- создание и внедрение регулируемого электропривода;
- создание и внедрение электрооборудования для снабжения подземных электропотребителей повышенным напряжением;
- применение глубокого ввода высокого напряжения для мощных очистных и проходческих комплексов;
- рациональное размещение промежуточных РУ-6;
- применение кабельных линий с малыми потерями напряжения.
Целью данной работы является рациональный выбор сечения жил ВВ кабельных линий и ВВ ячеек, путем соответствующих расчетов.
Согласно задания необходимо осветить конвейерный штрек сечением в свету в
, на длину 220 м. Для освещения конвейерного штрека применяем светильники РВЛ-20М (см. стр. 310).
Краткая техническая характеристика светильников РВЛ-20М:
| Напряжение, В Мощность, Вт Световой КПД Коэффициент мощности, Световой поток, ЛМ Масса, кг |
127 20 0,65 0,5 980 11 |
Согласно санитарным нормам, минимальная освещенность на почве выработки должна составлять
(см. 2 стр. 263)
1.1 Расчет освещенности штрека
Расчет фактической освещенности конвейерного штрека производим точечным методом (см. 1 стр. 323).
Предварительно принимаем расстояние между светильниками 6 м и высоту подвески светильников
. Тогда расчетная схема освещенности штрека будет иметь вид (см. рис. 1.1).

Рисунок 1.1 Расчетная схема освещенности штрека
Фактическая освещенность на почве штрека при заданном расположении светильников составляет
,(1.1)
где
– относительный коэффициент светового потока светильника к световому потоку условной лампы с Ф=1000лк, К3
=1,4 – коэффициент запыленности, учитывающий запыленность колпаков светильников.
![]()
– сила света под углом
(см. 2 стр. 260).
т.е. при заданном расположении светильников освещенность на почве выработки вполне удовлетворяет требованию санитарных норм. Необходимое количество светильников
(1.2)
1.2 Расчет и выбор осветительного агрегата
Расчетная мощность трансформатора осветительного агрегата составит (см. 1 стр. 326).
, где(1.3)
Рл =20 Вт – мощность ламп светильников;
nл =32 – количество светильников;
– КПД осветительной сети;
=0,65 – КПД светильников;
=0,5 – коэффициент мощности светильников.
![]()
В качестве осветительного агрегата принимают пусковой агрегат АП – 4.
Краткая техническая характеристика, пускового агрегата АП – 4 (см. 2 стр. 267).
| Номинальная мощность, нВА Номинальное напряжение, В - первичной цепи - вторичной цепи Номинальный ток, А - первичной цепи - вторичной цепи КПД |
4 660 133±5 3,5 17,4 0,94 |
1.3 Расчет и выбор осветительного кабеля
Расчет сечения жил осветительного кабеля производим методом момента нагрузки (см. 1 стр. 362).
Момент нагрузки осветительного кабеля агрегат будет подключено по
46
(1.4)
Вт – суммарная осветительная нагрузка на кабель;
м – длина осветительного кабеля с учетом кабеля от АП до первого тройника.
![]()
Сечение жил осветительного кабеля
, где (1.5)
С=8,5 – термический коэффициент для жил кабеля с меди и
;
– допустимое падение напряжения в шахтных осветительных сетях.
![]()
Принимаем стандартное сечение осветительного кабеля
и кабель типа ГРШ3*2,5+1*1,5 с сечением жил 2,5 мм2
.
1.4 Основные правила ТБ при эксплуатации шахтных осветительных сетей
Рудничные светильники и аппаратура осветительных сетей должны удовлетворять ГОСТам, техническим условиям и требованиям ПБ и ПУЭ.
Светильники, установленные в очистных забоях должны иметь защитные устройства, предотвращающие слепящее действие на глаз человека.
Неиспользованные кабельные ввода на аппаратуре осветительных сетей должны быть закрыты заглушками.
При эксплуатации осветительных установок необходимо регулярно очищать колпаки светильников от пыли и заменять сгоревшие лампы.
Применение ламп без защитных колпаков запрещено.
Стационарные светильники в подземных выработках должны подвешиваться так, чтобы исключить их механическое повреждение движущимся транспортом.
Все работы, связанные с заменой осветительного оборудования, должны производиться при снятом напряжении или в резиновых диэлектрических перчатках, предохранительных очах с применением специального инструмента с изолированными рукоятками. Для шахтных осветительных сетей допускается применение напряжения не более 220 В.
2. Выбор ВВ ячеек промежуточного РУ-6 и расчет ВВ кабельной сети
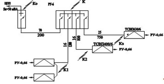
Согласно задания от промежуточного РУ-6 заменены трансформаторные подстанции ТСВП250/6 и ТСВП160/6 ВВ кабелем длиной L1 =1200 м, ТСВП 400/6 L2 =800 м и ТСВП 630/6 ВВ кабелем – L3 =750 м.
От ЦПП до РУ-6 проложен ВВ кабель длиной L=200 м.
Краткая техническая характеристика трансформаторных подстанций
| Показатели |
ТСВП 400/6 |
ТСВП 160/6 |
ТСВП 630/6 |
ТСВП 250/6 |
| Номинальная мощность, кВт |
400 |
160 |
630 |
250 |
| Напряжение, кВ - первичной обмотки - вторичной обмотки |
6±5 0,69 |
6±5 0,69 |
6±5 1,2 |
6±5 0,69 |
| Номинальный ток, А - первичной обмотки - вторичной обмотки |
38,5 335 |
15,4 133 |
60,6 304 |
24,1 209 |
| Напряжение Uкз % |
3,5 |
3,5 |
3,5 |
3,0 |
| Ток x.xIlx % |
3,5 |
3,6 |
3,0 |
3,5 |
| Потери, Вт - холостом ходе, Pxx - короткое замыкание Pкз |
2070 3600 |
1160 1900 |
2900 4900 |
1590 2490 |
2.1 Расчет и выбор кабельной сети промежуточных РУ-6

Рисунок 2.1 Расчетная схема ВВ кабельной сети РУ-6
Сечение жил ВВ кабелей промежуточных РУ-6 рассчитываем по длительно-допустимому току нагрузки и экономической плотности тока с последующей проверкой, выбранных сечений на допустимое падение напряжения и термическую стойкость. Расчетная схема кабельной сети промежуточного РУ-6 (см. рис.2.1)
Расчетные токи:
- кабеля трансформаторных подстанций ТСВП 250/6 и ТСВП 160/6
(2.1)
- кабель трансформаторной подстанции ТСВП 400/6
(2.2)
- кабель трансформаторной подстанции ТСВП 630/6
(2.3)
кабель от ЦПП до РУ-6
(2.4)
Сечение жил ВВ кабелей сети определяем по:
- длительно-допустимому току нагрузки (по нагреву) (см. 1 стр 185)
при ![]()
при
(2.5)
при ![]()
при ![]()
- по экономической плотности тока (см. 1 ст 189)
, где (2.6)
– расчетный ток соответствующего кабеля;
– экономическая плотность тока.
тогда
Предварительно применяем стандартное сечение жил ВВ кабельной сети удовлетворяющее вышеперечисленным требованиям.
кабель от ЦПП до РУ-6![]()
кабель от РУ-6 до ТСВП250/6![]()
кабель от РУ-6 до ТСВП400/6![]()
кабель от РУ-6 до ТСВП630/6![]()
Проверка принятых сечений жил ВВ кабельной сети на допустимое падение напряжения, которое должно быть не более 5% от номинального (см. 1 стр. 188).
Т.е.
(2.7)
Фактические потери напряжения в ВВ кабельной сети.
, где (2.8)
– соответствующий расчетный ток ВВ кабеля;
L – длина соответствующего ВВ кабеля;
– расчетное значение коэффициента мощности потребителей;
– проводимость меди;
S – сечение жил соответственного ВВ кабеля.
тогда
Фактическое падение напряжения в ВВ кабелях до подстанции ТСВП:
- ТСВП1-0
- ТСВП2
- ТСВП3
т.е. выбранное сечение жил ВВ кабельной сети промежуточного РУ-6 вместе удовлетворяют требованию по допустимому падению напряжения.
Примечание: Проверку ВВ кабелей промежуточного РУ-6 на термическую стойкость произведем в подразделе расчета токов короткого замыкания.
2.2 Расчет токов короткого замыкания
Расчет токов короткого замыкания в ВВ кабельной сети промежуточного РУ-6 произведем в натуральных величинах (см. 1 стр. 282).
Расчетная схема токов к.з. см. рис. 2.2

Рисунок 2.2 Расчетная схема токов к.з. в ВВ кабельной сети РУ-6
При мощности к.з. на шинах ЦПП 50 МВА ток трехфазного к.з. на шинах ЦПП составит
(2.9)
Сопротивление электросистемы до шин ЦПП
(2.10)
Сопротивление ВВ кабелей (см. 1 стр. 193):
- от ЦПП до РУ-6 при ![]()
(2.11)
- от РУ-6 до ТСВП250/6 при ![]()
- от РУ-6 до ТСВП400/6 при ![]()
- от РУ-6 до ТСВП630/6 при ![]()
Суммарное сопротивление электросистемы до соответствующих точек короткого замыкания:
- шины РУ-6, точке К
от шин РУ-69 до ТСВП1-0, точке К1 (2.12)
- от шин РУ-6 до ТСВП2 , точке К2
- от шин РУ-6 до ТСВП3, точке К3
Токи трехфазного к.з. в соответствующих точках:
(2.13)
- на шинах РУ-6
,
а ![]()
- на вводе ТСВП250/6 и ТСВП160/6, точка К1
- на вводе ТСВП400/6, точка К2
- на вводе ТСВП630/6, точка К3
-
Мощность к.з. на шине ТСВП
(2.14)
- на вводе ТСВП250/6 и ТСВП160/6
- на вводе ТСВП400/6
- на вводе ТСВП630/6
Проверка ранее выбранных сечений жил ВВ кабельной сети на термическую стойкость (см. 1 стр. 188).
Минимальное сечение жил ВВ кабеля по термической стойкости должно быть не менее
, где(2.15)
=0,2 с – время срабатывания защиты
С=165 – термический коэффициент
– ток трехфазного к.з. вначале линии.
Сечение жил кабеля от ЦПП до РУ-6
кабель от РУ-6 до ТСВП250/6 и ТСВП160/6
кабель от РУ-6 до ТСВП400/6
кабель от РУ-6 до ТСВП800/6
Таким образом ранее принятые сечения жил ВВ кабельной сети удовлетворяют требованию и по термической стойкости. По этому окончательно принимаем ВВ кабели типа:
от ЦПП до РУ-6 СБн3х70 сечением жил ![]()
от РУ-6 до ТСВП250/6 СБн3х16 сечением жил ![]()
от РУ-6 до ТСВП400/6 СБн3х16 сечением жил ![]()
от РУ-6 до ТСВП630/6 СБн3х25 сечением жил ![]()
2.3 Выбор ВВ ячеек
Для установке в промежуточном РУ-6 выбираем ячейки РВД-6 с отключающей способностью 50 МВА, что вполне достаточно для отключения т. к.з. отходящего присоединения, а максимальная мощность к.з. на шинах РУ
. Вводная ячейка на ![]()
Фидерные ячейки для ТСВП250/6 и ТСВП160/6 на
для ТСВП400/6
для ТСВП630/6
Краткая техническая характеристика ячеек РВД-6 (см. 3 стр. 412)
схема блок питания индикатор
Номинальное напряжение, нВ |
6,0 |
| Наибольшее рабочее напряжение, кВ |
7,2 |
| Частота тока, Гц |
50 |
| Номинальный ток, А - вводной ячейки - фидерных |
200 75, 75, 100 |
| Ток термической стойкости, кА |
15,8 |
| Мощность отключения, МВА |
50 |
| Масса, кг |
800 |
2.4 Описание принципиальной схемы ячейки РВД-6 ОП
Основные элементы схемы и их назначение:
ТА1 и ТА2 – трансформаторы тока питания блока МТЗ.
FQ – ВВ выключатель включения и отключения отходящего присоединения как в нормальных так и аварийных режимах с короткозамыкателем.
КА1 и КА2 – катушки максимально-токовых реле блока МТЗ.
Rш – корректирующие резисторы МТЗ при выключении мощного асинхронного двигателя на время пуска.
РА – амперметр индикаторный, контроля тока в фазе А.
TL1 и TL2 – понижающие трансформаторы напряжения, питающие цепи управления и защиты:
R1 – катушка промежуточного реле подачи импульса на включение ячейки;
HL1 – сигнальная лампа, ячейка включена;
SB1 и SB2 – кнопки дистанционного управления ячейкой;
1К и 2К – катушки реле промежуточного моторного привода взвода пружин;
М – мотор привода взвода пружин включения ВВ выключателя;
HL2 – сигнальная лампа начала включения ячейки и работы блока БРУ;
К2 - исполнительное реле блока реле утечки БРУ;
SB4 – кнопка проверки работы блока БРУ;
FV – разрядник снятия емкостного заряда ВВ кабеля при отключении QF;
SB1 – «Кнопка стоп» на самой ячейке:
PV – индикаторный вольтметр;
VC – мостовой выпрямитель питания реле контроля напряжения и нулевой защиты с воспринимающим элементом KV, реле времени KT с конденсатором С1, создающим выдержку времени реле, контроля времени включения ячейки;
УАТ – катушка электромагнита отключения прямого действия на механизм свободного расцепления ВВ выключателя.
С5 – конденсатор нулевой защиты.
Подготовка схемы к включению
При подаче напряжения на ячейку получают питание:
- понижающие трансформаторы TL1 и TL2;
- мост – VC;
- реле времени КТ и конденсатор С1 заряжается;
- реле времени закрывает контакт КТ1 в цепи промежуточного реле 1К, подготавливая его к работе;
- заряжается конденсатор С5 блока нулевой защиты;
- промежуточное реле 2К, закрывая свои контакты 2К1 и 2К2 в цепи мотора, подготавливая его к включению;
- замыкается контакт 2К3 в цепи промежуточного реле 1К, подготавливая его к работе;
- закрывается контакт 2К4 в цепи 2К, устанавливая его на самоблокировку.
Схема готова к работе.
Проверка работы блока БРУ
При нажатии кнопки SB4 получает питание катушка К2 реле БРУ по цепи TL1-FU-2-SB1-20-20-R9-VD2-K2-SB4-7-TL1;
исполнительное реле БРУ разрывает свой контакт К2.2, в цепи 2К (ячейку выключить невозможно) и закрывает свой контакт в цепи сигнальной лампы HL2, свидетельствующую о том, что сработало реле БРУ.
Включение ячейки РВД-6
При нажатии кнопки дистанционного управления получает питание реле К1 и производит переключение в схеме:
- замыкается контакт К1.1, вводя экономическое сопротивление R2 в цепь реле К1;
- замыкается контакт К1.2 в цепи реле напряжения KV, включая его в работу.
Последнее, включившись, разрывает свой контакт KV1 в цепи катушки электромагнита УАТ, предупреждая его включение, и замыкает свой контакт KV2 в цепи промежуточного реле 1К – последнее, включившись, производит переключение в схеме:
- замыкает свой контакт 1К1, самоблокируется;
- замыкает свой контакт 1К2 в цепи мотора, включая его в работу, идет взвод пружин на включение ячейки;
- замыкаются контакты 1К3 и 1К4, шунтируя катушки максимально-токовых реле FA1 и FA2 на время включения ВВ выключателя QF;
- замыкается контакт 1К5 в цепи сигнальной лампы HL2, последняя загорается, свидетельствую о том, что идет процесс включения ВВ выключателя QF;
- разрывается контакт 1К6 в цепи реле времени КТ, отключая его, но создается выдержка времени за счет разрядки конденсатора на катушку реле КТ (начался отсчет времени контроля на включение ВВ выключателя ВВ). Выключатель включается, производя напряжение в схеме.
QF – замыкаются силовые контакты в цепи отходящего присоединения;
QF1 – замыкается блок-контакт в цепи катушки электромагнита отключения ВВ выключателя УАТ, готовя его к работе;
QF2 – разрывается блок-контакт в цепи мотора взвода пружин, отключая его.
QF3 – разрывается блок-контакт в цепи промежуточного реле 2К, отключая его;
QF4 и QF5 – перемыкающие контакты, которые могут использоваться в схеме автоматики, блокировки очередности включения токоприемников;
QF6 – замыкается блок-контакт в цепи сигнальной лампы НL1, последняя загорается, свидетельствуя о том, что ВВ выключатель включен.
Если по каким-то причинам, затянувшийся процесс включения больше по времени, чем время срабатывания реле времени КТ, последнее разорвет свой контакт в цепи промежуточного реле 1К и процесс включения прекратится, схема придет в исходное положение.
После отключения промежуточного реле 1К:
- разрывается контакт 1К1 самоблокировки;
- разрывается контакт 1К2 в цепи мотора;
- разрываются контакты 1К3 и 1К4, включая в работу МТЗ, снимая шунтировку ее резисторами Rш ;
- разрывается контакт 1К5 в цепи HL2 и лампа гаснет;
- замыкается контакт 1К6 в цепи реле времени КТ и зарядки конденсатора C1, реле времени КТ включившись, замыкает свой контакт КТ в цепи промежуточного реле К1, готовя его к повторному включению.
Процесс включения ячейки закончен.
Отключение ячейки
Отключение ячейки можно произвести кнопкой дистанционного отключения SB3 или кнопкой SB1 непосредственно на корпусе ячейки РBD.
При нажатии кнопки SB3, пульта дистанционного отключения, отключается промежуточное реле К1, и разрывает свой контакт К1.2 в цепи реле напряжения KV, последнее отключившись, замыкает свой контакт KV1 в цепи электромагнита отключения УАТ, который, включившись своим бойком, воздействует на механизм свободного расцепления ячейки РВД-6 и ВВ выключатель отключается, приводя схему в исходное положение.
При нажатии кнопки SB1 – отключается цепь питания KV, КТ от моста VC, и замыкается цепь УАТ – отключение.
Защиты по схеме
При ослабленной изоляции и отключенном ВВ выключателе QF, срабатывает блок БРУ и исполнительное реле К2 получает питание по цепи: TL1–FU2–SB1–20–20–R9–VD2–K2–17-QF (короткозамыкатель) – фаза-земля;
земля 7-TL1, реле срабатывает и разрывает свой контакт К2.2 в цепи промежуточного реле 2К (ячейку включить невозможно), кроме того замыкается контакт К2.1 в цепи сигнальной лампы HL2, последняя горит, свидетельствуя о том, что в цепи отходящего присоединения ослаблена изоляция и ячейку включить невозможно. Необходимо устранить причину утечки тока и только после этого можно включить ячейку.
При снижении напряжения цепи на 20 и более % отключается реле контроля напряжения KV, замыкая свой контакт KV в цепи электромагнита отключения УАТ, последний получив питание отключает ВВ выключателя QF.
При снятии напряжения на цепи и отключения ячейки РBD-6, срабатывает нулевая защита. Конденсатор С5 разряжается на катушку электромагнита УАТ по цепи +С5-34-KV1-QF1-УАТ-(-)C5 – отключение.
При коротком замыкании срабатывают реле максимального тока FA1 и FA2, закрывая свои контакты в цепи электромагнита отключения УАТ, последний, получает питание по цепи: +VC-R6-VD4-34-FA1-FA2-УАТ-(-)VC – отключение, самоблокировка и только после устранения к.з. необходимо ввести защиту К3 и включить ячейку.
2.5 Основные правила ТБ при эксплуатации ВВ электроустановок рудника
Согласно ПУЭ безопасность обслуживающего персонала должна обеспечиваться путем:
- применения надлежащей, а в отдельных случаях повышенной или двойной изоляции;
- соблюдения соответствующих расстояний до токоведущих частей или путем закрытия, ограничения токоведущих частей;
- применения блокировки аппаратов и ограждающих устройств для предотвращения ошибочных операций и доступа к токоведущим частям;
- надежного и быстродействующего автоматического отключения частей электрооборудования, случайно оказавшихся под напряжением, и поврежденных участков сети, в том числе защитного отключения;
- заземление корпусов электрооборудования и элементов электроустановок, которые могут оказаться под напряжением вследствие повреждения изоляции;
- выравнивание потенциалов, а также применения разделительных трансформаторов, напряжений 42 В и ниже переменного тока, 110 В и ниже постоянного тока, предупреждающей сигнализации, надписей и плакатов, устройств снижающих напряженность электрических полей, средств защиты и приспособлений, в том числе для воздействия электрического тока.
Для обеспечения указанных выше требований необходимо:
- все подстанции должны быть оснащены полным комплектом изолирующих, ограждающих и вспомогательных защитных средств;
- оперативное обслуживание электрооборудования напряжением выше 1кВ должны выполнять только лица, знающие их схемы, должностные и эксплуатационные инструкции, особенности электрооборудования и прошедшие проверку знаний ПТЭ и ПТБ.
Руководители смен, бригад и лица обслуживающие ВВ электрооборудование, должны иметь квалификационную группу по ТБ не ниже четвертой группы допуска.
При осмотре электроустановок, ВН, одним человеком, ему запрещается проходить за ограждения, входить в камеру РУ, выполнять какие-либо работы. При работах по наряду в состав бригады должны входить не менее двух человек.
Большое значение для безопасности работ в электроустановках ВН имеют организационные мероприятия:
- оформление работ в электроустановках нарядом или распоряжением;
- допуск к работе, перевод на другое рабочее место, окончание работы.
Наряд выдается непосредственно перед началом работы и выполняется в двух, а при передаче по телефону – трех экземплярах.
Распоряжение на выполнение работ носит разовый характер и действует только в течение суток.
Все работы, выполняемые в электроустановках напряжением более 1000В должны выполняться с выполнением технических мероприятий, обеспечивающих их безопасность.
К техническим мероприятиям относятся:
- отключение электроустановки и использование всех блокировок против ошибочного включения, вывешивание плакатов «Не включать. Работают люди»;
- проверка наличия напряжения на токоведущих частях ВВ электроустановки с помощью ВВ штанг (индикаторы напряжения);
- наложение переносного заземления, на токоведущие элементы ВВ электроустановки.
Список используемой литературы
1. Г.Д.Медведев «Электр
2. оборудование и электроснабжение горных предприятий» / М «Недра» 1988 г.
3. Г.М.Авсеев и др. «Сборник задач по горной электротехнике» /М «Недра» 1988 г.
4. В.В.Дехтярев, Л.В.Седаков «Руководство по ревизии, наладке и испытанию подземных электроустановок шахт» / М «Недра» 1988 г.
5. А.А.Тухто и др. «Правила безопасности при разработке подземным способом соляных месторождений РБ» / Минск ЦОТЖ 1998 г.