| Скачать .docx |
Курсовая работа: Приборы контроля высоких давлений
Российский государственный университет
нефти и газа им. И.М.Губкина
Кафедра
Курсовая работа
на тему «Приборы контроля высоких давлений».
Выполнила: Шевцова Ю.
Гр. РН-05-8
Проверил:
Москва 2008
Содержание
1. Введение…………………………………………………………………………..3
2. Основная часть
2.1. Манометры сопротивления………………………………………………….3
2.2. Пьезоэлектрические манометры…………………………………………….6
3. Заключительная часть
3.1. Сравнительная характеристика манометров………….………………........7
4. Список литературы………………...……………………………………………10
Введение
Давление является основным рабочим параметром, точность и надежность измерения которого определяет ценность результатов экспериментальных исследований в гидро- и газодинамике; качество технологических процессов в химической, пищевой и бумажной промышленности; оптимальные режимы работы объектов в ракетной технике и авиации, энергетике и транспорте; эффективность систем добычи и переработки нефти и нефтепродуктов.
Электрические приборы используются главным образом для специальных целей, например при измерениях сверхвысоких давлений, глубокого вакуума или давлений, пульсирующих с высокой частотой. Действие этих приборов основано на преобразовании давления в электрический параметр, функционально связанный с давлением. Находят применение следующие электрические приборы: манометры сопротивления, пьезоэлектрические манометры, тепловые манометры, электронные (или ионизационные), радиоактивные вакуумметры.
Манометры сопротивления
Манометры сопротивления применяют для измерения высоких и сверх высоки давлений, достигающих 3 000 МПа.
Принцип действия этих манометров основан на изменении электрического сопротивления проводников (например, манганина) в зависимости от приложенного давления.
Изменение сопротивления проводника ∆Rв зависимости от приложенного давления Рможно представить в виде уравнения
∆ R = KRP (1)
где К - постоянная, характеризующая свойства материала проводника
(для манганина K- 0,22 10*-10 м2 /Н); R - начальное сопротивление проводника, Ом.
Конструкция датчика манометра сопротивления показана на рис.1. Давление по каналу 1 подводится к полости 2, сверху закрытой гайкой 3с прокладками 4.Внутри гайки проходят два металлических стержня 5, несущие фарфоровый или эбонитовый каркас катушки 6,фиксируемый гайками 7, к которым подключены концы манганиновой обмотки катушки. Для её подключения к мосту (обычно автоматическому электронному уравновешенному) пользуются гайками-зажимами 8.Стержни изолированы от корпуса гайки эбонитовыми втулками 9и прокладками 10.
Чувствительный элемент манометра представляет собой бифилярную катушку 6с сопротивлением 180-200 Ом из манганиновой проволоки диаметром 0,05 мм. Точность измерения давления манганиновым манометром зависит от точности измерения сопротивления катушки, качества калибровки и точности определения калибровки.
Рис. 1. Датчик манометра сопротивления Рис. 2. Схема тензометра метрического
преобразователя


Принцип действия другого чувствительного элемента манометра электрического сопротивления (тензометрического преобразователя) (рис. 2.) состоит в преобразовании усилия или пропорциональной ему деформации в изменение сопротивления проволоки, наклеенной на поверхностьтела, которое подвергается деформации. Тензометр представляет собой тонкую проволоку 1(диаметром от 0,01-0,05 мм), наклеенную на изоляционное основание 2(бумагу или пластмассу). В качестве материала для проволоки используют манганин, нихром, константан и др. К концам проволоки припаивают выводы. В таком виде тензометр наклеивают на поверхность детали, подвергающуюся деформации. При измерении давления изменение сопротивления определяют по формуле (1), где К— коэффициент тензочувствительности. Сопротивление Rчувствительного элемента составляет 80-600 Ом при температуре 20 °С.
Диапазон измерений достигает до 170000 атм., причем до 10000 атм. соблюдается линейность показаний. Погрешность измерения обычно достигает ±0,7 % от верхнего предела измерений.
Кроме проволочных, получили распространение полупроводниковые тензорезисторы, изготавливаемые из кремния и германия. Сопротивление полупроводниковых тензорезисторов от 5*10-2 : до 10 кОм.
Современная технология позволяет изготавливать полупроводниковые тензорезисторы непосредственно на кристаллическом элементе, выполненном из кремния или сапфира. Упругие элементы из кристаллических материалов обладают упругими свойствами, приближающимися к идеальным. Сцепление тензорезистора с мембраной за счет молекулярных сил позволяет отказаться от использования клеящих материалов и улучшить метрологические характеристики преобразователей.
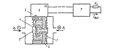
На рис. 3. показана схема тензорезисторный преобразователь разности давлений с унифицированным токовым выходным сигналом типа «Сапфир». Мембранный тензомодуль 4представляет собой металлическую мембрану, к которой прочно прикреплена сапфировая мембрана с напыленными четырьмя кремниевыми тензорезисторами, образующими плечи мостовой схемы. Тензомодуль закреплён на основании 2и отделён от измеряемой среды двумя разделительными металлическими мембранами 1и 3. Полости между тензомодулем и мембранами заполнены полиметилсилаксоновой жидкостью.
Измеряемая разность давлений P1-P2воздействует на тензомодуль через указанные мембраны и жидкость. Через герметичный вывод 5тензомодуль подключается к встроенному электронному устройству 6. С помощью этого устройства изменение сопротивления тензорезисторов преобразуется в унифицированный токовый выходной сигнал (0 5, 0-20 или 4 20 мА) который передаётся по искробезопасной двухпроводной линии дистанционной передачи к блоку питания 7. Последний устанавливается во взрывобезопасном помещении и обеспечивает питание первичного преобразователя по двухпроводной линии. По этой же линии одновременно передается выходной токовый сигнал. Наряду с указанной функцией блок питания повышает мощность выходного сигнала до уровня, необходимого для подключения внешней нагрузки Rн и формирует заданный уровень выходного сигнала (0-5, 0-20 или 4-20 мА).
Диапазон измерений колеблется от 1000 атм. до 10000 атм. Погрешность измерения обычно не превышает ±1 % от верхнего предела измерений.
Рис. 3. Схема тензорезисторных измерительных преобразователей с унифицированным токовым выходным сигналом

Пьезоэлектрические манометры
В пьезоэлектрических манометрах используется пьезоэлектрический эффект: образование на поверхности пластинки из некоторых кристаллов (кварц, турмалин, сегнетовая соль, титанат бария и др.) электрических зарядов при сжатии или растяжении. В большинстве случаев для изготовления пьезоэлектрических датчиков применяют кварц из-за его механической прочности и постоянства пьезоэлектрической константы в интервале температур от 0 до 500 °С.
Величина электрического заряда q, образующегося на пластинке, определяется уравнением
q=KF (2)
где F- сила, приложенная к пластинке, Н; K - пьезоэлектрическая постоянная, к/Н, для кварца К= 0,21*10-11 , для титаната бария К= 0,12-10*-9 .
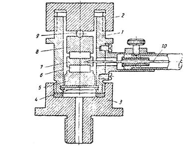
На рис. 4. показана схема датчика пьезоэлектрического манометра. Цилиндрический корпус 1 закрыт с двух сторон крышками 2 и 3, причём нижняя крышка имеет ниппель с резьбой и каналом для соединения с пространством, где измеряется давление. В нижней части корпуса помещена металлическая мембрана 4,на которой установлена шайба 5. На шайбу положена кварцевая пластинка 6с шайбой 7. Ещё выше располагается также кварцевая пластина с шайбой 8, которая прижимается верхней крышкой через шарик 9. Кварцевые пластины расположены так, что положительные заряды приложены к шайбам 5 и 8, а отрицательные к шайбе 7. Заряд с шайбы 7снимается через электрод 10, выходящий наружу через янтарный изолятор.
Рис. 4. Датчик пьезоэлектрического манометра

Для измерения пьезоэлектрических зарядов применяют электрометры или электрометрические усилители (усилители с большим входным сопротивлением) с выходом на обычный измерительный прибор. Пьезоэлектрические манометры с кварцевыми чувствительными элементами имеют верхние пределы измерений 2,5-500 МПа и применяются для измерения быстро изменяющихся давлений. Классы точности 1,5; 2,0.
Сравнительная характеристика манометров
Проведем сравнительную характеристику представленных манометров. Начнем сравнение с манометров одинакового принципа действия, но отличающиеся чувствительными элементами- манометры сопротивления.
К общим преимуществам относится линейность характеристики R=f (Р),малая инерционность, возможность размещения в труднодоступных местах.
Преимущества манометров с проволочным чувствительным элементом:
1. широкий диапазон измерений до 170000 атм.
2. очень высокая точность измерений до 0,7%
3. простота и надежность конструкции
4. не используются дорогостоящие материалы
5. простота в обслуживании
Недостатки:
1. зависимость от температуры
2. сложные измерительные приборы: мостовые схемы, в одно плечо которых включается измерительный тензометр, а в смежное плечо - компенсационный тензометр
3. низкая чувствительность
Перейдем к анализу полупроводниковых тензорезисторов.
Преимущества полупроводниковых тензорезисторов:
1. Упругие элементы из кристаллических материалов обладают упругими свойствами, приближающимися к идеальным
2. не используются клеящие материалы
3. улучшенные метрологические характеристики преобразователей
4. высокая чувствительность
5. показания не зависят от температуры окружающей среды
6. достаточно широкий диапазон измерений от 1000 атм до 10000 атм.
Недостатки:
1. сложность конструкции
2. использование дорогостоящих материалов
3. сложность в обслуживании
Перейдем теперь к анализу пьезоэлектрических манометров.
Преимущества:
1. высокая точность измерений
2. применяются для быстроменяющихся давлений
3. незначительная зависимость данных от температуры окружающей среды
4. используются доступные материалы
5. надежность в использовании
Недостатки:
1. сложность конструкции
2. недостаточно широкий диапазон измерений до 100МПа
В данной работе нужно выбрать манометр высокого давления для его использования при проведении гидравлического разрыва пласта (ГРП). При выборе манометра стоит учитывать особенности при проведении ГРП: для образовании трещины и прокачки проппанта требуется достаточно высокие давления. Закрытие трещины возможно проконтролировать только по графику изменения давления, поэтому приборы, измеряющие давления, должны иметь высокую чувствительность, чтобы зафиксировать даже незначительные изменения. Так как ГРП это дорогостоящий и сложный процесс, поэтому любые данные должны быть максимально точные, а значит, точность приборов должна быть очень высокая. А так же стоит учитывать, что приборы должны быть просты в обслуживании, использовании и не быть очень дорогостоящими. Следовательно, из перечисленных параметров необходимых для манометров высокого давления при проведении ГРП и учитывая перечисленные достоинства и недостатки выше приведенных манометров, стоит выбрать манометр сопротивления с полупроводниковыми тензорезисторами.
Список литературы
1. К.И. Хансуваров «Техника измерения давления расхода количества и уровня жидкости газа и пара» М.: Издательство стандартов, 1989.-283с.
2. И.В. Бутусов «Автоматические контрольно-измерительные и регулирующие приборы» 3 изд, перераб. и допол. Л.: -Гостехиздат, 1963.-624с
3. С.С. Денисов «Электронные приборы контроля и автоматизации в нефтяной промышленности»М.: Недра, 1967.-299с.