| Скачать .docx |
Реферат: Экспериментальные исследования электромагнитной индукции 28
Нижегородский Государственный Технический Университет.
Лабораторная работа по физике №2-28.
Экспериментальные исследования электромагнитной индукции.
Выполнил студент
Группы 99 – ЭТУ
Наумов Антон Николаевич
Проверил:
Н. Новгород 2000г.
Цель работы: экспериментальное исследование зависимости ЭДС индукции от ориентации контура в магнитном поле, измерение взаимной индуктивности двух индуктивно связанных катушек, индуктивности одной из них, исследование зависимости поля от времени в RL -цепи при переходных процессах.
Теоретическая часть.
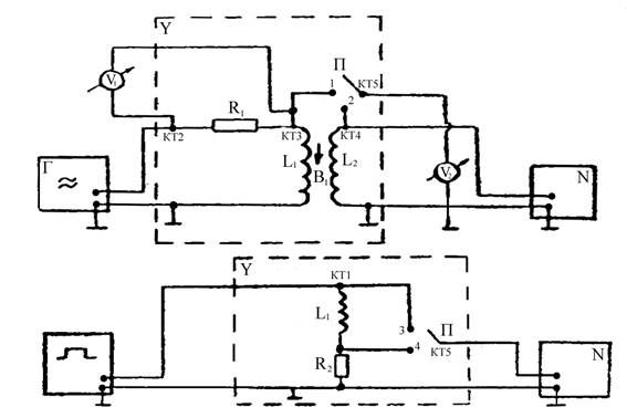
Схема экспериментальной установки.
![]() |
Опыт 1. Исследование электромагнитной индукции, взаимоиндукции, самоиндукции.
f=200 Гц, U=8 В - на генераторе, Uv 1 = 8 В - эффективное.
a(угол между катушками)=0°.
Снимаем значения с L1 и L2 :
U (L1 )=0,19 В, U (L2 )=0,04 В, на осциллографе получаем:
Развертка 2 мс/см.
Um
=![]()
![]()
![]()
Гц.
![]()
Опыт 2. Исследование зависимости ЭДС индукции (взаимоиндукции) от частоты (скорости) изменения магнитного поля.
FÎ[200, 2000] Гц; Df=200 Гц; Uэффект =8 В.
; ![]()
| f, Гц | 200 | 400 | 600 | 800 | 1000 | 1200 | 1400 | 1600 | 1800 | 2000 |
| e 2 ,B | 0,04 | 0,10 | 0,15 | 0,20 | 0,27 | 0,32 | 0,37 | 0,43 | 0,49 | 0,54 |
![]()
![]()
![]()
m21
(f=400 Гц)=
;
Расчет погрешности:
1.
2. 
![]()
3. ![]()

![]()
Опыт 3. Исследование зависимости ЭДС индукции от ориентации контура в магнитном поле.
f=2000 Гц; a[0°;180°]; Da = 15°;![]()
![]()
| a , ° | 0 | 15 | 30 | 45 | 60 | 75 | 90 | 105 | 120 | 135 | 150 | 165 | 180 |
| e 2(ЭФ), В | 0,55 | 0,51 | 0,43 | 0,33 | 0,23 | 0,08 | 0 | 0,08 | 0,20 | 0,30 | 0,42 | 0,50 | 0,55 |
| e 2(ТЕОР), В | 0,49 | 0,47 | 0,42 | 0,35 | 0,24 | 0,12 | 0 | -0,12 | -0,24 | -0,35 | -0,42 | -0,47 | -0,49 |
Опыт 4. Исследование зависимости ЭДС самоиндукции от частоты синусоидального сигнала.
f[500;2000] Гц; Df=250 Гц, R1 =16000 Ом.

| f ,Гц | 500 | 750 | 1000 | 1250 | 1500 | 1750 | 2000 |
| e 1ЭФ ,В | 0,50 | 0,74 | 0,99 | 1,22 | 1,49 | 1,73 | 1,98 |
| XL , Ом | 707,34 | 1046,86 | 1400,53 | 1725,91 | 2107,87 | 2447,39 | 2801,06 |
![]()
Расчет погрешностей:

![]()
Опыт 5. Исследование переходных процессов в LR - цепи.
tU =1 мс, f=100 Гц, U0 =3 B.
Вывод: Экспериментально исследовали зависимость ЭДС индукции от ориентации контура в магнитном поле, измерили взаимную индуктивность двух индуктивно связанных катушек и нашли индуктивность одной из них. Исследовали зависимость тока от времени в LR -цепи при переходных процессах.
