| Скачать .docx |
Курсовая работа: Частотный датчик уровня
Техническое задание. Частотный датчик уровня
Измерение уровня заполнения на основе изменения сопротивления при постоянном и переменном токе
Гидростатический и пневматический методы
Определение параметров уровнемерной трубки
Расчёт профиля уровнемерной трубки
Расчёт системы возбуждения-съёма
Определение характеристики датчика, погрешности нелинейности, температурной погрешности
Техническое задание . Частотный датчик уровня
| 1 |
2 |
|
| Диапазон измерения, м |
0…0,5 |
0,25…0,75 |
| Контролируемая среда |
Трансформаторное масло |
Спирт этиловый |
| Плотность, r, кг/м3 |
850 |
790 |
| Параметры электропитания |
В зависимости от выбранного варианта исполнения |
|
| Климатическое исполнение |
У |
Т |
| Место размещения |
3,1 |
3 |
| Содержание коррозионных агентов |
1 |
11 |
| Производство |
Серийное |
|
| Монтаж |
Горизонтальная поверхность |
|
| металлическая |
цементная |
|
Предусмотреть возможность периодической промывки уровне мерной трубки.
Расчет:
1. Определение параметров уровне мерной трубки.
2. Расчет системы возбуждения-съема.
3. Расчет упругой опоры.
4. Определение характеристики датчика, погрешности нелинейности, температурной погрешности.
Сравнительная характеристика датчиков. обоснование выбора рекомендованного способа измерения, его достоинства и недостатки, а также способы уменьшения недостатков
В ряде отраслей промышленности требуются автоматические датчики для измерения уровня заполнения емкостей и сосудов.
В ряде случаев требуется только сигнализация определённого предельного уровня; в других случаях необходимо непрерывное измерение уровня заполнения.
К уровнемерам предъявляют ряд различных требований:
· физические и химические свойства материала (температура, абразивные свойства, вязкость, электрическая проводимость, радиоактивность, химическая агрессивность и т.д.).
· рабочие условия в резервуаре или около него (давление, вакуум, нагревание, охлаждение, способ заполнения или опорожнения (пневматический пли механический) резервуара, наличие мешалки, огнеопасность и взрывоопасность.)
Механические способы
Измерения с помощью поплавка .
При помощи поплавка в качестве чувствительного элемента измеряют высоту уровня жидкости. Физический принцип поясняется примером перемещения поплавка на поверхности жидкости (Рис.1).

Важнейшими возмущающими факторами являются: FR - сила действующая на поплавок; температура 0 t, влияющая на ρ1 и, возможно, на ρ2 ; давление Р2 . влияющее на ρ2 .
В качестве поплавков применяют преимущественно полые шаровидные или сфероцилиндрические тела, плотность которых меньше плотности жидкости. Вследствие чего они могут плавать на ее поверхности. Изменение плотности жидкости или условий трения в системе передачи показаний приводит к искажению результата измерения. Этот эффект проявляется в отношении высоты подъема тем менее, чем более плоской формой обладает поплавок.
В простейшем случае поплавок крепят к тросику или цепочке, перекинутым через ролик или зубчатое колесо. В этом случае измеренная величина передается механическим способом. Для обеспечения непрерывного "функционирования к другому концу тросика или цепочки крепят противовес.
При данном способе угол поворота ролика соответствует изменению уровня жидкости. Ось направляющего ролика можно соединить с ползуном потенциометра, чтобы осуществить электрическую передачу измеренной величины.
Весьма прост механический способ передачи данных об уровне заполнения открытых резервуаров с помощью системы тросиков или в замкнутых резервуарах - с помощью ввода через сальник, если расстояния для перёдачи данных невелики.
Однако в большинстве случаев как в открытых, так и в замкнутых резервуарах применяют системы электрической передачи данных, особенно, если результат измерения поступает в вычислительное устройство.
Метод измерения с помощью измерительных пластин .
Измерительные пластины представляют собой плоские пластинки, имеющие, как правило, большую, чем у жидкости, плотность; при этом с помощью тросов и системы противовесов или посредством сервосистем с питанием от вспомогательных источников энергии пластины поддерживают погруженными в жидкость на половину их высоты. Такой метод часто применяют в прецизионных измерительных приборах, так как изменения плотности жидкости вызывают лишь незначительные погрешности. Приборы такой конструкции, снабженные средствами тарировки, имеют погрешность измерения ±0,3 промилле, или 1 мм.
Электромеханические методы
Электромеханические методы сочетают механическую систему передачи сигналов о перемещении поплавка с электрическим устройством съема сигналов и электрической системы дальнейшей передачи информации об этом перемещении.
Метод измерения с помощью потенциометрических датчиков .
Существуют различные технические способы преобразования чисто. Механических величин измерения в электрические. В предыдущем разделе была указана возможность использования для этой цели потенциометра. Для измерения уровня жидкости используют, например, спиральный многооборотный потенциометр; при этом снятое ползуном напряжение, соответствующее уровню жидкости, передается на электрический индикатор.
Метод измерения о помощью сельсина .
Вместо потенциометра часто применяют также сельсин, например в сочетании с редуктором. Электромеханическая передача представляет собой "электрический вал", так как вторичный прибор также состоит из сельсина, соединенного со счетным механизмом. При вращении ротора сельсина вращается одновременно барабан счетного механизма и па индикаторе появляются цифры, указывающие уровень жидкости.
Индикация уровня с магнитной передачей перемещения поплавка .
Принцип магнитной связи основан на том, что в поплавке находится кольцевой магнит, который взаимодействует со стержневым магнитом. На рисунке показана конструкция подобного прибора. Поплавок этого прибора скользит вдоль направляющей трубки снаружи, а стержневой магнит - внутри трубки. Перемещение поплавка (внутреннего магнита) передается наружу посредством тросика или стержня. Переданное таким механическим способом перемещение можно преобразовать в электрический сигнал. (Рис.2)

Рис.2. Схема поплавкового уровнемера с магнитной связью:
(1 - направляющая трубка; 2 - стержневой магнит, 3 - кольцевой магнит.)
Уровнемеры с индуктивными датчиками .
В большинстве случаев перемещение поплавка, обусловленное изменением уровня жидкости, передается на индуктивный датчик, как показано на (Рис.3). Благодаря отсутствию сальника и связанного с ним трения достигается более точная индикация уровня, чем это имеет место при других электромеханических методах. Для точных измерений необходима установка механических направляющих движений поплавка и ферромагнитного сердечника индуктивного датчика.

Рис.3 Рис.4
На (Рис.4) показан уровнемер, известный под названием "глазок Вейса", разработанный специально для резервуаров высокого давления. Трубчатый поплавок (в емкостях высокого давления сплошной алюминиевый стержень) свободно подвешен на пружине. В зависимости от уровня жидкости в резервуаре на стержень в большей или меньшей степени действует подъемная сила, вследствие чего пружина сжимается и соответственно укорачивается. При этом важно, чтобы стержень не погружался полностью. Поплавок с помощью стержня из немагнитного материала соединен с плунжером соленоидного дифференциально-трансформаторного датчика. Плунжер перемещается в прочной герметичной гильзе из отпущенной легированной стали с содержанием 0,2 % ванадия. Гильза расположена в передающей системе, содержащей первичную и вторичную обмотки. Первичная обмотка этой схемы дифференциального трансформатора состоит из двух встречно включенных полуобмоток.
Электромеханический метод измерения с применением отвеса .
Этот метод применяют преимущественно при измерении уровня заполнения сыпучим материалом; однако его можно применять и для измерения уровня жидкости. Принцип измерения основан в этом случае на использовании обычного отвеса, опускающегося на тросике до тех пор, пока не изменится натяжение тросика в момент его касания с поверхностью измеряемого материала. При измерении уровня жидкости в результате действия подъемной силы погружение отвеса изменяет усилия натяжения. Для обеспечения точности измерения необходимо учитывать влияние растяжения тросика вследствие воздействия массы отвеса и массы части смотанного с барабана тросика. Недостаток этого метода заключается прежде всего а том, что непрерывно контролировать изменения уровня невозможно, необходимо периодическое зондирование в каждом конкретном случае.
Обобщенные выводы по электромеханическим датчикам .
Электромеханические уровнемеры предназначены главным образом для измерения уровня жидкостей. Для сыпучих материалов следует использовать отвес. В этом случае непрерывно контролировать изменения уровня невозможно.
Преимущество электромеханических уровнемеров заключается в их относительной надежности и возможности применения в различных условиях эксплуатации. Температура или состав жидкостей не имеет никакого значения. Как было уже отмечено, электромеханические уровнемеры могут быть также использованы для измерений уровня жидкости в резервуарах высокого давления. Большинство методов измерения обходится без каких-либо вспомогательных источников энергии, так что с этой стороны не возникает никаких помех и отказов. Несмотря на наличие движущихся частей, нуждающихся в постоянном техническом обслуживании, этот метод измерения пока еще находит широкое применение. В ряде случаев ему даже отдают предпочтение, хотя в этой области измерительной техники появились многочисленные электрические и электронные приборы.
Измерение уровня заполнения на основе изменения сопротивления при постоянном и переменном токе
Емкостный метод измерения уровня .
Обычные механические уровнемеры не позволяют производить непрерывные измерения, когда объектом измерения являются, зернистые или порошкообразные материалы. Емкостный метод дает такую возможность. Давление или разрежение играет здесь подчиненную роль. Емкостный метод применяют главным образом для измерения уровня:
а) порошкообразных пищевых продуктов, зерна, стирального порошка, песка, цемента, извести и угольной пыли в бункерах и хранилищах;
б) мазута, топлива, воды, кислот, щелочей и вязких материалов в баках.
Емкостные уровнемеры можно использовать как для сигнализации предельных значении, тик и для непрерывного измерения. Точность индикации составляет при наличии однородных материалов 2 - 3%.
Данный метод измерения непригоден, однако, для измерения смеси жидкости с твёрдыми частицами, имеющими другую диэлектрическую проницаемость εг , так как эта величина должна оставаться постоянной. Его нельзя применять также а условиях колебания влагосодержания и изменения соотношения компонентов смеси.
Физические основы. Название метода предполагает измерение емкости в зависимости от уровня наполнения. Конденсатор образован стенкой резервуара и щупом, погруженным в его содержимое. Емкость этого конденсатора находится в диапазоне пикофарад, что обуславливает необходимость применения напряжения высокой частоты. Измерение емкости осуществляют, как правило, при помощи резонансных схем или мостов переменного тока с самоуравновешиванием. Верхняя часть конденсатора заполнена воздухом, нижняя часть - сыпучим материалом или жидкостью. Емкость конденсатора изменяется в зависимости от повышения или понижения уровня заполнения.
Для точного измерения решающую роль играют конструкция, изоляция и правильное размещение емкостного зонда. Необходимо учесть следующие факторы: изоляцию зонда, форму резервуара, давление в резервуаре, температуру материала заполнения, его зернистость, абразивность, химическую агрессивность, образование конденсата, пены и вязкость материала заполнения.
Измерительный зонд в зависимости от требуемой длины выполнен из проволочного тросика, металлического стержня или трубки. Если материал заполнения резервуара обладает электропроводностью или подвержен коррозни, измерительный зонд необходимо покрыть слоем соответствующей изоляции, например слоем эбонита, стекла, поливинилхлорида или других синтетических материалов.
Метод измерения на основе проводимости (кондуктометрический метод) .
Область применения метода ограничена исключительно контролем предельных значении уровня и измерением уровня заполнения проводящими жидкостями. Следовательно, сыпучие или вязкотекучие материалы, измерять указанным методом нельзя. Необходимо наличие определённой минимальной проводимости, чтобы для измерении уровня можно было получить сигнал достаточного уровня. Настоящий метод измерения применяют главным образом для измерения уровня в цистернах, баках и паровых котлах.
Физические основы. Принцип этого метода измерения основан на изменении силы тока. При пустом резервуаре сопротивление между двумя электродами бесконечно велико; при погружении ко1гцов электродов в проводящую среду сопротивление уменьшается соответственно величине проводимости.
Измерение. Кондуктометрические индикаторы уровня выполняют в виде указателей предельных значений или уровнемеров, осуществляющих непрерывное измерение. Особое значение они приобрели как дистанционные измерители уровня воды в паровых котлах. Однако на производственных предприятиях химической промышленности они нашли применение лишь в качестве указателей предельных значении.
Выводы: Кондуктометрический метод измерения требует меньших затрат в отличие от емкостного метода измерения уровня. Недостаток метода заключается в том. что он ограничен измерением уровня электропроводных жидкостей.
Гидростатический и пневматический методы
Оба метода пригодны для измерения уровня любых жидкостей. При выборе материала трубки, используемой для измерения давления, необходимо учитывать химические свойства жидкостей. Гидростатический и пневматический методы индикации уровня отличаются друг от друга тем, что при гидростатическом методе используется непосредственно давление, оказываемое жидкостью на дно сосуда, тогда как при пневматическом методе в резервуар должен принудительно подаваться воздух или защитный газ.
Указанные методы применяют в промышленности для измерения уровня жидкости в паровых котлах, перегонных кубах, реакторах и. т.д.
Выводы. Преимущество гидростатического и пневматического способа измерения уровня заключается в том, что они обладают весьма высокой эксплутационной надёжностью. Гидростатический метод можно использовать, в частности, для измерения уровня в резервуарах высокого давления. Преимущество пневматического метода состоит в том, что измерительный механизм не находится в контакте с измеряемым материалом. Поэтому его очень удобно применять в случае агрессивных, сильно загрязнённых, вязких и склонных к кристаллизации жидкостей.
Ультразвуковой метод
Ультразвук можно использовать для измерения уровня жидкостей, так и сыпучих материалов. Способ непригоден лишь для измерения уровня жидкости, содержащей твердые частицы, которые могут образовать отложения на вибраторах и тем самым привести к погрешностям измерения. Такие химические и физические свойства жидкости, как агрессивность, плотность и вязкость, играют при этом второстепенную роль. Ультразвуковой метод измерения уровня позволяет осуществить сигнализацию уровня сыпучих материалов, а также лёгких хлопьевидных содержащих воздух материалов, например стиропора целлюлозы, мелкозернистых или порошкообразных синтетических материалов. Область применения этого метода распространяется также и на измерение уровня жидкости в сосудах из дерева и пластика, где сам по себе точный и надежный емкостный метод измерения не всегда пригоден.
Физические основы. Для измерения уровня необходимо наличие излучателя и приёмника ультразвуковых импульсов, представляющих собой механические колебания в диапазоне частот от 20 кГц до нескольких мегагерц. Чем выше частота, тем прямолинейнее распространяются ультразвуковые колебания, два способа получения которых: магнитострикционный и пьезоэлектрический .
Время прохождения или поглощения луча может служить мерой уровня.
При измерении уровня методом поглощения мерой уровня служит ослабление ультразвука. Излучатель и приёмник должны входить внутрь резервуара и располагаться строго друг напротив друга. При заполнении пространства между двумя вибраторами реле посылает сигнал. Этот метод используют для сигнализации предельных величин сыпучих материалов.
Для жидкостей более удобен метод, основанный на измерении времени прохождения сигнала, отражённого от поверхности (принцип эхолота).
Выводы: Преимущество измерения уровня посредством ультразвука заключается в том что этот метод удобен для измерения уровня заполнения даже в труднодоступных резервуарах, где часто по конструктивным причинам бывает невозможно воспользоваться другим способом измерения. Разумеется этот метод требует больших расходов, так как кроме магнитострикционных или пьезоэлектрических вибраторов, необходим наличие частотных генераторов.
Частотный датчик уровня
Среди такого многообразия датчиков, нельзя не обратить внимание на необычный способ измерения уровня, предложенный В.Н. Скугоровым [1].
Метод основан на измерении собственной частоты уровнемерной трубки. Эта частота меняется в зависимости от момента инерции относительно оси вращения, который в свою очередь меняет своё значение при заполнении уровнемерной трубки. Для регистрации этой частоты используется автоколебательная система возбуждения-съёма.
Уровнемер является достаточно простым прибором, преобразующим уровень жидкости в частоту электрических импульсов. Благодаря частотной форме сигнала датчик может быть использован в системе обегающего контроля с цифровыми машинами обработки информации и в системах телемеханики, а его сигнал - передаваться по уплотнённым каналам связи, поскольку частота сигнала довольно низкая.
Датчик обладает высокой степенью воспроизводимости результатов измерения, вариация показаний не превышает ±0.14%. А также имеет большую точность и добротность как и все частотные электромеханические датчики.
Произведём расчёт параметров описанного датчика в соответствии с заданием.
Расчёт упругой опоры
Уровнемерная трубка датчика укреплена на плоской упругой пружине прямоугольного поперечного сечения, что даёт ей возможность совершать угловые колебательные движения. Во избежание уменьшения добротности и увеличения стабильности колебаний монтируем её на массивном металлическом основании.
Плоская пружина изготавливается из эльинвара (Н41ХТ, Е=180*109 Па ), имеет длину 50 мм и сечение 20*2 мм .
Расчётная схема будет представлять собой консольно-закреплённую балочку.

Для нахождения угловой жёсткости пластины найдём зависимость угла отклонения от действующего на неё момента.
Для этого используем способ Верещагина по определению перемещений.

Строим эпюру от нагрузки М.
Строим эпюру от единичного момента направленного в интересующем нас направлении.

Теперь по способу Верещагина находим угловое перемещение овальной трубки. Для этого перемножаем эпюры между собой и делим на изгибную жёсткость EJ.
![]()
Где φ - угол отклонения трубки [рад].
М - момент действующий на трубку [Н*М].
L - длина трубки 50 мм = 0.05 м.
Е - модуль упругости эльинвара: E=180*109 Па
J - осевой момент инерции сечения.
Определение момента инерции овального сечения .


Момент инерции сплошного сечения относительно оси X равен:
Для нахождения момента инерции полой трубки воспользуемся следующими формулами:
Определение момента инерции прямоугольного сечения .
![]()
Находим:

Далее, зная зависимость φ (М), определяем угловую жёсткость упругой заделки.
M=H*φ (M)
Где H - угловая жёсткость упругой опоры.
Откуда следует, что H=M/φ (M)
Следовательно H=1/0.0208=26
Определение параметров уровнемерной трубки
Датчик уровня представляет собой уровнемерную трубку, упруго закреплённую нижним концом и сообщающуюся с контролируемым резервуаром (см рис.).

С изменением уровня жидкости в трубке изменяется масса трубки и положение её центра тяжести относительно центра колебаний (упругого закрепления). Изменение уровня изменяет также частоту колебаний уровнемерной трубки. Период колебаний Т может быть найден из выражения:
![]()
Где J - момент инерции колеблющегося тела относительно оси колебания;
H - угловая жёсткость упругой заделки.
При этом предполагается, что:
1) система уровнемера имеет одну степень свободы;
2) сама уровнемерная трубка достаточно жёсткая;
3) уровнемер смонтирован на достаточно прочном массивном основании, которое не влияет на режим колебаний;
4) частота колебаний такова, что жидкость колеблется вместе с трубкой.
Математическая модель колеблющейся уровнемерной трубки - это система с сосредоточенными параметрами: моментом инерции и угловой жесткостью, причём жёсткость постоянна.
Момент инерции трубки J складывается из момента инерции конструкции J0 (собственно уровнемерной трубки с укреплёнными на ней деталями) и момента инерции жидкости, заполняющей трубку Jж .

Где x - переменная интегрирования по высоте трубки;
S (x) - сечение трубки, являющееся в общем случае функцией расстояния от опоры;
ρ - плотность жидкости;
h - уровень жидкости в трубке, отсчитанный от опоры;
d - диаметр уровнемерной трубки.
Из этих уравнений можно получить зависимость периода колебаний уровнемера Т от измеряемого уровня h при заданном профиле уровнемерной трубки.
Например для круглого сечения [S (h) =S0 =const] период колебаний будет определяться формулой:
![]()
Здесь зависимость периода колебаний от измеряемого уровня нелинейная. Для получения линейной зависимости необходимо использовать уровнемерную трубку непостоянного сечения. Этот способ сопряжён с целым рядом технологических трудностей, поэтому для датчика мы будем использовать круглую дюралевую (плотность ρ=2700 кг/м3 ) трубку длинной 550 мм, наружным диаметром 16 мм и толщиной стенок 1 мм.
Определяем коэффициенты формулы.
H=π/0.085 - угловая жёсткость упругой опоры (определена ранее).
ρ=850 кг/м3 - плотность измеряемой жидкости (трансформаторное масло).
S0 =πR2 =π (0.016/2 - 0.001) 2 =1,54*10-4 м2 - внутреннее сечение трубки.
Для нахождения J0 воспользуемся следующими соображениями:
J0 =Jтрубки +Jякоря
Jтрубки =m*x2 = ρVx2
Определяем объём материала трубки:

Якорь, который мы укрепляем на самом конце уровнемерной трубке необходим для функционирования системы возбуждения-съёма, его масса примерно равна 1 г. Задаваясь этими параметрами определяем момент его инерции:
Jякоря =0.001* (0.07+0.55) 2 =3.84*10-4 кг*м2 .
J0 =0.0084+3.84*10-4 =8.78*10-3 кг*м2 .
Находим выражение для периода в зависимости от уровня жидкости:

Найдём значения периода соответствующие предельным отклонениям уровня, для того чтобы судить о правильности выбора конструктивных параметров.

При такой низкой частоте жидкость колеблется вместе с трубкой, поэтому показания с достаточной точностью будут соответствовать расчётным.
Расчёт профиля уровнемерной трубки
f=5.50 Гц. h=0,1…0,6 м Т=0,2…0,02 сек.
T (h) =ah+b
a= (Tmax - Tmin ) / (hmax - hmin ) = (0.2-0.02) / (0.6-0.1) =0.36
b= (Tmax hmin - Tmin hmax ) /Dh= (0.02*0.5) /0.5=0.016
T (h) =0.36h+0.016
S (h) = (Ha) / (2p2 r) * (a/h + b/h2 )
S (h) = (26*0.36) / (2p2 *850) * (0.36/h + 0.016/h2 )
S (h) =5.578*10-4 * (0.36/h + 0.016/h2 )
S (h) = p* (R (h)) 2
R (h) = Ö (S (h) /p)
R (h) = Ö 1.776*10-4 * (0.36/h + 0.016/h2 ) R (0.1) =30 mm. R (0.6) =10 mm.
Расчёт системы возбуждения-съёма
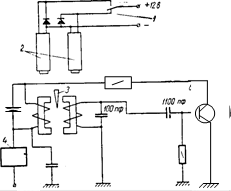
Возбуждение непрерывных колебаний уровнемерной трубки может быть осуществлено с помощью любой соответствующей схемы, аналогичной схеме приведения в действия электрических маятниковых часов, ввиду малой частоты колебаний около 30Гц.
В проектируемом датчике возбуждение колебаний трубки будем осуществлять с помощью двух включаемых поочередно электромагнитов, которые притягивают в ту или другую сторону укрепленный на трубке стальной якорь. Роль индикатора отклонения трубки от нулевого положения выполняет металлический экран, изменяющий индуктивность катушек электронного реле положения. Электрическая схема показана на рис.

Электрическая схема прибора.
1 - контакты реле РП-4: 2 - обмотки реле PC-13; 3 - подвижный экран; 4 - реле РП-4.
Время между переключениями реле и будет определять период колебаний уровнемерной трубки. Для измерения может быть использован любой соответствующий прибор (метод заряда-разряда конденсатора, метод сравнения, счётный метод). Если необходимо линеаризовать характеристику датчика необходимо воспользоваться специальными линеаризующими схемами.
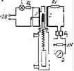
Макет датчика с установленной системой возбуждения-съёма представлен на рисунке.

Рис. Макет датчика уровня.
Определение характеристики датчика, погрешности нелинейности, температурной погрешности

Максимальная относительная погрешность частотного преобразователя определяется как:
![]()
Получаем довольно большую погрешность нелинейности, но она может быть исправлена схемным способом, иначе придётся использовать трубку с непостоянным поперечным сечением, а это сильно увеличит себестоимость конструкции.
При достаточно малых амплитудах колебаний погрешность уровнемера характеризуется температурным изменением его конструктивных параметров: геометрических размеров конструкции, жёсткости упругой опоры и плотности жидкости, уровень которой измеряется.
При заданном климатическом исполнении предельные значения температуры окружающей среды равны 0 t= - 10.+45 0 С.
Поэтому, зная значения периода колебаний при +200 С (именно для этой температуры даны значения всех параметров) T (0.5) =0.1232 сек., определим изменение периода при повышении температуры на 300 С Δ t=300 С.
![]()
H=π/0.085 - угловая жёсткость упругой опоры (определяется ранее).
ρ=850 кг/м3 - плотность измеряемой жидкости (трансформаторное масло).
S0 =πR2 =π (0.016/2 - 0.001) 2 =1,54*10-4 м2
- внутреннее сечение трубки.
J0 = 8.78*10-3 кг*м2 .


S0 =πR2 =π (0.016/2 - 0.001) 2 =1,54*10-4 м2
Определим период колебаний.
![]()


Следовательно температурная погрешность датчика будет определяться как:
Следовательно климатические условия не сильно скажутся на работе датчика, поэтому мы можем его использовать в заданных условиях без дополнительной термокомпенсации.
Расчёт взаимозаменяемости

А1 = 42h10 = 420 -100 - увеличивающий размер.
А2 = 21H10 = 210 +84 - уменьшающий размер.
А3 = 4k6 = 4+2 +18 - уменьшающий размер.
А4 = 4h10 = 40 -48 - уменьшающий размер.
А5 = АΔ.

Список литературы
1. Скугоров В.Н. Частотный датчик уровня. Приборостроение, 1965, №10.
2. Терещук Р.М., Терещук К.М., Седов С.А. П/п приёмно-усилительные устройства: Справочник радиолюбителя. - 4е изд., стереотип. - Киев: Наукова думка, 1988-800с.
3. Физические величины: Справочник / Под. ред. И.С. Григорьева. - М.: Энергоиздат, 1991. - 1232с.
4. Основы конструирования приборов: Методические указания по курсовому проектированию / Баранов В.Н., Буцев А.А., Еремеев А.И. и др.; Под. ред.В.Н. Баранова. - М.: МГТУ, 1998. - 80с.
5. Элементы приборных устройств (Основной курс): Учебное пособие для студентов вузов. В 2-х ч. Ч.2. Приводы, преобразователи, исполнительные устройства / Тищенко О.Ф., Киселёв Л.Т., Коваленко А.П. и др.; Под. ред. О.Ф. Тищенко. - М.: Высш. школа, 1982. - 263с., ил.
6. Справочник конструктора-машиностроителя. Том 1-3 /В.И. Анурьев. - М.: Машиностроение, 1992.
