| Похожие рефераты | Скачать .docx |
Курсовая работа: Расчёт электрооборудования и сетей при организации горных разработок в карьере
Введение
Современные горные предприятия оснащены высокоэффективными механизированными комплексами для прохождения и добычи полезных ископаемых, роторными экскаваторами, бурильными установками, мощными транспортными средствами, стационарными установками, средствами автоматики, телемеханики, вычислительной техники. Специально для добывающей промышленности выпускают комплектные распределительные устройства, передвижные трансформаторные подстанции, магнитные станции управления и защиты, электродвигатели любой мощности переменного и постоянного тока, устройства компенсации реактивной мощности, различного рода кабели, осветительную технику, средства сигнализации, связи и диспетчерского управления производством.
Разработкой и внедрением новых видов электрооборудования и систем электроснабжения для добывающей промышленности занимается ряд научно-исследовательских и проектно-конструкторских институтов, выпуск рудничного электрооборудования производится на специализированных заводах с учетом специфики его использование в конкретных горно-геологических условиях.
В Украине предусмотрено опережающими темпами наращивать выпуск автоматизированных электроприводов. Развивать высокоавтоматизированные производства электродвигателей, аккумуляторных батарей, бесконтактной низковольтной и высоковольтной аппаратуры, силовых полупроводниковых приборов и модулей, волоконно-оптических кабелей связи и других электротехнических изделий. Электрическая энергия — основной вид энергии, применяемой на горных предприятиях, а поэтому предмет «Электрооборудование и электроснабжение горных предприятий» является одним из главных при подготовке будущих специалистов электромеханического профиля среднего звена добывающей промышленности.
В данном дипломном проекте рассматриваются особенности эксплуатации и конструктивного исполнения пускозащитной аппаратуры на напряжение до 1 кВ и выше 1 кВ, схемы различных видов управления горными машинами и механизмами, электрическое освещение горных разработок, связь, сигнализация и системы диспетчерского управления горными предприятиями, принципиальные схемы электроснабжения, основные технико-экономические показатели электропотребления на горных предприятиях, меры защиты людей от поражения электрическим током в условиях открытой и подземной разработки полезных ископаемых.
1.Общая часть
1.1 Характеристика основного электрического оборудования
Экскаватор ЭКГ 4,6Б
Экскаватор ЭКГ 4,6Б получает питание от линии электропередач напряжением 6 кВ через одиночный передвижной переключательный пункт РВНО-6, ЯКНО-6ЭП или ПКРН 3×25 + 1×10.
Для главных приводов применяют двигатель постоянного тока независимого возбуждения по системе Г-Д с СМУ, а для вспомогательных приводов – АД с короткозамкнутым ротором.
Привод подъема ДЭ-816, привод поворота ДПВ-52, привод напора и хода ДПЭ-52, привод открывания днища ковша ДПЭ-12, привод генераторов преобразовательного агрегата АЭ-113-4У2, привод вентилятора к двигателю подъема АО-42-4, привод вентилятора к двигателям поворота и напора АО-32-4, привод вентилятора кузова АО-31-4, привод гидронасоса АОС-32-4, привод компрессора АОС-51-4.
Экскаватор ЭКГ 8И
К основному электрооборудованию экскаватора ЭКГ 8И относят: привод генераторов преобразовательного агрегата СДЭ2-15-34-6, привод подъема ДПЭ-82А, привод хода ДПЭ-82, привод поворота ДЭВ-812, привод напора ДЭ-812, привод открывания ковша ДПМ-21.
Экскаватор ЭШ 10/70
На экскаваторе ЭШ 10/70 устанавливаются два 4-х машинных преобразовательных агрегатов для питания двигателей главных приводов. Экскаватор также питается от сети переменного тока напряжением 10 кВ
Основные эл.двигатели: привод подъема, тяги и шагания МПЭ-450-900УЗ, привод поворота МПВЭ-400-900УЗ, привод генераторов подъема, тяги и поворота, привод возбудителя и генератора собственных нужд АО2-82-4, привод компрессора АО2-62-4.
Экскаватор ЭКГ-12,5 Электроснабжение экскаватора осуществляется от карьерной распределительной сети напряжением 6 кВ по гибкому кабелю КШГВ 3×50+1×16 через приключательный пункт ЯКНО-6ЭП или ПКРН-6ВМ.
К основному электрооборудованию экскаватора относят: привод генераторов преобразовательного агрегата СДЭ2-16-46-6У2, генератор подъема марки ГПЭ85-36-6К(мощность генератора 1000 КВт), генератор напора 2ПЭ141-4К-1.
Водоотлив
Карьерный водоотлив оборудуется насосами с приводом, в основном, с короткозамкнутым ротором напряжением 380 В и 6000 В в зависимости от мощности, с питанием от передвижных трансформаторных подстанций и приключательных пунктов .Для автоматизирования управления двигателями напряжением 380В в основном применяют контакторы, магнитные пускатели, и реле защиты, а двигателями напряжением 6000В – распредящики с дистанционным управление масляных выключателей. Для автоматизации насосных станций в зависимости от их назначения применяют типовую аппаратуру УАВ, ВАВ, АВН-1М и другое
Землесосы
Землесосные установки имеют принцип действия центробежных насосов, но конструктивно отличаются от них. К электрооборудованию землесосных установок относятся приводные двигатели, пускозащитная аппаратура, приборы контроля и сигнализации. На мощных землесосных установках применяют АД с фазным ротором. При этом для уменьшения пускового тока необходимо применять двигатели с двумя обмотками на роторе или глубокими пазами.На землесосах устанавливают двигатели закрытого исполнения.
Станок 2СБШ-200
Ротор станка приводится во вращение двигателем постоянного тока, остальные механизмы – асинхронным двигателем.
Привод вращателя станка выполнен по системе Г-Д с ЭМУ. Вращатель ДМВ-51, механизм хода МТВК-411-8, маслостанция АО2-51-4, вентилятор отсоса пыли АО2-62-4, компрессор А3-315М-2БУ, встряхиватель АОЛ2-22-4, лебедка
АОС2-61-4, маслонасос коробки передач ДПТ-21-4, вентиляционное калориферное оборудование АОЛ2-12-2.
Станок СБШ-250МН
Электроснабжение станка осуществляется напряжением 380В от передвижной трансформаторной подстанции 6/0,4 кВ. трансформатор ТСЗ-4/0,5 служит для питанием напряжением 220В цепей управления и освещения станка
Вращатель ДПВ-52, гусеницы станка МТКН-412-8, маслостанция 4А132М4У3, вентилятор обдува 4А160М6У3, насос ОН-2 ВАО-41-4, компрессор А3-315М-2БУ2, пусковой маслонасос 4АХ80А4У3, таль АОС-32-6, испаритель ИЭ-9305, кондиционер ИЭ-9305, маслонасос обогрева насосов ДПТ-21-4, вентилятор к двигателю вращения 4А90L2У3.
Станок 1СБУ-125
Питание станка осуществляется от карьерной сети напряжением 380В по гибкому кабелю КГЭ. Для привода рабочего органа станка применяется трехскоростной асинхронный двигатель с короткозамкнутым ротором типа АОС2-61412 . Вращатель состоит из двухскоростного электродвигателя мощностью 3,8 и 6,3 кВт. Управление станком при бурении производится из кабины машиниста, при передвижении — с помощью выносного пульта. Пусковая аппаратура и аппаратура защиты находятся в электрошкафу.
Забойный конвейер
В качестве приводных двигателей для ленточных конвейеров применяют преимущественно электродвигатели переменного тока – асинхронные с короткозамкнутым и фазным ротором.
На конвейерах устанавливают как однодвигательный так и многодвигательный электропривод.
При мощности двигателя более 150-200 кВт применяют двигатели напряжением 6 кВ.
Для автоматического управления конвейерами используют серийно выпускаемую аппаратуру автоматизации. Способ питания приводов конвейерных установок определяется общей системой распределения электроэнергии на данном карьере, количеством конвейерных приводов и взаимозависимостью их работы.
Освещение
Для освещения карьеров применяются, как правило, комбинированные системы общего и местного освещения. Местное освещение осуществляется светильниками и прожекторами, устанавливаемыми на передвижных опорах (металлических, железобетонных, деревянных. Для наружных светильников используются светильники с лампами ДРП типов СКЗПР, СППР, СПП, СПОР и другие. В настоящее время на карьерах широко применяются светильники ОУКсН-20000 с лампой ДКсТ-20000.
1.2 Основные сведения об электроснабжении карьера
Электроснабжение открытых горных работ имеет ряд специфических особенностей : работа на открытом воздухе в различных климатических зонах страны; значительные по величине территории разработок, их разбросанность, почвоуступная форма и меняющаяся во времени глубина разработок при послойной выемке полезного ископаемого; периодическое или систематическое перемещение большинства электроустановок, использование горных машин с разнообразными системами электропривода, широкий диапазон изменения значения мощности, напряжения, удельного расхода электроэнергии; применение электрифицированного железнодорожного транспорта; производство буровзрывных работ и применение средств гидромеханизации.
Внешнее электроснабжение открытых горных работ осуществляют ЛЭП переменного тока промышленной частотой 50 Гц напряжением 6-220 кВ. независимо от класса напряжения на каждое горное предприятие прокладывают не менее двух питающих ВЛ или КЛ.
Внутреннее электроснабжение в зависимости от применяемого электрооборудования может осуществляться переменным и постоянным током. При использовании переменного тока допустимо для питания передвижных электроустановок использовать напряжение до 35 кВ с изолированной нейтралью. Непосредственно напряжение 35 кв необходимо применять для экскаваторов с вместимостью ковша 35 м2 и более. В системе Г-Д используют постоянный ток напряжением до 0,7 кВ, а для контактных сетей железнодорожного транспорта – постоянный ток напряжением 1,65 и 3,3 кВ.
Для контактных сетей применяют и однофазный переменный ток напряжением 25 кВ.
При выборе схем электроснабжения открытых горных работ учитывают мощность, напряжение и размещение электроприемников по территории предприятия, удаленность источников электроснабжения и требуемую надежность, гибкость в эксплуатации и перспективы развития, сведение к минимуму потерь электроэнергии и расхода цветных металлов в ЛЭП, применение надежной защиты от поражения электрическим током.
Для открытых горных работ применяют схемы продольного, поперечного или комбинированного распределения электроэнергии. Любая из схем может иметь односторонние или двухсторонние питание с расположением ЛЭП вне зоны ведения буровзрывных работ. На глубоких карьерах или разрезах с большим количеством одновременно разрабатываемых уступов может применяться радиально-ступенчатая схема питания.
В продольных схемах радиальные и магистральные ВЛ могут сооружаться по трасам, проложенным по поверхности разреза, а также по рабочим уступам и предохранительным бермам вдоль фронта работ. В поперечных схемах по периметру разреза или карьера за технической границей отработки сооружают магистральные бортовые ВЛ, к которым через переключательные пункты подключают ответвления ВЛ или КЛ. Данные ответвления спускаются к местам разработки, пресекая уступы, и дают питание передвижным переключательным пунктам. В комбинированных схемах применяют сочетание продольных и поперечных схем.
2. Специальная часть
2.1 Подсчет электрических нагрузок
Для подсчета электрических нагрузок применяют упрощенные или более точные методы. К основным методам определения расчётных нагрузок относятся: 1) определение расчётной нагрузки по методу коэффициента спроса; 2) по удельному расходу электроэнергии на единицу продукции при заданном объёме выпуска продукции за определённый период; 3) по средней мощности и коэффициенту графика нагрузки; 4) по средней мощности и коэффициенту максимальной нагрузки; 5) по средней мощности и среднему квадратическому отклонению (статический метод).
При проектировании электроснабжения карьеров, расчёт электрических нагрузок производится по методу коэффициента спроса.
Определение расчётных электрических нагрузок данным методом производится в такой последовательности :все намеченные к установке электроприёмники объединяют в группы по технологическим процессам и по значению необходимого напряжения; определяют суммарные установленные мощности электроприёмников, активные (2.1), реактивные (2.2), и полные (2.3) электрические нагрузки электроприёмников, а также суммарные нагрузки по группам с одинаковым напряжением:
Рр =Рном ·Кс ; кВт (2.1)
Qр -Рр ·tgφ; квар (2.2)
Sр=
; кВ·А (2.3)
где Кс – коэффициент спроса конкретной характерной группы электроприёмников, принимаемый по справочным материалам ([1],c.177,табл. 9.1; [2],c.217,табл. 6.2; методическое пособие);
tgφ – соответствует характерному для данной группы электроприёмников cosφ, определяемому по справочнику.
Распределяем электроприемники предприятия по конкретным группам, находим их суммарную мощность, по справочным материалам находим значение коэффициента спроса и cosφ для каждой группы электроприёмников; по соответствующим значениям cosφ определяем значение tgφ и согласно формуле (2.1) – (2.3) определяем расчётные нагрузки.
Все необходимые данные и расчёт сводим в таблицу 1.
Например, экскаватор ЭКГ 12,5 : количество в работе – 12;
Рн =1250 кВт;
∑Рн =1250·12=1500 кВт;
Кс=0,5;
cosφ=0,9;
tgφ=-0,48;
∑Рр =∑Рн ·Кс =15000·0,5=7500 кВт;
∑Qр =∑Рр ·tgφ=7500·(-0,48)=-3600 квар;
Sр
=
кВ·А
Таблица 1
| Электроприемники | n | Рн | ∑Рр | Кс | cosφ | tgφ | ∑Рр =∑Рн ·Кс | ∑Qр =Рр ·tgφ, | Sр
= |
| Выше 1000 В | |||||||||
| 1) ЭКГ 8И | 7 | 630 | 4410 | 0,55 | 0,9 | -0,48 | 2425,5 | -1164,24 | 2127,8 |
| ТСН ТМЭ-160/10-69 | 7 | 112 | 784 | 0,7 | 0,7 | 1 | 548,8 | 548,8 | 776,1 |
| 2) ЭКГ-12,5 | 12 | 1250 | 15000 | 0,5 | 0,9 | -0,48 | 7500 | -3600 | 6579,5 |
| ТСН ТМЭ 160/6 | 12 | 112 | 1344 | 0,7 | 0,7 | 1 | 940,8 | 940,8 | 1330,4 |
| 3) ЭШ 10/70 | 2 | 1170 | 2340 | 0,6 | 0,8 | 0,75 | 1404 | 1053 | 1755 |
| ТСН ТМЭ 250/6 | 2 | 175 | 350 | 0,7 | 0,7 | 1 | 245 | 245 | 346,5 |
| 4) ЭКГ 10УС | 10 | 630 | 6300 | 0,63 | 0,9 | -0,48 | 3969 | -1905,12 | 4402,5 |
| ТСН ТМЭ-160/10-69 | 10 | 112 | 1120 | 0,7 | 0,7 | 1 | 784 | 784 | 1108,7 |
| 5) ЭКГ 4,6Б | 5 | 250 | 1250 | 0,55 | 0,81 | 0,45 | 687,5 | 309,3 | 753,8 |
| ТСН ТМАЭ – 30/6 | 5 | 21 | 165 | 0,7 | 0,7 | 1 | 73,5 | 73,5 | 103,9 |
| 6) Водоотлив | 5 | 630 | 3150 | 0,6 | 0,8 | 0,75 | 1890 | 1417,5 | 2362,5 |
| 7)Землесосы | 3 | 450 | 1350 | 0,75 | 0,75 | 0,88 | 1012,5 | 891 | 1348,7 |
| Всего | 21480,6 | -406,46 | 22995,4 | ||||||
| Ниже 1000 В | |||||||||
| 1)2СБШ 200 | 6 | 320 | 1920 | 0,5 | 0,6 | 1,5 | 960 | 1248 | 1574,5 |
| 2)СБШ-250МН | 9 | 386 | 3474 | 0,5 | 0,6 | 1,5 | 1887 | 2453,1 | 3094,9 |
| 3)Забойные конвейеры | 4 | 55 | 220 | 0,75 | 0,75 | 0,75 | 165 | 148,7 | 222,1 |
| 4)Освещение | 15 | 20 | 300 | 1 | 1 | 0 | 360 | 0 | 360 |
| 5)Промплощадка | 1 | 305 | 305 | 0,4 | 0,7 | 1 | 122 | 122 | 172,5 |
| 6) 1СБУ 125 | 3 | 30 | 90 | 0,55 | 0,6 | 1,3 | 49,5 | 64,35 | 81,2 |
| Всего | 3903,5 | 4036 | 5505,2 | ||||||
| Итого | 25384,1 | 3629,7 | 28500,6 | ||||||
2.2 Выбор силовых трансформаторов
2.2.1Выбор трансформаторов ГПП и проверка по коэффициенту загрузки, аварийному и номинальному режиму работы
Используя расчётные данные таблицы 1 определяем мощность трансформаторов ГПП:
SmpГПП
=![]()
где Кум – коэффициент участия в максимуме нагрузки, Кум =0,9.
SmpГПП
=
принимаем два трансформатора типа ТДН-25000/110 и ТДН-16000/110 ([1], с. 180, табл. 9.3.).
Данную мощность трансформаторов проверяем на коэффициент загрузки:
в аварийном режиме – при отключении одного трансформатора второй должен обеспечить 75-80% нагрузки предприятия:
k%авар
=![]()
k%авар
=![]()
k%ном
=![]()
k%ном
=![]()
Окончательно выбираем трансформатор ТДТН – 25000/110. Определяем коэффициент загрузки трансформатора. Когда один из них работает, а второй - резервный.
β=![]()
2.2.2 Определение средневзвешенного cosφ
Определение средневзвешенного tgφ:
tgφсв
=
;
По tgφсв определяем cosφсв :
φ=arctg 0,27=15,1°;
cosφсв =cos15,1°=0,96;
Так как коэффициент высокий cosφсв =0,96, то повышать его не надо.
2.2.3 Определение потерь трансформаторов ГПП
Определяем потери в трансформаторе. Данные трансформатора ТДТН 25000/110 S ном = 25000 кВА; потери холостого хода Рх.х = 36 кВт; Рк.з = 140 кВт; напряжение U к.з.=17 %, ток холостого хода іо = 0,9 % от Іном.
Потери в трансформаторе ∆ Рт и его реактивная мощность составит:
∆ Рт = Р х.х.+ β2 ∆ Рк.з.=36+0,852 *140=155,6 кВт
∆ Qт= Sном ∆ Qт% 10-2 = Sном (∆ Qх.х+ β2 ∆ Qк.з)* 10-2
∆ Qх.х = іо %=0,9; ∆ Qк.з = Uк.з = 17 %
∆ Qт= 25000(0,9+0,852 *17)*10-2 =3837,5 кВАР
С учётом потерь в трансформаторе и его реактивной мощности после расчёта нагрузка трансформатора составит:
Sp = ![]()
2.2.4 Выбор трансформаторов 6/0,4 кВ
Для выбора трансформатора к установке необходимо опредлить расчётную мощность (Sр ) для данной установки.
Расчётная мощность определяется по формуле:
Sр
=
, кВ·А; (2.4)
где Рн – номинальная мощность установки, кВт;
Кс – коэффициент спроса, принимаем из табл. 1;
cosφв – коэффициент мощности, см. табл. 1.
Определяем коэффициент загрузки трансформатора по формуле
β=![]()
По формуле 2.4 определяем расчётную мощность для СБШ-250 МН:
Sр
=
кВ·А;
По Sр =386 принимаем трансформатор марки ТМ-400/6-10 ([1], c.180, табл.9.3)
Коэффициент загрузки трансформатора определяем по формуле 2.5
β=![]()
Окончательно принимаем трансформатор марки ТМ-400/6-10 ([1], c.180, табл.9.3)
Определяем расчётную мощность для 2СБШ200 :
Sр
=
кВ·А;
По Sр =320 принимаем трансформатор марки ТМ-400/6-10 ([1], c.180, табл.9.3)
Определяем коэффициент загрузки трансформатора
β=![]()
Окончательно принимаем трансформатор марки ТМ-400/6-10 ([1], c.180, табл.9.3)
Определяем расчётную мощность для 1СБУ-125 :
Sр
=
кВ·А;
По Sр =28,5 принимаем трансформатор марки ТМЭ-40/6-10 ([13], c.324)
Определяем коэффициент загрузки трансформатора
β=![]()
Окончательно принимаем трансформатор марки ТМЭ-40/6-10 ([13], c.324)
Определяем расчётную мощность для Промплощадки :
Sр
=
кВ·А;
По Sр =174,2 принимаем трансформатор марки ТМ-250/6-10 ([1], c.180, табл.93)
Определяем коэффициент загрузки трансформатора
β=![]()
Окончательно принимаем трансформатор марки ТМ-250/6-10 ([1], c.180, табл.93)
Определяем расчётную мощность для Забойного конвейера :
Sр
=
кВ·А;
По Sр =55 принимаем трансформатор марки ТМЭ-100/6-10 ([13], c.324)
Определяем коэффициент загрузки трансформатора
β=![]()
Окончательно принимаем трансформатор марки ТМ-100/6-10 ([13], c.324)
Определяем расчётную мощность для Освещения :
Sр
=
кВ·А;
Где
- суммарная мощность ламп, кВт
- к.п.д. осветительной сети (0,95÷0,96)
- к.п.д. светильников ( с ЛН
, с ЛЛ
)
По Sр =174,2 принимаем трансформатор марки ТМЭ-40/6-10 ([13], c.324)
Определяем коэффициент загрузки трансформатора
β=![]()
Окончательно принимаем трансформатор марки ТМЭ-40/6-10 ([13], c.324)
2.2.5 Сводная таблица выбранных трансформаторов
Данные трансформаторов сводим в таблицу 2
Таблица 2
| Трансформатор | Номи- нальная мощность, кВт |
Номинальное напря- жение обмоток, кВ |
Потери, кВт | Напряже- ние к.з. uк.з. , % |
Ток х.х. % Iном, А |
||
| ВН | НН | х.х. | к.з. | ||||
| ТМ-250/6-10 | 250 | 6; 10 | 0,23;0,4;0,69 | 0,94 | 3,7 | 4,5 | 2,3 |
| ТМ-400/6-10 | 400 | 6; 10 | 0,23;0,4;0,69 | 1,21 | 5,5 | 4,5 | 2,1 |
| ТМЭ-40/6 | 40 | 6 | 0,23 | 0,62 | 2,2 | 3 | 3,2 |
| ТМЭ-100/6 | 100 | 6 | 0,23; 0,4 | 0,75 | 2,7 | 3,5 | 2,7 |
| ТДТН-10000/110 | 10000 | 115 | 6,6;11 | 26 | 96 | 17 | 1 |
| ТДТН-25000/110 | 25000 | 115 | 6,6;11 | 36 | 140 | 17 | 0,9 |
2.3 Обоснование схемы электроснабжения
2.3.1 Составление однолинейной схемы электроснабжения приемников согласно заданию
В связи с большой протяженностью карьера необходимо установить два ГПП.
Для этого необходимо выбрать два трансформатора для ГПП.
![]()
SmpГПП =
принимаем два трансформатора типа ТДН-10000/110 и ТДН-16000/110 ([1], с. 180, табл. 9.3.).
Данную мощность трансформаторов проверяем на коэффициент загрузки:
в аварийном режиме – при отключении одного трансформатора второй должен обеспечить 75-80% нагрузки предприятия:
k%авар
=
;
k%ном
=![]()
k%авар
=
;
k%ном
=![]()
Окончательно выбираем трансформатор ТДТН – 10000/110
Определяем потери в трансформаторе. Данные трансформатора ТДТН 10000/110 S ном = 10000 кВА; потери холостого хода Рх.х = 18 кВт; Рк.з = 60 кВт; напряжение U к.з.=10,5 %, ток холостого хода іо = 0,9 % от Іном.
Потери в трансформаторе ∆ Рт и его реактивная мощность составит:
∆ Рт = Р х.х.+ β2 ∆ Рк.з.=18+0,852 *60=61,35 кВт
∆ Qт= Sном ∆ Qт% 10-2 = Sном (∆ Qх.х+ β2 ∆ Qк.з)* 10-2
∆ Qх.х = іо %=0,9; ∆ Qк.з = Uк.з = 10,5 %
∆ Qт= 10000(0,9+0,852 *10,5)*10-2 = 848,6 кВАР
С учётом потерь в трансформаторе и его реактивной мощности после расчёта нагрузка трансформатора составит:
Sp = ![]()
Окончательно выбираем трансформатор ТДТН – 10000/110.
2.3.2 Обоснование принятых длин воздушных и кабельных ЛЭП
Воздушные линии электропередачи предназначены для передачи и распределения электроэнергии по проводам, расположение на опорах и закреплённым с помощью изоляторов и арматуры.
На открытых горных работах сооружаются стационарные и передвижные воздушные линии. Стационарные внутрикарьерные линии сооружаются на нерабочих уступах для подачи электроэнергии к внутрикарьерным распределительным пунктам и подстанциям. Передвижные линии электропередачи, подлежащие перемещению, удлинению или укорочению, сооружаемых на рабочих уступах, выполняются на опорах с железобетонными, деревянными или металлическими основаниями. Для внутрикарьерных воздушных линий электропередачи должны применятся провода: алюминиевые марки А, сталеалюминевые марки АС и стальные многопроволочные марки ПС. Для передвижных линий карьеров используют алюминиевые провода сечением не более 120 мм2 или сталеалюминевые сечением не более 95 мм2 . Для стационарных линий карьеров используют сталеалюминевые провода сечением не более 185 мм2 . Стальные многопроволочные провода необходимо применять для прокладки по опорам воздушных линий заземляющих магистралей от заземляющих очагов на поверхности карьера до приключательных пунктов, комплектных трансформаторов рассчитывается, но оно должно быть не ниже минимально допустимых по мехпрочности значений. Длина передвижных ВЛ не должна превышать 2 километра, так как через каждые 2 километра необходимо устанавливать заземления.
На открытых горных разработках широко используются для питания электроприёмников различные кабели.
Для стационарных установок карьера (магистральные конвейеры, насосные и компрессорные установки, мастерские и т.п.) применяются бронированные и не бронированные кабели с пропитанной и обеднённопропитаной бумажной изоляцией СБ, СК, АСБ, ААБ, СБГ, ААБГ, СГ, АГ, ААГ, ААШВ, имеющие три или четыре жилы.
Для питания электроэнергии мощных экскаваторов применяются гибкие кабели на напряжение 6-10 кВ типа КГЭ.
Для питания передвижных электроприёмников карьеров (буровые станки, оборудование горнотранспортных комплексов и др.) применяются гибкие кабели с резиновой изоляцией типов ГРШ, ГРШЭ, ГТШ, КТ и т.д.
Согласно ГОСТ 22483-77, основные жилы могут быть следующим сечением:
1,5; 2,5; 4; 5; 10; 16; 25; 35; 50; 70; 95; 120; 150; 240; 300; 400; 500; 625; 800; 1000 мм2 .
Для расчёта электрических сетей составляют план и схему электроустановок и определяют нагрузку на каждую воздушную линию
Задачей расчёта является определение минимальных сечений проводов и кабелей. Правил устройства электроустановок и ПТЭ открытых горных работ.
Расчёт сечения проводов стационарных линий и кабелей напряжением выше 1000В производят по тепловому режиму (длительностью до нагрева), допустимой потери напряжения экономической тока, механической прочности проводов воздушных линий и тепловой (термической) прочности кабелей напряжением выше 1000В также короткого замыкания.
2.4 Расчет сечения воздушных и кабельных ЛЭП
2.4.1 Выбор сечения стационарных ЛЭП
Определяем сечение линий для питания трансформаторов ГПП S = 10000 кВА, ℓ =29,01км, cos φ= 0,96.
Принимаем к эксплуатации ВЛ со сталеаллюминиевым проводом.
2) Определяем величину расчётного тока
Ір = ![]()
Принимаем к установке ВЛ сечением АС-35 с І доп.=175 А.([1],с.182, табл. 9.5)
3) Определяем допустимую потерю напряжения
∆U%=
r0
,x0
([1],с.193, табл. 9.8)
По потере напряжения принимаем АС-35 с І доп.=175 А. ([1],с.182, табл. 9.5)
4) Проверяем сечение по экономической плотности тока
Sэк = ![]()
і эк= 1 А/мм2 ([1], с.189, табл.9.7).
Принимаем АС-120 с І доп.=380 А. ([1],с.182, табл. 9.5)
5) Проверяем сечение по термической стойкости к действию токов к.з.
Sтерм.=![]()
Принимаем АС-35 с І доп.=175 А. ([1],с.182, табл. 9.5)
5)Определяем сечение по условиям механической прочности Sмех = 35 мм2
([2],с.228, табл. 6.6) Принимаем АС-35 с І доп.=175 А. ([1],с.182, табл. 9.5)
6) Окончательно принимаем наибольшое выбранное сечение
Принимаем АС-120 с І доп.=380 А. ([1],с.182, табл. 9.5)
Определяем сечение линий для питания РУ №1 ℓ =2,912км,
Линия содержит: ЭКГ10УС-4; СБШ-250МН-1; 2СБШ200-2; 1СБУ125-1; Освещение-4; ЭКГ 4,6Б-1; ЭКГ 12,5-1; Забойный коныейер-1.
Принимаем к эксплуатации ВЛ с аллюминиевым проводом.
6) Определяем величину расчётного тока

Так как РУ можно запитать с помощью 4-х линий. Поэтому расчетный ток нужно уменьшить в 4 раза
![]()
Принимаем к установке ВЛ сечением А-35 с І доп.=170 А.([1],с.182, табл. 9.5)
7) Определяем допустимую потерю напряжения
∆U% = ![]()
По потере напряжения принимаем А-120 с І доп.=375 А. ([1],с.182, табл. 9.5)
∆U% = ![]()
По потере напряжения принимаем А-120 с І доп.=375 А. ([1],с.182, табл. 9.5)
8) Проверяем сечение по экономической плотности тока
Sэк = ![]()
і эк= 1 А/мм2 ([1], с.189, табл.9.7).
Принимаем А-150 с І доп.=440 А. ([1],с.182, табл. 9.5)
9) Проверяем сечение по термической стойкости к действию токов к.з.
Sтерм.=![]()
Принимаем А-95 с І доп.=320 А. ([1],с.182, табл. 9.5)
5)Определяем сечение по условиям механической прочности Sмех = 35 мм2
([2],с.228, табл. 6.6) Принимаем А-35 с І доп.=170 А. ([1],с.182, табл. 9.5)
6) Окончательно принимаем наибольшое выбранное сечение
Принимаем А-150 с І доп.=440 А. ([1],с.182, табл. 9.5)
Определяем сечение линий для питания РУ №2 ℓ =2,912км,
Линия содержит: ЭКГ10УС-1; СБШ-250МН-2; 1СБУ125-2; Освещение-2; ЭКГ 4,6Б-1; ЭКГ 12,5-2;Землесос-1; Водоотлив-3.
Принимаем к эксплуатации ВЛ с алюминиевым проводом.
1)Определяем величину расчётного тока

Так как РУ можно запитать с помощью 4-х линий . По-этому расчетный ток нужно уменьшить в 4 раза
![]()
Принимаем к установке ВЛ сечением А-35 с І доп.=170 А.([1],с.182, табл. 9.5)
2) Определяем допустимую потерю напряжения
∆U% = ![]()
По потере напряжения принимаем А-120 с І доп.=375 А. ([1],с.182, табл. 9.5)
∆U% = ![]()
По потере напряжения принимаем А-120 с І доп.=375 А. ([1],с.182, табл. 9.5)
3) Проверяем сечение по экономической плотности тока
Sэк = ![]()
і эк= 1 А/мм2 ([1], с.189, табл.9.7).
Принимаем А-120 с І доп.=375 А. ([1],с.182, табл. 9.5)
4) Проверяем сечение по термической стойкости к действию токов к.з.
Sтерм.=![]()
Принимаем А-95 с І доп.=320 А. ([1],с.182, табл. 9.5)
5)Определяем сечение по условиям механической прочности Sмех = 35 мм2
([2],с.228, табл. 6.6) Принимаем А-35 с І доп.=170 А. ([1],с.182, табл. 9.5)
6) Окончательно принимаем наибольшое выбранное сечение
Принимаем А-120 с І доп.=375 А. ([1],с.182, табл. 9.5)
Определяем сечение линий для питания Промплощадки ℓ =0,472км,
Линия содержит: Промплощадка-1; Освещение-2;
Принимаем к эксплуатации ВЛ с алюминиевым проводом.
1)Определяем величину расчётного тока
![]()
Принимаем к установке ВЛ сечением А-16 с І доп.=105 А.([1],с.182, табл. 9.5)
10) Определяем допустимую потерю напряжения
∆U% = ![]()
По потере напряжения принимаем А-16 с І доп.=105 А. ([1],с.182, табл. 9.5)
3)Проверяем сечение по экономической плотности тока
Sэк = ![]()
і эк= 1 А/мм2 ([1], с.189, табл.9.7).
Принимаем А-35 с І доп.=170 А. ([1],с.182, табл. 9.5)
4)Проверяем сечение по термической стойкости к действию токов к.з.
Sтерм.=![]()
Принимаем А-16 с І доп.=105 А. ([1],с.182, табл. 9.5)
5)Определяем сечение по условиям механической прочности Sмех = 35 мм2
([2],с.228, табл. 6.6) Принимаем А-35 с І доп.=170 А. ([1],с.182, табл. 9.5)
6) Окончательно принимаем наибольшое выбранное сечение
Принимаем А-35 с І доп.=170 А. ([1],с.182, табл. 9.5)
2.4.2 Выбор сечения передвижных ЛЭП
Определяем сечение линий для питания КРП№1 ℓ =1,998км,
Линия содержит: Водоотлив-2; Освещение-1;
Принимаем к эксплуатации ВЛ с алюминиевым проводом.
1)Определяем величину расчётного тока
![]()
Принимаем к установке ВЛ сечением А-25 с І доп.=135 А.([1],с.182, табл. 9.5)
11) Определяем допустимую потерю напряжения
∆U% = ![]()
По потере напряжения принимаем А-25 с І доп.=135 А. ([1],с.182, табл. 9.5)
3)Проверяем сечение по термической стойкости к действию токов к.з.
Sтерм.=![]()
Принимаем А-16 с І доп.=105 А. ([1],с.182, табл. 9.5)
4)Определяем сечение по условиям механической прочности Sмех = 35 мм2
([2],с.228, табл. 6.6) Принимаем А-35 с І доп.=170 А. ([1],с.182, табл. 9.5)
5) Окончательно принимаем наибольшое выбранное сечение
Принимаем А-35 с І доп.=170 А. ([1],с.182, табл. 9.5)
Определяем сечение линий для питания линии № 7 ℓ =0,677км,
Линия содержит: ЭКГ 12,5-1;
Принимаем к эксплуатации ВЛ с алюминиевым проводом.
1)Определяем величину расчётного тока
![]()
Принимаем к установке ВЛ сечением А-25 с І доп.=135 А.([1],с.182, табл. 9.5)
12) Определяем допустимую потерю напряжения
∆U% = ![]()
По потере напряжения принимаем А-25 с І доп.=135 А. ([1],с.182, табл. 9.5)
3)Проверяем сечение по термической стойкости к действию токов к.з.
Sтерм.=![]()
Принимаем А-16 с І доп.=105 А. ([1],с.182, табл. 9.5)
4)Определяем сечение по условиям механической прочности Sмех = 35 мм2
([2],с.228, табл. 6.6) Принимаем А-35 с І доп.=170 А. ([1],с.182, табл. 9.5)
5) Окончательно принимаем наибольшое выбранное сечение
Принимаем А-35 с І доп.=170 А. ([1],с.182, табл. 9.5)
Определяем сечение линий для питания линии № 8 ℓ =0,677км,
Линия содержит: ЭКГ10УС-1; Освещение-1 ЭКГ 4,6Б-1
Принимаем к эксплуатации ВЛ с алюминиевым проводом.
1)Определяем величину расчётного тока

Принимаем к установке ВЛ сечением А-16 с І доп.=105 А.([1],с.182, табл. 9.5)
13) Определяем допустимую потерю напряжения
∆U% = ![]()
По потере напряжения принимаем А-16 с І доп.=105 А. ([1],с.182, табл. 9.5)
3)Проверяем сечение по термической стойкости к действию токов к.з.
Sтерм.=![]()
Принимаем А-16 с І доп.=105 А. ([1],с.182, табл. 9.5)
4)Определяем сечение по условиям механической прочности Sмех = 35 мм2
([2],с.228, табл. 6.6) Принимаем А-35 с І доп.=170 А. ([1],с.182, табл. 9.5)
5) Окончательно принимаем наибольшое выбранное сечение
Принимаем А-35 с І доп.=170 А. ([1],с.182, табл. 9.5)
Определяем сечение линий для питания линии № 41 ℓ =0,787км,
Линия содержит: Землесос-1; СБШ-250МН-1.
Принимаем к эксплуатации ВЛ с алюминиевым проводом.
1)Определяем величину расчётного тока
![]()
Принимаем к установке ВЛ сечением А-16 с І доп.=105 А.([1],с.182, табл. 9.5)
2)Определяем допустимую потерю напряжения
∆U% = ![]()
По потере напряжения принимаем А-16 с І доп.=105 А. ([1],с.182, табл. 9.5)
3)Проверяем сечение по термической стойкости к действию токов к.з.
Sтерм.=![]()
Принимаем А-16 с І доп.=105 А. ([1],с.182, табл. 9.5)
4)Определяем сечение по условиям механической прочности Sмех = 35 мм2
([2],с.228, табл. 6.6) Принимаем А-35 с І доп.=170 А. ([1],с.182, табл. 9.5)
5) Окончательно принимаем наибольшое выбранное сечение
Принимаем А-35 с І доп.=170 А. ([1],с.182, табл. 9.5)
Определяем сечение линий для питания линии № 67 ℓ =1,319км,
Линия содержит: ЭКГ10УС-1; Забойный конвеер-1; ЭКГ 8И-1
Принимаем к эксплуатации ВЛ с алюминиевым проводом.
1)Определяем величину расчётного тока

Принимаем к установке ВЛ сечением А-35 с І доп.=170 А.([1],с.182, табл. 9.5)
14) Определяем допустимую потерю напряжения
∆U% = ![]()
По потере напряжения принимаем А-35 с І доп.=170 А. ([1],с.182, табл. 9.5)
3)Проверяем сечение по термической стойкости к действию токов к.з.
Sтерм.=![]()
Принимаем А-16 с І доп.=105 А. ([1],с.182, табл. 9.5)
4)Определяем сечение по условиям механической прочности Sмех = 35 мм2
([2],с.228, табл. 6.6) Принимаем А-35 с І доп.=170 А. ([1],с.182, табл. 9.5)
5) Окончательно принимаем наибольшое выбранное сечение
Принимаем А-35 с І доп.=170 А. ([1],с.182, табл. 9.5)
Все выбранные сечения сводим в таблицу 3
2.4.3.Выбор сечения кабельных ЛЭП выше 1000 В
Определяем сечение КЛ для ЭКГ 8И ℓ = 200 м
1)Ір =
,
Принимаем КГЭ (3х25+1х10) с І доп.=90 А, ([1],с.185, табл. 9.6)
2)Определяем допустимую потерю напряжения
∆U% = ![]()
Принимаем КГЭ (3х25+1х10) с І доп.=90 А, ([1],с.185, табл. 9.6)
3) Проверяем сечение по экономической плотности тока
Sэк = ![]()
Принимаем КГЭ (3х25+1х10) с І доп.=90 А, ([1],с.185, табл. 9.6)
4) Проверяем сечение по термической стойкости к действию токов к.з.
Sтерм.=![]()
Принимаем КГЭ (3х10+1х6) с І доп.=55 А, ([1],с.185, табл. 9.6)
5) Окончательно принимаем наибольшое выбранное сечение
Принимаем КГЭ (3х25+1х10) с І доп.=90 А, ([1],с.185, табл. 9.6)
Определяем сечение КЛ для ЭКГ 12,5 ℓ = 200 м
1)Ір =
,
Принимаем КГЭ (3х25+1х10) с І доп.=90 А, ([1],с.185, табл. 9.6)
2)Определяем допустимую потерю напряжения
∆U% = ![]()
Принимаем КГЭ (3х25+1х10) с І доп.=90 А, ([1],с.185, табл. 9.6)
3) Проверяем сечение по экономической плотности тока
Sэк = ![]()
Принимаем КГЭ (3х35+1х10) с І доп.=110 А, ([1],с.185, табл. 9.6)
4) Проверяем сечение по термической стойкости к действию токов к.з.
Sтерм.=![]()
Принимаем КГЭ (3х10+1х6) с І доп.=55 А, ([1],с.185, табл. 9.6)
5) Окончательно принимаем наибольшое выбранное сечение
Принимаем КГЭ (3х35+1х10) с І доп.=110 А, ([1],с.185, табл. 9.6)
Определяем сечение КЛ для ЭКГ10УС ℓ = 200 м
1)Ір =
,
Принимаем КГЭ (3х25+1х10) с І доп.=90 А, ([1],с.185, табл. 9.6)
2)Определяем допустимую потерю напряжения
∆U% = ![]()
Принимаем КГЭ (3х25+1х10) с І доп.=90 А, ([1],с.185, табл. 9.6)
3) Проверяем сечение по экономической плотности тока
Sэк = ![]()
Принимаем КГЭ (3х25+1х10) с І доп.=90 А, ([1],с.185, табл. 9.6)
4) Проверяем сечение по термической стойкости к действию токов к.з.
Sтерм.=![]()
Принимаем КГЭ (3х10+1х6) с І доп.=55 А, ([1],с.185, табл. 9.6)
5) Окончательно принимаем наибольшое выбранное сечение
Принимаем КГЭ (3х25+1х10) с І доп.=90 А, ([1],с.185, табл. 9.6)
Определяем сечение КЛ для ЭШ10/70 ℓ = 200 м
1)Ір = ![]()
Принимаем КГЭ (3х35+1х10) с І доп.=110 А, ([1],с.185, табл. 9.6)
2)Определяем допустимую потерю напряжения
∆U% = ![]()
Принимаем КГЭ (3х35+1х10) с І доп.=110 А, ([1],с.185, табл. 9.6)
3) Проверяем сечение по экономической плотности тока
Sэк = ![]()
Принимаем КГЭ (3х35+1х10) с І доп.=110 А, ([1],с.185, табл. 9.6)
4) Проверяем сечение по термической стойкости к действию токов к.з.
Sтерм.=![]()
Принимаем КГЭ (3х10+1х6) с І доп.=55 А, ([1],с.185, табл. 9.6)
5) Окончательно принимаем наибольшое выбранное сечение
Принимаем КГЭ (3х35+1х10) с І доп.=110 А, ([1],с.185, табл. 9.6)
Определяем сечение КЛ для ЭКГ 4,6Б ℓ = 200 м
1)Ір = ![]()
Принимаем КГЭ (3х10+1х6) с І доп.=55 А, ([1],с.185, табл. 9.6)
2)Определяем допустимую потерю напряжения
∆U% = ![]()
Принимаем КГЭ (3х10+1х6) с І доп.=55 А, ([1],с.185, табл. 9.6)
3) Проверяем сечение по экономической плотности тока
Sэк = ![]()
Принимаем КГЭ (3х10+1х6) с І доп.=55 А, ([1],с.185, табл. 9.6)
4) Проверяем сечение по термической стойкости к действию токов к.з.
Sтерм.=![]()
Принимаем КГЭ (3х10+1х6) с І доп.=55 А, ([1],с.185, табл. 9.6)
5) Окончательно принимаем наибольшое выбранное сечение
Принимаем КГЭ (3х10+1х6) с І доп.=55 А, ([1],с.185, табл. 9.6)
Определяем сечение КЛ для Водоотлива ℓ = 100 м
1)Ір = ![]()
Принимаем АБГ (3х16+1х6) с І доп.=65 А, ([1],с.185, табл. 9.6)
2)Определяем допустимую потерю напряжения
∆U% = ![]()
Принимаем АБГ (3х16+1х6) с І доп.=65 А, ([1],с.185, табл. 9.6)
3) Проверяем сечение по экономической плотности тока
Sэк = ![]()
Принимаем АБГ (3х25+1х10) с І доп.=90 А, ([1],с.185, табл. 9.6)
4) Проверяем сечение по термической стойкости к действию токов к.з.
Sтерм.=![]()
Принимаем АБГ (3х10+1х6) с І доп.=55 А, ([1],с.185, табл. 9.6)
5) Окончательно принимаем наибольшое выбранное сечение
Принимаем АБГ (3х25+1х10) с І доп.=90 А, ([1],с.185, табл. 9.6)
Определяем сечение КЛ для Землесоса ℓ = 100 м
1)Ір = ![]()
Принимаем АБГ (3х16+1х6) с І доп.=50 А, ([1],с.185, табл. 9.6)
2)Определяем допустимую потерю напряжения
∆U% = ![]()
Принимаем АБГ (3х16+1х6) с І доп.=65 А, ([1],с.185, табл. 9.6)
3) Проверяем сечение по экономической плотности тока
Sэк = ![]()
Принимаем АБГ (3х25+1х10) с І доп.=90 А, ([1],с.185, табл. 9.6)
4) Проверяем сечение по термической стойкости к действию токов к.з.
Sтерм.=![]()
Принимаем АБГ (3х10+1х6) с І доп.=55 А, ([1],с.185, табл. 9.6)
5) Окончательно принимаем наибольшое выбранное сечение
Принимаем АБГ (3х25+1х10) с І доп.=90 А, ([1],с.185, табл. 9.6)
2.4.4 Выбор сечения кабельных ЛЭП ниже 1000 В
Определяем сечение КЛ для СБШ-250МН ℓ = 150 м
1)Ір = ![]()
Принимаем 2 КГЭ (3х50+1х25) с І доп.=155 А, ([1],с.185, табл. 9.6)
2)Определяем допустимую потерю напряжения
∆U% = ![]()
Принимаем 2 КГЭ (3х50+1х25) с І доп.=155 А, ([1],с.185, табл. 9.6)
3) Проверяем сечение по экономической плотности тока
Sэк = ![]()
Принимаем 2 КГЭ (3х70+1х35) с І доп.=200 А, ([1],с.185, табл. 9.6)
4) Проверяем сечение по термической стойкости к действию токов к.з.
Sтерм.=![]()
Принимаем КГЭ (3х10+1х6) с І доп.=55 А, ([1],с.185, табл. 9.6)
5) Окончательно принимаем наибольшое выбранное сечение
Принимаем 2 КГЭ (3х70+1х35) с І доп.=200 А, ([1],с.185, табл. 9.6)
Определяем сечение КЛ для 2СБШ-200 ℓ = 150 м
1)Ір = ![]()
Принимаем 2 КГЭ (3х35+1х10) с І доп.=125 А, ([1],с.185, табл. 9.6)
2)Определяем допустимую потерю напряжения
∆U% = ![]()
Принимаем КГЭ (3х35+1х10) с І доп.=125 А, ([1],с.185, табл. 9.6)
3) Проверяем сечение по экономической плотности тока
Sэк = ![]()
Принимаем КГЭ (3х50+1х25) с І доп.=155 А, ([1],с.185, табл. 9.6)
4) Проверяем сечение по термической стойкости к действию токов к.з.
Sтерм.=![]()
Принимаем КГЭ (3х10+1х6) с І доп.=55 А, ([1],с.185, табл. 9.6)
5) Окончательно принимаем наибольшое выбранное сечение
Принимаем КГЭ (3х50+1х25) с І доп.=155 А, ([1],с.185, табл. 9.6)
Определяем сечение КЛ для 1СБУ-125 ℓ = 150 м
1)Ір = ![]()
Принимаем КГЭ (3х25+1х10) с І доп.=105 А, ([1],с.185, табл. 9.6)
2)Определяем допустимую потерю напряжения
∆U% = ![]()
Принимаем КГЭ (3х25+1х10) с І доп.=105 А, ([1],с.185, табл. 9.6)
3) Проверяем сечение по экономической плотности тока
Sэк = ![]()
Принимаем КГЭ (3х25+1х10) с І доп.=105 А, ([1],с.185, табл. 9.6)
4) Проверяем сечение по термической стойкости к действию токов к.з.
Sтерм.=![]()
Принимаем КГЭ (3х10+1х6) с І доп.=55 А, ([1],с.185, табл. 9.6)
5) Окончательно принимаем наибольшое выбранное сечение
Принимаем КГЭ (3х25+1х10) с І доп.=105 А, ([1],с.185, табл. 9.6)
Определяем сечение КЛ для Забойные конвейеры ℓ = 100 м
1)Ір = ![]()
Принимаем КГЭ (3х25+1х10) с І доп.=105 А, ([1],с.185, табл. 9.6)
2)Определяем допустимую потерю напряжения
∆U% = ![]()
Принимаем КГЭ (3х25+1х10) с І доп.=105 А, ([1],с.185, табл. 9.6)
3) Проверяем сечение по экономической плотности тока
Sэк = ![]()
Принимаем КГЭ (3х50+1х16) с І доп.=155 А, ([1],с.185, табл. 9.6)
4) Проверяем сечение по термической стойкости к действию токов к.з.
Sтерм.=![]()
Принимаем КГЭ (3х10+1х6) с І доп.=55 А, ([1],с.185, табл. 9.6)
5) Окончательно принимаем наибольшое выбранное сечение
Принимаем КГЭ (3х50+1х16) с І доп.=155 А, ([1],с.185, табл. 9.6)
Определяем сечение КЛ для Промплощадка ℓ = 300 м
1)Ір = ![]()
Принимаем ААБ (3х150+1х50) с І доп.=330 А, ([1],с.185, табл. 9.6)
2)Определяем допустимую потерю напряжения
∆U% = ![]()
Принимаем ААБ (3х150+1х50) с І доп.=330 А, ([1],с.185, табл. 9.6)
3) Проверяем сечение по экономической плотности тока
Sэк = ![]()
Принимаем ААБ (3х120+1х50) с І доп.=285 А, ([1],с.185, табл. 9.6)
4) Проверяем сечение по термической стойкости к действию токов к.з.
Sтерм.=![]()
Принимаем ААБ (3х10+1х6) с І доп.=55 А, ([1],с.185, табл. 9.6)
5) Окончательно принимаем наибольшое выбранное сечение
Принимаем ААБ (3х150+1х50) с І доп.=330 А, ([1],с.185, табл. 9.6)
Определяем сечение КЛ для Освещение ℓ = 10 м
1)Ір = ![]()
Принимаем ГРШ (3х6+1х2,5) с І доп.=35 А, ([1],с.185, табл. 9.6)
2)Определяем допустимую потерю напряжения
∆U% = ![]()
Принимаем ГРШ (3х6+1х2,5) с І доп.=35 А, ([1],с.185, табл. 9.6)
3) Проверяем сечение по экономической плотности тока
Sэк = ![]()
Принимаем ГРШ (3х16+1х10) с І доп.=60 А, ([1],с.185, табл. 9.6)
4) Проверяем сечение по термической стойкости к действию токов к.з.
Sтерм.=![]()
Принимаем ГРШ (3х10+1х6) с І доп.=55 А, ([1],с.185, табл. 9.6)
5) Окончательно принимаем наибольшое выбранное сечение
Принимаем ГРШ (3х16+1х10) с І доп.=60 А, ([1],с.185, табл. 9.6)
2.4.5 Сводная таблица выбранных воздушных ЛЭП
Таблица 3
№ |
Наименование потребителей |
ℓ, км |
Ір, А |
∆U % |
r0 | x0 | Sэк | Sтерм | Sмех | Выбранное сечение |
|||||||||
| Стационарные ЛЭП | |||||||||||||||||||
2, 69 |
ЭКГ 10УС-4 СБШ-250МН-1 2СБШ200-2 1СБУ125-1 Освещение-4 ЭКГ 4,6Б-1 ЭКГ 12,5 -1 Заб.конвейер-1 |
2,912 | 495,9 | 4,2 | 0,258 | 0,4 | 123,9 | 83,7 | 35 | 4×A-150 | |||||||||
46, 27 |
ЭКГ 12,5 -2 ЭКГ 4,6Б-1 ЭКГ 10УС-1 СБШ-250МН-2 1СБУ125-2 Водоотлив-3 Землесос-1 Освещение-2 |
2,912 | 462,1 | 3 | 0,258 | 0,4 | 115,5 | 83,7 | 35 | 4×A-120 | |||||||||
26 |
Промплощадка-1 Освещение-1 |
0,472 |
27,8 | 0,7 |
1,94 | 0,4 |
27,8 |
6,7 |
35 | A-35 | |||||||||
| ГПП | 29,01 | 105 | 4 | 0,79 | 0,4 | 105 | 30,5 | 35 | АС-120 | ||||||||||
| Передвижные ЛЭП | |||||||||||||||||||
7 |
Водоотлив-2 Освещение-1 |
1,998 | 86 | 4,6 | 1,24 | 0,4 | - | 8,8 | 35 | A-35 | |||||||||
31 |
Водоотлив-3 Освещение-1 |
1,703 | 140 | 4,8 | 0,52 | 0,4 | - | 8,8 | 35 | A-35 | |||||||||
| 4 | ЭКГ 8И-2 | 1,133 | 104,4 | 4,4 | 1,24 | 0,4 | - | 6,7 | 35 | A-35 | |||||||||
| 5 | ЭКГ 10УС-1 СБШ-250МН-1 Заб.конвейер-1 |
1,703 | 109,4 | 5 | 0,52 | 0,4 | - | 6,7 | 35 | A-35 | |||||||||
| 6 | ЭКГ 12,5 -1 | 1,049 | 87,6 | 2,7 | 1,24 | 0,4 | - | 6,7 | 35 | A-35 | |||||||||
| 7 | ЭКГ 12,5 -1 | 0,677 | 87,6 | 1,8 | 1,24 | 0,4 | - | 6,7 | 35 | A-35 | |||||||||
| 9 | ЭШ 10/70-1 | 0,55 | 115,7 | 2,3 | 1,24 | 0,4 | - | 6,7 | 35 | A-35 | |||||||||
| 19 | ЭКГ 8И-2 | 0,847 | 103,2 | 4 | 1,24 | 0,4 | - | 6,7 | 35 | A-35 | |||||||||
| 20 | ЭКГ 10УС-1 ЭКГ 4,6Б-1 Освещение-1 |
0,677 | 83,8 | 2,8 | 1,24 | 0,4 | - | 6,7 | 35 | A-35 | |||||||||
| 21 | ЭКГ 12,5 -1 | 0,8 | 87,6 | 2,7 | 1,24 | 0,4 | - | 6,7 | 35 | A-35 | |||||||||
22 |
2СБШ200-2 Заб.конвейер-1 |
1,448 |
86,4 |
4,2 |
0,52 |
0,4 |
- |
6,7 |
35 |
A-35 | |||||||||
| 23 | ЭКГ 12,5 -1 | 1,228 | 87,6 | 4 | 0,52 | 0,4 | - | 6,7 | 35 | A-35 | |||||||||
| 24 | ЭКГ 12,5 -1 | 0,708 | 87,6 | 2 | 1,24 | 0,4 | - | 6,7 | 35 | A-35 | |||||||||
| 25 | ЭКГ 10УС-1 СБШ-250МН-1 Освещение-1 |
1,259 | 103,6 | 4,2 | 0,52 | 0,4 | - | 6,7 | 35 | A-35 | |||||||||
| 30 | ЭКГ 12,5 -1 | 1,149 | 87,6 | 3,3 | 1,24 | 0,4 | - | 6,7 | 35 | A-35 | |||||||||
| 32 | Освещение-1 ЭКГ 10УС-1 СБШ-250МН-1 |
1,763 | 103,6 | 3,6 | 0,52 | 0,4 | - | 6,7 | 35 | A-35 | |||||||||
| 40 | 1СБУ125-2 ЭКГ 4,6Б-1 |
0,944 |
26,2 | 1 | 1,94 | 0,4 | - | 6,7 | 35 | A-35 | |||||||||
| 41 | Землесос-1 СБШ-250МН-1 |
0,787 | 84,4 | 3,7 | 1,94 | 0,4 | - | 6,7 | 35 | A-35 | |||||||||
| 42 | ЭКГ 12,5 -1 | 0,789 | 87,6 | 3,9 | 1,94 | 0,4 | - | 6,7 | 35 | ||||||||||
| 47 | ЭШ 10/70-1 Освещение-1 |
0,74 | 119,5 | 3,2 | 1,94 | 0,4 | - | 6,7 | 35 | ||||||||||
| 48 | Освещение-1 СБШ-250МН-1 ЭКГ 10УС-1 |
1,652 | 103,6 | 4,6 | 0,89 | 0,4 | - | 6,7 | 35 | ||||||||||
| 49 | 2СБШ200-1 ЭКГ 4,6Б-2 |
1,070 | 75,6 | 3 | 1,24 | 0,4 | - | 6,7 | 35 | ||||||||||
| 50 | ЭКГ 12,5 -1 | 0,677 | 87,6 | 3,3 | 1,94 | 0,4 | - | 6,7 | 35 | ||||||||||
| 51 | ЭКГ 12,5 -1 | 0,865 | 87,6 | 4,3 | 1,94 | 0,4 | - | 6,7 | 35 | ||||||||||
| 52 | ЭКГ 12,5 -1 | 0,44 | 87,6 | 2,2 | 1,94 | 0,4 | - | 6,7 | 35 | ||||||||||
| 62 | СБШ-250МН-1 2СБШ200-1 |
1,96 | 76,8 | 4 | 0,89 | 0,4 | - | 6,7 | 35 | ||||||||||
| 63 | Землесос-2 | 0,488 | 92 | 2,5 | 1,94 | 0,4 | - | 6,7 | 35 | ||||||||||
| 64 | ЭКГ 12,5 -1 | 2 | 87,6 | 4,7 | 0,89 | 0,4 | - | 6,7 | 35 | ||||||||||
| 65 | СБШ-250МН-2 Освещение-1 |
1,758 | 80,6 | 5 | 1,24 | 0,4 | - | 6,7 | 35 | ||||||||||
| 66 | ЭКГ 8И-2 | 1,617 | 103,2 | 4,5 | 0,89 | 0,4 | - | 6,7 | 35 | ||||||||||
| 67 | ЭКГ 10УС-1 ЭКГ 8И-1 Заб.конвейер-1 |
1,319 | 122,5 | 4,4 | 0,84 | 0,4 | - | 6,7 | 35 | ||||||||||
| 72 | 2СБШ200-1 СБШ-250МН-1 Освещение-1 |
1,217 | 80,6 | 3,6 | 1,24 | 0,4 | - | 6,7 | 35 | ||||||||||
| 73 | ЭКГ 12,5 -1 | 0,813 | 87,6 | 2,9 | 1,24 | 0,4 | - | 6,7 | 35 | ||||||||||
| 74 | 2СБШ200-1 Освещение-1 ЭКГ 4,6Б-2 |
1,164 | 73,3 | 3,1 | 1,24 | 0,4 | - | 6,7 | 35 | ||||||||||
| 83 | ЭКГ 10УС-2 Заб.конвейер-1 Освещение-2 |
1,1 | 132,2 | 3,9 | 0,89 | 0,4 | - | 6,7 | 35 | ||||||||||
| 84 | ЭКГ 10УС-2 | 1,088 | 122,6 | 3,6 | 0,89 | 0,4 | - | 6,7 | 35 | ||||||||||
| 85 | 1СБУ125-1 Освещение-1 |
0,834 | 76 | 0,3 | 1,92 | 0,4 | - | 6,7 | 35 | ||||||||||
2.4.6 Сводная таблица выбранных кабельных ЛЭП
Таблица 4
| Наименование оборудования | Iр , А | ∆U, % | Марка кабеля | сечение S, мм2 |
Iдоп , А | ℓ, км | ro | хo |
| Выше 1000В | ||||||||
| ЭКГ-8И | 51,6 | 0,22 | КГЭ | (3×25+1×10) | 90 | 0,2 | 0,74 | 0,091 |
| ЭКГ-12,5 | 87,6 | 0,3 | КГЭ | (3×35+1×10) | 110 | 0,2 | 0,74 | 0,091 |
| ЭКГ 10УС | 61,5 | 0,26 | КГЭ | (3×25+1×10) | 90 | 0,2 | 0,74 | 0,091 |
| ЭШ 10/70 | 91,7 | 0,2 | КГЭ | (3×35+1×10) | 110 | 0,2 | 0,52 | 0,087 |
| ЭКГ 4,6Б | 18,6 | 0,2 | КГЭ | (3×10+1×6) | 55 | 0,2 | 1,84 | 0,12 |
| Водоотлив | 45,5 | 0,25 | АБГ | (3×25+1×10) | 90 | 0,1 | 1,94 | 0,102 |
| Землесос | 46 | 0,25 | АБГ | (3×25+1×10) | 90 | 0,1 | 1,94 | 0,102 |
| Ниже 1000В | ||||||||
| СБШ-250МН | 281 | 3,1 | КГЭ | 2(3×70+1×25) | 200 | 0,15 | 0,37 | 0,0625 |
| 2СБШ 200 | 233 | 3,2 | КГЭ | 2(3×50+1×16) | 155 | 0,15 | 0,52 | 0,0637 |
| 1СБУ-125 | 45,1 | 2,2 | КГЭ | (3×25+1×10) | 105 | 0,15 | 0,74 | 0,0662 |
| Заб.ковейер | 99,2 | 3,2 | КГЭ | (3×50+1×16) | 15 | 0,1 | 0,74 | 0,0662 |
| Промплощадка | 314 | 4,2 | ААБ | (3×150+1×50) | 330 | 0,3 | 0,122 | 0,0596 |
| Освещение | 51,7 | 0,2 | ГРШ | (3×16+1×10) | 60 | 0,01 | 5,17 | 0,095 |
2.5 Расчет сопротивлений схемы замещения
Задаёмся базисными мощностью и напряжением
Sб=100 МВА;
Uб1 =115 кВ; Uб2 =6,3 кВ; Uб3 =0,4 кВ
Іб1
=
; Іб2
=
;
Определяем сопротивление элементов схемы замещения, приведённые к базисной единице.
1)х* бАС-120
= х0
ℓ![]()
r* бАС-120
= r0
ℓ![]()
2)х* бт.ГПП
=![]()
3)х* бА-150
= х0
ℓ![]()
r * бА-150
= r 0
ℓ![]()
4)х* бА-35
= х0
ℓ![]()
r * бА-35
= r 0
ℓ![]()
5)х* бА-35ПКТП
= х0
ℓ![]()
r * бА-35ПКТП
= r 0
ℓ![]()
6)х* бА-35КРП
= х0
ℓ![]()
r * б А-35КРП
= r 0
ℓ![]()
7)х* бКГЭ(3х25+1х10)
= х0
ℓ![]()
r * б КГЭ(3х25+1х10)
= r 0
ℓ![]()
8)х* бтПКТП)
= 
r * бтПКТП
= ![]()
9)х* бКГЭ(3х70+1х25)
= х0
ℓ![]()
r * б КГЭ(3х70+1х25)
= r 0
ℓ![]()
10)х*СД
= х*
, где х*
= 0,2 для СД и АД ([1]с.193)
11)х*АД
= х*
![]()
1.Расчет токов к.з. в точке К1
1.1.Расчет токов к.з. в точке К1 от системы
1.1.1. Задаемся базисными напряжениями и мощностью
Sб=100 МВА;
Uб1 =115 кВ; Uб2 =6,3 кВ;
Іб1
=
; Іб2
=
;
1.1.2. Определяем результирующее сопротивление точки К1


Проверим отношение
![]()
,
то активным сопротивлением пренебречь нельзя, активное сопротивление необходимо учитывать, следовательно определяем полное сопротивление в точке К1
z* бК1
=![]()
1.1.3. Определяем периодическую слагающую токов к.з.
ІК1
”
= ![]()
іу
=![]()
kу =1 – ударный коэффициент ([8], с.228 рис.6,2)
Действующее значение ударного тока
Іу = ![]()
Мощность к.з.
![]()
1.2. Расчет токов к.з. в точке К1 от СД
1.2.1. Определяем результирующее сопротивление точки К1 от СД
х*СДК1
=(х*СД
+ х* бА-35+
х* бКГЭ(3х25+1х10)
+х* бт.ГПП
/2+х* бА-150/2
)*
=![]()
1.2.2. Определяем для расчета тока к.з. от Сд кратность тока в ветви к.з.
І* t =0 =3,35 І* t =0,2 =2,5 І* t =∞ =2,25 ([1], с.192 рис.9,6)
Определяем номинальный ток СД приведённый к напряжению 115 кВ.
ІСД(110)
=![]()
Токи и мощность к.з. в абсолютных единицах для различных моментов времени определяется путём умножения найденной кратности токов к.з. на номинальный ток и мощность СД соответственно.
ІСД t =0 = І* t =0 ∙ ІСД(115) =3,35*0,003=0,01 кА
ІСД t =0,2 = І* t =0,2 ∙ ІСД(115) =2,5*0,003=0,0075 кА
ІСД t =∞ = І* t =∞ ∙ ІСД(115) =2,25*0,003=0,0675 кА
SСД t =0 = √3Uб1 ∙ ІСД t =0 =√3*115*0,1=1,99МВА
SСД t =0,2 = √3Uб1 ∙ ІСД t =0,2 =√3*115*0,0075=1,49МВА
SСД t =∞ = √3Uб1 ∙ ІСД t =∞ =√3*115*0,00675=1,34МВА
іуСДК1 =√2ky ІСД t =0 =√2*1,8*0,01=0,025 кА
ІуСДК1
= ІСД
t
=0
Составляем сводную таблицу 5 расчётов для точки К1
| Точки к.з | z*б, х*СД | St =0 | St =0,2 | St =∞ | Іt =0 | Іt =0,2 | Іt = ∞ | іу | Іу |
| от системы | 0,08 | 1095,5 | 1095,5 | 1095,5 | 5,5 | 5,5 | 5,5 | 7,7 | 5,5 |
| от СД | 0,319 | 1,99 | 1,49 | 1,34 | 0,01 | 0,0075 | 0,0067 | 0,025 | 0,015 |
| Итого | 1097,49 | 1096,99 | 1096,84 | 5,51 | 5,5075 | 5,5067 | 7,725 | 5,515 |
2.Расчет токов к.з. в точке К2
2.1.Расчет токов к.з. в точке К2 от системы
2.1.1. Задаемся базисными напряжениями и мощностью
Sб=100 МВА;
Uб1 =6,3 кВ;
Іб1
=
;
2.1.2. Определяем результирующее сопротивление точки К2


Проверим отношение
![]()
,то активным сопротивлением можно пренебречь
1.1.3. Определяем периодическую слагающую токов к.з.
ІК2
”
= ![]()
іу
=![]()
Действующее значение ударного тока
Іу = ![]()
Мощность к.з.
![]()
2.2. Расчет токов к.з. в точке К2 от СД
2.2.1. Определяем результирующее сопротивление точки К2 от СД
х*СДК2
=(х*СД
+ х* бА-35+
х* бКГЭ(3х25+1х10)
+х* бА-150/2
)*
=![]()
1.2.2. Определяем для расчета тока к.з. от СД кратность тока в ветви к.з.
І* t =0 =3,35 І* t =0,2 =2,5 І* t =∞ =2,25 ([1], с.192 рис.9,6)
Определяем номинальный ток СД приведённый к напряжению 6,3 кВ.
ІСД(6,3)
=![]()
Токи и мощность к.з. в абсолютных единицах для различных моментов времени определяется путём умножения найденной кратности токов к.з. на номинальный ток и мощность СД соответственно.
ІСД t =0 = І* t =0 ∙ ІСД(6,3) =3,35*0,05=0,01 кА
ІСД t =0,2 = І* t =0,2 ∙ ІСД(6,3) =2,5*0,05=0,0075 кА
ІСД t =∞ = І* t =∞ ∙ ІСД(6,3) =2,25*0,05=0,0675 кА
SСД t =0 = √3Uб1 ∙ ІСД t =0 =√3*6,3*0,1=0,41МВА
SСД t =0,2 = √3Uб1 ∙ ІСД t =0,2 =√3*6,3*0,0075=0,08МВА
SСД t =∞ = √3Uб1 ∙ ІСД t =∞ =√3*6,3*0,00675=0,073МВА
іуСДК2 =√2ky ІСД t =0 =√2*1,8*0,01=0,025 кА
ІуСДК2
= ІСД
t
=0
Составляем сводную таблицу 6 расчётов для точки К 2
| Точки к.з | z*б, х*СД | St =0 | St =0,2 | St =∞ | Іt =0 | Іt =0,2 | Іt = ∞ | іу | Іу |
| от системы | 0,605 | 247 | 247 | 247 | 15,1 | 15,1 | 15,1 | 38,4 | 22,05 |
| от СД | 0,285 | 0,41 | 0,08 | 0,073 | 0,01 | 0,0075 | 0,0067 | 0,025 | 0,015 |
| Итого | 247,41 | 247,08 | 247,073 | 15,11 | 15,1075 | 15,1067 | 38,425 | 22,065 |
3.Расчет токов к.з. в точке К3
3.1.Расчет токов к.з. в точке К3 от системы
3.1.1. Задаемся базисными напряжениями и мощностью
Sб=100 МВА;
Uб1 =6,3 кВ;
Іб1
=
;
3.1.2. Определяем результирующее сопротивление точки К3


Проверим отношение

то активным сопротивлением пренебречь нельзя, активное сопротивление необходимо учитывать, следовательно определяем полное сопротивление в точке К3
z* бК3
=![]()
3.1.3. Определяем периодическую слагающую токов к.з.
ІК3
”
= ![]()
іу
=![]()
kу =1,3 – ударный коэффициент ([8], с.228 рис.6,2)
Действующее значение ударного тока
Іу = ![]()
Мощность к.з.
![]()
3.2. Расчет токов к.з. в точке К3 от СД
3.2.1. Определяем результирующее сопротивление точки К2 от СД
х*СДК3
=(х*СД
+ х* бА-35
+х* бКГЭ(3х25+1х10
)*
=![]()
3.2.2. Определяем для расчета тока к.з. от СД кратность тока в ветви к.з.
І* t =0 =3,8 І* t =0,2 =2,7 І* t =∞ =2,35 ([1], с.192 рис.9,6)
Определяем номинальный ток СД приведённый к напряжению 6,3 кВ.
ІСД(6,3)
=![]()
Токи и мощность к.з. в абсолютных единицах для различных моментов времени определяется путём умножения найденной кратности токов к.з. на номинальный ток и мощность СД соответственно.
ІСД t =0 = І* t =0 ∙ ІСД(6,3) =3,8*0,05=0,19 кА
ІСД t =0,2 = І* t =0,2 ∙ ІСД(6,3) =2,7*0,05=0,135 кА
ІСД t =∞ = І* t =∞ ∙ ІСД(6,3) =2,35*0,05=0,1175 кА
SСД t =0 = √3Uб1 ∙ ІСД t =0 =√3*6,3*0,19=2,07МВА
SСД t =0,2 = √3Uб1 ∙ ІСД t =0,2 =√3*6,3*0,135=1,47МВА
SСД t =∞ = √3Uб1 ∙ ІСД t =∞ =√3*6,3*0,1175=1,28МВА
іуСДК3 =√2ky ІСД t =0 =√2*1,8*0,19=0,59 кА
ІуСДК3
= ІСД
t
=0
Составляем сводную таблицу 7 расчётов для точки К 3
| Точки к.з | z*б, х*СД | St =0 | St =0,2 | St =∞ | Іt =0 | Іt =0,2 | Іt = ∞ | іу | Іу |
| от системы | 2,055 | 45,4 | 45,4 | 45,4 | 4,16 | 4,16 | 4,16 | 14,1 | 4,5 |
| от СД | 0,27 | 2,07 | 1,47 | 1,28 | 0,19 | 0,135 | 0,1175 | 0,59 | 0,28 |
| Итого | 47,47 | 46,87 | 46,68 | 4,35 | 4,295 | 4,2775 | 14,69 | 4,78 |
4.Расчет токов к.з. в точке К4
4.1.Расчет токов к.з. в точке К4 от системы
4.1.1. Задаемся базисными напряжениями и мощностью
Sб=100 МВА;
Uб1 =6,3 кВ;
Іб1
=
;
4.1.2. Определяем результирующее сопротивление точки К4


Проверим отношение
,
то активным сопротивлением пренебречь нельзя, активное сопротивление необходимо учитывать, следовательно определяем полное сопротивление в точке К4
z* бК4
=![]()
4.1.3. Определяем периодическую слагающую токов к.з.
ІК4
”
= ![]()
іу
=![]()
kу =1,27 – ударный коэффициент ([8], с.228 рис.6,2)
Действующее значение ударного тока
Іу = ![]()
Мощность к.з.
![]()
4.2. Расчет токов к.з. в точке К4 от СД
4.2.1. Определяем результирующее сопротивление точки К4 от СД
х*СДК4
=(х*СД
+ х* бКГЭ(3х25+1х10
)*
=![]()
4.2.2. Определяем для расчета тока к.з. от СД кратность тока в ветви к.з.
І* t =0 =3,8 І* t =0,2 =2,7 І* t =∞ =2,35 ([1], с.192 рис.9,6)
Определяем номинальный ток СД приведённый к напряжению 6,3 кВ.
ІСД(6,3)
=![]()
Токи и мощность к.з. в абсолютных единицах для различных моментов времени определяется путём умножения найденной кратности токов к.з. на номинальный ток и мощность СД соответственно.
ІСД t =0 = І* t =0 ∙ ІСД(6,3) =3,8*0,05=0,19 кА
ІСД t =0,2 = І* t =0,2 ∙ ІСД(6,3) =2,7*0,05=0,135 кА
ІСД t =∞ = І* t =∞ ∙ ІСД(6,3) =2,35*0,05=0,1175 кА
SСД t =0 = √3Uб1 ∙ ІСД t =0 =√3*6,3*0,19=2,07МВА
SСД t =0,2 = √3Uб1 ∙ ІСД t =0,2 =√3*6,3*0,135=1,47МВА
SСД t =∞ = √3Uб1 ∙ ІСД t =∞ =√3*6,3*0,1175=1,28МВА
іуСДК4 =√2ky ІСД t =0 =√2*1,8*0,19=0,59 кА
ІуСДК4
= ІСД
t
=0
Составляем сводную таблицу 8 расчётов для точки К 4
| Точки к.з | z*б, х*СД | St =0 | St =0,2 | St =∞ | Іt =0 | Іt =0,2 | Іt = ∞ | іу | Іу |
| от системы | 8,3 | 12 | 12 | 12 | 1,1 | 1,1 | 1,1 | 2,4 | 1,18 |
| от СД | 0,24 | 2,07 | 1,47 | 1,28 | 0,19 | 0,135 | 0,1175 | 0,59 | 0,28 |
| Итого | 14,07 | 13,47 | 13,28 | 1,29 | 1,235 | 1,2175 | 2,99 | 1,46 |
5.Расчет токов к.з. в точке К5
5.1.Расчет токов к.з. в точке К5 от системы
5.1.1. Задаемся базисными напряжениями и мощностью
Sб=100 МВА;
Uб1 =6,3 кВ;
Іб1
=
;
5.1.2. Определяем результирующее сопротивление точки К5


Проверим отношение
,
то активным сопротивлением пренебречь нельзя, активное сопротивление необходимо учитывать, следовательно определяем полное сопротивление в точке К5
z* бК5
=![]()
5.1.3. Определяем периодическую слагающую токов к.з.
ІК5
”
= ![]()
іу
=![]()
kу =1,69 – ударный коэффициент ([8], с.228 рис.6,2)
Действующее значение ударного тока
Іу = ![]()
Мощность к.з.
![]()
Составляем сводную таблицу 9 расчётов для точки К 5
| Точки к.з | z*б, х*СД | St =0 | St =0,2 | St =∞ | Іt =0 | Іt =0,2 | Іt = ∞ | іу | Іу |
| от системы | 5,48 | 17,4 | 17,4 | 17,4 | 1,6 | 1,6 | 1,6 | 2,9 | 1,86 |
6.Расчет токов к.з. в точке К6
6.1.Расчет токов к.з. в точке К6 от системы
6.1.1. Задаемся базисными напряжениями и мощностью
Sб=100 МВА;
Uб1 =6,3 кВ;
Іб1
=
;
6.1.2. Определяем результирующее сопротивление точки К6
![]()

Проверим отношение
,
то активным сопротивлением пренебречь нельзя, активное сопротивление необходимо учитывать, следовательно определяем полное сопротивление в точке К6
z* бК6
=![]()
6.1.3. Определяем периодическую слагающую токов к.з.
ІК6
”
= ![]()
іу
=![]()
kу =0,4 – ударный коэффициент ([8], с.228 рис.6,2)
Действующее значение ударного тока
Іу = ![]()
Мощность к.з.
![]()
Составляем сводную таблицу 10 расчётов для точки К 6
| Точки к.з | z*б, х*СД | St =0 | St =0,2 | St =∞ | Іt =0 | Іt =0,2 | Іt = ∞ | іу | Іу |
| от системы | 4,8 | 20,7 | 20,7 | 20,7 | 1,9 | 1,9 | 1,9 | 1,07 | 2,49 |
2.5.4.Расчет т.к.з. ниже 1000 В
1.Расчет токов к.з. в точке К7
1.1.Расчет токов к.з. в точке К7 от системы
1.1.2Найдем сопротивление системы
![]()
Выразим все величины сопротивлений в мОм и приведем их к напряжению 400В
Сопротивление трансформатора ТДН-10000/110-6
![]()
![]()
Сопротивление трансформатора ТМ 400/0,4
![]()
![]()
Сопротивление ВЛ АС-120
![]()
![]()
Сопротивление ВЛ А-150
![]()
![]()
Сопротивление ВЛ А-35
![]()
![]()
Сопротивление КЛ КГЭ (3х70+1х50)
![]()
![]()
1.1.3 Определим результирующее сопротивление цепи к.з. точки К7


Полное сопротивление
![]()
Ток к.з. в точке К7
![]()
Определяем ударный ток к.з. без учета АД двигателя
![]()
ІуК7
= ![]()
Ударный ток с учётом АД при номинальном токе двигателя.
![]()
Составляем сводную таблицу 11 расчётов для точки К 7
| Т к.з | zК7, мОм | Ік.з. , кА | іу, кА | Іу ,кА |
| от системы | 156,4 | 1,47 | 6,4 | 2,37 |
2.6 Выбор основного электрооборудования
2.6.1. Выбор шин
Выбор шин на стороне 110 кВ
Сечение шин выбираем по таблицам токовых нагрузок. При этом допустимый ток нагрузки
![]()
![]()
АС 2,5/4,2, d=6,9 мм, Iдоп =142 А ([14], с.624, табл. 3,3)
Фазы расположены горизонтальны с расположением между фазами 300 см.
Проверка по условиям коронирования

Напряженность электрического поля

Условие проверки
![]()
![]()
![]()
Таким образом, провод АС 2,5/4,2 по условиям короны проходит.
Токоведущие части от выводов 110 кВ блочного трансформатора до сборных шин выполняем гибкими проводами.
Сечение выбираем по экономической плотности тока JЭ =1А/мм2
Принимаем два провода в фазе АС 2,5/4 наружный диаметр 6,9 мм2 допустимый ток 284 А.
![]()
Проверку на термическое действие тока не производим т.к. шины выполнены голыми проводами на открытом воздухе.
Выбор шин на стороне 6 кВ
Выбираем по расчетному току шины алюминиевые размером Iр =495А, Iном =740А 50×6 мм2
Момент сопротивления шин
![]()
Расчетное напряжение в металле шин, согласно
![]()
Так как
, то шины с
динамически устойчивы
2.6.2 Выбор разъединителей, отделителей, короткозамыкателей, выключателей нагрузки
Выбор выключателей нагрузки на 110 кВ
| Расчетные данные | Справочные данные | Выбранное оборудование |
| Uр =110 kB | Uр =110 kB | ВМК-110В-2/5 ([9],табл.4,19) |
| Iном =105А | Iном =2000А | |
| іу=7,7кА | іу=70кА | |
| It=0 =5,5кА | It=0 =2,7кА | |
| Sот =1097,5МВа | Sот =5000МВа |
Выбор разъединителя на 110 кВ
| Расчетные данные | Справочные данные | Выбранное оборудование |
| Uр =110 kB | Uр =110 kB | РНД(З)-110/630Т1 ([4],т.2,с.187,табл.31,5) |
| Iном =105А | Iном =690А | |
| іу=7,7кА | іу=100кА | |
| It =∞ =5,5075кА | It =∞ =40кА |
Выбор отделителя на 110 кВ
| Расчетные данные | Справочные данные | Выбранное оборудование |
| Uр =110 kB | Uр =110 kB | ОД-110/1000У1 ([4],т.2,с.192,табл.31,8) |
| Iном =105А | Iном =1000А | |
| іу=7,7кА | іу=31,5кА | |
| It =∞ =5,5075кА | It =∞ =80кА |
Выбор короткозамыкателя на 110 кВ
| Расчетные данные | Справочные данные | Выбранное оборудование |
| Uр =110 kB | Uр =110 kB | КЗ-110У1 ([4],т.2,с.192,табл.31,8) |
| іу=7,7кА | іу=51кА | |
| It =∞ =5,5075кА | It =∞ =20кА |
Выбор заземлителя на 110 кВ
| Расчетные данные | Справочные данные | Выбранное оборудование |
| Uр =110 kB | Uр =110 kB | ЗОН-110М(У)(Т)1(11)У1 ([4],т.2,с.192,табл.31,8) |
| Iном =105А | Iном =400А | |
| іу=7,7кА | іу=16кА | |
| It =∞ =5,5075кА | It =∞ =6,3кА |
2.6.3 Выбор разрядников
Выбор разрядника на 110 кВ
К установке принимаем разрядник вентильный стационарный РВС-110 ([4],т.2,с.224,табл.31,6) со следующей технической характеристикой:
| 1.Номинальное напряжение разрядника, кВ | 220 |
| 2. Наибольшее допустимое напряжение на разряднике, кВ | 20 |
3.Пробивное напряжение разрядника при частоте 50 Гц кВ не более не менее |
400 500 |
| 4.Импульсное пробивное напряжение разрядника при предразрядном времени 2-10сек, мкс | 530 |
Выбор разрядника на 6 кВ
| Расчетные данные | Справочные данные | Выбранное оборудование |
| Uр =6kB | Uр =6kB | РВП-6 ([9], с.166,табл.4,33) |
| Uмакс =7,2А | U=7,6А |
2.6.4 Выбор измерительных трансформаторов тока и напряжения
Выбор измерительных трансформаторов напряжения на 110 кВ
| Расчетные данные | Справочные данные | Выбранное оборудование |
| Uр =110 kB | Uр =110 kB | ЗНОГ-110-7993 ([4],т.2,с.217,табл.31,13) |
| U2 =100В | ||
| Smax =2000ВА |
Выбор измерительных трансформаторов тока на 110 кВ
![]()

| Расчетные данные | Справочные данные | Выбранное оборудование |
| Uр =110 kB | Uр =110 kB | ТФЗМ-110Б-1У1 ([4],т.2,с.205,табл.31,10) |
| Iном =105А | Iном =400А | |
| Кд..у. =13,6 | Кд..у. =110 | |
| Кт..у. =2,75 | Кт..у. =34,6 |
Выбор измерительных трансформаторов тока на 6 кВ
![]()

| Расчетные данные | Справочные данные | Выбранное оборудование |
| Uр =110 kB | Uр =110 kB | ТПШЛ-10(Т) ([9], с.158,табл.IV.4.26) |
| Iном =495А | Iном =2000А | |
| Кд..у. =13,5 | Кд..у. =не ограничен | |
| Кт..у. =1,9 | Кт..у. =70 |
Выбор измерительных трансформаторов напряжения на 6 кВ
| Расчетные данные | Справочные данные | Выбранное оборудование |
| Uр =6 kB | Uр =6 kB | НТМК – 6 – У4 ([4],т.2,с.218,табл.31,13) |
| U2 =100В | ||
| Smax =400ВА |
2.6.5Выбор предохранителей
Выбор предохранителей на 6 кВ
| Расчетные данные | Справочные данные | Выбранное оборудование |
| Uр =6 kB | Uр =6kB | ПК-6 ([2], с.99,табл.4,1) |
| Iном =145А | Iном =150А | |
| Іоткл=1,2*Ік.з.=18,12 кА | Іоткл=20 кА |
2.6.6 Выбор оборудования ниже 1000 В
Выбор магнитного пускателя к Д1
| Расчетные данные | Справочные данные | Выбранное оборудование |
| Uр =380B | Uр =380B | ПАЕ-621 ([2], с.83,табл.3,4) |
| Iном =127,2А | Iном =140А | |
| Pном =75кВт | Pмакс =75кВт |
Выбор магнитного пускателя к Д2
| Расчетные данные | Справочные данные | Выбранное оборудование |
| Uр =380B | Uр =380B | ПМЕ-221 ([2], с.83,табл.3,4) |
| Iном =18,8А | Iном =23А | |
| Pном =10кВт | Pмакс =10кВт |
Выбор магнитного пускателя к Д3
| Расчетные данные | Справочные данные | Выбранное оборудование |
| Uр =380B | Uр =380B | ПАЕ-621 ([2], с.183,табл.3,4) |
| Iном =76,2А | Iном =106А | |
| Pном =32кВт | Pмакс =55кВт |
Выбор автоматического выключателя для Д4
| Расчетные данные | Справочные данные | Выбранное оборудование |
| Uр =380B | Uр =380B | А 37 35 Б ([13], с.156,табл.6,33) |
| Iном =76,2А | Iном =400А | |
| Iоткл = Iк.з. *1,2=1764А | Iоткл =40000А | |
| Iуст = Iн *6,5=2242,5А | Iуст =2500А | |
| кч = Iк.з / Iуст =1,5 | кч = Iк.з / Iуст =1,42 |
Выбор контакторов для Д4
| Расчетные данные | Справочные данные | Выбранное оборудование |
| Uр =380B | Uр =380B | КТ 60 43АР ([1], с.62,табл.3,9) |
| Iном =245А | Iном =400А | |
| Iоткл =1764А | Iоткл =4800А |
Выбор автоматического выключателя для 3х двигателей
| Расчетные данные | Справочные данные | Выбранное оборудование |
| Uр =380B | Uр =380B | АВ-315Р ([1], с.53,табл.3,8) |
| Iном =222,2А | Iном =315А | |
| Iоткл = Iк.з. *1,2=1764А | Iоткл =20000А | |
| Iуст = Iн *6,5=921А | Iуст =2400А | |
| кч = Iк.з / Iуст =1,5 | кч = Iк.з / Iуст =1,32 |
Выбор автоматического выключателя для 4х двигателей
| Расчетные данные | Справочные данные | Выбранное оборудование |
| Uр =380B | Uр =500B | АВМ-10Н ([7], с.95,табл.6,3) |
| Iном =567,2А | Iном =1000А | |
| Iоткл = Iк.з. *1,2=1764А | Iоткл =40000А | |
| Iуст = Iн *6,5=2464,7А | Iуст =3000А | |
| кч = Iк.з / Iуст =1,5 | кч = Iк.з / Iуст =1,45 |
2.6.7 Выбор КРУ подстанций
Выбор КРУ для ВЛ питающей РУ
| Расчетные данные | Справочные данные | Выбранное оборудование |
| Uр =6 kB | Uр =6 kB | КРУ2-10-20УЗ ([7], с.199,табл.6,55) |
| Iном =495А | Iном =630А | |
| іу=18,4кА | іу=52кА | |
| It =∞ =15,1кА | It =∞ =20кА |
Выбор КРУ для ВЛ А-35
| Расчетные данные | Справочные данные | Выбранное оборудование |
| Uр =6 kB | Uр =6 kB | К-ХІІІ 80 ([7], с.167,табл.5,1) |
| Iном =132А | Iном =630А | |
| іу=38,4кА | іу=52кА | |
| It =∞ =15,1кА | It =∞ =20кА |
Выбор ячейки ввода
| Расчетные данные | Справочные данные | Выбранное оборудование |
| Uр =6 kB | Uр =6 kB | К-37 ([7], с.196,табл.6,54) |
| Iном =96,2А | Iном =2000А | |
| іу=38,4кА | іу=52кА | |
| It =∞ =15,1кА | It =∞ =20кА |
Выбор ячейки собственных нужд
| Расчетные данные | Справочные данные | Выбранное оборудование |
| Uр =6 kB | Uр =6 kB | К-ХІІ ([14], с.554,табл.6,3) Трансформатор ТМА-63/6-10 |
| Iном =962,2А | Iном =1000А | |
| іу=38,4кА | іу=52кА | |
| It =∞ =15,1кА | It =∞ =20кА |
Выбор ячеек КРУН для установки на РУ
Выбор ячейки ввода
| Расчетные данные | Справочные данные | Выбранное оборудование |
| Uр =6 kB | Uр =6 kB | К-33М ([7], с.196,табл.6,54) |
| Iном =495А | Iном =2000А | |
| іу=14,7кА | іу=80кА | |
| It =∞ =4,27кА | It =∞ =31,5кА |
Отходящая ячейка КРУН
| Расчетные данные | Справочные данные | Выбранное оборудование |
| Uр =6 kB | Uр =6 kB | КРУН-6(10)Л ([7], с.197,табл.6,54) |
| Iном =140А | Iном =630А | |
| іу=14,7кА | іу=52кА | |
| It =∞ =4,27кА | It =∞ =20кА |
Выбор СМВ
| Расчетные данные | Справочные данные | Выбранное оборудование |
| Uр =6 kB | Uр =6 kB | К-ХІІІ серии 7Н и 8Н ([14], с.562,табл.6,5) |
| Iном =140А | Iном =600А | |
| іу=14,7кА | іу=52кА | |
| It =∞ =4,27кА | It =∞ =20кА |
Выбор СМВ для установки на ГПП
| Расчетные данные | Справочные данные | Выбранное оборудование |
| Uр =6 kB | Uр =6 kB | К-ХІІ серии 120 ([14], с.554,табл.6,3) |
| Iном =962А | Iном =1000А | |
| іу=15,1кА | іу=20кА | |
| It =∞ =38,4кА | It =∞ =52кА |
2.6.8 Выбор ПП и ПКТП
Выбор приключательного пункта КРУПП
| Расчетные данные | Справочные данные | Выбранное оборудование |
| Uр =6 kB | Uр =6 kB | КРУПП-1-6/630 ХІІ1 ([7], с.188) |
| Iном =140А | Iном =1000А | |
| іу=2,9кА | іу=51кА | |
| It =∞ =1,6кА | It =∞ =20кА |
Выбор ПКТП
| Расчетные данные | Справочные данные | Выбранное оборудование |
| Uр1 =6 kB | Uном1 =6 kB | ПКТП 6/0,4 ([2], с.186) |
| Uр2 =0,4 kB | Uном2 =0,4 kB |
Выбор ЯКНО
| Расчетные данные | Справочные данные | Выбранное оборудование |
| Uр =6 kB | Uр =6 kB | ЯКНО-6 ЭП ([7], с.184) |
| Sоткл =140МВа | Sоткл =150МВа | |
| іу=25кА | іу=52кА | |
| It =∞ =6кА | It =∞ =20кА |
3. Расчет защитного заземления
При расчете карьерной сети заземления определяют основные параметры заземлителей и заземляющих проводов.
Сопротивление защитного заземления
![]()
![]()
где
- допустимое напряжение прикосновения, ![]()
- коэффициент прикосновения, ![]()
- наибольший возможный ток утечки на землю, А
![]()
-общая длина КЛ, ![]()
- общая длина ВЛ, ![]()
Общее сопротивление сети заземления
![]()
где
- сопротивление магистрального провода
- сопротивление заземляющей жилы гибкого кабеля бурового станка
Центральный заземляющий контур выполняется из стальных труб диаметром 5,8 см и длиной 300см, соединенных общим стальным прутом диаметром 1см и длиной 3000см. Трубы и соединительный прут заглублены на расстояние 50см от поверхности земли
Сопротивление одного трубчатого электрода
![]()
где t – расстояние от поверхности земли до середины трубчатого заземлителя
Необходимое число трубчатых электродов заземляющего контура
![]()
Сопротивление растеканию соединительного стального прута
![]()
Общее сопротивление заземляющего контура
![]()
,
-коэффициенты использования труб и соединительного прута.
Общее сопротивление заземления наиболее удаленной установки напряжением 400 В
![]()
что удовлетворяет нормам Правил безопасности
3. Тема задания
КОНТРОЛЬ ЗА ИСПРАВНОСТЬЮ ИЗОЛЯЦИИ ЭЛЕКТРОУСТАНОВОК КАРЬЕРА
Состояние изоляции электроустановок должно соответствовать нормам действующих правил и стандартов.
Контроль за состоянием изоляции производится: измерением сопротивления изоляции мегомметром и с помощью специальных приборов постоянного контроля изоляции.
Измерение сопротивления изоляции
Все электрические установки могут быть включены под напряжение лишь после их осмотра и измерения сопротивления изоляции относительно земли и между фазами. Проверяется изоляция периодически, так как с течением времени она приходит в негодность. В нормальных производственных помещениях на поверхности карьера проверка изоляции электроустановок производится не менее одного раза в год, а проверка изоляции электроустановок, работающих в карьере, если там отсутствует постоянный контроль за ее состоянием, — ежемесячно.
Сопротивление изоляции установок с рабочим напряжением 3—6 кВ измеряется мегомметрами МС-05 или МС-06, М-4100/5, максимальное развиваемое напряжение которых равно 2500 В. Сопротивление изоляции установок с рабочим напряжением 1000 В измеряется мегомметрами М-1101 или М-1102 с рабочим напряжением 500—1000 В.
Постоянный контроль за исправностью изоляции
Этот вид контроля применяют преимущественно в сетях с изолированной нейтралью. Необходимость постоянного контроля обусловливается возможностью повреждения изоляции установок в период между двумя очередными проверками.
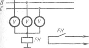
Наиболее простым способом постоянного контроля за исправностью изоляции в сетях 380 В является способ вольтметров, включенных по схеме (рис. 4). Между нулевой точкой вольтметров и землей включается реле напряжения.
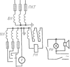
В ЗРУ-6 кВ ГПП и на ЦРП (РП) 6 кВ на каждой секции устанавливается КРУ (КСО) с трансформатором напряжения НТМИ-6, ко вторичным обмоткам которого присоединяют три вольтметра (или один вольтметр с вольтметровым переключателем) и реле напряжения. Замыкающие контакты реле включены в цепь 220 В сигнальных устройств (рис. 5).
Если изоляция всех фаз относительно земли имеет одинаковое сопротивление, то каждый из вольтметров показывает фазное напряжение. Если сопротивление изоляции одной из фаз по отношению к земле резко уменьшается или равно нулю (пробой), вольтметр, подключенный к этой фазе, даст пониженное или нулевое показание, два других вольтметра покажут линейное напряжение. Реле напряжения сработает и своими контактами включит сигнальные лампы и гудок (звонок). Лампы и вольтметры включаются в цепь контроля за исправностью изоляции и должны иметь большое сопротивление, чтобы при их подключении между проводами и землей не ухудшалась изоляция.

Эти системы контроля можно применять только тогда, когда на подстанциях постоянно присутствует обслуживающий персонал, который сможет отключить установку при резком снижении сопротивления изоляции или полном замыкании сети на землю.
В сетях напряжением 380—660 В открытых горных работ для защиты от однофазных замыканий на землю применяют реле контроля изоляции РКЗ-Н51 и устройства автоматического контроля изоляции УАКИ.

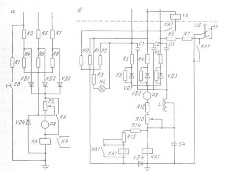
Рис. 5. Схема постоянного контроля за состоянием изоляции в сетях 6 кВ
Реле контроля изоляции РКЗ-Н51 (рис. 6, а) позволяет эксплуатировать сети с постоянным сопротивлением изоляции и обнаруживать нарушение ее
На отдельных участках. Оно состоит из двух частей: выпрямительного моста, подключенного к трем фазам сети через ограничивающие сопротивления R3, R5 и R7, и фильтра напряжения нулевой последовательности, собранного из сопротивлений R3—R8, соединенных в звезду. Ток в катушке реле КА равен сумме токов, протекающих через трехфазный выпрямительный мост и фильтр напряжения нулевой последовательности с вентилем VD4. Трехфазный выпрямительный мост реагирует на общее снижение сопротивления изоляции сети.
Фильтр напряжения нулевой последовательности реагирует на несимметричное снижение сопротивления изоляции. Реле срабатывает от суммарного тока обеих частей схемы при снижении общего сопротивления изоляции ниже критического значения (для сети U=380B, Rкр =1350 Ом). Время срабатывания реле равно 30 мс. Нажатием кнопки SBосуществляется периодический контроль исправности реле.
УАКИ — устройство автоматического контроля изоляции, выпускаемое для установки в сетях 380 и 660 В угольных шахт и карьеров, имеет в основе вентильную схему (рис. 6, б). Фильтр напряжения нулевой последовательности состоит из трех активных сопротивлений (R3, R4, R5)

Рис.6.Устройства защитного отключения в сетях напряжением до 1000 В:
а)-схема реле контроля изоляции РКЗ-Н51;б)-схема устройства автоматического контроля изоляции УАКИ и второй обмотки КА1.11 двухобмоточного реле КА. Магнитные потоки обмоток KA1.1и KA1.11 направлены встречно.
При прикосновении человека к голой токоведущей части электроустановки, находящейся под напряжением, или появлении в сети опасной утечки на землю увеличивается разность магнитных потоков обмоток KA1.1 и KA1.11, в результате чего реле срабатывает. Замыканием кнопки SB проверяется исправность реле. Дроссель Lпредназначен для компенсации емкости в сети.
4. ТБ и охрана окружающей среды
4.1. ТБ при эксплуатации электрооборудования выше 1000 В согласно заданию
Эксплуатацию электроустановок па карьере осуществляет оперативно-технический и ремонтный персонал. В состав оперативно-технического персонала входят: инженерно-технические работники отделов, служб и участков карьера, связанные с обслуживанием и ремонтом электротехнических установок: мастера, дежурные электрослесари подстанций, распределительных пунктов, участков электрической сети, машинисты и их помощники экскаваторов и других горных машин и механизмов и другие работники, непосредственно связанные с обслуживанием электроустановок. К ремонтному персоналу относятся мастера и рабочие электроцеха, выездных бригад, связанные с ремонтом действующих электроустановок.
Все лица оперативно-технического и ремонтного персонала должны пройти курс обучения и сдать экзамены по технике безопасности специальной комиссии, назначенной приказом по карьеру. При удовлетворительной сдаче экзаменов каждому лицу оперативно-технического и ремонтного персонала присваивается соответствующая квалификационная группа по технике безопасности и выдается удостоверение на право обслуживания электротехнических установок.
Объем знаний, требуемый для присуждения том или ином квалификационной группы, указан в правилах и местных инструкциях по безопасности при эксплуатации электроустановок. Все лица, непосредственно обслуживающие электроустановки карьера, начиная с группы II, должны ежегодно проходить проверку знаний правил безопасности и правил оказания нервом помощи, а ИТР отделов, непосредственно не связанные с обслуживанием электроустановок, — один раз в три года.
Оперативно-технический и ремонтный персонал должен строго выполнять все требования ПТЭ н ПТБ при эксплуатации электроустановок потребителей и Единых правил безопасности при разработке месторождений полезных ископаемых открытым способом.
В целях предупреждения электротравматизма необходимы следующие общие мероприятия.
1. Периодический инструктаж и проверка знаний лиц, обслуживающих электроустановки.
2. Проверка защитных заземлений и периодические замеры переходных сопротивлений заземляющей сети.
3. Периодический контроль технического состояния электроустановок и электрооборудования и устранение дефектов.
4. Предупреждение случайных прикосновений к токоведущим частям путем их изоляции, ограждений, различных блокировок, нанесения маркировок, применения отличительной окраски и т. п.
5. Систематический контроль состояния сетей и установок и устранение дефектов изоляции; применение устройств автоматического контроля за состоянием изоляции.
6. Применение индивидуальных защитных средств (штанг, клещей, диэлектрических перчаток, галош, ковриков и т. п.).
7. Применение безопасных напряжений 12—36 В в цепях управления и переносного освещения.
8. Надлежащее состояние технической документации (схемы сетей, коммутаций, заземлений и т. п.) и периодическое внесение происшедших изменений.
Все работы на действующих электроустановках должны производиться с обязательным выполнением организационных и технических мероприятий по технике безопасности.
Действующими называются электроустановки, находящиеся под напряжением, или электроустановки, на которые с помощью коммутационных аппаратов можно подать напряжение.
К организационным мероприятиям по соблюдению Правил безопасности относятся оформление работ нарядом или записью в специальном журнале, допуск к работе, наблюдение во время работы и оформление окончания работ.
Для проведения работ на электроустановках дается письменное распоряжение—наряд или запись в журнале. К техническим мероприятиям по соблюдению Правил безопасности относятся: снятие напряжения с ремонтируемой электроустановки, проверка отсутствия напряжения, ограждение работ, устройство местного заземления (при отсутствии стационарных заземляющих ножей), установка предупредительных плакатов.
Все работы на электроустановках производят с обязательным применением защитных средств (диэлектрических перчаток и бот, изолирующих подставок и штанг, клещей, указателей напряжения и т. п.).
Эти требования являются общими для производства работ на всех электроустановках (подстанции, РУ, воздушные и кабельные линии и электрооборудование горных машин и механизмов). Кроме этих общих мероприятий необходимо строго выполнять специальные правила безопасности, относящиеся конкретно к каждой отдельной установке.
При осмотре воздушных линий следует идти по краю трассы, чтобы в случае обрыва провода не попасть в зону опасных шаговых напряжений.
При обнаружении оборванного провода необходимо, не приближаясь к нему, на расстоянии 8—10 м выставлять предупредительные знаки и сообщить диспетчеру карьера или лицу технадзора о неисправности. Во время грозы или ее приближении все работы на ВЛ должны быть прекращены, а люди удалены за край трассы. При работе на опорах необходимо соблюдать следующие меры: 1) при подъеме на опору и работе на ней обязательно пользоваться предохранительным поясом; 2) работать обязательно на двух когтях; 3) не влезать на угловые опоры и не работать на ней со стороны внутреннего угла линии; 4) не влезать и не работать на той стороне опоры, на которую натягивают провода; 5) не подниматься на опору, не проверив предварительно прочность ее основания.
При осмотре оборудования запрещается снимать ограждения и предупредительные плакаты, входить во взрывные камеры масляных выключателей или устранять обнаруженные неисправности, если для этого надо приблизиться к токоведущим частям. Если при осмотре обнаружена неисправность, угрожающая пожаром, взрывом или несчастным случаем, то дежурный должен немедленно принять зависящие от него меры по предупреждению опасности, затем сообщить об этом энергодиспетчеру карьера.
Работы на токоприемных кольцах экскаваторов можно производить только после отключения приключательного пункта, установки на линейный разъединитель (на концы питающего экскаватор кабеля КШВГ) переносных заземляющих закороток и вывешивания на рукоятки приводов выключателей и разъединителей плакатов «Не включать. Работают люди».
Наиболее часто выполняемые работы в электроустановках карьера — подноска гибких кабелей, находящихся под напряжением, вслед за передвижными механизмами; отсоединение и присоединение этих кабелей к приключательным пунктам.
Подноску гибкого кабеля, находящегося под напряжением выше 1000 В, должен производить обслуживающий персонал данного механизма, имеющий квалификационную группу не ниже П. Работу выполняют в диэлектрических перчатках и ботах с помощью клещей, изготовленных из изоляционного материала. Кабель напряжением до 1000 В следует переносить в диэлектрических перчатках. Недопустима переноска гибкого кабеля на плече или в брезентовых рукавицах. Во время дождя, глубокого снега или грязи переноска кабеля, находящегося под напряжением, запрещается.
Более подробно все требования и мероприятия по безопасному ведению работ в действующих электроустановках изложены в ПТБ по эксплуатации электроустановок потребителей.
4.2 Противопожарные мероприятия
При появлении в электроустановке открытого пламени тушение обычными способами не достигает цели, а зачастую представляет даже значительный вред в связи со следующими опасностями, которые возникают при этом:
- поражение электротоком лиц, производящих тушение, и лиц находящихся вблизи;
- усиление и дальнейшее распространение пожара;
- нанесение значительного ущерба электроустановкам.
При тушении воспламеняющегося и находящегося под напряжением электрооборудования водой последняя, как токопроводящая среда, может создать дополнительный путь тока через человека в землю. При этом увлажнение почвы и людей, производящих тушение пожара, создаёт особо благоприятные условия для поражения электротоком. Тушение водой электроустановки, находящийся под напряжением, не только не способствует его усилению и распространению, создавая дополнительные очаги коротких замыканий.
Поэтому, приступая к тушению пожара электроустановки необходимо предварительно обесточить, отключить от сети.
Тушение отключенной электроустановки водой недопустимо и может быть применено лишь в исключительных случаях с согласия старшего персонала, находящимся на месте пожара.
Пожар в электроустановке следует тушить не электропроводными средствами (сухой песок, порошковые и углекислотные огнетушители).
4.3 Промышленная санитария и охрана окружающей среды
Совершенствование открытого способа разработки осуществляется за счет интенсификации отдельных производственных процессов и применения высокопроизводительного горного и транспортного оборудования, что зачастую сопровождается выделением большего количества пыли в атмосферу.
Для борьбы с пылью применяют следующие методы.
При уборке и погрузке горной массы пылеподавление осуществляется увлажнением и орошением.
При уборке ковшовыми машинами применяется гидрообеспыливание. При применении скреперов, машин с нагребающими лапами и погрузчиков типа КС (в вертикальных стволах) наряду с гидрообеспыливанием необходимо применять специальную систему орошения.
Для подавления пыли при работе погрузочных машин с нагребающими лапами используется система пылеподавления, представляющая собой два эжектора установленных над каждой нагребающей лапой.
Эффективными способами борьбы со взметыванием осевшей пыли являются смывы и орошение водой или связывающими растворами, осуществляемые передвижными поливочными машинами или оросительными установками. Зелёные насаждения задерживают и направляют воздушные потоки.
В проекте предусматривается замкнутое внутриплощадочное водоснабжение технологического оборудования, с применением отстойников. Потери воды восполняются свежей речной водой.
5. Литература
1. Г.Д. Медведев «Электрооборудование и электроснабжение горных предприятий», Москва «Недра», 1988г, с.357
2. Ф.И. Самохин, А.И. Маврицин «Электрооборудование и электроснабжение открытых горных работ», Москва «Недра», 1988г, с.367
3. Ю.Б. Липкин «Электрооборудование промышленных предприятий», Москва «Высшая школа», 1990г, с.363
4. А.А. Федоров «Справочник по электроснабжению и электрооборудованию» т.2, Москва «Энергоатомиздат», 1987г, с.588
5. В.К. Ахлюстин «Электрификация обогатительных фабрик», Москва «Недра», 1973г, с.424
6. Б.А. Князевский, Б.Ю. Липкин «Электрооборудование промышленных предприятий», Москва «Высшая школа», 1986г, с.397
7. В.А. Гольстрем, А.С. Иваненко «Справочник энергетика промышленных предприятий», Киев «Техника», 1977г, с.462
8. Чулков «Электрификация карьеров», Москва «Высшая школа», 1974г, с.376
9. И.И. Токарчук «Справочник энергетика обогатительных и окомковательных фабрик», Москва «Энергоатомиздат» 1987г, с.590
10. А.Д. Смирнов, К.М. Антипов «Справочная книжка энергетика», Москва «Энергоатомиздат» 1984г, с.440
11. А.П. Сухоручкин «Электрооборудование обогатительных фабрик», Москва «Недра» 1989г, с.190
12. Правила пожарной безопасности в Украине, Киев «Укрархбудинформ», 1995г, с.195
13. В.А. Голубев «Справочник энергетика карьера», Москва «Недра» 1986г, с.420
14. Рожкова, Козулин «Эл. оборудование станций, подстанций» «Недра»1987г, с.630
Похожие рефераты:
Культура и образование в Индии
Основные принципы воздействия музыки на человека
Музыкальная культура древней Индии
Анализ перевода национально-специфических реалий Романа Хелен Филдинг "Дневник Бриджит Джонс"