| Скачать .docx | Скачать .pdf |
Реферат: Разработка передатчика для радиовещания в синхронной сети 2
Министерство Российской Федерации по связи и информатизации
Кафедра ППУ
Курсовой проект
по курсу Радиопередающие устройства
«Разработка передатчика для радиовещания в синхронной сети»
Выполнил:
ст-т гр Р-12
Нагорный А.В.
Проверил:
Рыбочкин В.Е.
Новосибирск 2003
Содержание
1.Введение………………….………………………………………..……..стр. 2
2.Разработка структурной схемы передатчика………………..…….стр. 3
3.Расчет выходного каскада………………………………………..……стр. 4
3.1.Расчет в пиковой точке
3.1.1.Расчет анодной цепи
3.1.2.Расчет цепи управляющей и экранирующей сеток
3.2.Расчет в телефонной точке
3.3.Расчет генератора УМК на ЭВМ
4.Расчет предвыходного каскада……………………………..……....…стр. 9
4.1.1.Расчет коллекторной цепи в максимальном режиме
4.1.2.Расчет базовой цепи в максимальном режиме
5.Расчет предварительного каскадов в максимальном режиме……стр.12
5.1.Расчет коллекторной цепи в максимальном режиме
5.2.Расчет базовой цепи
6.Расчет промышленного КПД…………………………………………стр.15
7.Расчет себестоимости часа эксплуатации передатчика………..стр. 16
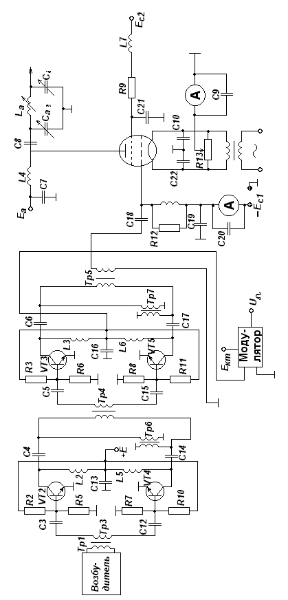
Структурная схема передатчика…...…………………………..…….стр. 17
Принципиальная схема передатчика…...…..…………………..…….стр. 18
Список используемой литературы…………………………………….стр. 19
1 Введение
Для повышения эффективности работы передатчиков и улучшение слышимости РВ передач на низких и средних частотах были созданы и введены в эксплуатацию сети синхронного радиовещания, в которых большее число радиостанций, передающих одну и ту же программу, работает на одной общей частоте. Использование синхронных сетей радиовещания позволяет:
- при меньших излучаемых мощностях обеспечить заданную напряженность поля в обслуживаемых зонах;
- сократить расходы на эксплуатацию радиопередатчиков или не увеличивая расходов повысить напряженность поля в обслуживаемых зонах, и улучшить на приеме отношение сигнал-шум;
- при использовании в синхронной сети достаточно маломощных передатчиков исключить в темное время суток свойственные мощным радиостанциям нелинейные и частотные искажения в зонах замирания;
- повысить надежность сети радиовещания как в случаях возможных аварий отдельных передатчиков, так и при действии помех, создаваемых пространственным лучом мощных дальних станций, работающих в совмещенном канале;
2 Разработка структурной схемы передатчика
Для выбора усилительного элемента в выходном каскаде, исходя из заданной мощности P~т , находим максимальную мощность P~ max , которая определяется выражением:

где m=1 глубина модуляции, hкс –коэффициент полезного действия колебательной системы. Примем hкс =75%, тогда

Тип генераторной лампы выбирается исходя из справочной мощности лампы P~лин , так как лампа работает в режиме УМК. По справочным данным выбираем лампу ГУ-39Б, которая имеет P~лин =8кВт. Для питания этой лампы необходимы два источника питания ЕС2 =2кВ и ЕА =10кВ. Из перечня напряжений для ламповых генераторов выбираем ЕС2 =2кВ и ЕА =10кВ.
Для определения коэффициента усиления по мощности лампы, воспользуемся справочными данными. Зная, что S=24 мА/В, возьмем КР =50.
Зная коэффициент усиления по мощности и выходную мощность лампы, найдем необходимую для возбуждения лампы мощность, она же является выходной мощностью предвыходного каскада и равна:

Такую мощность могут обеспечить 2 транзистора 2Т947А, рассчитанных на колебательную мощность 250Вт. При этом учитываем, что рабочая частота транзистора должна быть в 10-20 раз больше, чем заданная частота (f=100МГц).


где U – напряжение на выходе возбудителя, В
R – волновое сопротивление возбудителя, Ом
3 Расчет выходного каскада.
Выходной каскад работает в режиме усиления модулированных колебаний (УМК). Он должен работать в недонапряженном режиме, так как в этом режиме будут наименьшие нелинейные искажения, с углами отсечки Q=90О Только при Q=90О и Q=180О получается линейное усиление, но при Q=180О требуется большая мощность.
В выходном каскаде используется лампа ГУ-39Б
P~лин =8кВт Jн =95А S=24мА/В Pадоп =6кВт
P~ =13кВт Сас1 =0,7пФ Sкр =9мА/В Pс2доп =0,45кВт
Eа =10кВ Сск =29пФ D=0.018 Pс1 доп =0,2кВт
Eс2 =2кВ Сс1к =80пФ Eс0 =95В fmax =100МГц
Uн =6,3В Кд =0,12 mc 1 c 2 =6,3 Т=2000час
3.1 Расчет в пиковой точке.
Произведем расчет максимального режима лампового усилителя.
3.1.1 Расчет анодной цепи
Максимальный коэффициент использования анодного напряжения:

Амплитуда колебательного анодного напряжения:
![]()
Амплитуда первой гармоники анодного тока:

Постоянная составляющая анодного тока:

Амплитуда импульса анодного тока:

где a1 – коэффициент Берга.
Мощность подводимая к анодной цепи генератора:
![]()
Мощность рассеиваемая на аноде лампы генератора:
![]()
Коэффициент полезного действия генератора по анодной цепи:

Эквивалентное сопротивление анодной нагрузки:

Амплитуда сеточного напряжения:

где b1 =0,5 – коэффициент Шулейкина.
Напряжение смещения на управляющей сетке:

3.1.2 Расчет цепи управляющей и экранирующей сеток.
Пиковое напряжение на управляющей сетке:
![]()
Так как
то в цепи управляющей сетки тока нет.
Найдем минимальное значение напряжения на аноде:
![]()
Зная
ec
1
max
, ea
min
, Ec
2
найдем импульс тока экранирующей сетки
![]()
Угол отсечки Q2 ориентировочно выбирается в пределах (0,5¸0,7) Q
Q2 =0,55*Q=0,55*90=50O
Тогда a0с2 =0,183
Найдем постоянную составляющую тока экранной сетки
![]()
где К0с =2/3 – поправочный коэффициент
![]()
3.2 Расчет в телефонной точке.
Для расчета в режиме несущей можно использовать формулы линейной интерполяции.
Амплитуда первой гармоники анодного тока:

где m – глубина модуляции.
Постоянная составляющая анодного тока:

Амплитуда напряжения на аноде:

Амплитуда напряжения на сетке:

Колебательная мощность:

Мощность потребляемая лампой:

Мощность рассеиваемая на аноде лампы:
![]()
Мощность рассеиваемая на экранной сетке:

3.3 Расчет генератора УМК на ЭВМ.
Расчет генератора в режиме УМК на ГУ-39Б
Исходные данные:
UСмакс=0.130(кВ); UАмакс=8(кВ);
ЕА=10(кВ); ЕС2=2(кВ);
Схема с общим катодом
Результаты расчета:
KS=-29.9(дБ) К3=-38.3(дБ) К5=-29.8(дБ) Кг=5.3%
UC(кВ) UA(кВ) IA1(A) IA0(A) IC20(A)
0.210 11.000 8.577 6.323 0.756
0.157 8.645 6.749 5.490 0.171
0.105 5.311 4.130 4.846 0.003
0.052 2.361 1.833 4.527 0.000
0.000 0.000 0.000 4.419 0.000
Р1(кВ) Р0(кВт) РА(кВт) КПД(%) RА(кОм)
47.173 75.883 28.709 62.165 1.282
29.210 65.882 36.672 44.337 1.280
10.940 58.160 47.219 18.811 1.285
2.154 54.331 52.176 3.965 1.288
0.000 53.036 53.036 0.000 1.288
РС2(кВт) PC1(кВт) Рпрох(кВт) Рвх(кВт)
1.512 0.000 0.000
0.342 0.000 0.000
0.006 0.000 0.000
0.000 0.000 0.000
0.000 0.000 0.000
Исходные данные:
Собственное затухание катушек индуктивности – DX : 0.01
Волновое сопротивление фидера – W (Ом) : 150
К.Б.В. фидера : 0.3
Сопротивление анодной нагрузки – Ra (Ом) : 2115
Колебательная мощность передатчика Р1 (Вт) : 16000
Минимальная частота рабочего диапазона – F1 (МГц) : 0.8
Максимальная частота рабочего диапазона – F2 (МГц) : 1,2
Число колебательных контуров – М : 2
Мощность излучения на второй гармонике
8 К.П.Д=0.74 PN=0.0219338
9 К.П.Д=0.76 PN=0.0261353
10 К.П.Д=0.78 PN=0.0316707
LA1(мкГн)=29.581 LA2=19.721
LC1=23.828 LC2=35.741
LC3=20.061 LC4=30.092
LС5=20.293 LС6=30.429
LС7=24.769 LС8=37.153
CA1(нф)=1.951 CA2=1.3нФ C21=5,146 C22=3,431
PR(BA)=66962 IR(A)=21,23
К.П.Д.=0.76 PN(Вт)=0,02614 DH=0,0448
При расчете с использованием ЭВМ получили большой коэффициент гармоник. Для уменьшения коэффициента гармоник до номинального значения 2% необходимо ввести в выходном каскаде цепь отрицательной обратной связи
Мощность рассеиваемая на аноде достигает максимального значения в режиме несущей. Потребляемая генератором и колебательная мощности имеют максимальное значение в пиковой точке, причем колебательная мощность изменяется по квадратичному закону, а потребляемая по линейному.
КПД имеет максимальное значение только в пиковой точке, что не очень хорошо, так как передатчик 70% времени находится в режиме молчания, когда лампа работает в телефонной точке, где КПД низкий.
4. Расчет предвыходного каскада
Предвыходной каскад предназначен для предварительного усиления ВЧ сигнала до мощности необходимой для раскачки выходного каскада. Также в предвыходном каскаде осуществляется амплитудная модуляция к коллекторной цепи. Каскад строится на мосту сложения шести усилительных модулей для обеспечения бесперебойной работы передатчика при выходе из строя одного из модулей.
Каждый из модулей строится по двухтактной схеме на двух транзисторах 2Т947А включенных по схеме с ОЭ.
Транзистор имеет следующие характеристики:
rнас =0.05 Ом eкэдоп =100В rб =0.03 Ом eбэдоп =5В
rЭ =0 Ом Jкодоп =20А b0 =10-80 f1 ¸f2 =0,1-1,5МГц
fT =75МГц f=1,5МГц СК =600пФ Р~ =250Вт
СЭ =4800пФ Кр =15 LЭ =5нГн КПД=65%
Lб =5нГн Ек =40В LК =5нГн Q=90О
4.1. Расчет генератора на биполярных транзисторах при коллекторной модуляции в схеме с ОЭ.
Мощность приходящаяся на 1 транзистор ступени в соответствии со структурной схемой.
P| ~ VT =250Вт
4.1.1 Расчет коллекторной цепи в максимальном режиме.
Критический коэффициент использования коллекторного напряжения:

Напряжение на коллекторе:
![]()
Максимальное напряжение на коллекторе:
![]()
Амплитуда первой гармоники тока коллектора:

Постоянная составляющая тока коллектора:

Пиковое значение тока в цепи коллектора:

Выходное сопротивление по переменному току:

Мощность потребляемая транзистором:
![]()
![]()
Тогда ![]()
Коэффициент полезного действия:

4.1.2. Расчет базовой цепи в максимальном режиме
Балластный резистор в цепи базы:

![]()
![]()
Сопротивление базы:
где ЕБ0 =0,7В

Постоянная составляющая тока базы:

Постоянная составляющая тока эмиттера:
![]()
Напряжение смещения на базе:
![]()

Рассчитаем активную составляющую входного сопротивления транзистора:


Выходная мощность:

6. Расчет промышленного КПД.
Общее выражение промышленного КПД представляет собой:

Потребляемая мощность анодными цепями всех каскадов передатчика:

Потребляемая мощность накальными цепями всех каскадов передатчика:

Потребляемая мощность цепями смещения всех каскадов передатчика:
![]()
Дополнительно потребляемая мощность системой охлаждения, УБС, ТУВ и возбудителем передатчика:
![]()

Список используемой литературы
1. Конспект лекций
2. Методические указания по курсовому и дипломному проектированию радиопередающих устройств на тему: «Расчет технико-экономических показателей проектируемого передатчика». Составитель Кривогузов А.С. Новосибирск.: НЭИС, 1985.-20 с.
3. Синхронное радиовещание / под редакцией А.А. Пирогова. – М.: Радио и связь, 1989.


